CN202470250U - Experimental apparatus of heating and cooling dual-purpose humidity-regulating air conditioner system - Google Patents
Experimental apparatus of heating and cooling dual-purpose humidity-regulating air conditioner system Download PDFInfo
- Publication number
- CN202470250U CN202470250U CN2012200898124U CN201220089812U CN202470250U CN 202470250 U CN202470250 U CN 202470250U CN 2012200898124 U CN2012200898124 U CN 2012200898124U CN 201220089812 U CN201220089812 U CN 201220089812U CN 202470250 U CN202470250 U CN 202470250U
- Authority
- CN
- China
- Prior art keywords
- humidifier
- solution
- heating
- heat exchanger
- dehumidifier
- Prior art date
- Legal status (The legal status is an assumption and is not a legal conclusion. Google has not performed a legal analysis and makes no representation as to the accuracy of the status listed.)
- Expired - Fee Related
Links
Images
Landscapes
- Other Air-Conditioning Systems (AREA)
Abstract
本实用新型涉及一种冷热两用调节湿度空调系统的实验装置,制冷和制热系统为蒸汽压缩循环由压缩机、冷凝器、四通阀、干燥过滤器、节流阀、蒸发器和气液分离器组成;溶液循环系统包括除和加湿器,溶液泵,稀溶液储存器,热源换热器,稀溶液储存器和供液调节箱,用于制冷系统中:除和加湿器依次通过溶液泵,蒸发器,稀溶液储存器与热源换热器连接;并通过再生塔,浓溶液储存器和供液调节箱反馈连接到除和加湿器;用于制热系统中:除和加湿器依次通过稀溶液储存器,热源换热器,溶液缓冲箱,稀溶液储存器和供液调节箱反馈连接到除和加湿器。本实用新型实现了制冷和制热两用的湿度调节空调系统,对于低品位能源有了广泛的利用,实现了通过溶液蓄能,实用性强。
The utility model relates to an experimental device for a dual-purpose cooling and heating humidity-adjusting air-conditioning system. The refrigeration and heating system is a vapor compression cycle consisting of a compressor, a condenser, a four-way valve, a dry filter, a throttle valve, an evaporator and a gas-liquid Separator composition; solution circulation system includes dehumidifier, solution pump, dilute solution storage, heat source heat exchanger, dilute solution storage and liquid supply adjustment box, used in refrigeration system: dehumidifier and humidifier pass through solution pump in turn , the evaporator, the dilute solution storage are connected to the heat source heat exchanger; and are fed back to the dehumidifier and humidifier through the regeneration tower, the concentrated solution storage and the liquid supply adjustment tank; used in the heating system: the dehumidifier and the humidifier pass through in turn The dilute solution storage, the heat source heat exchanger, the solution buffer tank, the dilute solution storage and the liquid supply adjustment tank are feedback-connected to the dehumidifier and humidifier. The utility model realizes a dual-purpose humidity-regulating air-conditioning system for refrigeration and heating, has extensive utilization of low-grade energy, realizes energy storage through solution, and has strong practicability.
Description
技术领域 technical field
本实用新型涉及一种空调系统的实验装置,尤其是一种用于调节空调房间湿度和温度的空调系统的实验装置。 The utility model relates to an experimental device for an air-conditioning system, in particular to an experimental device for an air-conditioning system used to adjust the humidity and temperature of an air-conditioned room. the
背景技术 Background technique
随着经济的发展,社会对空调的需求越来越大。空调在夏季的能耗数字巨大,很多地区不得不在夏季用电高峰期拉闸限电。我国处在持续快速发展期,空调能耗势必随着经济的发展而逐步增加,这成为制约经济发展的障碍之一,及时发展新能源成为重要的解决措施。太阳能、工业废热和余热等地品位绿色、环保能源受到研究人员的青睐。太阳能的热量和工业废热和余热不是恒定的,是随着季节和一天中时间的推移而不断变化的。常规空调系统耗能大和系统的单一性差。所以本系统利用电加热装置,电加热完全可以补偿热量的不足,方便控制,装置结构简单易行。 With the development of the economy, the society's demand for air conditioners is increasing. The energy consumption of air conditioners in summer is huge, and many areas have to cut off the power during the peak power consumption period in summer. my country is in a period of sustained and rapid development, and the energy consumption of air conditioners is bound to increase gradually with economic development, which has become one of the obstacles restricting economic development, and the timely development of new energy has become an important solution. Solar energy, industrial waste heat and waste heat and other high-grade green and environmentally friendly energy sources are favored by researchers. Solar heat and industrial waste and waste heat are not constant and are constantly changing with the seasons and time of day. Conventional air conditioning systems consume a lot of energy and have poor system unity. Therefore, this system uses an electric heating device, which can fully compensate for the lack of heat, is convenient to control, and the device structure is simple and easy to operate. the
发明内容 Contents of the invention
本实用新型是要解决常规空调系统耗能大和系统的单一性的技术问题,提供一种冷热两用调节湿度空调系统的实验装置。 The utility model aims to solve the technical problems of high energy consumption and system unity of the conventional air-conditioning system, and provides an experimental device for a cold-heating dual-purpose humidity-adjusting air-conditioning system. the
为实现上述目的,本实用新型的技术方案是:一种冷热两用调节湿度空调系统的实验装置,包括制冷和制热系统及溶液循环系统;制冷和制热系统为蒸汽压缩循环,由压缩机、冷凝器、四通阀、干燥过滤器、节流阀、蒸发器和气液分离器组成;其特点是:溶液循环系统包括除和加湿器,溶液泵,稀溶液储存器,热源换热器,稀溶液储存器和供液调节箱,用于制冷系统中:除和加湿器依次通过溶液泵,蒸发器,稀溶液储存器与热源换热器连接;并通过再生塔,浓溶液储存器和供液调节箱反馈连接到除和加湿器;用于制热系统中:除和加湿器依次通过稀溶液储存器,热源换热器,溶液缓冲箱,稀溶液储存器和供液调节箱反馈连接到除和加湿器。 In order to achieve the above object, the technical scheme of the utility model is: an experimental device for a dual-purpose air conditioning system for cooling and heating, including a refrigeration and heating system and a solution circulation system; the refrigeration and heating system is a vapor compression cycle, which is composed of Machine, condenser, four-way valve, dry filter, throttle valve, evaporator and gas-liquid separator; its characteristics are: solution circulation system includes dehumidifier, solution pump, dilute solution storage, heat source heat exchanger , dilute solution storage and liquid supply adjustment tank, used in the refrigeration system: the dehumidifier and humidifier are connected to the heat source heat exchanger through the solution pump, evaporator, and dilute solution storage in sequence; and through the regeneration tower, concentrated solution storage and Feedback connection of liquid supply adjustment tank to dehumidifier; used in heating system: dehumidifier and dehumidifier pass through dilute solution storage, heat source heat exchanger, solution buffer tank, dilute solution storage and supply liquid adjustment tank feedback connection to the dehumidifier and humidifier. the
除和加湿器下端设有回风口和新风口,回风口和新风口连通后通过除和加湿器连接至空调末端空调箱和风机盘管。 The lower end of the dehumidifier is provided with a return air outlet and a fresh air outlet. After the return air outlet and the fresh air outlet are connected, they are connected to the air-conditioning terminal air-conditioning box and fan coil unit through the dehumidifier. the
热源换热器由太阳能集热器,工业余热和废热收集和电加热器 组成,且热源换热器由太阳能集热器,工业余热和废热收集和电加热器 之间并联连接。 The heat source heat exchanger is composed of solar heat collector, industrial waste heat and waste heat collection and electric heater, and the heat source heat exchanger is connected in parallel between solar heat collector, industrial waste heat and waste heat collection and electric heater. the
本实用新型的有益效果是:本实用新型采用溶液循环系统以及热源换热器实现了制冷和制热两用的湿度调节,即节能又环保,对于低品位能源有了广泛的利用,实现了通过溶液蓄能,实用性强。 The beneficial effects of the utility model are: the utility model adopts the solution circulation system and the heat source heat exchanger to realize the humidity adjustment for cooling and heating, which is energy-saving and environmentally friendly, and has extensive utilization of low-grade energy. Solution energy storage, strong practicability. the
附图说明 Description of drawings
图1是本实用新型的制泠系统原理图; Fig. 1 is a schematic diagram of the refrigeration system of the present utility model;
图2是本实用新型的制热系统原理图。 Fig. 2 is a schematic diagram of the heating system of the present invention.
具体实施方式 Detailed ways
下面结合附图与实施例对本实用新型作进一步的说明。 Below in conjunction with accompanying drawing and embodiment the utility model is described further. the
如图1,2所示,本实用新型的冷热两用调节湿度空调系统的实验装置,包括制冷和制热系统及溶液循环系统。 As shown in Figures 1 and 2, the experimental device of the cold and hot dual-purpose humidity-adjusting air-conditioning system of the present invention includes a refrigeration and heating system and a solution circulation system. the
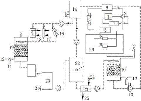
溶液循环系统包括除和加湿器10,溶液泵13,稀溶液储存器14,热源换热器,稀溶液储存器20和供液调节箱22,用于制冷系统中:除和加湿器10依次通过溶液泵13,蒸发器6,稀溶液储存器14与热源换热器连接;并通过再生塔19,浓溶液储存器20和供液调节箱22反馈连接到除和加湿器10;用于制热系统中:除和加湿器10依次通过稀溶液储存器14,热源换热器,溶液缓冲箱28,稀溶液储存器20和供液调节箱22反馈连接到除和加湿器10。
The solution circulation system includes a
除和加湿器10下端设有回风口12和新风口11,回风口12和新风口11连通后通过除和加湿器10连接至空调末端空调箱8和风机盘管9。
The lower end of the
制冷循环如图1所示,包括压缩机1、四通阀2、冷凝器3、干燥过滤器4、节流阀5、蒸发器6、气液分离器7、空调箱8、风机盘管9、除和加湿器10、新风口11、回风口12、溶液泵13、稀溶液储存器14、检测点Ⅰ15、由太阳能集热器16、工业余热和废热收集器17和电加热器 18并联连接组成的热源换热器、再生塔19、浓溶液储存器20、检测点Ⅱ21、供液调节箱22、溶液冷却器23、地下低温水源24、生活用水25、空调房间26、进入末端换热设备27。
As shown in Figure 1, the refrigeration cycle includes a
除湿和冷却过程;回风口12和新风口11将回风和新风混合后通过除和加湿器10除湿,再送到空调末端换热设备(空调箱8、风机盘管9)冷却送到房间26,除湿后的溶液吸水浓度变稀,通过溶液泵13将其送到热源换热器中加热,然后通过再生塔19形成浓溶液,再进行循环除湿。
Dehumidification and cooling process; the
制冷循环工作路线:压缩机1--四通阀2--冷凝器3--干燥过滤器4--节流阀5--干燥过滤器4--蒸发器6--气液分离器7--压缩机1。
Refrigeration cycle working route:
除湿循环工作路线:除和加湿器10-溶液泵13--冷凝器3--稀溶液储存器14--太阳能集热器16、工业余热和废热收集器17及电加热器18--再生塔19--浓溶液储存器20--供液调节箱22--除和加湿器10。当太阳能集热器16、工业余热和废热收集器17供给除湿液热量不足时,通过温控器来控制电加热器18的开启。检测点Ⅰ、Ⅱ15,21可以检测除湿液浓度,通过旁通来调节供液浓度。
Dehumidification cycle working route: dehumidification and humidifier 10-
制热循环如图2所示,包括压缩机1、四通阀2、冷凝器3、干燥过滤器4、节流阀5、蒸发器6、气液分离器7、空调箱8、风机盘管9、除湿器10、新风口11、回风口12、溶液泵13、稀溶液储存器14、检测点Ⅰ15、由太阳能集热器16、工业余热和废热收集器17和电加热器 18并联连接组成的热源换热器、浓溶液储存器20、检测点Ⅱ21、供液调节箱22、溶液冷却器23、地下低温水源24、生活用水25、空调房间26、 进入末端换热设备27,溶液缓冲箱28、补水阀29。
The heating cycle is shown in Figure 2, including
应用于冬季,包括加湿和加热过程;回风口12和新风口11将回风和新风混合后通过除和加湿器10升温、加湿,再送到空调末端换热设备(空调箱8、风机盘管9)加热送到房间26,加湿后的溶液失水浓度变浓,通过溶液泵13将其送到热源换热器中加热,再进行循环加湿。
Applied in winter, including humidification and heating process; the
制热循环工作路线:压缩机1--四通阀2--冷凝器3--干燥过滤器4--节流阀5--干燥过滤器4--蒸发器6--气液分离器7--压缩机1。
Heating cycle working route:
加湿循环工作路线:除和加湿器10--溶液泵13--稀溶液储存器20--太阳能集热器16、工业余热和废热收集器17及电加热器18—溶液缓冲箱28--浓溶液储存器14--供液调节箱22—除和加湿器10。在白天,太阳能集热器16、工业余热和废热17供给的热量接近80°C,可以直接加热送风,热泵循环停止工作;在晚上,低品位能源供热量不足,热泵循环开始工作。
Humidification cycle working route:
Claims (3)
Priority Applications (1)
| Application Number | Priority Date | Filing Date | Title |
|---|---|---|---|
| CN2012200898124U CN202470250U (en) | 2012-03-12 | 2012-03-12 | Experimental apparatus of heating and cooling dual-purpose humidity-regulating air conditioner system |
Applications Claiming Priority (1)
| Application Number | Priority Date | Filing Date | Title |
|---|---|---|---|
| CN2012200898124U CN202470250U (en) | 2012-03-12 | 2012-03-12 | Experimental apparatus of heating and cooling dual-purpose humidity-regulating air conditioner system |
Publications (1)
| Publication Number | Publication Date |
|---|---|
| CN202470250U true CN202470250U (en) | 2012-10-03 |
Family
ID=46918405
Family Applications (1)
| Application Number | Title | Priority Date | Filing Date |
|---|---|---|---|
| CN2012200898124U Expired - Fee Related CN202470250U (en) | 2012-03-12 | 2012-03-12 | Experimental apparatus of heating and cooling dual-purpose humidity-regulating air conditioner system |
Country Status (1)
| Country | Link |
|---|---|
| CN (1) | CN202470250U (en) |
Cited By (3)
| Publication number | Priority date | Publication date | Assignee | Title |
|---|---|---|---|---|
| CN102589060A (en) * | 2012-03-12 | 2012-07-18 | 上海理工大学 | Experimental apparatus for cooling and heating humidity-adjustable air conditioning systems |
| CN107062444A (en) * | 2016-12-31 | 2017-08-18 | 安徽工业大学 | A kind of self-regulating heat balance solution damping Fresh air handling units and its operation method |
| CN109654607A (en) * | 2018-12-10 | 2019-04-19 | 江苏光明环境设备有限公司 | A kind of unitary air handling unit |
-
2012
- 2012-03-12 CN CN2012200898124U patent/CN202470250U/en not_active Expired - Fee Related
Cited By (5)
| Publication number | Priority date | Publication date | Assignee | Title |
|---|---|---|---|---|
| CN102589060A (en) * | 2012-03-12 | 2012-07-18 | 上海理工大学 | Experimental apparatus for cooling and heating humidity-adjustable air conditioning systems |
| CN107062444A (en) * | 2016-12-31 | 2017-08-18 | 安徽工业大学 | A kind of self-regulating heat balance solution damping Fresh air handling units and its operation method |
| CN107062444B (en) * | 2016-12-31 | 2019-05-07 | 安徽工业大学 | A kind of self-regulating heat balance solution humidity-adjusting fresh air unit and its operation method |
| CN109654607A (en) * | 2018-12-10 | 2019-04-19 | 江苏光明环境设备有限公司 | A kind of unitary air handling unit |
| CN109654607B (en) * | 2018-12-10 | 2021-03-16 | 江苏光明环境设备有限公司 | Combined air conditioning unit |
Similar Documents
| Publication | Publication Date | Title |
|---|---|---|
| CN105841272B (en) | A solar powered air conditioning system with independent temperature and humidity control | |
| CN100510558C (en) | Single runner two stage dehumidify air-conditioner driven by solar | |
| CN103712292B (en) | Solar Refrigeration Rotary Dehumidification Air Conditioning System and Working Method | |
| CN102003759B (en) | Regenerative evaporative cooling air conditioner | |
| CN101701738B (en) | Fresh air handling unit for regulating humidity and controlling temperature by adopting solution and control method thereof | |
| CN203132011U (en) | Liquid desiccant regeneration heat-and-humidity independent treatment air-conditioner device | |
| CN102589060A (en) | Experimental apparatus for cooling and heating humidity-adjustable air conditioning systems | |
| CN202040912U (en) | A solution dehumidification combined with two-stage evaporative cooling air conditioning system with full heat recovery | |
| CN201191049Y (en) | Radiation air conditioning system based on recycling wet cooling tower and cold/heat sources of ground source heat pump | |
| CN109373610B (en) | Heat supply and cold supply system with solar energy and underground water combined energy supply | |
| CN101294755A (en) | Air-conditioning unit with constant temperature and humidity | |
| CN207815569U (en) | A kind of secondary dehumidifying water cooling air conditioning system of photovoltaic driving | |
| CN1710345A (en) | Radiant cooling air-conditioning device driven by solar energy and radiation cooling method | |
| CN103591658A (en) | Solar building heating and air-conditioning system with heat and humidity independent control function and method for controlling solar building heating and air-conditioning system | |
| CN102954545B (en) | Solar dehumidifying air conditioner system with energy storage effect | |
| CN202993433U (en) | Solar building heating air-conditioning system capable of independently controlling heat and humidity | |
| CN202470250U (en) | Experimental apparatus of heating and cooling dual-purpose humidity-regulating air conditioner system | |
| CN201255472Y (en) | Energy accumulation type air conditioning dehumidification system | |
| CN201582926U (en) | Solution moisture-temperature control fresh air air-conditioning unit | |
| CN104728978A (en) | Device for evaporating cooling with waste heat combined with saline solution and preparing cold water and cold air at the same time | |
| CN204534931U (en) | Utilize waste heat to prepare the device of cold water and cold wind in conjunction with salting liquid evaporative cooling simultaneously | |
| CN108954625B (en) | Solution dehumidification air conditioning system driven by heat pump | |
| CN207179881U (en) | Low energy consumption solution dehumidifying air-conditioning system | |
| CN203518089U (en) | Combined dehumidifying heat pump air conditioning unit | |
| CN206330246U (en) | The Hybrid Air Condition Using Desiccant regenerated based on PVT and GHP |
Legal Events
| Date | Code | Title | Description |
|---|---|---|---|
| C14 | Grant of patent or utility model | ||
| GR01 | Patent grant | ||
| C17 | Cessation of patent right | ||
| CF01 | Termination of patent right due to non-payment of annual fee |
Granted publication date: 20121003 Termination date: 20130312 |
