CN202453449U - 一种快速查线器 - Google Patents

一种快速查线器 Download PDF

Info

Publication number
CN202453449U
CN202453449U CN2012200846399U CN201220084639U CN202453449U CN 202453449 U CN202453449 U CN 202453449U CN 2012200846399 U CN2012200846399 U CN 2012200846399U CN 201220084639 U CN201220084639 U CN 201220084639U CN 202453449 U CN202453449 U CN 202453449U
Authority
CN
China
Prior art keywords
cable
box
power supply
terminal
detection box
Prior art date
Legal status (The legal status is an assumption and is not a legal conclusion. Google has not performed a legal analysis and makes no representation as to the accuracy of the status listed.)
Expired - Lifetime
Application number
CN2012200846399U
Other languages
English (en)
Inventor
赵延平
张江南
范晓鹏
王震
Current Assignee (The listed assignees may be inaccurate. Google has not performed a legal analysis and makes no representation or warranty as to the accuracy of the list.)
Electric Power Research Institute of State Grid Henan Electric Power Co Ltd
Henan Jiuyu Enpai Power Technology Co Ltd
State Grid Corp of China SGCC
Original Assignee
Electric Power Research Institute of State Grid Henan Electric Power Co Ltd
Priority date (The priority date is an assumption and is not a legal conclusion. Google has not performed a legal analysis and makes no representation as to the accuracy of the date listed.)
Filing date
Publication date
Application filed by Electric Power Research Institute of State Grid Henan Electric Power Co Ltd filed Critical Electric Power Research Institute of State Grid Henan Electric Power Co Ltd
Priority to CN2012200846399U priority Critical patent/CN202453449U/zh
Application granted granted Critical
Publication of CN202453449U publication Critical patent/CN202453449U/zh
Anticipated expiration legal-status Critical
Expired - Lifetime legal-status Critical Current

Links

Images

Landscapes

  • Testing Of Short-Circuits, Discontinuities, Leakage, Or Incorrect Line Connections (AREA)

Abstract

本实用新型公开了一种快速查线器,包括电缆固定盒和移动检测盒,所述电缆固定盒设置有至少一个电缆芯固定插孔,每个电缆芯固定插孔均通过各自的报警装置连接第一电源的正极,第一电源的负极通过第一电阻连接电缆固定盒的出线端,所述移动检测盒设置有接线端,接线端通过导线连接表笔,电缆固定盒的出线端和移动检测盒的接线端连接。本实用新型结构简单,携带方便,易于操作,查线准确,可大大提高工作效率,减少工作人员劳动强度。

Description

一种快速查线器
技术领域
本实用新型涉及一种查线器,尤其涉及一种用于对多根电缆两端进行确定的快速查线器。
背景技术
目前, 在通讯、建设等行业中,经常需要对多根电缆进行端头校线,以确定同一根电缆两个端头。一般的方法是工作人员使用万用表或其它查线装置测量每一条电缆,需要重复多次,耗时耗力,工作效率低,工作人员劳动强度大。
实用新型内容
本实用新型的目的是提供一种快速查线器,能够从多根电缆端头中迅速确定同一根电缆的两个端头,提高工作效率,减轻工作人员劳动强度。
本实用新型采用下述技术方案:
一种快速查线器,包括电缆固定盒和移动检测盒,所述电缆固定盒设置有至少一个电缆芯固定插孔,每个电缆芯固定插孔均通过各自的报警装置连接第一电源的正极,第一电源的负极通过第一电阻连接电缆固定盒的出线端,所述移动检测盒设置有接线端,接线端通过导线连接表笔,电缆固定盒的出线端和移动检测盒的接线端连接。
所述的移动检测盒还包括报警装置、第二电源和第二电阻,表笔通过报警装置连接第二电源的负极,第二电源的正极通过第二电阻连接移动检测盒的接线端。
所述的第一电源和第二电源采用电池。
报警装置采用发光二极管。
本实用新型结构简单,携带方便,易于操作,查线准确,可大大提高工作效率,减少工作人员劳动强度。
附图说明
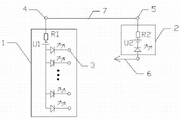
图1为本实用新型的电路图。
具体实施方式
如图1所示,本实用新包括电缆固定盒1和移动检测盒2,电缆固定盒1设置有多个电缆芯固定插孔3,每个电缆芯固定插孔3均通过各自的报警装置连接第一电源U1的正极,第一电源U1的负极通过第一电阻R1连接电缆固定盒的出线端4。移动检测盒2包括表笔6、报警装置、第二电源U2、第二电阻R2和接线端5,表笔6通过报警装置连接第二电源U2的负极,第二电源U2的正极通过第二电阻R2连接移动检测盒的接线端5。电缆固定盒的出线端4和移动检测盒的接线端5通过导线、地线或电缆公共线7连接。本实施例中,报警装置可采用发光二极管,第一电源U1和第二电源U2可采用干电池,电缆固定盒的出线端4和移动检测盒的接线端5也可采用带线夹子。
本实用新型在使用时,首先将多根待测电缆端部的电缆芯分别与多个电缆芯固定插孔3连接,并且将电缆固定盒的出线端4和移动检测盒的接线端5通过导线、地线或电缆公共线连接,然后用移动检测盒的表笔6触碰多根待测电缆另一端头的电缆芯。表笔每触碰到一根电缆芯,移动检测盒2的发光二极管都会发光,此时电缆固定盒1上必定有一个发光二极管发光,则此发光二极管所对应的电缆端头与表笔6触碰的电缆端头为同一根电缆。重复此检测方法即可快速确定各个电缆所对应的两个端头。

Claims (4)

1.一种快速查线器,其特征在于:包括电缆固定盒和移动检测盒,所述电缆固定盒设置有至少一个电缆芯固定插孔,每个电缆芯固定插孔均通过各自的报警装置连接第一电源的正极,第一电源的负极通过第一电阻连接电缆固定盒的出线端,所述移动检测盒设置有接线端,接线端通过导线连接表笔,电缆固定盒的出线端和移动检测盒的接线端连接。
2.根据权利要求1或2所述的快速查线器,其特征在于:所述的移动检测盒还包括报警装置、第二电源和第二电阻,表笔通过报警装置连接第二电源的负极,第二电源的正极通过第二电阻连接移动检测盒的接线端。
3.根据权利要求3所述的快速查线器,其特征在于:所述的第一电源和第二电源采用电池。
4.根据权利要求4所述的快速查线器,其特征在于:报警装置采用发光二极管。
CN2012200846399U 2012-03-08 2012-03-08 一种快速查线器 Expired - Lifetime CN202453449U (zh)

Priority Applications (1)

Application Number Priority Date Filing Date Title
CN2012200846399U CN202453449U (zh) 2012-03-08 2012-03-08 一种快速查线器

Applications Claiming Priority (1)

Application Number Priority Date Filing Date Title
CN2012200846399U CN202453449U (zh) 2012-03-08 2012-03-08 一种快速查线器

Publications (1)

Publication Number Publication Date
CN202453449U true CN202453449U (zh) 2012-09-26

Family

ID=46869304

Family Applications (1)

Application Number Title Priority Date Filing Date
CN2012200846399U Expired - Lifetime CN202453449U (zh) 2012-03-08 2012-03-08 一种快速查线器

Country Status (1)

Country Link
CN (1) CN202453449U (zh)

Cited By (1)

* Cited by examiner, † Cited by third party
Publication number Priority date Publication date Assignee Title
CN103163419A (zh) * 2013-04-02 2013-06-19 国家电网公司 电缆芯校对和变压器跳闸出口校对用指示器及校对方法

Cited By (1)

* Cited by examiner, † Cited by third party
Publication number Priority date Publication date Assignee Title
CN103163419A (zh) * 2013-04-02 2013-06-19 国家电网公司 电缆芯校对和变压器跳闸出口校对用指示器及校对方法

Similar Documents

Publication Publication Date Title
CN102445632A (zh) 电力控缆对线器
CN203572845U (zh) 一种继电器校验平台
CN202421393U (zh) 一种电力控缆对线器
CN202474445U (zh) 一种自带寻线指示灯的百兆以太网跳线的网线
CN202453449U (zh) 一种快速查线器
CN203376429U (zh) 新型便携式低压线路查线器
CN204989379U (zh) 带有指示灯的网线测线器
CN205229191U (zh) 绝缘杆和验电笔连接器
CN203630267U (zh) Fpc排线导通测试装置
CN203535154U (zh) 一种电缆芯线通断检测装置
CN203069714U (zh) 一种二次电缆对线专用工具
CN201408930Y (zh) 简易对线器
CN201408234Y (zh) 电子电缆测试仪
CN203981819U (zh) 一种电缆连接测试电路
CN202486256U (zh) 一种新型便携式查线器
CN103151655A (zh) 一种带有电力参数监测功能的插排
CN203376357U (zh) 网络测线仪端口扩展装置
CN202956483U (zh) 上电测试工装
CN103852673A (zh) 一种二次电缆对线专用工具
CN203337761U (zh) 多功能校线器
CN206209041U (zh) 一种二次电缆对线装置
CN202600088U (zh) 二极管查线器
CN201965173U (zh) 简易电子测量装置
CN204882779U (zh) 一种快速检测线路导通装置
CN203275632U (zh) 一种电压互感器检测集线器

Legal Events

Date Code Title Description
C14 Grant of patent or utility model
GR01 Patent grant
ASS Succession or assignment of patent right

Owner name: STATE GRID CORPORATION OF CHINA

Effective date: 20121113

Owner name: HE'NAN ELECTRIC POWER CORPORATION, ELECTRIC POWER

Free format text: FORMER OWNER: HENAN INSTITUTE OF POWER EXPERIMENT

Effective date: 20121113

C41 Transfer of patent application or patent right or utility model
COR Change of bibliographic data

Free format text: CORRECT: ADDRESS; FROM: 450008 ZHENGZHOU, HENAN PROVINCE TO: 450052 ZHENGZHOU, HENAN PROVINCE

TR01 Transfer of patent right

Effective date of registration: 20121113

Address after: 450052 Songshan South Road, Henan, No. 85, No.

Patentee after: HENAN ELECTRIC POWER CORPORATION ELECTRIC POWER SCIENCE Research Institute

Patentee after: State Grid Corporation of China

Address before: 450008 Songshan South Road, Henan, No. 85, No.

Patentee before: HENAN ELECTRIC POWER Research Institute

C41 Transfer of patent application or patent right or utility model
C56 Change in the name or address of the patentee
CP03 Change of name, title or address

Address after: 450052 Songshan, Zhengzhou, Henan District No. 27 South Road, No. 85

Patentee after: STATE GRID HENAN ELECTRIC POWER CORPORATION ELECTRIC POWER SCIENCE Research Institute

Patentee after: State Grid Corporation of China

Address before: 450052 Songshan South Road, Henan, No. 85, No.

Patentee before: Henan Electric Power Corporation Electric Power Science Research Institute

Patentee before: State Grid Corporation of China

TR01 Transfer of patent right

Effective date of registration: 20161213

Address after: 450052 Songshan, Zhengzhou, Henan District No. 27 South Road, No. 85

Patentee after: STATE GRID HENAN ELECTRIC POWER CORPORATION ELECTRIC POWER SCIENCE Research Institute

Patentee after: HENAN ENPAI HIGH-TECH GROUP Co.,Ltd.

Patentee after: State Grid Corporation of China

Address before: 450052 Songshan, Zhengzhou, Henan District No. 27 South Road, No. 85

Patentee before: STATE GRID HENAN ELECTRIC POWER CORPORATION ELECTRIC POWER SCIENCE Research Institute

Patentee before: State Grid Corporation of China

CP01 Change in the name or title of a patent holder

Address after: 450052 No. 85 South Songshan Road, 27 District, Henan, Zhengzhou

Co-patentee after: Henan jiuyu enpai Power Technology Co.,Ltd.

Patentee after: STATE GRID HENAN ELECTRIC POWER CORPORATION ELECTRIC POWER SCIENCE Research Institute

Co-patentee after: State Grid Corporation of China

Address before: 450052 No. 85 South Songshan Road, 27 District, Henan, Zhengzhou

Co-patentee before: HENAN ENPAI HIGH-TECH GROUP Co.,Ltd.

Patentee before: STATE GRID HENAN ELECTRIC POWER CORPORATION ELECTRIC POWER SCIENCE Research Institute

Co-patentee before: State Grid Corporation of China

CP01 Change in the name or title of a patent holder
CX01 Expiry of patent term

Granted publication date: 20120926

CX01 Expiry of patent term