CN202261153U - Control device of variable speed constant frequency generator for hydroelectric power generation - Google Patents

Control device of variable speed constant frequency generator for hydroelectric power generation Download PDF

Info

Publication number
CN202261153U
CN202261153U CN2011203877981U CN201120387798U CN202261153U CN 202261153 U CN202261153 U CN 202261153U CN 2011203877981 U CN2011203877981 U CN 2011203877981U CN 201120387798 U CN201120387798 U CN 201120387798U CN 202261153 U CN202261153 U CN 202261153U
Authority
CN
China
Prior art keywords
generator
rotor
side converter
input
output
Prior art date
Legal status (The legal status is an assumption and is not a legal conclusion. Google has not performed a legal analysis and makes no representation as to the accuracy of the status listed.)
Expired - Fee Related
Application number
CN2011203877981U
Other languages
Chinese (zh)
Inventor
舒猛
Current Assignee (The listed assignees may be inaccurate. Google has not performed a legal analysis and makes no representation or warranty as to the accuracy of the list.)
Xiangtan Electric Manufacturing Co Ltd
Original Assignee
Xiangtan Electric Manufacturing Co Ltd
Priority date (The priority date is an assumption and is not a legal conclusion. Google has not performed a legal analysis and makes no representation as to the accuracy of the date listed.)
Filing date
Publication date
Application filed by Xiangtan Electric Manufacturing Co Ltd filed Critical Xiangtan Electric Manufacturing Co Ltd
Priority to CN2011203877981U priority Critical patent/CN202261153U/en
Application granted granted Critical
Publication of CN202261153U publication Critical patent/CN202261153U/en
Anticipated expiration legal-status Critical
Expired - Fee Related legal-status Critical Current

Links

Classifications

    • YGENERAL TAGGING OF NEW TECHNOLOGICAL DEVELOPMENTS; GENERAL TAGGING OF CROSS-SECTIONAL TECHNOLOGIES SPANNING OVER SEVERAL SECTIONS OF THE IPC; TECHNICAL SUBJECTS COVERED BY FORMER USPC CROSS-REFERENCE ART COLLECTIONS [XRACs] AND DIGESTS
    • Y02TECHNOLOGIES OR APPLICATIONS FOR MITIGATION OR ADAPTATION AGAINST CLIMATE CHANGE
    • Y02EREDUCTION OF GREENHOUSE GAS [GHG] EMISSIONS, RELATED TO ENERGY GENERATION, TRANSMISSION OR DISTRIBUTION
    • Y02E10/00Energy generation through renewable energy sources
    • Y02E10/20Hydro energy

Landscapes

  • Control Of Eletrric Generators (AREA)

Abstract

本实用新型提供一种用于水力发电的变速恒频发电机的控制装置,包括水轮机、导叶、发电机、微机调速器、光电编码器、控制器、信号调理电路,还包括转子侧变流器、网侧变流器,变压器和驱动电路,光电编码器为绝对式光电编码器,控制器设有一组输出端口,微机调速器与水轮机导叶相连接,水轮机通过联轴器与发电机的转子进行机械上的连接,发电机的定子绕组接入与电网直接相连的电网变压器。本实用新型能保证发电机发出的电压和频率保持恒定。

Figure 201120387798

The utility model provides a control device for a variable-speed constant-frequency generator for hydroelectric power generation, which includes a water turbine, a guide vane, a generator, a microcomputer governor, a photoelectric encoder, a controller, a signal conditioning circuit, and a rotor side transformer. Converter, grid-side converter, transformer and drive circuit, the photoelectric encoder is an absolute photoelectric encoder, the controller has a set of output ports, the microcomputer governor is connected with the guide vane of the turbine, and the turbine is connected to the generator through a coupling The rotor of the generator is mechanically connected, and the stator winding of the generator is connected to the grid transformer directly connected to the grid. The utility model can ensure that the voltage and frequency sent by the generator remain constant.

Figure 201120387798

Description

A kind of control device that is used for hydroelectric vscf generator
Technical field
The utility model relates to a kind of control device of hydroelectric generator, relates in particular to a kind of control device that is used for hydroelectric vscf generator.
Background technology
At present, the generator of hydroelectric station employing both at home and abroad is conventional hydraulic generator, mainly is synchronous generator, and a small amount of common asynchronous generator is also arranged.Generator all can only move under rated speed, and generating unit speed immobilizes, and therefore, the operating condition of the hydraulic turbine only is decided by head and load, does not have the leeway of adjusting.Conventional hydraulic generator unit all is designed to when weight average head, reach optimum unit speed.When the hydraulic turbine only operates near the optimum unit speed, just has good performance and higher efficient.When head changed, the unit speed of the hydraulic turbine also can change thereupon, and the way that adopts at present is to regulate the rotating speed of the hydraulic turbine through the opening angle of regulating stator; But owing to detect the method for rotational speed of water turbine at present is fluted disc speed measuring; Reaction speed is slow, and the opening angle of regulating stator needs the regular hour, in the process of the opening angle of regulating stator; Generating unit speed can depart from optimum unit speed; And the power and the frequency of generator output change with the hydraulic turbine and rotating speed, thereby, the voltage and the non-constant of frequency stability of generator output.
Summary of the invention
The purpose of the utility model is to overcome the above-mentioned defective that prior art exists, and provides a kind of when head and load variations, can export the control device that is used for hydroelectric vscf generator of constant frequency and constant voltage.
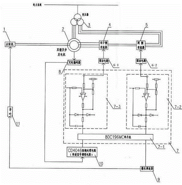
The technical scheme of the utility model is: it comprises the hydraulic turbine, stator, generator, microcomputer governor, photoelectric encoder, controller, signal conditioning circuit; Also comprise rotor-side converter, net side converter; Transformer and drive circuit; Photoelectric encoder is an absolute optical encoder, is contained in the non-shaft stretching end of asynchronous generator, and the photoelectric encoder output is connected with the input of controller through the tach signal modulate circuit.Controller is provided with one group of output port; Wherein two output ports are connected with drive circuit II input with the input of drive circuit I respectively; The output of drive circuit I is connected with the input of rotor-side transformer; The output of drive circuit II is connected with the input of king's side converter, and another input of rotor-side converter is connected with the rotor winding of generator, and the rotor-side converter output is connected with another input of net side converter; The output of net side converter is connected with network transformer; Another output port of controller is connected with the input of microcomputer governor; Microcomputer governor is connected with guide vanes of water turbine; The hydraulic turbine carries out being connected mechanically through the shaft coupling and the rotor of generator, the network transformer that the stator winding of generator inserts and electrical network directly links to each other.
Said generator is a double-fed asynchronous generator.
Said generator is a brushless double feed generator.
The effect of the utility model is; Owing to adopt absolute optical encoder can the variation of rotational speed of water turbine be fed back to rotor-side converter and net side converter rapidly through controller; The power of the stator output of regulator generator, thus guarantee that voltage and frequency that generator sends keep constant.
Description of drawings
Fig. 1 is the utility model embodiment sketch map.
Embodiment
Below in conjunction with accompanying drawing the utility model is described further.
With reference to accompanying drawing 1, it comprises the hydraulic turbine 1, stator 11, double-fed asynchronous generator 2, microcomputer governor 9, photoelectric encoder 8, controller 7, signal conditioning circuit 10, also comprises rotor-side converter 4, net side converter 5, transformer 3 and drive circuit 6.Photoelectric encoder 8 is an absolute optical encoder, is contained in the non-shaft stretching end of asynchronous generator 2, and photoelectric encoder 8 outputs are connected through the input of tach signal modulate circuit 10 with controller 7.Controller 7 is by 80C196MC single-chip microcomputer 7-1; Voltage regulator circuit I 7-2 and voltage regulator circuit II 7-3 form; Controller 7 is provided with one group of output; Wherein two outputs are connected with drive circuit II 6-2 input with the input of drive circuit I 6-1 respectively; Drive circuit 6 is driven by pwm signal and isolation module is formed, and the output of drive circuit I 6-1 is connected with the input of rotor-side transformer 5, and the output of drive circuit II 6-2 is connected with the input of king's side converter 5; Another input of rotor-side converter 4 is connected with the rotor winding of asynchronous generator 2, and rotor-side converter 4 outputs are connected with another input of net side converter 5.The output of net side converter 5 is connected with network transformer 3; Another output of controller 7 is connected with the input of microcomputer governor 9; Microcomputer governor 9 is connected with guide vanes of water turbine 11; The hydraulic turbine 1 carries out being connected mechanically through the shaft coupling and the rotor of asynchronous generator 2, the network transformer 3 that the stator winding of double-fed asynchronous generator 2 inserts and electrical network directly links to each other.
During work; Double-fed asynchronous generator 2 is made up of two parts to the power of electrical network output; A part is the power from the stator output of double-fed asynchronous generator 2; Another part is to export through rotor-side converter 4 and net side converter 5 from the rotor of double-fed asynchronous generator 2, and the stator winding of double-fed asynchronous generator 2 links together through network transformer 3 and electrical network, and the power of the rotor winding of double-fed asynchronous generator 2 output is adjustable; The frequency of its electric current and voltage, phase place, amplitude all are adjustable; When head or changes in flow rate, photoelectric encoder 8 feeds back signal to rotor-side converter 4 and net side converter 5 through controller 7, thereby control guarantees that through rotor-side converter 4 and the current parameters of netting side converter 5 feed-in double-fed asynchronous generators 2 rotor windings voltage, the frequency of the output of double-fed asynchronous generator 2 stators are constant; The power factor (PF) of scalable electrical network absorbs the idle of grid excess simultaneously.When the hydraulic turbine 1 rotation speed change surpasses the scope that allows; Photoelectric encoder 8 feeds back to controller 7 rapidly; Control guide vanes of water turbine 11 apertures are regulated the rotating speed of the hydraulic turbine 1; Thereby let the hydraulic turbine 1 operate in the range of speeds of permission, thereby realize the rotating speed of generator output and two closed-loop controls of electric current, thereby the voltage of guaranteeing to export, frequency is constant.
It more than is a kind of execution mode of the utility model; A preferred example; For reaching the purpose of variable speed constant frequency in the hydroelectric power generation process, also can change brushless double feed generator into like double-fed asynchronous generator 2 through other mode; The rotor-side converter 4 of feed-in and net side converter 5 are introduced by rotor and are changed into by the additional winding introducing in the stator etc., and all technical schemes with the present embodiment equivalence all belong to the protection range of the utility model.

Claims (3)

1. control device that is used for hydroelectric vscf generator; It comprises the hydraulic turbine, stator, generator, microcomputer governor, photoelectric encoder, controller, signal conditioning circuit, it is characterized in that, also comprises rotor-side converter, net side converter; Transformer and drive circuit; Photoelectric encoder is an absolute optical encoder, is contained in the non-shaft stretching end of asynchronous generator, and the photoelectric encoder output is connected with the input of controller through the tach signal modulate circuit; Controller is provided with one group of output port; Wherein two output ports are connected with drive circuit II input with the input of drive circuit I respectively; The output of drive circuit I is connected with the input of rotor-side transformer; The output of drive circuit II is connected with the input of king's side converter, and another input of rotor-side converter is connected with the rotor winding of generator, and the rotor-side converter output is connected with another input of net side converter; The output of net side converter is connected with network transformer; Another output port of controller is connected with the input of microcomputer governor; Microcomputer governor is connected with guide vanes of water turbine; The hydraulic turbine carries out being connected mechanically through the shaft coupling and the rotor of generator, the network transformer that the stator winding of generator inserts and electrical network directly links to each other.
2. a kind of control device that is used for hydroelectric vscf generator according to claim 1 is characterized in that said generator is a double-fed asynchronous generator.
3. a kind of control device that is used for hydroelectric vscf generator according to claim 1 is characterized in that said generator is a brushless double feed generator.
CN2011203877981U 2011-10-13 2011-10-13 Control device of variable speed constant frequency generator for hydroelectric power generation Expired - Fee Related CN202261153U (en)

Priority Applications (1)

Application Number Priority Date Filing Date Title
CN2011203877981U CN202261153U (en) 2011-10-13 2011-10-13 Control device of variable speed constant frequency generator for hydroelectric power generation

Applications Claiming Priority (1)

Application Number Priority Date Filing Date Title
CN2011203877981U CN202261153U (en) 2011-10-13 2011-10-13 Control device of variable speed constant frequency generator for hydroelectric power generation

Publications (1)

Publication Number Publication Date
CN202261153U true CN202261153U (en) 2012-05-30

Family

ID=46122334

Family Applications (1)

Application Number Title Priority Date Filing Date
CN2011203877981U Expired - Fee Related CN202261153U (en) 2011-10-13 2011-10-13 Control device of variable speed constant frequency generator for hydroelectric power generation

Country Status (1)

Country Link
CN (1) CN202261153U (en)

Cited By (4)

* Cited by examiner, † Cited by third party
Publication number Priority date Publication date Assignee Title
CN105186576A (en) * 2015-09-24 2015-12-23 华南理工大学 Double-fed asynchronously transformed synchronous generating set system
CN109716642A (en) * 2016-09-20 2019-05-03 大金工业株式会社 Hydroelectric power generation system
CN110581570A (en) * 2019-08-06 2019-12-17 王飞 Environment-friendly energy-saving efficient power cycle operation power generation technology
CN112128044A (en) * 2020-09-29 2020-12-25 华中科技大学 A brushless doubly-fed generator-electric system for a distributed mountaintop pumped-storage power station

Cited By (4)

* Cited by examiner, † Cited by third party
Publication number Priority date Publication date Assignee Title
CN105186576A (en) * 2015-09-24 2015-12-23 华南理工大学 Double-fed asynchronously transformed synchronous generating set system
CN109716642A (en) * 2016-09-20 2019-05-03 大金工业株式会社 Hydroelectric power generation system
CN110581570A (en) * 2019-08-06 2019-12-17 王飞 Environment-friendly energy-saving efficient power cycle operation power generation technology
CN112128044A (en) * 2020-09-29 2020-12-25 华中科技大学 A brushless doubly-fed generator-electric system for a distributed mountaintop pumped-storage power station

Similar Documents

Publication Publication Date Title
CN102474212B (en) Power generation device and control method therefor
CN201167296Y (en) Directly-drive type ac excitation wind power generator system
CN102882234A (en) Method for controlling a frequency converter and frequency converter
CN102155356A (en) Method for controlling running of wind generating set based on speed-regulating front end of electromagnetic coupler
CN103259475A (en) Doubly fed induction generator internal frequency synchronization method and device based on power balance
CN106505814B (en) A kind of modulation birotor brushless dual-feedback wind power generator
CN101769232A (en) Full wind speed power control method for fixed propeller pitch variable speed wind power generator set
CN105308312A (en) Wind power plant controller
Soter et al. Development of induction machines in wind power technology
CN100546153C (en) Winding type external rotor brushless double feed generator and control device thereof
CN101272119A (en) Method for suppressing stator current unbalance and distortion of doubly-fed wind power generating set
CN102158146A (en) Method and device for starting megawatt-level double-fed motor
CN102305914A (en) Wind power generation test device
CN104481803A (en) Maximum output power control method for tracking of wind power generation system
CN202261153U (en) Control device of variable speed constant frequency generator for hydroelectric power generation
CN102005782A (en) Grid connection control method of double-fed wind-driven generator
CN201045750Y (en) Outer rotor brushless doubly-fed generator and its control device
CN107707078A (en) A kind of double-fed asynchronous electricity generation system of changeable stream mode
CN201344102Y (en) Wind-power generator
CN102291078A (en) Electric power generating system and control method thereof
CN201802563U (en) Full-power squirrel-cage set wind power generation apparatus
Liu et al. Integrated control strategy of multibrid wind power generation system
CN203747716U (en) Composite-rotor brushless doubly-fed alternating-current motor all-quadrant variable-frequency speed regulation system
CN203071776U (en) High-power mixed excitation double rotor double-fed synchronous wind-driven generator
CN107476938A (en) A kind of double-stator permanent magnet wind generator system

Legal Events

Date Code Title Description
C14 Grant of patent or utility model
GR01 Patent grant
CF01 Termination of patent right due to non-payment of annual fee
CF01 Termination of patent right due to non-payment of annual fee

Granted publication date: 20120530

Termination date: 20171013