CN202056950U - Novel heating device taking solar energy as heat source - Google Patents

Novel heating device taking solar energy as heat source Download PDF

Info

Publication number
CN202056950U
CN202056950U CN2011201477895U CN201120147789U CN202056950U CN 202056950 U CN202056950 U CN 202056950U CN 2011201477895 U CN2011201477895 U CN 2011201477895U CN 201120147789 U CN201120147789 U CN 201120147789U CN 202056950 U CN202056950 U CN 202056950U
Authority
CN
China
Prior art keywords
water
water tank
solar energy
heat exchange
valve
Prior art date
Legal status (The legal status is an assumption and is not a legal conclusion. Google has not performed a legal analysis and makes no representation as to the accuracy of the status listed.)
Expired - Fee Related
Application number
CN2011201477895U
Other languages
Chinese (zh)
Inventor
刘钰淇
徐炎
董学勤
黄天乐
Current Assignee (The listed assignees may be inaccurate. Google has not performed a legal analysis and makes no representation or warranty as to the accuracy of the list.)
Jinling Institute of Technology
Original Assignee
Jinling Institute of Technology
Priority date (The priority date is an assumption and is not a legal conclusion. Google has not performed a legal analysis and makes no representation as to the accuracy of the date listed.)
Filing date
Publication date
Application filed by Jinling Institute of Technology filed Critical Jinling Institute of Technology
Priority to CN2011201477895U priority Critical patent/CN202056950U/en
Application granted granted Critical
Publication of CN202056950U publication Critical patent/CN202056950U/en
Anticipated expiration legal-status Critical
Expired - Fee Related legal-status Critical Current

Links

Images

Classifications

    • YGENERAL TAGGING OF NEW TECHNOLOGICAL DEVELOPMENTS; GENERAL TAGGING OF CROSS-SECTIONAL TECHNOLOGIES SPANNING OVER SEVERAL SECTIONS OF THE IPC; TECHNICAL SUBJECTS COVERED BY FORMER USPC CROSS-REFERENCE ART COLLECTIONS [XRACs] AND DIGESTS
    • Y02TECHNOLOGIES OR APPLICATIONS FOR MITIGATION OR ADAPTATION AGAINST CLIMATE CHANGE
    • Y02BCLIMATE CHANGE MITIGATION TECHNOLOGIES RELATED TO BUILDINGS, e.g. HOUSING, HOUSE APPLIANCES OR RELATED END-USER APPLICATIONS
    • Y02B10/00Integration of renewable energy sources in buildings
    • Y02B10/20Solar thermal
    • YGENERAL TAGGING OF NEW TECHNOLOGICAL DEVELOPMENTS; GENERAL TAGGING OF CROSS-SECTIONAL TECHNOLOGIES SPANNING OVER SEVERAL SECTIONS OF THE IPC; TECHNICAL SUBJECTS COVERED BY FORMER USPC CROSS-REFERENCE ART COLLECTIONS [XRACs] AND DIGESTS
    • Y02TECHNOLOGIES OR APPLICATIONS FOR MITIGATION OR ADAPTATION AGAINST CLIMATE CHANGE
    • Y02BCLIMATE CHANGE MITIGATION TECHNOLOGIES RELATED TO BUILDINGS, e.g. HOUSING, HOUSE APPLIANCES OR RELATED END-USER APPLICATIONS
    • Y02B10/00Integration of renewable energy sources in buildings
    • Y02B10/70Hybrid systems, e.g. uninterruptible or back-up power supplies integrating renewable energies

Landscapes

  • Heat-Pump Type And Storage Water Heaters (AREA)
  • Photovoltaic Devices (AREA)
  • Steam Or Hot-Water Central Heating Systems (AREA)

Abstract

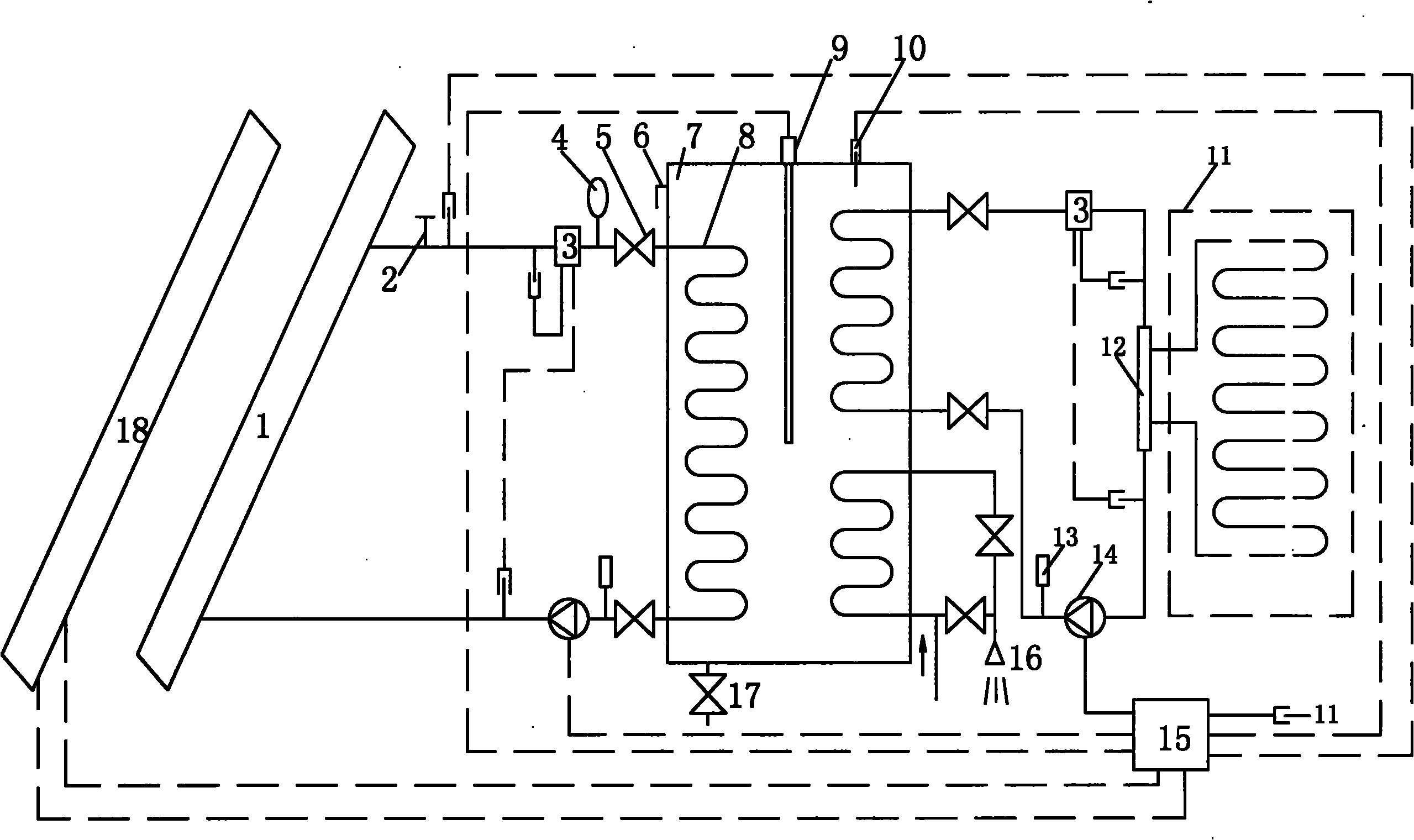
一种新型的以太阳能为热源的供暖装置,它涉及供暖系统技术领域。它的集热器(1)的一端通过截止阀(5)与水箱(7)内部一侧的换热盘管(8)一端连接,且截止阀(5)前侧依次设置有注水口(2)、热量计(3)和膨胀罐(4),换热盘管(8)的另一端通过阀和循环水泵(14)与集热器(1)的另一端连接,循环水泵(14)后侧设置有压力表(13),且热量计(3)分别与注水口(2)后侧和循环水泵(14)前侧连接。它结构科学合理,充分利用太阳能资源,通过利用太阳能集热器以及光伏发电对传热媒介加热,以实现对室内的供暖,太阳能利用率高,热交换损失小,使用寿命长。

Figure 201120147789

A novel heating device using solar energy as a heat source relates to the technical field of heating systems. One end of its heat collector (1) is connected to one end of the heat exchange coil (8) on the inner side of the water tank (7) through a shut-off valve (5), and the front side of the shut-off valve (5) is sequentially provided with a water injection port (2 ), calorimeter (3) and expansion tank (4), the other end of heat exchange coil (8) is connected with the other end of heat collector (1) through valve and circulating water pump (14), after circulating water pump (14) A pressure gauge (13) is arranged on the side, and a calorimeter (3) is respectively connected to the rear side of the water injection port (2) and the front side of the circulating water pump (14). It has a scientific and reasonable structure, makes full use of solar resources, and heats the heat transfer medium by using solar collectors and photovoltaic power generation to achieve indoor heating. The solar energy utilization rate is high, the heat exchange loss is small, and the service life is long.

Figure 201120147789

Description

A kind of novel be the heating installation of thermal source with solar energy
Technical field:
The utility model relates to the heating system technical field, be specifically related to a kind of novel be the heating installation of thermal source with solar energy.
Background technology:
Global energy is in short supply: oil, electric power, coal signal for help repeatedly.Cause energy prices one road to soar, the energy resource consumption that is becoming tight day by day has a strong impact on international economic situation and people's normal life, and development and use regenerative resource and solar energy (never exhausted) become the focus that the whole world is paid close attention to.Winter, Bei Fang winter particularly, severe cold and very long, heating has become the fundamental of people's life, global energy is in short supply, and what bring is that energy prices are more and more higher, heating cost also constantly rises, and a lot of families have been difficult to bear, and how the most economical material benefit of heating has become the topic that people more and more are concerned about.
Present plate type solar operation principle is to adopt the heating of the principle realization of glasshouse effect to hot water.Just know the poor efficiency of plate type solar from its production method, the solar energy enterprise that has at its high thermal efficiency of explanation as high-absorbility: α s 〉=92%, low-launch-rate: ε h≤10%, per day thermal efficiency η d 〉=55%, this is a kind of irresponsible performance.It also can dispel the heat in heat absorption as a kind of thermal-arrest plate, and the transmission of heat has only three kinds of modes: radiation, conduction, convection current.Three kinds of plate type solar dispel the heat heat transfer types all clearly, and emissivity raises with the water temperature in the heat collector and increases.In fact the thermal efficiency less than 54% of flat type solar heat collector.
Panel solar adopts copper aluminium combination process, forms copper runner and aluminium matter heat absorption fin after rolling, and the plate wicking surface forms selective heat absorbing coating through anodization, or adopts high-quality selective coating or electroplating black chromium coating.A. because coating material under the oxidation of the oxygen of the irradiation of sunlight and air, just began to wear out in three to five years, become shallow white, just have some idea of from the panel solar case history of being installed.B. the copper pipe of heat collector under the effect of water, produces verdigris easily, attenuation under the washing away of water, particularly soldering opening, and just perforation easily after several years, this also is a undisputable fact, uses the plate type solar and the heat pump heat exchanger of copper pipe all like this.C. flat-plate solar heat collector is the board-like structure of metal tube, life-span generally behind 5-8, occur leaking and the lower problem of efficient through regular meeting with regard to beginning.So-called steady quality is reliable, and is non-maintaining, and that is the performance that be installed early stage, and 15 years long-lives are the industry cheat especially.The flat-plate collector rapid heat dissipation, heat insulation effect is poor, does not have freeze proof ability, and is big to the resistance of typhoon, Anti-Typhoon ability; Glass planar is subjected to external shock power big, anti-hail ability.
The utility model content:
The purpose of this utility model provide a kind of novel be the heating installation of thermal source with solar energy, it is scientific and reasonable for structure, make full use of solar energy resources, by utilizing solar thermal collector and photovoltaic generation that heat catalysis is heated, to realize to indoor heating, the solar energy utilization ratio height, heat transfer losses is little, long service life.
In order to solve the existing problem of background technology, the utility model is by the following technical solutions: it comprises heat collector 1, water filling port 2, calorimeter 3, expansion drum 4, stop valve 5, water tank 7, heat exchange coil 8, electric heater 9, temp probe 10, heating floor 11, water collecting and diversifying device 12, Pressure gauge 13, water circulating pump 14, controller 15 and solar cell 18, one end of heat collector 1 is connected with heat exchange coil 8 one ends of water tank 7 inner sides by stop valve 5, and stop valve 5 front sides are disposed with water filling port 2, calorimeter 3 and expansion drum 4, the other end of heat exchange coil 8 is connected with the other end of water circulating pump 14 with heat collector 1 by valve, water circulating pump 14 rear sides are provided with Pressure gauge 13, and calorimeter 3 is connected with water circulating pump 14 front sides with water filling port 2 rear sides respectively; The upper end of water tank 7 is provided with electric heater 9 and temp probe 10, and electric heater 9 lower ends are connected to water tank 7 inside; One end of the heat exchange coil 8 on water tank 7 inner opposite side tops is connected to an end of water collecting and diversifying device 12 by valve and calorimeter 3, the other end of water collecting and diversifying device 12 is connected to the other end of the heat exchange coil 8 on water tank 7 inner opposite side tops by water circulating pump 14 and valve, and water circulating pump 14 front sides are provided with Pressure gauge 13, calorimeter 3 is connected with the two ends of water collecting and diversifying device 12 respectively, and the bend pipe in water collecting and diversifying device 12 and the heating floor 11 is connected; Heat exchange coil 8 two ends of water tank 7 inner opposite side bottoms are connected to domestic water water side 16 by valve; Two water circulating pumps 14 all are connected with controller 15, and controller 15 is connected with water filling port 2 rear sides, electric heater 9, temp probe 10, heating floor 11 and solar cell 18 respectively.
Described water tank 7 one sides are provided with overfall 6, and water tank 7 lower ends are provided with discharge opening 17.
Described controller 15 is made up of temperature measurement module A, single-chip microcomputer B, charactron display module C and relay module D, and temperature measurement module A and single-chip microcomputer B interconnect, and single-chip microcomputer B is connected with relay module D with charactron display module C respectively.
The utility model is scientific and reasonable for structure, makes full use of solar energy resources, by utilizing solar thermal collector and photovoltaic generation heat catalysis is heated, and realizing to indoor heating, the solar energy utilization ratio height, heat transfer losses is little, long service life.
Description of drawings:
Fig. 1 is a structural representation of the present utility model,
Fig. 2 is the system construction drawing of the utility model middle controller.
The specific embodiment:
With reference to Fig. 1-2, this specific embodiment is by the following technical solutions: it comprises heat collector 1, water filling port 2, calorimeter 3, expansion drum 4, stop valve 5, water tank 7, heat exchange coil 8, electric heater 9, temp probe 10, heating floor 11, water collecting and diversifying device 12, Pressure gauge 13, water circulating pump 14, controller 15 and solar cell 18, one end of heat collector 1 is connected with heat exchange coil 8 one ends of water tank 7 inner sides by stop valve 5, and stop valve 5 front sides are disposed with water filling port 2, calorimeter 3 and expansion drum 4, the other end of heat exchange coil 8 is connected with the other end of water circulating pump 14 with heat collector 1 by valve, water circulating pump 14 rear sides are provided with Pressure gauge 13, and calorimeter 3 is connected with water circulating pump 14 front sides with water filling port 2 rear sides respectively; The upper end of water tank 7 is provided with electric heater 9 and temp probe 10, and electric heater 9 lower ends are connected to water tank 7 inside; One end of the heat exchange coil 8 on water tank 7 inner opposite side tops is connected to an end of water collecting and diversifying device 12 by valve and calorimeter 3, the other end of water collecting and diversifying device 12 is connected to the other end of the heat exchange coil 8 on water tank 7 inner opposite side tops by water circulating pump 14 and valve, and water circulating pump 14 front sides are provided with Pressure gauge 13, calorimeter 3 is connected with the two ends of water collecting and diversifying device 12 respectively, and the bend pipe in water collecting and diversifying device 12 and the heating floor 11 is connected; Heat exchange coil 8 two ends of water tank 7 inner opposite side bottoms are connected to domestic water water side 16 by valve; Two water circulating pumps 14 all are connected with controller 15, and controller 15 is connected with water filling port 2 rear sides, electric heater 9, temp probe 10, heating floor 11 and solar cell 18 respectively.
Described water tank 7 one sides are provided with overfall 6, and water tank 7 lower ends are provided with discharge opening 17.
Described controller 15 is made up of temperature measurement module A, single-chip microcomputer B, charactron display module C and relay module D, and temperature measurement module A and single-chip microcomputer B interconnect, and single-chip microcomputer B is connected with relay module D with charactron display module C respectively.Temperature measurement module A can programme, and single-chip microcomputer B at first writes order and gives temperature measurement module A, and temperature measurement module A begins translation data then, and deal with data is come by single-chip microcomputer B in the conversion back.Result after data are handled just is presented on the charactron display module C.
This specific embodiment mutually combines by passive type heating system and active heating system in the solar energy heating system, and then makes the secondary heating system reach higher relatively temperature.Next, adopt indoor three grades of heating circulatory systems, realize carrying out final heat supply indoor to the in addition reasonable distribution utilization of the heat of secondary heating system.The imagination of two aspects emphatically three grades of heating systems is proposed.The first indoor heating circulatory system (pipeline, underground heat), by in the indoor rational recirculated water system that flows that sets up, lay the heating water pipe under the floor, utilize water temperature higher in three grades of heating systems to carry out long-term heating to indoor, main heating system is heat radiation and heat conduction.It two is the average family water system, heats up in the secondary heating system by making common pipeline water, with the higher common domestic water of formation temperature (being not useable for drinking).The water of this respect provides the capacity and the enough water of heat can for resident's daily life (as shower, laundry, kitchen cleaning etc.), has avoided using civil power that the water of formulation amount is heated and consumes too much electric weight, causes resource and expending economically.
With solar energy is the heating system of thermal source, adopts two kinds of forms of solar thermal collector and " photovoltaic " conversion, by mutually combining of passive type heating system and active heating system in the solar energy heating system, to reach efficient utilization that too can resource.One-time investment, permanent income.Automatically control, the user only needs according to the demand of product being carried out certain temperature, water yield operation, and is simple to operate.
This specific embodiment is scientific and reasonable for structure, makes full use of solar energy resources, by utilizing solar thermal collector and photovoltaic generation heat catalysis is heated, and realizing to indoor heating, the solar energy utilization ratio height, heat transfer losses is little, long service life.

Claims (5)

  1. One kind novel be the heating installation of thermal source with solar energy, it is characterized in that it comprises heat collector (1), water filling port (2), calorimeter (3), expansion drum (4), stop valve (5), water tank (7), heat exchange coil (8), electric heater (9), temp probe (10), heating floor (11), water collecting and diversifying device (12), Pressure gauge (13), water circulating pump (14), controller (15) and solar cell (18), one end of heat collector (1) is connected with heat exchange coil (8) one ends of the inner side of water tank (7) by stop valve (5), and stop valve (5) front side is disposed with water filling port (2), calorimeter (3) and expansion drum (4), the other end of heat exchange coil (8) is connected with the other end of water circulating pump (14) with heat collector (1) by valve, water circulating pump (14) rear side is provided with Pressure gauge (13), and calorimeter (3) is connected with water circulating pump (14) front side with water filling port (2) rear side respectively.
  2. 2. according to claim 1 a kind of novel be the heating installation of thermal source with solar energy, it is characterized in that the upper end of water tank (7) is provided with electric heater (9) and temp probe (10), and electric heater (9) lower end is connected to water tank (7) inside; One end of the heat exchange coil (8) on the inner opposite side of water tank (7) top is connected to an end of water collecting and diversifying device (12) by valve and calorimeter (3), the other end of water collecting and diversifying device (12) is connected to the other end of the heat exchange coil (8) on the inner opposite side of water tank (7) top by water circulating pump (14) and valve, and water circulating pump (14) front side is provided with Pressure gauge (13), calorimeter (3) is connected with the two ends of water collecting and diversifying device (12) respectively, and the bend pipe in water collecting and diversifying device (12) and the heating floor (11) is connected.
  3. 3. according to claim 1 a kind of novel be the heating installation of thermal source with solar energy, it is characterized in that heat exchange coil (8) two ends of the inner opposite side of water tank (7) bottom are connected to domestic water water side (16) by valve; Two water circulating pumps (14) all are connected with controller (15), and controller (15) is connected with water filling port (2) rear side, electric heater (9), temp probe (10), heating floor (11) and solar cell (18) respectively.
  4. 4. according to claim 1 a kind of novel be the heating installation of thermal source with solar energy, it is characterized in that described water tank (7) one sides are provided with overfall (6), water tank (7) lower end is provided with discharge opening (17).
  5. 5. according to claim 1 a kind of novel be the heating installation of thermal source with solar energy, it is characterized in that described controller (15) is made up of temperature measurement module (A), single-chip microcomputer (B), charactron display module (C) and relay module (D), temperature measurement module (A) interconnects with single-chip microcomputer (B), and single-chip microcomputer (B) is connected with relay module (D) with charactron display module (C) respectively.
CN2011201477895U 2011-05-11 2011-05-11 Novel heating device taking solar energy as heat source Expired - Fee Related CN202056950U (en)

Priority Applications (1)

Application Number Priority Date Filing Date Title
CN2011201477895U CN202056950U (en) 2011-05-11 2011-05-11 Novel heating device taking solar energy as heat source

Applications Claiming Priority (1)

Application Number Priority Date Filing Date Title
CN2011201477895U CN202056950U (en) 2011-05-11 2011-05-11 Novel heating device taking solar energy as heat source

Publications (1)

Publication Number Publication Date
CN202056950U true CN202056950U (en) 2011-11-30

Family

ID=45016923

Family Applications (1)

Application Number Title Priority Date Filing Date
CN2011201477895U Expired - Fee Related CN202056950U (en) 2011-05-11 2011-05-11 Novel heating device taking solar energy as heat source

Country Status (1)

Country Link
CN (1) CN202056950U (en)

Cited By (4)

* Cited by examiner, † Cited by third party
Publication number Priority date Publication date Assignee Title
CN103673333A (en) * 2013-12-05 2014-03-26 宁波弗莱尔暖通技术有限公司 Solar heat accumulation and solar heating low-melting-point paraffin bathing device
CN105509126A (en) * 2016-02-17 2016-04-20 李俊娇 Solar heating floor with heat storage function
CN105546626A (en) * 2016-02-17 2016-05-04 陆玉正 Multifunctional solar heating and refrigerating floor
CN108413474A (en) * 2018-03-09 2018-08-17 宁夏黑金科技有限公司 A kind of heating system based on solar cogeneration component

Cited By (4)

* Cited by examiner, † Cited by third party
Publication number Priority date Publication date Assignee Title
CN103673333A (en) * 2013-12-05 2014-03-26 宁波弗莱尔暖通技术有限公司 Solar heat accumulation and solar heating low-melting-point paraffin bathing device
CN105509126A (en) * 2016-02-17 2016-04-20 李俊娇 Solar heating floor with heat storage function
CN105546626A (en) * 2016-02-17 2016-05-04 陆玉正 Multifunctional solar heating and refrigerating floor
CN108413474A (en) * 2018-03-09 2018-08-17 宁夏黑金科技有限公司 A kind of heating system based on solar cogeneration component

Similar Documents

Publication Publication Date Title
CN102052782A (en) Heat-pipe type solar energy photoelectric and optothermal comprehensive utilization system
CN202747655U (en) Novel panel solar water heater
CN202056950U (en) Novel heating device taking solar energy as heat source
CN102692087A (en) Flat plate type solar thermal collector with composite pulsating heat pipe
CN201425380Y (en) A new heat storage collector
CN203203271U (en) Double-film efficient flat solar energy collector
CN201819423U (en) A Whole Plate High Efficiency Solar Heat Collector
CN201407726Y (en) Indoor water and heat supply device applying solar water heater
CN201637147U (en) Flat-plate solar collector
CN101922806A (en) Water curtain type plate solar collector
CN202973577U (en) Double-effect flat plate heat collector
CN102353157A (en) Antifreezing solar thermal collector
CN207797416U (en) A kind of waveform plate core solar thermal collector
CN201517857U (en) Wall-mounted solar water heater
CN201892330U (en) Heat pipe type solar photoelectric and photo-thermal comprehensive utilization system
CN201697349U (en) A new type of solar heat collecting module
CN206300254U (en) A solar collector floor heating system
CN201764721U (en) Wall-mounted solar water heater for heating and bathing
CN204880792U (en) Flat medium temperature heat collector
CN210241847U (en) Photovoltaic photo-thermal heat pump air conditioner
CN201396970Y (en) Flow channel structure of flat-plate solar collector plate core
CN202002351U (en) Novel flat-plate solar collector with heat pipe
CN207797415U (en) A kind of micro channel flat plate heat collector
CN201903193U (en) Gravity heat pipe type flat-plate solar heat collector
CN202209800U (en) A kind of antifreeze type solar heat collector

Legal Events

Date Code Title Description
C14 Grant of patent or utility model
GR01 Patent grant
CF01 Termination of patent right due to non-payment of annual fee

Granted publication date: 20111130

Termination date: 20150511

EXPY Termination of patent right or utility model