CN202018101U - 复合源蓄能型热湿独立处理空调系统 - Google Patents

复合源蓄能型热湿独立处理空调系统 Download PDF

Info

Publication number
CN202018101U
CN202018101U CN201120099375XU CN201120099375U CN202018101U CN 202018101 U CN202018101 U CN 202018101U CN 201120099375X U CN201120099375X U CN 201120099375XU CN 201120099375 U CN201120099375 U CN 201120099375U CN 202018101 U CN202018101 U CN 202018101U
Authority
CN
China
Prior art keywords
solution
heat
valve
air
pipeline
Prior art date
Legal status (The legal status is an assumption and is not a legal conclusion. Google has not performed a legal analysis and makes no representation as to the accuracy of the status listed.)
Expired - Fee Related
Application number
CN201120099375XU
Other languages
English (en)
Inventor
吴薇
殷勇高
牛宝联
Current Assignee (The listed assignees may be inaccurate. Google has not performed a legal analysis and makes no representation or warranty as to the accuracy of the list.)
Nanjing Normal University
Original Assignee
Nanjing Normal University
Priority date (The priority date is an assumption and is not a legal conclusion. Google has not performed a legal analysis and makes no representation as to the accuracy of the date listed.)
Filing date
Publication date
Application filed by Nanjing Normal University filed Critical Nanjing Normal University
Priority to CN201120099375XU priority Critical patent/CN202018101U/zh
Application granted granted Critical
Publication of CN202018101U publication Critical patent/CN202018101U/zh
Anticipated expiration legal-status Critical
Expired - Fee Related legal-status Critical Current

Links

Images

Landscapes

  • Central Air Conditioning (AREA)

Abstract

本实用新型提供了一种复合源蓄能型热湿独立处理空调系统,属于制冷与空调技术领域。该系统夏季时利用太阳能集热和压缩机排除的高温过热制冷剂蒸汽依次对除湿溶液进行加热,然后送入溶液再生器,溶液再生器所需空气来自冷凝器排出的热空气,室内换热器侧实现热湿独立除湿空气调节模式,可大大提高制冷系统的蒸发温度,从而有效提升制冷系数;冬季时制冷系统转变为热泵工作模式,溶液系统仅采用水作为循环工质被太阳能和冷凝热加热后,对室内侧空气加湿,满足冬季空调房间的湿度要求。本实用新型的空调系统不仅合理解决了热湿独立处理空调系统中溶液循环再生热能的高效补偿问题,而且节能环保,能有效提高能源的利用率。

Description

复合源蓄能型热湿独立处理空调系统
技术领域
本实用新型涉及一种复合源蓄能型热湿独立处理空调系统,具体说是基于太阳能和冷凝热综合利用作为溶液循环驱动复合热源,废热分级利用,同时太阳能蓄能和溶液蓄能结合的热湿独立处理空气系统,属于制冷与空调技术、节能技术的领域。
背景技术
环境和能源是人类赖以生存和发展的基础。近年来传统空调系统的大量使用,给能源尤其是电力带来了较大压力,同时也加剧了能源供应紧张的矛盾和环境污染的问题。近年来制冷空调系统的高峰用电负荷已占我国各大中城市用电负荷的30%~40%以上,有的更甚。制冷空调系统用电负荷的时间集中,给电网安全、经济运行带来了很大的麻烦。开发新的制冷空调系统,尤其是环保节能的制冷空调系统是十分急迫而且具有重要的实际意义。
热湿独立处理空调是将空调空间内的显热负荷和湿负荷分开进行处理,通过专门的除湿技术处理湿负荷,经过除湿后的空气再经过冷却即可达到空气调节的目的。系统的蒸发温度提高,从而提高制冷系数,实现节能的目的。溶液除湿技术被认为是一种处理空气湿负荷的有效途径,溶液再生过程能够采用60-80℃的低品位热能(特别是中低温太阳能、废热等)实现,使得溶液相对于其他热能驱动的制冷空调系统更具吸引力,最近几年溶液除湿技术受到了相当多研究学者的关注。但是这些研究主要是采用太阳能作为驱动热源,没有涉及到太阳能和冷凝热综合利用作为溶液循环驱动复合热源,废热分级利用同时太阳能蓄能和溶液蓄能结合的多级能量综合利用问题。
发明内容
本实用新型所要解决的技术问题是,克服现有溶液独立除湿技术中驱动热源的利用缺陷,提供一种高效节能型复合源蓄能型热湿独立处理空调系统,目的在于综合利用太阳能和冷凝热作为溶液循环驱动热源,分级利用冷凝废热,合理有效地利用太阳蓄能和溶液蓄能来全面提升冬夏两季的空调能效,为解决溶液循环的驱动热源提出了新的解决方法和途径,同时也为热湿独立处理空调方法的产业化应用提供一种实施模式与思路。
为了实现上述发明目的,本实用新型采用的技术方案如下:
复合源蓄能型热湿独立处理空调系统,包括蒸汽压缩式制冷循环回路和溶液循环回路,其中,蒸汽压缩式制冷循环回路包括压缩机、室内换热器、节流阀、室外换热器、壳管式热交换器、室内侧风机和室外侧风机,制冷剂管道和所述壳管式热交换器的管内部分串联成一个回路,整个制冷循环回路利用四通阀进行管路的切换,以转变制冷剂的流向;溶液循环回路包括溶液除湿器、溶液热交换器、第一溶液泵、水储液器、溶液储液器、第二溶液泵、溶液再生器、太阳能集热/蓄能器及阀门,太阳能集热/蓄能器中设有溶液管路,溶液管路和所述壳管式热交换器的壳内管外部分连接成一个闭合回路;其中,第一阀门、溶液热交换器、第一溶液泵、溶液再生器、第六阀门连接的管路和第七阀门所在的管路并联,形成的并联管路一端和壳管式热交换器连接,另一端和溶液除湿器连接;第二阀门、水储液器和第三阀门连接的管路与第四阀门、溶液储液器和第五阀门连接的管路并联;形成的并联管路一端与溶液热交换器、溶液除湿器连接,另一端通过第二溶液泵与太阳能集热/蓄能器连接。
所述复合源蓄能型热湿独立处理空调系统夏季时室内侧实现热湿独立除湿空气调节模式,可大大提高制冷系统的蒸发温度,从而有效提升制冷系数。冬季时制冷系统转变为热泵工作模式,溶液系统仅采用水作为循环工质,水依次被太阳能和冷凝热加热后,对室内侧空气加湿,满足冬季空调房间的湿度要求。
所述溶液循环先经太阳能集热/蓄能器温度升高后,再经壳管式热交换器与压缩机排出的高温气体进行显热交换,最后进入溶液再生器再生。
所述集热/蓄能器中溶液管路以U形管的形式布置于太阳能真空集热管中,每根U形蒸发管与真空集热管中间均以相变材料填充,利用相变材料随温度的相变过程吸收或放出热量,可实现太阳能的移峰填谷。溶液除湿潜蒸发冷却空调系统,将需要储存的能量用于浓溶液再生从而获得除湿潜能,再通过浓溶液除湿的方式将除湿潜能释放出来,通过储存溶液的除湿潜热而达到蓄能的目的。
所述制冷循环夏季时蒸汽压缩式循环中制冷剂先在壳管式换热器中放出一部分冷凝热量给溶液,然后在室外换热器里继续放出冷凝热给室外空气。吸收了冷凝热后的室外空气在溶液再生器中将这部分冷凝热放出给溶液。
本实用新型的主要有益效果有:
1.综合利用太阳能和蒸气压缩式制冷系统冷凝热,合理解决热湿独立处理空调系统中溶液循环再生热能的高效补偿问题;
2. 太阳能蓄能和溶液蓄能结合,有效地利用潜热蓄能来提高能源利用率和系统稳定性;
3. 冷凝废热分级利用,节能环保,有效提高能源的利用率,真正实现可持续发展;
4.夏季时采用溶液独立除湿模式将新风或者新风与室内排风的混合空气除湿,室内冷负荷由空调系统承担,提高蒸发温度从而有效提升系统的性能系数;冬季时室内侧空气先被加湿再被加热送风,保证冬季室内湿度。
附图说明
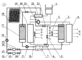
图1是本实用新型复合源蓄能型热湿独立处理空调系统。其中: 1是压缩机,2和8是风机,3是溶液除湿器,4是室内换热器,5、10、12、13、15、20、23是阀门,6是节流阀,7是溶液热交换器,9和16是溶液泵,11是水储液器,14是溶液储液器,17是溶液再生器,18是太阳能集热/蓄能器,19是室外换热器,21是四通阀,22是壳管式热交换器。
图2是图1的空调系统夏季运行模式示意图。
图3是图1的空调系统冬季运行模式示意图。
具体实施方式
下面结合附图和实施例对本实用新型作进一步详细说明。
如图1所示,本实用新型复合源废热综合利用热湿独立处理空调系统包括蒸汽压缩式制冷循环回路和溶液循环回路,该系统的溶液储液器14、第四阀门13、第五阀门15连接管路和水储液器11、第二阀门10、第三阀门13连接管路并联;第一阀门5、溶液热交换器7、第一溶液泵9、溶液再生器17、第六阀门20连接的管路和第七阀门23所在的管路并联。夏季时,阀门5、13、15、20开启,阀门10、12、23关闭,溶液经第二溶液泵16、太阳能集热/蓄能器18、壳管式热交换器22、溶液再生器17、第一溶液泵9、溶液热交换器7、溶液除湿器3、溶液热交换器7,溶液储液器14完成循环;当阀门5、15、20开启,阀门10、12、13、23关闭时,溶液全部进入溶液储液器14储存;过渡季节,阀门5、15、20开启,阀门10、12、13、23关闭时,溶液全部进入溶液储液器储存;冬季时,当阀门10、12、23开启,阀门5、13、15、20关闭时,以水做循环工质,经太阳能集热/蓄能器18、壳管式热交换器22、溶液除湿器3、溶液热交换器7,水储液器11完成循环。
本空调系统可以综合利用太阳能和溶液蓄能。太阳能集热/蓄能器18中溶液管路以U形管的形式布置于太阳能真空集热管中,每根U形蒸发管与真空集热管中间均以相变材料填充,利用相变材料随温度的相变过程吸收或放出热量,可实现太阳能的移峰填谷。溶液除湿潜蒸发冷却空调系统,将需要储存的能量用于浓溶液再生从而获得除湿潜能,再通过浓溶液除湿的方式将除湿潜能释放出来,通过储存溶液的除湿潜热而达到蓄能的目的。
本实用新型的空调系统可以以下两种模式运行:
1、夏季时,再生溶液先在壳管式热交换器22中吸收压缩机1排出的高温蒸汽放出的部分冷凝热进行预热,然后在溶液再生器17中被吸收了冷凝器剩余冷凝热后升温的室外空气继续加热,冷凝热被分级的充分的利用。室内侧空气先经过溶液除湿器3除湿后温度升高,再经过蒸发器降低温度,实现空气调节,蒸发器温度被提高,有效提升系统的制冷系数。
2、冬季时,采用水作为循环工质,室内侧空气为先加湿再加热送风,保证冬季室内湿度。

Claims (2)

1. 复合源蓄能型热湿独立处理空调系统,包括蒸汽压缩式制冷循环回路和溶液循环回路,其特征在于,蒸汽压缩式制冷循环回路包括压缩机(1)、室内换热器(4)、节流阀(6)、室外换热器(19)、壳管式热交换器(22)、室内侧风机(2)和室外侧风机(8),制冷剂管道和所述壳管式热交换器(22)的管内部分串联成一个回路,整个制冷循环回路利用四通阀(21)进行管路的切换,以转变制冷剂的流向;溶液循环回路包括溶液除湿器(3)、溶液热交换器(7)、第一溶液泵(9)、水储液器(11)、溶液储液器(14)、第二溶液泵(16)、溶液再生器(17)、太阳能集热/蓄能器(18)及阀门,太阳能集热/蓄能器(18)中设有溶液管路,溶液管路和所述壳管式热交换器(22)的壳内管外部分连接成一个闭合回路;其中,第一阀门(5)、溶液热交换器(7)、第一溶液泵(9)、溶液再生器(17)、第六阀门(20)连接的管路和第七阀门(23)所在的管路并联,形成的并联管路一端和所述壳管式热交换器(22)连接,另一端和所述溶液除湿器(3)连接;第二阀门(10)、水储液器(11)和第三阀门(12)连接的管路与第四阀门(13)、溶液储液器(14)和第五阀门(15)连接的管路并联;形成的并联管路一端与所述溶液热交换器(7)、溶液除湿器(3)连接,另一端通过第二溶液泵(16)与太阳能集热/蓄能器(18)连接。
2. 根据权利要求1所述的复合源蓄能型热湿独立处理空调系统,其特征是:所述太阳能集热/蓄能器(18)中溶液管路以U形管的形式布置于太阳能真空集热管中,每根U形蒸发管与真空集热管中间均以相变材料填充。
CN201120099375XU 2011-04-07 2011-04-07 复合源蓄能型热湿独立处理空调系统 Expired - Fee Related CN202018101U (zh)

Priority Applications (1)

Application Number Priority Date Filing Date Title
CN201120099375XU CN202018101U (zh) 2011-04-07 2011-04-07 复合源蓄能型热湿独立处理空调系统

Applications Claiming Priority (1)

Application Number Priority Date Filing Date Title
CN201120099375XU CN202018101U (zh) 2011-04-07 2011-04-07 复合源蓄能型热湿独立处理空调系统

Publications (1)

Publication Number Publication Date
CN202018101U true CN202018101U (zh) 2011-10-26

Family

ID=44811771

Family Applications (1)

Application Number Title Priority Date Filing Date
CN201120099375XU Expired - Fee Related CN202018101U (zh) 2011-04-07 2011-04-07 复合源蓄能型热湿独立处理空调系统

Country Status (1)

Country Link
CN (1) CN202018101U (zh)

Cited By (4)

* Cited by examiner, † Cited by third party
Publication number Priority date Publication date Assignee Title
CN102620369A (zh) * 2012-04-10 2012-08-01 广东工业大学 一种太阳能固体除湿再生空调系统
CN103265158A (zh) * 2013-05-23 2013-08-28 南京师范大学 一种太阳能-热泵耦合溶液除湿干燥污泥的方法
CN103471374A (zh) * 2013-09-29 2013-12-25 湖南科技大学 太阳能辅助热泵干燥系统
CN103791576A (zh) * 2014-02-17 2014-05-14 东南大学 一种低品位热源驱动变溶液温度两级溶液除湿空调

Cited By (6)

* Cited by examiner, † Cited by third party
Publication number Priority date Publication date Assignee Title
CN102620369A (zh) * 2012-04-10 2012-08-01 广东工业大学 一种太阳能固体除湿再生空调系统
CN103265158A (zh) * 2013-05-23 2013-08-28 南京师范大学 一种太阳能-热泵耦合溶液除湿干燥污泥的方法
CN103471374A (zh) * 2013-09-29 2013-12-25 湖南科技大学 太阳能辅助热泵干燥系统
CN103471374B (zh) * 2013-09-29 2015-10-21 湖南科技大学 太阳能辅助热泵干燥系统
CN103791576A (zh) * 2014-02-17 2014-05-14 东南大学 一种低品位热源驱动变溶液温度两级溶液除湿空调
CN103791576B (zh) * 2014-02-17 2016-04-06 东南大学 一种低品位热源驱动变溶液温度两级溶液除湿空调

Similar Documents

Publication Publication Date Title
CN105841272B (zh) 一种太阳能驱动的温湿度独立控制空调系统
CN102213471B (zh) 一种冷凝热分段利用热湿独立处理空气的方法
CN102645055B (zh) 自适应匹配的太阳能辅助空气源热泵装置
CN102022858B (zh) 一种热回收型风冷热泵机组
CN207438791U (zh) 一种转轮除湿与地源热泵组合的空调系统
CN201935476U (zh) 一种热回收型风冷热泵机组
CN201764752U (zh) 太阳能空调和地源热泵耦合冷热联供系统
CN110319617A (zh) 基于热源塔的燃气热泵装置
CN207350955U (zh) 一种蓄热型太阳能空气集热器与空气源热泵联合运行系统
CN102777989B (zh) 适用于地下水电站洞室高湿低温环境的热泵空调机组系统
CN101358761A (zh) 档案库房用热回收型地源热泵空调系统
CN203100029U (zh) 机房空调器
CN103591658A (zh) 热湿独立控制的太阳能建筑采暖空调系统及其控制方法
CN202993433U (zh) 热湿独立控制的太阳能建筑采暖空调系统
CN201935475U (zh) 一种可部分热回收型风冷冷水机组
CN202018101U (zh) 复合源蓄能型热湿独立处理空调系统
CN205119549U (zh) 多功能热泵型蒸发式冷凝空调机组
CN201016499Y (zh) 太阳能梯级利用式空调系统
CN207179881U (zh) 低能耗溶液除湿空调系统
CN202040920U (zh) 一种冷凝热分段利用热湿独立处理空气装置
CN106839217B (zh) 脱电独立运行复合式热泵空调系统及其控制方法
CN202018156U (zh) 节能热泵热水空调机
CN205174926U (zh) 一种空气源燃气热泵机组
CN107843026A (zh) 一种利用太阳能的制冷系统
CN118623415A (zh) 一种基于太阳能烟囱热利用的空气源热泵空调系统

Legal Events

Date Code Title Description
C14 Grant of patent or utility model
GR01 Patent grant
C17 Cessation of patent right
CF01 Termination of patent right due to non-payment of annual fee

Granted publication date: 20111026

Termination date: 20140407