CN201434881Y - A kind of RS485 interface circuit and electric energy meter using the circuit - Google Patents
A kind of RS485 interface circuit and electric energy meter using the circuit Download PDFInfo
- Publication number
- CN201434881Y CN201434881Y CN2009200917852U CN200920091785U CN201434881Y CN 201434881 Y CN201434881 Y CN 201434881Y CN 2009200917852 U CN2009200917852 U CN 2009200917852U CN 200920091785 U CN200920091785 U CN 200920091785U CN 201434881 Y CN201434881 Y CN 201434881Y
- Authority
- CN
- China
- Prior art keywords
- circuit
- transmitter
- resistor
- chip
- input
- Prior art date
- Legal status (The legal status is an assumption and is not a legal conclusion. Google has not performed a legal analysis and makes no representation as to the accuracy of the status listed.)
- Expired - Lifetime
Links
Images
Landscapes
- Arrangements For Transmission Of Measured Signals (AREA)
Abstract
本实用新型涉及一种RS485接口电路及使用该电路的电能表,所述的RS485接口电路包括RS485通信接口芯片和反相电路,所述的RS485通信接口芯片的发送器输入接反相电路输入,它的发送器使能和接收器使能一起接反相电路的输出,它的发送器输出和接收器输入对应接一个上拉电阻和一个下拉电阻,它的发送器使能端到地之间接有一个延时电路,所述电能表包括一个单片机和一个RS485接口电路,该RS485接口电路的接收器输出和发送器输入分别通过一个光耦接单片机的两个I/O口,本实用新型用来解决现有RS485接口电路及使用该电路的电能表存在当发送数据时RS485通信芯片不能一直维持在发送模式导致不能通讯的问题。
The utility model relates to an RS485 interface circuit and an electric energy meter using the circuit. The RS485 interface circuit includes an RS485 communication interface chip and an inversion circuit. The transmitter input of the RS485 communication interface chip is connected to the inversion circuit input. Its transmitter enable and receiver enable are connected to the output of the inverting circuit together, and its transmitter output and receiver input are connected to a pull-up resistor and a pull-down resistor correspondingly, and its transmitter enable terminal is connected to the ground. There is a delay circuit, the electric energy meter includes a single-chip microcomputer and an RS485 interface circuit, the receiver output and the transmitter input of the RS485 interface circuit are respectively connected to two I/O ports of the single-chip microcomputer through an optical coupling, the utility model uses To solve the problem that the existing RS485 interface circuit and the electric energy meter using the circuit cannot communicate because the RS485 communication chip cannot always maintain the sending mode when sending data.
Description
技术领域 technical field
本实用新型涉及一种RS485接口电路及使用该电路的电能表,属于电学领域。The utility model relates to an RS485 interface circuit and an electric energy meter using the circuit, belonging to the field of electricity.
背景技术 Background technique
RS485通讯是采用差分平衡信号进行数据信息传输的一种方式,具有传输距离远、抗干扰能力强、通讯速率高等特点,因此RS485通讯模式在电能表通讯电路中得到了广泛的应用。RS485通信电路核心是一个集成芯片,其中TTL电平接口共有4个,分别是信号接收、信号接收使能、信号发送、信号发送使能,因为两个使能信号有效电平相反并且RS485通讯为半双工模式,所以在实际应用中是将两个使能信号接在一起用一个信号来控制,因此实际上RS485接口芯片与主机MCU的接口只有3个即接收、发送、使能;应用在电能表上的RS485通讯接口与主机MCU的接口要求必须电气隔离,因此RS485接口芯片与主机MCU的接口通过光电耦合器来连接;在电能表上因成本、MCU资源、线路布局等方面的限制,很多情况下会采用图1所示的电路连接方式,即接收、发送模式的使能端连接有一个由三极管Q1、电阻R3和电阻R9构成的反相电路,使MCU与RS485芯片之间只有接收、发送信号两个接口,RS485芯片的使能端控制靠发送信号本身来实现;在现场电能表应用中,当采用图1所示的电路模式利用发送信号本身控制RS485芯片使能端时,存在以下问题:例如主机MCU在向总线发送一个字节的数据,当发送信号“0”时,RS485芯片工作于发送模式,信号“0”可以正常发送到总线上,当发送信号“1”时,RS485芯片则切换为接收模式,总线被释放,此时如果总线上无匹配电阻或其它低阻抗负载的情况下,总线因受电路上的A线上拉电阻和B线下拉电阻的影响而处于A正B负的状态从而等效于发送了信号“1”,也就是说在RS485通讯总线上负载很轻时,能采用此种电路模式实现通讯功能,如果RS485通讯总线上接有匹配电阻,其典型应用为两个120欧姆电阻并接于RS485总线远距离的两端,由于上拉电阻、下拉电阻和匹配负载电阻串接分压后在总线上得到的电压值很小,例如在上拉电阻、下拉电阻取值10千欧时总线上得到的电压值约20mV,远小于RS485总线正逻辑电平200mV的要求,导致通讯不能正常进行。RS485 communication is a method of data information transmission using differential balanced signals, which has the characteristics of long transmission distance, strong anti-interference ability, and high communication speed. Therefore, RS485 communication mode has been widely used in the communication circuit of electric energy meters. The core of the RS485 communication circuit is an integrated chip, of which there are 4 TTL level interfaces, which are signal receiving, signal receiving enable, signal sending, and signal sending enabling, because the effective levels of the two enabling signals are opposite and RS485 communication is Half-duplex mode, so in practical applications, two enable signals are connected together and controlled by one signal, so in fact, there are only three interfaces between the RS485 interface chip and the host MCU, namely receiving, sending, and enabling; The RS485 communication interface on the energy meter and the interface of the host MCU must be electrically isolated, so the interface between the RS485 interface chip and the host MCU is connected through a photocoupler; due to the limitations of cost, MCU resources, and line layout on the energy meter, In many cases, the circuit connection method shown in Figure 1 will be used, that is, the enabling end of the receiving and sending modes is connected to an inverting circuit composed of a transistor Q1, a resistor R3 and a resistor R9, so that only the receiving circuit is connected between the MCU and the RS485 chip. 1. Two interfaces for sending signals. The control of the enabling terminal of the RS485 chip is realized by sending the signal itself; The following problem: For example, the host MCU is sending a byte of data to the bus. When sending the signal "0", the RS485 chip works in the sending mode, and the signal "0" can be sent to the bus normally. When sending the signal "1", The RS485 chip is switched to receive mode, and the bus is released. At this time, if there is no matching resistor or other low-impedance load on the bus, the bus is in A due to the influence of the A-line pull-up resistor and the B-line pull-down resistor on the circuit. The state of positive B and negative is equivalent to sending the signal "1", that is to say, when the load on the RS485 communication bus is very light, this circuit mode can be used to realize the communication function. If there is a matching resistor connected to the RS485 communication bus, its A typical application is two 120-ohm resistors connected in parallel to both ends of the RS485 bus at a distance. Due to the series connection of the pull-up resistor, the pull-down resistor and the matching load resistor, the voltage obtained on the bus is very small, for example, in the pull-
实用新型内容 Utility model content
本实用新型的目的是提供一种能保证正常通讯并且利用发送信号控制数据发送、接收的RS485控制器及使用该控制器的电能表,用来解决现有利用发送信号本身控制数据发送、接收的RS485控制器及使用该控制器的电能表存在的由于在数据发送过程中RS485通信芯片没有一直维持在发送模式导致不能正常通讯的问题。The purpose of this utility model is to provide an RS485 controller that can ensure normal communication and control data transmission and reception by sending signals and an electric energy meter using the controller, so as to solve the existing problem of using the sending signal itself to control data sending and receiving. The RS485 controller and the energy meter using the controller have the problem that the RS485 communication chip is not kept in the sending mode during the data sending process, which leads to the problem that the normal communication cannot be performed.
为实现上述目的,本实用新型采用如下技术方案:一种RS485接口电路,该电路包括一个RS485通信接口芯片和一个反相电路,所述的RS485通信接口芯片的发送器输入接反相电路输入,该RS485通信接口芯片的发送器使能端和接收器使能端一起接反相电路的输出,它的发送器输出和接收器输入对应接有一个上拉电阻和一个下拉电阻,其特征在于:所述的RS485通信接口芯片的发送器使能端到地之间接有一个延时电路。In order to achieve the above object, the utility model adopts the following technical scheme: a kind of RS485 interface circuit, this circuit comprises an RS485 communication interface chip and an inverting circuit, the transmitter input of the described RS485 communication interface chip is connected to the inverting circuit input, The transmitter enabling terminal and the receiver enabling terminal of the RS485 communication interface chip are connected to the output of the inverting circuit together, and its transmitter output and receiver input are correspondingly connected with a pull-up resistor and a pull-down resistor, which is characterized in that: A delay circuit is connected between the transmitter enabling terminal of the RS485 communication interface chip and the ground.
所述的延时电路由一个电阻和一个电容串联构成。The delay circuit is composed of a resistor and a capacitor connected in series.
一种电能表,它包括一个单片机和一个RS485接口电路,该RS485接口电路的接收器输出和发送器输入分别通过一个光耦与所述单片机的其中两个I/O口连接,所述的RS485接口电路包括一个RS485通信接口芯片和一个反相电路,所述的RS485通信接口芯片的发送器输入接反相电路输入,该RS485通信接口芯片的发送器使能端和接收器使能端一起接反相电路的输出,它的发送器输出和接收器输入对应接有一个上拉电阻和一个下拉电阻,所述的RS485通信接口芯片的发送器使能端到地之间接有一个延时电路。A kind of electric energy meter, it comprises a single-chip microcomputer and an RS485 interface circuit, the receiver output and transmitter input of this RS485 interface circuit are respectively connected with two of them I/O ports of described single-chip microcomputer through an optocoupler, and described RS485 The interface circuit includes an RS485 communication interface chip and an inverter circuit, the transmitter input of the RS485 communication interface chip is connected to the inverter circuit input, and the transmitter enabling end and the receiver enabling end of the RS485 communication interface chip are connected together The output of the inverting circuit is connected with a pull-up resistor and a pull-down resistor correspondingly between its transmitter output and receiver input, and a delay circuit is connected between the transmitter enabling terminal of the RS485 communication interface chip and the ground.
所述的延时电路由一个电阻和一个电容串联构成。The delay circuit is composed of a resistor and a capacitor connected in series.
本实用新型的有益效果是:由于无法正常通信的原因是在发送信号为“1”时RS485通信芯片的使能端为0,接收器使能,RS485通信芯片没有继续维持在发送模式造成的,因此本发明所述的RS485控制器在RS485通信芯片的使能端到地增加了一个由电阻和电容串联构成的延时电路来对数据传输前必须先发送的“0”电平起始位进行延时(因为通讯是按字节进行的,在正式传输数据前必须先发送一个“0”电平起始位并且在“0”电平时发送器使能),即在发送起始位“0”电平的同时延时电路中的电容开始充电,到起始位发送结束电容充电充满;开始发送数据后,由于电容放电使得在发送一个字节的时间内,RS485芯片的发送器使能端一直处在使能状态,也就是说RS485通信芯片一直保持在发送模式,这样就可有效保证正常通讯;同时使用本实用新型所述的RS485控制器的电能表不仅能保证通讯数据的可靠传输并且成本相对增加很少同时还不需要对MCU的控制程序做任何改变。The beneficial effects of the utility model are: the reason why the normal communication cannot be performed is that the enable end of the RS485 communication chip is 0 when the sending signal is "1", the receiver is enabled, and the RS485 communication chip does not continue to maintain the sending mode. Therefore, the RS485 controller of the present invention adds a delay circuit composed of a resistor and a capacitor connected in series from the enable end of the RS485 communication chip to the ground to perform a "0" level start bit that must be sent before data transmission. Delay (because the communication is carried out in bytes, a "0" level start bit must be sent before the data is formally transmitted and the transmitter is enabled at the "0" level), that is, when the start bit "0" is sent At the same time as the level, the capacitor in the delay circuit begins to charge, and the capacitor is fully charged when the start bit is sent; after the start of sending data, due to the discharge of the capacitor, the transmitter enable terminal of the RS485 chip will It is always in the enabled state, that is to say, the RS485 communication chip is always kept in the sending mode, so that normal communication can be effectively guaranteed; at the same time, the electric energy meter using the RS485 controller described in the utility model can not only ensure the reliable transmission of communication data but also The relatively small increase in cost does not require any changes to the MCU's control program.
附图说明 Description of drawings
图1是一种现有的电能表的电路原理图;Fig. 1 is a kind of circuit schematic diagram of existing electric energy meter;
图2是本实用新型所述电能表的电路原理图;Fig. 2 is the circuit principle diagram of electric energy meter described in the utility model;
图3是一种现有的电能表发送数据55H时485总线上的波形图;Fig. 3 is a kind of oscillogram on the 485 bus when the existing electric energy meter sends data 55H;
图4是本实用新型所述电能表发送数据55H时485总线上的波形图。Fig. 4 is a waveform diagram on the 485 bus when the energy meter of the present invention sends data 55H.
具体实施方式 Detailed ways
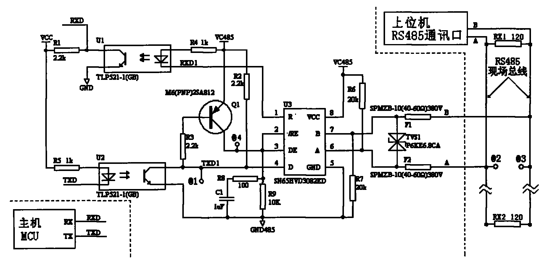
图1所示了一种现有的RS485接口电路及使用该电路的电能表,所述的电能表包括主机MCU,主机MCU的接收器输入RXD和发送器输出TXD对应连接一个RS485接口电路的发送器输入D和接收器输出R,所述RS485接口电路包括一个RS485通信接口芯片U3,所述RS485通信接口芯片U3的发送器输入D接光耦U2中三极管的集电极,发送器输入D还接有一个上拉电阻R2,光耦U1中三极管的发射极接地GND485,它的二极管的正极接另一个上拉电阻R5,它的负极连接到主机MCU的一个发送器输出端,RS485通信接口芯片U3的接收器输出R接光耦U2中二极管的负极,光耦U2中二极管的正极接第三个上拉电阻R4,它的三极管集电极与主机MCU的接收器输入端以及第四个上拉电阻R1连接,它的三极管发射极接地GND,所述的RS485通信接口芯片U3的发送器使能DE和接收器使能RE一起接下拉电阻R9,它们的使能端还一起接三极管Q1的集电极,三极管Q1的发射极接一个供电电源VCC485,三极管Q1的基极通过电阻R3接RS485通信接口芯片U3的发送器输入D,其中三极管Q1、电阻R3和电阻R9构成一个反相电路,所述RS485通信接口芯片U3的发送器输出A和接收器输入B对应接有第五个上拉电阻R6和第二个下拉电阻R7,发送器输出A和接收器输入B之间连接有瞬态抑制二极管TVS1。Fig. 1 shows a kind of existing RS485 interface circuit and the watt-hour meter using this circuit, described watt-hour meter comprises host computer MCU, and the receiver input RXD of host computer MCU and transmitter output TXD are correspondingly connected with the transmission of an RS485 interface circuit device input D and receiver output R, the RS485 interface circuit includes a RS485 communication interface chip U3, the transmitter input D of the RS485 communication interface chip U3 is connected to the collector of the triode in the optocoupler U2, and the transmitter input D is also connected to There is a pull-up resistor R2, the emitter of the triode in the optocoupler U1 is grounded to GND485, the anode of its diode is connected to another pull-up resistor R5, and its cathode is connected to a transmitter output terminal of the host MCU, RS485 communication interface chip U3 The receiver output R of the receiver is connected to the cathode of the diode in the optocoupler U2, and the anode of the diode in the optocoupler U2 is connected to the third pull-up resistor R4, and its triode collector is connected to the receiver input terminal of the host MCU and the fourth pull-up resistor R1 is connected, its triode emitter is grounded to GND, the transmitter enable DE and receiver enable RE of the RS485 communication interface chip U3 are connected to the pull-down resistor R9 together, and their enable terminals are also connected to the collector of the triode Q1 together , the emitter of the triode Q1 is connected to a power supply VCC485, the base of the triode Q1 is connected to the transmitter input D of the RS485 communication interface chip U3 through the resistor R3, wherein the triode Q1, the resistor R3 and the resistor R9 form an inverting circuit, and the RS485 The transmitter output A and receiver input B of the communication interface chip U3 are correspondingly connected with the fifth pull-up resistor R6 and the second pull-down resistor R7, and a transient suppression diode TVS1 is connected between the transmitter output A and receiver input B .
图3所示了图1所代表的电能表在其MCU发送数据“55H”时,@1、@2和@3处的波形图,根据测试得到的波形图可知,图1中RS485总线上@2对@3处的正电平值远小于RS485总线逻辑电平最小200mV的要求,因此造成无法正常通讯。Figure 3 shows the waveform diagrams at @1, @2 and @3 of the energy meter represented in Figure 1 when its MCU sends data "55H". According to the waveform diagram obtained from the test, @ on the RS485 bus in Figure 1 2 The positive level value at @3 is far less than the minimum logic level requirement of 200mV for the RS485 bus, thus resulting in failure of normal communication.
结合图2来说明本实用新型改进后的RS485接口电路及使用该电路的电能表,所述的电能表包括主机MCU,主机MCU的接收器输入RXD和发送器输出TXD对应连接一个RS485控制器的发送器输入D和接收器输出R,所述RS485接口电路包括一个RS485通信接口芯片U3,所述RS485通信接口芯片U3的发送器输入D接光耦U1中三极管的集电极,发送器输入D还接有一个上拉电阻R2,光耦U1中三极管的发射极接地GND485,它的二极管的正极接另一个上拉电阻R5,它的负极连接到主机MCU的一个发送器输出端TXD,RS485通信接口芯片U3的接收器输出R接光耦U1中二极管的负极,光耦U1中二极管的正极接第三个上拉电阻R4,它的三极管集电极与主机MCU的接收器输入端RXD以及第四个上拉电阻R1连接,它的三极管发射极接地GND,所述的RS485通信接口芯片U3的发送器使能DE和接收器使能RE一起接一个下拉电阻R9,它们的使能端还一起接三极管Q1的集电极,三极管Q1的发射极接供电电源VCC485,三极管Q1的基极通过电阻R3接RS485通信接口芯片U3的发送器输入D,发送器输入D到地GND485之间接有R8和C1串联构成的延时电路,其中三极管Q1、电阻R3和电阻R9构成一个反相电路,所述RS485芯片的发送器输出A和接收器输入B对应接有第五个上拉电阻R6和第二个下拉电阻R7,发送器输出A和接收器输入B之间连接有瞬态抑制二极管TVS1。In conjunction with Fig. 2, the improved RS485 interface circuit of the present invention and the electric energy meter using the circuit are described. The electric energy meter includes a host MCU, and the receiver input RXD of the host MCU and the transmitter output TXD are correspondingly connected to an RS485 controller. Transmitter input D and receiver output R, described RS485 interface circuit comprises a RS485 communication interface chip U3, the transmitter input D of described RS485 communication interface chip U3 connects the collector of the triode in optocoupler U1, and transmitter input D also There is a pull-up resistor R2 connected, the emitter of the triode in the optocoupler U1 is grounded to GND485, the anode of its diode is connected to another pull-up resistor R5, and its cathode is connected to a transmitter output terminal TXD of the host MCU, RS485 communication interface The receiver output R of the chip U3 is connected to the cathode of the diode in the optocoupler U1, and the anode of the diode in the optocoupler U1 is connected to the third pull-up resistor R4, and its transistor collector is connected to the receiver input terminal RXD of the host MCU and the fourth pull-up resistor R4. The pull-up resistor R1 is connected, and its triode emitter is grounded to GND. The transmitter enable DE and receiver enable RE of the RS485 communication interface chip U3 are connected together with a pull-down resistor R9, and their enable terminals are also connected to the triode together. The collector of Q1, the emitter of the triode Q1 are connected to the power supply VCC485, the base of the triode Q1 is connected to the transmitter input D of the RS485 communication interface chip U3 through the resistor R3, and R8 and C1 are connected in series between the transmitter input D and the ground GND485. The delay circuit, wherein the triode Q1, resistor R3 and resistor R9 form an inverting circuit, the transmitter output A and receiver input B of the RS485 chip are correspondingly connected with the fifth pull-up resistor R6 and the second pull-down resistor R7, Transient suppression diode TVS1 is connected between transmitter output A and receiver input B.
图2所示电能表电路的工作原理为:参考DL/T645-1997多功能电能表通信规约5.1节串行通讯字节发送格式规范可知,当电能表MCU发送数据时,第一个数据位是“0”电平的起始位,此输入电平使图2中TXD1由高电平“1”变为低电平“0”,这时三极管Q1导通,高电平直接控制RS485通讯芯片U3的使能端,RS485通讯芯片U3由接收状态转换为发送状态,TXD1处的“0”电平发送到RS485总线上,在RS485通讯芯片U3使能端电平变高后同时通过电阻R8给电容C1充电,充电常数设计为100μS,这是根据在电能表中最高标准通讯速率为9600bps,发送一个数据位的时间为104μS,因此,不管起始位之后的数据是“0”还是“1”,在起始位持续时间,电容C1就能够完成充电。当数据起始位结束后,若后续数据是“0”,RS485通讯芯片U3仍为高电平,RS485通讯芯片U3继续保持在发送状态,将数据“0”发送到RS485总线上;若后续数据是“1”,则三极管Q1截止,这时电容C1通过电阻R8和电阻R9形成的回路放电,使RS485通讯芯片U3的使能端保持一定时间的高电平,这个时间由电容C1、电阻R8、R9、RS485芯片的输入阻抗等决定,高电平保持时间设计为10mS,这是因为标准默认的最常用的通讯速率为1200bps,发送一个数据位的时间为833μS,8个数据位的时间约6.7mS,因此10mS的时间可以保证一个字节的数据的有效发送,也就是说在“0”电平的数据起始位结束后的10mS时间里,不管后续发送的数据是“1”还是“0”,RS485芯片会一直保持发送的状态,直到一个字节的数据发送完成。The working principle of the electric energy meter circuit shown in Figure 2 is: refer to the DL/T645-1997 multi-function electric energy meter communication protocol section 5.1 serial communication byte transmission format specification, when the electric energy meter MCU sends data, the first data bit is The start bit of "0" level, this input level makes TXD1 in Figure 2 change from a high level "1" to a low level "0", at this time the transistor Q1 is turned on, and the high level directly controls the RS485 communication chip On the enable end of U3, the RS485 communication chip U3 changes from the receiving state to the sending state, and the "0" level at TXD1 is sent to the RS485 bus. Capacitor C1 is charged, and the charging constant is designed to be 100μS. This is based on the fact that the highest standard communication rate in the energy meter is 9600bps, and the time to send a data bit is 104μS. Therefore, no matter whether the data after the start bit is "0" or "1" , within the start bit duration, the capacitor C1 can be fully charged. After the start bit of the data ends, if the follow-up data is "0", the RS485 communication chip U3 is still at high level, and the RS485 communication chip U3 continues to keep in the sending state, sending the data "0" to the RS485 bus; if the follow-up data If it is "1", then the transistor Q1 is cut off. At this time, the capacitor C1 is discharged through the loop formed by the resistor R8 and the resistor R9, so that the enable terminal of the RS485 communication chip U3 keeps a high level for a certain period of time. This time is controlled by the capacitor C1 and the resistor R8. , R9, input impedance of the RS485 chip, etc., the high-level hold time is designed to be 10mS, because the standard default communication rate is 1200bps, the time to send a data bit is 833μS, and the time for 8 data bits is about 6.7mS, so 10mS can ensure the effective transmission of one byte of data, that is to say, in the 10mS time after the end of the data start bit of "0" level, no matter whether the subsequent data sent is "1" or " 0", the RS485 chip will keep sending until a byte of data is sent.
图4所示了本实用新型所述的电能表在通过MCU发送数据“55H”时,@1、@2和@3处的波形图,根据测试得到的波形图可知,RS485总线上@2和@3处的正负电平均能满足RS485总线逻辑电平最小200mV的要求,从而保证了可靠的通信。Fig. 4 has shown the electric energy meter described in the utility model when sending data " 55H " by MCU, the waveform diagram of @1, @2 and @3 place, according to the waveform diagram obtained by testing, @2 and @2 on the RS485 bus Both the positive and negative levels at @3 can meet the minimum requirement of 200mV for RS485 bus logic level, thus ensuring reliable communication.
Claims (4)
Priority Applications (1)
| Application Number | Priority Date | Filing Date | Title |
|---|---|---|---|
| CN2009200917852U CN201434881Y (en) | 2009-06-10 | 2009-06-10 | A kind of RS485 interface circuit and electric energy meter using the circuit |
Applications Claiming Priority (1)
| Application Number | Priority Date | Filing Date | Title |
|---|---|---|---|
| CN2009200917852U CN201434881Y (en) | 2009-06-10 | 2009-06-10 | A kind of RS485 interface circuit and electric energy meter using the circuit |
Publications (1)
| Publication Number | Publication Date |
|---|---|
| CN201434881Y true CN201434881Y (en) | 2010-03-31 |
Family
ID=42053694
Family Applications (1)
| Application Number | Title | Priority Date | Filing Date |
|---|---|---|---|
| CN2009200917852U Expired - Lifetime CN201434881Y (en) | 2009-06-10 | 2009-06-10 | A kind of RS485 interface circuit and electric energy meter using the circuit |
Country Status (1)
| Country | Link |
|---|---|
| CN (1) | CN201434881Y (en) |
Cited By (10)
| Publication number | Priority date | Publication date | Assignee | Title |
|---|---|---|---|---|
| CN102868424A (en) * | 2012-09-27 | 2013-01-09 | 广东易事特电源股份有限公司 | Automatic transceiving control RS 485 communication circuit |
| CN103455461A (en) * | 2012-06-04 | 2013-12-18 | 江森自控空调冷冻设备(无锡)有限公司 | Method for improving RS485 bus communication reliability |
| CN103678232A (en) * | 2013-12-01 | 2014-03-26 | 国家电网公司 | RS485 signal forwarding device |
| CN103970048A (en) * | 2014-05-17 | 2014-08-06 | 许昌学院 | RS485 communication receiving and transmitting enabling control circuit |
| CN104009902A (en) * | 2014-05-15 | 2014-08-27 | 京信通信系统(中国)有限公司 | automatic transceiver circuit |
| CN104506184A (en) * | 2014-11-20 | 2015-04-08 | 成都联宇创新科技有限公司 | RS485 communication circuit of power terminal management system |
| CN105302759A (en) * | 2015-10-29 | 2016-02-03 | 青岛海尔智能家电科技有限公司 | Automatic switching circuit device and method of 485 communication chip transmitting and receiving data |
| CN105629833A (en) * | 2015-12-31 | 2016-06-01 | 天津朗誉科技发展有限公司 | Tracking sensor module |
| CN110071858A (en) * | 2019-04-12 | 2019-07-30 | 杭州涂鸦信息技术有限公司 | The anti-collision of 485 interface chips receives and dispatches switching circuit device |
| CN110534824A (en) * | 2019-07-22 | 2019-12-03 | 大城绿川(深圳)科技有限公司 | A kind of lead-acid accumulator on-line intelligence maintenance system of the RS485 communication based on adaptive networking |
-
2009
- 2009-06-10 CN CN2009200917852U patent/CN201434881Y/en not_active Expired - Lifetime
Cited By (14)
| Publication number | Priority date | Publication date | Assignee | Title |
|---|---|---|---|---|
| CN103455461B (en) * | 2012-06-04 | 2016-11-16 | 江森自控空调冷冻设备(无锡)有限公司 | For the method improving RS485 bus communication reliability |
| CN103455461A (en) * | 2012-06-04 | 2013-12-18 | 江森自控空调冷冻设备(无锡)有限公司 | Method for improving RS485 bus communication reliability |
| CN102868424A (en) * | 2012-09-27 | 2013-01-09 | 广东易事特电源股份有限公司 | Automatic transceiving control RS 485 communication circuit |
| CN102868424B (en) * | 2012-09-27 | 2015-03-18 | 广东易事特电源股份有限公司 | Automatic transceiving control RS 485 communication circuit |
| CN103678232A (en) * | 2013-12-01 | 2014-03-26 | 国家电网公司 | RS485 signal forwarding device |
| CN104009902A (en) * | 2014-05-15 | 2014-08-27 | 京信通信系统(中国)有限公司 | automatic transceiver circuit |
| CN103970048A (en) * | 2014-05-17 | 2014-08-06 | 许昌学院 | RS485 communication receiving and transmitting enabling control circuit |
| CN104506184A (en) * | 2014-11-20 | 2015-04-08 | 成都联宇创新科技有限公司 | RS485 communication circuit of power terminal management system |
| CN105302759A (en) * | 2015-10-29 | 2016-02-03 | 青岛海尔智能家电科技有限公司 | Automatic switching circuit device and method of 485 communication chip transmitting and receiving data |
| CN105629833A (en) * | 2015-12-31 | 2016-06-01 | 天津朗誉科技发展有限公司 | Tracking sensor module |
| CN110071858A (en) * | 2019-04-12 | 2019-07-30 | 杭州涂鸦信息技术有限公司 | The anti-collision of 485 interface chips receives and dispatches switching circuit device |
| CN110071858B (en) * | 2019-04-12 | 2021-05-28 | 杭州涂鸦信息技术有限公司 | Anti-collision transceiving switching circuit device of 485 interface chip |
| CN110534824A (en) * | 2019-07-22 | 2019-12-03 | 大城绿川(深圳)科技有限公司 | A kind of lead-acid accumulator on-line intelligence maintenance system of the RS485 communication based on adaptive networking |
| CN110534824B (en) * | 2019-07-22 | 2022-10-21 | 大城绿川(深圳)科技有限公司 | RS485 communication lead-acid storage battery online intelligent maintenance system based on self-adaptive networking |
Similar Documents
| Publication | Publication Date | Title |
|---|---|---|
| CN201434881Y (en) | A kind of RS485 interface circuit and electric energy meter using the circuit | |
| CN105141491B (en) | RS485 communication circuit and method for realizing spontaneous self-receiving | |
| CN103323737B (en) | Based on electric energy meter communication protocol RS-485 interface polarity detection method and system thereof | |
| CN109525475B (en) | Single bus communication signal isolation circuit | |
| CN103970048A (en) | RS485 communication receiving and transmitting enabling control circuit | |
| CN104216855A (en) | A USB to RS-485 Active Isolation Converter | |
| CN201557127U (en) | RS485 half-duplex transmit-receive automatic switch circuit | |
| CN201414124Y (en) | Isolation RS485 communication speed-raising circuit for low-speed optical coupler | |
| CN101051069B (en) | Method and system for detecting connection state of AC-coupled differential circuit receiver | |
| CN206975450U (en) | A kind of mbus circuits of opto-electrical direct reader | |
| CN108108318B (en) | TTL changes MBUS communication terminal | |
| CN101694995A (en) | Passive RS232-485 signal converter | |
| CN111404504B (en) | RS485 bus differential signal amplifier | |
| CN214675119U (en) | Communication interface circuit for communication in single-wire mode | |
| CN204442400U (en) | A kind of mining RS-485 isolates repeater | |
| CN203350391U (en) | Electric energy meter communication protocol-based RS-485 interface polarity detecting system | |
| CN112363964B (en) | MBUS host circuit with high reliability | |
| CN203968138U (en) | A kind ofly for showing the TTL of meter communication, turn RS485 telecommunication circuit | |
| CN222802869U (en) | Electricity meter isolation high-speed photoelectric communication device and smart meter | |
| CN209248280U (en) | A Simple Universal Circuit Based on RS-485 Communication | |
| CN215729844U (en) | Smart card communication circuit | |
| CN210780848U (en) | Mbus master transmitter circuit, USB to host Mbus transceiver circuit | |
| CN207601789U (en) | A kind of antitransmitter receiver and transmitting-receiving converting system based on RS485 | |
| CN205983819U (en) | Teletransmission water gauge M connection structure of BUS communication chip and singlechip | |
| CN104375966A (en) | Isolation control device and isolation control method for processor interface |
Legal Events
| Date | Code | Title | Description |
|---|---|---|---|
| C14 | Grant of patent or utility model | ||
| GR01 | Patent grant | ||
| CX01 | Expiry of patent term |
Granted publication date: 20100331 |
|
| CX01 | Expiry of patent term |
