CN201402963Y - Half-wave rectification leakage detection and protection circuit - Google Patents

Half-wave rectification leakage detection and protection circuit Download PDF

Info

Publication number
CN201402963Y
CN201402963Y CN200920106881XU CN200920106881U CN201402963Y CN 201402963 Y CN201402963 Y CN 201402963Y CN 200920106881X U CN200920106881X U CN 200920106881XU CN 200920106881 U CN200920106881 U CN 200920106881U CN 201402963 Y CN201402963 Y CN 201402963Y
Authority
CN
China
Prior art keywords
switch
low resistance
protection circuit
leakage current
current detection
Prior art date
Legal status (The legal status is an assumption and is not a legal conclusion. Google has not performed a legal analysis and makes no representation as to the accuracy of the status listed.)
Expired - Fee Related
Application number
CN200920106881XU
Other languages
Chinese (zh)
Inventor
黄华道
Current Assignee (The listed assignees may be inaccurate. Google has not performed a legal analysis and makes no representation or warranty as to the accuracy of the list.)
Individual
Original Assignee
Individual
Priority date (The priority date is an assumption and is not a legal conclusion. Google has not performed a legal analysis and makes no representation as to the accuracy of the date listed.)
Filing date
Publication date
Application filed by Individual filed Critical Individual
Priority to CN200920106881XU priority Critical patent/CN201402963Y/en
Application granted granted Critical
Publication of CN201402963Y publication Critical patent/CN201402963Y/en
Anticipated expiration legal-status Critical
Expired - Fee Related legal-status Critical Current

Links

Images

Classifications

    • YGENERAL TAGGING OF NEW TECHNOLOGICAL DEVELOPMENTS; GENERAL TAGGING OF CROSS-SECTIONAL TECHNOLOGIES SPANNING OVER SEVERAL SECTIONS OF THE IPC; TECHNICAL SUBJECTS COVERED BY FORMER USPC CROSS-REFERENCE ART COLLECTIONS [XRACs] AND DIGESTS
    • Y04INFORMATION OR COMMUNICATION TECHNOLOGIES HAVING AN IMPACT ON OTHER TECHNOLOGY AREAS
    • Y04SSYSTEMS INTEGRATING TECHNOLOGIES RELATED TO POWER NETWORK OPERATION, COMMUNICATION OR INFORMATION TECHNOLOGIES FOR IMPROVING THE ELECTRICAL POWER GENERATION, TRANSMISSION, DISTRIBUTION, MANAGEMENT OR USAGE, i.e. SMART GRIDS
    • Y04S10/00Systems supporting electrical power generation, transmission or distribution
    • Y04S10/50Systems or methods supporting the power network operation or management, involving a certain degree of interaction with the load-side end user applications
    • Y04S10/52Outage or fault management, e.g. fault detection or location

Landscapes

  • Emergency Protection Circuit Devices (AREA)

Abstract

本实用新型公开了一种漏电检测保护电路,其特征在于:该漏电检测保护电路通过半波整流二极管给控制芯片提供工作电源;该漏电检测保护电路还包括一低电阻故障模拟测试电阻,该低电阻故障模拟测试电阻的一端与穿过差动微分变压器的电源零线/火线相连,另一端与处于断开状态的串联在电源零线/火线供电电路中的开关的动触点相接触构成低电阻故障测试回路。通过差动微分变压器的耦合在低电阻故障测试回路中产生自激振荡电流,模拟漏电故障。

Figure 200920106881

The utility model discloses a leakage detection and protection circuit, which is characterized in that: the leakage detection and protection circuit provides working power to the control chip through a half-wave rectifier diode; the leakage detection and protection circuit also includes a low-resistance fault simulation test resistor, the low One end of the resistance fault simulation test resistor is connected to the neutral/live wire of the power supply passing through the differential differential transformer, and the other end is in contact with the moving contact of the switch connected in series in the power neutral/live wire power supply circuit in the disconnected state to form a low voltage fault. Resistance fault test loop. A self-excited oscillating current is generated in a low-resistance fault test loop through the coupling of a differential differential transformer to simulate a leakage fault.

Figure 200920106881

Description

Halfwave rectifier type leakage current detection protection circuit
Technical field
The utility model relates to a kind of interior leakage current detection protection circuit of supply socket/attaching plug that is applied to have creepage protection function; its circuit structure of this leakage current detection protection circuit is simple; design ingeniously, provide working power for control chip by half-wave rectifying circuit.
Background technology
Along with the continuous development of earth leakage protective socket (being called for short GFCI)/plug industry, people are more and more higher to the safety in utilization requirement of earth leakage protective socket/plug, wish the simple in structure of earth leakage protective socket/plug, powerful in function.
Hope is in the use of earth leakage protective socket/plug, and whether whether end-of-life promptly still has creepage protection function can to detect it automatically.When its inner components and parts lost efficacy the forfeiture creepage protection function when its end-of-life, can stop resetting of supply socket/attaching plug reset button automatically, in time remind the user, change new product.
Summary of the invention
In view of the foregoing, it is simple that main purpose of the present utility model provides a kind of circuit structure, and the leakage current detection protection circuit of working power is provided for control chip by half-wave rectifying circuit.
Another purpose of the present utility model provides a kind of low resistance fault test loop of presetting; can produce self-oscillation current analog low resistance leak current fault automatically; detect whether end-of-life of leakage current detection protection circuit; when the leakage current detection protection circuit end-of-life, can stop the leakage current detection protection circuit that supply socket/the attaching plug reset button resets.
When the earth leakage protective socket inner member is intact when not having end-of-life, this leakage current detection protection circuit makes normal indicator light of life-span bright, and expression can be set up correct reset mechanism automatically; Reset button can be resetted, and after resetting, the life-span, normal indicator light extinguished, and the power supply output indicator is bright, illustrated that earth leakage protective socket can operate as normal; When earth leakage protective socket inner member open circuit or short circuit are end-of-life; the utility model leakage current detection protection circuit does not work, stops reset button to reset to represent this earth leakage protective socket end-of-life by normal indicator light of life-span, the earth leakage protective socket of reminding the user in time more to renew.
For achieving the above object, the utility model is by the following technical solutions: a kind of leakage current detection protection circuit, and it comprises differential differentiating transformer, the control chip that is used to detect leakage current, the dropout solenoid that is built-in with iron core, controllable silicon, halfwave rectifier diode; It is characterized in that:
This leakage current detection protection circuit provides working power by the halfwave rectifier diode to control chip, and the working power pin of control chip links to each other with power firestreak by the halfwave rectifier diode.
This leakage current detection protection circuit also comprises the switch with the reset button interlock;
Described silicon controlled anode is by linking to each other with power firestreak with the switch of reset button interlock, the dropout solenoid that is built-in with iron core, and the silicon controlled negative electrode links to each other with zero-power line.
Description of drawings
Fig. 1 is the utility model leakage current detection protection circuit embodiment 1 physical circuit figure;
Fig. 1-1 is the utility model leakage current detection protection circuit embodiment 2 physical circuit figure;
Fig. 2 is the utility model leakage current detection protection circuit embodiment 3 physical circuit figure;
Fig. 2-1 is the utility model leakage current detection protection circuit embodiment 4 physical circuit figure;
Fig. 3 is the utility model leakage current detection protection circuit embodiment 5 physical circuit figure;
Fig. 4 is the utility model leakage current detection protection circuit embodiment 6 physical circuit figure.
Embodiment
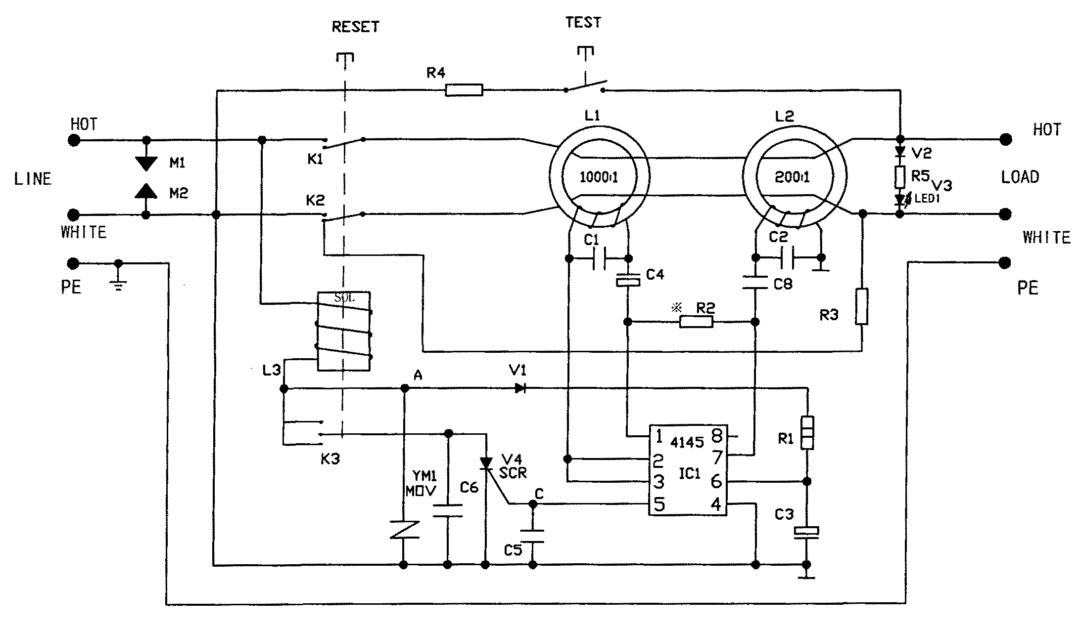
Fig. 1 is the disclosed leakage current detection protection circuit embodiment 1 physical circuit figure with current leakage detection protection function of the utility model.As shown in Figure 1, this leakage current detection protection circuit mainly by the differential differentiating transformer L1 (1000: 1) that is used to detect leakage current, L2 (200: 1), control chip IC1 (RV4145), be built-in with iron core dropout solenoid L3 (SOL), controllable silicon V4, form with K switch 3, rectifier diode V1, the low resistance fault simulation test resistance R3 of earth leakage protective supply socket/plug reset button RESET interlock.
After live wire HOT, the zero line WHITE of earth leakage protective socket/plug-in power pack input LINE passes differential differentiating transformer L1, L2, link to each other with live wire HOT, the zero line WHITE of earth leakage protective socket/plug-in power pack output (load link) LOAD by power switch K1, K2 with reset button RESET interlock.
The utility model is compared outstanding advantage with common leakage current detection protection circuit: preset low resistance fault test loop in leakage current detection protection circuit.As shown in Figure 1, this low resistance fault test loop comprises a low resistance fault simulation test resistance R3, the end of this low resistance fault simulation test resistance R3 links to each other with the zero-power line WHITE that passes differential differentiating transformer L1, L2, and the other end contacts with the moving contact of the K switch 2 that is in off-state.When the K switch 2 with reset button RESET interlock is in off-state, zero-power line WHITE passes differential differentiating transformer L1, L2 and contacts formation low resistance fault test loop with the moving contact of K switch 2 through low resistance fault simulation test resistance R3, differential differentiating transformer L1, L2 are coupling in and produce the self-oscillation electric current in the low resistance fault test loop, simulation low resistance leak current fault.When the K switch 2 with reset button RESET interlock was in closure state, the moving contact of low resistance fault simulation test resistance R3 and K switch 2 disconnected, and low resistance fault test loop disconnects, the self-oscillation current vanishes.
In low resistance fault test loop, produce the self-oscillation electric current; behind the simulation low resistance leak current fault; if leakage current detection protection circuit does not have end-of-life; promptly still has creepage protection function; then 5 pin of control chip IC1 are exported control signal; trigger controllable silicon V4; at this moment, push reset button RESET, with K switch 3 closures of reset button interlock; controllable silicon V4 conducting; there is electric current to flow through in the dropout solenoid L3, produces magnetic field, built-in iron core action wherein; reset button RESET is resetted; K switch 1; the K2 closure, low resistance fault simulation test resistance R3 and K switch 2 disconnect the self-oscillation current vanishes; the simulation leak current fault disappears, and supply socket/plug load output LOAD has power supply output.If leakage current detection protection circuit end-of-life; then not conducting of controllable silicon V4; no current flows through in the dropout solenoid L3; do not produce magnetic field; built-in iron core wherein is failure to actuate; stop reset button RESET to reset, K switch 1, K2 all the time can't be closed, supply socket/plug load output LOAD non-transformer output.
Since with the K switch 3 of reset button RESET interlock when reset button is pressed and reset two states, K switch 3 is closure state, so, RESET resets in reset button, supply socket/plug work, when load end LOAD has power supply output, leak current fault appears in the power supply circuits, differential differentiating transformer L1, L2 outputs signal to control chip IC1, the 5 pin output control signal of control chip IC1 triggers controllable silicon V4, controllable silicon V4 conducting, there is electric current to flow through in the dropout solenoid L3, produce magnetic field, built-in iron core action wherein makes reset button RESET dropout/tripping operation, K switch 1, K2 disconnects, supply socket/plug load output LOAD non-transformer output.
As shown in Figure 1, the tripping coil L3 of built-in iron core, with after the K switch 3 of reset button RESET interlock and controllable silicon V4 are connected is connected in parallel between power firestreak HOT and the zero-power line WHITE.When reset button was pressed and reset two states, K switch 3 was closure state, and the anode of controllable silicon V4 links to each other with power firestreak by K switch 3, tripping coil L3, and the negative electrode of controllable silicon V4 links to each other with zero-power line.When reset button was trip status, K switch 3 was off-state, and the anode of controllable silicon V4 and power firestreak disconnect, the also not conducting even controllable silicon V4 this moment is triggered.
As shown in Figure 1, this leakage current detection protection circuit provides working power for control chip IC1 by halfwave rectifier diode V1, and promptly the working power pin 6 of control chip IC1 links to each other with power firestreak by diode V1.
Fig. 1-1 is the utility model leakage current detection protection circuit embodiment 2 physical circuit figure.Fig. 1-1 illustrated embodiment 2 is with the difference of 1 leakage current detection protection circuit embodiment illustrated in fig. 1: an end that constitutes the low resistance fault simulation test resistance R3 in low resistance fault test loop links to each other with the power firestreak HOT that passes differential differentiating transformer L1, L2, and the other end contacts with the moving contact that is connected on the K switch 1 in the live wire power supply circuits that is in off-state.When the K switch 1 with reset button RESET interlock is in off-state, power firestreak HOT passes differential differentiating transformer L1, L2 and contacts formation low resistance fault test loop with the moving contact of K switch 1 through low resistance fault simulation test resistance R3, differential differentiating transformer L1, L2 are coupling in and produce the self-oscillation electric current in the low resistance fault test loop, simulation low resistance leak current fault.When the K switch 1 with reset button RESET interlock was in closure state, the moving contact of low resistance fault simulation test resistance R3 and K switch 1 disconnected, and low resistance fault test loop disconnects, the self-oscillation current vanishes.
Fig. 2 is the disclosed leakage current detection protection circuit embodiment 3 physical circuit figure with current leakage detection protection function of the utility model.Embodiment 3 shown in Figure 2 is with the difference of embodiment 1 leakage current detection protection circuit shown in Figure 1: leakage current detection protection circuit shown in Figure 1 is applied to have in the supply socket of creepage protection function; Leakage current detection protection circuit shown in Figure 2 is applied to have in the attaching plug of creepage protection function.
Fig. 2-1 is the disclosed leakage current detection protection circuit embodiment 4 physical circuit figure with current leakage detection protection function of the utility model.Embodiment 4 shown in Fig. 2-1 is with the difference of embodiment 2 leakage current detection protection circuits shown in Fig. 1-1: the leakage current detection protection circuit shown in Fig. 1-1 is applied to have in the supply socket of creepage protection function; Leakage current detection protection circuit shown in Fig. 2-1 is applied to have in the attaching plug of creepage protection function.
Fig. 3 is the utility model leakage current detection protection circuit embodiment 5 physical circuit figure.As shown in Figure 3, the utility model disclosed embodiment 5 leakage current detection protection circuits are mainly by the differential differentiating transformer L1 (1000: 1) that is used to detect leakage current; L2 (200: 1); control chip IC (RV4145); be built-in with the dropout solenoid L3 (SOL) of iron core; controllable silicon V4; simulation leakage current generating K switch R-1 with earth leakage protective socket reset button RESET interlock; the starting switch KR-4 that resets with reset button RESET interlock; normal indicator light V5 of life-span; power supply output indicator V3 and simulation leakage current current-limiting resistance R4; R3 and some diodes; resistance; compositions such as electric capacity.
The difference of leakage current detection protection circuit shown in Figure 3 and common leakage current detection protection circuit is: this leakage current detection protection circuit provides working power for control chip IC1 by halfwave rectifier diode V1, and promptly the working power pin 6 of control chip IC1 links to each other with power firestreak by rectifier diode V1.
As shown in Figure 3, when reset button RESET was trip status, the starting switch KR-4 that resets that links with reset button RESET was an off-state, and produce and simulate leakage current owing to simulate contact 66, the 88 closed conductings of leakage current generating K switch R-1 this moment.When leakage current detection protection circuit is working properly when not having end-of-life, as constitute the element of leakage current detection protection circuit such as controllable silicon V4, dropout solenoid L3, differential differentiating transformer L1, L2, control chip IC is intact, controllable silicon V4 conducting, along with the conducting of controllable silicon V4, the life-span, normal indicator light LED2 was bright; Otherwise; when leakage current detection protection circuit can not end-of-life working properly; as one of element controllable silicon V4, dropout solenoid L3, differential differentiating transformer L1, L2, control chip IC of constituting leakage current detection protection circuit break down; when causing leakage current detection protection circuit end-of-life forfeiture creepage protection function; because leakage current detection protection circuit can't form the loop; life-span, normal indicator light LED2 did not work; show leakage current detection protection circuit end-of-life, the earth leakage protective socket of reminding the user in time more to finish changing.
After reset button RESET resets, the starting switch KR-4 that resets that links with reset button RESET is a closure state, and the contact 66,88 of simulation leakage current generating K switch R-1 disconnects contact 67,88 closures, A point current potential equates that with B point current potential the life-span, normal indicator light LED2 did not work.
The difference of leakage current detection protection circuit shown in Figure 4 and common leakage current detection protection circuit is: this leakage current detection protection circuit provides working power for control chip IC1 by halfwave rectifier diode V1, and promptly the working power pin 6 of control chip IC1 links to each other with power firestreak by rectifier diode V1.
In sum, the disclosed leakage current detection protection circuit of the utility model has following outstanding advantage:
(1) because the utility model provides working power by the halfwave rectifier diode for control chip, so, simplified circuit greatly, reduced cost.
(2) coupling by low resistance fault simulation test resistance R3 and differential differentiating transformer L1, L2 produces the self-oscillation electric current, simulation low resistance leak current fault.Simplify circuit greatly, reduced cost.
The above is specific embodiment of the utility model and the know-why used, and is any based on the equivalent transformation on the technical solutions of the utility model basis, all belongs within the utility model protection range.

Claims (4)

1, a kind of leakage current detection protection circuit, it comprises differential differentiating transformer (L1, L2), control chip (IC1), the dropout solenoid (L3) that is built-in with iron core, controllable silicon (V4), the halfwave rectifier diode (V1) that is used to detect leakage current; It is characterized in that:
This leakage current detection protection circuit provides working power for control chip (IC1) by halfwave rectifier diode (V1), and the working power pin (6) of control chip (IC1) links to each other with power firestreak by halfwave rectifier diode (V1).
2, leakage current detection protection circuit according to claim 1 is characterized in that: this leakage current detection protection circuit also comprises the switch (K3) with reset button (RESET) interlock;
The anode of described controllable silicon (V4) is by linking to each other with power firestreak with the switch (K3) of reset button (RESET) interlock, the dropout solenoid (L3) that is built-in with iron core, and the negative electrode of controllable silicon (V4) links to each other with zero-power line.
3, leakage current detection protection circuit according to claim 2, it is characterized in that: this leakage current detection protection circuit also comprises a low resistance fault simulation test resistance (R3), one end of this low resistance fault simulation test resistance (R3) links to each other with the zero-power line (WHITE) that passes differential differentiating transformer (L1, L2), and the other end contacts with the moving contact that is connected on the switch (K2) in the zero-power line power supply circuits that is in off-state;
When with reset button (RESET) interlock be connected on switch (K2) in the zero-power line power supply circuits when being in off-state, zero-power line (WHITE) through this switch (K2), pass differential differentiating transformer (L1, L2), contact with the moving contact of this switch (K2) through low resistance fault simulation test resistance (R3) again and constitute low resistance fault test loop, differential differentiating transformer (L1, L2) is coupling in and produces the self-oscillation electric current in the low resistance fault test loop, simulation low resistance leak current fault;
When with this switch (K2) of reset button (RESET) interlock when being in closure state, low resistance fault simulation test resistance (R3) disconnects with the moving contact of switch (K2), low resistance fault test loop disconnects, the self-oscillation current vanishes.
4, leakage current detection protection circuit according to claim 2, it is characterized in that: this leakage current detection protection circuit also comprises a low resistance fault simulation test resistance (R3), one end of this low resistance fault simulation test resistance (R3) links to each other with the power firestreak (HOT) that passes differential differentiating transformer (L1, L2), and the other end contacts with the moving contact that is connected on the switch (K1) in the power firestreak power supply circuits that is in off-state;
When with reset button (RESET) interlock be connected on switch (K1) in the power firestreak power supply circuits when being in off-state, power firestreak (HOT) through this switch (K1), pass differential differentiating transformer (L1, L2), contact with the moving contact of this switch (K1) through low resistance fault simulation test resistance (R3) again and constitute low resistance fault test loop, differential differentiating transformer (L1, L2) is coupling in and produces the self-oscillation electric current in the low resistance fault test loop, simulation low resistance leak current fault;
When with this switch (K1) of reset button (RESET) interlock when being in closure state, low resistance fault simulation test resistance (R3) disconnects with the moving contact of this switch (K1), low resistance fault test loop disconnects, the self-oscillation current vanishes.
CN200920106881XU 2009-03-25 2009-03-25 Half-wave rectification leakage detection and protection circuit Expired - Fee Related CN201402963Y (en)

Priority Applications (1)

Application Number Priority Date Filing Date Title
CN200920106881XU CN201402963Y (en) 2009-03-25 2009-03-25 Half-wave rectification leakage detection and protection circuit

Applications Claiming Priority (1)

Application Number Priority Date Filing Date Title
CN200920106881XU CN201402963Y (en) 2009-03-25 2009-03-25 Half-wave rectification leakage detection and protection circuit

Publications (1)

Publication Number Publication Date
CN201402963Y true CN201402963Y (en) 2010-02-10

Family

ID=41662762

Family Applications (1)

Application Number Title Priority Date Filing Date
CN200920106881XU Expired - Fee Related CN201402963Y (en) 2009-03-25 2009-03-25 Half-wave rectification leakage detection and protection circuit

Country Status (1)

Country Link
CN (1) CN201402963Y (en)

Cited By (3)

* Cited by examiner, † Cited by third party
Publication number Priority date Publication date Assignee Title
CN102231462A (en) * 2011-04-19 2011-11-02 刘睿刚 Leakage protection plug
CN103492894A (en) * 2011-04-15 2014-01-01 艾思玛太阳能技术股份公司 Method and apparatus for determining a fault current portion in a differential current
TWI571638B (en) * 2015-06-19 2017-02-21 三菱電機股份有限公司 Leakage current detection device

Cited By (4)

* Cited by examiner, † Cited by third party
Publication number Priority date Publication date Assignee Title
CN103492894A (en) * 2011-04-15 2014-01-01 艾思玛太阳能技术股份公司 Method and apparatus for determining a fault current portion in a differential current
CN103492894B (en) * 2011-04-15 2015-09-09 艾思玛太阳能技术股份公司 For determining the method and apparatus of the fault current component of difference current
CN102231462A (en) * 2011-04-19 2011-11-02 刘睿刚 Leakage protection plug
TWI571638B (en) * 2015-06-19 2017-02-21 三菱電機股份有限公司 Leakage current detection device

Similar Documents

Publication Publication Date Title
CN102611071B (en) Electric leakage detecting protecting circuit with magnetic locking mechanism
CN101872956B (en) Leakage current detection protection circuit
CN201402963Y (en) Half-wave rectification leakage detection and protection circuit
CN201422006Y (en) Leakage detection protection circuit
CN101388540B (en) Leakage protection circuit having life end detection and display functions
CN202817702U (en) Current leakage protection device
CN102231462B (en) Leakage protection plug
CN201113383Y (en) Earth leakage protective circuit possessing end-to-life detection and display function
CN203536652U (en) Electric leakage protection plug with overtemperature detection
CN201515205U (en) Earth leakage checking protective circuit
CN201018264Y (en) Electric leakage protection circuit with life termination detecting and display function
CN205195233U (en) Power leakage protector
CN204696376U (en) A kind of changing voltage type leakage protecting plug
CN210323280U (en) A residual current protection circuit breaker
CN201422009Y (en) Leakage detection and protection circuit
CN206712446U (en) A kind of electromagnetic leakage protection circuit
CN102255277A (en) Leakage detection protection circuit
CN101944716A (en) Electricity leakage detection protective circuit
CN201422012Y (en) Leakage detection and protection circuit with end-of-life detection and display function
CN104901090A (en) Voltage conversion type earth leakage protection plug
CN102377164B (en) Energy-efficient leakage detection protection circuit
CN201774224U (en) A New Leakage Detection and Protection Circuit
CN205029118U (en) Convertible protected mode's leakage protection plug
CN201048276Y (en) Earth fault line breaker with service life expiration period reinforced protection function
CN203180491U (en) Electric leakage protection device

Legal Events

Date Code Title Description
C14 Grant of patent or utility model
GR01 Patent grant
CF01 Termination of patent right due to non-payment of annual fee

Granted publication date: 20100210

Termination date: 20170325

CF01 Termination of patent right due to non-payment of annual fee