CN201236359Y - Full-automatic dual frequency laminating water supply equipment - Google Patents
Full-automatic dual frequency laminating water supply equipment Download PDFInfo
- Publication number
- CN201236359Y CN201236359Y CNU2008200905460U CN200820090546U CN201236359Y CN 201236359 Y CN201236359 Y CN 201236359Y CN U2008200905460 U CNU2008200905460 U CN U2008200905460U CN 200820090546 U CN200820090546 U CN 200820090546U CN 201236359 Y CN201236359 Y CN 201236359Y
- Authority
- CN
- China
- Prior art keywords
- water
- water supply
- frequency conversion
- pump unit
- pressure
- Prior art date
- Legal status (The legal status is an assumption and is not a legal conclusion. Google has not performed a legal analysis and makes no representation as to the accuracy of the status listed.)
- Expired - Fee Related
Links
- XLYOFNOQVPJJNP-UHFFFAOYSA-N water Substances O XLYOFNOQVPJJNP-UHFFFAOYSA-N 0.000 title claims abstract description 194
- 230000009977 dual effect Effects 0.000 title 1
- 238000010030 laminating Methods 0.000 title 1
- 238000006243 chemical reaction Methods 0.000 claims abstract description 26
- 238000012423 maintenance Methods 0.000 abstract description 4
- 238000005086 pumping Methods 0.000 description 5
- 230000007423 decrease Effects 0.000 description 4
- 239000008400 supply water Substances 0.000 description 3
- 230000000694 effects Effects 0.000 description 2
- 239000013589 supplement Substances 0.000 description 2
- 239000008399 tap water Substances 0.000 description 2
- 235000020679 tap water Nutrition 0.000 description 2
- 230000009286 beneficial effect Effects 0.000 description 1
- 230000002262 irrigation Effects 0.000 description 1
- 238000003973 irrigation Methods 0.000 description 1
- 238000000034 method Methods 0.000 description 1
Classifications
-
- Y—GENERAL TAGGING OF NEW TECHNOLOGICAL DEVELOPMENTS; GENERAL TAGGING OF CROSS-SECTIONAL TECHNOLOGIES SPANNING OVER SEVERAL SECTIONS OF THE IPC; TECHNICAL SUBJECTS COVERED BY FORMER USPC CROSS-REFERENCE ART COLLECTIONS [XRACs] AND DIGESTS
- Y02—TECHNOLOGIES OR APPLICATIONS FOR MITIGATION OR ADAPTATION AGAINST CLIMATE CHANGE
- Y02A—TECHNOLOGIES FOR ADAPTATION TO CLIMATE CHANGE
- Y02A20/00—Water conservation; Efficient water supply; Efficient water use
Landscapes
- Control Of Fluid Pressure (AREA)
Abstract
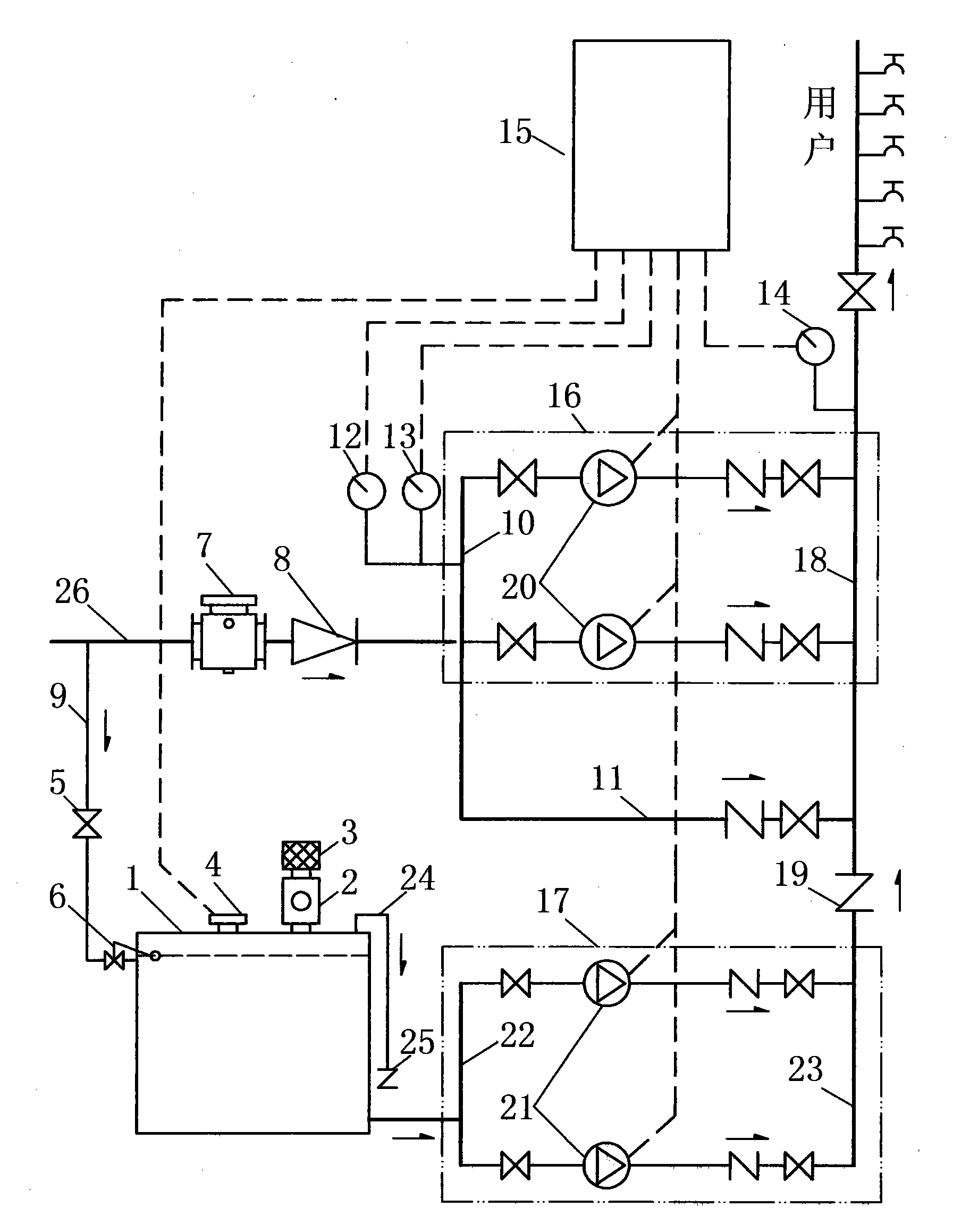
本实用新型涉及一种全自动双变频叠压供水设备,其特征在于:由两套变频供水系统组成的双变频控制柜(15)控制两组水泵机组(16)和(17),水泵机组(16)的进水总管(10)依次接倒流防止器(8)、管道过滤器(7)、市政供水管(26),水泵机组(17)的进水总管(22)接水箱(1)的出水口,水泵机组(17)的出水总管(23)依次接止回阀(19)和水泵机组(16)的出水总管(18)后与用户供水管连接,补水泵(20)和(21)、压力传感器(13)和(14)、电接点压力表(12)、水位控制器(4)分别与双变频控制柜(15)连接。本实用新型的无负压双变频供水设备,在用户用水高峰期或市政供水短时断水时,两组水泵机组协调工作,无负压状态下满足用户的正常用水。具有供水安全可靠、无二次污染、无负压、节能、维修方便等特点,广泛适用于各种二次增压供水。
The utility model relates to a fully automatic double frequency conversion superimposed pressure water supply equipment, which is characterized in that: a double frequency conversion control cabinet (15) composed of two frequency conversion water supply systems controls two sets of water pump units (16) and (17), and the water pump unit ( 16) The water inlet main pipe (10) is sequentially connected to the backflow preventer (8), the pipeline filter (7), the municipal water supply pipe (26), and the water inlet main pipe (22) of the water pump unit (17) is connected to the water tank (1) Water outlet, the water outlet main pipe (23) of the water pump unit (17) is connected with the water supply pipe of the user after the check valve (19) and the water outlet main pipe (18) of the water pump unit (16) in turn, and the water supply pump (20) and (21) , pressure sensors (13) and (14), electric contact pressure gauge (12), water level controller (4) are respectively connected with double frequency conversion control cabinet (15). In the non-negative pressure double frequency conversion water supply equipment of the utility model, the two groups of water pump units work in coordination during the peak period of water consumption for users or when the municipal water supply is cut off for a short time, so as to meet the normal water consumption of users under the state of no negative pressure. It has the characteristics of safe and reliable water supply, no secondary pollution, no negative pressure, energy saving, convenient maintenance, etc., and is widely applicable to various secondary pressurized water supply.
Description
所属技术领域Technical field
本实用新型涉及一种二次加压供水设备,特别是能直接与市政供水管网相连的限流恒压式全自动双变频叠压供水设备。The utility model relates to a secondary pressurized water supply equipment, in particular to a current-limiting constant-pressure fully automatic double frequency conversion superimposed pressure water supply equipment which can be directly connected with a municipal water supply pipe network.
背景技术 Background technique
目前的叠压供水设备,具有占地面积小,无二次污染、节能等优点。但是有一下缺点:稳流灌的结构复杂,维修困难,调节容积小,用水高峰期时正常供水维持时间很短。有的叠压供水设备在用水高峰期时只做了限流供水方式或者降压供水方式,这些都影响用户的正常用水。前置的水罐作为补充水源的叠压供水设备,其结构为水罐的进水口接市政供水管、出水口接水泵机组。用水高峰期水泵组开始抽水罐里的水时,因为水罐和市政供水管网压力相等,抽水罐里的水同时也抽市政供水管网的水,所以影响市政供水管网的压力和流量。这样这个水罐不能起着压力接力的作用,只能起普通水箱的作用,且调节容积受限制,成本高。The current stacked water supply equipment has the advantages of small footprint, no secondary pollution, and energy saving. However, there are some disadvantages: the structure of steady-flow irrigation is complicated, maintenance is difficult, the adjustment volume is small, and the normal water supply maintenance time is very short during the peak water consumption period. Some superimposed water supply equipment only implement the flow-limiting water supply mode or the pressure-reducing water supply mode during the peak water consumption period, which will affect the normal water use of users. The front water tank is used as a superimposed water supply equipment to supplement the water source. Its structure is that the water inlet of the water tank is connected to the municipal water supply pipe, and the water outlet is connected to the water pump unit. When the water pump unit starts pumping the water in the tank during the peak water consumption period, because the pressure of the water tank and the municipal water supply network is equal, the water in the pumping tank also pumps the water of the municipal water supply network, which affects the pressure and flow of the municipal water supply network. This water tank can not play the effect of pressure relay like this, can only play the effect of common water tank, and adjustment volume is limited, and cost is high.
发明内容 Contents of the invention
本实用新型发明的目的是解决现有技术中无负压供水设备所存在的上述问题,提供一种对供水限流又恒压的全自动双变频叠压供水设备。The purpose of the invention of the utility model is to solve the above-mentioned problems existing in the non-negative pressure water supply equipment in the prior art, and to provide a fully automatic double frequency conversion superimposed pressure water supply equipment with limited flow and constant pressure for water supply.
实现发明目的的技术方案:由两套变频供水系统组成的双变频控制柜15控制两组水泵机组16和17,水泵机组16的进水总管10依次接倒流防止器8、管道过滤器7、市政供水管26,水泵机组17的进水总管22接水箱1的出水管,水泵机组17的出水总管23依次接止回阀19和水泵机组16的出水总管18后与用户供水管连接,补水泵20和21、压力传感器13和14、电接点压力表12、电磁阀5、水位控制器4分别与双变频控制柜15连接。The technical solution to realize the purpose of the invention: the double frequency conversion control cabinet 15 composed of two sets of frequency conversion water supply systems controls two sets of water pump units 16 and 17, and the water inlet main pipe 10 of the water pump unit 16 is sequentially connected with the backflow preventer 8, the pipeline filter 7, the municipal The water supply pipe 26, the water inlet main pipe 22 of the water pump unit 17 is connected to the outlet pipe of the water tank 1, the water outlet main pipe 23 of the water pump unit 17 is connected to the check valve 19 and the water outlet main pipe 18 of the water pump unit 16 in turn, and then connected to the user's water supply pipe, and the replenishment pump 20 And 21, pressure sensors 13 and 14, electric contact pressure gauge 12, electromagnetic valve 5, water level controller 4 are connected with double frequency conversion control cabinet 15 respectively.
本实用新型的有益效果是,节能、无负压、无二次污染、维修方便、市政供水管网小流量状态或短期断水时,能可靠的给用户正常恒压供水。The utility model has the beneficial effects of energy saving, no negative pressure, no secondary pollution, convenient maintenance, and reliable normal constant-pressure water supply to users when the municipal water supply network is in a small flow state or short-term water cut-off.
附图说明 Description of drawings
图1是本实用新型的结构示意图。Fig. 1 is a structural representation of the utility model.
具体实施方式 Detailed ways
如图1所示,本实用新型其结构由,水箱1、排-吸气阀2、空气滤清器3、水位控制器4、进水阀门5、浮球阀6、溢流管24、止回阀25等组成的封闭式无压水箱和两个水泵机组16和17、旁通管路11、水泵机组16的进水口总管10上连接的电接点压力表12和压力传感器13水泵机组16的出水总管上连接的压力传感器14、双变频控制柜15等组成。双变频控制柜15接线水位控制器4、电接点压力表12、压力传感器13和14、补水泵20和21,并控制系统向用户供水。As shown in Figure 1, the structure of the utility model is composed of water tank 1, exhaust-suction valve 2, air filter 3, water level controller 4, water inlet valve 5, ball float valve 6, overflow pipe 24, check The closed non-pressure water tank composed of valve 25 and two water pump units 16 and 17, the bypass pipeline 11, the electric contact pressure gauge 12 and the pressure sensor 13 connected to the water inlet main pipe 10 of the water pump unit 16 are the water outlet of the water pump unit 16 It consists of a pressure sensor 14 connected to the main pipe, a double frequency conversion control cabinet 15 and the like. Double frequency conversion control cabinet 15 is connected with water level controller 4, electric contact pressure gauge 12, pressure sensors 13 and 14, water supplement pumps 20 and 21, and controls the system to supply water to users.
在使用中,自来水经过管道滤清器7和倒流防止器8后,通过水泵机组16、水泵机组17、旁通管路11给用户供水。另一路通过水箱进水管9、水箱进水阀门5和浮球阀6给水箱注水,水箱里的空气由排-吸气阀2和空气滤清器3向外通气。当浮球阀6损坏导致水箱继续进水且达到水箱满水位时,排-吸气阀2关闭、水箱里的水通过水箱溢流管24和止回阀25向外排水,避免水箱承压。当水箱水位达到水位控制器下限水位时,控制器发出控制信号使水泵机组17停机。根据用户用水要求,正确选用水箱大小和设备的大小及补水泵的台数,可靠的满足用户所需的用水要求。水箱采用封闭式无压水箱,其成本低,无二次污染。In use, tap water passes through the pipeline filter 7 and the backflow preventer 8, and then supplies water to users through the water pump unit 16, the water pump unit 17 and the bypass pipeline 11. The other way fills the water tank with water through the water tank inlet pipe 9, the water tank water inlet valve 5 and the float valve 6, and the air in the water tank is ventilated outwards by the row-suction valve 2 and the air filter 3. When the float valve 6 is damaged and causes the water tank to continue to enter water and reach the full water level of the water tank, the row-suction valve 2 is closed, and the water in the water tank is drained outwards by the water tank overflow pipe 24 and the check valve 25, so as to avoid the pressure of the water tank. When the water tank water level reached the lower limit water level of the water level controller, the controller sent a control signal to stop the water pump unit 17. According to the user's water requirements, the size of the water tank, the size of the equipment and the number of replenishment pumps are correctly selected to reliably meet the water requirements required by the user. The water tank adopts a closed unpressurized water tank, which has low cost and no secondary pollution.
双变频控制柜15是由两套变频供水系统和控制器组成,一套变频供水系统控制水泵机组16,另一套变频供水系统控制水泵机组17。The double frequency conversion control cabinet 15 is made up of two sets of frequency conversion water supply systems and controllers, one set of frequency conversion water supply system controls the water pump unit 16, and the other set of frequency conversion water supply system controls the water pump unit 17.
设备运行过程中,当市政供水压力和流量能够满足用户用水压力和用水量要求时,设备通过旁通管路11向用户直接供水。当市政供水压力和流量不能满足用户用水压力和用水量要求时,系统通过进水口压力传感器13的压力值和设备开机设定压力值进行比较后控制器给出开机信号,控制水泵机组16自动运行,并以压力传感器14作为压力反馈,出口压力设定值作为目标控制补水泵20变频运行,给用户恒压叠压供水。During the operation of the equipment, when the municipal water supply pressure and flow can meet the user's water pressure and water consumption requirements, the equipment directly supplies water to the user through the bypass pipeline 11 . When the municipal water supply pressure and flow cannot meet the user's water pressure and water consumption requirements, the system compares the pressure value of the water inlet pressure sensor 13 with the set pressure value of the equipment startup, and then the controller gives a startup signal to control the water pump unit 16 to run automatically , and the pressure sensor 14 is used as the pressure feedback, and the outlet pressure setting value is used as the target to control the frequency conversion operation of the supplementary water pump 20 to supply users with constant pressure and superimposed water supply.
当用户用水高峰期用户用水量大于市政限制供水量时,压力传感器13压力值下降,降至限流压力设定值时,控制器给出信号使水泵机组16用压力传感器13作为压力反馈,并以水泵进水口的限流压力设定值作为目标,增减水泵20的台数及改变水泵转速给用户限流量供水。同时控制器给出控制信号,使水泵机组17用压力传感器14作为压力反馈,并以出口压力设定值作为目标,增减水泵21的台数及改变水泵转速给用户恒压供水。因为自来水供水量和水泵20的抽水量之间的差量与水泵进水口压力值是正比列关系,调整水泵抽水量来恒定水泵进水口的压力,即恒定市政供水量与水泵抽水量的差量来达到限制流量供水的目的。市政供水管网供的多就水泵抽的相对也多,供的少就水泵抽的相对也少,且市政供水管网末端压力一直保持在限流压力设定值以上,使水泵机组16真正的运行在叠压接力且无负压供水状态。When the user's water consumption during the peak period of user water consumption is greater than the municipal water supply limit, the pressure value of the pressure sensor 13 drops to the set value of the flow-limiting pressure, the controller sends a signal to make the water pump unit 16 use the pressure sensor 13 as pressure feedback, and Taking the set value of the flow-limiting pressure at the water inlet of the water pump as the target, increase or decrease the number of water pumps 20 and change the rotational speed of the water pumps to supply water to users with limited flow. At the same time, the controller gives a control signal to make the water pump unit 17 use the pressure sensor 14 as pressure feedback, and take the set value of the outlet pressure as the target, increase or decrease the number of water pumps 21 and change the speed of the water pumps to supply users with constant pressure water. Because the difference between the water supply volume of tap water and the pumping volume of the water pump 20 is proportional to the pressure value of the water inlet of the water pump, the water pumping volume of the water pump is adjusted to keep the pressure of the water inlet of the water pump, that is, the difference between the municipal water supply volume and the water pumping volume of the water pump To achieve the purpose of limiting the flow of water supply. If the municipal water supply network supplies more water, the pumps will pump relatively more, and if the supply is less, the water pumps will also pump relatively less, and the pressure at the end of the municipal water supply pipe network has always been kept above the set value of the current limiting pressure, so that the water pump unit 16 is truly It runs in the state of superimposed relay and no negative pressure water supply.
当用户用水量大于变成小于市政供水量时,水泵机组17的变频泵频率下降,下降至最低频率时,控制器给出控制信号先减少运行的水泵台数,减少到一台泵变频运行时,控制器给出停机信号,使水泵机组17停机。同时发出切换信号,使水泵机组16用压力传感器14作为压力反馈,出口压力设定值作为目标控制补水泵20变频运行,给用户恒压供水。When the user's water consumption is greater than or less than the municipal water supply, the frequency of the variable frequency pump of the water pump unit 17 decreases, and when it drops to the lowest frequency, the controller sends a control signal to reduce the number of running water pumps to one pump with variable frequency operation. The controller provides a shutdown signal, so that the water pump unit 17 is shut down. At the same time, a switching signal is sent to make the water pump unit 16 use the pressure sensor 14 as pressure feedback, and the outlet pressure setting value as the target to control the frequency conversion operation of the supplementary water pump 20 to supply water to users at a constant pressure.
当市政供水停水时,压力传感器13的压力值下降,水泵机组16的变频泵频率下降,下降至最低频率时,控制器给出停机信号,使水泵机组16停机,如果因某种原因水泵机组16不能停机,用电接点压力表12的下限来强制控制水泵机组16停机,防止市政供水管网产生负压。压力传感器13的压力值降至限流压力设定值时,控制器给出信号使水泵机组17用压力传感器14作为压力反馈,并以出口压力设定值作为目标,增减水泵21的台数及改变水泵转速给用户继续恒压供水。When the municipal water supply is cut off, the pressure value of the pressure sensor 13 drops, and the frequency of the frequency conversion pump of the water pump unit 16 drops. 16 can not be stopped, and the lower limit of the electric contact pressure gauge 12 is used to forcibly control the water pump unit 16 to stop, so as to prevent the municipal water supply network from producing negative pressure. When the pressure value of the pressure sensor 13 drops to the set value of the flow-limiting pressure, the controller gives a signal to make the water pump unit 17 use the pressure sensor 14 as pressure feedback, and take the set value of the outlet pressure as the target to increase or decrease the number of water pumps 21 and Change the speed of the water pump to continue the constant pressure water supply to the user.
Claims (2)
Priority Applications (1)
| Application Number | Priority Date | Filing Date | Title |
|---|---|---|---|
| CNU2008200905460U CN201236359Y (en) | 2008-07-30 | 2008-07-30 | Full-automatic dual frequency laminating water supply equipment |
Applications Claiming Priority (1)
| Application Number | Priority Date | Filing Date | Title |
|---|---|---|---|
| CNU2008200905460U CN201236359Y (en) | 2008-07-30 | 2008-07-30 | Full-automatic dual frequency laminating water supply equipment |
Publications (1)
| Publication Number | Publication Date |
|---|---|
| CN201236359Y true CN201236359Y (en) | 2009-05-13 |
Family
ID=40649098
Family Applications (1)
| Application Number | Title | Priority Date | Filing Date |
|---|---|---|---|
| CNU2008200905460U Expired - Fee Related CN201236359Y (en) | 2008-07-30 | 2008-07-30 | Full-automatic dual frequency laminating water supply equipment |
Country Status (1)
| Country | Link |
|---|---|
| CN (1) | CN201236359Y (en) |
Cited By (2)
| Publication number | Priority date | Publication date | Assignee | Title |
|---|---|---|---|---|
| CN106499001A (en) * | 2016-12-23 | 2017-03-15 | 山东科源供排水设备工程有限公司 | Flow subregion intelligent water supply system and its using method |
| CN106609745A (en) * | 2015-10-21 | 2017-05-03 | 上海连成(集团)有限公司 | Double-variable-frequency constant-pressure water supply control system and method |
-
2008
- 2008-07-30 CN CNU2008200905460U patent/CN201236359Y/en not_active Expired - Fee Related
Cited By (3)
| Publication number | Priority date | Publication date | Assignee | Title |
|---|---|---|---|---|
| CN106609745A (en) * | 2015-10-21 | 2017-05-03 | 上海连成(集团)有限公司 | Double-variable-frequency constant-pressure water supply control system and method |
| CN106609745B (en) * | 2015-10-21 | 2020-04-03 | 上海连成(集团)有限公司 | Double-frequency-conversion constant-pressure water supply control system and control method |
| CN106499001A (en) * | 2016-12-23 | 2017-03-15 | 山东科源供排水设备工程有限公司 | Flow subregion intelligent water supply system and its using method |
Similar Documents
| Publication | Publication Date | Title |
|---|---|---|
| CN107143001B (en) | A kind of variable-frequency variable-voltage intelligent water supply equipment and water-supply control | |
| CN202530510U (en) | Frequency conversion and voltage transformation control system for centralized water supply | |
| CN203412042U (en) | Automatic control non-negative-pressure pressure-superposed water supply equipment | |
| CN201722734U (en) | Parallel frequency-conversion energy-saving water feeding system of no-negative-pressure water pond | |
| CN203034538U (en) | Novel non-negative pressure water supply device | |
| CN201850583U (en) | Tank-type laminated water supply equipment | |
| CN201125416Y (en) | High water storage tank without negative pressure water supply system | |
| CN202595816U (en) | Intelligent negative-pressure-free frequency conversion constant-voltage water supply system | |
| CN204715464U (en) | Intelligent constant-voltage water management system | |
| CN202324069U (en) | Intelligent pipe network laminated pressure (zero negative pressure) stabilized-flow water supply equipment | |
| CN201236359Y (en) | Full-automatic dual frequency laminating water supply equipment | |
| CN201276721Y (en) | Non-negative pressure water supply equipment with flow regulation function | |
| CN201567620U (en) | Pipe network superimposed water supply equipment with regulating tank and compensating auxiliary pump | |
| CN205242517U (en) | A intelligent time control transition system for water supply equipment | |
| CN201080623Y (en) | Full-automatic negative-pressure free energy-saving water-supply installation | |
| CN201395812Y (en) | A pressurized and steady flow water supply system | |
| CN203741939U (en) | Intelligent box type negative-pressure-free water supply device | |
| CN203878670U (en) | Variable-frequency and multi-constant-pressure energy-saving water supply system | |
| CN201883476U (en) | Air pressure compensation type non-negative pressure water supply device | |
| CN104746584A (en) | Intelligent box type non-negative pressure water supply device | |
| CN204023718U (en) | A kind of box secondary water-supply steady flow compensation system that laminates | |
| CN2641140Y (en) | Variable-pressure, variable-volume and with suction pipe network needing no suction height type water supply system | |
| CN201158839Y (en) | Non-negative pressure energy-saving automatic frequency conversion speed regulation water supply equipment | |
| CN202175986U (en) | Water supply equipment without negative pressure | |
| CN203129254U (en) | Non-negative pressure variable frequency water supply device |
Legal Events
| Date | Code | Title | Description |
|---|---|---|---|
| C14 | Grant of patent or utility model | ||
| GR01 | Patent grant | ||
| C17 | Cessation of patent right | ||
| CF01 | Termination of patent right due to non-payment of annual fee |
Granted publication date: 20090513 Termination date: 20110730 |
