CN201204786Y - 液冷式散热装置 - Google Patents
液冷式散热装置 Download PDFInfo
- Publication number
- CN201204786Y CN201204786Y CNU2008201122078U CN200820112207U CN201204786Y CN 201204786 Y CN201204786 Y CN 201204786Y CN U2008201122078 U CNU2008201122078 U CN U2008201122078U CN 200820112207 U CN200820112207 U CN 200820112207U CN 201204786 Y CN201204786 Y CN 201204786Y
- Authority
- CN
- China
- Prior art keywords
- liquid
- cooling
- cooling fluid
- evaporator
- condensing unit
- Prior art date
- Legal status (The legal status is an assumption and is not a legal conclusion. Google has not performed a legal analysis and makes no representation as to the accuracy of the status listed.)
- Expired - Fee Related
Links
- 238000001816 cooling Methods 0.000 title claims abstract description 48
- 239000007788 liquid Substances 0.000 title claims abstract description 38
- 230000017525 heat dissipation Effects 0.000 title abstract description 30
- 239000012809 cooling fluid Substances 0.000 claims abstract description 45
- 239000003507 refrigerant Substances 0.000 claims abstract description 28
- 238000005086 pumping Methods 0.000 claims description 17
- 238000000926 separation method Methods 0.000 claims 1
- 238000010438 heat treatment Methods 0.000 abstract description 15
- 238000005057 refrigeration Methods 0.000 abstract description 13
- 238000009833 condensation Methods 0.000 abstract description 6
- 230000005494 condensation Effects 0.000 abstract description 6
- 238000007710 freezing Methods 0.000 abstract description 2
- 230000008014 freezing Effects 0.000 abstract description 2
- VOPWNXZWBYDODV-UHFFFAOYSA-N Chlorodifluoromethane Chemical compound FC(F)Cl VOPWNXZWBYDODV-UHFFFAOYSA-N 0.000 description 8
- 230000000694 effects Effects 0.000 description 5
- XLYOFNOQVPJJNP-UHFFFAOYSA-N water Substances O XLYOFNOQVPJJNP-UHFFFAOYSA-N 0.000 description 4
- 238000010521 absorption reaction Methods 0.000 description 3
- 238000009434 installation Methods 0.000 description 3
- 238000000034 method Methods 0.000 description 3
- 230000009286 beneficial effect Effects 0.000 description 2
- RYGMFSIKBFXOCR-UHFFFAOYSA-N Copper Chemical compound [Cu] RYGMFSIKBFXOCR-UHFFFAOYSA-N 0.000 description 1
- 229910052802 copper Inorganic materials 0.000 description 1
- 239000010949 copper Substances 0.000 description 1
- 238000010586 diagram Methods 0.000 description 1
- 239000012535 impurity Substances 0.000 description 1
- 239000000463 material Substances 0.000 description 1
- 239000002184 metal Substances 0.000 description 1
- 229910052751 metal Inorganic materials 0.000 description 1
- 239000007769 metal material Substances 0.000 description 1
- 238000003303 reheating Methods 0.000 description 1
- 230000000630 rising effect Effects 0.000 description 1
- 239000000126 substance Substances 0.000 description 1
Images
Landscapes
- Devices That Are Associated With Refrigeration Equipment (AREA)
Abstract
一种液冷式散热装置,安装于一发热元件上以辅助其散热,并具有冷却流体与冷媒于其中流动,该液冷式散热装置包含:一中空吸热件、一冷凝单元、一液冷回路,及一冷冻回路。该中空吸热件是设置于该发热元件上并藉由容于其内的冷却流体对该发热元件进行降温。该冷凝单元是用于冷却该冷却流体。该液冷回路是与该中空吸热件及该冷凝单元相连通,并使该冷却流体于其中流通。该冷冻回路是与该冷凝单元相连通并供该液冷回路穿设,藉此将容置于该液冷回路中的冷却流体进一步降温,以提高该液冷式散热装置的整体散热效率。
Description
【技术领域】
本实用新型涉及一种散热装置,特别是涉及一种液冷式散热装置。
【背景技术】
参阅图1,现有的电子元件11,在运转时会产生高温,而为了有效散热,便有一种现有技术是安装有一液冷式散热装置,该液冷式散热装置包含一水冷头20、一冷媒22、一第一导管23、一第二导管24、一冷凝件25、一风扇26,及一抽送件27。该水冷头20是设置于该电子元件11上且呈中空状,其内部形成一流道21,该冷媒22是容置于该流道21内。
该第一导管23是与该水冷头20的流道21相连通,用以传送因吸收该电子元件11的热量而蒸发变成气态的冷媒22。该第二导管24同样是与该水冷头20的流道21相连通,用以传送冷凝变成液态的冷媒22。
该冷凝件25的一端是连接该第一导管23,另一端则是连接该第二导管24,能将该第一导管23传送的气态冷媒22冷凝成液态冷媒22后,再经由该第二导管24传送至该水冷头20的流道21内。该抽送件27是设置于该第一导管23上,用以抽送该第一导管23中的气态冷媒22使其加速流至该冷凝件25。该风扇26邻近设置于该冷凝件25,并藉由该风扇26所产生的冷空气而增进该冷凝件25的散热及冷凝效率。
为了使冷媒22的散热及冷凝的效率更佳,除了如上述般加装一风扇26外,一般都会将该冷凝件25的散热面积加大,例如延长该冷凝件25的管路使其成弯折状,或是在管路上加装散热鳍片28以增加散热面积,因此,该冷凝件25的体积则会相对地加大,不利于安装在狭小空间内。另外,纯液冷式散热装置的散热效果完全取决于该冷凝件25的散热及冷凝效率,当该冷凝件25的冷凝效率低时,会直接影响到该液冷式散热装置的散热功能,因此,现有的液冷式散热装置的整体散热效果仍可再进一步加强,而仍有许多待改善的空间。
【实用新型内容】
本实用新型的目的在于提供一种散热效率更高的液冷式散热装置。
为达到上述目的,本实用新型液冷式散热装置,是安装于一发热元件上,并且有冷却流体与冷媒于其中流动,该液冷式散热装置包括一中空吸热件、一冷凝单元、一液冷回路,及一冷冻回路。
该中空吸热件是设置于该发热元件上,且该中空吸热件的内部具有一流道。该冷却流体是容置于该中空吸热件的流道内。该冷凝单元具有分离的作为冷却用的第一冷凝盘管及第二冷凝盘管。该液冷回路具有一输送管路,及至少一设于该输送管路上的抽送件,该输送管路是与该中空吸热件的流道及该冷凝单元的第一冷凝盘管相连通而形成回路,该抽送件是将冷却后的冷却流体藉由该输送管路传送至该中空吸热件的流道,以及将因吸收该发热元件的热量而温度上升的冷却流体传送至该冷凝单元的第一冷凝盘管。
该冷冻回路是供冷媒于其中循环流动,该冷冻回路具有相互连通的一压缩机、一干燥器、一冷媒控制器,及一蒸发器,该蒸发器是供该液冷回路的输送管路穿设,该压缩机是连通该蒸发器与该冷凝单元的第二冷凝盘管,并藉由该冷凝单元的第二冷凝盘管对该冷媒进行冷却,以使该冷媒流至该蒸发器的温度是低于该穿伸于该蒸发器的输送管路内的冷却流体温度。
本实用新型的功效在于,利用该冷冻回路中的冷媒对储于该液冷回路中的冷却流体形成进一步的冷却,使该冷却流体在流至该中空吸热件的流道时温度更低,进而更有效地发挥散热效果。
【附图说明】
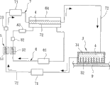
图1是一组合示意图,说明现有的液冷式散热装置。
图2是一组合示意图,说明本实用新型液冷式散热装置的较佳实施例与发热元件的组合后状态。
图3是一部份立体示意图,说明该较佳实施例的冷冻回路的蒸发器与液冷回路的输送管路间的连结关系。
【具体实施方式】
下面通过较佳实施例及附图对本实用新型液冷式散热装置进行详细说明。
参阅图2、3,本实用新型液冷式散热装置的较佳实施例,安装于一发热元件9上以辅助其散热,并且有冷却流体4与冷媒于其中流动,该液冷式散热装置包含一中空吸热件3、一冷凝单元5、一液冷回路7,及一冷冻回路8。该中空吸热件3是设置于该发热元件9上,且其内部具有多个散热鳍片32及一流道31,该流道31是容置该冷却流体4,该中空吸热件3及形成于其内的所述散热鳍片32皆是由导热良好的金属材质所制成,在本实施例中是由铜金属所制成,但是也可由其他等效的材质所制成,所以不应以本实施例的说明为限。
在本实施例中该冷却流体4为水,但是也可为其他等效的液体(如冷媒等),所以不应以本实施例的说明为限。
该冷凝单元5具有分离的作为冷却用的一条第一冷凝盘管51及一条第二冷凝盘管52。该第一冷凝盘管51是用于将因吸收该发热元件9的热量而温度升高的冷却流体4予以降温,该第二冷凝盘管52是将该冷冻回路8中因吸收存于该液冷回路7内的冷却流体4的热量而变为气态的冷媒冷凝至液态。如有需要,该冷凝单元5也可如现有般搭配一风扇(图未示)使用以加强其散热及冷凝效率。
该液冷回路7具有一输送管路72、二设于该输送管路72上的抽送件71,及一设于该输送管路72上并与该输送管路72相连通的冷却流体储存槽73,该输送管路72是与该中空吸热件3的流道31及该冷凝单元5的第一冷凝盘管51相连通而形成回路,该冷却流体储存槽73是用于配合容置该冷却流体4,而该二抽送件71是将冷却后的冷却流体4藉由该输送管路72传送至该中空吸热件3的流道31,以及将因吸收该发热元件9的热量而温度上升的冷却流体4传送至该冷凝单元5的第一冷凝盘管51,同时该二抽送件71所产生的抽送压力也能用于增加该液冷回路7内的冷却流体4的循环流动速度。在本实施例中,是采用二个抽送件71的态样,且所述抽送件71为加压泵,但是也可使用与加压泵相同效能的装置,此外要注意的是,该抽送件71的配置数量也可因其他设计考量而改变,例如采用一个或三个的配置等,所以并不应以本实施例的说明为限。
该冷冻回路8是供冷媒于其中循环流动,并具有相互连通的一压缩机81、一干燥器82、一冷媒控制器83,及一蒸发器84,该蒸发器84是供该液冷回路7的输送管路72穿设,该干燥器82是吸附冷媒中所含的杂质及水份,该压缩机81是连通该蒸发器84与该冷凝单元5的第二冷凝盘管52,并藉由该冷凝单元5的第二冷凝盘管52对该冷媒进行冷却,以使该冷媒流至该蒸发器84的温度是低于该穿伸于该蒸发器84的输送管路72内的冷却流体4温度,进而对该冷却流体4进行冷却。在此要注意的是,该第一冷凝盘管51与第二冷凝盘管52是可分离并相互独立的设置。
当该发热元件9在运转时,所产生的热能则会藉由物质间的热传导传递至与其相接触的该中空吸热件3,并藉由形成于该中空吸热件3内的所述散热鳍片32将热能更有效地传递至容置于该流道31内的冷却流体4中,而该低温的液态冷却流体4遇热后就会升温,并藉由该液冷回路7的抽送件71的运转而流至该冷凝单元5的第一冷凝盘管51进行冷凝。当该抽送件71在运转时,其所产生的抽送压力可使在该液冷回路7中升温后的冷却流体4能更快速地被送至该冷凝单元5的第一冷凝盘管51进行降温(流动方向如图2中箭头所示),而冷却后的冷却流体4也能更快速的流至该中空吸热件3的流道31以吸收更多该发热元件9的热量,有利于加速热量交换并达到有效散热的目的。
该冷冻回路8内容置有冷媒,且其流动方向是如图2中箭头所示,该冷冻回路8的蒸发器84是供该液冷回路7的输送管路72穿设,并形成如图3所示该蒸发器84包覆该输送管路72的态样,再藉由容置于该蒸发器84内的液态冷媒对穿伸于该蒸发器84内的输送管路72内的该冷却流体4进行进一步地冷凝降温,而该冷冻回路8内吸收过该冷却流体4的热量并由液态转化为气态的冷媒,则会被传送至该冷凝单元5的第二冷凝盘管52进行降温并再次被冷凝成液态,以利下一次的循环。
当该冷冻回路8的压缩机81在运转时,其所产生的抽送压力可使冷媒在该冷冻回路8中以如图2中箭头所示方向循环流动。当气态冷媒被该冷凝单元5冷凝至液态,再藉由该冷媒控制器83将该液态冷媒降压,以便其进入该蒸发器84中,又由于该液冷回路7的输送管路72是穿伸于该蒸发器84内,如此一来则可藉此将容置于该蒸发器84内的冷媒将位于该液冷回路7中的冷却流体4进一步降温,使该冷却流体4能以比在现有的液冷式散热装置中更低温的状态进入该中空吸热件3的流道31,有利于加速热量交换并对该发热元件9达到更为有效的散热目的。
此外,本实用新型的另一优点在于,利用该冷凝单元5的第一冷凝盘管51与第二冷凝盘管52可分离且独立设置的特性,并藉此化整为零的设置态样来节省其所占的空间,进而增进该冷凝单元5的设置位置及安装方式上弹性。
再者,本实用新型藉由该冷冻回路8的蒸发器84包覆于该液冷回路7的输送管路72上的设置方式,使两者相配合地形成一如共通管的态样(如图3所示),除了具有对该冷却流体4进行二次冷却的功效外,同样也可有效节省整体结构所占的空间。
归纳上述,本实用新型的液冷式散热装置,利用该冷冻回路8内的冷媒,使即将流至该中空吸热件3的流道31内的冷却流体4能够进一步地降温,藉此增加该冷却流体4进入该中空吸热件3的流道31后的吸热功能,进而提升对该发热元件9的散热效率;另外,藉由该冷凝单元5的第一冷凝盘管51与第二冷凝盘管52可分离且独立设置的特性,以及该冷冻回路8的蒸发器84包覆于该液冷回路7的输送管路72上使两者相配合地形成一如共通管的态样,进而增进该冷凝单元5的设置位置及安装方式上弹性,以及减少其所占的空间,所以确实能达到本实用新型的目的。
Claims (4)
1.一种液冷式散热装置,安装于一发热元件上,并且有冷却流体与冷媒于其中流动,该液冷式散热装置包括一设置于该发热元件上且内部具有一流道以容置该冷却流体的中空吸热件、一设于该中空吸热件外并将该冷却流体冷却的冷凝单元,及一液冷回路,该液冷回路具有一输送管路,及至少一设于该输送管路上的抽送件,该输送管路是与该中空吸热件的流道及该冷凝单元相连通而形成回路,该抽送件是将冷却后的冷却流体藉由该输送管路传送至该中空吸热件的流道,以及将因吸收该发热元件的热量而温度上升的冷却流体传送至该冷凝单元,其特征在于:
该冷凝单元具有相互分离的一条第一冷凝盘管及一条第二冷凝盘管,该第一冷凝盘管是与该输送管路及该中空吸热件的流道相连通并形成回路,该液冷式散热装置还包括一冷冻回路,以供冷媒于其中循环流动,该冷冻回路具有相互连通的一压缩机、一干燥器、一冷媒控制器,及一蒸发器,该蒸发器是供该液冷回路的输送管路穿设,该压缩机是连通该蒸发器与该冷凝单元的第二冷凝盘管,并藉由该冷凝单元的第二冷凝盘管对该冷媒进行冷却,以使该冷媒流至该蒸发器的温度是低于该穿伸于该蒸发器的输送管路内的冷却流体温度。
2.如权利要求1所述液冷式散热装置,其特征在于:
该冷冻回路的蒸发器与穿伸于该蒸发器中的输送管路两者之间是呈共通管的形态。
3.如权利要求2所述液冷式散热装置,其特征在于:
该液冷回路还具有一设于该输送管路上并与该输送管路相连通的冷却流体储存槽。
4.如权利要求3所述液冷式散热装置,其特征在于:
该中空吸热件内还具有分离的多片散热鳍片。
Priority Applications (1)
| Application Number | Priority Date | Filing Date | Title |
|---|---|---|---|
| CNU2008201122078U CN201204786Y (zh) | 2008-05-28 | 2008-05-28 | 液冷式散热装置 |
Applications Claiming Priority (1)
| Application Number | Priority Date | Filing Date | Title |
|---|---|---|---|
| CNU2008201122078U CN201204786Y (zh) | 2008-05-28 | 2008-05-28 | 液冷式散热装置 |
Publications (1)
| Publication Number | Publication Date |
|---|---|
| CN201204786Y true CN201204786Y (zh) | 2009-03-04 |
Family
ID=40427099
Family Applications (1)
| Application Number | Title | Priority Date | Filing Date |
|---|---|---|---|
| CNU2008201122078U Expired - Fee Related CN201204786Y (zh) | 2008-05-28 | 2008-05-28 | 液冷式散热装置 |
Country Status (1)
| Country | Link |
|---|---|
| CN (1) | CN201204786Y (zh) |
Cited By (5)
| Publication number | Priority date | Publication date | Assignee | Title |
|---|---|---|---|---|
| CN102929366A (zh) * | 2011-08-12 | 2013-02-13 | 英业达股份有限公司 | 冷却系统 |
| CN103105913A (zh) * | 2011-11-14 | 2013-05-15 | 英业达股份有限公司 | 散热系统 |
| CN108263164A (zh) * | 2017-01-04 | 2018-07-10 | 中达电子零组件(吴江)有限公司 | 一种汽车空调系统及其散热装置 |
| CN112503979A (zh) * | 2020-11-17 | 2021-03-16 | 南昌大学 | 一种内嵌肋片和椭圆针翅结合的微通道换热器 |
| CN115443028A (zh) * | 2021-06-03 | 2022-12-06 | 英业达科技有限公司 | 电子装置 |
-
2008
- 2008-05-28 CN CNU2008201122078U patent/CN201204786Y/zh not_active Expired - Fee Related
Cited By (5)
| Publication number | Priority date | Publication date | Assignee | Title |
|---|---|---|---|---|
| CN102929366A (zh) * | 2011-08-12 | 2013-02-13 | 英业达股份有限公司 | 冷却系统 |
| CN103105913A (zh) * | 2011-11-14 | 2013-05-15 | 英业达股份有限公司 | 散热系统 |
| CN108263164A (zh) * | 2017-01-04 | 2018-07-10 | 中达电子零组件(吴江)有限公司 | 一种汽车空调系统及其散热装置 |
| CN112503979A (zh) * | 2020-11-17 | 2021-03-16 | 南昌大学 | 一种内嵌肋片和椭圆针翅结合的微通道换热器 |
| CN115443028A (zh) * | 2021-06-03 | 2022-12-06 | 英业达科技有限公司 | 电子装置 |
Similar Documents
| Publication | Publication Date | Title |
|---|---|---|
| CN114245665B (zh) | 一种空调 | |
| CN101903715A (zh) | 用于冷却装置的冷凝器 | |
| CN201204786Y (zh) | 液冷式散热装置 | |
| CN210119065U (zh) | 热管循环饮用液体半导体制冷系统及制冷设备 | |
| CN206073777U (zh) | 一种重力热管散热器 | |
| CN104197612B (zh) | 一种半导体冰箱的高效散热组件 | |
| TW200521657A (en) | Pumped liquid cooling system using a phase change refrigerant | |
| CN102128517A (zh) | 冷热交换装置 | |
| CN107076483B (zh) | 制冷器具 | |
| KR101461057B1 (ko) | 열전소자를 이용한 단일 순환루프 쿨링 및 히팅장치 | |
| CN204313414U (zh) | 冷暖型空调器 | |
| CN109392283A (zh) | 相变化蒸发器及相变化散热装置 | |
| CN211823237U (zh) | 制冷循环系统和具有其的制冷设备 | |
| CN201266038Y (zh) | 用于半导体热泵热水器的综合热管取热器 | |
| CN112230741A (zh) | 一种电脑cpu冷却装置 | |
| CN203605376U (zh) | 一种一体化机房空调系统 | |
| CN204313413U (zh) | 冷暖型空调器 | |
| CN219415279U (zh) | 一种新型制冷装置 | |
| CN111366018B (zh) | 半导体制冷用散热组件及半导体制冷设备 | |
| CN201146659Y (zh) | 水冷式散热系统 | |
| CN100373100C (zh) | 空调器的室外单元 | |
| CN100567855C (zh) | 制冷装置 | |
| CN201129950Y (zh) | 液气共存冷凝器 | |
| CN217685509U (zh) | 散热器及空调室外机 | |
| KR100614973B1 (ko) | 전자부품용 2상유동 방식 냉각장치 |
Legal Events
| Date | Code | Title | Description |
|---|---|---|---|
| C14 | Grant of patent or utility model | ||
| GR01 | Patent grant | ||
| C17 | Cessation of patent right | ||
| CF01 | Termination of patent right due to non-payment of annual fee |
Granted publication date: 20090304 Termination date: 20110528 |