CN116318401A - A kind of optical signal splitting method - Google Patents

A kind of optical signal splitting method Download PDF

Info

Publication number
CN116318401A
CN116318401A CN202310162476.4A CN202310162476A CN116318401A CN 116318401 A CN116318401 A CN 116318401A CN 202310162476 A CN202310162476 A CN 202310162476A CN 116318401 A CN116318401 A CN 116318401A
Authority
CN
China
Prior art keywords
optical
speed
path
signals
electric signal
Prior art date
Legal status (The legal status is an assumption and is not a legal conclusion. Google has not performed a legal analysis and makes no representation as to the accuracy of the status listed.)
Pending
Application number
CN202310162476.4A
Other languages
Chinese (zh)
Inventor
王岩建
李春晓
霍帅
Current Assignee (The listed assignees may be inaccurate. Google has not performed a legal analysis and makes no representation or warranty as to the accuracy of the list.)
CETC 54 Research Institute
Original Assignee
CETC 54 Research Institute
Priority date (The priority date is an assumption and is not a legal conclusion. Google has not performed a legal analysis and makes no representation as to the accuracy of the date listed.)
Filing date
Publication date
Application filed by CETC 54 Research Institute filed Critical CETC 54 Research Institute
Priority to CN202310162476.4A priority Critical patent/CN116318401A/en
Publication of CN116318401A publication Critical patent/CN116318401A/en
Pending legal-status Critical Current

Links

Images

Classifications

    • HELECTRICITY
    • H04ELECTRIC COMMUNICATION TECHNIQUE
    • H04BTRANSMISSION
    • H04B10/00Transmission systems employing electromagnetic waves other than radio-waves, e.g. infrared, visible or ultraviolet light, or employing corpuscular radiation, e.g. quantum communication
    • H04B10/25Arrangements specific to fibre transmission

Landscapes

  • Physics & Mathematics (AREA)
  • Electromagnetism (AREA)
  • Engineering & Computer Science (AREA)
  • Computer Networks & Wireless Communication (AREA)
  • Signal Processing (AREA)
  • Optical Communication System (AREA)

Abstract

The invention discloses an optical signal branching method, and relates to the technical field of optical communication. Comprising the following steps: receiving at least one path of high-speed optical signals, performing photoelectric conversion, and converting the high-speed optical signals into at least one path of high-speed electrical signals with the same data rate; judging the level standard of the high-speed electric signals, converting at least one path of high-speed electric signals into level standard matched with the receiving end of the electric signal splitter, and connecting the level standard to the receiving end of the electric signal splitter; the electric signal splitter splits the received high-speed electric signal into at least one path of high-speed electric signal with the same data rate as before splitting; judging the level standard of the electric signal after branching, converting the level standard into a level standard matched with the receiving end of the electro-optic converter, and connecting the level standard to the receiving end of the electro-optic converter; converted into an optical signal output by an electro-optic transducer. The invention has the advantages of simple manufacture, small transmission loss and good consistency under the condition of ensuring the unchanged data rate of signals before and after branching, and simultaneously saves labor cost, reduces power consumption and reduces transmission delay.

Description

一种光信号分路方法A kind of optical signal splitting method

技术领域technical field

本发明涉及光通信技术领域,具体是指一种光信号分路方法。The invention relates to the technical field of optical communication, in particular to an optical signal branching method.

背景技术Background technique

在光通信技术领域,光信号分路传输技术主要用于高速数据传输。在光信号传输过程中,经常需要将一个光信号发往不同的接收端,因此需要对光信号进行分路。当前光信号分路传输技术主要分为无源分路传输和有源分路传输两种。In the field of optical communication technology, optical signal splitting transmission technology is mainly used for high-speed data transmission. In the process of optical signal transmission, it is often necessary to send an optical signal to different receiving ends, so it is necessary to split the optical signal. The current optical signal branch transmission technology is mainly divided into passive branch transmission and active branch transmission.

光信号无源分路由于制造工艺复杂,且光分路后的一致性较差,不适用于分路路数较多的应用场景。现有光信号无源分路有三种解决方案,分别为物理光分路、高速开关分路及可编程逻辑器件中转分路。其中物理光分路采用无源光分路器件配合有源光放大的方法实现光功率的补偿,存在误码率高、可扩展性差的缺点。高速开关分路采用高速运转的微机械开关,通过时分复用的方式实现不同光路之间的数据转发,该方式缺点为体积大、功耗高、误码率高。可编程逻辑器件中转分路弥补了物理光分路、高速开关分路的缺点,但该方式缺点也很明显,由于可编程逻辑器件的引入,需要配备硬件逻辑语言编程人员,增加了人力成本;可编程逻辑器件价格较高,同时其功耗及发热量较大,需要配备额外的散热装置,增加了设计成本;同时,因可编程逻辑器件内部处理速率较低,光信号分路需要经过串并转换、并行分路、并串转换等多个环节,传输延迟较大。因此可编程逻辑器件中转分路的方法不适用于对成本、人力、传输延迟有要求的应用场合。Passive splitting of optical signals is not suitable for application scenarios with a large number of splits due to the complex manufacturing process and poor consistency after optical splitting. There are three solutions for the existing optical signal passive branching, which are physical optical branching, high-speed switching branching and programmable logic device relay branching. Among them, the physical optical branching adopts passive optical branching device and active optical amplification method to realize optical power compensation, which has the disadvantages of high bit error rate and poor scalability. The high-speed switch branch uses high-speed micro-mechanical switches to realize data forwarding between different optical paths through time-division multiplexing. The disadvantages of this method are large size, high power consumption, and high bit error rate. The transfer branch of programmable logic device makes up for the shortcomings of physical optical branch and high-speed switch branch, but the shortcomings of this method are also obvious. Due to the introduction of programmable logic devices, it is necessary to be equipped with hardware logic language programmers, which increases labor costs; The price of the programmable logic device is relatively high, and its power consumption and heat generation are relatively large, so it needs to be equipped with an additional cooling device, which increases the design cost; at the same time, due to the low internal processing rate of the programmable logic device, the optical signal branch needs to go through the serial Parallel conversion, parallel branching, parallel-serial conversion and other links, the transmission delay is relatively large. Therefore, the method of relaying and splitting the programmable logic device is not suitable for applications that have requirements on cost, manpower, and transmission delay.

发明内容Contents of the invention

本发明的目的是克服上述现有技术中存在的缺陷,提出一种光信号分路方法。The object of the present invention is to overcome the defects in the above prior art and propose a method for splitting optical signals.

为实现上述目的,本发明所采取的技术方案为:In order to achieve the above object, the technical scheme adopted in the present invention is:

一种光信号分路方法,包括以下步骤:A method for splitting an optical signal, comprising the steps of:

(1)光电转换器接收至少一路高速光信号,将接收到的光信号进行光电转换,转换为相同数据速率的高速电信号;(1) The photoelectric converter receives at least one high-speed optical signal, performs photoelectric conversion on the received optical signal, and converts it into a high-speed electrical signal with the same data rate;

(2)判断至少一路高速电信号的电平标准,若电平标准与电信号分路器接收端相匹配,则将至少一路高速电信号连接至电信号分路器接收端;若不匹配,则将至少一路高速电信号通过电平转换,转换为与电信号分路器接收端相匹配的电平标准,然后连接至电信号分路器接收端;(2) Determine the level standard of at least one high-speed electrical signal, if the level standard matches the receiving end of the electrical signal splitter, connect at least one high-speed electrical signal to the receiving end of the electrical signal splitter; if not, Then at least one high-speed electrical signal is converted into a level standard matching the receiving end of the electrical signal splitter through level conversion, and then connected to the receiving end of the electrical signal splitter;

(3)电信号分路器将接收到的至少一路高速电信号分路为至少一路与分路前相同数据速率的高速电信号;(3) The electrical signal splitter splits at least one high-speed electrical signal received into at least one high-speed electrical signal with the same data rate as before splitting;

(4)判断电信号分路器分路后的至少一路高速电信号的电平标准,若电平标准与电光转换器接收端相匹配,则将分路后的至少一路高速电信号连接至电光转换器接收端;若不匹配,则将分路后的至少一路高速电信号通过电平转换,转换为与电光转换器接收端相匹配的电平标准,然后连接至电光转换器接收端;(4) Determine the level standard of at least one high-speed electrical signal after the branch of the electrical signal splitter. If the level standard matches the receiving end of the electro-optic converter, connect at least one high-speed electrical signal after the branch to the electro-optic The receiving end of the converter; if it does not match, at least one high-speed electrical signal after the split is converted into a level standard that matches the receiving end of the electro-optical converter through level conversion, and then connected to the receiving end of the electro-optical converter;

(5)电光转换器接收分路后的至少一路高速电信号,转换为光信号输出。(5) The electro-optic converter receives at least one high-speed electrical signal after the branching, and converts it into an optical signal for output.

进一步的,所述步骤(1)中,光电转换器包括单模光电转换器和多模光电转换器,转换路数为至少一路。Further, in the step (1), the photoelectric converter includes a single-mode photoelectric converter and a multi-mode photoelectric converter, and the number of conversion channels is at least one.

进一步的,所述步骤(2)和(4)中,高速电信号的电平标准包括差分交流耦合、ECL、LVPECL、LVDS、CML、差分HSTL和差分SSTL。Further, in the steps (2) and (4), the level standard of the high-speed electrical signal includes differential AC coupling, ECL, LVPECL, LVDS, CML, differential HSTL and differential SSTL.

进一步的,所述步骤(2)和(4)中,电平转换的方式包括通过专用电平转换芯片进行电平转换和通过阻容感分离器件进行电平转换。Further, in the steps (2) and (4), the way of level conversion includes performing level conversion through a dedicated level conversion chip and performing level conversion through a resistance-capacitance-sensing separation device.

进一步的,所述步骤(3)中,电信号分路器包括高速时钟缓冲器、高速时钟分路器、高速数据缓冲器、高速数据分路器和多路信号复用器。Further, in the step (3), the electrical signal splitter includes a high-speed clock buffer, a high-speed clock splitter, a high-speed data buffer, a high-speed data splitter and a multiplexer.

进一步的,所述步骤(5)中,电光转换器包括单模光电转换器和多模光电转换器,转换路数为至少一路。Further, in the step (5), the electro-optical converter includes a single-mode photoelectric converter and a multi-mode photoelectric converter, and the number of conversion channels is at least one.

本发明与现有技术相比,具有以下优点:Compared with the prior art, the present invention has the following advantages:

1.本发明弥补了物理光分路、高速开关分路制造困难、传输损耗大、一致性差的缺点,解决了可编程逻辑器件中转分路的需要额外编程人员、功耗大、传输延迟高的缺点,通过使用专用电信号分路器直接对信号进行分路的方式,在确保分路前后信号数据速率不变的条件下,节约了人力成本、降低了功耗,减少了传输延迟。1. The present invention makes up for the shortcomings of physical optical branching, high-speed switching branching manufacturing difficulties, large transmission loss, and poor consistency, and solves the need for additional programmers, high power consumption, and high transmission delay in the relay branching of programmable logic devices The disadvantage is that by using a dedicated electrical signal splitter to directly split the signal, the labor cost, power consumption, and transmission delay are reduced while ensuring that the signal data rate remains unchanged before and after the split.

2.本发明技术先进,易于工程实现,可实现对至少一路光信号分路为至少一路与分路前相同数据速率的光信号。2. The invention has advanced technology and is easy to implement in engineering, and can split at least one optical signal into at least one optical signal with the same data rate as before splitting.

附图说明Description of drawings

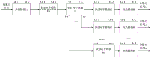
图1是本发明实施例中光信号分路方法的流程图。Fig. 1 is a flowchart of an optical signal branching method in an embodiment of the present invention.

具体实施方式Detailed ways

以下结合附图对本发明做进一步的详细描述。The present invention will be described in further detail below in conjunction with the accompanying drawings.

一种光信号分路方法,用于对至少一路光信号进行分路,分路后的光信号数据传输速率、光功率与分路前光信号相同。该方法制造简单、传输损耗小、一致性好,同时节约了人力成本、降低了功耗、减少了传输延迟。该方法包括以下步骤:An optical signal splitting method is used for splitting at least one optical signal. The data transmission rate and optical power of the optical signal after splitting are the same as those of the optical signal before splitting. The method is simple to manufacture, has small transmission loss and good consistency, and simultaneously saves manpower cost, reduces power consumption, and reduces transmission delay. The method includes the following steps:

(1)将至少1路高速光信号连接至光电转换S1的输入端口S1-1,经过光电转换后在端口S1-2输出至少1路相同数据速率的电信号;(1) Connect at least one high-speed optical signal to the input port S1-1 of the photoelectric conversion S1, and output at least one electrical signal with the same data rate at the port S1-2 after the photoelectric conversion;

(2)判断光电转换S1的输出端口S1-2电平标准是否与电信号分路器F的输入端口Fin电平相匹配,若匹配,则直接将端口S1-2与端口Fin相连;若不匹配,则将S1-2连接至初级电平转换C1的输入端C1-1,经过电平转换后输出至C1-2,然后将C1-2与电信号分路器F的输入端口Fin相连;(2) Determine whether the level standard of the output port S1-2 of the photoelectric conversion S1 matches the level of the input port Fin of the electrical signal splitter F, if it matches, directly connect the port S1-2 to the port Fin; if not Matching, then connect S1-2 to the input terminal C1-1 of the primary level shifter C1, output to C1-2 after level conversion, and then connect C1-2 to the input port Fin of the electrical signal splitter F;

(3)电信号分路器F将接收自Fin的电信号分路为与分路前相同数据速率的高速电信号;(3) The electrical signal splitter F splits the electrical signal received from Fin into a high-speed electrical signal with the same data rate as before splitting;

(4)判断电信号分路器F的输出端口F-1~F-n电平标准是否与电光转换E1~En的输入端口E1-1~En-1电平相匹配,若匹配,则直接将F-1~F-n与E1-1~En-1对应端口相连;若不匹配,则将端口F-1~F-n与次级电平转换L1~Ln的输入端口L1-1~Ln-1相连,经过电平转换后输出至L1-2~Ln-2,然后将L1-2~Ln-2与电光转换E1~En的输入端口E1-1~En-1相连;(4) Determine whether the output port F-1~F-n level standard of the electrical signal splitter F matches the level of the input port E1-1~En-1 of the electro-optic converter E1~En, if it matches, directly set the F -1~F-n are connected with the corresponding ports of E1-1~En-1; if they do not match, connect the ports F-1~F-n with the input ports L1-1~Ln-1 of the secondary level conversion L1~Ln, through Output to L1-2~Ln-2 after level conversion, and then connect L1-2~Ln-2 to input ports E1-1~En-1 of electro-optical conversion E1~En;

(5)电光转换器E1~En将接收自E1-1~En-1的电信号转换为相同数据速率的光信号后通过E1-2~En-2发送,实现高速光信号的分路。(5) The electro-optical converters E1~En convert the electrical signals received from E1-1~En-1 into optical signals of the same data rate and then send them through E1-2~En-2 to realize the branching of high-speed optical signals.

本发明通过使用专用电信号分路器直接对信号进行分路的方式,在确保分路前后信号数据速率不变的条件下,具备制造简单、传输损耗小、一致性好的优点,同时节约了人力成本、降低了功耗、减少了传输延迟。The present invention uses a special electrical signal splitter to directly split the signal, and under the condition of ensuring that the signal data rate remains unchanged before and after the split, it has the advantages of simple manufacture, small transmission loss, and good consistency, and at the same time saves Labor costs, reduced power consumption, and reduced transmission delays.

需要理解的是,上述对于本专利具体实施方式的叙述仅仅是为了便于本领域普通技术人员理解本专利方案而列举的示例性描述,并非暗示本专利的保护范围仅仅被限制在这些个例中,本领域普通技术人员完全可以在对本专利技术方案做出充分理解的前提下,以不付出任何创造性劳动的形式,通过对本专利所列举的各个例采取组合技术特征、替换部分技术特征、加入更多技术特征等等方式,得到更多的具体实施方式,所有这些具体实施方式均在本专利权利要求书的涵盖范围之内,因此,这些新的具体实施方式也应在本专利的保护范围之内。It should be understood that the above-mentioned descriptions of the specific implementation methods of this patent are only exemplary descriptions listed for the convenience of those of ordinary skill in the art to understand the patent solution, and do not imply that the protection scope of this patent is only limited to these examples. On the premise of fully understanding the technical solution of this patent, those skilled in the art can, in the form of not paying any creative work, combine technical features, replace some technical features, and add more technical features to each example listed in this patent. Technical features and other ways to get more specific implementations, all of these specific implementations are within the scope of the patent claims, therefore, these new specific implementations should also be within the protection scope of this patent .

Claims (6)

1. An optical signal branching method is characterized by comprising the following steps:
(1) The photoelectric converter receives at least one path of high-speed optical signals, performs photoelectric conversion on the received optical signals, and converts the received optical signals into high-speed electrical signals with the same data rate;
(2) Judging the level standard of at least one path of high-speed electric signals, and if the level standard is matched with the receiving end of the electric signal splitter, connecting the at least one path of high-speed electric signals to the receiving end of the electric signal splitter; if the signal is not matched with the signal splitter, converting at least one path of high-speed electric signal into a level standard matched with the receiving end of the electric signal splitter through level conversion, and then connecting the electric signal splitter to the receiving end of the electric signal splitter;
(3) The electric signal splitter splits at least one path of received high-speed electric signal into at least one path of high-speed electric signal with the same data rate as before splitting;
(4) Judging the level standard of at least one path of high-speed electric signals after branching by the electric signal branching device, and if the level standard is matched with the receiving end of the electric-optical converter, connecting the at least one path of high-speed electric signals after branching to the receiving end of the electric-optical converter; if the signals are not matched, converting at least one path of high-speed electric signals after branching into level standards matched with the receiving end of the electro-optic converter through level conversion, and then connecting the level standards to the receiving end of the electro-optic converter;
(5) The electro-optic converter receives at least one path of high-speed electric signals after branching and converts the electric signals into optical signals to be output.
2. The optical signal splitting method according to claim 1, wherein in the step (1), the optical-to-electrical converter includes a single-mode optical-to-electrical converter and a multi-mode optical-to-electrical converter, and the conversion path number is at least one.
3. The optical signal splitting method according to claim 1, wherein the level criteria of the high-speed electric signal in the steps (2) and (4) include differential ac coupling, ECL, LVPECL, LVDS, CML, differential HSTL and differential SSTL.
4. The optical signal branching method according to claim 1, wherein in the steps (2) and (4), the level shifting means includes level shifting by a dedicated level shifting chip and level shifting by a resistive-capacitive separation device.
5. The method of claim 1, wherein in the step (3), the electrical signal splitter comprises a high-speed clock buffer, a high-speed clock splitter, a high-speed data buffer, a high-speed data splitter, and a multiplexer.
6. The optical signal splitting method according to claim 1, wherein in the step (5), the electro-optical converter includes a single-mode optical-to-electrical converter and a multi-mode optical-to-electrical converter, and the conversion path number is at least one.
CN202310162476.4A 2023-02-24 2023-02-24 A kind of optical signal splitting method Pending CN116318401A (en)

Priority Applications (1)

Application Number Priority Date Filing Date Title
CN202310162476.4A CN116318401A (en) 2023-02-24 2023-02-24 A kind of optical signal splitting method

Applications Claiming Priority (1)

Application Number Priority Date Filing Date Title
CN202310162476.4A CN116318401A (en) 2023-02-24 2023-02-24 A kind of optical signal splitting method

Publications (1)

Publication Number Publication Date
CN116318401A true CN116318401A (en) 2023-06-23

Family

ID=86782670

Family Applications (1)

Application Number Title Priority Date Filing Date
CN202310162476.4A Pending CN116318401A (en) 2023-02-24 2023-02-24 A kind of optical signal splitting method

Country Status (1)

Country Link
CN (1) CN116318401A (en)

Citations (4)

* Cited by examiner, † Cited by third party
Publication number Priority date Publication date Assignee Title
CN102497231A (en) * 2011-12-09 2012-06-13 中国科学院长春光学精密机械与物理研究所 Application method of optical channel binding technology in high-speed optical fiber communication
CN107579781A (en) * 2017-10-18 2018-01-12 成都优博创通信技术股份有限公司 Optical signal receiving module and optica signal receivingl transmitting apparatus
CN112152743A (en) * 2020-08-27 2020-12-29 陈龙 Ultra-low time delay data broadcasting system and method
CN214125293U (en) * 2020-12-04 2021-09-03 青岛中加特电气股份有限公司 Communication device for optical fiber communication and frequency conversion all-in-one machine system comprising same

Patent Citations (4)

* Cited by examiner, † Cited by third party
Publication number Priority date Publication date Assignee Title
CN102497231A (en) * 2011-12-09 2012-06-13 中国科学院长春光学精密机械与物理研究所 Application method of optical channel binding technology in high-speed optical fiber communication
CN107579781A (en) * 2017-10-18 2018-01-12 成都优博创通信技术股份有限公司 Optical signal receiving module and optica signal receivingl transmitting apparatus
CN112152743A (en) * 2020-08-27 2020-12-29 陈龙 Ultra-low time delay data broadcasting system and method
CN214125293U (en) * 2020-12-04 2021-09-03 青岛中加特电气股份有限公司 Communication device for optical fiber communication and frequency conversion all-in-one machine system comprising same

Similar Documents

Publication Publication Date Title
CN110445533B (en) Dual-redundancy optical fiber Ethernet transmission system
CN107301148B (en) USB Type-C interface conversion module, system and connection method
CN112865880B (en) System and method for one-way data transmission through optical port
US12174779B2 (en) FPGA-based USB 3.0/3.1 control system
CN204650513U (en) Distributed structure/architecture equipment and serial port circuit thereof
CN105099954A (en) Transformer substation process layer message networking-sharing port-sharing transmission system
CN102904786A (en) Optical fiber CAN (controller area network) bus node unit and CAN bus topology thereof
CN106375010B (en) A kind of fiber optic local area network CAN bus control device and networking
CN107509125B (en) A Distributed Photoelectric Hybrid Switching Structure
CN116318401A (en) A kind of optical signal splitting method
CN202602676U (en) A CAN signal transmission circuit
CN106850069B (en) Data optical fiber cascading device and system
CN112152743A (en) Ultra-low time delay data broadcasting system and method
CN219227609U (en) JESD204B data transmission system based on optical fiber medium
CN204031181U (en) A kind of optical module
TWM639691U (en) Interface conversion device
CN112615639B (en) Multichannel high-frequency band transceiver
WO2023125098A1 (en) Optical communication device and optical communication system
CN101009542A (en) Extension device of data network node device port
CN108984445A (en) Data transmission chip using JESD204B digital interface and data transmission method
CN103312407B (en) The high accuracy transmission method of time frequency signal between a kind of satellite borne equipment
CN107800639A (en) Switch, switch group, data transmission method and computer system
CN107689800A (en) C-type universal serial bus switching circuit
CN102291287B (en) RS485 splitter and forming method
CN119718991B (en) An FPGA-based SFP and RJ45 data interaction device

Legal Events

Date Code Title Description
PB01 Publication
PB01 Publication
SE01 Entry into force of request for substantive examination
SE01 Entry into force of request for substantive examination