CN115650526A - Wind-solar complementary reverse osmosis rural distributed drinking water purification device - Google Patents

Wind-solar complementary reverse osmosis rural distributed drinking water purification device Download PDF

Info

Publication number
CN115650526A
CN115650526A CN202211545249.1A CN202211545249A CN115650526A CN 115650526 A CN115650526 A CN 115650526A CN 202211545249 A CN202211545249 A CN 202211545249A CN 115650526 A CN115650526 A CN 115650526A
Authority
CN
China
Prior art keywords
wind
pipeline
reverse osmosis
filter
water tank
Prior art date
Legal status (The legal status is an assumption and is not a legal conclusion. Google has not performed a legal analysis and makes no representation as to the accuracy of the status listed.)
Pending
Application number
CN202211545249.1A
Other languages
Chinese (zh)
Inventor
吴立志
姜俊全
胡春阳
侯馨玥
吴晓露
赵琴
赵娇甫
杨尧翔
李东
Current Assignee (The listed assignees may be inaccurate. Google has not performed a legal analysis and makes no representation or warranty as to the accuracy of the list.)
Sichuan Agricultural University
Original Assignee
Sichuan Agricultural University
Priority date (The priority date is an assumption and is not a legal conclusion. Google has not performed a legal analysis and makes no representation as to the accuracy of the date listed.)
Filing date
Publication date
Application filed by Sichuan Agricultural University filed Critical Sichuan Agricultural University
Priority to CN202211545249.1A priority Critical patent/CN115650526A/en
Publication of CN115650526A publication Critical patent/CN115650526A/en
Pending legal-status Critical Current

Links

Images

Classifications

    • YGENERAL TAGGING OF NEW TECHNOLOGICAL DEVELOPMENTS; GENERAL TAGGING OF CROSS-SECTIONAL TECHNOLOGIES SPANNING OVER SEVERAL SECTIONS OF THE IPC; TECHNICAL SUBJECTS COVERED BY FORMER USPC CROSS-REFERENCE ART COLLECTIONS [XRACs] AND DIGESTS
    • Y02TECHNOLOGIES OR APPLICATIONS FOR MITIGATION OR ADAPTATION AGAINST CLIMATE CHANGE
    • Y02ATECHNOLOGIES FOR ADAPTATION TO CLIMATE CHANGE
    • Y02A20/00Water conservation; Efficient water supply; Efficient water use
    • Y02A20/124Water desalination
    • Y02A20/131Reverse-osmosis

Landscapes

  • Separation Using Semi-Permeable Membranes (AREA)

Abstract

The invention provides a wind-solar complementary reverse osmosis rural distributed drinking water purification device which comprises a pretreatment unit, a reverse osmosis unit, a system control unit, a wind-solar complementary power generation unit and a box body, wherein the pretreatment unit comprises a system raw water tank, a pressurizing pump, a multi-medium filter, an activated carbon filter, a softener, a security filter and a connecting pipeline, the reverse osmosis unit comprises a high-pressure pump, a reverse osmosis membrane module, a system pure water tank, a system concentrated water tank and a connecting pipeline, the system control unit comprises a system control box, a system concentrated water backflow control valve and a system concentrated water outlet control valve, and the wind-solar complementary power generation unit comprises a wind driven generator, a photovoltaic cell panel, a photovoltaic support, a wind-solar complementary controller, an inverter and a storage battery. When well water or river water is purified, the wind-solar hybrid power generation device provides energy for the operation of the device through wind-solar hybrid power generation, external energy is not consumed, pollution emission is reduced, and the operation cost of the device is reduced.

Description

一种风光互补反渗透农村分散式饮用水净化装置A wind-solar complementary reverse osmosis rural decentralized drinking water purification device

技术领域technical field

本发明涉及反渗透技术领域,尤其涉及一种风光互补反渗透农村分散式饮用水净化装置。The invention relates to the technical field of reverse osmosis, in particular to a wind-solar complementary reverse osmosis rural decentralized drinking water purification device.

背景技术Background technique

反渗透技术,指在压力的作用下溶剂通过半渗透膜由高浓度一侧到达低浓度一侧,以实现溶质溶剂分离,由于具有效率高、成本低、无相变等优点,其目前已经广泛应用于海水和苦咸水淡化、纯水和超纯水制备、工业和生活废水处理等领域。Reverse osmosis technology refers to the solvent from the high concentration side to the low concentration side through the semi-permeable membrane under the action of pressure to realize the separation of solute and solvent. Due to its advantages of high efficiency, low cost, and no phase change, it has been widely used It is used in seawater and brackish water desalination, pure water and ultrapure water preparation, industrial and domestic wastewater treatment and other fields.

在家庭饮用水净化领域,反渗透技术多应用于自来水普及地区,对自来水厂的统一供水进行再次净化。在自来水未普及的部分农村地区,饮用水多为未经处理的井水或河水。井水或河水中包含大量微生物、有机物等有害物质,长期饮用将对人体造成危害。In the field of household drinking water purification, reverse osmosis technology is mostly used in areas where tap water is popular, and the unified water supply of tap water plants is purified again. In some rural areas where tap water is not popular, drinking water is mostly untreated well water or river water. Well water or river water contains a large number of harmful substances such as microorganisms and organic matter, and long-term drinking will cause harm to the human body.

中国专利公开号为CN214693573U的现有技术公开了一种农村分散式饮用水一体化多级过滤和蓄水设备,该设备通过石英砂、活性炭、微孔滤膜和反渗透膜等材料或技术实现对井水或河水的净化,但是设备运行需要的电力费用对人均可支配收入不高的农村居民造成了一定负担。风光互补发电具有绿色无污染、发电效率高的特点,在农村地区具有广阔的应用前景。The prior art of Chinese Patent Publication No. CN214693573U discloses a rural decentralized drinking water integrated multi-stage filtration and water storage equipment, which is realized by materials or technologies such as quartz sand, activated carbon, microporous membrane and reverse osmosis membrane. Purification of well water or river water, but the electricity cost required for equipment operation has caused a certain burden on rural residents whose per capita disposable income is not high. Wind-solar hybrid power generation has the characteristics of green, pollution-free and high power generation efficiency, and has broad application prospects in rural areas.

因此,有必要提供一种风光互补反渗透农村分散式饮用水净化装置。Therefore, it is necessary to provide a wind-solar complementary reverse osmosis rural decentralized drinking water purification device.

发明内容Contents of the invention

本发明的目的在于提供一种风光互补反渗透农村分散式饮用水净化装置,以解决背景技术中提出的问题。The purpose of the present invention is to provide a wind-solar complementary reverse osmosis rural decentralized drinking water purification device to solve the problems raised in the background technology.

为解决上述技术问题,本发明采用的一个技术方案是:一种风光互补反渗透农村分散式饮用水净化装置,包括预处理单元、反渗透单元、系统控制单元、风光互补发电单元和箱体,其特征在于:所述预处理单元包括系统原水箱、加压泵、多介质过滤器、活性炭过滤器、软化器、保安过滤器以及连接管道,所述反渗透单元包括高压泵、反渗透膜组件、系统纯水箱、系统浓水箱以及连接管道,所述系统控制单元包括系统控制箱、系统浓水回流控制阀门和系统浓水出水控制阀门,所述风光互补发电单元包括风力发电机、光伏电池板、光伏支架、风光互补控制器、逆变器和蓄电池。In order to solve the above technical problems, a technical solution adopted by the present invention is: a wind-solar hybrid reverse osmosis rural decentralized drinking water purification device, including a pretreatment unit, a reverse osmosis unit, a system control unit, a wind-solar hybrid power generation unit and a box, It is characterized in that: the pretreatment unit includes system raw water tank, booster pump, multimedia filter, activated carbon filter, softener, security filter and connecting pipelines, and the reverse osmosis unit includes high pressure pump, reverse osmosis membrane module , a system pure water tank, a system concentrated water tank and connecting pipes, the system control unit includes a system control box, a system concentrated water return control valve and a system concentrated water outlet control valve, and the wind-solar hybrid power generation unit includes a wind generator, a photovoltaic cell panels, photovoltaic brackets, wind and solar hybrid controllers, inverters and batteries.

优选的,所述系统原水箱通过第二管道与加压泵连接,所述加压泵通过第三管道与多介质过滤器连接,所述多介质过滤器通过第四管道与活性炭过滤器连接,所述活性炭过滤器通过第五管道与软化器连接,所述软化器通过第六管道与保安过滤器连接,所述保安过滤器通过第七管道与高压泵连接。Preferably, the raw water tank of the system is connected to a booster pump through a second pipeline, the booster pump is connected to a multimedia filter through a third pipeline, and the multimedia filter is connected to an activated carbon filter through a fourth pipeline, The activated carbon filter is connected to the softener through the fifth pipeline, the softener is connected to the security filter through the sixth pipeline, and the security filter is connected to the high-pressure pump through the seventh pipeline.

优选的,所述高压泵通过第八管道与反渗透膜组件连接,所述反渗透膜组件通过第九管道与第七管道连接,所述反渗透膜组件通过第十管道与系统纯水箱连接,所述反渗透膜组件通过第十一管道与系统浓水箱连接。Preferably, the high-pressure pump is connected to the reverse osmosis membrane module through the eighth pipeline, the reverse osmosis membrane module is connected to the seventh pipeline through the ninth pipeline, and the reverse osmosis membrane module is connected to the system pure water tank through the tenth pipeline , the reverse osmosis membrane module is connected to the concentrated water tank of the system through the eleventh pipeline.

优选的,所述箱体下方安装四个滑轮,所述箱体左右两侧分别安装系统原水进水口、系统纯水出水口和系统浓水出水口,所述系统原水进水口通过第一管道与系统原水箱连接,所述系统纯水出水口通过第十二管道与系统纯水箱连接,所述系统浓水出水口通过第十三管道与系统浓水箱连接。Preferably, four pulleys are installed under the box, and the system raw water inlet, the system pure water outlet and the system concentrated water outlet are respectively installed on the left and right sides of the box, and the system raw water inlet passes through the first pipe and The system raw water tank is connected, the system pure water outlet is connected to the system pure water tank through the twelfth pipeline, and the system concentrated water outlet is connected to the system concentrated water tank through the thirteenth pipeline.

优选的,装置运行能量由风光互补发电单元提供,所述风力发电机、光伏电池板、风光互补控制器、逆变器与蓄电池之间通过电路连接,所述光伏电池板安装于光伏支架上。Preferably, the operating energy of the device is provided by a wind-solar hybrid power generation unit, and the wind generator, photovoltaic battery panel, wind-solar hybrid controller, inverter, and battery are connected through a circuit, and the photovoltaic battery panel is installed on a photovoltaic support.

优选的,所述系统控制箱安装于箱体内部上方,所述系统浓水回流控制阀门安装于第九管道上,所述系统浓水出水控制阀门安装于第十一管道上。Preferably, the system control box is installed above the inside of the box, the system concentrated water return control valve is installed on the ninth pipeline, and the system concentrated water outlet control valve is installed on the eleventh pipeline.

优选的,所述多介质过滤器中分层装有无烟煤、石英砂和石榴石,所述活性炭过滤器中装有活性炭,所述软化器中装有离子交换树脂,所述保安过滤器中装有微滤滤芯。Preferably, anthracite, quartz sand and garnet are layered in the multi-media filter, activated carbon is installed in the activated carbon filter, ion exchange resin is installed in the softener, and ion exchange resin is installed in the security filter. Has a microfiltration cartridge.

与现有技术相比,本发明的技术效果和优点:一种风光互补反渗透农村分散式饮用水净化装置,具有多介质过滤器、活性炭过滤器、软化器、保安过滤器和反渗透膜组件,可以除去井水或河水中的悬浮物、胶体、有机物、氧化剂、难溶盐离子等对人体有害物质,使经过处理的井水或河水达到饮用水标准,并且本发明具有体积小、可移动的特点,适用于以一个或多个家庭为单位的农村分散式饮用水净化。Compared with the prior art, the technical effects and advantages of the present invention are: a wind-solar complementary reverse osmosis rural decentralized drinking water purification device, which has a multi-media filter, an activated carbon filter, a softener, a security filter and a reverse osmosis membrane module , can remove suspended solids, colloids, organic matter, oxidants, insoluble salt ions and other harmful substances in well water or river water, so that the treated well water or river water can reach drinking water standards, and the invention has small volume, removable It is suitable for decentralized drinking water purification in rural areas with one or more households as the unit.

一种风光互补反渗透农村分散式饮用水净化装置,具有风光互补发电单元,风力发电机和光伏电池板分别将风能和太阳能转化为电能,为装置运行提供能量,无需消耗外部能源,降低了装置的运行成本,并且风能和太阳能均为绿色能源,风光互补发电过程无污染排放。A wind-solar complementary reverse osmosis rural decentralized drinking water purification device, with a wind-solar hybrid power generation unit, wind generators and photovoltaic panels respectively convert wind energy and solar energy into electrical energy to provide energy for the operation of the device without consuming external energy, reducing the cost of the device The operating cost of wind energy and solar energy are both green energy, and the wind and solar hybrid power generation process has no pollution emissions.

附图说明Description of drawings

图1为本发明的箱体外部结构示意图1。Fig. 1 is a schematic diagram 1 of the external structure of the box body of the present invention.

图2为本发明的箱体外部结构示意图2。Fig. 2 is a schematic diagram 2 of the external structure of the box body of the present invention.

图3为本发明的箱体内部结构示意图1。Fig. 3 is a schematic diagram 1 of the internal structure of the box body of the present invention.

图4为本发明的箱体内部结构示意图2。Fig. 4 is a schematic diagram 2 of the internal structure of the box body of the present invention.

图5为本发明的风光互补发电单元结构示意图。Fig. 5 is a schematic structural diagram of a wind-solar hybrid power generation unit of the present invention.

图6为本发明的饮用水净化流程图。Fig. 6 is a flow chart of drinking water purification in the present invention.

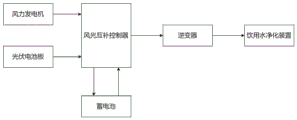
图7为本发明的风光互补发电流程图。Fig. 7 is a flowchart of wind-solar hybrid power generation in the present invention.

图中:1-箱体;2-滑轮;3-系统原水进水口;4-第一管道;5-系统原水箱;6-第二管道;7-加压泵;8-第三管道;9-多介质过滤器;10-第四管道;11-活性炭过滤器;12-第五管道;13-软化器;14-第六管道;15-保安过滤器;16-第七管道; 17-高压泵;18-第八管道;19-反渗透膜组件;20-第九管道;21-第十管道;22-系统纯水箱;23-第十一管道;24-系统浓水箱;25-系统纯水出水口;26-第十二管道;27-系统浓水出水口;28-第十三管道;29-系统控制箱;30-系统浓水回流控制阀门;31-系统浓水出水控制阀门;32-风力发电机;33-光伏电池板;34-光伏支架。In the figure: 1-box; 2-pulley; 3-system raw water inlet; 4-first pipeline; 5-system raw water tank; 6-second pipeline; 7-boosting pump; 8-third pipeline; 9 -multimedia filter; 10-fourth pipeline; 11-activated carbon filter; 12-fifth pipeline; 13-softener; 14-sixth pipeline; 15-security filter; 16-seventh pipeline; 17-high pressure Pump; 18-eighth pipeline; 19-reverse osmosis membrane module; 20-ninth pipeline; 21-tenth pipeline; 22-system pure water tank; 23-eleventh pipeline; 24-system concentrated water tank; 25-system Pure water outlet; 26-twelfth pipeline; 27-system concentrated water outlet; 28-thirteenth pipeline; 29-system control box; 30-system concentrated water return control valve; 31-system concentrated water outlet control valve ; 32-wind generator; 33-photovoltaic battery panel; 34-photovoltaic support.

具体实施方式Detailed ways

下面将结合说明书附图,对本发明的技术方案进行清楚、完整地描述,显然,所描述的具体实施例仅用于解释本发明,并不用于限定本发明。本领域普通技术人员在没有做出创造性劳动前提下所获得的所有其他实施例,都属于本发明保护的范围。The technical solutions of the present invention will be clearly and completely described below in conjunction with the accompanying drawings. Apparently, the described specific embodiments are only used to explain the present invention, not to limit the present invention. All other embodiments obtained by persons of ordinary skill in the art without creative efforts fall within the protection scope of the present invention.

如图1至5所示,本发明提供一种风光互补反渗透农村分散式饮用水净化装置,包括预处理单元、反渗透单元、系统控制单元、风光互补发电单元和箱体1,其特征在于:所述预处理单元包括系统原水箱5、加压泵7、多介质过滤器9、活性炭过滤器11、软化器13、保安过滤器15以及连接管道,所述反渗透单元包括高压泵17、反渗透膜组件19、系统纯水箱22、系统浓水箱24以及连接管道,所述系统控制单元包括系统控制箱29、系统浓水回流控制阀门30和系统浓水出水控制阀门31,所述风光互补发电单元包括风力发电机32、光伏电池板33、光伏支架34、风光互补控制器、逆变器和蓄电池。As shown in Figures 1 to 5, the present invention provides a wind-solar hybrid reverse osmosis rural decentralized drinking water purification device, including a pretreatment unit, a reverse osmosis unit, a system control unit, a wind-solar hybrid power generation unit, and a box body 1, which is characterized in that : the pretreatment unit includes a system raw water tank 5, a booster pump 7, a multimedia filter 9, an active carbon filter 11, a softener 13, a security filter 15 and connecting pipelines, and the reverse osmosis unit includes a high pressure pump 17, Reverse osmosis membrane module 19, system pure water tank 22, system concentrated water tank 24 and connecting pipes, the system control unit includes system control box 29, system concentrated water return control valve 30 and system concentrated water outlet control valve 31, the wind and light The complementary power generation unit includes a wind generator 32, a photovoltaic panel 33, a photovoltaic support 34, a wind-solar hybrid controller, an inverter and a storage battery.

如图1和图2所示,所述箱体1下方安装四个滑轮2,所述箱体1左右两侧分别安装系统原水进水口3、系统纯水出水口25和系统浓水出水口27,所述系统原水进水口3通过第一管道4与系统原水箱5连接,所述系统纯水出水口25通过第十二管道26与系统纯水箱22连接,所述系统浓水出水口27通过第十三管道28与系统浓水箱24连接。As shown in Figure 1 and Figure 2, four pulleys 2 are installed under the box body 1, and the system raw water inlet 3, the system pure water outlet 25 and the system concentrated water outlet 27 are respectively installed on the left and right sides of the box body 1 , the system raw water inlet 3 is connected to the system raw water tank 5 through the first pipeline 4, the system pure water outlet 25 is connected to the system pure water tank 22 through the twelfth pipeline 26, and the system concentrated water outlet 27 It is connected with the system concentrated water tank 24 through the thirteenth pipeline 28 .

如图3和图4所示,所述系统原水箱5通过第二管道6与加压泵7连接,所述加压泵7通过第三管道8与多介质过滤器9连接,所述多介质过滤器9通过第四管道10与活性炭过滤器11连接,所述活性炭过滤器11通过第五管道12与软化器13连接,所述软化器13通过第六管道14与保安过滤器15连接,所述保安过滤器15通过第七管道16与高压泵17连接,所述高压泵17通过第八管道18与反渗透膜组件19连接,所述反渗透膜组件19通过第九管道20与第七管道16连接,所述反渗透膜组件19通过第十管道21与系统纯水箱22连接,所述反渗透膜组件19通过第十一管道23与系统浓水箱24连接。As shown in Figure 3 and Figure 4, the raw water tank 5 of the system is connected to the booster pump 7 through the second pipeline 6, and the booster pump 7 is connected to the multimedia filter 9 through the third pipeline 8, and the multimedia The filter 9 is connected with the activated carbon filter 11 through the fourth pipeline 10, and the activated carbon filter 11 is connected with the softener 13 through the fifth pipeline 12, and the softener 13 is connected with the security filter 15 through the sixth pipeline 14, so Said safety filter 15 is connected with high-pressure pump 17 through seventh pipeline 16, and said high-pressure pump 17 is connected with reverse osmosis membrane module 19 through eighth pipeline 18, and said reverse osmosis membrane module 19 is connected with seventh pipeline through ninth pipeline 20 16, the reverse osmosis membrane module 19 is connected to the pure water tank 22 of the system through the tenth pipeline 21, and the reverse osmosis membrane module 19 is connected to the concentrated water tank 24 of the system through the eleventh pipeline 23.

如图5所示,所述光伏电池板33安装于光伏支架34上。As shown in FIG. 5 , the photovoltaic battery panel 33 is installed on a photovoltaic support 34 .

如图6所示,一种风光互补反渗透农村分散式饮用水净化装置工作时,系统原水,即井水或河水,从系统原水进水口3经过第一管道4流入系统原水箱5。As shown in Figure 6, when a wind-solar complementary reverse osmosis rural decentralized drinking water purification device works, system raw water, ie well water or river water, flows into the system raw water tank 5 from the system raw water inlet 3 through the first pipeline 4 .

在加压泵7的作用下,系统原水从系统原水箱5经过第二管道6、加压泵7和第三管道8流入多介质过滤器9,过滤系统原水中的悬浮物和胶体;从多介质过滤器9经过第四管道10流入活性炭过滤器11,过滤系统原水中的有机物,还原系统原水中的氧化剂;从活性炭过滤器11经过第五管道12流入软化器13,置换系统原水中的难溶盐离子,防止难溶盐饱和析出;从软化器13经过第六管道14流入保安过滤器15,过滤预处理单元中可能掉落的滤料,防止其流入高压泵17和反渗透膜组件19。Under the action of the booster pump 7, the system raw water flows into the multimedia filter 9 from the system raw water tank 5 through the second pipeline 6, the booster pump 7 and the third pipeline 8, and filters suspended solids and colloids in the system raw water; The medium filter 9 flows into the activated carbon filter 11 through the fourth pipeline 10 to filter the organic matter in the raw water of the system and reduce the oxidant in the raw water of the system; the activated carbon filter 11 flows into the softener 13 through the fifth pipeline 12 to replace the difficult oxidants in the raw water of the system. Dissolved salt ions to prevent saturated precipitation of insoluble salts; from the softener 13 to the security filter 15 through the sixth pipeline 14, filter the filter material that may fall in the pretreatment unit, and prevent it from flowing into the high-pressure pump 17 and the reverse osmosis membrane module 19 .

在高压泵17的作用下,系统原水从保安过滤器15经过第七管道16、高压泵17和第八管道18流入反渗透膜组件19,过滤系统原水中的小分子污染物。系统纯水,即通过反渗透膜的井水或河水,经过第十管道21、系统纯水箱22和第十二管道26从系统纯水出水口25流出。系统浓水,即未通过反渗透膜的井水或河水,一部分经过第十一管道23、系统浓水箱24和第十三管道28从系统浓水出水口27流出;另一部分经过第九管道20、第七管道16、高压泵17和第八管道18再次流入反渗透膜组件19,重复以上过程。Under the action of the high-pressure pump 17, the raw water of the system flows from the security filter 15 through the seventh pipeline 16, the high-pressure pump 17 and the eighth pipeline 18 into the reverse osmosis membrane module 19 to filter small molecular pollutants in the raw water of the system. System pure water, that is, well water or river water that passes through the reverse osmosis membrane, flows out from the system pure water outlet 25 through the tenth pipeline 21 , the system pure water tank 22 and the twelfth pipeline 26 . System concentrated water, that is, well water or river water that has not passed through the reverse osmosis membrane, partly flows out from the system concentrated water outlet 27 through the eleventh pipeline 23, the system concentrated water tank 24 and the thirteenth pipeline 28; the other part passes through the ninth pipeline 20 , the seventh pipeline 16, the high-pressure pump 17 and the eighth pipeline 18 flow into the reverse osmosis membrane module 19 again, and the above process is repeated.

如图7所示,一种风光互补反渗透农村分散式饮用水净化装置工作时,安装于户外的风力发电机32和光伏电池板33分别将风能和太阳能转化为电能,风光互补控制器将上述电能传输至蓄电池,蓄电池将电能转化为化学能储存,逆变器将储存于蓄电池中的直流电转化为交流电,并传输至饮用水净化装置为其运行提供能量。As shown in Figure 7, when a wind-solar hybrid reverse osmosis rural decentralized drinking water purification device is working, the wind generator 32 and photovoltaic panel 33 installed outdoors convert wind energy and solar energy into electrical energy respectively, and the wind-solar hybrid controller converts the above-mentioned The electric energy is transmitted to the battery, which converts the electric energy into chemical energy for storage, and the inverter converts the direct current stored in the battery into alternating current, and transmits it to the drinking water purification device to provide energy for its operation.

本发明中涉及的电路以及控制均为现有技术,在此不进行过多赘述。The circuits and controls involved in the present invention are all prior art, and will not be repeated here.

在本发明中,除非另有明确的固定和限定,术语“安装”、“连接”等术语应做广义理解,例如,可以是机械连接,也可以是电连接,可以是固定连接,也可以是可拆卸连接,可以是直接相连,也可以是通过中间媒介间接相连,术语“上方”、“下方”、“两侧”等指示的方位或位置关系为基于附图所示的方位或位置关系,仅是为了便于描述本发明和简化描述,而不是指示或暗示所指的装置或组件必须具有特定的方位、以特定的方位构造和操作,因此不能理解为对本发明的限制除非另有明确的限定,对于本领域的普通技术人员而言,可以根据具体情况理解上述术语在本发明中的具体含义。In the present invention, unless otherwise clearly fixed and defined, terms such as "installation" and "connection" should be understood in a broad sense, for example, it can be mechanical connection, electrical connection, fixed connection, or The detachable connection can be directly connected or indirectly connected through an intermediary. The orientation or positional relationship indicated by the terms "above", "below" and "both sides" is based on the orientation or positional relationship shown in the accompanying drawings, It is only for the convenience of describing the present invention and simplifying the description, and does not indicate or imply that the referred device or component must have a specific orientation, be constructed and operated in a specific orientation, and therefore cannot be construed as limiting the present invention unless otherwise expressly defined , those of ordinary skill in the art can understand the specific meanings of the above terms in the present invention according to specific situations.

Claims (7)

1. The utility model provides a rural distributed drinking water purification installation of complementary reverse osmosis of scene, includes preprocessing unit, reverse osmosis unit, system control unit, complementary power generation unit of scene and box (1), its characterized in that: the pretreatment unit comprises a system raw water tank (5), a pressure pump (7), a multi-medium filter (9), an activated carbon filter (11), a softener (13), a security filter (15) and a connecting pipeline, the reverse osmosis unit comprises a high-pressure pump (17), a reverse osmosis membrane assembly (19), a system pure water tank (22), a system concentrated water tank (24) and a connecting pipeline, the system control unit comprises a system control box (29), a system concentrated water backflow control valve (30) and a system concentrated water outlet control valve (31), and the wind-solar complementary power generation unit comprises a wind driven generator (32), a photovoltaic cell panel (33), a photovoltaic support (34), a wind-solar complementary controller, an inverter and a storage battery.
2. The wind-solar complementary reverse osmosis rural decentralized drinking water purification device according to claim 1, characterized in that: the system raw water tank (5) is connected with a pressure pump (7) through a second pipeline (6), the pressure pump (7) is connected with a multi-media filter (9) through a third pipeline (8), the multi-media filter (9) is connected with an activated carbon filter (11) through a fourth pipeline (10), the activated carbon filter (11) is connected with a softener (13) through a fifth pipeline (12), the softener (13) is connected with a security filter (15) through a sixth pipeline (14), and the security filter (15) is connected with a high-pressure pump (17) through a seventh pipeline (16).
3. The rural distributed drinking water purification device of wind-solar complementary reverse osmosis according to claim 1, characterized in that: the high-pressure pump (17) is connected with a reverse osmosis membrane assembly (19) through an eighth pipeline (18), the reverse osmosis membrane assembly (19) is connected with a seventh pipeline (16) through a ninth pipeline (20), the reverse osmosis membrane assembly (19) is connected with a system pure water tank (22) through a tenth pipeline (21), and the reverse osmosis membrane assembly (19) is connected with a system concentrated water tank (24) through an eleventh pipeline (23).
4. The rural distributed drinking water purification device of wind-solar complementary reverse osmosis according to claim 1, characterized in that: four pulleys (2) are installed below the box body (1), the left side and the right side of the box body (1) are respectively provided with a system raw water inlet (3), a system pure water outlet (25) and a system concentrated water outlet (27), the system raw water inlet (3) is connected with a system raw water tank (5) through a first pipeline (4), the system pure water outlet (25) is connected with a system pure water tank (22) through a twelfth pipeline (26), and the system concentrated water outlet (27) is connected with a system concentrated water tank (24) through a thirteenth pipeline (28).
5. The rural distributed drinking water purification device of wind-solar complementary reverse osmosis according to claim 1, characterized in that: the system control box (29) is arranged above the inner part of the box body (1), the system concentrated water backflow control valve (30) is arranged on the ninth pipeline (20), and the system concentrated water outlet control valve (31) is arranged on the eleventh pipeline (23).
6. The rural distributed drinking water purification device of wind-solar complementary reverse osmosis according to claim 1, characterized in that: the device operation energy is provided by a wind-solar hybrid power generation unit, the wind driven generator (32), the photovoltaic cell panel (33), the wind-solar hybrid controller, the inverter and the storage battery are connected through a circuit, and the photovoltaic cell panel (33) is installed on a photovoltaic support (34).
7. The wind-solar complementary reverse osmosis rural decentralized drinking water purification device according to claim 1, characterized in that: anthracite, quartz sand and garnet are filled in the multi-media filter (9) in a layered mode, activated carbon is filled in the activated carbon filter (11), ion exchange resin is filled in the softener (13), and a microfiltration filter element is filled in the security filter (15).
CN202211545249.1A 2022-12-05 2022-12-05 Wind-solar complementary reverse osmosis rural distributed drinking water purification device Pending CN115650526A (en)

Priority Applications (1)

Application Number Priority Date Filing Date Title
CN202211545249.1A CN115650526A (en) 2022-12-05 2022-12-05 Wind-solar complementary reverse osmosis rural distributed drinking water purification device

Applications Claiming Priority (1)

Application Number Priority Date Filing Date Title
CN202211545249.1A CN115650526A (en) 2022-12-05 2022-12-05 Wind-solar complementary reverse osmosis rural distributed drinking water purification device

Publications (1)

Publication Number Publication Date
CN115650526A true CN115650526A (en) 2023-01-31

Family

ID=85024604

Family Applications (1)

Application Number Title Priority Date Filing Date
CN202211545249.1A Pending CN115650526A (en) 2022-12-05 2022-12-05 Wind-solar complementary reverse osmosis rural distributed drinking water purification device

Country Status (1)

Country Link
CN (1) CN115650526A (en)

Cited By (2)

* Cited by examiner, † Cited by third party
Publication number Priority date Publication date Assignee Title
CN117964013A (en) * 2024-02-21 2024-05-03 富兰克水务(集团)有限公司 A small new energy rural drinking water equipment
CN119038789A (en) * 2024-09-04 2024-11-29 广东加美味食品科技有限公司 Preparation system and preparation method of purified water

Citations (6)

* Cited by examiner, † Cited by third party
Publication number Priority date Publication date Assignee Title
ATA62792A (en) * 1992-03-27 1993-05-15 Hochgatterer Josef WATER TREATMENT DEVICE
CN104150663A (en) * 2014-08-31 2014-11-19 晨氏(天津)科技有限公司 Ultrapure water producing system
CN107487876A (en) * 2017-09-07 2017-12-19 北京大学深圳研究生院 A kind of seawater desalination system using solar wind-energy
CN208980449U (en) * 2018-09-27 2019-06-14 大连百润科技有限公司 A kind of direct drinking water purification equipment
CN216426953U (en) * 2021-12-13 2022-05-03 重庆摩尔水处理设备有限公司 Water-saving water treatment system
CN218811229U (en) * 2022-12-05 2023-04-07 四川农业大学 Wind-solar complementary reverse osmosis rural distributed drinking water purification device

Patent Citations (6)

* Cited by examiner, † Cited by third party
Publication number Priority date Publication date Assignee Title
ATA62792A (en) * 1992-03-27 1993-05-15 Hochgatterer Josef WATER TREATMENT DEVICE
CN104150663A (en) * 2014-08-31 2014-11-19 晨氏(天津)科技有限公司 Ultrapure water producing system
CN107487876A (en) * 2017-09-07 2017-12-19 北京大学深圳研究生院 A kind of seawater desalination system using solar wind-energy
CN208980449U (en) * 2018-09-27 2019-06-14 大连百润科技有限公司 A kind of direct drinking water purification equipment
CN216426953U (en) * 2021-12-13 2022-05-03 重庆摩尔水处理设备有限公司 Water-saving water treatment system
CN218811229U (en) * 2022-12-05 2023-04-07 四川农业大学 Wind-solar complementary reverse osmosis rural distributed drinking water purification device

Cited By (2)

* Cited by examiner, † Cited by third party
Publication number Priority date Publication date Assignee Title
CN117964013A (en) * 2024-02-21 2024-05-03 富兰克水务(集团)有限公司 A small new energy rural drinking water equipment
CN119038789A (en) * 2024-09-04 2024-11-29 广东加美味食品科技有限公司 Preparation system and preparation method of purified water

Similar Documents

Publication Publication Date Title
CN214400132U (en) System of clean energy sea water desalination coupling salt difference energy power generation facility
CN106877742B (en) A device integrating seawater desalination and stable power generation from unstable renewable energy sources
CN101337749A (en) A solar desalination method and complete device
CN115650526A (en) Wind-solar complementary reverse osmosis rural distributed drinking water purification device
WO2022142489A1 (en) System and method for clean energy seawater desalination and salinity gradient power generation device
CN112723640A (en) System and method for clean energy sea water desalination coupling salt difference energy power generation device
CN204298186U (en) A container-type solar seawater desalination device
CN108083518A (en) The portable electrolemma method for desalting brackish water and device of a kind of Driven by Solar Energy
CN201309871Y (en) Miniature seawater desalination device
CN218811229U (en) Wind-solar complementary reverse osmosis rural distributed drinking water purification device
CN110921781B (en) Seawater desalination system and desalination method based on solar energy
CN103482728A (en) Desalination technology for utilizing microbial fuel cell to drive capacitive deionization
CN201033745Y (en) Solar photovoltaic reverse osmosis seawater desalination device
CN116693083A (en) High-salt waste heat sewage treatment system and method based on self-power of light energy and osmotic energy
CN103626261A (en) Photovoltaic seawater desalination system, control method and photovoltaic seawater desalination inverter
CN219752007U (en) An electrodialysis treatment system
CN2594256Y (en) Solar reverse osmosis seawater desalination equipment
CN207227169U (en) A kind of full Membrane seawater desalination device using regenerative resource
CN117585846A (en) Energy-saving and cost-reducing filtration method injection water production system and production method
CN214735105U (en) Seawater desalination equipment capable of performing graded treatment and purification
CN212425706U (en) Open-air multi-functional intelligent solar water supply installation
CN214936702U (en) Seawater desalination equipment based on solar power generation
CN220867230U (en) Multifunctional water purifying vehicle for emergency, disaster relief and propaganda display
CN208791388U (en) An integrated water purification system based on solar energy
CN223316549U (en) Portable sea water desalination device

Legal Events

Date Code Title Description
PB01 Publication
PB01 Publication
SE01 Entry into force of request for substantive examination
SE01 Entry into force of request for substantive examination