CN113650186A - 一种色母粒的制粒装置及方法 - Google Patents
一种色母粒的制粒装置及方法 Download PDFInfo
- Publication number
- CN113650186A CN113650186A CN202110949309.5A CN202110949309A CN113650186A CN 113650186 A CN113650186 A CN 113650186A CN 202110949309 A CN202110949309 A CN 202110949309A CN 113650186 A CN113650186 A CN 113650186A
- Authority
- CN
- China
- Prior art keywords
- screw
- charging barrel
- section
- cooling
- feeding
- Prior art date
- Legal status (The legal status is an assumption and is not a legal conclusion. Google has not performed a legal analysis and makes no representation as to the accuracy of the status listed.)
- Pending
Links
- 239000004595 color masterbatch Substances 0.000 title claims abstract description 25
- 238000000034 method Methods 0.000 title claims description 10
- 238000001125 extrusion Methods 0.000 claims abstract description 38
- 238000001816 cooling Methods 0.000 claims abstract description 30
- 230000007246 mechanism Effects 0.000 claims abstract description 28
- 238000003756 stirring Methods 0.000 claims abstract description 19
- XAGFODPZIPBFFR-UHFFFAOYSA-N aluminium Chemical compound [Al] XAGFODPZIPBFFR-UHFFFAOYSA-N 0.000 claims abstract description 17
- 229910052782 aluminium Inorganic materials 0.000 claims abstract description 17
- 238000010438 heat treatment Methods 0.000 claims abstract description 9
- 239000000463 material Substances 0.000 claims description 47
- 239000011295 pitch Substances 0.000 claims description 24
- 239000004594 Masterbatch (MB) Substances 0.000 claims description 19
- 239000000498 cooling water Substances 0.000 claims description 18
- 239000004411 aluminium Substances 0.000 claims description 10
- 230000009467 reduction Effects 0.000 claims description 9
- 230000006835 compression Effects 0.000 claims description 8
- 238000007906 compression Methods 0.000 claims description 8
- 239000007787 solid Substances 0.000 claims description 8
- 238000003825 pressing Methods 0.000 claims description 7
- 230000008878 coupling Effects 0.000 claims description 5
- 238000010168 coupling process Methods 0.000 claims description 5
- 238000005859 coupling reaction Methods 0.000 claims description 5
- 239000002245 particle Substances 0.000 claims description 4
- 230000007306 turnover Effects 0.000 claims description 4
- 230000006978 adaptation Effects 0.000 claims description 2
- 238000005453 pelletization Methods 0.000 claims description 2
- 230000007704 transition Effects 0.000 claims description 2
- 238000002156 mixing Methods 0.000 abstract description 4
- 239000002994 raw material Substances 0.000 abstract description 3
- 238000000465 moulding Methods 0.000 abstract description 2
- 238000004519 manufacturing process Methods 0.000 description 8
- 239000000049 pigment Substances 0.000 description 7
- 230000008859 change Effects 0.000 description 5
- 238000010586 diagram Methods 0.000 description 4
- 239000004033 plastic Substances 0.000 description 4
- 229920003023 plastic Polymers 0.000 description 4
- 230000008569 process Effects 0.000 description 3
- XLYOFNOQVPJJNP-UHFFFAOYSA-N water Substances O XLYOFNOQVPJJNP-UHFFFAOYSA-N 0.000 description 3
- XEEYBQQBJWHFJM-UHFFFAOYSA-N Iron Chemical compound [Fe] XEEYBQQBJWHFJM-UHFFFAOYSA-N 0.000 description 2
- 239000000654 additive Substances 0.000 description 2
- 230000009286 beneficial effect Effects 0.000 description 2
- 230000008901 benefit Effects 0.000 description 2
- 238000009529 body temperature measurement Methods 0.000 description 2
- 238000006243 chemical reaction Methods 0.000 description 2
- 239000003638 chemical reducing agent Substances 0.000 description 2
- 238000004040 coloring Methods 0.000 description 2
- 238000005336 cracking Methods 0.000 description 2
- 238000012545 processing Methods 0.000 description 2
- 239000011347 resin Substances 0.000 description 2
- 229920005989 resin Polymers 0.000 description 2
- 230000011218 segmentation Effects 0.000 description 2
- VYZAMTAEIAYCRO-UHFFFAOYSA-N Chromium Chemical compound [Cr] VYZAMTAEIAYCRO-UHFFFAOYSA-N 0.000 description 1
- 229910000831 Steel Inorganic materials 0.000 description 1
- 230000003044 adaptive effect Effects 0.000 description 1
- ZXTFQUMXDQLMBY-UHFFFAOYSA-N alumane;molybdenum Chemical compound [AlH3].[Mo] ZXTFQUMXDQLMBY-UHFFFAOYSA-N 0.000 description 1
- 238000010923 batch production Methods 0.000 description 1
- 230000033228 biological regulation Effects 0.000 description 1
- 230000005540 biological transmission Effects 0.000 description 1
- 238000004140 cleaning Methods 0.000 description 1
- 239000003086 colorant Substances 0.000 description 1
- 238000004512 die casting Methods 0.000 description 1
- 239000002270 dispersing agent Substances 0.000 description 1
- 239000000428 dust Substances 0.000 description 1
- 230000005674 electromagnetic induction Effects 0.000 description 1
- 238000005265 energy consumption Methods 0.000 description 1
- 238000005516 engineering process Methods 0.000 description 1
- 230000007613 environmental effect Effects 0.000 description 1
- 238000005562 fading Methods 0.000 description 1
- 230000002349 favourable effect Effects 0.000 description 1
- 239000000835 fiber Substances 0.000 description 1
- 230000036541 health Effects 0.000 description 1
- 238000009434 installation Methods 0.000 description 1
- 229910052742 iron Inorganic materials 0.000 description 1
- CPLXHLVBOLITMK-UHFFFAOYSA-N magnesium oxide Inorganic materials [Mg]=O CPLXHLVBOLITMK-UHFFFAOYSA-N 0.000 description 1
- 239000000395 magnesium oxide Substances 0.000 description 1
- AXZKOIWUVFPNLO-UHFFFAOYSA-N magnesium;oxygen(2-) Chemical compound [O-2].[Mg+2] AXZKOIWUVFPNLO-UHFFFAOYSA-N 0.000 description 1
- 238000012986 modification Methods 0.000 description 1
- 230000004048 modification Effects 0.000 description 1
- 238000012544 monitoring process Methods 0.000 description 1
- 230000003647 oxidation Effects 0.000 description 1
- 238000007254 oxidation reaction Methods 0.000 description 1
- 230000001590 oxidative effect Effects 0.000 description 1
- 230000000149 penetrating effect Effects 0.000 description 1
- 239000000843 powder Substances 0.000 description 1
- 238000005096 rolling process Methods 0.000 description 1
- 238000010008 shearing Methods 0.000 description 1
- 239000012798 spherical particle Substances 0.000 description 1
- 239000010959 steel Substances 0.000 description 1
- 238000006467 substitution reaction Methods 0.000 description 1
- 238000012546 transfer Methods 0.000 description 1
Images
Classifications
-
- B—PERFORMING OPERATIONS; TRANSPORTING
- B29—WORKING OF PLASTICS; WORKING OF SUBSTANCES IN A PLASTIC STATE IN GENERAL
- B29B—PREPARATION OR PRETREATMENT OF THE MATERIAL TO BE SHAPED; MAKING GRANULES OR PREFORMS; RECOVERY OF PLASTICS OR OTHER CONSTITUENTS OF WASTE MATERIAL CONTAINING PLASTICS
- B29B9/00—Making granules
- B29B9/02—Making granules by dividing preformed material
- B29B9/06—Making granules by dividing preformed material in the form of filamentary material, e.g. combined with extrusion
-
- B—PERFORMING OPERATIONS; TRANSPORTING
- B29—WORKING OF PLASTICS; WORKING OF SUBSTANCES IN A PLASTIC STATE IN GENERAL
- B29C—SHAPING OR JOINING OF PLASTICS; SHAPING OF MATERIAL IN A PLASTIC STATE, NOT OTHERWISE PROVIDED FOR; AFTER-TREATMENT OF THE SHAPED PRODUCTS, e.g. REPAIRING
- B29C48/00—Extrusion moulding, i.e. expressing the moulding material through a die or nozzle which imparts the desired form; Apparatus therefor
- B29C48/25—Component parts, details or accessories; Auxiliary operations
- B29C48/36—Means for plasticising or homogenising the moulding material or forcing it through the nozzle or die
- B29C48/395—Means for plasticising or homogenising the moulding material or forcing it through the nozzle or die using screws surrounded by a cooperating barrel, e.g. single screw extruders
-
- B—PERFORMING OPERATIONS; TRANSPORTING
- B29—WORKING OF PLASTICS; WORKING OF SUBSTANCES IN A PLASTIC STATE IN GENERAL
- B29C—SHAPING OR JOINING OF PLASTICS; SHAPING OF MATERIAL IN A PLASTIC STATE, NOT OTHERWISE PROVIDED FOR; AFTER-TREATMENT OF THE SHAPED PRODUCTS, e.g. REPAIRING
- B29C48/00—Extrusion moulding, i.e. expressing the moulding material through a die or nozzle which imparts the desired form; Apparatus therefor
- B29C48/25—Component parts, details or accessories; Auxiliary operations
- B29C48/36—Means for plasticising or homogenising the moulding material or forcing it through the nozzle or die
- B29C48/50—Details of extruders
- B29C48/505—Screws
- B29C48/535—Screws with thread pitch varying along the longitudinal axis
-
- B—PERFORMING OPERATIONS; TRANSPORTING
- B29—WORKING OF PLASTICS; WORKING OF SUBSTANCES IN A PLASTIC STATE IN GENERAL
- B29C—SHAPING OR JOINING OF PLASTICS; SHAPING OF MATERIAL IN A PLASTIC STATE, NOT OTHERWISE PROVIDED FOR; AFTER-TREATMENT OF THE SHAPED PRODUCTS, e.g. REPAIRING
- B29C48/00—Extrusion moulding, i.e. expressing the moulding material through a die or nozzle which imparts the desired form; Apparatus therefor
- B29C48/25—Component parts, details or accessories; Auxiliary operations
- B29C48/78—Thermal treatment of the extrusion moulding material or of preformed parts or layers, e.g. by heating or cooling
- B29C48/80—Thermal treatment of the extrusion moulding material or of preformed parts or layers, e.g. by heating or cooling at the plasticising zone, e.g. by heating cylinders
- B29C48/83—Heating or cooling the cylinders
- B29C48/832—Heating
-
- B—PERFORMING OPERATIONS; TRANSPORTING
- B29—WORKING OF PLASTICS; WORKING OF SUBSTANCES IN A PLASTIC STATE IN GENERAL
- B29C—SHAPING OR JOINING OF PLASTICS; SHAPING OF MATERIAL IN A PLASTIC STATE, NOT OTHERWISE PROVIDED FOR; AFTER-TREATMENT OF THE SHAPED PRODUCTS, e.g. REPAIRING
- B29C48/00—Extrusion moulding, i.e. expressing the moulding material through a die or nozzle which imparts the desired form; Apparatus therefor
- B29C48/25—Component parts, details or accessories; Auxiliary operations
- B29C48/78—Thermal treatment of the extrusion moulding material or of preformed parts or layers, e.g. by heating or cooling
- B29C48/80—Thermal treatment of the extrusion moulding material or of preformed parts or layers, e.g. by heating or cooling at the plasticising zone, e.g. by heating cylinders
- B29C48/83—Heating or cooling the cylinders
- B29C48/834—Cooling
-
- B—PERFORMING OPERATIONS; TRANSPORTING
- B29—WORKING OF PLASTICS; WORKING OF SUBSTANCES IN A PLASTIC STATE IN GENERAL
- B29C—SHAPING OR JOINING OF PLASTICS; SHAPING OF MATERIAL IN A PLASTIC STATE, NOT OTHERWISE PROVIDED FOR; AFTER-TREATMENT OF THE SHAPED PRODUCTS, e.g. REPAIRING
- B29C48/00—Extrusion moulding, i.e. expressing the moulding material through a die or nozzle which imparts the desired form; Apparatus therefor
- B29C48/25—Component parts, details or accessories; Auxiliary operations
- B29C48/92—Measuring, controlling or regulating
Landscapes
- Engineering & Computer Science (AREA)
- Mechanical Engineering (AREA)
- Physics & Mathematics (AREA)
- Thermal Sciences (AREA)
- Processing And Handling Of Plastics And Other Materials For Molding In General (AREA)
Abstract
本发明涉及一种色母粒的制粒装置,包括料筒和设于料筒内部的、连接驱动机构的螺杆,所述的料筒上连接有喂料机构,所述的螺杆的外周具有呈螺旋状排列的铰刀,所述铰刀沿螺杆长度方向的螺距依次均匀减小;所述料筒的外周连接有用于加热的铸铝电阻加热器和用于冷却的冷却流道,所述的料筒上还连接有用于测量料筒温度的温度传感器,所述的温度传感器连接至数据采集卡,所述的铸铝电阻加热器和冷却流道连接至数据输出控制卡,所述的数据采集卡和数据输出控制卡连接至上位机;本发明提供的制粒装置,采用单螺杆的搅拌挤出制得色母粒,操作方便,一次保证原料的混合和产品成型。
Description
技术领域
本发明属于色母粒生产技术领域,具体涉及一种色母粒的制粒装置及方法。
背景技术
色母粒是一直用于纤维、塑胶着色的产品,主要有着色剂、分散剂、载体三部分组成,其加工工艺是将所需的树脂以及各种添加剂经过计量、高速混合及密炼,制作成方便成型的立方体形、圆柱形或者球形颗粒的过程,在生产时将高浓度的颜料经过密炼机、挤出机等设备使其均匀的分散到树脂中而得到的颜料颗粒,色母粒生产中对高浓度颜料进行过细化处理,使颜料在制品中分散性更好,由于做成色母颗粒后颜料与水和空气隔绝可可有效防止颜料氧化褪色,并且色母粒计量方便快捷,更加精准;另一方面使用色母粒着色可以减少粉状颜料的飞扬,改善生产环境,降低粉尘对操作工人的健康威胁,有利于环境保护。在色母粒中加入某些添加剂可以有效的提髙塑料力学性能,改善产品外观,并且可以降低生产成本,因此色母粒成为塑制品生产的重要原料之一。
现有的色母粒生产装置,大都是结构复杂体积巨大,生产效率低下,不能够满足现有需求。
发明内容
本发明的目的是为了解决背景技术中所提出的问题,而提供一种色母粒的制粒装置,采用单螺杆的搅拌挤出制得色母粒,操作方便,一次保证原料的混合和产品成型。
本发明的目的是这样实现的:
一种色母粒的制粒装置,包括料筒和设于料筒内部的、连接驱动机构的螺杆,所述的料筒上连接有喂料机构,所述的螺杆的外周具有呈螺旋状排列的铰刀,所述铰刀沿螺杆长度方向的螺距依次均匀减小;
所述料筒的外周连接有用于加热的铸铝电阻加热器和用于冷却的冷却流道,所述的料筒上还连接有用于测量料筒温度的温度传感器,所述的温度传感器连接至数据采集卡,所述的铸铝电阻加热器和冷却流道连接至数据输出控制卡,所述的数据采集卡和数据输出控制卡连接至上位机。
优选的,所述的驱动机构包括摄于料筒外周的支座,所述螺杆的输入端穿过支座连接有轴承外套,所述的轴承外套通过轴承内套连接有联轴器,所述联轴器远离轴承内套的一端连接有减速器。
优选的,所述螺杆的长度方向依次划分为进料段、压缩段和挤出段,所述的铰刀沿进料段、压缩段和挤出段方向的螺距依次均匀减小。
优选的,所述的喂料机构包括连接料筒的、对应螺杆进料段设置的料斗,所述的料斗内设有用于搅拌物料的螺旋搅拌轴,所述的螺旋搅拌轴的顶端设有用于对螺旋搅拌轴施加压力的弹簧。
优选的,所述螺杆远离驱动机构的一端通过预紧机构连接料筒,所述的预紧机构包括连接螺杆端部的内螺母,所述的内螺母通过适配的外螺母连接有连杆,所述连杆远离外螺母的一端螺栓固定连接至一压板,所述的内螺母与压板之间连接有液压缸。
优选的,所述的冷却流道连接有冷却管道,所述的冷却管道上设有用于控制冷却水进出的冷却水电磁阀,所述的冷却流道通过冷却水电磁阀连接至数据输出控制卡,所述的铸铝电阻加热器通过固态继电器连接至数据输出控制卡。
优选的,所述的冷却流道包括具有通槽的冷却箱,所述的通槽包覆于料筒的外周,所述的通槽的周围设有用于穿设冷却管道的通孔。
优选的,所述的上位机内设有温控模块,所述的冷却水电磁阀和固态继电器通过温控模块连接至上位机,所述的温控模块采用模糊控制与PID控制结合形成的模糊PID控制器控制。
优选的,所述的螺杆上的螺旋状的铰刀的最佳螺纹升角θ满足:
θ=π2hωD(D-h)sinθ0cosθ0[L/(L+δ)],其中h表示铰刀的螺槽的深度(mm),ω表示螺杆的转速(r/min),D表示螺杆的外径(mm),L表示螺距的平均宽度(mm),δ表示螺旋面的厚度(mm),θ0表示螺纹的升角(°)。
优选的,所述的制粒装置的挤出产量Q满足:
Q=60V0ωK,其中Q表示色母粒的产量(kg/h),V0为螺杆的挤出段的物料挤出量(kg/r),K为容积系数。
优选的,所述的挤出段的物料挤出量V0满足:
V0=πρ(D2-d2)(p-δ)/4,其中d表示螺杆的内径(mm),p为螺杆挤出段的螺距(mm),ρ表示物料的密度(kg/m3)。
优选的,料筒内各点处的应力状态均为受到法应力、切应力和轴应力三种应力,料筒的最大应力不能超过其许用应力,因此料筒采用铬钼铝钢材质。
优选的,所述螺杆上的铰刀的相邻螺距之间依次减少20mm。
一种色母粒的制粒装置的使用方法,包括如下步骤:
S1、将经密炼机均匀混合后的物料通过喂料机构送入料筒内;
S2、物料进入螺杆的进料段部分,且在进料段不受到压力,平稳过渡到压缩段,物料受到的压力随着螺距的减小而增大;
S3、在物料过渡到挤出段后,挤出段的挤出压力随着螺距的减小发生平稳的变化,在物料脱离绞刀时变成纯驱动压力,制得色母粒的颗粒。
与现有技术相比,本发明的有益效果在于:
1、本发明提供的一种色母粒的制粒装置,螺旋的绞刀呈变螺距结构,挤出段的挤出压力随着螺距的减小发生平稳的变化,在物料脱离绞刀时会变成纯驱动压力,有利于压注物料,在反作用力角度,从绞刀挤出段到进料段,压力随着螺距的增大而逐渐降低,在进料段部分会变的较小,在进料处压力会平稳的降低为零,不会发生急剧的变化,从而很大程度上降低返料现象的发生,变螺距的螺旋绞刀各段之间的压力过波会较为的平稳,而挤出压力更大,能够很大程度提升挤压成型能力。
2、本发明提供的一种色母粒的制粒装置,通过高精度的温度传感器采集料筒相应部分的实时温度,通过数据采集卡将数据传输至上位机,上位机内温度控制软件将当前温度与设定温度进行对比,通过智能控制PID算法调节加热器开关的固态继电器和控制冷却水进出的电磁阀,实现对温度的闭环控制。
附图说明
图1是本发明一种色母粒的制粒装置结构示意图。
图2是本发明一种色母粒的制粒装置螺杆示意图。
图3是本发明一种色母粒的制粒装置喂料机构示意图。
图4是本发明一种色母粒的制粒装置预紧机构示意图。
图5是本发明一种色母粒的制粒装置料筒和上位机连接示意图。
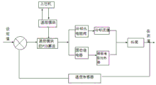
图6是图5的工作原理图。
图7是本发明一种色母粒的制粒装置冷却流道示意图。
图中:1、料筒;2、螺杆;3、喂料机构;31、料斗;32、螺旋搅拌轴;33、弹簧;4、支座;5、轴承外套;6、轴承内套;7、联轴器;8、减速器;9、铰刀;10、上位机;11、数据输出控制卡;12、数据采集卡;13、固态继电器;14、温度传感器;15、铸铝电阻加热器;16、冷却水电磁阀;17、冷却流道;18、压板;19、连杆;20、内螺母;21、外螺母;22、液压缸。
具体实施方式
下面结合附图对本发明实施例中的技术方案进行清楚、完整的描述,显然,所描述的实施例仅仅是本发明一部分实施例,而不是全部实施例,基于本发明中的实施例,本领域普通技术人员在没有做出创造性劳动前提下所获得的所有其他实施例,都属于本发明保护的范围。
实施例1
结合图1,一种色母粒的制粒装置,包括料筒1和设于料筒1内部的、连接驱动机构的螺杆2,所述的驱动机构包括摄于料筒1外周的支座4,所述螺杆2的输入端穿过支座4连接有轴承外套5,所述的轴承外套5通过轴承内套6连接有联轴器7,所述联轴器7远离轴承内套6的一端连接有减速器8,为了便于拆装和清洗,螺杆与轴承内套采用莫氏圆锥连接,为保证装置的运转平稳,轴承外套5和轴承内套6的中心距离应越大越好,轴承外套5地中心和轴承内套6的中心距离螺杆上的铰刀最前端的长度之比大于或等于0.45时,螺杆能保持平稳运行,采用单螺杆的搅拌挤出装置制得色母粒,价格低廉,经久耐用,易于更换损坏的零件,更小的可变参数,操作方便,一次保证原料的混合和产品成型。
结合图3,所述的喂料机构3包括连接料筒1的、对应螺杆2进料段设置的料斗31,所述的料斗31内设有用于搅拌物料的螺旋搅拌轴32,所述的螺旋搅拌轴32的顶端设有用于对螺旋搅拌轴32施加压力的弹簧33,螺旋搅拌轴32的上端有一弹簧33可以对螺旋搅拌轴32施加一定的压力,从而保证螺旋搅拌轴32转动时物料能进入料筒1内,当料筒1内物料满时,受压的物料的反压力可以顶起螺旋搅拌轴32,停止供料,由于半熔状态的物料具有一定的粘度,所以在流动过程中会产生粘结而不容易流动,这种螺旋式地供料方式不仅能保证对料筒1的不断供料,能防止物料在料斗31内的堵料现象。
实施例2
在实施例1的基础上,结合图2,一种色母粒的制粒装置,包括料筒1和设于料筒1内部的、连接驱动机构的螺杆2,所述螺杆2的长度方向依次划分为进料段、压缩段和挤出段,所述的螺杆2的外周具有呈螺旋状排列的铰刀9,所述的铰刀9沿进料段、压缩段和挤出段方向的螺距依次均匀减小,所述螺杆上的铰刀的相邻螺距之间依次减少20mm。
螺旋的绞刀呈变螺距结构,挤出段的挤出压力随着螺距的减小发生平稳的变化,在物料脱离绞刀时会变成纯驱动压力,有利于压注物料,在反作用力角度,从绞刀挤出段到进料段,压力随着螺距的增大而逐渐降低,在进料段部分会变的较小,在进料处压力会平稳的降低为零,不会发生急剧的变化,从而很大程度上降低返料现象的发生,变螺距的螺旋绞刀各段之间的压力过波会较为的平稳,而挤出压力更大,能够很大程度提升挤压成型能力。
实施例3
在实施例2的基础上,所述的螺杆上的螺旋状的铰刀的最佳螺纹升角θ满足:θ=π2hωD(D-h)sinθ0cosθ0[L/(L+δ)],其中h表示铰刀的螺槽的深度(mm),ω表示螺杆的转速(r/min),D表示螺杆的外径(mm),L表示螺距的平均宽度(mm),δ表示螺旋面的厚度(mm),θ0表示螺纹的升角(°)。
所述的制粒装置的挤出产量Q满足:Q=60V0ωK,其中Q表示色母粒的产量(kg/h),V0为螺杆的挤出段的物料挤出量(kg/r),K为容积系数。
所述的挤出段的物料挤出量V0满足:V0=πρ(D2-d2)(p-δ)/4,其中d表示螺杆的内径(mm),p为螺杆挤出段的螺距(mm),ρ表示物料的密度(kg/m3)。
螺杆直径确定了以后,与之有关的挤出段螺距p和螺槽深度h满足p=0.8D,h=0.12D,也就随之确定。
由上述可知,应当选取螺杆外径大一些,螺杆旋转速度适当的数值,因为挤出速度可以提高生产效率会增加,但挤出速度过高,产品的质量得不到保障,而使生产的色母粒碎裂,这种碎裂发生在滚圆的初始阶段,大量碎裂的形成,严重影响色母粒的质量。
实施例4
结合图4,所述螺杆2远离驱动机构的一端通过预紧机构连接料筒1,所述的预紧机构包括连接螺杆2端部的内螺母20,所述的内螺母20通过适配的外螺母21连接有连杆19,所述连杆19远离外螺母21的一端螺栓固定连接至一压板18,所述的内螺母20与压板18之间连接有液压缸22。
内螺母拧到螺杆头上,各个元件按顺序组装连接,把预紧的液压站连到螺杆液压缸的两端,其中一端连接到液压缸的无杆腔,另一端连接到液压缸的有杆腔,开启液压泵,按需求调整好压力值,保压30min后,观看压力值是否有变化,若压力值减小则继续增加压力并保持30min,等压力不再变化时,则确定预紧力达到要求,螺杆安装完成。
实施例5
结合图5-7,在色母粒的挤出过程中,物料由料筒的料斗口进入料筒内,在料筒与螺杆之间进行不断的加热和混合,最终从挤出段挤出,其中物料的输送是靠螺杆的旋转带动的,物料的混合与塑化是靠螺杆与料筒之间的剪切力作用,而物料状态的变化是靠加热装置加热料筒进而加热物料引起的,所以料筒的结构以及料筒材料的导热性影响着热量在料筒和物料之间的传递,进而影响对挤出段的能量消耗。
装置的加热器采用铸铝电阻加热器,并且是分段加热的形式,由于物料在装置流动过程中所需的温度会发生变化,因此采用分段加热的形式可以对每一段分别设置不同的温度,装置的冷却装置采用水管冷却的方式,同样,在每段分别布置冷却流道,冷却流道连接到上位机上,也根据温度的需要自动启动冷水管的通断。
所述料筒1的外周连接有用于加热的铸铝电阻加热器15和用于冷却的冷却流道17,所述的料筒1上还连接有用于测量料筒1温度的温度传感器14,所述的温度传感器14连接至数据采集卡12,所述的铸铝电阻加热器15和冷却流道17连接至数据输出控制卡11,所述的数据采集卡12和数据输出控制卡11连接至上位机10,所述的冷却流道17连接有冷却管道,所述的冷却管道上设有用于控制冷却水进出的冷却水电磁阀16,所述的冷却流道17通过冷却水电磁阀连接至数据输出控制卡11,所述的铸铝电阻加热器15通过固态继电器13连接至数据输出控制卡11。
所述的上位机内设有温控模块,所述的冷却水电磁阀和固态继电器通过温控模块连接至上位机,所述的温控模块采用模糊控制与PID控制结合形成的模糊PID控制器控制,通过高精度的温度传感器采集料筒相应部分的实时温度,通过数据采集卡将数据传输至上位机,上位机内温度控制软件将当前温度与设定温度进行对比,通过智能控制PID算法调节加热器开关的固态继电器和控制冷却水进出的电磁阀,实现对温度的闭环控制。
由温度传感器通过上位机内的软件和温控模块检测到的温度值与设定值进行对比,产生的差值经过温控模块自带的PID进行温度的调控,最后得出的偏移量通过温控模块的输出端子来控制固态继电器,进而控制料筒上铸铝电阻加热器或冷却水电磁阀的通断来进行加热或冷却,从而达到监测温度的目的。
铸铝电阻加热器采用电阻丝作为发热元件,电阻丝被置于铁管中,外围填满氧化镁粉,制成一定形状后压铸成型,铸铝加热器具有结构简单、体积小,防氧化、防潮等优点,成本相对于电磁感应加热器较低,在色母粒加工过程中,由于温度决定色母粒的粘度,因此对色母粒制品的质量有重要的影响,温度的采集分为料筒温度、冷却水出口温度及交流固态继电器的温度,升温是通过数据输出控制卡控制固态继电器开关完成,降温一方面通过数据输出控制卡控制冷却水电磁阀的开关实现主动降温,考虑到实际精度要求及成本,机筒温度及冷却水出口温度采用K型热电偶测温,交流型固态继电器采用DS18B20传感器测温。
以上仅为本发明的较佳实施例,并不用以限制本发明,凡在本发明的保护范围内所做的任何修改,等同替换等,均应包含在本发明的保护范围之内。
Claims (7)
1.一种色母粒的制粒装置,其特征在于:包括料筒(1)和设于料筒(1)内部的、连接驱动机构的螺杆(2),所述的料筒(1)上连接有喂料机构(3),所述的螺杆(2)的外周具有呈螺旋状排列的铰刀(9),所述铰刀(9)沿螺杆(2)长度方向的螺距依次均匀减小;
所述料筒(1)的外周连接有用于加热的铸铝电阻加热器(15)和用于冷却的冷却流道(17),所述的料筒(1)上还连接有用于测量料筒(1)温度的温度传感器(14),所述的温度传感器(14)连接至数据采集卡(12),所述的铸铝电阻加热器(15)和冷却流道(17)连接至数据输出控制卡(11),所述的数据采集卡(12)和数据输出控制卡(11)连接至上位机(10)。
2.根据权利要求1所述的一种色母粒的制粒装置,其特征在于:所述的驱动机构包括摄于料筒(1)外周的支座(4),所述螺杆(2)的输入端穿过支座(4)连接有轴承外套(5),所述的轴承外套(5)通过轴承内套(6)连接有联轴器(7),所述联轴器(7)远离轴承内套(6)的一端连接有减速器(8)。
3.根据权利要求1所述的一种色母粒的制粒装置,其特征在于:所述螺杆(2)的长度方向依次划分为进料段、压缩段和挤出段,所述的铰刀(9)沿进料段、压缩段和挤出段方向的螺距依次均匀减小。
4.根据权利要求3所述的一种色母粒的制粒装置,其特征在于:所述的喂料机构(3)包括连接料筒(1)的、对应螺杆(2)进料段设置的料斗(31),所述的料斗(31)内设有用于搅拌物料的螺旋搅拌轴(32),所述的螺旋搅拌轴(32)的顶端设有用于对螺旋搅拌轴(32)施加压力的弹簧(33)。
5.根据权利要求1所述的一种色母粒的制粒装置,其特征在于:所述螺杆(2)远离驱动机构的一端通过预紧机构连接料筒(1),所述的预紧机构包括连接螺杆(2)端部的内螺母(20),所述的内螺母(20)通过适配的外螺母(21)连接有连杆(19),所述连杆(19)远离外螺母(21)的一端螺栓固定连接至一压板(18),所述的内螺母(20)与压板(18)之间连接有液压缸(22)。
6.根据权利要求1所述的一种色母粒的制粒装置,其特征在于:所述的冷却流道(17)连接有冷却管道,所述的冷却管道上设有用于控制冷却水进出的冷却水电磁阀(16),所述的冷却流道(17)通过冷却水电磁阀连接至数据输出控制卡(11),所述的铸铝电阻加热器(15)通过固态继电器(13)连接至数据输出控制卡(11)。
7.一种根据权利要求1-6所述的一种色母粒的制粒装置的使用方法,其特征在于:包括如下步骤:
S1、将经密炼机均匀混合后的物料通过喂料机构(3)送入料筒(1)内;
S2、物料进入螺杆(2)的进料段部分,且在进料段不受到压力,平稳过渡到压缩段,物料受到的压力随着螺距的减小而增大;
S3、在物料过渡到挤出段后,挤出段的挤出压力随着螺距的减小发生平稳的变化,在物料脱离绞刀(9)时变成纯驱动压力,制得色母粒的颗粒。
Priority Applications (1)
| Application Number | Priority Date | Filing Date | Title |
|---|---|---|---|
| CN202110949309.5A CN113650186A (zh) | 2021-08-18 | 2021-08-18 | 一种色母粒的制粒装置及方法 |
Applications Claiming Priority (1)
| Application Number | Priority Date | Filing Date | Title |
|---|---|---|---|
| CN202110949309.5A CN113650186A (zh) | 2021-08-18 | 2021-08-18 | 一种色母粒的制粒装置及方法 |
Publications (1)
| Publication Number | Publication Date |
|---|---|
| CN113650186A true CN113650186A (zh) | 2021-11-16 |
Family
ID=78481026
Family Applications (1)
| Application Number | Title | Priority Date | Filing Date |
|---|---|---|---|
| CN202110949309.5A Pending CN113650186A (zh) | 2021-08-18 | 2021-08-18 | 一种色母粒的制粒装置及方法 |
Country Status (1)
| Country | Link |
|---|---|
| CN (1) | CN113650186A (zh) |
Citations (8)
| Publication number | Priority date | Publication date | Assignee | Title |
|---|---|---|---|---|
| CN101367951A (zh) * | 2008-08-07 | 2009-02-18 | 上海金发科技发展有限公司 | 一种制备高粉体含量母粒的方法 |
| CN202046678U (zh) * | 2011-04-20 | 2011-11-23 | 合肥艾普拉斯环保科技有限公司 | 自调节推料装置 |
| CN102514176A (zh) * | 2011-12-22 | 2012-06-27 | 青岛科技大学 | 橡胶挤出性能测试实验机 |
| CN104175526A (zh) * | 2014-08-29 | 2014-12-03 | 江苏诚盟装备股份有限公司 | 高效节能型单螺杆挤出机 |
| CN204172324U (zh) * | 2014-09-11 | 2015-02-25 | 东莞市金彩色母有限公司 | 一种色母挤出装置 |
| CN205097493U (zh) * | 2015-11-10 | 2016-03-23 | 金纬机械常州有限公司 | 一种具有自动检测和校正功能的单螺杆挤出机 |
| CN208324154U (zh) * | 2018-03-31 | 2019-01-04 | 南京鸿加源机械科技有限公司 | 一种熔体挤出螺杆增压结构 |
| CN213382374U (zh) * | 2020-09-01 | 2021-06-08 | 益阳橡胶塑料机械集团有限公司 | 密炼机转子预紧装置 |
-
2021
- 2021-08-18 CN CN202110949309.5A patent/CN113650186A/zh active Pending
Patent Citations (8)
| Publication number | Priority date | Publication date | Assignee | Title |
|---|---|---|---|---|
| CN101367951A (zh) * | 2008-08-07 | 2009-02-18 | 上海金发科技发展有限公司 | 一种制备高粉体含量母粒的方法 |
| CN202046678U (zh) * | 2011-04-20 | 2011-11-23 | 合肥艾普拉斯环保科技有限公司 | 自调节推料装置 |
| CN102514176A (zh) * | 2011-12-22 | 2012-06-27 | 青岛科技大学 | 橡胶挤出性能测试实验机 |
| CN104175526A (zh) * | 2014-08-29 | 2014-12-03 | 江苏诚盟装备股份有限公司 | 高效节能型单螺杆挤出机 |
| CN204172324U (zh) * | 2014-09-11 | 2015-02-25 | 东莞市金彩色母有限公司 | 一种色母挤出装置 |
| CN205097493U (zh) * | 2015-11-10 | 2016-03-23 | 金纬机械常州有限公司 | 一种具有自动检测和校正功能的单螺杆挤出机 |
| CN208324154U (zh) * | 2018-03-31 | 2019-01-04 | 南京鸿加源机械科技有限公司 | 一种熔体挤出螺杆增压结构 |
| CN213382374U (zh) * | 2020-09-01 | 2021-06-08 | 益阳橡胶塑料机械集团有限公司 | 密炼机转子预紧装置 |
Non-Patent Citations (1)
| Title |
|---|
| 王子剑,李庆川: ""基于模糊控制的螺杆挤出机温度控制系统设计"", 《工程塑料应用》 * |
Similar Documents
| Publication | Publication Date | Title |
|---|---|---|
| CN204505858U (zh) | 颗粒供料螺旋挤压三维打印喷头装置 | |
| CN105142876B (zh) | 单螺杆塑化机、一组设备和用于塑化输出物的方法 | |
| CN101791844A (zh) | 一种玻璃纤维增强尼龙66隔热条的生产装置和生产方法 | |
| CN104354301A (zh) | 降解片材双阶挤出压延成型成套设备 | |
| CN103717361B (zh) | 连续精确计量的连续纤维定长切断方法和装置 | |
| CN110667073A (zh) | 一种电缆生产用绝缘挤出设备 | |
| CN102642289A (zh) | 一种制造橡胶的专用挤出机 | |
| CN107299763A (zh) | 一种用于建筑3d打印机的物料挤出装置 | |
| CN214726361U (zh) | 一种可调节销钉长度的销钉冷喂料挤出机 | |
| CN204136393U (zh) | 一种锥形双螺杆塑料挤出机 | |
| CN202528412U (zh) | 长径比33的高效聚烯烃单螺杆挤出机 | |
| CN113650186A (zh) | 一种色母粒的制粒装置及方法 | |
| CN201208792Y (zh) | 节能型螺杆 | |
| CN101259747A (zh) | 一种基于单螺杆挤出的一步法木塑复合材料挤出成型设备 | |
| CN103350497A (zh) | 一种聚偏氟乙烯专用精密挤出系统 | |
| CN205614984U (zh) | 一种橡胶挤出机喂料系统 | |
| CN219191225U (zh) | 一种隔热条生产用的高压均质型挤出系统 | |
| CN212949194U (zh) | 一种3d打印颗粒材料挤出机构 | |
| CN201745154U (zh) | 内外屏蔽电缆料专用螺杆 | |
| CN115997954A (zh) | 一种双螺杆挤压膨化机 | |
| CN109849307A (zh) | 一种高粘度模塑复合材料单螺杆挤出机 | |
| CN216782602U (zh) | 小长径比高效涤塑化纤维螺杆 | |
| CN204451171U (zh) | 一种塑料挤出机 | |
| CN204136392U (zh) | 一种双螺杆挤出机 | |
| CN204471824U (zh) | 一种塑料挤出装置 |
Legal Events
| Date | Code | Title | Description |
|---|---|---|---|
| PB01 | Publication | ||
| PB01 | Publication | ||
| SE01 | Entry into force of request for substantive examination | ||
| SE01 | Entry into force of request for substantive examination |