CN113446755B - 带全热回收的双源一体式空气源热泵机组 - Google Patents
带全热回收的双源一体式空气源热泵机组 Download PDFInfo
- Publication number
- CN113446755B CN113446755B CN202110657760.XA CN202110657760A CN113446755B CN 113446755 B CN113446755 B CN 113446755B CN 202110657760 A CN202110657760 A CN 202110657760A CN 113446755 B CN113446755 B CN 113446755B
- Authority
- CN
- China
- Prior art keywords
- valve
- outlet
- water
- heat exchanger
- cooled condenser
- Prior art date
- Legal status (The legal status is an assumption and is not a legal conclusion. Google has not performed a legal analysis and makes no representation as to the accuracy of the status listed.)
- Active
Links
- 238000011084 recovery Methods 0.000 title claims abstract description 51
- XLYOFNOQVPJJNP-UHFFFAOYSA-N water Substances O XLYOFNOQVPJJNP-UHFFFAOYSA-N 0.000 claims abstract description 132
- 239000007788 liquid Substances 0.000 claims abstract description 53
- 239000002131 composite material Substances 0.000 claims abstract description 38
- 238000005057 refrigeration Methods 0.000 claims abstract description 23
- 238000010438 heat treatment Methods 0.000 claims abstract description 22
- 239000000498 cooling water Substances 0.000 claims description 74
- 238000001816 cooling Methods 0.000 claims description 43
- 238000000034 method Methods 0.000 claims description 31
- 230000008569 process Effects 0.000 claims description 31
- 239000011552 falling film Substances 0.000 claims description 3
- 238000009435 building construction Methods 0.000 abstract 1
- 239000003507 refrigerant Substances 0.000 description 57
- 238000004378 air conditioning Methods 0.000 description 35
- 239000007789 gas Substances 0.000 description 35
- 230000005494 condensation Effects 0.000 description 19
- 238000009833 condensation Methods 0.000 description 19
- 238000010257 thawing Methods 0.000 description 8
- 239000008236 heating water Substances 0.000 description 7
- 230000007547 defect Effects 0.000 description 3
- 238000010586 diagram Methods 0.000 description 3
- 238000012986 modification Methods 0.000 description 2
- 230000004048 modification Effects 0.000 description 2
- 238000012546 transfer Methods 0.000 description 2
- 230000007704 transition Effects 0.000 description 2
- 239000002918 waste heat Substances 0.000 description 2
- 238000010521 absorption reaction Methods 0.000 description 1
- 238000004891 communication Methods 0.000 description 1
- 238000010276 construction Methods 0.000 description 1
- 238000007599 discharging Methods 0.000 description 1
- 230000000694 effects Effects 0.000 description 1
- 238000005265 energy consumption Methods 0.000 description 1
- 238000003912 environmental pollution Methods 0.000 description 1
- 230000006698 induction Effects 0.000 description 1
- 230000003993 interaction Effects 0.000 description 1
- 238000012423 maintenance Methods 0.000 description 1
- 239000000155 melt Substances 0.000 description 1
- 230000000630 rising effect Effects 0.000 description 1
Images
Classifications
-
- F—MECHANICAL ENGINEERING; LIGHTING; HEATING; WEAPONS; BLASTING
- F25—REFRIGERATION OR COOLING; COMBINED HEATING AND REFRIGERATION SYSTEMS; HEAT PUMP SYSTEMS; MANUFACTURE OR STORAGE OF ICE; LIQUEFACTION SOLIDIFICATION OF GASES
- F25B—REFRIGERATION MACHINES, PLANTS OR SYSTEMS; COMBINED HEATING AND REFRIGERATION SYSTEMS; HEAT PUMP SYSTEMS
- F25B29/00—Combined heating and refrigeration systems, e.g. operating alternately or simultaneously
- F25B29/003—Combined heating and refrigeration systems, e.g. operating alternately or simultaneously of the compression type system
-
- F—MECHANICAL ENGINEERING; LIGHTING; HEATING; WEAPONS; BLASTING
- F25—REFRIGERATION OR COOLING; COMBINED HEATING AND REFRIGERATION SYSTEMS; HEAT PUMP SYSTEMS; MANUFACTURE OR STORAGE OF ICE; LIQUEFACTION SOLIDIFICATION OF GASES
- F25B—REFRIGERATION MACHINES, PLANTS OR SYSTEMS; COMBINED HEATING AND REFRIGERATION SYSTEMS; HEAT PUMP SYSTEMS
- F25B30/00—Heat pumps
- F25B30/02—Heat pumps of the compression type
-
- F—MECHANICAL ENGINEERING; LIGHTING; HEATING; WEAPONS; BLASTING
- F25—REFRIGERATION OR COOLING; COMBINED HEATING AND REFRIGERATION SYSTEMS; HEAT PUMP SYSTEMS; MANUFACTURE OR STORAGE OF ICE; LIQUEFACTION SOLIDIFICATION OF GASES
- F25B—REFRIGERATION MACHINES, PLANTS OR SYSTEMS; COMBINED HEATING AND REFRIGERATION SYSTEMS; HEAT PUMP SYSTEMS
- F25B41/00—Fluid-circulation arrangements
- F25B41/20—Disposition of valves, e.g. of on-off valves or flow control valves
-
- F—MECHANICAL ENGINEERING; LIGHTING; HEATING; WEAPONS; BLASTING
- F25—REFRIGERATION OR COOLING; COMBINED HEATING AND REFRIGERATION SYSTEMS; HEAT PUMP SYSTEMS; MANUFACTURE OR STORAGE OF ICE; LIQUEFACTION SOLIDIFICATION OF GASES
- F25B—REFRIGERATION MACHINES, PLANTS OR SYSTEMS; COMBINED HEATING AND REFRIGERATION SYSTEMS; HEAT PUMP SYSTEMS
- F25B41/00—Fluid-circulation arrangements
- F25B41/30—Expansion means; Dispositions thereof
-
- F—MECHANICAL ENGINEERING; LIGHTING; HEATING; WEAPONS; BLASTING
- F25—REFRIGERATION OR COOLING; COMBINED HEATING AND REFRIGERATION SYSTEMS; HEAT PUMP SYSTEMS; MANUFACTURE OR STORAGE OF ICE; LIQUEFACTION SOLIDIFICATION OF GASES
- F25B—REFRIGERATION MACHINES, PLANTS OR SYSTEMS; COMBINED HEATING AND REFRIGERATION SYSTEMS; HEAT PUMP SYSTEMS
- F25B49/00—Arrangement or mounting of control or safety devices
- F25B49/02—Arrangement or mounting of control or safety devices for compression type machines, plants or systems
-
- Y—GENERAL TAGGING OF NEW TECHNOLOGICAL DEVELOPMENTS; GENERAL TAGGING OF CROSS-SECTIONAL TECHNOLOGIES SPANNING OVER SEVERAL SECTIONS OF THE IPC; TECHNICAL SUBJECTS COVERED BY FORMER USPC CROSS-REFERENCE ART COLLECTIONS [XRACs] AND DIGESTS
- Y02—TECHNOLOGIES OR APPLICATIONS FOR MITIGATION OR ADAPTATION AGAINST CLIMATE CHANGE
- Y02B—CLIMATE CHANGE MITIGATION TECHNOLOGIES RELATED TO BUILDINGS, e.g. HOUSING, HOUSE APPLIANCES OR RELATED END-USER APPLICATIONS
- Y02B30/00—Energy efficient heating, ventilation or air conditioning [HVAC]
- Y02B30/52—Heat recovery pumps, i.e. heat pump based systems or units able to transfer the thermal energy from one area of the premises or part of the facilities to a different one, improving the overall efficiency
Landscapes
- Engineering & Computer Science (AREA)
- Physics & Mathematics (AREA)
- Mechanical Engineering (AREA)
- Thermal Sciences (AREA)
- General Engineering & Computer Science (AREA)
- Compression-Type Refrigeration Machines With Reversible Cycles (AREA)
Abstract
本发明涉及热泵机械技术领域,特别涉及一种带全热回收的双源一体式空气源热泵机组。所述热泵机组压缩机高压出口连接四通换向阀接口d,接口c连接复合式水冷冷凝器,接口e连接翅片式换热器,接口s连接气液分离器入口。复合式水冷冷凝器出口通过管路和阀门连接壳管式换热器以及翅片式换热器液侧接口,壳管式换热器气侧接口通过管路与阀门和压缩机入口相连;所述气液分离器的出口通过管路与压缩机的吸气口相互连接。本发明可实现制冷、制热、制冷加全热回收、热水等运行模式的自由切换,解决楼宇建筑或工业行业项目全年对制冷、制热和热水的需求,从而实现一机多用,有效节省成本。
Description
技术领域
本发明涉及热泵机械技术领域,特别涉及一种带全热回收的双源一体式空气源热泵机组。
背景技术
常规中央空调主机一般采用以下两种方式:
1)水冷冷水机组
制冷时,由水冷冷水机组向风机盘管等空调末端提供7℃冷冻水以对房间空气进行冷却,水冷冷凝器将高温高压制冷剂的冷凝热量传递给冷却水,冷却水再被冷却水泵输送到冷却塔将热量排放给室外大气。通常水冷冷水机组放置在室内,冷却塔放置在室外,二者之间有较长的冷却水循环管道,需要大功率大扬程冷却水泵驱动冷却水循环;且主机与冷却塔、冷却水泵之间的联动性能差,导致整个空调系统实际功耗较高,能效较低。
冬季及过渡季节采暖时,需另外配置锅炉等采暖设备,能源效率低,环境污染大,且操作维护复杂。
配套的土建及室内空间的占用,致使工程造价较高。
2)风冷冷热水机组
夏季制冷时,风冷冷热水机组通过翅片换热器将经压缩机压缩后的高温高压气体在冷凝过程中释放的大量热量排放给室外空气,空气比热容和密度较低,其温升一般高达10℃左右,故进出风平均温度较高;同时,空气侧传热系数较低,所需的换热温差较大。因此,风冷冷热水机组的冷凝温度很高,制冷能效通常仅在2.6~3.0之间,系统能耗过大,不符合国家节能减排政策。
常规风冷冷热水机组夏季制冷运行时,从空调水侧换热器出来的低压制冷剂气体,一般需先后经过四通阀、气液分离器后再进入压缩机,低压吸气管路的沿程阻力和局部阻力较大,引起压缩机吸气压力和机组制冷能效的下降。无论是水冷冷水机组还是风冷冷热水机组,夏季均需向室外大气环境排放大量冷凝废热,引起室外气温的明显上升,造成城市热岛效应。
发明内容
为了克服现有的热泵空调机无法兼备夏季制冷、冬季供暖以及工艺/卫生热水制备的功能,本发明带全热回收的双源一体式空气源热泵机组,通过对制冷系统循环流程优化,夏季制冷采用水冷,冷凝温度较风冷热泵可降低14℃左右,可显著提高机组的制冷量和制冷能效,且从壳管式换热器(4)出来的低压气体直接进入压缩机吸气口,可有效克服常规风冷热泵机组需先后流经四通阀、气液分离器再进入压缩机吸气口,引起低压吸气侧部件和管路压降过大,导致机组制冷量和制冷能效衰减的缺陷,冬季制热则采用空气源热泵,并具备热回收功能以提供全年的工艺或卫生热水。
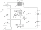
为了实现上述目的,本发明一种带全热回收的双源一体式空气源热泵机组采用以下技术方案:包括连接在制冷循环回路中的压缩机1,所述压缩机1高压出口连接四通换向阀2,所述四通换向阀2接口c连接复合式水冷冷凝器3和第二阀门16,所述四通换向阀2接口e连接翅片式换热器5,所述四通换向阀2接口s连接气液分离器17入口,所述复合式水冷冷凝器3出口通过中间管路和阀门连接壳管式换热器4,所述壳管式换热器4气侧接口连接第一阀门15和第二阀门16,所述复合式水冷冷凝器3出口通过中间管路和阀门也与翅片式换热器5液侧接口相互连接,所述气液分离器17的出口和第一阀门15以及压缩机1的吸气口相互连接。
另外,根据本发明上述实施例,还可以具有如下附加的技术特征:
在本发明的一些实施例中,所述复合式水冷冷凝器3冷却水出水口连接冷却塔19,所述冷却塔19出水口连接冷却水泵20,所述冷却水泵20的出水口与所述复合式水冷冷凝器3的冷却水进水口相连。
在本发明的一些实施例中,所述的复合式水冷冷凝器3上部设置了全热回收换热管束,复合式水冷冷凝器3下部设置了冷却水换热管束。
在本发明的一些实施例中,所述全热回收换热管束内侧的水路的运转通过热水泵21进行启停控制,也可通过电动阀门或气动阀门或其它类型阀门进行切换控制。
在本发明的一些实施例中,所述全热回收换热管束换热管内侧的卫生/工艺热水回路与冷却水换热管束换热管内侧的冷却水回路相互独立。
在本发明的一些实施例中,所述复合式水冷冷凝器3出口连接第一电磁阀7,所述第一电磁阀7出口连接第一单向阀10,所述第一单向阀10出口连接节流阀6、第四单向阀13和第五单向阀14,所述节流阀6出口连接第二电磁阀8和第三电磁阀9,所述第二电磁阀8出口连接第二单向阀11,所述第二单向阀11出口和第四单向阀13进口连接壳管式换热器4,所述第三电磁阀9出口连接第三单向阀12,所述第三单向阀12出口和第五单向阀14进口与翅片式换热器5液侧接口相互连接。
在本发明的一些实施例中,所述复合式水冷冷凝器3出口连接第一电磁阀7,所述第一电磁阀7出口连接第一单向阀10,所述第一单向阀10出口连接第四单向阀13、第五单向阀14、第二电磁阀8和第三电磁阀9,所述第二电磁阀8出口连接第一节流阀23,所述第一节流阀23出口和第四单向阀13进口连接壳管式换热器4,所述第三电磁阀9出口连接第二节流阀24,所述第二节流阀24出口和第五单向阀14进口与翅片式换热器5的液侧接口相连接。
在本发明的一些实施例中,所述复合式水冷冷凝器3出口连接第三阀门25,所述第三阀门25出口连接第四单向阀13、第五单向阀14、第四阀门26和第五阀门18,所述第四阀门26出口和第四单向阀13进口连接壳管式换热器4,所述第五阀门18出口和第五单向阀14进口与翅片式换热器5的液侧接口相连。
在本发明的一些实施例中,所述壳管式换热器4可以采用干式蒸发器、满液式蒸发器、降膜式蒸发器或其它类型蒸发器。
在本发明的一些实施例中,所述第一阀门15、第二阀门16可以是电动阀门、气动阀门、手动阀门或其它类型阀门。
在本发明的一些实施例中,所述复合式水冷冷凝器3内的全热回收换热管束由热水三通阀22切换控制,热水三通阀可使用电动型或气动型。
在本发明的一些实施例中,所述第三阀门25可以是电动阀门、气动阀门或其它类型阀门。
在本发明的一些实施例中,所述第四阀门26和第五阀门18可采用电子膨胀阀或电动球阀,也可采用电动蝶阀或其它类型阀门。
本发明具有如下优点:利用单台机组可以实现夏季采用水冷冷凝方式,制冷能效高,同时将制冷产生的冷凝废热回收,用来制取卫生/工艺热水,机组就可提供免费卫生/工艺热水。冬季采用空气源热泵运行方式,不仅可以供暖,也可制取生活热水。在没有空调冷热需求的过渡季节,则可通过翅片式换热器来吸收室外空气热量,再通过制冷循环和压缩机做功来制取卫生/工艺热水。从而达到一机多用目的,将有效提高能源利用效率。
附图说明
图1是根据本发明一个实施例的结构示意图;
图2是根据本发明一个实施例的结构示意图;
图3是根据本发明一个实施例的结构示意图;
其中,1、压缩机;2、四通换向阀;3、复合式水冷冷凝器;4、壳管式换热器;5、翅片式换热器;6、节流阀;7、第一电磁阀;8、第二电磁阀;9、第三电磁阀;10、第一单向阀;11、第二单向阀;12、第三单向阀;13、第四单向阀;14、第五单向阀;15、第一阀门;16、第二阀门;17、气液分离器;18、第五阀门;19、冷却塔;20、冷却水泵;21、热水泵;22、热水三通阀;23、第一节流阀;24、第二节流阀;25、第三阀门;26、第四阀门。
具体实施方式
下面详细描述本发明的实施例,所述实施例的示例在附图中示出,其中自始至终相同或类似的标号表示相同或类似的元件或具有相同或类似功能的元件。下面通过参考附图描述的实施例是示例性的,旨在用于解释本发明,而不能理解为对本发明的限制。
在本发明的描述中,需要理解的是,术语“第一”、“第二”仅用于描述目的,而不能理解为指示或暗示相对重要性或者隐含指明所指示的技术特征的数量。由此,限定有“第一”、“第二”的特征可以明示或者隐含地包括一个或者更多个该特征。在本发明的描述中,“多个”的含义是两个或两个以上,例如两个、三个等,除非另有明确具体的限定。
在本发明中,除非另有明确的规定和限定,术语“相连”、“连通”等应做广义理解,例如,可以是固定连接、可拆卸连接,或成一体;可以是机械连接、电连接;可以是直接相连、通过中间媒介间接相连;可以是两个元件内部的连通或两个元件的相互作用关系,除非另有明确的限定。对于本领域的普通技术人员而言,可以根据具体情况理解上述术语在本发明中的具体含义。
参考图1对本发明的一个方面进行详细描述,本发明提出了一种带全热回收的双源一体式空气源热泵机组,包括连接在制冷循环回路中的压缩机1,所述压缩机1高压出口连接四通换向阀2,所述四通换向阀2接口c连接复合式水冷冷凝器3和第二阀门16,所述四通换向阀2接口e连接翅片式换热器5,所述四通换向阀2接口s连接气液分离器17入口,所述复合式水冷冷凝器3出口连接第一电磁阀7,所述第一电磁阀7出口连接第一单向阀10,所述第一单向阀10出口连接节流阀6、第四单向阀13和第五单向阀14,所述节流阀6出口连接第二电磁阀8和第三电磁阀9,所述第二电磁阀8出口连接第二单向阀11,所述第二单向阀11出口和第四单向阀13进口连接壳管式换热器4,所述壳管式换热器4气侧接口连接第一阀门15和第二阀门16,所述第三电磁阀9出口连接第三单向阀12,所述第三单向阀12出口和第五单向阀14进口与翅片式换热器5液侧接口相互连接,所述气液分离器17的出口和第一阀门15以及压缩机1的吸气口相互连接。
所述的复合式水冷冷凝器3冷却水出水口连接冷却塔19,所述冷却塔19出水口连接冷却水泵20,所述冷却水泵20的出水口与所述复合式水冷冷凝器3的冷却水进水口相连。
所述的复合式水冷冷凝器3上部设置了全热回收换热管束,热水模式或制冷加热水模式运行时其换热管内侧的卫生/工艺热水吸收了换热管外侧高温高压气体制冷剂在冷凝过程中所排放的热量,卫生/工艺热水温度升高后离开复合式水冷冷凝器3,通向用户需热末端。所述复合式水冷冷凝器3内的卫生/工艺热水水路的运转,可通过热水泵21进行启停控制,也可通过电动阀门或气动阀门或其它类型阀门进行切换控制。
所述的复合式水冷冷凝器3下部则设置了冷却水换热管束,制冷模式运行时其换热管内侧的冷却水吸收了换热管外侧高温高压气体制冷剂在冷凝过程中所排放的热量,冷却水温度升高之后离开复合式水冷冷凝器3,通向冷却塔。
根据本发明的一个具体实施例,全热回收换热管束换热管内侧的卫生/工艺热水回路与冷却水换热管束换热管内侧的冷却水回路相互独立,而进入复合式水冷冷凝器3顶部的高温高压气体制冷剂则先流经全热回收换热管束,再流经冷却水换热管束,将热量排放给卫生/工艺热水或冷却水后被冷凝成高压液体。
根据本发明的一个具体实施例,夏季制冷采用水冷,冷凝温度较风冷热泵可降低14℃左右,可显著提高机组的制冷量和制冷能效,且从壳管式换热器4出来的低压气体直接进入压缩机吸气口,可有效克服常规风冷热泵机组需先后流经四通阀、气液分离器再进入压缩机吸气口,引起低压吸气侧部件和管路压降过大,导致机组制冷量和制冷能效衰减的缺陷。
根据本发明的一个具体实施例,第一阀门15、第二阀门16可以是电动阀门或气动阀门,也可以是手动阀门或其它类型阀门。
本发明提出的一种带全热回收的双源一体式空气源热泵机组,机组的制冷模式、制冷加热水模式、制热模式以及热水模式的各部件工作状态以及制冷剂流程具体如下:
一制冷模式时,各部件工作状态:四通换向阀2和第三电磁阀9断电,第一电磁阀7和第二电磁阀8通电,第一阀门15打开,第二阀门16关闭,冷却塔19和冷却水泵20处于运转状态,翅片式换热器5风机停止运转,热水泵21停止运转,壳管式换热器4内的空调水路运转。
制冷模式时,制冷剂流程:所述压缩机1排出的高温高压气体制冷剂依次经过四通换向阀2的接口d、接口c进入复合式水冷冷凝器3,流经全热回收换热管束换热管外侧,在冷却水换热管束换热管外侧与温度相对较低的换热管内侧的冷却水进行换热,将冷凝热量排放给冷却水后被冷凝为高压液体。高压液体依次经第一电磁阀7、第一单向阀10后进入节流阀6,被节流降压为低温低压气液混合制冷剂,再经第二电磁阀8、第二单向阀11进入壳管式换热器4,吸收空调冷冻水热量对其进行降温冷却后蒸发为低压气体,之后再经第一阀门15回到压缩机1吸气口,被压缩机1压缩成高温高压气体制冷剂,如此反复循环。
吸收高温高压气体制冷剂的冷凝热量,冷却水温度上升,冷却水之后被冷却水泵输送到冷却塔19,在冷却塔内将热量排放给室外空气后温度下降,之后又被冷却水泵20输送至复合式水冷冷凝器3下部冷却水换热管束的换热管内侧,吸收换热管外侧的高温高压气体制冷剂所排放的冷凝热量后冷却水温度上升,如此反复循环。
从壳管式换热器4出来的温度较低的空调冷冻水则流向用户空调末端,对流经空调末端的循环空气进行冷却释放出冷量后温度升高,再由空调水泵输送回到壳管式换热器4,与被节流阀6节流后的低温低压气液混合制冷剂进行换热,被制冷剂冷却后冷冻水温度下降,此反复循环。
二制冷加热水模式时,各部件工作状态:四通换向阀2、第三电磁阀9断电,第一电磁阀7、第二电磁阀8通电,第一阀门15打开,第二阀门16关闭,冷却塔19和冷却水泵20停止运转,热水泵21运转,翅片式换热器5风机停止运转,壳管式换热器4内的空调水路运转。
制冷加热水模式时,制冷剂流程:所述压缩机1排出的高温高压气体制冷剂依次经过四通换向阀2的接口d、接口c进入复合式水冷冷凝器3,在全热回收换热管束换热管外侧与温度相对较低的换热管内侧的工艺/卫生热水进行换热,将冷凝热量排放给工艺/卫生热水后被冷凝为高压液体。高压液体流经冷却水换热管束管外侧后离开复合式水冷冷凝器3,之后依次经第一电磁阀7、第一单向阀10后进入节流阀6,被节流降压为低温低压气液混合制冷剂,再经第二电磁阀8、第二单向阀11进入壳管式换热器4,吸收空调冷冻水热量对其进行降温冷却后蒸发为低压气体,之后再经第一阀门15回到压缩机1吸气口,被压缩机1压缩成高温高压气体制冷剂,如此反复循环。
吸收高温高压气体制冷剂的冷凝热量温度上升后的工艺/卫生热水则被输送至用户需热末端,将热量排放给需热末端后温度下降,之后又被输送至复合式水冷冷凝器3上部全热回收换热管束的换热管内侧,吸收换热管外侧的高温高压气体制冷剂所排放的冷凝热量后温度上升,如此反复循环。
从壳管式换热器4出来的温度较低的空调冷冻水则流向用户空调末端,释放冷量后温度升高,再由空调水泵输送回到壳管式换热器4,与被节流阀6节流后的低温低压气液混合制冷剂进行换热,被制冷剂冷却后冷冻水温度下降,此反复循环。
三制热模式时,各部件工作状态:四通换向阀2、第一电磁阀7以及第二电磁阀8断电,第三电磁阀9通电,第一阀门15关闭,第二阀门16打开,冷却塔19和冷却水泵20停止运转,翅片式换热器5风机运转,壳管式换热器4内的空调水路运转,热水泵21停止运转;
制热模式时,制冷剂流程:所述压缩机1排出的高温高压气体依次经过四通换向阀2的接口d及接口c、第二阀门16进入壳管式换热器4,与温度相对较低的空调热水进行换热,将大量的冷凝热量排放给空调热水对其加热升温后被冷凝成高压液体,之后经第四单向阀13进入节流阀6,被节流降压为低温低压气液混合制冷剂,再经第三电磁阀9、第三单向阀12进入翅片式换热器5,与温度相对较高的室外空气进行换热,吸收室外空气热量后蒸发为低压气体制冷剂,之后依次经过四通换向阀2的接口e及接口s、气液分离器17回到压缩机1吸气口,被压缩机1压缩成高温高压气体制冷剂,如此反复循环。
从壳管式换热器4出来的温度较高的空调热水,被输送到用户空调末端,将热量排放给流经空调末端的循环空气后温度下降,再被空调水泵输送回到壳管式换热器4,吸收高温高压的气体制冷剂冷凝热量而被加热成温度较高的空调热水,此反复循环。
制热模式除霜时,各部件工作状态:第一电磁阀7和第三电磁阀9断电,四通换向阀2和第二电磁阀8通电,第一阀门15关闭,第二阀门16打开,冷却塔19和冷却水泵20停止运转,翅片式换热器5风机停止运转,壳管式换热器4内的空调水路运转,热水泵21停止运转。
制热模式除霜时,制冷剂流程:所述压缩机1排出的高温高压气体依次经过四通换向阀2的接口d、接口e进入翅片式换热器5,将大量的冷凝热量传递给翅片表面的霜或冰,使其吸热融化成水脱离翅片表面从而实现除霜功能,高压气体制冷剂则被冷凝成高压液体,之后经第五单向阀14进入节流阀6,被节流降压为低温低压气液混合制冷剂,之后再依次经第二电磁阀8、第二单向阀11进入壳管式换热器4,与温度较高的空调热水进行换热,吸收空调热水热量后蒸发为低压气体,之后依次经第二阀门16、四通换向阀2的接口c及接口s、气液分离器17回到压缩机1吸气口,被压缩机1压缩成高温高压气体制冷剂,如此反复循环,直到除霜结束。
四热水模式时,各部件工作状态:四通换向阀2、第二电磁阀8断电,第一电磁阀7、第三电磁阀9通电,第一阀门15和第二阀门16关闭,冷却塔19和冷却水泵20停止运转,热水泵21运转,壳管式换热器4内的空调水路停止运转,翅片式换热器5风机运转。
热水模式时,制冷剂流程:所述压缩机1排出的高温高压气体依次经过四通换向阀2的接口d、接口c进入复合式水冷冷凝器3,在全热回收换热管束的换热管外侧与温度相对较低的卫生/工艺热水进行换热,将大量的冷凝热量排放给卫生/工艺热水,对其进行加热升温后被冷凝成高压液体,之后流经复合式水冷冷凝器3下部冷却水换热管束后离开复合式水冷冷凝器3,再依次经过第一电磁阀7、第一单向阀10进入节流阀6,被节流降压为低温低压气液混合制冷剂,之后经第三电磁阀9、第三单向阀12进入翅片式换热器5,与温度相对较高的室外空气进行换热,吸收室外空气热量后蒸发为低压气体,再依次经过四通换向阀2的接口e及接口s、气液分离器17回到压缩机1吸气口,被压缩机1压缩成高温高压气体制冷剂,如此反复循环。
温度较低的卫生/工艺热水进入复合式水冷冷凝器3上部的全热回换热管束的换热管内侧,吸收换热管外侧高温高压气体制冷剂所排放的冷凝热量后温度升高,之后被输送至用户需热末端,将热量排放给需热末端后卫生/工艺热水温度下降,再被输送至复合式水冷冷凝器3上部全热回收换热管束的换热管内侧,如此反复循环。
热水模式除霜时,各部件工作状态:第一电磁阀7、第三电磁阀9断电,四通换向阀2、第二电磁阀8通电,第一阀门15打开,第二阀门16关闭,冷却塔19和冷却水泵20停止运转,翅片式换热器5风机停止运转,壳管式换热器4内的空调水路运转。
热水模式除霜时,制冷剂流程:所述压缩机1排出的高温高压气体制冷剂依次经过四通换向阀2的接口d、接口e进入翅片式换热器5,将大量的冷凝热量排放给翅片表面的霜或冰,使其吸热融化成水脱离翅片表面从而实现除霜功能,高压气体则被冷凝成高压液体,之后经第五单向阀14进入节流阀6,被节流降压为低温低压气液两相制冷剂,经再经第二电磁阀8、第二单向阀11进入壳管式换热器4,吸收空调水热量后蒸发为低压气体,之后再经第一阀门15回到压缩机1吸气口,被压缩机1压缩成高温高压气体制冷剂,如此反复循环。
进入壳管式换热器4的空调水,向节流后的低温低压气液混合制冷剂释放热量后温度下降,由空调水泵驱动经过空调末端和空调水环路后回到壳管式换热器4,此反复循环直到除霜结束。
参考图2对本发明的另一个方面进行详细描述,本发明提出了的带全热回收的双源一体式空气源热泵机组,包括连接在制冷循环回路中的压缩机1,所述压缩机1高压出口连接四通换向阀2,所述四通换向阀2接口c连接复合式水冷冷凝器3和第二阀门16,所述四通换向阀2接口e连接翅片式换热器5,所述四通换向阀2接口s连接气液分离器17,所述复合式水冷冷凝器3出口连接第一电磁阀7,所述第一电磁阀7出口连接第一单向阀10,所述第一单向阀10出口连接第四单向阀13、第五单向阀14、第二电磁阀8和第三电磁阀9,所述第二电磁阀8出口连接第一节流阀23,所述第一节流阀23出口和第四单向阀13进口连接壳管式换热器4,所述壳管式换热器4气侧接口连接第一阀门15和第二阀门16,所述第三电磁阀9出口连接第二节流阀24,所述第二节流阀24出口和第五单向阀14进口与翅片式换热器5的液侧接口相连接,所述气液分离器17的出口和第一阀门15以及压缩机1的吸气口相连接。
所述复合式水冷冷凝器3冷却水出水口连接冷却塔19,所述冷却塔19出水口的冷却水泵20,所述冷却水泵20的出水口与所述复合式水冷冷凝器3的冷却水进水口相连。所述复合式水冷冷凝器3工艺/卫生热水进水口和出水口连接热水三通阀22。
本发明提出的一种带全热回收的双源一体式空气源热泵机组,机组的制冷模式、制冷加热水模式、制热模式以及热水模式的各部件工作状态以及制冷剂流程具体如下:
一制冷模式时,各部件工作状态:四通换向阀2、第三电磁阀9断电,第一电磁阀7、第二电磁阀8通电,第一阀门15打开,第二阀门16关闭,冷却塔19、冷却水泵20处于运转状态,壳管式换热器4内的空调水路运转,热水三通阀22切断复合式水冷冷凝器3上部全热回收换热管束换热管内侧热水流动。
制冷模式时,制冷剂流程:压缩机1->四通换向阀2的接口d->四通换向阀2的接口c->复合式水冷冷凝器3->第一电磁阀7->第一单向阀10->第二电磁阀8->第一节流阀23->壳管式换热器4->第一阀门15->压缩机1。
二制冷加热水模式时,各部件工作状态:四通换向阀2、第三电磁阀9断电,第一电磁阀7、第二电磁阀8通电,第一阀门15打开,第二阀门16关闭,冷却塔19、冷却水泵20停止运转,壳管式换热器4内的空调水路运转,热水三通阀22维持复合式水冷冷凝器3全热回收换热管束换热管内侧热水流动。
制冷加热水模式时,制冷剂流程:压缩机1->四通换向阀2的接口d->四通换向阀2的接口c->复合式水冷冷凝器3->第一电磁阀7->第一单向阀10->第二电磁阀8->第一节流阀23->壳管式换热器4->第一阀门15->压缩机1。
三制热模式时,各部件工作状态:四通换向阀2、第一电磁阀7、第二电磁阀8断电,第三电磁阀9通电,第一阀门15关闭,第二阀门16打开,冷却塔19和冷却水泵20停止运转,翅片式换热器5风机运转,壳管式换热器4内的空调水路运转,热水三通阀22切断复合式水冷冷凝器3全热回收换热管束换热管内侧热水流动;
制热模式时,制冷剂流程:压缩机1->四通换向阀2的接口d->四通换向阀2的接口c->第二阀门16->壳管式换热器4->第四单向阀13->第三电磁阀9->第二节流阀24->翅片式换热器5->四通换向阀2的接口e ->四通换向阀2的接口s->气液分离器17->压缩机1。
四热水模式时,各部件工作状态:四通换向阀2、第三电磁阀8断电,第一电磁阀7、第二电磁阀9通电,第一阀门15、第二阀门16关闭,冷却塔19、冷却水泵20停止运转,壳管式换热器4内的空调水路不运转,热水三通阀22维持复合式水冷冷凝器3全热回收换热管束换热管内侧热水流动。
热水模式时,制冷剂流程:压缩机1->四通换向阀2的接口d->四通换向阀2的接口c->复合式水冷冷凝器3->第一电磁阀7->第一单向阀10->第三电磁阀9->第二节流阀24->翅片式换热器5->四通换向阀2的接口e ->四通换向阀2的接口s->气液分离器17->压缩机1。
参考图3对本发明的另一个方面进行详细描述,本发明提出了的带全热回收的双源一体式空气源热泵机组,包括连接在制冷循环回路中的压缩机1、所述压缩机1高压出口连接四通换向阀2,所述四通换向阀2接口c连接带全热回收的复合式水冷冷凝器3、第二阀门16,所述四通换向阀2接口e连接翅片式换热器5,所述四通换向阀2接口s连接气液分离器17,所述复合式水冷冷凝器3出口连接第三阀门25,所述第三阀门25出口连接第四单向阀13、第五单向阀14、第四阀门26和第五阀门18,所述第四阀门26出口和第四单向阀13进口连接壳管式换热器4,所述壳管式换热器4气侧接口连接第一阀门15和第二阀门16,所述第五阀门18出口和第五单向阀14进口与翅片式换热器5的液侧接口相连,所述气液分离器17的出口和第一阀门15以及压缩机1的吸气口相连。
所述带全热回收的复合式水冷冷凝器3冷却水出水口连接冷却塔19,所述冷却塔19出水口连接冷却水泵20,所述冷却水泵20的出水口与所述复合式水冷冷凝器3的进水口相连,所述复合式水冷冷凝器3全热回收热水进水口和出水口连接热水三通阀22。
根据本发明的一个具体实施例,壳管式换热器4可以采用干式蒸发器或满液式蒸发器,也可采用降膜式蒸发器或其它类型蒸发器。
根据本发明的一个具体实施例,第一阀门15、第二阀门16可以是电动或气动阀门,也可以是手动阀门或其它类型阀门。
根据本发明的一个具体实施例,复合式水冷冷凝器3内的全热回收热水水路的运转,由三通阀切换控制,三通阀可使用电动型阀门或气动型阀门或其它类型阀门。
根据本发明的一个具体实施例,从第三阀门25出来的制冷剂分2路,分别经过第四阀门26和第五阀门18节流,第四阀门26和第五阀门18可采用电子膨胀阀或电动球阀,也可采用电动蝶阀或其它类型阀门。
根据本发明的一个具体实施例,第三阀门25可以是电动或气动阀门,也可采用其它类型阀门。
本发明提出的一种带全热回收的双源一体式空气源热泵机组,机组的制冷模式、制冷加热水模式、制热模式以及热水模式的各部件工作状态以及制冷剂流程具体如下:
一制冷模式时,各部件工作状态:四通换向阀2断电,第五阀门18关闭,第四阀门26打开,第一阀门15打开,第二阀门16关闭,第三阀门25打开,冷却塔19、冷却水泵20处于运转状态,壳管式换热器4内的空调水路运转,三通阀22切断复合式水冷冷凝器3全热回收换热管束换热管内侧热水流动。
制冷模式时,制冷剂流程:压缩机1->四通换向阀2的接口d->四通换向阀2的接口c->复合式水冷冷凝器3->第三阀门25->第四阀门26->壳管式换热器4->第一阀门15->压缩机1。
二制冷加热水模式时,各部件工作状态:四通换向阀2断电,第一阀门15、第三阀门25、第四阀门26打开,第二阀门16、第五阀门18关闭,冷却塔19、冷却水泵20停止运转,壳管式换热器4内的空调水路运转,热水三通阀22维持复合式水冷冷凝器3全热回收换热管束换热管内侧热水流动。
制冷加热水模式时,制冷剂流程:压缩机1->四通换向阀2的接口d->四通换向阀2的接口c->复合式水冷冷凝器3->第三阀门25->第四阀门26->壳管式换热器4->第一阀门15->压缩机1。
三制热模式时,各部件工作状态:四通换向阀2断电,第一阀门15、第三阀门25、第四阀门26关闭,第二阀门16、第五阀门18打开,冷却塔19、冷却水泵20停止运转,壳管式换热器4内的空调水路运转,三通阀22切断全热回收换热管束换热管内侧热水流动。
制热模式时,制冷剂流程:压缩机1->四通换向阀2的接口d->四通换向阀2的接口c->第二阀门16->壳管式换热器4->第四单向阀13->第五阀门18->翅片式换热器5->四通换向阀2的接口e ->四通换向阀2的接口s->气液分离器17->压缩机1。
四热水模式时,各部件工作状态:四通换向阀2断电,第一阀门15、第二阀门16、第四阀门26关闭,第三阀门25、第五阀门18打开,冷却塔19、冷却水泵20停止运转,壳管式换热器4内的空调水路不运转,三通阀22维持全热回收换热管束换热管内侧热水流动。
制冷剂流程:压缩机1->四通换向阀2的接口d->四通换向阀2的接口c->复合式水冷冷凝器3->第三阀门25->第五阀门18->翅片式换热器5->四通换向阀2的接口e->四通换向阀2的接口s->气液分离器17->压缩机1。
尽管上面已经示出和描述了本发明的实施例,可以理解的是,上述实施例是示例性的,不能理解为对本发明的限制。在不脱离本发明精神和范围的前提下,本发明还会有各种变化和改进,这些变化和改进都落入要求保护的本发明范围内。
Claims (7)
1.一种带全热回收的双源一体式空气源热泵机组,其特征在于包括连接在制冷循环回路中的压缩机(1),所述压缩机(1)高压出口连接四通换向阀(2)接口d,所述四通换向阀(2)接口c连接复合式水冷冷凝器(3)和第二阀门(16),所述四通换向阀(2)接口e连接翅片式换热器(5),所述四通换向阀(2)接口s连接气液分离器(17)入口,所述复合式水冷冷凝器(3)出口通过中间管路和阀门连接壳管式换热器(4),所述壳管式换热器(4)气侧接口连接第一阀门(15)和第二阀门(16),所述复合式水冷冷凝器(3)出口通过中间管路和阀门也与翅片式换热器(5)液侧接口相互连接,所述气液分离器(17)的出口和第一阀门(15)以及压缩机(1)的吸气口相互连接,通过对制冷系统循环流程优化,夏季制冷采用水冷,且从壳管式换热器(4)出来的低压气体直接进入压缩机吸气口,冬季制热则采用空气源热泵,并具备热回收功能以提供全年的工艺或卫生热水;
所述的复合式水冷冷凝器(3)冷却水出水口连接冷却塔(19),所述冷却塔(19)出水口连接冷却水泵(20),所述冷却水泵(20)的出水口与所述复合式水冷冷凝器(3)的冷却水进水口相连;
所述的复合式水冷冷凝器(3)上部设置了全热回收换热管束,复合式水冷冷凝器(3)下部设置了冷却水换热管束;
所述全热回收换热管束换热管内侧的卫生/工艺热水回路与冷却水换热管束换热管内侧的冷却水回路相互独立。
2.根据权利要求1所述的带全热回收的双源一体式空气源热泵机组,所述全热回收换热管束内侧的水路的运转通过热水泵(21)进行启停控制,或通过电动或气动阀门进行切换控制。
3.根据权利要求1所述的带全热回收的双源一体式空气源热泵机组,其特征在于所述复合式水冷冷凝器(3)出口连接第一电磁阀(7),所述第一电磁阀(7)出口连接第一单向阀(10),所述第一单向阀(10)出口连接节流阀(6)、第四单向阀(13)和第五单向阀(14),所述节流阀(6)出口连接第二电磁阀(8)和第三电磁阀(9),所述第二电磁阀(8)出口连接第二单向阀(11),所述第二单向阀(11)出口和第四单向阀(13)进口连接壳管式换热器(4),所述第三电磁阀(9)出口连接第三单向阀(12),所述第三单向阀(12)出口和第五单向阀(14)进口与翅片式换热器(5)液侧接口相互连接。
4.根据权利要求1所述的带全热回收的双源一体式空气源热泵机组,其特征在于所述复合式水冷冷凝器(3)出口连接第一电磁阀(7),所述第一电磁阀(7)出口连接第一单向阀(10),所述第一单向阀(10)出口连接第四单向阀(13)、第五单向阀(14)、第二电磁阀(8)和第三电磁阀(9),所述第二电磁阀(8)出口连接第一节流阀(23),所述第一节流阀(23)出口和第四单向阀(13)进口连接壳管式换热器(4),所述第三电磁阀(9)出口连接第二节流阀(24),所述第二节流阀(24)出口和第五单向阀(14)进口与翅片式换热器(5)的液侧接口相连接。
5.根据权利要求1所述的带全热回收的双源一体式空气源热泵机组,其特征在于所述复合式水冷冷凝器(3)出口连接第三阀门(25),所述第三阀门(25)出口连接第四单向阀(13)、第五单向阀(14)、第四阀门(26)和第五阀门(18),所述第四阀门(26)出口和第四单向阀(13)进口连接壳管式换热器(4),所述第五阀门(18)出口和第五单向阀(14)进口与翅片式换热器(5)的液侧接口相连。
6.根据权利要求1所述的带全热回收的双源一体式空气源热泵机组,其特征在于所述壳管式换热器(4)采用干式蒸发器、满液式蒸发器或降膜式蒸发器。
7.根据权利要求5所述的带全热回收的双源一体式空气源热泵机组,其特征在于所述第一阀门(15)、第二阀门(16)和第三阀门(25)是电动阀门、气动阀门或手动阀门,所述复合式水冷冷凝器(3)内的全热回收换热管束换热管内侧的水路的运转由热水三通阀(22)切换控制,热水三通阀使用电动型阀门或气动型阀门,所述第四阀门(26)和第五阀门(18)采用电子膨胀阀、电动球阀或电动蝶阀。
Priority Applications (1)
| Application Number | Priority Date | Filing Date | Title |
|---|---|---|---|
| CN202110657760.XA CN113446755B (zh) | 2021-06-14 | 2021-06-14 | 带全热回收的双源一体式空气源热泵机组 |
Applications Claiming Priority (1)
| Application Number | Priority Date | Filing Date | Title |
|---|---|---|---|
| CN202110657760.XA CN113446755B (zh) | 2021-06-14 | 2021-06-14 | 带全热回收的双源一体式空气源热泵机组 |
Publications (2)
| Publication Number | Publication Date |
|---|---|
| CN113446755A CN113446755A (zh) | 2021-09-28 |
| CN113446755B true CN113446755B (zh) | 2022-03-29 |
Family
ID=77811395
Family Applications (1)
| Application Number | Title | Priority Date | Filing Date |
|---|---|---|---|
| CN202110657760.XA Active CN113446755B (zh) | 2021-06-14 | 2021-06-14 | 带全热回收的双源一体式空气源热泵机组 |
Country Status (1)
| Country | Link |
|---|---|
| CN (1) | CN113446755B (zh) |
Families Citing this family (1)
| Publication number | Priority date | Publication date | Assignee | Title |
|---|---|---|---|---|
| CN115468329B (zh) * | 2022-09-13 | 2023-10-13 | 约克广州空调冷冻设备有限公司 | 热泵系统 |
Family Cites Families (6)
| Publication number | Priority date | Publication date | Assignee | Title |
|---|---|---|---|---|
| US7614249B2 (en) * | 2005-12-20 | 2009-11-10 | Lung Tan Hu | Multi-range cross defrosting heat pump system and humidity control system |
| CN103791654B (zh) * | 2014-03-12 | 2015-12-02 | 无锡职业技术学院 | 一种风冷热泵机组热回收制冷系统及其热回收制冷方法 |
| CN205536648U (zh) * | 2016-01-20 | 2016-08-31 | 堃霖冷冻机械(上海)有限公司 | 一种多功能空调冷热水机组 |
| US11137178B2 (en) * | 2017-04-14 | 2021-10-05 | Jiangsu Tenesun Electrical Appliance Co., Ltd. | Cold energy recovery-type variable-capacity air-source heat pump system |
| CN112146301B (zh) * | 2020-09-22 | 2022-03-25 | 浙江国祥股份有限公司 | 一种带全热回收的蒸发冷螺杆冷热水机组 |
| CN112325502A (zh) * | 2020-09-23 | 2021-02-05 | 浙江国祥股份有限公司 | 一种采用变频变内容积比压缩机的蒸发冷空气源热泵及控制方法 |
-
2021
- 2021-06-14 CN CN202110657760.XA patent/CN113446755B/zh active Active
Also Published As
| Publication number | Publication date |
|---|---|
| CN113446755A (zh) | 2021-09-28 |
Similar Documents
| Publication | Publication Date | Title |
|---|---|---|
| CN113446754B (zh) | 带全热回收的双冷源空气源热泵机组 | |
| CN105299987B (zh) | 基于超疏水翅片管换热器的空气源热泵喷淋除霜装置 | |
| CN101713599B (zh) | 空调热泵装置 | |
| CN106546028A (zh) | 一种无霜型制冷剂双循环新风空调机组 | |
| CN102997499A (zh) | 一种可同时制取冷水与热水的空气源热泵装置 | |
| CN205536648U (zh) | 一种多功能空调冷热水机组 | |
| CN205747570U (zh) | 蒸发式冷凝空调热泵系统 | |
| CN109028413A (zh) | 一种组合多源一体化的多联式机组及其控制方法 | |
| CN106225280A (zh) | 一种制冷或热泵系统以及一种压缩冷凝机组 | |
| CN113446756A (zh) | 一种带变速压缩机的四管制空气源热泵机组 | |
| CN112880237A (zh) | 一种太阳能辅助空气源热泵三联供系统 | |
| CN117053435B (zh) | 磁浮和螺杆复合式双冷源空气源热泵及其控制方法 | |
| CN113446755B (zh) | 带全热回收的双源一体式空气源热泵机组 | |
| CN216048111U (zh) | 带全热回收的双源一体式空气源热泵机组 | |
| CN112146301B (zh) | 一种带全热回收的蒸发冷螺杆冷热水机组 | |
| CN105091406A (zh) | 空调热水系统及利用该系统进行调节的方法 | |
| CN105423617B (zh) | 一种空气源柔性冷热水机组及运行方法 | |
| CN109869942B (zh) | 一种扁管套管式热回收型热泵空调系统及其工作方法 | |
| CN213687346U (zh) | 一种蒸发冷热泵机组 | |
| CN213334691U (zh) | 一种双冷凝温度热泵系统 | |
| CN205174922U (zh) | 一种空气源冷热水机组 | |
| CN109357427A (zh) | 用于机房和热水系统的组合式空调系统及其控制方法 | |
| CN111998581B (zh) | 自除霜式空气源热量采集装置及其运行方法 | |
| CN2393048Y (zh) | 双壳管式冷温水空调机 | |
| CN216048112U (zh) | 带全热回收的双冷源空气源热泵机组 |
Legal Events
| Date | Code | Title | Description |
|---|---|---|---|
| PB01 | Publication | ||
| PB01 | Publication | ||
| SE01 | Entry into force of request for substantive examination | ||
| SE01 | Entry into force of request for substantive examination | ||
| GR01 | Patent grant | ||
| GR01 | Patent grant |