CN113250675A - 油气水自动计量系统 - Google Patents

油气水自动计量系统 Download PDF

Info

Publication number
CN113250675A
CN113250675A CN202110577362.7A CN202110577362A CN113250675A CN 113250675 A CN113250675 A CN 113250675A CN 202110577362 A CN202110577362 A CN 202110577362A CN 113250675 A CN113250675 A CN 113250675A
Authority
CN
China
Prior art keywords
gas
liquid
oil
tracer
signal
Prior art date
Legal status (The legal status is an assumption and is not a legal conclusion. Google has not performed a legal analysis and makes no representation as to the accuracy of the status listed.)
Pending
Application number
CN202110577362.7A
Other languages
English (en)
Inventor
李文龙
杨坚强
Current Assignee (The listed assignees may be inaccurate. Google has not performed a legal analysis and makes no representation or warranty as to the accuracy of the list.)
Beijing Aidi Jiaye Technology Development Co ltd
Original Assignee
Beijing Aidi Jiaye Technology Development Co ltd
Priority date (The priority date is an assumption and is not a legal conclusion. Google has not performed a legal analysis and makes no representation as to the accuracy of the date listed.)
Filing date
Publication date
Application filed by Beijing Aidi Jiaye Technology Development Co ltd filed Critical Beijing Aidi Jiaye Technology Development Co ltd
Priority to CN202110577362.7A priority Critical patent/CN113250675A/zh
Publication of CN113250675A publication Critical patent/CN113250675A/zh
Pending legal-status Critical Current

Links

Images

Classifications

    • EFIXED CONSTRUCTIONS
    • E21EARTH OR ROCK DRILLING; MINING
    • E21BEARTH OR ROCK DRILLING; OBTAINING OIL, GAS, WATER, SOLUBLE OR MELTABLE MATERIALS OR A SLURRY OF MINERALS FROM WELLS
    • E21B47/00Survey of boreholes or wells

Landscapes

  • Physics & Mathematics (AREA)
  • Life Sciences & Earth Sciences (AREA)
  • Engineering & Computer Science (AREA)
  • Geology (AREA)
  • Mining & Mineral Resources (AREA)
  • Geophysics (AREA)
  • Environmental & Geological Engineering (AREA)
  • Fluid Mechanics (AREA)
  • General Life Sciences & Earth Sciences (AREA)
  • Geochemistry & Mineralogy (AREA)
  • Measurement Of Levels Of Liquids Or Fluent Solid Materials (AREA)

Abstract

本发明公开了一种油气水自动计量系统,其特征在于,包括:U型管装置、示踪物、气体计量计以及信号运算处理系统;其中,所述U型管装置与示踪物连接用于放置被测液体;所述示踪物用于探测液体在U型管装置中液体的变化;所述信号运算处理系统与示踪物连接,用于对示踪物产生的信号进行运算处理,最终可以识别出液面的移动的变化量;所述气体计量剂用于计算湿气量。与现有技术相比,本发明通过U型管装置,实现气液分离的同时,加入示踪物,配合检测设备,利用软件进行数据处理后,可以精确地计算出液体和气体的体积变化,不仅操作方便,而且计量精确。

Description

油气水自动计量系统
技术领域
本发明涉及石油天然气技术领域,更具体的说是涉及油气水自动计量系统。
背景技术
在油田开采过程中,采油井产出物里包括油气水三相流体,由于科研和生产的需要,要准确的知道每天各项流体的准确体积,这就需要有一种方法能将其准确的计量出来。
而现有的计量方法主要是通过天平称重计量油水体积,排水法或湿气表计量气体体积,需要先将气液进行分离,然后再想办法计量油水体积,分离效果不佳;另外,油水计量多采用称重法,数据波动性较大,且精度有限。
因此,如何提供一种可以解决上述问题的油气水自动计量系统是本领域技术人员亟需解决的问题。
发明内容
有鉴于此,本发明提供了一种计量精确度高、操作简单、分离效果好等特点的油气水自动计量系统。
为实现上述目的,本发明提供如下技术方案:
1、油气水自动计量系统,其特征在于,该系统可以用于计量油气水三项体积,也可以分别计量气水,气油,油水的体积;包括:U型管装置、示踪物、气体计量计以及信号运算处理系统;其中,
所述U型管装置与示踪物连接用于放置被测液体;
所述示踪物可以在油水界面或气液界面处停留,通过检测器探测液体在U型管装置中液面的高度变化;
所述信号运算处理系统与示踪物连接,用于对示踪物产生的信号进行运算处理,最终可以识别出液面的移动的变化量;
所述气体计量剂用于计算湿气量。
优选的,在上述一种油气水自动计量系统中,所述气体计量计为湿气表。
优选的,在上述一种油气水自动计量系统中,该系统工作时:首先利用U型管装置进行气液分离;分离出的气体分离后通过湿气表进行测量;液体通过探测界面实现体积计量;所述液体的具体计量方法如下:通过在U型管装置加入示踪物,示踪物可以停留在液面处,所述示踪物在光照情况下,能产生明显区别油水物质的信号,通过检测装置探测信号,并经过信号运算处理系统,识别出液面的移动的变化量,通过校准与计算,即可计算出液体的体积。
优选的,在上述一种油气水自动计量系统中,所述液体体积的计算过程为:液体体积=视试管截面积*液面高度变化量,即可求出来液体体积变化量。
优选的,在上述一种油气水自动计量系统中,所述视试管截面积的计算过程为:首先通过校准获取视试管直径,通过泵注入定体积流体,然后通过探测器探测液面变化量,即可反算出视试管截面积。
优选的,在上述一种油气水自动计量系统中,所述信号运算处理系统在计算过程中,探测器先接收到信号后,对整体信号先进行放大处理,使液面信号的峰值变大,然后对非液面信号的背景值进行平均值计算,在平均值基础上设定增加量,增加后的值作为门槛值,然后将高于此门槛值的位置识别为液面。
优选的,在上述一种油气水自动计量系统中,所述增加量可以根据需要人为设定。
经由上述的技术方案可知,与现有技术相比,本发明通过U型管装置,实现气液分离的同时,加入示踪物,配合检测设备,利用软件进行数据处理后,可以精确地计算出液体和气体的体积变化,不仅操作方便,而且计量精确。
附图说明
为了更清楚地说明本发明实施例或现有技术中的技术方案,下面将对实施例或现有技术描述中所需要使用的附图作简单地介绍,显而易见地,下面描述中的附图仅仅是本发明的实施例,对于本领域普通技术人员来讲,在不付出创造性劳动的前提下,还可以根据提供的附图获得其他的附图。
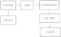
图1附图为本发明的流程示意图。
具体实施方式
下面将结合本发明实施例中的附图,对本发明实施例中的技术方案进行清楚、完整地描述,显然,所描述的实施例仅仅是本发明一部分实施例,而不是全部的实施例。基于本发明中的实施例,本领域普通技术人员在没有做出创造性劳动前提下所获得的所有其他实施例,都属于本发明保护的范围。
请参阅附图1,为本发明公开的一种一种油气水自动计量系统,该系统可以用于计量油气水三项体积,也可以分别计量气水,气油,油水的体积;具体包括:U型管装置、示踪物、气体计量计以及信号运算处理系统;其中,
所述U型管装置与示踪物连接用于放置被测液体;
所述示踪物可以在油水界面或气液界面处停留,通过检测器探测液体在U型管装置中液面的高度变化;
所述信号运算处理系统与示踪物连接,用于对示踪物产生的信号进行运算处理,最终可以识别出液面的移动的变化量;
所述气体计量剂用于计算湿气量。
为了进一步优化上述技术方案,所述气体计量计为湿气表。
为了进一步优化上述技术方案,该系统工作时:首先利用U型管装置进行气液分离;分离出的气体分离后通过湿气表进行测量;液体通过探测界面实现体积计量;所述液体的具体计量方法如下:通过在U型管装置加入示踪物,示踪物可以停留在液面处,所述示踪物在光照情况下,能产生明显区别油水物质的信号,通过检测装置探测信号,并经过信号运算处理系统,识别出液面的移动的变化量,通过校准与计算,即可计算出液体的体积。
为了进一步优化上述技术方案,所述液体体积的计算过程为:液体体积=视试管截面积*液面高度变化量,即可求出来液体体积变化量。
为了进一步优化上述技术方案,所述视试管截面积的计算过程为:首先通过校准获取视试管直径,通过泵注入定体积流体,然后通过探测器探测液面变化量,即可反算出视试管截面积。
为了进一步优化上述技术方案,所述信号运算处理系统在计算过程中,探测器先接收到信号后,对整体信号先进行放大处理,使液面信号的峰值变大,然后对非液面信号的背景值进行平均值计算,在平均值基础上设定增加量,增加后的值作为门槛值,然后将高于此门槛值的位置识别为液面。
为了进一步优化上述技术方案,所述增加量可以根据需要人为设定。
为了进一步优化上述技术方案,本发明中的示踪物为可以在液体中进行追踪的装置。
本说明书中各个实施例采用递进的方式描述,每个实施例重点说明的都是与其他实施例的不同之处,各个实施例之间相同相似部分互相参见即可。对于实施例公开的装置而言,由于其与实施例公开的方法相对应,所以描述的比较简单,相关之处参见方法部分说明即可。
对所公开的实施例的上述说明,使本领域专业技术人员能够实现或使用本发明。对这些实施例的多种修改对本领域的专业技术人员来说将是显而易见的,本文中所定义的一般原理可以在不脱离本发明的精神或范围的情况下,在其它实施例中实现。因此,本发明将不会被限制于本文所示的这些实施例,而是要符合与本文所公开的原理和新颖特点相一致的最宽的范围。

Claims (7)

1.油气水自动计量系统,其特征在于,该系统可以用于计量油气水三项体积,也可以分别计量气水,气油,油水的体积;包括:U型管装置、示踪物、气体计量计以及信号运算处理系统;其中,
所述U型管装置与示踪物连接用于放置被测液体;
所述示踪物可以在油水界面或气液界面处停留,通过检测器探测液体在U型管装置中液面的高度变化;
所述信号运算处理系统与示踪物连接,用于对示踪物产生的信号进行运算处理,最终可以识别出液面的移动的变化量;
所述气体计量剂用于计算湿气量。
2.根据权利要求1所述的油气水自动计量系统,其特征在于,所述气体计量计为湿气表。
3.根据权利要求2所述的油气水自动计量系统,其特征在于,该系统工作时:首先利用U型管装置进行气液分离;分离出的气体分离后通过湿气表进行测量;液体通过探测界面实现体积计量;所述液体的具体计量方法如下:通过在U型管装置加入示踪物,示踪物可以停留在液面处,所述示踪物在光照情况下,能产生明显区别油水物质的信号,通过检测装置探测信号,并经过信号运算处理系统,识别出液面的移动的变化量,通过校准与计算,即可计算出液体的体积。
4.根据权利要求3所述的油气水自动计量系统,其特征在于,所述液体体积的计算过程为:液体体积=视试管截面积*液面高度变化量,即可求出来液体体积变化量。
5.根据权利要求4所述的油气水自动计量系统,其特征在于,所述视试管截面积的计算过程为:首先通过校准获取视试管直径,通过泵注入定体积流体,然后通过探测器探测液面变化量,即可反算出视试管截面积。
6.根据权利要求4所述的油气水自动计量系统,其特征在于,所述信号运算处理系统在计算过程中,探测器先接收到信号后,对整体信号先进行放大处理,使液面信号的峰值变大,然后对非液面信号的背景值进行平均值计算,在平均值基础上设定增加量,增加后的值作为门槛值,然后将高于此门槛值的位置识别为液面。
7.根据权利要求6所述的油气水自动计量系统,其特征在于,所述增加量可以根据需要人为设定。
CN202110577362.7A 2021-05-26 2021-05-26 油气水自动计量系统 Pending CN113250675A (zh)

Priority Applications (1)

Application Number Priority Date Filing Date Title
CN202110577362.7A CN113250675A (zh) 2021-05-26 2021-05-26 油气水自动计量系统

Applications Claiming Priority (1)

Application Number Priority Date Filing Date Title
CN202110577362.7A CN113250675A (zh) 2021-05-26 2021-05-26 油气水自动计量系统

Publications (1)

Publication Number Publication Date
CN113250675A true CN113250675A (zh) 2021-08-13

Family

ID=77184590

Family Applications (1)

Application Number Title Priority Date Filing Date
CN202110577362.7A Pending CN113250675A (zh) 2021-05-26 2021-05-26 油气水自动计量系统

Country Status (1)

Country Link
CN (1) CN113250675A (zh)

Cited By (1)

* Cited by examiner, † Cited by third party
Publication number Priority date Publication date Assignee Title
CN115791683A (zh) * 2022-12-29 2023-03-14 西南石油大学 一种基于红外线探测的全自动高精度油气水三相计量系统

Citations (11)

* Cited by examiner, † Cited by third party
Publication number Priority date Publication date Assignee Title
CH325882A (de) * 1953-12-02 1957-11-30 Ckd Dukla Narodni Podnik Verfahren und Vorrichtung zur kontinuierlichen Messung der Menge einer in einem Gasgemisch enthaltenen Gaskomponente
US5744709A (en) * 1996-04-25 1998-04-28 University Of Florida Measurement of specific interfacial areas of immiscible fluid interfaces in flow systems
US6016191A (en) * 1998-05-07 2000-01-18 Schlumberger Technology Corporation Apparatus and tool using tracers and singles point optical probes for measuring characteristics of fluid flow in a hydrocarbon well and methods of processing resulting signals
US20070006640A1 (en) * 2005-07-07 2007-01-11 Gysling Daniel L Multi-phase flow measurement system having a fluid separator
CN102808609A (zh) * 2012-08-22 2012-12-05 北京乾达源科技有限公司 U型管式单井产量计量装置
CN206177373U (zh) * 2016-10-28 2017-05-17 中国石油大学(北京) 一种油气水三相分离计量装置
CN106768121A (zh) * 2016-12-29 2017-05-31 重庆科技学院 油气水三相自动计量实验装置
CN106988723A (zh) * 2017-04-11 2017-07-28 中国石油天然气股份有限公司 称重法三相计量装置及其测量方法
CN108798628A (zh) * 2018-04-27 2018-11-13 成都理工大学 基于毛管力作用的气液分离计量装置
CN110307880A (zh) * 2018-03-27 2019-10-08 中国石油化工股份有限公司 适用于高含水实验的计量装置及计量方法
CN110424943A (zh) * 2019-07-18 2019-11-08 北京信息科技大学 油、气、水微流量测量装置与测量方法

Patent Citations (11)

* Cited by examiner, † Cited by third party
Publication number Priority date Publication date Assignee Title
CH325882A (de) * 1953-12-02 1957-11-30 Ckd Dukla Narodni Podnik Verfahren und Vorrichtung zur kontinuierlichen Messung der Menge einer in einem Gasgemisch enthaltenen Gaskomponente
US5744709A (en) * 1996-04-25 1998-04-28 University Of Florida Measurement of specific interfacial areas of immiscible fluid interfaces in flow systems
US6016191A (en) * 1998-05-07 2000-01-18 Schlumberger Technology Corporation Apparatus and tool using tracers and singles point optical probes for measuring characteristics of fluid flow in a hydrocarbon well and methods of processing resulting signals
US20070006640A1 (en) * 2005-07-07 2007-01-11 Gysling Daniel L Multi-phase flow measurement system having a fluid separator
CN102808609A (zh) * 2012-08-22 2012-12-05 北京乾达源科技有限公司 U型管式单井产量计量装置
CN206177373U (zh) * 2016-10-28 2017-05-17 中国石油大学(北京) 一种油气水三相分离计量装置
CN106768121A (zh) * 2016-12-29 2017-05-31 重庆科技学院 油气水三相自动计量实验装置
CN106988723A (zh) * 2017-04-11 2017-07-28 中国石油天然气股份有限公司 称重法三相计量装置及其测量方法
CN110307880A (zh) * 2018-03-27 2019-10-08 中国石油化工股份有限公司 适用于高含水实验的计量装置及计量方法
CN108798628A (zh) * 2018-04-27 2018-11-13 成都理工大学 基于毛管力作用的气液分离计量装置
CN110424943A (zh) * 2019-07-18 2019-11-08 北京信息科技大学 油、气、水微流量测量装置与测量方法

Non-Patent Citations (1)

* Cited by examiner, † Cited by third party
Title
闵延伶 等编著: "SYH201型化油器结构原理与常见故障排除", 30 April 1992, 辽宁科学技术出版社, pages: 64 - 65 *

Cited By (1)

* Cited by examiner, † Cited by third party
Publication number Priority date Publication date Assignee Title
CN115791683A (zh) * 2022-12-29 2023-03-14 西南石油大学 一种基于红外线探测的全自动高精度油气水三相计量系统

Similar Documents

Publication Publication Date Title
US9347310B2 (en) Multiphase flowmeter for subsea applications
RU2754656C1 (ru) Способ и система измерения расходов многофазного и/или многокомпонентного флюида, добываемого из нефтегазовой скважины
CN107288627A (zh) 双平行线微波谐振腔传感器油水两相流高含水率测量方法
RU2623389C1 (ru) Способ определения обводненности нефтеводяной смеси, добываемой из нефтяной скважины
RU2013115911A (ru) Способ обнаружения засорения в расходомере кориолиса и расходомер кориолиса
CN110987097B (zh) 一种利用压力波动测量气液多相流流量的方法
CN108252706A (zh) 一种油井低产液高含水油水两相流流量测量方法
US20190316942A1 (en) Methodologies and apparatus for the recognition of production tests stability
CN102031960B (zh) 一种油井液面测试方法和装置
CN207268709U (zh) 一种阵列式电导光纤一体化探针传感器
CN203463104U (zh) 一种石油钻井用钻井液漏失检测装置
CN113250675A (zh) 油气水自动计量系统
CN204649586U (zh) 一种超低渗岩心通氮气水两相相对渗透率测定装置
CN107290396A (zh) 煤岩吸附解吸一体化电阻率测量装置
CN102704874A (zh) 一种钻井液返出流量检测装置及方法
CN105675444A (zh) 一种三管混联式塑性流体漏斗黏度在线测量装置及方法
CN204330532U (zh) 一种三管混联式塑性流体漏斗黏度在线测量装置
CN105547916A (zh) 一种油田联合站原油含水率检测系统
CN104614046A (zh) 基于ccd的油水界面位置测量方法
CN204373715U (zh) 一种多相流微压差测量装置
CN203132616U (zh) 一种组合型超声波多声道流量变送器
CN105628108B (zh) 一种测量竖直管道内气液两相流流量的装置及方法
CN112901095A (zh) 一种钻井出口流量非满管在线测量装置和方法
CN109932278B (zh) 一种固定床反应器气相停留时间分布测定系统及方法
CN101699263B (zh) 一种测定管道多相流减阻效果的方法

Legal Events

Date Code Title Description
PB01 Publication
PB01 Publication
SE01 Entry into force of request for substantive examination
SE01 Entry into force of request for substantive examination
RJ01 Rejection of invention patent application after publication

Application publication date: 20210813

RJ01 Rejection of invention patent application after publication