CN112910267B - 一种高可靠性电源模块 - Google Patents
一种高可靠性电源模块 Download PDFInfo
- Publication number
- CN112910267B CN112910267B CN202110170964.0A CN202110170964A CN112910267B CN 112910267 B CN112910267 B CN 112910267B CN 202110170964 A CN202110170964 A CN 202110170964A CN 112910267 B CN112910267 B CN 112910267B
- Authority
- CN
- China
- Prior art keywords
- circuit
- power supply
- battery
- dcdc
- voltage
- Prior art date
- Legal status (The legal status is an assumption and is not a legal conclusion. Google has not performed a legal analysis and makes no representation as to the accuracy of the status listed.)
- Active
Links
- HEZMWWAKWCSUCB-PHDIDXHHSA-N (3R,4R)-3,4-dihydroxycyclohexa-1,5-diene-1-carboxylic acid Chemical compound O[C@@H]1C=CC(C(O)=O)=C[C@H]1O HEZMWWAKWCSUCB-PHDIDXHHSA-N 0.000 claims abstract description 63
- 238000007599 discharging Methods 0.000 claims abstract description 38
- 238000001514 detection method Methods 0.000 claims abstract description 23
- 238000006243 chemical reaction Methods 0.000 claims abstract description 16
- 238000004891 communication Methods 0.000 claims abstract description 5
- 230000036541 health Effects 0.000 claims description 9
- 239000003990 capacitor Substances 0.000 claims description 6
- 238000005516 engineering process Methods 0.000 claims description 5
- 238000000034 method Methods 0.000 claims description 5
- 230000002457 bidirectional effect Effects 0.000 claims description 3
- 239000000284 extract Substances 0.000 claims description 3
- 230000005669 field effect Effects 0.000 claims description 3
- 230000001419 dependent effect Effects 0.000 claims description 2
- 208000028659 discharge Diseases 0.000 abstract description 14
- 230000002035 prolonged effect Effects 0.000 abstract 1
- 238000010586 diagram Methods 0.000 description 10
- 230000006870 function Effects 0.000 description 7
- 230000008569 process Effects 0.000 description 3
- 238000005070 sampling Methods 0.000 description 3
- XLYOFNOQVPJJNP-UHFFFAOYSA-N water Substances O XLYOFNOQVPJJNP-UHFFFAOYSA-N 0.000 description 3
- 230000009286 beneficial effect Effects 0.000 description 2
- 230000008901 benefit Effects 0.000 description 2
- 230000008859 change Effects 0.000 description 2
- 230000009977 dual effect Effects 0.000 description 2
- 238000000605 extraction Methods 0.000 description 2
- 238000001914 filtration Methods 0.000 description 2
- 230000004048 modification Effects 0.000 description 2
- 238000012986 modification Methods 0.000 description 2
- 230000000737 periodic effect Effects 0.000 description 2
- 230000009471 action Effects 0.000 description 1
- 238000013461 design Methods 0.000 description 1
- 230000000694 effects Effects 0.000 description 1
- 230000008030 elimination Effects 0.000 description 1
- 238000003379 elimination reaction Methods 0.000 description 1
- 230000006872 improvement Effects 0.000 description 1
- 230000001939 inductive effect Effects 0.000 description 1
- 238000012905 input function Methods 0.000 description 1
- 238000012423 maintenance Methods 0.000 description 1
- 230000007246 mechanism Effects 0.000 description 1
- 238000012544 monitoring process Methods 0.000 description 1
- 230000003287 optical effect Effects 0.000 description 1
- 230000010355 oscillation Effects 0.000 description 1
- 238000012545 processing Methods 0.000 description 1
- 230000009467 reduction Effects 0.000 description 1
- 238000004904 shortening Methods 0.000 description 1
- 230000006641 stabilisation Effects 0.000 description 1
- 238000011105 stabilization Methods 0.000 description 1
- 239000007858 starting material Substances 0.000 description 1
- 238000012360 testing method Methods 0.000 description 1
Images
Classifications
-
- H—ELECTRICITY
- H02—GENERATION; CONVERSION OR DISTRIBUTION OF ELECTRIC POWER
- H02M—APPARATUS FOR CONVERSION BETWEEN AC AND AC, BETWEEN AC AND DC, OR BETWEEN DC AND DC, AND FOR USE WITH MAINS OR SIMILAR POWER SUPPLY SYSTEMS; CONVERSION OF DC OR AC INPUT POWER INTO SURGE OUTPUT POWER; CONTROL OR REGULATION THEREOF
- H02M3/00—Conversion of DC power input into DC power output
- H02M3/22—Conversion of DC power input into DC power output with intermediate conversion into AC
- H02M3/24—Conversion of DC power input into DC power output with intermediate conversion into AC by static converters
- H02M3/28—Conversion of DC power input into DC power output with intermediate conversion into AC by static converters using discharge tubes with control electrode or semiconductor devices with control electrode to produce the intermediate AC
- H02M3/325—Conversion of DC power input into DC power output with intermediate conversion into AC by static converters using discharge tubes with control electrode or semiconductor devices with control electrode to produce the intermediate AC using devices of a triode or a transistor type requiring continuous application of a control signal
- H02M3/335—Conversion of DC power input into DC power output with intermediate conversion into AC by static converters using discharge tubes with control electrode or semiconductor devices with control electrode to produce the intermediate AC using devices of a triode or a transistor type requiring continuous application of a control signal using semiconductor devices only
- H02M3/33569—Conversion of DC power input into DC power output with intermediate conversion into AC by static converters using discharge tubes with control electrode or semiconductor devices with control electrode to produce the intermediate AC using devices of a triode or a transistor type requiring continuous application of a control signal using semiconductor devices only having several active switching elements
- H02M3/33576—Conversion of DC power input into DC power output with intermediate conversion into AC by static converters using discharge tubes with control electrode or semiconductor devices with control electrode to produce the intermediate AC using devices of a triode or a transistor type requiring continuous application of a control signal using semiconductor devices only having several active switching elements having at least one active switching element at the secondary side of an isolation transformer
- H02M3/33584—Bidirectional converters
-
- H—ELECTRICITY
- H02—GENERATION; CONVERSION OR DISTRIBUTION OF ELECTRIC POWER
- H02H—EMERGENCY PROTECTIVE CIRCUIT ARRANGEMENTS
- H02H11/00—Emergency protective circuit arrangements for preventing the switching-on in case an undesired electric working condition might result
- H02H11/002—Emergency protective circuit arrangements for preventing the switching-on in case an undesired electric working condition might result in case of inverted polarity or connection; with switching for obtaining correct connection
-
- H—ELECTRICITY
- H02—GENERATION; CONVERSION OR DISTRIBUTION OF ELECTRIC POWER
- H02J—CIRCUIT ARRANGEMENTS OR SYSTEMS FOR SUPPLYING OR DISTRIBUTING ELECTRIC POWER; SYSTEMS FOR STORING ELECTRIC ENERGY
- H02J7/00—Circuit arrangements for charging or depolarising batteries or for supplying loads from batteries
- H02J7/0068—Battery or charger load switching, e.g. concurrent charging and load supply
-
- H—ELECTRICITY
- H02—GENERATION; CONVERSION OR DISTRIBUTION OF ELECTRIC POWER
- H02J—CIRCUIT ARRANGEMENTS OR SYSTEMS FOR SUPPLYING OR DISTRIBUTING ELECTRIC POWER; SYSTEMS FOR STORING ELECTRIC ENERGY
- H02J9/00—Circuit arrangements for emergency or stand-by power supply, e.g. for emergency lighting
- H02J9/04—Circuit arrangements for emergency or stand-by power supply, e.g. for emergency lighting in which the distribution system is disconnected from the normal source and connected to a standby source
- H02J9/06—Circuit arrangements for emergency or stand-by power supply, e.g. for emergency lighting in which the distribution system is disconnected from the normal source and connected to a standby source with automatic change-over, e.g. UPS systems
-
- H—ELECTRICITY
- H02—GENERATION; CONVERSION OR DISTRIBUTION OF ELECTRIC POWER
- H02M—APPARATUS FOR CONVERSION BETWEEN AC AND AC, BETWEEN AC AND DC, OR BETWEEN DC AND DC, AND FOR USE WITH MAINS OR SIMILAR POWER SUPPLY SYSTEMS; CONVERSION OF DC OR AC INPUT POWER INTO SURGE OUTPUT POWER; CONTROL OR REGULATION THEREOF
- H02M1/00—Details of apparatus for conversion
- H02M1/32—Means for protecting converters other than automatic disconnection
Landscapes
- Engineering & Computer Science (AREA)
- Power Engineering (AREA)
- Business, Economics & Management (AREA)
- Emergency Management (AREA)
- Charge And Discharge Circuits For Batteries Or The Like (AREA)
Abstract
一种高可靠性电源模块,属于电源技术领域,包括电池、输入回路、DCDC电路和输出检测保护电路,外部电源连接至输入回路,所述输入回路连接DCDC电路,所述DCDC电路输出端连接至输出检测保护电路,所述输出检测保护电路输出端连接至负载和/或配电自动化终端控制单元,所述配电自动化终端控制单元完成中控室与现场设备的通信以及配电管理;所述DCDC电路输出连接至电池充放电管理电路,所述电池通过所述电池充放电管理电路连接至输出检测保护电路。本发明使电源模块的供电、转换部分可靠性更高,电池组使用寿命延长,也能进行强制放电处理以应对紧急突发状况。
Description
技术领域
本发明属于电源技术领域,更具体地,涉及一种高可靠性电源模块。
背景技术
电源模块是可以直接贴装在印刷电路板上的电源供应器,其特点是可为专用集成电路、数字信号处理器、微处理器、存储器、现场可编程门阵列及其他数字或模拟负载提供供电。一般来说,这类模块称为负载点电源供应系统或使用点电源供应系统。
尽管电源模块的可靠性目前来看比较高,但也可能发生故障,在电源模块应用中,一般可能发生的故障和待解决的问题主要有以下几种:
(1)电源模块的输入部分出现过压、欠压、短路等故障;
(2)供电电源极性接反时,电源模块电路易损坏;
(3)外部电源的极性接反易人为地损坏电路,电源供电部分可靠性不高;
(4)电源转换部分配置一个DCDC电路,精度及可靠性不高,且一旦出现故障,则电源模块失效;
(5)备用电池的充放电管理忽略了电池组的寿命,长时间处于充电状态未考虑周期性放电,缺少对电池组的健康状态的监控;
(6)当主电源、备用电源均无法满足正常供电且遇紧急情况时,负载/执行机构无法紧急工作/关断;
(7)电源模块发生输出短路、过压、过流、过热、欠压等故障。
发明内容
针对上述存在的技术问题,为了解决至少一种缺陷,本发明公开一种高可靠性电源模块,使电源模块的供电、转换部分可靠性更高,电池组使用寿命延长,也能进行强制放电处理以应对紧急突发状况。
本发明采用以下具体的技术方案:
一种高可靠性电源模块,包括电池,还包括输入回路、DCDC电路和输出检测保护电路,外部电源连接至输入回路,所述输入回路连接DCDC电路,所述DCDC电路输出端连接至输出检测保护电路,所述输出检测保护电路输出端连接至负载和/或配电自动化终端控制单元,所述配电自动化终端控制单元完成中控室与现场设备的通信以及配电管理;
所述DCDC电路输出连接至电池充放电管理电路,所述电池通过所述电池充放电管理电路连接至输出检测保护电路。
优选的,所述输入回路包含抗EMC电路与输入保护电路,所述抗EMC电路依次包含保险丝、并联的压敏电阻和极性电容、LC滤波器、保护电容,所述输入保护电路以LTC4366芯片为核心,用于控制大功率场效应管Q1的压降实现对输出电压过大时的保护。
优选的,所述DCDC电路为单向DCDC结构,由STM32单片机控制,可根据输入的电压来选择工作模式,进行升压或降压控制,使DCDC电路输出在规定范围。
优选的,所述DCDC电路为模块化电路,可根据负载的不同选择单路或多路输出,以满足不同负载对电源电压等级、功率以及输入电源纹波噪声的需求。
优选的,所述输出检测保护电路包含过流保护电路、过压保护电路、短路保护电路,能诊断电路故障类型并输出相应报警信号。
优选的,所述电池充放电管理电路包含由STM32单片机控制的双向DCDC电路,对电池充电时能检测环境温度与湿度、电池组的温度、充电电流、充电电压各项参数,自动为电池选择最合适的充、放电算法,并在紧急事故时启动强制放电指令为负载提供短时电源。
优选的,所述电池充放电管理电路支持预设放电周期放电与中控室指令放电两种放电模式,防止电池长期处于充电状态寿命缩短。
优选的,所述电池充放电管理电路能检测电池组的充放电特性曲线,所述STM32单片机提取其中的参数特征并完成对电池组的健康管理决策。
优选的,所述外部电源包含主电源与备用电源,所述主电源与备用电源分别连接有桥式整流电路,经所述桥式整流电路连接至输入保护电路,所述桥式整流电路能提高供电部分的可靠性,防止外部电源的极性接反而损坏电路。
优选的,所述DCDC电路上并联一条相同的DCDC电路,并联均流技术使电源转换精度高,增强电源转换的可靠性。
本发明的有益效果为:
(1)本发明的电源模块的抗EMC电路,为发电机或外部直流电源进行滤波、过压、短路等保护,使DCDC电路的抗EMC干扰能力增强;输入保护电路进行过压保护;
(2)DCDC电路自动调节大范围输入电压,使输出在合理范围内,为负载提供较为稳定的电压,同时,其模块化的电路,可以根据负载的不同选择单路或多路输出,满足不同负载对电源电压等级、功率以及输入电源纹波噪声的不同需求;
(3)电源转换部分采用双DCDC电路的并联模式,一条电源转换电路故障时有另一条备用通道,增强可靠性,并联均流技术也使电源转换精度提高;
(4)输出检测保护电路对输出短路、过压、过流、过热、欠压进行保护,并根据实际故障输出对应报警信息;
(5)电池充放电管理电路对电池进行充电、放电与投入使用的管理,提供一种电池组充放电特性曲线的健康管理策略,并支持预设周期放电使电池寿命延长;
(6)本电源模块配备配电自动化终端控制单元,将电源模块的运行参数和状态等信息与中控室通信,同时完成配电管理;
(7)电源模块的供电部分增加桥式整流电路,使可靠性更强,防止极性接反对电源模块电路的损坏。
附图说明
图1为本发明电源模块优选实施例电路模块结构示意图;
图2为本发明的抗EMC电路结构原理图;
图3为本发明输入保护电路结构原理图;
图4为本发明DCDC电路结构原理图;
图5为本发明DCDC电路的双控制系统控制原理框图;
图6为本发明输出检测保护电路中过流保护电路原理图;
图7为本发明输出检测保护电路中短路保护电路原理图;
图8为本发明优选实施例电源模块供电部分结构示意图;
图9为本发明优选实施例电源转换部分并联DCDC电路结构示意图。
具体实施方式
下面结合具体实施例进一步说明本发明。除非特别说明,本发明实施例中采用的原料和方法为本领域常规市购的原料和常规使用的方法。
实施例1
如图1所示,一种高可靠性电源模块,包括电池、抗EMC电路、输入保护电路、DCDC电路和输出检测保护电路,外部电源(可以是无轴直流发电机或外部直流电源等等)接入抗EMC电路,抗EMC电路与输入保护电路连接,输入保护电路连接至DCDC电路,DCDC电路输出端连接至输出检测保护电路,输出检测保护电路输出端连接负载和配电自动化终端控制单元;DCDC电路输出还连接至电池充放电管理电路,电池通过电池充放电管理电路连接至输出检测保护电路。
如图2所示,抗EMC电路包含EMC测试部分(虚线框①),EMC测试部分依次包含保险丝、并联的压敏电阻和极性电容、EMI滤波部分(虚线框②)、保护电容,EMI滤波部分包含LC滤波器,输入保护电路对外部电源主要是对发电机或外部供电的电源进行滤波、过压、短路等保护,以便增强后面DCDC电路抗EMC干扰的能力。
如图3所示,输入保护电路主要完成过压保护功能,采用STM32系列MCU的一个管脚对U1(LTC4366)进行控制,从而控制大功率场效应管Q1的压降,最终实现对输出电压过大时的保护。
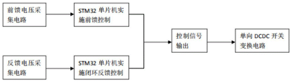
如图4所示,DCDC电路主要完成把外部输入的直流电压变换为负载需要的电压,为单向DCDC结构,采用了移相全桥ZVS控制技术,并解决了占空比丢失问题、高频变压器副边整流二极管(图4中右侧的Qs、Ds、Cs)振荡问题等,该单向DCDC电路运用STM32系列单片机来实施控制,并且采用了前馈控制系统与闭环反馈控制系统相结合的控制方式,该双控制系统的原理图如图5所示。前馈控制系统在及时消除扰动所带来的影响时具有独特的作用,是一种开环控制系统,包括由STM32单片机直接采集DCDC输入电压和电感电流,然后对图4中的Q1、Q2、Q3、Q4实施控制,这样的前馈控制,可以提前检测出DCDC输入电压的变化,利于在前面的直流发电机发出的电压由于水流变化而发生波动时快速进行提前感知与输出控制;闭环反馈控制系统是对该单向DCDC输出电压进行采集,然后对DCDC输出电压进行闭环的电压反馈控制。反馈控制在反馈检测、消除一些不可控分量方面具有优越性,有助于该单向DCDC输出电压的稳定。在电源模块应用于水力组件的控制上来看,当水流小时,直流发电机输出的电压降低,此时DCDC电路必须进行升压控制,以便保证DCDC电路输出的电压不至于过低;当水流大、压力高时,直流发电机输出的电压升高,此时DCDC电路工作在降压模式,以便保证其输出的电压不至于过高。通过这样的特殊DCDC电路,当DCDC输入电压在一个比较宽的范围内波动时、通过内部的STM32单片机中的控制算法可以保证DCDC电路输出电压在合理的范围内波动,以便为负载提供比较稳定的电压。
DCDC电路为模块化电路,可根据负载的不同选择单路或多路输出,以满足不同负载对电源电压等级、功率以及输入电源纹波噪声的不同需求。
输出检测保护电路包含过流保护电路、过压保护电路、短路保护电路等,主要完成输出短路保护、过压保护、过流保护、过热保护、欠压保护等功能,并根据不同的故障输出不同的报警信息。如图6所示的过流保护电路,在图4所示的输出电感L0处外加一个提取电路来实现过流保护,该提取电路的优点在于利用电路中的输出电感L0与输出电流之间存在特定规律,所以取样电路几乎可以做到无功率损耗,这为DCDC输出效率的提高创造了一定的条件,图6中的取样信号,经过低功耗轨对轨运放进行整理,再经过1:1的隔离运放变换为隔离的过流采样电压信号,然后由STM32的A/D转换器进行采集、分析,最后通过PWM信号控制一个高压大功率MOSFET来起到限制输出电压的作用。过压保护电路主要是由前述的电压反馈控制电路实现。短路主要由两部分完成,一是由快速熔断器保护,该熔断器的容量大小,可以根据输出负载电流的大小来选择,另一部分是如图7所示的短路保护电路,对短路保护的阈值电压采取补偿措施,即在输入电压与U1电压比较器的反向输入点之间接入R1补偿电阻,这样当输入电压发生变化时,短路保护的阈值电压也会相应的产生调整;当出现短路时,U1电压比较器翻转,输出高电平,从而使三极管V1导通,PWM_INT经过高速光耦隔离后接入单片机外部中断接口,从而能够迅速关断DCDC输出电压;PWM_INT信号输入管脚配置为STM32单片机的最高中断优先级,并且设置为推挽输入功能,以便及时实施中断处理,把负载快速脱开。
电池充放电管理电路主要完成后备电池的充电、放电与投入管理,主要是由STM32单片机控制的双向DCDC电路来实现。对DCDC电路输入的供电为“电源投入”,该电池充放电管理电路会检测负载功率的大小、并根据特殊的算法来实现自动切换电池组的投入功率。当电池组存储或不对外供电的时间达到半年以上时,为了防止电池长期处于充电状态而导致寿命缩短,该电路具有预先设定放电周期的功能。也可以接受中控室的指令来完成周期性的放电。该放电过程不是对DCDC电路输入进行放电,而是对一个单独的能耗装置进行放电。
在对电池充电的过程中,该管理电路会检测环境温度与湿度、电池组的温度、充电电流、充电电压等参数,然后自动选择最合适的充、放电算法。同时具有自动识别电池组的极性的功能,可以防止用户把电池组的极性弄反了、而引起电池组被反向充电引发的事故。
电池充放电管理电路还可以检测电池组的充放电特性曲线,以便获取电池组的健康状态,并根据曲线信息作出电池组的健康管理决策。STM32单片机提取电池组充放电特性曲线上的电压-时间、电流-时间参数来作为识别的特征,并在内部建立电池组的健康状态的特征函数,以及基于阈值的极限判断规则,完成电池组充放电特性曲线的健康管理决策。这样,可以提前判断电池组是否会发生失效,以便在电池组发生失效之前进行更换或维护。
电池组单体电池的电化学特性一致性如果不好,会造成电池组多次充放电之后,使电池组的容量降低,性能变差,严重影响电池组的寿命。而通过提取电池组的单体电池的充放电特性曲线,可以判断出哪些单体电池出现了问题,从而为更换电池组中的单体电池提供了依据。
电池充放电管理电路还能在紧急事故时启动强制放电指令为负载提供短时电源。由于电池充放电管理电路具有自动检测电池组电压的功能,当电池组的输出电压偏小时,就会自动与DCDC电路的输入断开。但是,当现场出现紧急事故时,必须在电池组输出电压偏低的时候也要获得电源,此时可以启动强制放电指令。此时,电池组强制性地输出电压,为直流负载(比如直流电动执行机构)强制性地短暂供电(仅用于在现场出现紧急事故时为直流电动执行机构提供紧急电源来驱动电动阀门的动作,比如紧急关闭)。
如图8、9所示,电源的可靠性体现在对供电部分与电源转换部分的改进。外部电源(包括主电源与备用电源)分别连接有桥式整流电路,经所述桥式整流电路后连接至输入保护电路,而后再连接DCDC电路,此设计提高了供电部分的可靠性,防止外部电源的极性接反而人为地损坏电路。在现实使用的过程中,在某些对电源部分要求的可靠性更高的场合,还必须增强电源转换部分的可靠性,在电源转换部分,为DCDC电路并联一条相同的DCDC电路,并联均流技术使电源转换精度高,同时也增强电源转换的可靠性。
电源模块的配电自动化终端控制单元,内部含有嵌入式系统,主要完成远方中控室与现场设备的通信,并且完成配电管理。通信功能,既可以把现场的设备状态、运行参数(比如环境温湿度、电池组温度、电池组充放电特性曲线、负载电压、负载电流等)、故障报警信息等上传到中控室,又可以接受中控室的控制指令来完成配电管理、冗余电路投入或撤除等等。
以上所述仅为本发明的优选实施例而已,并不用于限制本发明,对于本领域的技术人员来说,本发明可以有各种更改和变化。凡在本发明的精神和原则之内,所作的任何修改、等同替换、改进等,均包含在本发明的保护范围之内。
Claims (7)
1.一种高可靠性电源模块,包括电池,其特征在于,还包括输入回路、DCDC电路和输出检测保护电路,外部电源连接至输入回路,所述输入回路连接DCDC电路,所述DCDC电路输出端连接至输出检测保护电路,所述输出检测保护电路输出端连接至负载和/或配电自动化终端控制单元,所述配电自动化终端控制单元完成中控室与现场设备的通信以及配电管理;
所述DCDC电路输出端连接至电池充放电管理电路,所述电池通过所述电池充放电管理电路连接至输出检测保护电路;
所述DCDC电路为单向DCDC结构,采用移相全桥ZVS控制技术;由STM32单片机控制,可根据输入的电压来选择工作模式,进行升压或降压控制,使DCDC电路输出电压在规定范围;
所述电池充放电管理电路支持预设放电周期放电与中控室指令放电两种放电模式,防止电池长期因处于充电状态寿命缩短;所述电池充放电管理电路能检测电池组的充放电特性曲线,以便获取电池组的健康状态;所述STM32单片机提取其中的参数特征并完成对电池组的健康管理决策。
2.根据权利要求1所述的电源模块,其特征在于,所述输入回路包含抗EMC电路与输入保护电路,所述抗EMC电路依次包含保险丝、并联的压敏电阻和极性电容、LC滤波器、保护电容,所述输入保护电路以LTC4366芯片为核心,用于控制大功率场效应管Q1的压降实现对输出电压过大时的保护。
3.根据权利要求1所述的电源模块,其特征在于,所述DCDC电路为模块化电路,可根据负载的不同选择单路或多路输出,以满足不同负载对电源电压等级、功率以及输入电源纹波噪声的需求。
4.根据权利要求1所述的电源模块,其特征在于,所述输出检测保护电路包含过流保护电路、过压保护电路、短路保护电路,能诊断电路故障类型并输出相应报警信号。
5.根据权利要求1所述的电源模块,其特征在于,所述电池充放电管理电路包含由STM32单片机控制的双向DCDC电路,对电池充电时能检测环境温度与湿度、电池组的温度、充电电流、充电电压各项参数,自动为电池选择最合适的充、放电算法,并在紧急事故时启动强制放电指令为负载提供短时电源。
6.根据权利要求2所述的电源模块,其特征在于,所述外部电源包含主电源与备用电源,所述主电源与备用电源分别连接有桥式整流电路,经所述桥式整流电路连接至输入保护电路,所述桥式整流电路能提高供电部分的可靠性,防止外部电源的极性接反而损坏电路。
7.根据权利要求1所述的电源模块,其特征在于,所述DCDC电路上并联一条相同的DCDC电路,并联均流技术使电源转换精度高,增强电源转换的可靠性。
Priority Applications (1)
| Application Number | Priority Date | Filing Date | Title |
|---|---|---|---|
| CN202110170964.0A CN112910267B (zh) | 2021-02-08 | 2021-02-08 | 一种高可靠性电源模块 |
Applications Claiming Priority (1)
| Application Number | Priority Date | Filing Date | Title |
|---|---|---|---|
| CN202110170964.0A CN112910267B (zh) | 2021-02-08 | 2021-02-08 | 一种高可靠性电源模块 |
Publications (2)
| Publication Number | Publication Date |
|---|---|
| CN112910267A CN112910267A (zh) | 2021-06-04 |
| CN112910267B true CN112910267B (zh) | 2022-12-06 |
Family
ID=76124004
Family Applications (1)
| Application Number | Title | Priority Date | Filing Date |
|---|---|---|---|
| CN202110170964.0A Active CN112910267B (zh) | 2021-02-08 | 2021-02-08 | 一种高可靠性电源模块 |
Country Status (1)
| Country | Link |
|---|---|
| CN (1) | CN112910267B (zh) |
Families Citing this family (1)
| Publication number | Priority date | Publication date | Assignee | Title |
|---|---|---|---|---|
| CN115808640B (zh) * | 2023-02-09 | 2023-05-16 | 苏州浪潮智能科技有限公司 | 电源故障检测电路、方法、系统、电子设备及存储介质 |
Family Cites Families (5)
| Publication number | Priority date | Publication date | Assignee | Title |
|---|---|---|---|---|
| KR101064631B1 (ko) * | 2009-06-05 | 2011-09-16 | 김광춘 | 무정전 전원 공급장치를 이용한 배전 자동화 시스템 |
| JP2014132823A (ja) * | 2009-11-06 | 2014-07-17 | Panasonic Corp | 配電システム |
| CN204012789U (zh) * | 2014-06-12 | 2014-12-10 | 湖州上电科电器科学研究有限公司 | 车载监控平台电源管理模块 |
| CN208257681U (zh) * | 2018-04-20 | 2018-12-18 | 国网北京市电力公司 | 多路输出电源系统 |
| CN111130197B (zh) * | 2019-12-30 | 2021-09-17 | 广州思泰信息技术有限公司 | 配电自动化终端智能电源装置及电池评估方法 |
-
2021
- 2021-02-08 CN CN202110170964.0A patent/CN112910267B/zh active Active
Also Published As
| Publication number | Publication date |
|---|---|
| CN112910267A (zh) | 2021-06-04 |
Similar Documents
| Publication | Publication Date | Title |
|---|---|---|
| CN101447666B (zh) | 一种电源供电系统及电源过压安全保护控制方法 | |
| CN106410946B (zh) | 用于配电线路故障定位装置的电源电路及其供电方法 | |
| CN208874344U (zh) | 主电源与备用电源切换电路以及切换装置 | |
| CN107359680B (zh) | 电源补偿器充电电容蓄电管理系统 | |
| CN113629854A (zh) | 带线性动态充电限流功能的通信设备用锂电池电源系统 | |
| CN112737017A (zh) | 一种统一存储阵列的备份电池充电控制电路 | |
| CN201349143Y (zh) | 一种后备电源控制电路 | |
| US20240097480A1 (en) | Battery management circuit and battery apparatus | |
| CN112910267B (zh) | 一种高可靠性电源模块 | |
| CN101895208B (zh) | 负压负载用的电源供应器 | |
| CN202121302U (zh) | 直流供电设备电压异常保护电路 | |
| CN203690904U (zh) | 一种自保护在线式直流输出电路 | |
| CN204046218U (zh) | 一种节能升降压电池电路 | |
| CN117277787B (zh) | 一种高压宽电压范围输入电源dc-dc变换器及控制方法 | |
| CN109245240B (zh) | 一种高效断电蓄能保护电路 | |
| CN215580465U (zh) | 用于电解水的充电电路 | |
| CN215419699U (zh) | 一种电磁水表的电池供电系统及电磁水表 | |
| CN207398829U (zh) | 一种基于dsp的智能电源系统 | |
| CN218276475U (zh) | 微型直流高压转换器 | |
| CN215870900U (zh) | 一种通用型短时后备电源电路 | |
| CN211655833U (zh) | 一种用于rgv的不间断供电电路 | |
| CN214450760U (zh) | 电源管理板卡、备用电源及车辆 | |
| CN213182362U (zh) | 电源控制装置及电子设备 | |
| CN209805404U (zh) | 一种箱式储能电站低压工作电源欠压保护控制器 | |
| CN103107702B (zh) | 一种电源管理电路 |
Legal Events
| Date | Code | Title | Description |
|---|---|---|---|
| PB01 | Publication | ||
| PB01 | Publication | ||
| SE01 | Entry into force of request for substantive examination | ||
| SE01 | Entry into force of request for substantive examination | ||
| GR01 | Patent grant | ||
| GR01 | Patent grant |