CN111965306A - A multifunctional device suitable for power tunnel operation and maintenance and its multifunctional flashlight - Google Patents
A multifunctional device suitable for power tunnel operation and maintenance and its multifunctional flashlight Download PDFInfo
- Publication number
- CN111965306A CN111965306A CN202010830802.0A CN202010830802A CN111965306A CN 111965306 A CN111965306 A CN 111965306A CN 202010830802 A CN202010830802 A CN 202010830802A CN 111965306 A CN111965306 A CN 111965306A
- Authority
- CN
- China
- Prior art keywords
- module
- power
- maintenance
- power tunnel
- multifunctional
- Prior art date
- Legal status (The legal status is an assumption and is not a legal conclusion. Google has not performed a legal analysis and makes no representation as to the accuracy of the status listed.)
- Pending
Links
Images
Classifications
-
- G—PHYSICS
- G01—MEASURING; TESTING
- G01N—INVESTIGATING OR ANALYSING MATERIALS BY DETERMINING THEIR CHEMICAL OR PHYSICAL PROPERTIES
- G01N33/00—Investigating or analysing materials by specific methods not covered by groups G01N1/00 - G01N31/00
- G01N33/0004—Gaseous mixtures, e.g. polluted air
- G01N33/0009—General constructional details of gas analysers, e.g. portable test equipment
- G01N33/0027—General constructional details of gas analysers, e.g. portable test equipment concerning the detector
- G01N33/0036—General constructional details of gas analysers, e.g. portable test equipment concerning the detector specially adapted to detect a particular component
-
- F—MECHANICAL ENGINEERING; LIGHTING; HEATING; WEAPONS; BLASTING
- F21—LIGHTING
- F21L—LIGHTING DEVICES OR SYSTEMS THEREOF, BEING PORTABLE OR SPECIALLY ADAPTED FOR TRANSPORTATION
- F21L4/00—Electric lighting devices with self-contained electric batteries or cells
-
- F—MECHANICAL ENGINEERING; LIGHTING; HEATING; WEAPONS; BLASTING
- F21—LIGHTING
- F21V—FUNCTIONAL FEATURES OR DETAILS OF LIGHTING DEVICES OR SYSTEMS THEREOF; STRUCTURAL COMBINATIONS OF LIGHTING DEVICES WITH OTHER ARTICLES, NOT OTHERWISE PROVIDED FOR
- F21V33/00—Structural combinations of lighting devices with other articles, not otherwise provided for
-
- G—PHYSICS
- G01—MEASURING; TESTING
- G01K—MEASURING TEMPERATURE; MEASURING QUANTITY OF HEAT; THERMALLY-SENSITIVE ELEMENTS NOT OTHERWISE PROVIDED FOR
- G01K13/00—Thermometers specially adapted for specific purposes
- G01K13/02—Thermometers specially adapted for specific purposes for measuring temperature of moving fluids or granular materials capable of flow
-
- G—PHYSICS
- G01—MEASURING; TESTING
- G01N—INVESTIGATING OR ANALYSING MATERIALS BY DETERMINING THEIR CHEMICAL OR PHYSICAL PROPERTIES
- G01N33/00—Investigating or analysing materials by specific methods not covered by groups G01N1/00 - G01N31/00
- G01N33/0004—Gaseous mixtures, e.g. polluted air
- G01N33/0009—General constructional details of gas analysers, e.g. portable test equipment
- G01N33/0027—General constructional details of gas analysers, e.g. portable test equipment concerning the detector
- G01N33/0036—General constructional details of gas analysers, e.g. portable test equipment concerning the detector specially adapted to detect a particular component
- G01N33/004—CO or CO2
-
- G—PHYSICS
- G01—MEASURING; TESTING
- G01N—INVESTIGATING OR ANALYSING MATERIALS BY DETERMINING THEIR CHEMICAL OR PHYSICAL PROPERTIES
- G01N33/00—Investigating or analysing materials by specific methods not covered by groups G01N1/00 - G01N31/00
- G01N33/0004—Gaseous mixtures, e.g. polluted air
- G01N33/0009—General constructional details of gas analysers, e.g. portable test equipment
- G01N33/0027—General constructional details of gas analysers, e.g. portable test equipment concerning the detector
- G01N33/0036—General constructional details of gas analysers, e.g. portable test equipment concerning the detector specially adapted to detect a particular component
- G01N33/0044—Sulphides, e.g. H2S
-
- G—PHYSICS
- G01—MEASURING; TESTING
- G01N—INVESTIGATING OR ANALYSING MATERIALS BY DETERMINING THEIR CHEMICAL OR PHYSICAL PROPERTIES
- G01N33/00—Investigating or analysing materials by specific methods not covered by groups G01N1/00 - G01N31/00
- G01N33/22—Fuels; Explosives
- G01N33/225—Gaseous fuels, e.g. natural gas
-
- G—PHYSICS
- G01—MEASURING; TESTING
- G01R—MEASURING ELECTRIC VARIABLES; MEASURING MAGNETIC VARIABLES
- G01R19/00—Arrangements for measuring currents or voltages or for indicating presence or sign thereof
- G01R19/145—Indicating the presence of current or voltage
Landscapes
- Chemical & Material Sciences (AREA)
- Engineering & Computer Science (AREA)
- Health & Medical Sciences (AREA)
- Life Sciences & Earth Sciences (AREA)
- Physics & Mathematics (AREA)
- General Physics & Mathematics (AREA)
- Analytical Chemistry (AREA)
- Medicinal Chemistry (AREA)
- Food Science & Technology (AREA)
- Biochemistry (AREA)
- General Health & Medical Sciences (AREA)
- Immunology (AREA)
- Pathology (AREA)
- Combustion & Propulsion (AREA)
- General Engineering & Computer Science (AREA)
- Chemical Kinetics & Catalysis (AREA)
- General Chemical & Material Sciences (AREA)
- Oil, Petroleum & Natural Gas (AREA)
- Emergency Alarm Devices (AREA)
Abstract
本发明实施例涉及一种适用于电力隧道运维的多功能装置及其多功能手电,包括验电模块、控制模块以及与控制模块连接的检测模块和照明模块,该适用于电力隧道运维的多功能装置通过设置的控制模块、照明模块、检测模块和验电模块集成在一个设备上,使得该设备将照明、测温、测电、测气体、充电等功能集于一身,不仅减少了运维人员的装备时间,而且还提高了运维人员的工作效率,避免运维人员在进入电力隧道工作时忘带或漏带了某种设备,提高运维人员工作的安全性;解决了现有运维人员进入电力隧道需要携带众多设备,若运维人员忘带或漏带了某种设备,导致运维人员在电力隧道内工作安全性低的技术问题。
The embodiments of the present invention relate to a multifunctional device suitable for power tunnel operation and maintenance and a multifunctional flashlight, including a power inspection module, a control module, a detection module and a lighting module connected to the control module, and the multifunctional device suitable for power tunnel operation and maintenance The multi-function device is integrated into one device through the set control module, lighting module, detection module and electricity detection module, so that the device integrates lighting, temperature measurement, electricity measurement, gas measurement, charging and other functions into one, which not only reduces the operation time. It also improves the work efficiency of the operation and maintenance personnel, avoids the operation and maintenance personnel forgetting to bring or misses a certain equipment when entering the power tunnel to work, and improves the safety of the operation and maintenance personnel. The operation and maintenance personnel need to carry a lot of equipment to enter the power tunnel. If the operation and maintenance personnel forget or miss a certain equipment, it will lead to the technical problem of low safety for the operation and maintenance personnel to work in the power tunnel.
Description
技术领域technical field
本发明涉及电力工具技术领域,尤其涉及一种适用于电力隧道运维的多功能装置及其多功能手电。The invention relates to the technical field of electric power tools, in particular to a multifunctional device suitable for operation and maintenance of electric power tunnels and a multifunctional flashlight thereof.
背景技术Background technique
随着城市核心区架空线入地工作的推进,更多的输电线路正从“架空”改为“入地”运行,但电力隧道建设困难重重,有时电力隧道起伏程度大,施工难度就大、技术条件要求就高,在土建、电气、运维等方面很难做到“零缺陷”,所以随着国民经济水平的提升,日用电量节节攀升,推动电力隧道的发展,良好稳定的电力隧道环境能给企业、居民等提供良好的供电需求,因此需要通过运维来保障电力隧道的安全性、稳定性。With the advancement of overhead lines in the urban core area, more power transmission lines are running from "overhead" to "into the ground", but the construction of power tunnels is difficult. The technical requirements are high, and it is difficult to achieve "zero defects" in civil engineering, electrical, operation and maintenance, etc. Therefore, with the improvement of the national economic level, the daily electricity consumption is rising, which promotes the development of power tunnels. Good and stable The power tunnel environment can provide good power supply demand for enterprises and residents, so it is necessary to ensure the safety and stability of power tunnels through operation and maintenance.
而电力隧道内部的运行环境较为复杂、且阴暗潮湿、空气流通不畅、照明装置、水泵装置容易发生问题。巡视电力隧道通常需要携带的设备有手电筒、气体检测仪、验电笔、手机充电设备、专用检修工具等设备进入隧道。手电筒用于照明,气体检测仪通过对可燃气体的氧气、硫化氢、一氧化碳的检测,起到对运维人员的警示和保护,当出现隧道进水的情况时则需要使用验电笔测试积水中是否带电,手机充电设备则可以帮助运维人员在紧急情况下为手机充电,保证运维人员与地面指挥部保持稳定通信。The operating environment inside the power tunnel is complex, dark and humid, with poor air circulation, and problems with lighting devices and water pump devices are prone to occur. The equipment that usually needs to be carried when patrolling the power tunnel includes flashlights, gas detectors, electroscopes, mobile phone charging equipment, special maintenance tools and other equipment to enter the tunnel. The flashlight is used for lighting, and the gas detector can warn and protect the operation and maintenance personnel by detecting oxygen, hydrogen sulfide and carbon monoxide in combustible gas. Whether it is charged or not, the mobile phone charging device can help the operation and maintenance personnel to charge the mobile phone in an emergency, and ensure that the operation and maintenance personnel maintain stable communication with the ground command.
目前,运维人员在进入电力隧道内工作时,需要携带多种工具,如手电筒、气体检测仪、验电笔、手机充电设备、专用检修工具等,携带的设备繁多,但每一样缺一不可,十分重要。而在紧急情况下,运维人员的准备时间减少,在携带设备方面就可能会出现疏忽,忘带或者是漏带某种设备,使得运维人员在电力隧道内工作的安全系数大大降低。At present, operation and maintenance personnel need to carry a variety of tools when entering the power tunnel to work, such as flashlights, gas detectors, electroscopes, mobile phone charging equipment, special maintenance tools, etc. very important. In an emergency, the preparation time of the operation and maintenance personnel is reduced, and there may be negligence in carrying equipment, forgetting or missing a certain equipment, which greatly reduces the safety factor of the operation and maintenance personnel working in the power tunnel.
发明内容SUMMARY OF THE INVENTION
本发明实施例提供了一种适用于电力隧道运维的多功能装置及其多功能手电,用于解决现有运维人员进入电力隧道需要携带众多设备,若运维人员忘带或漏带了某种设备,导致运维人员在电力隧道内工作安全性低的技术问题。The embodiment of the present invention provides a multifunctional device suitable for power tunnel operation and maintenance and a multifunctional flashlight thereof, which are used to solve the problem that existing operation and maintenance personnel need to carry a lot of equipment when entering the power tunnel. A certain kind of equipment causes technical problems with low safety for operation and maintenance personnel to work in power tunnels.
为了实现上述目的,本发明实施例提供如下技术方案:In order to achieve the above purpose, the embodiments of the present invention provide the following technical solutions:
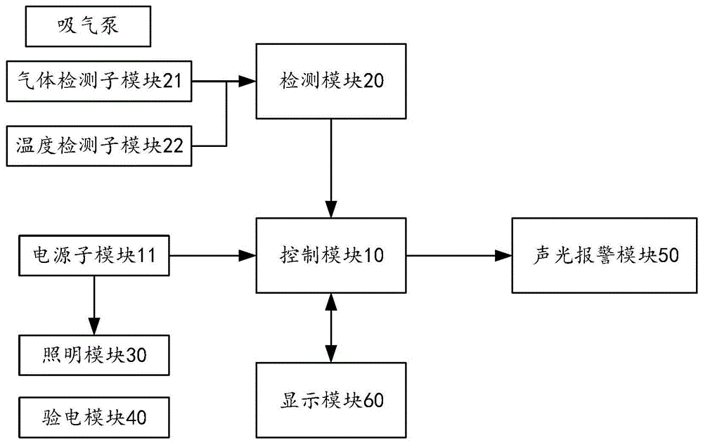
一种适用于电力隧道运维的多功能装置,包括验电模块、控制模块以及与所述控制模块连接的检测模块和照明模块;A multifunctional device suitable for power tunnel operation and maintenance, comprising a power inspection module, a control module, a detection module and a lighting module connected to the control module;
所述检测模块,用于检测电力隧道中的气体浓度和温度;The detection module is used to detect the gas concentration and temperature in the power tunnel;
所述照明模块,用于照明;The lighting module is used for lighting;
所述验电模块,用于检测电力隧道某一位置是否带电;The power inspection module is used to detect whether a certain position of the power tunnel is charged;
所述控制模块,内设置有电源子模块并用于给所述检测模块、所述照明模块和所述验电模块供电以及控制所述检测模块和所述照明模块运行,还用于对所述检测模块检测的气体浓度和温度进行分析。The control module is provided with a power supply sub-module and is used to supply power to the detection module, the lighting module and the electricity detection module, and to control the operation of the detection module and the lighting module, and is also used to monitor the detection module and the lighting module. The gas concentration and temperature detected by the module are analyzed.
优选地,所述检测模块包括气体检测子模块和温度检测子模块;Preferably, the detection module includes a gas detection sub-module and a temperature detection sub-module;
所述气体检测子模块,与所述控制模块连接并用于检测通过吸气泵吸入电力隧道的气体的气体浓度,所述气体检测子模块还用于将检测气体浓度的电信号传送至所述控制模块中;The gas detection sub-module is connected to the control module and is used to detect the gas concentration of the gas sucked into the power tunnel by the suction pump, and the gas detection sub-module is also used to transmit the electrical signal of the detected gas concentration to the control module in the module;
所述温度检测子模块,与所述控制模块连接并用于检测电力隧道中的温度并将检测温度的电信号传送至所述控制模块中。The temperature detection sub-module is connected to the control module and is used for detecting the temperature in the power tunnel and transmitting an electrical signal for detecting the temperature to the control module.
优选地,所述适用于电力隧道运维的多功能装置还包括与所述控制模块连接的声光报警模块,所述声光报警模块用于根据所述控制模块对所述检测模块检测的气体浓度和温度分析结果给运维人员报警警示。Preferably, the multifunctional device suitable for power tunnel operation and maintenance further includes an acousto-optic alarm module connected to the control module, and the acousto-optic alarm module is used to detect the gas detected by the detection module according to the control module. Concentration and temperature analysis results alert operation and maintenance personnel.
优选地,所述适用于电力隧道运维的多功能装置还包括与所述控制模块连接的显示模块,所述显示模块用于显示该适用于电力隧道运维的多功能装置的参数。其中,该适用于电力隧道运维的多功能装置的参数包含有报警气体浓度、报警温度、供电的电量以及所述检测模块检测的气体浓度和温度。Preferably, the multi-function device suitable for power tunnel operation and maintenance further includes a display module connected to the control module, and the display module is configured to display parameters of the multi-function device suitable for power tunnel operation and maintenance. Wherein, the parameters of the multifunctional device suitable for the operation and maintenance of the power tunnel include the alarm gas concentration, the alarm temperature, the amount of power supplied, and the gas concentration and temperature detected by the detection module.
优选地,所述电源子模块用于给移动终端提供5V的充电电源,对应于所述控制模块上设置有充电接口。Preferably, the power supply sub-module is used to provide a 5V charging power supply for the mobile terminal, corresponding to a charging interface provided on the control module.
优选地,所述电源子模块采用10000mAh的锂电池存储电量或提供电源。Preferably, the power supply sub-module uses a 10000mAh lithium battery to store power or provide power.
优选地,所述移动终端为电力隧道运维人员的手机、iPad或智能手表。Preferably, the mobile terminal is a mobile phone, an iPad or a smart watch of the power tunnel operation and maintenance personnel.
本发明还提供一种适用于电力隧道运维的多功能手电,包括多功能手电和设置在所述多功能手电上的上述所述的适用于电力隧道运维的多功能装置。The present invention also provides a multifunctional flashlight suitable for power tunnel operation and maintenance, including a multifunctional flashlight and the above-mentioned multifunctional device suitable for power tunnel operation and maintenance provided on the multifunctional flashlight.
优选地,照明模块设置在所述多功能手电的前端,控制模块设置在所述多功能手电的中部,验电模块和检测模块的温度检测子模块均设置在所述多功能手电的把手位置,检测模块的气体检测子模块设置在所述多功能手电的下端并位于控制模块下部。Preferably, the lighting module is arranged at the front end of the multifunctional flashlight, the control module is arranged in the middle of the multifunctional flashlight, and the temperature detection sub-modules of the electricity detection module and the detection module are both arranged at the handle position of the multifunctional flashlight, The gas detection sub-module of the detection module is arranged at the lower end of the multifunctional flashlight and at the lower part of the control module.
优选地,所述验电模块与所述多功能手电可拆卸连接。Preferably, the electrometry module is detachably connected to the multifunctional flashlight.
从以上技术方案可以看出,本发明实施例具有以下优点:As can be seen from the above technical solutions, the embodiments of the present invention have the following advantages:
1.该适用于电力隧道运维的多功能装置通过设置的控制模块、照明模块、检测模块和验电模块集成在一个设备上,使得该设备将照明、测温、测电、测气体、充电等功能集于一身,不仅减少了运维人员的装备时间,而且还提高了运维人员的工作效率,避免运维人员在进入电力隧道工作时忘带或漏带了某种设备,提高运维人员工作的安全性;解决了现有运维人员进入电力隧道需要携带众多设备,若运维人员忘带或漏带了某种设备,导致运维人员在电力隧道内工作安全性低的技术问题。1. The multi-function device suitable for power tunnel operation and maintenance is integrated into one device through the set control module, lighting module, detection module and electricity inspection module, so that the device can measure lighting, temperature, electricity, gas, and charging. It not only reduces the equipment time of the operation and maintenance personnel, but also improves the work efficiency of the operation and maintenance personnel, preventing the operation and maintenance personnel from forgetting or missing a certain equipment when entering the power tunnel to work, improving the operation and maintenance personnel. Safety of personnel work; solves the technical problem that the existing operation and maintenance personnel need to carry a lot of equipment to enter the power tunnel. .
2.该适用于电力隧道运维的多功能手电将照明、测温、测电、测气体、充电等功能合于一身,可以使运维人员在进入电力隧道内工作时,仅需携带该多功能手电就可完成巡检运维工作,减少了前期装备工具的时间,同时也减少了少带工具而导致出现的危险情况的发生;大大提高了运维人员的工作效率,也提高了运维人员工作的安全系数;解决了现有运维人员进入电力隧道需要携带众多设备,若运维人员忘带或漏带了某种设备,导致运维人员在电力隧道内工作安全性低的技术问题。2. This multifunctional flashlight suitable for power tunnel operation and maintenance combines lighting, temperature measurement, electricity measurement, gas measurement, charging and other functions into one, so that the operation and maintenance personnel only need to carry the multi-function flashlight when entering the power tunnel to work. The functional flashlight can complete the inspection, operation and maintenance work, which reduces the time for equipment equipment in the early stage, and also reduces the occurrence of dangerous situations caused by the lack of tools; greatly improves the work efficiency of the operation and maintenance personnel, and also improves the operation and maintenance. The safety factor of personnel work; solves the technical problem that the existing operation and maintenance personnel need to carry a lot of equipment when entering the power tunnel. .
附图说明Description of drawings
为了更清楚地说明本发明实施例或现有技术中的技术方案,下面将对实施例或现有技术描述中所需要使用的附图作简单地介绍,显而易见地,下面描述中的附图仅仅是本发明的一些实施例,对于本领域普通技术人员来讲,在不付出创造性劳动性的前提下,还可以根据这些附图获得其它的附图。In order to explain the embodiments of the present invention or the technical solutions in the prior art more clearly, the following briefly introduces the accompanying drawings that need to be used in the description of the embodiments or the prior art. Obviously, the accompanying drawings in the following description are only These are some embodiments of the present invention. For those of ordinary skill in the art, other drawings can also be obtained based on these drawings without any creative effort.
图1为本发明实施例所述的适用于电力隧道运维的多功能装置的框架图。FIG. 1 is a frame diagram of a multifunctional device suitable for power tunnel operation and maintenance according to an embodiment of the present invention.
图2为本发明实施例所述的适用于电力隧道运维的多功能装置另一的框架图。FIG. 2 is a frame diagram of another multi-function device suitable for power tunnel operation and maintenance according to an embodiment of the present invention.
图3为本发明实施例所述的适用于电力隧道运维的多功能装置又一的框架图。FIG. 3 is a frame diagram of another multi-function device suitable for power tunnel operation and maintenance according to an embodiment of the present invention.
图4为本发明实施例所述的适用于电力隧道运维的多功能手电的框架示意图。FIG. 4 is a schematic frame diagram of a multifunctional flashlight suitable for power tunnel operation and maintenance according to an embodiment of the present invention.
具体实施方式Detailed ways
为使得本发明的发明目的、特征、优点能够更加的明显和易懂,下面将结合本发明实施例中的附图,对本发明实施例中的技术方案进行清楚、完整地描述,显然,下面所描述的实施例仅仅是本发明一部分实施例,而非全部的实施例。基于本发明中的实施例,本领域普通技术人员在没有做出创造性劳动前提下所获得的所有其它实施例,都属于本发明保护的范围。In order to make the purpose, features and advantages of the present invention more obvious and understandable, the technical solutions in the embodiments of the present invention will be clearly and completely described below with reference to the accompanying drawings in the embodiments of the present invention. Obviously, the following The described embodiments are only some, but not all, embodiments of the present invention. Based on the embodiments of the present invention, all other embodiments obtained by those of ordinary skill in the art without creative efforts shall fall within the protection scope of the present invention.
本申请实施例提供了一种适用于电力隧道运维的多功能装置及其多功能手电,用于解决了现有运维人员进入电力隧道需要携带众多设备,若运维人员忘带或漏带了某种设备,导致运维人员在电力隧道内工作安全性低的技术问题。The embodiments of the present application provide a multi-function device suitable for power tunnel operation and maintenance and a multi-function flashlight thereof, which are used to solve the problem that existing operation and maintenance personnel need to carry a lot of equipment when entering the power tunnel. Some equipment is installed, which leads to technical problems of low safety for operation and maintenance personnel in the power tunnel.
实施例一:Example 1:
图1为本发明实施例所述的适用于电力隧道运维的多功能装置的框架图。FIG. 1 is a frame diagram of a multifunctional device suitable for power tunnel operation and maintenance according to an embodiment of the present invention.
如图1所示,本发明实施例提供了一种适用于电力隧道运维的多功能装置,包括验电模块40、控制模块10以及与控制模块10连接的检测模块20和照明模块30;As shown in FIG. 1 , an embodiment of the present invention provides a multifunctional device suitable for power tunnel operation and maintenance, including a power inspection module 40 , a control module 10 , a detection module 20 and a lighting module 30 connected to the control module 10 ;
检测模块20,用于检测电力隧道中的气体浓度和温度;The detection module 20 is used to detect the gas concentration and temperature in the power tunnel;
照明模块30,用于照明;The lighting module 30 is used for lighting;
验电模块40,用于检测电力隧道某一位置是否带电;The power inspection module 40 is used to detect whether a certain position of the power tunnel is electrified;
控制模块10,内设置有电源子模块11并用于给检测模块20、照明模块30和验电模块40供电以及控制检测模块20和照明模块30运行,还用于对检测模块20检测的气体浓度和温度进行分析。The control module 10 is provided with a power supply sub-module 11 and is used to supply power to the detection module 20, the lighting module 30 and the electricity detection module 40, and to control the operation of the detection module 20 and the lighting module 30, and is also used to detect the gas concentration and the detection module 20. temperature is analyzed.
在本发明实施例中,控制模块10内集成了单片机系统,电源子模块11用于给移动终端提供5V的充电电源,对应于控制模块10的电源子模块11上设置有充电接口。In the embodiment of the present invention, the control module 10 integrates a single-chip microcomputer system, the power supply sub-module 11 is used to provide 5V charging power for the mobile terminal, and the power supply sub-module 11 corresponding to the control module 10 is provided with a charging interface.
需要说明的是,单片机系统采用的是STM32F4型号芯片设置的系统,电源子模块11采用10000mAh的锂电池存储电量或提供电源,使得控制模块10不仅可以给检测模块20、照明模块30和验电模块40供电,还可以通过充电接口输出5v电压为常规移动终端充电,或通过充电接口对锂电池进行充电等。充电接口可以为USB接口,也可以为Mini USB接口、MicroUSB接口、Type-C接口、Lighting接口等接口。移动终端可以为手机,也可以为iPad、智能手表等具有通讯功能的通讯设备。It should be noted that the single-chip microcomputer system adopts the system set by the STM32F4 type chip, and the power supply sub-module 11 uses a 10000mAh lithium battery to store power or provide power, so that the control module 10 can not only provide the detection module 20, the lighting module 30 and the electricity inspection module. 40 power supply, it can also output 5v voltage through the charging interface to charge conventional mobile terminals, or charge lithium batteries through the charging interface. The charging interface can be a USB interface, or can be a Mini USB interface, a MicroUSB interface, a Type-C interface, a Lighting interface, or other interfaces. The mobile terminal may be a mobile phone, or may be a communication device with a communication function such as an iPad and a smart watch.
在本发明实施例中,检测模块20主要用于检测电力隧道中的气体浓度和温度,检测模块20将检测气体浓度和温度的电信号传送至控制模块10中分析处理。In the embodiment of the present invention, the detection module 20 is mainly used to detect the gas concentration and temperature in the power tunnel, and the detection module 20 transmits the electrical signal of the detected gas concentration and temperature to the control module 10 for analysis and processing.
需要说明的是,检测模块20检测的气体浓度包含有可燃气、氧气、硫化氢、一氧化碳等气体浓度。It should be noted that the gas concentration detected by the detection module 20 includes gas concentrations such as combustible gas, oxygen, hydrogen sulfide, carbon monoxide, and the like.
在本发明的实施例中,照明模块30主要用于照明,电源子模块11给照明模块30供电实现照明。In the embodiment of the present invention, the lighting module 30 is mainly used for lighting, and the power supply sub-module 11 supplies power to the lighting module 30 to realize lighting.
需要说明的是,照明模块30可以选择LED灯实现照明,也可以选择白炽灯或节能灯等具有照明功能的灯具实现照明。It should be noted that, the lighting module 30 may select LED lamps to achieve lighting, and may also select lamps with lighting functions such as incandescent lamps or energy-saving lamps to achieve lighting.
在本发明的实施例中,验电模块40主要用于检测电力隧道中某一位置是否带电,避免在电力隧道工作的运维人员触电发生事故。In the embodiment of the present invention, the power inspection module 40 is mainly used to detect whether a certain position in the power tunnel is electrified, so as to avoid electric shock accidents for operation and maintenance personnel working in the power tunnel.
需要说明的是,运维人员在电力隧道工作当遇到积水情况或其他情况时,该适用于电力隧道运维的多功能装置采用验电模块40进行测电,提醒运维人员是否带电,确保运维人员安全作业。It should be noted that when the operation and maintenance personnel work in the power tunnel and encounter water accumulation or other conditions, the multi-functional device suitable for the operation and maintenance of the power tunnel adopts the power inspection module 40 to measure the electricity, and remind the operation and maintenance personnel whether it is live or not. Ensure the safety of operation and maintenance personnel.
本发明提供的一种适用于电力隧道运维的多功能装置通过设置的控制模块、照明模块、检测模块和验电模块集成在一个设备上,使得该设备将照明、测温、测电、测气体、充电等功能集于一身,不仅减少了运维人员的装备时间,而且还提高了运维人员的工作效率,避免运维人员在进入电力隧道工作时忘带或漏带了某种设备,提高运维人员工作的安全性;解决了现有运维人员进入电力隧道需要携带众多设备,若运维人员忘带或漏带了某种设备,导致运维人员在电力隧道内工作安全性低的技术问题。A multifunctional device suitable for the operation and maintenance of power tunnels provided by the present invention is integrated into one device through the provided control module, lighting module, detection module and electricity detection module, so that the device integrates lighting, temperature measurement, electricity measurement, and electricity measurement. The integration of gas, charging and other functions not only reduces the equipment time of the operation and maintenance personnel, but also improves the work efficiency of the operation and maintenance personnel, preventing the operation and maintenance personnel from forgetting or missing a certain equipment when entering the power tunnel to work. Improve the safety of the operation and maintenance personnel; solve the problem that the existing operation and maintenance personnel need to carry a lot of equipment when entering the power tunnel. If the operation and maintenance personnel forget or miss a certain equipment, the safety of the operation and maintenance personnel in the power tunnel will be low. technical issues.
在本发明的一个实施例中,检测模块20包括气体检测子模块21和温度检测子模块22;气体检测子模块21,与控制模块10连接并用于检测通过吸气泵吸入电力隧道的气体的气体浓度,气体检测子模块21还用于将检测气体浓度的电信号传送至控制模块10中;温度检测子模块22,与控制模块10连接并用于检测电力隧道中的温度并将检测温度的电信号传送至控制模块10中。In one embodiment of the present invention, the detection module 20 includes a gas detection sub-module 21 and a temperature detection sub-module 22; the gas detection sub-module 21 is connected to the control module 10 and used to detect the gas of the gas sucked into the power tunnel by the suction pump Concentration, the gas detection sub-module 21 is also used to transmit the electrical signal for detecting gas concentration to the control module 10; the temperature detection sub-module 22 is connected to the control module 10 and is used to detect the temperature in the power tunnel and detect the electrical signal of the temperature sent to the control module 10 .
需要说明的是,气体检测子模块21可以采用气体传感器检测电力隧道中的可燃气、氧气、硫化氢、一氧化碳等气体浓度。温度检测子模块22可以采用温度传感器检测电力隧道中的温度。It should be noted that the gas detection sub-module 21 can use a gas sensor to detect the concentration of combustible gas, oxygen, hydrogen sulfide, carbon monoxide and other gases in the power tunnel. The temperature detection sub-module 22 may use a temperature sensor to detect the temperature in the power tunnel.
图2为本发明实施例所述的适用于电力隧道运维的多功能装置另一的框架图。FIG. 2 is a frame diagram of another multi-function device suitable for power tunnel operation and maintenance according to an embodiment of the present invention.
如图2所示,在本发明的一个实施例中,该适用于电力隧道运维的多功能装置还包括与控制模块10连接的声光报警模块50,声光报警模块50用于根据控制模块10对检测模块20检测的气体浓度和温度分析结果给运维人员报警警示。As shown in FIG. 2 , in an embodiment of the present invention, the multifunctional device suitable for power tunnel operation and maintenance further includes an acousto-optic alarm module 50 connected to the control module 10 , and the acousto-optic alarm module 50 is used for according to the control module 10. Alarm and warn the operation and maintenance personnel of the gas concentration and temperature analysis results detected by the detection module 20.
需要说明的是,检测模块20通过串口通信将采集的气体浓度参数传输到控制模块10的单片机中,单片机则判断该气体浓度是否达到预设报警气体浓度,从而进行声光报警模块50就会报警警示在电力隧道工作的运维人员撤离。温度检测子模块22的温度传感器使用的是红外测温技术,通过红外拍摄电力隧道中高压电缆接头,将测得数据通过串口通信传送至控制模块10的单片机中,若超过预设报警温度,手声光报警模块50就会报警警示在电力隧道工作的运维人员。It should be noted that the detection module 20 transmits the collected gas concentration parameters to the single-chip microcomputer of the control module 10 through serial communication, and the single-chip computer determines whether the gas concentration reaches the preset alarm gas concentration, so that the sound and light alarm module 50 will alarm. Warn the operation and maintenance personnel working in the power tunnel to evacuate. The temperature sensor of the temperature detection sub-module 22 uses infrared temperature measurement technology, and the measured data is transmitted to the single-chip microcomputer of the control module 10 through serial communication through infrared photography of the high-voltage cable joint in the power tunnel. The sound and light alarm module 50 will alarm and warn the operation and maintenance personnel working in the power tunnel.
图3为本发明实施例所述的适用于电力隧道运维的多功能装置又一的框架图。FIG. 3 is a frame diagram of another multi-function device suitable for power tunnel operation and maintenance according to an embodiment of the present invention.
如图3所示,在本发明的一个实施例,该适用于电力隧道运维的多功能装置还包括与控制模块连接的显示模块60,显示模块50用于显示该适用于电力隧道运维的多功能装置的参数;该适用于电力隧道运维的多功能装置的参数包含有报警气体浓度、报警温度、供电的电量以及检测模块检测的气体浓度和温度。As shown in FIG. 3 , in an embodiment of the present invention, the multifunctional device suitable for power tunnel operation and maintenance further includes a display module 60 connected to the control module, and the display module 50 is used to display the power tunnel operation and maintenance function. Parameters of the multifunctional device; the parameters of the multifunctional device suitable for the operation and maintenance of the power tunnel include the alarm gas concentration, the alarm temperature, the power supply and the gas concentration and temperature detected by the detection module.
需要说明的是,该适用于电力隧道运维的多功能装置还可以通过显示模块60设置参数,在运维人员进入电力隧道前,可对该适用于电力隧道运维的多功能装置进行参数调整和设置,设置报警气体浓度、以及设置报警温度。显示模块60还通过液晶屏显示检测模块20实时检测当前电力隧道中的气体浓度、温度,显示模块60还通过液晶屏显示电源子模块11中的剩余电量等。It should be noted that the multi-function device suitable for power tunnel operation and maintenance can also set parameters through the display module 60. Before the operation and maintenance personnel enter the power tunnel, the parameters of the multi-function device suitable for power tunnel operation and maintenance can be adjusted. and settings, set the alarm gas concentration, and set the alarm temperature. The display module 60 also detects the gas concentration and temperature in the current power tunnel in real time through the liquid crystal screen display detection module 20 , and the display module 60 also displays the remaining power in the power supply sub-module 11 through the liquid crystal screen.
当运维人员携带具有该适用于电力隧道运维的多功能装置的工具进入电力隧道时,可以通过照明模块30照明,检测模块20检测电力隧道中的气体浓度和温度,检测模块20检测的数据通过显示模块60显示,采用电源子模块11的10000mAh电池为多个检测以及照明进行供电。控制模块10根据检测模块20检测的数据超过当前预设的参数时,控制模块10控制声光报警模块50工作发出声光警告,提醒运维人员注意前方可能存在危险。在紧急情况下,为保证运维人员的通讯设备的电量满足通讯需求,控制模块10通过充电接口为运维人员的通讯设备进行充电。When the operation and maintenance personnel enter the power tunnel with the tool having the multi-function device suitable for power tunnel operation and maintenance, they can be illuminated by the lighting module 30, the detection module 20 detects the gas concentration and temperature in the power tunnel, and the data detected by the detection module 20 Displayed by the display module 60, the 10000mAh battery of the power supply sub-module 11 is used to supply power for multiple detections and lighting. When the data detected by the control module 10 exceeds the current preset parameters according to the detection module 20, the control module 10 controls the sound and light alarm module 50 to work to issue sound and light warnings to remind the operation and maintenance personnel to pay attention to the possible danger ahead. In an emergency, in order to ensure that the power of the communication equipment of the operation and maintenance personnel meets the communication requirements, the control module 10 charges the communication equipment of the operation and maintenance personnel through the charging interface.
实施例二:Embodiment 2:
图4为本发明实施例所述的适用于电力隧道运维的多功能手电的框架示意图。FIG. 4 is a schematic frame diagram of a multifunctional flashlight suitable for power tunnel operation and maintenance according to an embodiment of the present invention.
如图4所示,本发明实施例还提供一种适用于电力隧道运维的多功能手电,包括多功能手电和设置在多功能手电上的适用于电力隧道运维的多功能装置。As shown in FIG. 4 , an embodiment of the present invention further provides a multifunctional flashlight suitable for operation and maintenance of power tunnels, including a multifunctional flashlight and a multifunctional device suitable for operation and maintenance of power tunnels arranged on the multifunctional flashlight.
在本发明实施例中,照明模块30设置在多功能手电的前端,控制模块10设置在多功能手电的中部,验电模块40和检测模块的温度检测子模块22均设置在多功能手电的把手位置,检测模块的气体检测子模块21设置在多功能手电的下端并位于控制模块10下部。其中,验电模块40与多功能手电可拆卸连接。In the embodiment of the present invention, the lighting module 30 is arranged at the front end of the multifunctional flashlight, the control module 10 is arranged in the middle of the multifunctional flashlight, and the electricity detection module 40 and the temperature detection sub-module 22 of the detection module are both arranged on the handle of the multifunctional flashlight. Position, the gas detection sub-module 21 of the detection module is arranged at the lower end of the multi-function flashlight and at the lower part of the control module 10 . Wherein, the electricity detection module 40 is detachably connected with the multifunctional flashlight.
需要说明的是,多功能手电的前端为照明模块30用于照明;多功能手电的把手位置集成了验电模块40和温度检测子模块22,便于在紧急情况下测试电力隧道中积水位置是否带电;多功能手电的中部为电源子模块11,是各个模块的供电部位,电源子模块11的电池容量较大,可以进行长时间的运维工作,必要时该电源子模块11也可为运维人员的手机进行充电,保证运维人员通信稳定;多功能手电的下端为气体检测子模块21,气体检测子模块21采用吸气泵从多功能手电的前端吸入气体,分析气体成分,控制模块10根据气体检测子模块21检测的气体浓度提示运维人员当前电力隧道中的气体是否安全。It should be noted that the front end of the multifunctional flashlight is the lighting module 30 for lighting; the position of the handle of the multifunctional flashlight is integrated with the electricity detection module 40 and the temperature detection sub-module 22, which is convenient to test whether the position of water accumulation in the power tunnel is in an emergency. Live; the middle of the multi-function flashlight is the power supply sub-module 11, which is the power supply part of each module. The battery capacity of the power supply sub-module 11 is relatively large, which can be used for long-term operation and maintenance work. When necessary, the power supply sub-module 11 can also be used for operation and maintenance. The mobile phone of the maintenance personnel is charged to ensure the stable communication of the operation and maintenance personnel; the lower end of the multi-function flashlight is the gas detection sub-module 21. The gas detection sub-module 21 uses a suction pump to inhale gas from the front end of the multi-functional flashlight, analyzes the gas composition, and controls the module 10. According to the gas concentration detected by the gas detection sub-module 21, prompt the operation and maintenance personnel whether the gas in the current power tunnel is safe.
该适用于电力隧道运维的多功能手电集成度较高,将照明、测温、测电、测气体、充电等功能合于一身,不仅减少了运维人员的装备时间,而且还提高了运维人员的工作效率。This multi-functional flashlight suitable for power tunnel operation and maintenance has a high degree of integration. It integrates functions such as lighting, temperature measurement, electricity measurement, gas measurement, and charging, which not only reduces the equipment time of operation and maintenance personnel, but also improves the operation and maintenance. Work efficiency of maintenance personnel.
本发明提供的一种适用于电力隧道运维的多功能手电将照明、测温、测电、测气体、充电等功能合于一身,可以使运维人员在进入电力隧道内工作时,仅需携带该多功能手电就可完成巡检运维工作,减少了前期装备工具的时间,同时也减少了少带工具而导致出现的危险情况的发生;大大提高了运维人员的工作效率,也提高了运维人员工作的安全系数;解决了现有运维人员进入电力隧道需要携带众多设备,若运维人员忘带或漏带了某种设备,导致运维人员在电力隧道内工作安全性低的技术问题。The invention provides a multifunctional flashlight suitable for power tunnel operation and maintenance, which integrates the functions of lighting, temperature measurement, electricity measurement, gas measurement, charging, etc., so that the operation and maintenance personnel only need to Carrying this multifunctional flashlight can complete the inspection, operation and maintenance work, which reduces the time for equipment equipment in the early stage, and also reduces the occurrence of dangerous situations caused by the lack of tools; greatly improves the work efficiency of the operation and maintenance personnel, and also improves the It improves the safety factor of the operation and maintenance personnel; it solves the problem that the existing operation and maintenance personnel need to carry a lot of equipment when entering the power tunnel. If the operation and maintenance personnel forget or miss a certain equipment, the safety of the operation and maintenance personnel in the power tunnel is low. technical issues.
所属领域的技术人员可以清楚地了解到,为描述的方便和简洁,上述描述的装置和模块的具体工作过程,可以参考前述方法实施例中的对应过程,在此不再赘述。Those skilled in the art can clearly understand that, for the convenience and brevity of description, for the specific working process of the above-described devices and modules, reference may be made to the corresponding processes in the foregoing method embodiments, which will not be repeated here.
在本申请所提供的几个实施例中,应该理解到,所揭露的装置和模块,可以通过其它的方式实现。例如,以上所描述的装置实施例仅仅是示意性的,例如,所述模块的划分,仅仅为一种逻辑功能划分,实际实现时可以有另外的划分方式,例如多个模块或组件可以结合或者可以集成到另一个系统,或一些特征可以忽略,或不执行。另一点,所显示或讨论的相互之间的耦合或直接耦合或通信连接可以是通过一些接口,装置或模块的间接耦合或通信连接,可以是电性,机械或其它的形式。In the several embodiments provided in this application, it should be understood that the disclosed apparatus and modules may be implemented in other manners. For example, the apparatus embodiments described above are only illustrative. For example, the division of the modules is only a logical function division. In actual implementation, there may be other division methods. For example, multiple modules or components may be combined or Can be integrated into another system, or some features can be ignored, or not implemented. On the other hand, the shown or discussed mutual coupling or direct coupling or communication connection may be through some interfaces, indirect coupling or communication connection of devices or modules, and may be in electrical, mechanical or other forms.
所述作为分离部件说明的模块可以是或者也可以不是物理上分开的,作为模块显示的部件可以是或者也可以不是物理模块,即可以位于一个地方。可以根据实际的需要选择其中的部分或者全部模块来实现本实施例方案的目的。The modules described as separate components may or may not be physically separated, and components shown as modules may or may not be physical modules, that is, may be located in one place. Some or all of the modules may be selected according to actual needs to achieve the purpose of the solution in this embodiment.
另外,在本发明各个实施例中的各功能模块可以集成在一个处理模块中,也可以是各个模块单独物理存在,也可以两个或两个以上模块集成在一个模块中。上述集成的模块既可以采用硬件的形式实现,也可以采用软件功能模块的形式实现。In addition, each functional module in each embodiment of the present invention may be integrated into one processing module, or each module may exist physically alone, or two or more modules may be integrated into one module. The above-mentioned integrated modules can be implemented in the form of hardware, and can also be implemented in the form of software function modules.
所述集成的模块如果以软件功能模块的形式实现并作为独立的产品销售或使用时,可以存储在一个计算机可读取存储介质中。基于这样的理解,本发明的技术方案本质上或者说对现有技术做出贡献的部分或者该技术方案的全部或部分可以以软件产品的形式体现出来,该计算机软件产品存储在一个存储介质中,包括若干指令用以使得一台计算机设备(可以是个人计算机,服务器,或者网络设备等)执行本发明各个实施例所述方法的全部或部分步骤。而前述的存储介质包括:U盘、移动硬盘、只读存储器(ROM,Read-OnlyMemory)、随机存取存储器(RAM,Random Access Memory)、磁碟或者光盘等各种可以存储程序代码的介质。If the integrated modules are implemented in the form of software functional modules and sold or used as independent products, they may be stored in a computer-readable storage medium. Based on such understanding, the technical solution of the present invention is essentially or the part that contributes to the prior art, or all or part of the technical solution can be embodied in the form of a software product, and the computer software product is stored in a storage medium , including several instructions for causing a computer device (which may be a personal computer, a server, or a network device, etc.) to execute all or part of the steps of the methods described in the various embodiments of the present invention. The aforementioned storage medium includes: U disk, removable hard disk, Read-Only Memory (ROM, Read-Only Memory), Random Access Memory (RAM, Random Access Memory), magnetic disk or optical disk and other media that can store program codes.
以上所述,以上实施例仅用以说明本发明的技术方案,而非对其限制;尽管参照前述实施例对本发明进行了详细的说明,本领域的普通技术人员应当理解:其依然可以对前述各实施例所记载的技术方案进行修改,或者对其中部分技术特征进行等同替换;而这些修改或者替换,并不使相应技术方案的本质脱离本发明各实施例技术方案的精神和范围。As mentioned above, the above embodiments are only used to illustrate the technical solutions of the present invention, but not to limit them; although the present invention has been described in detail with reference to the foregoing embodiments, those of ordinary skill in the art should understand: The technical solutions described in the embodiments are modified, or some technical features thereof are equivalently replaced; and these modifications or replacements do not make the essence of the corresponding technical solutions deviate from the spirit and scope of the technical solutions in the embodiments of the present invention.
Claims (10)
Priority Applications (1)
| Application Number | Priority Date | Filing Date | Title |
|---|---|---|---|
| CN202010830802.0A CN111965306A (en) | 2020-08-18 | 2020-08-18 | A multifunctional device suitable for power tunnel operation and maintenance and its multifunctional flashlight |
Applications Claiming Priority (1)
| Application Number | Priority Date | Filing Date | Title |
|---|---|---|---|
| CN202010830802.0A CN111965306A (en) | 2020-08-18 | 2020-08-18 | A multifunctional device suitable for power tunnel operation and maintenance and its multifunctional flashlight |
Publications (1)
| Publication Number | Publication Date |
|---|---|
| CN111965306A true CN111965306A (en) | 2020-11-20 |
Family
ID=73388262
Family Applications (1)
| Application Number | Title | Priority Date | Filing Date |
|---|---|---|---|
| CN202010830802.0A Pending CN111965306A (en) | 2020-08-18 | 2020-08-18 | A multifunctional device suitable for power tunnel operation and maintenance and its multifunctional flashlight |
Country Status (1)
| Country | Link |
|---|---|
| CN (1) | CN111965306A (en) |
Cited By (5)
| Publication number | Priority date | Publication date | Assignee | Title |
|---|---|---|---|---|
| CN113888973A (en) * | 2021-10-12 | 2022-01-04 | 桂林海威科技股份有限公司 | Method for reminding power supply state of lighting equipment in tunnel |
| CN114033977A (en) * | 2021-12-02 | 2022-02-11 | 深圳市源立信照明科技有限公司 | Flashlight circuit with oxygen content measurement function, control method thereof and flashlight |
| CN114118471A (en) * | 2021-11-25 | 2022-03-01 | 广东电网有限责任公司广州供电局 | Multifunctional inspection terminal suitable for operation and maintenance of electric power tunnel |
| CN114697860A (en) * | 2022-03-28 | 2022-07-01 | 广东电网有限责任公司广州供电局 | Multifunctional positioning device based on neural network |
| CN116293441A (en) * | 2023-01-17 | 2023-06-23 | 中国能源建设集团广东省电力设计研究院有限公司 | A tunnel energy supply method, device, terminal equipment and storage medium |
Citations (2)
| Publication number | Priority date | Publication date | Assignee | Title |
|---|---|---|---|---|
| CN104329594A (en) * | 2014-09-26 | 2015-02-04 | 北京国电电科院检测科技有限公司 | Intelligent flashlight |
| CN105973304A (en) * | 2016-06-22 | 2016-09-28 | 国家电网公司 | Hand-held power cable tunnel inspection and maintenance tool |
-
2020
- 2020-08-18 CN CN202010830802.0A patent/CN111965306A/en active Pending
Patent Citations (2)
| Publication number | Priority date | Publication date | Assignee | Title |
|---|---|---|---|---|
| CN104329594A (en) * | 2014-09-26 | 2015-02-04 | 北京国电电科院检测科技有限公司 | Intelligent flashlight |
| CN105973304A (en) * | 2016-06-22 | 2016-09-28 | 国家电网公司 | Hand-held power cable tunnel inspection and maintenance tool |
Cited By (6)
| Publication number | Priority date | Publication date | Assignee | Title |
|---|---|---|---|---|
| CN113888973A (en) * | 2021-10-12 | 2022-01-04 | 桂林海威科技股份有限公司 | Method for reminding power supply state of lighting equipment in tunnel |
| CN114118471A (en) * | 2021-11-25 | 2022-03-01 | 广东电网有限责任公司广州供电局 | Multifunctional inspection terminal suitable for operation and maintenance of electric power tunnel |
| CN114118471B (en) * | 2021-11-25 | 2025-03-11 | 广东电网有限责任公司广州供电局 | A multifunctional inspection terminal suitable for power tunnel operation and maintenance |
| CN114033977A (en) * | 2021-12-02 | 2022-02-11 | 深圳市源立信照明科技有限公司 | Flashlight circuit with oxygen content measurement function, control method thereof and flashlight |
| CN114697860A (en) * | 2022-03-28 | 2022-07-01 | 广东电网有限责任公司广州供电局 | Multifunctional positioning device based on neural network |
| CN116293441A (en) * | 2023-01-17 | 2023-06-23 | 中国能源建设集团广东省电力设计研究院有限公司 | A tunnel energy supply method, device, terminal equipment and storage medium |
Similar Documents
| Publication | Publication Date | Title |
|---|---|---|
| CN111965306A (en) | A multifunctional device suitable for power tunnel operation and maintenance and its multifunctional flashlight | |
| CN201402268Y (en) | An intelligent ambient air quality monitor | |
| CN104076068A (en) | Vehicle and monitoring alarm apparatus for environment inside vehicle | |
| CN102750799B (en) | Direct current transmission line forest fire monitoring device based on space ion current density | |
| CN205898671U (en) | Infrared carbon dioxide sensor | |
| CN113936436A (en) | Gaseous detection device of deep basal pit operation based on loRa wireless communication | |
| CN215415309U (en) | Wireless split type fast-assembling gas detection device | |
| CN102445526A (en) | Portable gas detection alarm device | |
| CN206960624U (en) | Battery monitor apparatus and system | |
| CN205562499U (en) | Novel hazardous gas safety monitoring early warning device | |
| CN206832727U (en) | Mine Gas detection means | |
| CN105139588B (en) | A kind of in-car safety monitoring system and method | |
| CN105203714A (en) | Pumping type multi-parameter determining device | |
| CN213207339U (en) | Miner's lamp with electric quantity indication | |
| CN206038868U (en) | Battery status indicating device | |
| CN206583888U (en) | A kind of coal mining gas monitor device | |
| CN205068715U (en) | Wireless portable alarm control ware | |
| CN212214414U (en) | An electric bus battery fire extinguishing device | |
| CN207475173U (en) | A kind of Intelligent arc-light protection device | |
| CN223581912U (en) | Portable gas detector | |
| CN207601872U (en) | A kind of electric inspection process mobile terminal with early-warning for high pressure | |
| CN208858409U (en) | A kind of underground mine ventilation system monitoring platform | |
| CN218567293U (en) | A two-chamber wireless gas detector | |
| CN217902289U (en) | Tunnel cable butt joint process environment comprehensive monitoring device | |
| CN211668749U (en) | Tunnel illumination check out test set |
Legal Events
| Date | Code | Title | Description |
|---|---|---|---|
| PB01 | Publication | ||
| PB01 | Publication | ||
| SE01 | Entry into force of request for substantive examination | ||
| SE01 | Entry into force of request for substantive examination | ||
| RJ01 | Rejection of invention patent application after publication | ||
| RJ01 | Rejection of invention patent application after publication |
Application publication date: 20201120 |
