CN111720936A - Humidification system and humidification method of data center - Google Patents
Humidification system and humidification method of data center Download PDFInfo
- Publication number
- CN111720936A CN111720936A CN202010596083.0A CN202010596083A CN111720936A CN 111720936 A CN111720936 A CN 111720936A CN 202010596083 A CN202010596083 A CN 202010596083A CN 111720936 A CN111720936 A CN 111720936A
- Authority
- CN
- China
- Prior art keywords
- air
- data center
- recovery
- recovery pipe
- humidification system
- Prior art date
- Legal status (The legal status is an assumption and is not a legal conclusion. Google has not performed a legal analysis and makes no representation as to the accuracy of the status listed.)
- Pending
Links
Images
Classifications
-
- F—MECHANICAL ENGINEERING; LIGHTING; HEATING; WEAPONS; BLASTING
- F24—HEATING; RANGES; VENTILATING
- F24F—AIR-CONDITIONING; AIR-HUMIDIFICATION; VENTILATION; USE OF AIR CURRENTS FOR SCREENING
- F24F6/00—Air-humidification, e.g. cooling by humidification
-
- F—MECHANICAL ENGINEERING; LIGHTING; HEATING; WEAPONS; BLASTING
- F24—HEATING; RANGES; VENTILATING
- F24F—AIR-CONDITIONING; AIR-HUMIDIFICATION; VENTILATION; USE OF AIR CURRENTS FOR SCREENING
- F24F11/00—Control or safety arrangements
- F24F11/70—Control systems characterised by their outputs; Constructional details thereof
- F24F11/72—Control systems characterised by their outputs; Constructional details thereof for controlling the supply of treated air, e.g. its pressure
- F24F11/74—Control systems characterised by their outputs; Constructional details thereof for controlling the supply of treated air, e.g. its pressure for controlling air flow rate or air velocity
-
- F—MECHANICAL ENGINEERING; LIGHTING; HEATING; WEAPONS; BLASTING
- F24—HEATING; RANGES; VENTILATING
- F24F—AIR-CONDITIONING; AIR-HUMIDIFICATION; VENTILATION; USE OF AIR CURRENTS FOR SCREENING
- F24F11/00—Control or safety arrangements
- F24F11/89—Arrangement or mounting of control or safety devices
-
- F—MECHANICAL ENGINEERING; LIGHTING; HEATING; WEAPONS; BLASTING
- F24—HEATING; RANGES; VENTILATING
- F24F—AIR-CONDITIONING; AIR-HUMIDIFICATION; VENTILATION; USE OF AIR CURRENTS FOR SCREENING
- F24F13/00—Details common to, or for air-conditioning, air-humidification, ventilation or use of air currents for screening
- F24F13/22—Means for preventing condensation or evacuating condensate
-
- F—MECHANICAL ENGINEERING; LIGHTING; HEATING; WEAPONS; BLASTING
- F24—HEATING; RANGES; VENTILATING
- F24F—AIR-CONDITIONING; AIR-HUMIDIFICATION; VENTILATION; USE OF AIR CURRENTS FOR SCREENING
- F24F13/00—Details common to, or for air-conditioning, air-humidification, ventilation or use of air currents for screening
- F24F13/28—Arrangement or mounting of filters
-
- F—MECHANICAL ENGINEERING; LIGHTING; HEATING; WEAPONS; BLASTING
- F24—HEATING; RANGES; VENTILATING
- F24F—AIR-CONDITIONING; AIR-HUMIDIFICATION; VENTILATION; USE OF AIR CURRENTS FOR SCREENING
- F24F2110/00—Control inputs relating to air properties
- F24F2110/20—Humidity
Landscapes
- Engineering & Computer Science (AREA)
- Chemical & Material Sciences (AREA)
- Combustion & Propulsion (AREA)
- Mechanical Engineering (AREA)
- General Engineering & Computer Science (AREA)
- Physics & Mathematics (AREA)
- Fluid Mechanics (AREA)
- Air Conditioning Control Device (AREA)
Abstract
本申请公开了数据中心的加湿系统及加湿方法,涉及一种包括但不限于云计算、云存储、大数据、深度学习等应用中使用的数据中心的加湿技术领域。具体实现方案为:数据中心的加湿系统包括新风机和冷却塔;新风机的送风口用于为数据中心送风;新风机的进风口与冷却塔的空气出口通过回收管连通,回收管用于将冷却塔排出的湿空气引入新风机。本申请的数据中心的加湿系统及加湿方法具有比较好的加湿效果。
The present application discloses a humidification system and a humidification method for a data center, and relates to the technical field of humidification of a data center used in applications including but not limited to cloud computing, cloud storage, big data, and deep learning. The specific implementation plan is as follows: the humidification system of the data center includes a fresh air fan and a cooling tower; the air supply port of the fresh air fan is used to supply air to the data center; the air inlet of the fresh air fan and the air outlet of the cooling tower are connected through a recovery pipe, and the recovery pipe is used to The moist air discharged from the cooling tower is introduced into the fresh air fan. The humidification system and humidification method of the data center of the present application have relatively good humidification effect.
Description
技术领域technical field
本申请实施例涉及加湿技术领域,尤其涉及一种包括但不限于云计算、云存储、大数据、深度学习等应用中使用的数据中心的加湿系统及加湿方法。The embodiments of the present application relate to the technical field of humidification, and in particular, to a humidification system and a humidification method for a data center used in applications including but not limited to cloud computing, cloud storage, big data, and deep learning.
背景技术Background technique
云计算、云存储、云服务、大数据、深度学习等应用中使用的数据中心内存放有大量的服务器和电源等设备,由于这些设备均对数据中心的湿度有一定的要求,即,当湿度太高时,设备的金属部件容易出现锈蚀;当湿度太低时,设备之间容易产生静电,而静电和腐蚀对于数据中心的设备来说都是致命伤害。因此,为了保证数据中心的这些设备能够正常工作,需要使用加湿系统将数据中心的湿度保持在适当的范围内。A large number of servers and power supplies are stored in data centers used in applications such as cloud computing, cloud storage, cloud services, big data, and deep learning. These devices have certain requirements on the humidity of the data center, that is, when the humidity When the humidity is too high, the metal parts of the equipment are prone to rust; when the humidity is too low, static electricity is easily generated between the equipment, and both static electricity and corrosion are fatal to the equipment in the data center. Therefore, in order to ensure that these devices in the data center can work properly, it is necessary to use a humidification system to keep the humidity in the data center within an appropriate range.
发明内容SUMMARY OF THE INVENTION
本申请提供了一种数据中心的加湿系统及加湿方法。The present application provides a humidification system and a humidification method for a data center.
根据本申请的一方面,提供了一种数据中心的加湿系统,该数据中心的加湿系统包括新风机和冷却塔;新风机的送风口用于为数据中心送风;新风机的进风口与冷却塔的空气出口通过回收管连通,回收管用于将冷却塔排出的湿空气引入新风机。According to an aspect of the present application, a humidification system of a data center is provided, the humidification system of the data center includes a fresh air fan and a cooling tower; an air supply port of the fresh air fan is used for supplying air to the data center; an air inlet of the fresh air fan and cooling tower The air outlet of the tower is communicated through a recovery pipe, which is used to introduce the humid air discharged from the cooling tower into the fresh air blower.
在一种可能的实现方式中,回收管上设有连通回收管内外的空气交换口,空气交换口安装有第一调节阀;第一调节阀用于调节空气交换口的开度。In a possible implementation manner, the recovery pipe is provided with an air exchange port communicating with the inside and outside of the recovery pipe, and the air exchange port is provided with a first regulating valve; the first regulating valve is used to adjust the opening of the air exchange port.
在一种可能的实现方式中,回收管上还设有用于检测回收管内空气湿度的湿度传感器;湿度传感器设置在第一调节阀的下游。In a possible implementation manner, the recovery pipe is further provided with a humidity sensor for detecting the air humidity in the recovery pipe; the humidity sensor is arranged downstream of the first regulating valve.
在一种可能的实现方式中,湿度传感器与第一调节阀通讯连接;第一调节阀响应于湿度传感器检测到的湿度,调节空气交换口的开度。In a possible implementation manner, the humidity sensor is connected in communication with the first regulating valve; the first regulating valve adjusts the opening of the air exchange port in response to the humidity detected by the humidity sensor.
在一种可能的实现方式中,回收管上还设有第一开关阀,用于控制回收管的通/断;第一开关阀位于湿度传感器与第一调节阀之间。In a possible implementation manner, the recovery pipe is further provided with a first on-off valve for controlling on/off of the recovery pipe; the first on-off valve is located between the humidity sensor and the first regulating valve.
在一种可能的实现方式中,还包括冷凝回水管;冷凝回水管的一端与回收管位于第一开关阀与冷却塔之间的部分连通,冷凝回水管的另一端与冷却塔的进水口连通。In a possible implementation, it also includes a condensation return pipe; one end of the condensation return pipe is connected to the part of the recovery pipe between the first on-off valve and the cooling tower, and the other end of the condensation return pipe is connected to the water inlet of the cooling tower .
在一种可能的实现方式中,至少部分回收管水平设置,第一调节阀位于回收管的水平段;和/或,冷凝回水管的一端连接在回收管的水平段。In a possible implementation manner, at least part of the recovery pipe is arranged horizontally, and the first regulating valve is located in the horizontal section of the recovery pipe; and/or, one end of the condensate return pipe is connected to the horizontal section of the recovery pipe.
在一种可能的实现方式中,回收管的回收风口位于冷却塔的空气出口的上方,且回收风口与冷却塔的空气出口之间的直线距离在1.5米-4米之间。In a possible implementation manner, the recovery tuyere of the recovery pipe is located above the air outlet of the cooling tower, and the linear distance between the recovery tuyere and the air outlet of the cooling tower is between 1.5 meters and 4 meters.
在一种可能的实现方式中,回收管的回收风口所在的平面与水平面之间的夹角在0°-45°之间。In a possible implementation manner, the included angle between the plane where the recovery tuyere of the recovery pipe is located and the horizontal plane is between 0° and 45°.
在一种可能的实现方式中,回收管的回收风口设置有过滤网。In a possible implementation manner, the recovery tuyere of the recovery pipe is provided with a filter screen.
在一种可能的实现方式中,回收管的回收风口设置有第二调节阀;第二调节阀用于调节回收风口的开度。In a possible implementation manner, the recovery tuyere of the recovery pipe is provided with a second regulating valve; the second regulating valve is used to adjust the opening of the recovery tuyere.
在一种可能的实现方式中,新风机的进风口设置有第二开关阀,用于控制进风口的开/闭。In a possible implementation manner, the air inlet of the fresh fan is provided with a second on-off valve for controlling the opening/closing of the air inlet.
在一种可能的实现方式中,新风机的送风口通过送风管为数据中心送风,送风管包括支管,支管的出风口设置有第三调节阀;第三调节阀用于调节支管的出风口的开度。In a possible implementation manner, the air supply port of the fresh air blower supplies air to the data center through an air supply pipe, the air supply pipe includes a branch pipe, and the air outlet of the branch pipe is provided with a third regulating valve; The opening of the air outlet.
根据本申请的另一方面,提供了一种数据中心的加湿方法,该数据中心的加湿方法包括:回收冷却塔的湿空气;在湿空气中混入环境空气;将混合后的空气送入数据中心。According to another aspect of the present application, a humidification method for a data center is provided, the humidification method for the data center includes: recovering humid air from a cooling tower; mixing ambient air into the humid air; sending the mixed air into the data center .
在一种可能的实现方式中,在将混合后的空气送入数据中心之前,还包括:对混合后的空气进行处理。In a possible implementation manner, before sending the mixed air into the data center, the method further includes: treating the mixed air.
在一种可能的实现方式中,还包括:调整湿空气的流量和/或环境空气的流量,以控制混合后的空气的湿度。In a possible implementation manner, the method further includes: adjusting the flow rate of humid air and/or the flow rate of ambient air to control the humidity of the mixed air.
根据本申请的技术解决了数据中心加湿效果不好,并且浪费水资源的问题,提供了一种加湿效果比较好并且节约水资源的加湿系统及加湿方法。The technology according to the present application solves the problem of poor humidification effect of the data center and waste of water resources, and provides a humidification system and humidification method with good humidification effect and saving water resources.
应当理解,本部分所描述的内容并非旨在标识本申请的实施例的关键或重要特征,也不用于限制本申请的范围。本申请的其它特征将通过以下的说明书而变得容易理解。It should be understood that the content described in this section is not intended to identify key or critical features of the embodiments of the application, nor is it intended to limit the scope of the application. Other features of the present application will become readily understood from the following description.
附图说明Description of drawings
附图用于更好地理解本方案,不构成对本申请的限定。其中:The accompanying drawings are used for better understanding of the present solution, and do not constitute a limitation to the present application. in:
图1是本申请实施例一提供的数据中心的加湿系统的示意图;1 is a schematic diagram of a humidification system of a data center provided in Embodiment 1 of the present application;
图2是本申请实施例一提供的数据中心的加湿系统的一种冷却塔的结构示意图;2 is a schematic structural diagram of a cooling tower of a humidification system of a data center provided in Embodiment 1 of the present application;
图3是本申请实施例二提供的数据中心的加湿系统的示意图;3 is a schematic diagram of a humidification system of a data center provided in Embodiment 2 of the present application;
图4是本申请实施例三提供的数据中心的加湿系统的示意图;4 is a schematic diagram of a humidification system of a data center provided in Embodiment 3 of the present application;
图5是本申请实施例四提供的数据中心的加湿系统的示意图;5 is a schematic diagram of a humidification system of a data center provided in Embodiment 4 of the present application;
图6是本申请实施例五提供的数据中心的加湿系统的示意图;6 is a schematic diagram of a humidification system of a data center provided in Embodiment 5 of the present application;
图7是本申请实施例六提供的数据中心的加湿系统的示意图;7 is a schematic diagram of a humidification system of a data center provided in Embodiment 6 of the present application;
图8是本申请实施例七提供的数据中心的加湿系统的示意图;8 is a schematic diagram of a humidification system of a data center provided in Embodiment 7 of the present application;
图9是本申请实施例八提供的数据中心的加湿系统的示意图。FIG. 9 is a schematic diagram of a humidification system of a data center provided in Embodiment 8 of the present application.
附图标记说明:Description of reference numbers:
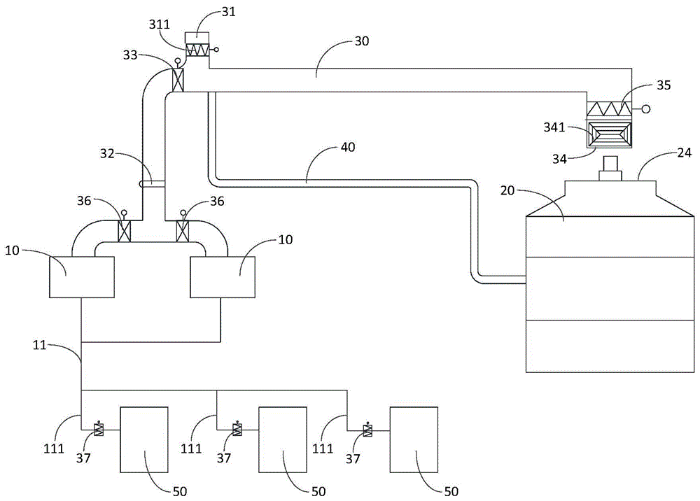
10-新风机;11-送风管;111-支管;20-冷却塔;21-空气入口;22-进水口;23-出水口;24-空气出口;30-回收管;31-空气交换口;311-第一调节阀;32-湿度传感器;33-第一开关阀;34-回收风口;341-过滤网;35-第二调节阀;36-第二开关阀;37-第三调节阀;40-冷凝回水管;50-机房。10-fresh fan; 11-air supply pipe; 111-branch pipe; 20-cooling tower; 21-air inlet; 22-water inlet; 23-water outlet; 24-air outlet; 30-recovery pipe; 31-air exchange port 311-first regulating valve; 32-humidity sensor; 33-first on-off valve; 34-recovery air outlet; 341-filter; 35-second regulating valve; 36-second on-off valve; 37-third regulating valve ; 40-condensation return pipe; 50-machine room.
具体实施方式Detailed ways
以下结合附图对本申请的示范性实施例做出说明,其中包括本申请实施例的各种细节以助于理解,应当将它们认为仅仅是示范性的。因此,本领域普通技术人员应当认识到,可以对这里描述的实施例做出各种改变和修改,而不会背离本申请的范围和精神。同样,为了清楚和简明,以下的描述中省略了对公知功能和结构的描述。Exemplary embodiments of the present application are described below with reference to the accompanying drawings, which include various details of the embodiments of the present application to facilitate understanding, and should be considered as exemplary only. Accordingly, those of ordinary skill in the art will recognize that various changes and modifications of the embodiments described herein can be made without departing from the scope and spirit of the present application. Also, descriptions of well-known functions and constructions are omitted from the following description for clarity and conciseness.
数据中心通常配备有对数据中心进行降温的制冷系统、对数据中心进行加压的新风系统以及对数据中心进行加湿室的加湿系统。其中,制冷系统包括冷却塔;新风系统包括新风机以及与数据中心的机房连接的送风管;加湿系统包括加湿器以及为加湿器提供纯净水的纯净水制备装置。A data center is usually equipped with a cooling system to cool the data center, a fresh air system to pressurize the data center, and a humidification system to humidify the data center room. Among them, the cooling system includes a cooling tower; the fresh air system includes a fresh air fan and an air supply pipe connected to the computer room of the data center; the humidification system includes a humidifier and a pure water preparation device that provides pure water for the humidifier.
然而,在制冷系统中,冷却塔通过外界环境中的干冷空气与热水进行换热,从而为数据中心降温。换热过程中会在冷却塔内形成大量的水蒸气,这些水蒸气会被直接排放到大气中,从而被白白浪费掉。In refrigeration systems, however, cooling towers cool the data center by exchanging heat with hot, dry air from the outside environment. During the heat exchange process, a large amount of water vapor will be formed in the cooling tower, and the water vapor will be directly discharged into the atmosphere, thus being wasted.
在加湿系统中,一方面,加湿器不仅加湿缓慢、加湿效果不理想,而且,内部容易积水并滋生细菌;另一方面,纯净水制备装置不仅产水效率低,容易造成水资源浪费,而且,获得的纯净水质量不佳,容易导致加湿器内部结垢。In the humidification system, on the one hand, the humidifier not only humidifies slowly and has an unsatisfactory humidification effect, but also easily accumulates water inside and breeds bacteria; on the other hand, the pure water preparation device not only has low water production efficiency, but also easily wastes water resources. , the obtained purified water is of poor quality, which may easily lead to scaling inside the humidifier.
为此,本申请实施例提供一种数据中心的加湿系统及加湿方法,涉及一种包括但不限于云计算、云存储、大数据、深度学习等应用中使用的数据中心的加湿技术领域。该加湿系统及加湿方法能够将冷却塔中产生的水蒸气回收至新风机中以为互联网和云计算等行业中的数据中心进行加湿,从而不仅节约了水资源,而且解决了数据中心现有的加湿系统加湿效果不好的问题。To this end, embodiments of the present application provide a humidification system and a humidification method for a data center, which relate to the technical field of humidification of data centers used in applications such as cloud computing, cloud storage, big data, and deep learning. The humidification system and the humidification method can recover the water vapor generated in the cooling tower to the fresh air fan to humidify the data center in industries such as the Internet and cloud computing, thereby not only saving water resources, but also solving the existing humidification of the data center. The problem of poor system humidification.
实施例一Example 1
图1是本申请实施例一提供的数据中心的加湿系统的示意图。FIG. 1 is a schematic diagram of a humidification system of a data center provided in Embodiment 1 of the present application.
如图1所示,本实施例提供一种数据中心的加湿系统,该数据中心的加湿系统包括新风机10和冷却塔20。As shown in FIG. 1 , this embodiment provides a humidification system of a data center, where the humidification system of the data center includes a
具体的,新风机10包括送风口和进风口,新风机10的送风口用于为数据中心送风,示例性的,新风机10的送风口可以通过送风管11与数据中心的机房50连通进行送风,当然,新风机10的送风口也可以直接向数据中心的机房内送风;新风机10的进风口与冷却塔20的空气出口24通过回收管30连通,回收管30用于将冷却塔20的空气出口24排出的湿空气通过新风机10的进风口引入至新风机10内部,进入新风机10内部的湿空气经过新风机10处理后从新风机10的送风口送出至数据中心的机房内。Specifically, the
其中,新风机10采用高风压、大流量风机将获取的湿空气处理后向数据中心的机房内送风,风量大,加湿效果好;并且,新风机在向数据中心的机房内送风的过程中会对即将进入数据中心的机房内的空气进行降温、过滤、消毒以及杀菌等操作,以保证进入至数据中心的机房内的空气的洁净度,从而有利于保证数据中心的机房内的设备能够安全运行。Among them, the
通常情况下,新风机10的内部设置有制冷模块,示例性的,制冷模块包括冷凝器、压缩机以及蒸发器等,制冷模块用于对进入至新风机内部的湿空气进行降温,以保证湿空气的温度符合送入数据中心的机房内的要求。新风机的内部还设置有过滤模块,示例性的,过滤模块可以包括初效过滤器、中效静电过滤器以及化学过滤器等,其中,化学过滤器用于过滤空气中的含硫物质,以避免数据中心的机房内的设备被腐蚀。Under normal circumstances, a cooling module is provided inside the
图2是本申请实施例一提供的数据中心的加湿系统的一种冷却塔的结构示意图。FIG. 2 is a schematic structural diagram of a cooling tower of a humidification system of a data center provided in Embodiment 1 of the present application.
如图2所示,本实施例的冷却塔20利用干冷空气与热水直接接触进行热交换后获得冷水的同时会排出湿空气,示例性的,干冷空气可以在风机的作用下由冷却塔下部的空气入口21进入冷却塔20内,热水可以在水泵的作用下由冷却塔上部的进水口22进入冷却塔20内,进入冷却塔20内的热水流经冷却塔内的填料表面时会形成水膜以增大热水与干冷空气之间的接触面积,从而有利于使干冷空气与热水之间进行充分的热交换,以获得冷水从冷却塔底部的出水口23排出,同时,会有湿空气从冷却塔顶部的空气出口24排出,而且,从冷却塔的空气出口24排出的湿空气接近饱和湿空气,湿空气中携带的水蒸汽已达到了蒸馏水的标准。现有技术中,从冷却塔的空气出口24排出的湿空气全部进入大气中,从而造成了水资源的浪费。As shown in FIG. 2 , the
具体实现时,新风机10通过回收管30将冷却塔排出的湿空气引入至新风机10内部,进入新风机10内部的湿空气经过降温、过滤、消毒以及杀菌等一系列操作之后从新风机10的送风口送出至数据中心的机房50内,一方面,对数据中心的机房进行增压,使数据中心的机房保持正压,以防止室外的空气杂质渗入机房内;另一方面,对数据中心的机房进行加湿,使数据中心的机房的湿度保持在适当的范围内,以防止湿度太高,导致机房内的设备的金属部件出现锈蚀,或者,湿度太低,导致机房内的设备之间产生静电,影响机房内的设备的正常工作。When specifically implemented, the
在一种可能的实现方式中,回收管30的回收风口可以位于冷却塔20的空气出口24的上方,并且,回收风口34与冷却塔20的空气出口24之间的直线距离在1.5米-4米之间。In a possible implementation, the recovery tuyere of the
具体实现时,由于冷却塔20的空气出口24设置有风机,为了避免风机转动的过程中引起回收管30剧烈振动影响回收管30的寿命,可以设置回收管30的回收风口34距离冷却塔20的空气出口之间的直线距离在1.5米至4米之间,示例性的,可以设置回收管30的回收风口34与冷却塔20的空气出口24之间的直线距离为1.5米、2米、2.5米、3米、3.5米或者4米,或者,也可以设置回收管30的回收风口34与冷却塔20的空气出口24之间的直线距离为1.5米至4米之间的任意值;当回收管的回收风口34距离冷却塔的空气出口24的直线距离小于1.5米时,回收管30受到风机的影响比较大,即,回收管30在风机转动的过程中振动会比较剧烈,从而导致回收管30的结构疲劳、强度降低,缩短了回收管的使用寿命;当回收管的回收风口34距离冷却塔的空气出口24的直线距离大于4米时,从冷却塔20的空气出口24排出的湿空气会在进入回收管30的回收风口34之前大量流失,从而降低了回收管30对从冷却塔的空气出口24排出的湿空气的收集效率。In the specific implementation, since the
在另一种可能的实现方式中,回收管的回收风口可以直接将冷却塔的整个空气出口罩设其中,以使从冷却塔的空气出口排出的湿空气能够全部进入至回收管中,从而不仅能够提升回收管对从冷却塔的空气出口排出的湿空气的收集效率;而且能够避免空气中的杂质混入湿空气中。In another possible implementation, the recovery tuyere of the recovery pipe can directly set the entire air outlet of the cooling tower therein, so that all the moist air discharged from the air outlet of the cooling tower can enter the recovery pipe, so that not only The collection efficiency of the recovery pipe for the moist air discharged from the air outlet of the cooling tower can be improved; and impurities in the air can be prevented from being mixed into the moist air.
在其他实现方式中,也可以根据实际需要调整回收管的回收风口在冷却塔的空气出口处的设置方式,只要能够实现本实施例中关于回收管的回收风口用于收集冷却塔的空气出口排出的湿空气的功能即可,此处不再赘述。In other implementations, the arrangement of the recovery tuyere of the recovery pipe at the air outlet of the cooling tower can also be adjusted according to actual needs, as long as the recovery tuyere of the recovery pipe in this embodiment can be used to collect the air outlet of the cooling tower to be discharged The function of the moist air is enough, and it will not be repeated here.
在一种可能的实现方式中,为了使回收管30的回收风口34能够尽可能多的收集从冷却塔的空气出口24排出的湿空气,可以设置回收管的回收风口34所在的平面与水平面之间的夹角在0°-45°之间。In a possible implementation manner, in order to enable the
具体实现时,在回收管30的安装位置以及直径不变的情况下,可以调整回收管的回收风口34所在的平面与水平面之间的夹角,从而一方面,可以根据实际需要改变回收管的回收风口34的面积,以满足实际应用的要求;另一方面,可以根据实际需要改变回收管的回收风口34回收湿空气的范围,以满足实际应用的需要;示例性的,回收管的回收风口34所在的平面与水平面之间的夹角可以根据实际需要设置为0°、10°、20°、30°、40°或者45°,或者,回收管的回收风口34所在的平面与水平面之间的夹角也可以根据实际需要设置为0°至45°之间的任意值,只要能够满足本实施例关于回收管的回收风口34的要求即可,此处不再赘述。In specific implementation, under the condition that the installation position and diameter of the
在其他实现方式中,也可以根据实际需要调整回收管的回收风口34所在的平面与水平面之间的夹角大于45°或者小于0°,只要能够实现本实施例中关于回收管的回收风口34用于收集冷却塔的空气出口24排出的湿空气的功能即可,此处不再赘述。In other implementations, the angle between the plane where the
进一步的,为了避免进入回收管30中的湿空气中混入环境空气中的灰尘以及杂质等,可以在回收管的回收风口34设置过滤网341。Further, in order to prevent the humid air entering the
具体实现时,从冷却塔20的空气出口24排出的湿空气在通过回收管30的回收风口34进入回收管30的过程中,首先会经过设置于回收管30的回收风口34的过滤网341,过滤网341能够将混入湿空气中的灰尘以及杂质等过滤掉,以避免灰尘或者杂质随着湿空气进入至回收管30中,并进一步进入至新风机10中,从而有利于保证进入新风机10中的湿空气的洁净度。In the specific implementation, the moist air discharged from the
本实施例的数据中心的加湿系统包括新风机10和冷却塔20,通过将从冷却塔20的空气出口24排出的湿空气引入至新风机10中,并通过新风机10处理后输送至数据中心的机房50内,从而不仅能够对数据中心的机房进行增压,使数据中心的机房保持正压,以防止室外的空气杂质渗入机房内;而且能够对数据中心的机房进行加湿,使数据中心的机房的湿度保持在适当的范围内,以防止湿度太高,导致机房内的设备的金属部件出现锈蚀,或者,湿度太低,导致机房内的设备之间产生静电,影响机房内的设备的正常工作。而且,一方面,由于新风机向数据中心的机房内输送的风量比较大,从而使新风机对数据中心的机房的加湿效果比较好;另一方面,由于湿空气中含有的水蒸气已经达到了蒸馏水的标准,因此湿空气不会在新风机和回收管中结垢,同时,由于湿空气在回收管和新风机中一直保持流动的状态,且湿空气中的水分为气态,因此新风机内不易出现积水滋生细菌的情况。此外,本实施例的冷却塔可以是数据中心的制冷系统中的冷却塔,新风机可以是数据中心的新风系统中的新风机,从而不仅不需要为数据中心配备专门的加湿器及为加湿器提供纯净水的纯净水制备装置,有利于降低数据中心的能耗、节约数据中心的设备成本;而且通过回收冷却塔的空气出口排出的湿空气为数据中心进行加湿,有利于节省数据中心的水资源。The humidification system of the data center in this embodiment includes a
实施例二Embodiment 2
图3是本申请实施例二提供的数据中心的加湿系统的示意图。FIG. 3 is a schematic diagram of a humidification system of a data center provided in Embodiment 2 of the present application.
如图3所示,在实施例一提供的数据中心的加湿系统的基础上,本实施例提供的数据中心的加湿系统的回收管30上设有连通回收管30内外的空气交换口31,并且,空气交换口31上安装有第一调节阀311,第一调节阀311用于调节空气交换口31的开度,以调节从空气交换口31进入至回收管30内的环境空气的流量,环境空气进入至回收管30内可以与湿空气混合以改变湿空气的湿度。As shown in FIG. 3 , on the basis of the humidification system of the data center provided in the first embodiment, the
具体实现时,从冷却塔20的空气出口24排出的湿空气通过回收管30的回收风口34进入至回收管30中,环境空气通过空气交换口31进入至回收管30中,湿空气能够与环境空气混合,由于环境空气通常比较干燥,因此湿空气与环境空气混合后获得的混合空气的湿度会低于湿空气原本的湿度,而高于环境空气原本的湿度。因此,可以根据实际需要调节第一调节阀311改变空气交换口31的开度,以改变进入至回收管30中与湿空气混合的环境空气的流量,从而能够实现调节湿空气与环境空气混合后的空气的湿度的目的。In the specific implementation, the humid air discharged from the
本实施例的数据中心的加湿系统在实施例一提供的数据中心的加湿系统的基础上,通过在回收管30上设置连通回收管30内外的空气交换口31,并在空气交换口31上安装能够调节空气交换口31的开度的第一调节阀311,从而使环境空气能够通过空气交换口31进入至回收管30内,并与回收管30内的湿空气混合以得到湿度低于湿空气的混合空气;进一步的,通过调节第一调节阀311能够改变空气交换口31的开度,即,能够改变通过空气交换口31进入至回收管30中的环境空气的流量,不同流量的环境空气与湿空气混合后得到的混合空气的湿度也会发生改变,从而可以根据实际需要调节第一调节阀311以改变混合空气的湿度,也即改变了进入新风机进风口的空气的湿度。The humidification system of the data center in this embodiment is based on the humidification system of the data center provided in the first embodiment, by setting the
实施例三Embodiment 3
图4是本申请实施例三提供的数据中心的加湿系统的示意图。FIG. 4 is a schematic diagram of a humidification system of a data center provided in Embodiment 3 of the present application.
如图4所示,在实施例二提供的数据中心的加湿系统的基础上,本实施例提供的数据中心的加湿系统的回收管30上还设置有用于检测回收管30内空气湿度的湿度传感器32,并且,该湿度传感器32设置在第一调节阀311的下游。As shown in FIG. 4 , on the basis of the humidification system of the data center provided in the second embodiment, the
本实施例的湿度传感器32能够检测从空气交换口31进入至回收管30中的环境空气与从回收风口34进入至回收管30内的湿空气混合后形成的混合空气的湿度,从而便于操作人员获取从新风机10的进风口进入至新风机10内的混合空气的湿度,以便更好的控制数据中心的机房内的湿度。The
进一步的,本实施例的湿度传感器32可以与第一调节阀311通讯连接,从而使第一调节阀311能够响应于湿度传感器32检测到的混合空气的湿度,调节空气交换口31的开度,即,当湿度传感器32检测到回收管30内的混合空气的湿度比较低时,第一调节阀311能够调小空气交换口31的开度以减小通过空气交换口31进入至回收管30内的环境空气的流量,从而能够提升环境空气与湿空气混合后得到的混合空气的湿度;当湿度传感器32检测到回收管30内的混合空气的湿度比较高时,第一调节阀311能够调大空气交换口31的开度以增大通过空气交换口31进入至回收管30内的环境空气的流量,从而能够降低环境空气与湿空气混合后得到的混合空气的湿度。Further, the
示例性的,通常情况下,需要将从新风机10的进风口进入至新风机10内的混合空气的湿度保持在40%至60%的范围内,因此,需要将从空气交换口31进入至回收管30中的环境空气与从回收风口34进入至回收管30内的湿空气混合后形成的混合空气的湿度保持在40%至60%的范围内,即,当湿度传感器32检测到混合空气的湿度低于40%时,第一调节阀311能够调小空气交换口31的开度以减小进入至回收管30内的环境空气的流量,从而使混合空气的湿度提升至40%以上;当湿度传感器32检测到混合空气的湿度高于60%时,第一调节阀311能够调大空气交换口31的开度以增大进入至回收管30内的环境空气的流量,从而使混合空气的湿度降低至60%以下。Exemplarily, under normal circumstances, the humidity of the mixed air entering from the air inlet of the
本实施例的数据中心的加湿系统在实施例二提供的数据中心的加湿系统的基础上,通过设置用于检测回收管30内空气湿度的湿度传感器32,从而使操作人员能够获取从新风机10的进风口进入至新风机10内的混合空气的湿度,有利于更好的控制数据中心的机房内的湿度;并且,通过设置湿度传感器32与第一调节阀311通讯连接,从而使第一调节阀311能够响应于湿度传感器32检测到的混合空气的湿度,调节空气交换口31的开度,有利于将通过新风机10的进风口进入至新风机10中的混合空气的湿度控制在合适的范围内。The humidification system of the data center in this embodiment is based on the humidification system of the data center provided in the second embodiment, by setting the
实施例四Embodiment 4
图5是本申请实施例四提供的数据中心的加湿系统的示意图。FIG. 5 is a schematic diagram of a humidification system of a data center provided in Embodiment 4 of the present application.
如图5所示,在实施例三提供的数据中心的加湿系统的基础上,本实施例提供的数据中心的加湿系统的回收管30上还设置有第一开关阀33,第一开关阀33用于控制回收管30的通与断,并且,第一开关阀33位于湿度传感器32与第一调节阀311之间。As shown in FIG. 5 , on the basis of the humidification system of the data center provided in the third embodiment, the
具体实现时,当数据中心不需要加湿时,可以关闭第一开关阀33以使第一开关阀33切断回收管30的通路,同时,可以完全打开第一调节阀311使空气交换口31的开度达到最大,此时,从回收风口34进入至回收管30中的湿空气会通过空气交换口31排出回收管30,从而有利于保证回收管30内的清洁干燥,避免滋生细菌;当数据中心需要加湿时,可以打开第一开关阀33以使第一开关阀33打开回收管30的通路,同时,可以根据实际需要调整第一调节阀311使空气交换口31保持在合适的开度,以使进入至回收管30内的环境空气与湿空气的混合后获得的混合空气的湿度符合要求。In specific implementation, when the data center does not need humidification, the
本实施例的数据中心的加湿系统在实施例三提供的数据中心的加湿系统的基础上,通过设置能够控制回收管30通或断的第一开关阀33,并将第一开关阀33设置在湿度传感器32与第一调节阀311之间,从而不仅能够改变本实施例的数据中心的加湿系统工作状态;而且当本实施例的数据中心的加湿系统不工作时,第一开关阀33能够切断回收管30,一方面,避免了湿空气进入至新风机10的进风口滋生细菌;另一方面,避免了湿空气在回收管30内残留滋生细菌;同时,还能对湿度传感器32起到一定的保护作用。The humidification system of the data center in this embodiment is based on the humidification system of the data center provided in the third embodiment, by setting the first on-off
实施例五Embodiment 5
图6是本申请实施例五提供的数据中心的加湿系统的示意图。FIG. 6 is a schematic diagram of a humidification system of a data center provided in Embodiment 5 of the present application.
如图6所示,在实施例四提供的数据中心的加湿系统的基础上,本实施例提供的数据中心的加湿系统还包括冷凝回水管40,具体的,冷凝回水管40的一端与回收管30位于第一开关阀33与冷却塔20之间的部分连通,冷凝回水管40的另一端与冷却塔20的进水口连通。As shown in FIG. 6 , on the basis of the humidification system of the data center provided in the fourth embodiment, the humidification system of the data center provided by this embodiment further includes a
具体实现时,进入至回收管30内的湿空气可能会因为温度降低冷凝形成少量的冷凝水,这些冷凝水能够通过冷凝回水管40流回至冷却塔20中,从而有利于节约水资源。示例性的,可以设置回收管30朝向连接有冷凝回水管40的位置倾斜,以便于回收管30内的冷凝水流向冷凝回水管40并从冷凝回水管40内排出,从而有利于保证回收管30内的清洁干燥,避免滋生细菌。In specific implementation, the humid air entering the
在其他可行的实施例中,可以根据实际需要将至少部分回收管30水平设置,例如可以将回收管30靠近冷却塔的一部分水平设置,并将第一调节阀311设置于回收管30的水平段上,一方面,便于从第一调节阀311进入至回收管30内的环境空气能够在回收管30的水平段与湿空气充分接触混合;另一方面,在第一开关阀33关闭,第一调节阀311打开时,湿空气进入至回收管的水平段内能够顺利的从第一调节阀311排出去,从而有利于保证回收管30内的清洁干燥。此外,还可以将冷凝回水管40的一端连接在回收管30的水平段,以便于回收管30内的冷凝水能够顺利的从冷凝回水管40排出,从而有利于保证回收管30内的清洁干燥。In other feasible embodiments, at least part of the
本实施例的数据中心的加湿系统在实施例四提供的数据中心的加湿系统的基础上,通过设置冷凝回水管40,并将冷凝回水管40的一端与回收管30位于第一开关阀33与冷却塔20之间的部分连通,将冷凝回水管40的另一端与冷却塔20的进水口连通,从而能够使湿空气在回收管30中产生的冷凝水回流至冷却塔20中,进而不仅有利于节约水资源,而且有利于保证回收管30内的清洁干燥,避免滋生细菌。The humidification system of the data center in this embodiment is based on the humidification system of the data center provided in the fourth embodiment, by setting the
实施例六Embodiment 6
图7是本申请实施例六提供的数据中心的加湿系统的示意图。FIG. 7 is a schematic diagram of a humidification system of a data center provided in Embodiment 6 of the present application.
如图7所示,在上述任一实施例提供的数据中心的加湿系统的基础上,本实施例提供的数据中心的加湿系统的回收管30的回收风口34设置有第二调节阀35,第二调节阀35用于调节回收风口34的开度。As shown in FIG. 7 , on the basis of the humidification system of the data center provided in any of the above embodiments, the
具体实现时,通过调节第二调节阀35可以改变回收管30的回收风口34的开度,进而可以改变进入至回收管30内的湿空气的流量,即,当需要的湿空气的流量比较大时,可以调节第二调节阀35以增大回收风口34的开度,此时进入至回收管30内的湿空气的流量就会增大;当需要的湿空气的流量比较小时,可以调节第二调节阀35以减小回收风口34的开度,此时进入至回收管30内的湿空气的流量就会减小,从而便于操作人员根据实际需要调节进入回收管30内的湿空气的流量,进而有利于调节回收管30内的混合空气的湿度。In specific implementation, by adjusting the
本实施例的数据中心的加湿系统在上述任一实施例提供的数据中心的加湿系统的基础上,通过在回收管30的回收风口34设置第二调节阀35,使第二调节阀35用于调节回收风口34的开度,从而能够调节进入至回收管30内的湿空气的流量,进而有利于调节回收管30内的混合空气的湿度。此外,当数据中心的加湿系统停止工作时,可以完全关闭第二调节阀35以避免湿空气继续进入至回收管30内,从而有利于保证回收管30内的清洁干燥,避免滋生细菌。The humidification system of the data center in this embodiment is based on the humidification system of the data center provided by any one of the above embodiments, by setting the
实施例七Embodiment 7
图8是本申请实施例七提供的数据中心的加湿系统的示意图。FIG. 8 is a schematic diagram of a humidification system of a data center provided in Embodiment 7 of the present application.
如图8所示,在上述任一实施例提供的数据中心的加湿系统的基础上,本实施例提供的数据中心的加湿系统的新风机10的进风口设置有第二开关阀36,第二开关阀36用于控制新风机10的进风口的开与闭。As shown in FIG. 8 , on the basis of the humidification system of the data center provided by any of the above embodiments, the air inlet of the
具体实现时,由于数据中心的加湿系统通常都会配备至少两台新风机10,其中一部分新风机10作为主用的新风机,另一部分新风机10作为备用的新风机,第二开关阀36的设置便于操作人员在主用的新风机和备用的新风机之间进行灵活的切换,从而有利于保证本实施例的数据中心的加湿系统工作的可靠性。During the specific implementation, since the humidification system of the data center is usually equipped with at least two
本实施例的数据中心的加湿系统在上述任一实施例提供的数据中心的加湿系统的基础上,通过在新风机10的进风口设置用于控制新风机10的进风口的开与闭的第二开关阀36,以便于操作人员在主用的新风机和备用的新风机之间进行灵活的切换,从而有利于保证本实施例的数据中心的加湿系统工作的可靠性。The humidification system of the data center in this embodiment is based on the humidification system of the data center provided by any one of the above embodiments, by setting the air inlet of the
实施例八Embodiment 8
图9是本申请实施例八提供的数据中心的加湿系统的示意图。FIG. 9 is a schematic diagram of a humidification system of a data center provided in Embodiment 8 of the present application.
如图9所示,在上述任一实施例提供的数据中心的加湿系统的基础上,本实施例提供的数据中心的加湿系统的新风机10的送风口通过送风管11为数据中心送风,其中,送风管11包括支管111,支管111用于与数据中心的机房50连接,支管111的出风口设置有第三调节阀37,第三调节阀37用于调节支管111的出风口的开度。As shown in FIG. 9 , on the basis of the humidification system of the data center provided by any of the above embodiments, the air supply port of the
具体实现时,从新风机10的送风口送出的空气能够通过送风管11以及送风管的支管111送入数据中心的各个机房50内,设置在支管111的出风口的第三调节阀37能够调节支管111的出风口的开度,以控制进入至机房50内的空气流量,从而有利于控制机房50内的湿度。In specific implementation, the air sent from the air supply port of the
本实施例的数据中心的加湿系统在上述任一实施例提供的数据中心的加湿系统的基础上,通过在送风管11的支管111的出风口设置用于调节支管111的出风口的开度第三调节阀37,以便于通过调节第三调节阀37改变进入至数据中心的机房50内的空气流量,从而有利于将机房50内的湿度控制在合适的范围内。The humidification system of the data center in this embodiment is based on the humidification system of the data center provided in any of the above-mentioned embodiments, by setting the air outlet of the
实施例九Embodiment 9
基于上述任一实施例提供的数据中心的加湿系统,本实施例提供一种数据中心的加湿方法,包括:Based on the humidification system for a data center provided by any of the foregoing embodiments, this embodiment provides a humidification method for a data center, including:
回收冷却塔的湿空气,示例性的,可以通过回收管回收从冷却塔的空气出口排出的湿空气;并在湿空气中混入环境空气;将湿空气与环境空气混合后的空气送入数据中心,以对数据中心进行加湿。Recycle the moist air of the cooling tower, exemplarily, the moist air discharged from the air outlet of the cooling tower can be recovered through the recycling pipe; and the moist air is mixed with the ambient air; the air after mixing the moist air and the ambient air is sent to the data center , to humidify the data center.
进一步的,在将混合后的空气送入数据中心之前,还可以对混合后的空气进行处理,示例性的,可以将混合后的空气通过新风机的进风口送入新风机内进行降温、过滤、消毒以及杀菌等操作,以保证送入数据中心内的空气能够符合要求,从而有利于保证数据中心的设备能够安全可靠的运行。Further, before the mixed air is sent into the data center, the mixed air can also be processed. Exemplarily, the mixed air can be sent into the fresh air fan through the air inlet of the fresh air fan for cooling and filtering. , disinfection and sterilization operations to ensure that the air sent into the data center can meet the requirements, which is conducive to ensuring the safe and reliable operation of the equipment in the data center.
进一步的,还可以通过调整湿空气的流量和/或环境空气的流量,以控制混合后的空气的湿度,示例性的,可以在回收管回收湿空气的回收风口设置控制回收风口的开度的第二调节阀,和/或,在回收管供环境空气进入的空气交换口设置控制空气交换口的开度的第一调节阀,从而能够通过调节第二调节阀和/或第一调节阀,以控制湿空气的流量和/或环境空气的流量,从而达到控制湿空气与环境空气混合后的空气的湿度的目的。Further, the humidity of the mixed air can also be controlled by adjusting the flow rate of the moist air and/or the flow rate of the ambient air. Exemplarily, the opening degree of the recovery tuyere can be controlled at the recovery tuyere where the moist air is recovered from the recovery pipe. The second regulating valve, and/or, a first regulating valve for controlling the opening of the air exchange port is provided at the air exchange port of the recovery pipe for the ambient air to enter, so that the second regulating valve and/or the first regulating valve can be adjusted, In order to control the flow rate of humid air and/or the flow rate of ambient air, the purpose of controlling the humidity of the air after the humid air is mixed with the ambient air is achieved.
本实施例的数据中心的加湿方法是基于上述任一实施例提供的数据中心的加湿系统,本实施例的数据中心的加湿方法一方面有利于节省数据中心的水资源;另一方面,能够取得比较好的加湿效果。The humidification method for a data center in this embodiment is based on the humidification system for a data center provided in any of the above-mentioned embodiments. On the one hand, the humidification method for a data center in this embodiment is conducive to saving water resources of the data center; Better humidification effect.
上述具体实施方式,并不构成对本申请保护范围的限制。本领域技术人员应该明白的是,根据设计要求和其他因素,可以进行各种修改、组合、子组合和替代。任何在本申请的精神和原则之内所作的修改、等同替换和改进等,均应包含在本申请保护范围之内。The above-mentioned specific embodiments do not constitute a limitation on the protection scope of the present application. It should be understood by those skilled in the art that various modifications, combinations, sub-combinations and substitutions may occur depending on design requirements and other factors. Any modifications, equivalent replacements and improvements made within the spirit and principles of this application shall be included within the protection scope of this application.
Claims (16)
Priority Applications (1)
| Application Number | Priority Date | Filing Date | Title |
|---|---|---|---|
| CN202010596083.0A CN111720936A (en) | 2020-06-28 | 2020-06-28 | Humidification system and humidification method of data center |
Applications Claiming Priority (1)
| Application Number | Priority Date | Filing Date | Title |
|---|---|---|---|
| CN202010596083.0A CN111720936A (en) | 2020-06-28 | 2020-06-28 | Humidification system and humidification method of data center |
Publications (1)
| Publication Number | Publication Date |
|---|---|
| CN111720936A true CN111720936A (en) | 2020-09-29 |
Family
ID=72568986
Family Applications (1)
| Application Number | Title | Priority Date | Filing Date |
|---|---|---|---|
| CN202010596083.0A Pending CN111720936A (en) | 2020-06-28 | 2020-06-28 | Humidification system and humidification method of data center |
Country Status (1)
| Country | Link |
|---|---|
| CN (1) | CN111720936A (en) |
Citations (7)
| Publication number | Priority date | Publication date | Assignee | Title |
|---|---|---|---|---|
| CN101893294A (en) * | 2010-07-09 | 2010-11-24 | 邹杰 | Central air-conditioning system |
| CN201866907U (en) * | 2010-11-11 | 2011-06-15 | 梁天江 | Indoor humidifying air conditioner drain pipe |
| CN103363598A (en) * | 2012-03-28 | 2013-10-23 | 杭州迈驰除湿净化设备有限公司 | Intelligent temperature and humidity control integrated machine and control method for same |
| CN204593766U (en) * | 2015-03-25 | 2015-08-26 | 西安工程大学 | A kind of air conditioner condensate water and rainwater recycle utilize system |
| CN107466184A (en) * | 2017-07-04 | 2017-12-12 | 西安工程大学 | The air-conditioning system that data center is combined with evaporation cooling with the air-supply of station environment |
| CN207035386U (en) * | 2017-07-04 | 2018-02-23 | 西安工程大学 | Station environment air-supply composite evaporation cooling air conditioning system for data center |
| CN107990444A (en) * | 2017-11-29 | 2018-05-04 | 北京百度网讯科技有限公司 | Refrigeration system |
-
2020
- 2020-06-28 CN CN202010596083.0A patent/CN111720936A/en active Pending
Patent Citations (7)
| Publication number | Priority date | Publication date | Assignee | Title |
|---|---|---|---|---|
| CN101893294A (en) * | 2010-07-09 | 2010-11-24 | 邹杰 | Central air-conditioning system |
| CN201866907U (en) * | 2010-11-11 | 2011-06-15 | 梁天江 | Indoor humidifying air conditioner drain pipe |
| CN103363598A (en) * | 2012-03-28 | 2013-10-23 | 杭州迈驰除湿净化设备有限公司 | Intelligent temperature and humidity control integrated machine and control method for same |
| CN204593766U (en) * | 2015-03-25 | 2015-08-26 | 西安工程大学 | A kind of air conditioner condensate water and rainwater recycle utilize system |
| CN107466184A (en) * | 2017-07-04 | 2017-12-12 | 西安工程大学 | The air-conditioning system that data center is combined with evaporation cooling with the air-supply of station environment |
| CN207035386U (en) * | 2017-07-04 | 2018-02-23 | 西安工程大学 | Station environment air-supply composite evaporation cooling air conditioning system for data center |
| CN107990444A (en) * | 2017-11-29 | 2018-05-04 | 北京百度网讯科技有限公司 | Refrigeration system |
Similar Documents
| Publication | Publication Date | Title |
|---|---|---|
| CN109028391B (en) | Air conditioning apparatus and control method of air conditioning apparatus | |
| CN219351081U (en) | Outdoor looped netowrk cabinet intelligence anti-condensation device | |
| CN114608093A (en) | A kind of comprehensive energy recovery and utilization type air treatment system and working method | |
| CN107842916A (en) | Air conditioner humidification system | |
| KR100924960B1 (en) | Direct spray vaporization humidifier and humidity control method in clean room | |
| CN219199367U (en) | Heating ventilation air conditioning system utilizing seawater for natural cooling | |
| KR101451358B1 (en) | Humidity control method of direct atomizing vaporization humidifier in clean room | |
| CN208735763U (en) | A kind of reclaiming system of air conditioner condensate water | |
| CN111720936A (en) | Humidification system and humidification method of data center | |
| CN105674420B (en) | A kind of purifying sterilizing humidification dehumidifying integrated machine | |
| CN119773946A (en) | An energy-efficient HVAC system for marine engineering | |
| CN220558903U (en) | Control cabinet cooling and dehumidifying control system taking micro-positive pressure into consideration | |
| CN119532870A (en) | A ventilation and humidification system and an air conditioning system having the same | |
| CN216953299U (en) | Cleaning device and air conditioner | |
| CN218721994U (en) | Integrative device of dehumidification humidification | |
| CN118912596A (en) | Air treatment system with water making function | |
| CN207196767U (en) | Multi-stage evaporative natural cooling air conditioning unit | |
| CN118009485B (en) | Intelligent control method and system for air conditioner condensate water and cold recovery | |
| CN113028531B (en) | Energy-saving environment-friendly central air conditioning system | |
| CN104456818A (en) | Energy-saving fresh air conditioner | |
| CN213273122U (en) | Air conditioner condensate water latent cooling recovery device and double-loop heat pipe air conditioner | |
| CN212179616U (en) | High-temperature condensed water recycling and filtering application device | |
| JP4911968B2 (en) | Outside air cooling method and air conditioning system | |
| CN222978284U (en) | Wet film humidification water-saving device and air conditioning | |
| CN208750873U (en) | Central air-conditioning humidifying system |
Legal Events
| Date | Code | Title | Description |
|---|---|---|---|
| PB01 | Publication | ||
| PB01 | Publication | ||
| SE01 | Entry into force of request for substantive examination | ||
| SE01 | Entry into force of request for substantive examination | ||
| RJ01 | Rejection of invention patent application after publication | ||
| RJ01 | Rejection of invention patent application after publication |
Application publication date: 20200929 |
