CN109809590B - 一种烟气脱硫废水处理系统 - Google Patents
一种烟气脱硫废水处理系统 Download PDFInfo
- Publication number
- CN109809590B CN109809590B CN201711173292.9A CN201711173292A CN109809590B CN 109809590 B CN109809590 B CN 109809590B CN 201711173292 A CN201711173292 A CN 201711173292A CN 109809590 B CN109809590 B CN 109809590B
- Authority
- CN
- China
- Prior art keywords
- valve
- pipeline
- inlet
- outlet
- wastewater
- Prior art date
- Legal status (The legal status is an assumption and is not a legal conclusion. Google has not performed a legal analysis and makes no representation as to the accuracy of the status listed.)
- Active
Links
- UGFAIRIUMAVXCW-UHFFFAOYSA-N Carbon monoxide Chemical compound [O+]#[C-] UGFAIRIUMAVXCW-UHFFFAOYSA-N 0.000 title claims abstract description 34
- 239000003546 flue gas Substances 0.000 title claims abstract description 34
- 238000006477 desulfuration reaction Methods 0.000 title claims abstract description 30
- 230000023556 desulfurization Effects 0.000 title claims abstract description 30
- 239000002351 wastewater Substances 0.000 claims abstract description 115
- 238000007254 oxidation reaction Methods 0.000 claims abstract description 61
- 230000003647 oxidation Effects 0.000 claims abstract description 58
- 239000003513 alkali Substances 0.000 claims abstract description 26
- LSNNMFCWUKXFEE-UHFFFAOYSA-L sulfite Chemical compound [O-]S([O-])=O LSNNMFCWUKXFEE-UHFFFAOYSA-L 0.000 claims abstract description 23
- 239000010865 sewage Substances 0.000 claims abstract description 20
- 238000004065 wastewater treatment Methods 0.000 claims abstract description 16
- 238000001914 filtration Methods 0.000 claims abstract description 11
- 238000000746 purification Methods 0.000 claims abstract description 10
- 238000004891 communication Methods 0.000 claims abstract description 8
- 239000004698 Polyethylene Substances 0.000 claims abstract description 6
- -1 polyethylene Polymers 0.000 claims abstract description 6
- 229920000573 polyethylene Polymers 0.000 claims abstract description 6
- 229910001220 stainless steel Inorganic materials 0.000 claims abstract description 6
- 239000010935 stainless steel Substances 0.000 claims abstract description 6
- 238000005406 washing Methods 0.000 claims description 31
- 239000007788 liquid Substances 0.000 claims description 22
- 238000010992 reflux Methods 0.000 claims description 21
- 239000000706 filtrate Substances 0.000 claims description 17
- 239000002245 particle Substances 0.000 claims description 12
- 239000013618 particulate matter Substances 0.000 claims description 11
- XLYOFNOQVPJJNP-UHFFFAOYSA-N water Chemical compound O XLYOFNOQVPJJNP-UHFFFAOYSA-N 0.000 claims description 11
- 239000008213 purified water Substances 0.000 claims description 6
- 239000000428 dust Substances 0.000 claims description 2
- 238000005259 measurement Methods 0.000 claims description 2
- 239000013589 supplement Substances 0.000 description 12
- 239000007789 gas Substances 0.000 description 10
- 238000000034 method Methods 0.000 description 9
- 230000001590 oxidative effect Effects 0.000 description 7
- 230000008569 process Effects 0.000 description 6
- 230000000694 effects Effects 0.000 description 5
- 239000000243 solution Substances 0.000 description 4
- 239000002699 waste material Substances 0.000 description 4
- HEMHJVSKTPXQMS-UHFFFAOYSA-M Sodium hydroxide Chemical compound [OH-].[Na+] HEMHJVSKTPXQMS-UHFFFAOYSA-M 0.000 description 3
- 238000005352 clarification Methods 0.000 description 3
- 238000004140 cleaning Methods 0.000 description 3
- 239000003344 environmental pollutant Substances 0.000 description 3
- 231100000719 pollutant Toxicity 0.000 description 3
- 239000010802 sludge Substances 0.000 description 3
- 238000001179 sorption measurement Methods 0.000 description 3
- LSNNMFCWUKXFEE-UHFFFAOYSA-M Bisulfite Chemical compound OS([O-])=O LSNNMFCWUKXFEE-UHFFFAOYSA-M 0.000 description 2
- QAOWNCQODCNURD-UHFFFAOYSA-L Sulfate Chemical compound [O-]S([O-])(=O)=O QAOWNCQODCNURD-UHFFFAOYSA-L 0.000 description 2
- NINIDFKCEFEMDL-UHFFFAOYSA-N Sulfur Chemical compound [S] NINIDFKCEFEMDL-UHFFFAOYSA-N 0.000 description 2
- 230000009471 action Effects 0.000 description 2
- QVGXLLKOCUKJST-UHFFFAOYSA-N atomic oxygen Chemical compound [O] QVGXLLKOCUKJST-UHFFFAOYSA-N 0.000 description 2
- 238000006243 chemical reaction Methods 0.000 description 2
- 238000001514 detection method Methods 0.000 description 2
- 238000005189 flocculation Methods 0.000 description 2
- 230000016615 flocculation Effects 0.000 description 2
- 238000006386 neutralization reaction Methods 0.000 description 2
- 229910052760 oxygen Inorganic materials 0.000 description 2
- 239000001301 oxygen Substances 0.000 description 2
- 238000000926 separation method Methods 0.000 description 2
- 239000000126 substance Substances 0.000 description 2
- 229910052717 sulfur Inorganic materials 0.000 description 2
- 239000011593 sulfur Substances 0.000 description 2
- 238000003911 water pollution Methods 0.000 description 2
- 239000012670 alkaline solution Substances 0.000 description 1
- 230000009286 beneficial effect Effects 0.000 description 1
- 125000004122 cyclic group Chemical group 0.000 description 1
- 238000011161 development Methods 0.000 description 1
- 238000010586 diagram Methods 0.000 description 1
- 230000005611 electricity Effects 0.000 description 1
- 230000007613 environmental effect Effects 0.000 description 1
- 239000008394 flocculating agent Substances 0.000 description 1
- 238000011010 flushing procedure Methods 0.000 description 1
- VTHJTEIRLNZDEV-UHFFFAOYSA-L magnesium dihydroxide Chemical compound [OH-].[OH-].[Mg+2] VTHJTEIRLNZDEV-UHFFFAOYSA-L 0.000 description 1
- 239000000347 magnesium hydroxide Substances 0.000 description 1
- 229910001862 magnesium hydroxide Inorganic materials 0.000 description 1
- 238000002156 mixing Methods 0.000 description 1
- 230000004048 modification Effects 0.000 description 1
- 238000012986 modification Methods 0.000 description 1
- 125000001741 organic sulfur group Chemical group 0.000 description 1
- 238000005504 petroleum refining Methods 0.000 description 1
- 230000001376 precipitating effect Effects 0.000 description 1
- 230000002035 prolonged effect Effects 0.000 description 1
- 230000036632 reaction speed Effects 0.000 description 1
- 238000004064 recycling Methods 0.000 description 1
- 238000011144 upstream manufacturing Methods 0.000 description 1
Images
Landscapes
- Treatment Of Water By Oxidation Or Reduction (AREA)
- Treating Waste Gases (AREA)
Abstract
本发明公开了一种烟气脱硫废水处理系统,属于烟气治理领域。所述系统包括:表面过滤器,用于过滤烟气脱硫废水中的颗粒物,表面过滤器的滤芯为不锈钢或聚乙烯;第一进口通过第一管线与所述表面过滤器的第一出口连通的氧化罐;通过第二管线与所述氧化罐的第二进口连通的加碱系统;通过第三管线与所述氧化罐的第三进口连通的第一供风系统;进口通过第四管线与所述氧化罐的第一出口连通的净化污水装置。本发明提供的烟气脱硫废水处理系统能有效去除废水中的颗粒物、亚硫酸根离子,不需要对废水进行沉淀,缩短了对废水的处理时间,提高了对其的处理效率。
Description
技术领域
本发明涉及烟气治理领域,特别涉及一种烟气脱硫废水处理系统。
背景技术
随着社会经济的发展,人们环保意识越来越强,对大气环境的质量要求也越来越高。其中,火力发电厂、化工厂等厂家每年都会产生大量含硫烟气,需对这些含硫烟气进行处理,使其脱硫,避免造成大气污染。湿法烟气脱硫是一种常见的烟气脱硫方法,具有反应速度快、效率高等特点,但是采用该方法而产生的烟气脱硫废水(简称“废水”)中含有大量颗粒物和亚硫酸根离子等污染物,若不对其进行处理的话,也会污染环境,因此,提供一种烟气脱硫废水处理系统,是十分必要的。
现有技术提供了一种湿法烟气脱硫废水处理系统,该系统包括顺次连通的气液分离罐、内部设置有碱性溶液的中和箱、内部设置有有机硫的反应箱、内部设置有絮凝剂的絮凝箱、澄清池、清水箱,其对废水进行处理的过程为:废水先依次经过气液分离罐、中和箱、反应箱、絮凝箱,去除废水中的颗粒物和亚硫酸根离子;之后,废水进入澄清池内缓慢沉淀形成污泥;最后将位于污泥上方的洁净废水流入至清水箱内储存。
发明人发现现有技术至少存在以下问题:
废水要在澄清池内进行缓慢沉淀,以形成污泥,增加了对废水处理的时间,降低了对废水的效率。
发明内容
为了解决上述问题,本发明实施例提供了一种烟气脱硫废水处理系统。所述技术方案如下:
一种烟气脱硫废水处理系统,所述系统包括:
表面过滤器,用于过滤烟气脱硫废水中的颗粒物,所述表面过滤器的滤芯为不锈钢或聚乙烯;
第一进口通过第一管线与所述表面过滤器的第一出口连通的氧化罐;
通过第二管线与所述氧化罐的第二进口连通的加碱系统;
通过第三管线与所述氧化罐的第三进口连通的第一供风系统;
进口通过第四管线与所述氧化罐的第一出口连通的净化污水装置。
优选地,所述系统还包括:通过第五管线与所述表面过滤器的第二出口连通的滤液池;
进口通过第六管线与所述滤液池连通的回流泵,所述回流泵的出口通过第七管线与所述表面过滤器的第一进口连通;
所述表面过滤器的第一出口上设置有第一阀门,所述表面过滤器的第二出口上设置有第二阀门。
优选地,所述系统还包括:分别与所述第一阀门、所述第二阀门电连接的自动控制系统,用于控制所述第一阀门、所述第二阀门的开与关。
优选地,所述回流泵上设置有第三阀门,所述第三阀门与所述自动控制系统电连接;
所述滤液池的内壁上设置有第一液位计,所述第一液位计与所述自动控制系统电连接。
优选地,所述系统还包括:通过第八管线与所述表面过滤器的第二进口连通的第二供风系统,用于去除所述表面过滤器内的所述颗粒物;
与所述表面过滤器的第三出口连通的垃圾箱,用于收集所述颗粒物。
优选地,所述第一管线上设置有压力传感器;
所述压力传感器与所述自动控制系统电连接,所述自动控制系统与所述第二供风系统电连接。
优选地,所述系统还包括:
洗涤罐,用于清洗所述表面过滤器内的所述颗粒物;
进口通过第九管线与所述洗涤罐的出口连通的洗涤泵,所述洗涤泵的出口通过第十管线与所述表面过滤器的第三进口连通;
所述洗涤罐的进口通过第十一管线与所述表面过滤器的第四出口连通,所述第十一管线上设置有过滤阀。
优选地,所述系统还包括:氧化循环泵;
所述氧化循环泵的进口通过第十二管线与所述氧化罐的第二出口连通,所述氧化循环泵的出口通过第十三管线与所述第二管线连通。
优选地,所述第二管线上设置有第四阀门,所述第四阀门与所述自动控制系统电连接;
所述第十二管线上设置浓度计,用于检测烟气脱硫废水中的亚硫酸根离子的浓度;
所述浓度计与所述自动控制系统电连接。
优选地,所述系统还包括:污水缓冲罐,所述污水缓冲罐的进口通过第十四管线与所述氧化罐的第一出口连通;
进口通过第十五管线与所述污水缓冲罐的出口连通的净水外送泵,所述净水外送泵的出口通过第十六管线与所述净化污水装置的进口连通。
优选地,所述第十五管线设置有第五阀门;所述第五阀门与所述自动控制系统电连接;
所述污水缓冲罐的内壁设置有第二液位计,所述第二液位计与所述自动控制系统电连接。
本发明实施例提供的技术方案带来的有益效果是:
本发明实施例提供的烟气脱硫废水处理系统通过设置有表面过滤器、氧化罐、以及分别与氧化罐连通的加碱系统、第一供风系统,且表面过滤器的滤芯为不锈钢或聚乙烯,则表面过滤器具有较强的吸附能力以及可清洗功能,可有效去除废水中的颗粒物;第一供风系统可向氧化罐内注入大量可溶解氧化气体,提高了对废水中的亚硫酸根离子氧化的效果,可有效去除废水中的亚硫酸根离子。综上,本发明实施例提供的烟气脱硫废水处理系统能有效去除废水中的颗粒物、亚硫酸根离子,不需要对废水进行沉淀,缩短了对废水的处理时间,提高了对其的处理效率。
附图说明
为了更清楚地说明本发明实施例中的技术方案,下面将对实施例描述中所需要使用的附图作简单地介绍,显而易见地,下面描述中的附图仅仅是本发明的一些实施例,对于本领域普通技术人员来讲,在不付出创造性劳动的前提下,还可以根据这些附图获得其他的附图。
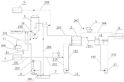
图1是本发明实施例提供的烟气脱硫废水处理系统的结构示意图。
对附图中的各个标号说明如下:
1表面过滤器;
201第一管线,202第二管线,203第三管线,204第四管线,205第五管线,206第六管线,207第七管线,208第八管线,209第九管线,210第十管线,211第十一管线,212第十二管线,213第十三管线,214第十四管线,215第十五管线,216第十六管线;
3 氧化罐;
4 加碱系统;
5 第一供风系统;
6 净化污水装置;
7 滤液池;
8 回流泵;
9 第二供风系统;
10 垃圾箱;
11 洗涤罐;
12 洗涤泵;
13 氧化循环泵;
14 污水缓冲罐;
15 净水外送泵。
具体实施方式
为使本发明的目的、技术方案和优点更加清楚,下面将结合附图对本发明实施方式作进一步地详细描述。
本发明实施例提供了一种烟气脱硫废水处理系统,如图1所示,该系统包括:表面过滤器1、氧化罐3、加碱系统4、第一供风系统5、净化污水装置6;其中,表面过滤器1用于过滤烟气脱硫废水中的颗粒物,表面过滤器1的滤芯为不锈钢或聚乙烯;氧化罐3的第一进口通过第一管线201与表面过滤器1的第一出口连通;加碱系统4通过第二管线202与氧化罐3的第二进口连通;第一供风系统5通过第三管线203与氧化氧化罐3的第三进口连通;净化污水装置6的进口通过第四管线204与氧化罐3的第一出口连通。
需要说明的是,由于上游流程的操作,使得烟气脱硫废水(简称“废水”)进入到表面过滤器1内时,具备一定的压力、温度,举例来说,当废水进入到表面过滤器1内时的压力为0.6MPa~0.8Mpa、温度为60℃~65℃。
以下就本发明实施例提供的烟气脱硫废水处理系统的工作原理给予描述:
废水首先进入到表面过滤器1内,表面过滤器1吸附废水中的颗粒物,进而去除废水所携带的颗粒物。之后,该废水流经第一管线201进入到氧化罐3内;由于加碱系统4通过第二管线202与氧化罐3的第二进口连通,其可通过第二管线202向氧化罐3内输送补碱;又由于第一供风系统5通过第三管线203与氧化罐3的第三进口连通,其可通过第三管线203向氧化罐3内输送氧化气体;此时,废水在补碱、氧化气体的作用下,进行氧化反应,将废水中的亚硫酸根离子氧化成硫酸根离子。然后,该废水流经第四管线204进入到净化污水装置6内,进行后续的回收利用。
本发明实施例提供的烟气脱硫废水处理系统通过设置有表面过滤器1、氧化罐3、以及分别与氧化罐3连通的加碱系统4、第一供风系统5,且表面过滤器1的滤芯为不锈钢或聚乙烯,则表面过滤器1具有较强的吸附能力以及可清洗功能,可有效去除废水中的颗粒物;第一供风系统5可向氧化罐3内注入大量可溶解氧化气体,提高了对废水中的亚硫酸根离子氧化的效果,可有效去除废水中的亚硫酸根离子。
综上,本发明实施例提供的烟气脱硫废水处理系统能有效去除废水中的颗粒物、亚硫酸根离子,不需要对废水进行沉淀,缩短了对废水的处理时间,提高了对其的处理效率。
当废水流进表面过滤器1内进行过滤后,废水中的颗粒物浓度可能仍然超出国家标准(例如石油炼制工业污染物排放标准的GB 31570-2015标准,)要求的量,此时,需对过滤后的废水进行再次过滤,直至废水中的颗粒物的浓度符合国家标准要求。因此,如附图1所示,本发明实施例提供的系统还包括:通过第五管线205与表面过滤器1的第二出口连通的滤液池7;进口通过第六管线206与滤液池7连通的回流泵8,回流泵8的出口通过第七管线207与表面过滤器1的第一进口连通;表面过滤器1的第一出口上设置有第一阀门,表面过滤器1的第二出口上设置有第二阀门。
若过滤后的废水中的颗粒物浓度符合国家标准要求,打开第一阀门、关闭第二阀门,将过滤后的废水通过第一管线201流进至氧化罐3内;若过滤后的废水中的颗粒物浓度不符合国家标准要求,关闭第一阀门、打开第二阀门,继续对废水进行过滤,直至废水中的颗粒物浓度符合国家标准要求为止。
另外,也可将第一阀门设置在第一管线201上、第二阀门设置在第五管线205上。
需要说明的是,表面过滤器1的第一进口并非同一轮废水首次流经滤器1的进口。
其中,在表面过滤器1与过滤池7之间设置回流泵8,可对从滤液池7抽出的废水进行加压,使废水具备一定压力流入至表面过滤器1内,保证了后续操作的进行。
可见,通过在系统中设置滤液池7与回流泵8,不仅能对废水进行有效过滤,保证过滤后的废水中的颗粒物浓度符合国家标准要求;而且也可以对废水进行加压,保证后续操作的正常进行。
当然了,对同一轮废水进行多次过滤的结构有多种,例如也可在表面过滤器1的第二出口与第一进口之间连通循环管线。可根据具体情况,来选择具体结构。
若在该系统中设置有滤液池7、回流泵8以及第一阀门、第二阀门,当对废水进行循环过滤时,为了便于控制第一阀门、第二阀门,本发明实施例提供的系统还包括:分别与第一阀门、第二阀门电连接的自动控制系统,用于控制第一阀门、第二阀门的开与关。
其中,自动控制系统可根据表面过滤器1对废水的过滤时间,来控制第一阀门、第二阀门的开与关。例如,当同一轮废水首次流经表面过滤器1的进口时,关闭第一阀门、打开第二阀门;若经过10min~20min,自动控制系统判定废水中的颗粒物浓度符合国家标准要求,此时,打开第一阀门、关闭第二阀门,将过滤后的废水通过第一管线201流进氧化罐3内。
进一步地,若在该系统中设置有滤液池7、回流泵8以及第一阀门、第二阀门,当废水中的颗粒物的浓度符合国家标准要求后,打开第一阀门、关闭第二阀门,而滤液池7内的废水会越来越小,而当滤液池7内的废水含量过低时,若不及时关闭回流泵8,不仅会磨损回流泵8的内部零件,减少其寿命;而且也浪费电。
为了避免上述情况的发生,可在回流泵8(例如回流泵8的流入口或者流出口)上设置有能控制回流泵8开关的阀门,为了能便于控制该阀门,可对其进行自动控制,因此,本发明实施例在回流泵8上设置有第三阀门,第三阀门与自动控制系统电连接;滤液池7的内壁上设置有第一液位计,第一液位计与自动控制系统电连接。
自动控制系统自动控制第三阀门开与关的原理为:第一液位计测量滤液池7内废水的液位,并将测量结果以电信号的形式传送至自动控制系统,自动控制系统基于所接收到的电信号,来控制回流泵8的开与关。
当废水流经表面过滤器1进行过滤时,其携带的颗粒物会沉积到表面过滤器1的滤芯中,若不及时对滤芯进行清理,会影响滤芯对废水中的颗粒物的吸附效果。则,参见图1,本发明实施例提供的系统还包括:通过第八管线208与表面过滤器1的第二进口连通的第二供风系统9,用于去除表面过滤器1内的颗粒物;与表面过滤器1的第三出口连通的垃圾箱10,用于收集所述颗粒物。
清除表面过滤器1内的颗粒物的工作过程为:第二供风系统9提供气体,该气体通过第八管线208流向表面过滤器1的滤芯表面;表面过滤器1的滤芯表面的颗粒物在气体压力的作用下,从滤芯的表面上脱离,并经表面过滤器1的第三出口移动至垃圾箱10内,被垃圾箱10收集。
其中,第二供风系统9内的气体可为空气,该空气可由其他操作工序提供。
若表面过滤器1的滤芯上吸附一定量的颗粒物后,会减小废水流经表面过滤器1的流量,进而会增大废水在该系统内的压差。故,可以根据该压差值,来控制第二供风系统9是否向表面过滤器1内提供气体。
为了便于控制第二供风系统9,可在第一管线201上设置有压力传感器,压力传感器与自动控制系统电连接,自动控制系统与第二供风系统9电连接。其中,实现自动控制第二供风系统9的工作原理为:压力传感器测量流经第一管线201(或第四管线204)内的废水的压力,并将该压力值以电信号的形式传递至自动控制系统,自动控制系统根据该电信号,来控制第二供风系统9。
当压力传感器测量检测第一管线201(或第四管线204)内废水的压力过低的话,自动控制系统就判断表面过滤器1内沉积颗粒物的量过多,需要对其进行处理,此时,自动控制系统打开第二供风系统9,第二供风系统9就向表面过滤器1内提供气体,去除表面过滤器1内滤芯的颗粒物;反之,自动控制系统关闭第二供风系统9,第二供风系统9停止向表面过滤器1内提供气体。
需要说明的是,当第二供风系统9处于打开状态时,表面过滤器1的第三出口也应处于打开状态;而当第二供风系统9处于关闭状态时,表面过滤器1的第三出口也应处于关闭状态。
进一步地,若第二供风系统9不能有效将表面过滤器1内的颗粒物清除,可采用水洗的方法对表面过滤器1的滤芯进行处理,例如,如图1所示,本发明实施例提供的系统还包括:洗涤罐11,用于清洗过滤器1内的颗粒物;进口通过第九管线209与洗涤罐11的出口连通的洗涤泵12,洗涤泵12的出口通过第十管线210与表面过滤器1的第三进口连通;洗涤罐11的进口通过第十一管线211与表面过滤器1的第四出口连通,第十一管线211上设置有过滤阀。
洗涤罐11清洗表面过滤器1内的阀芯的工作过程可描述为:先关闭过滤阀,使洗涤罐11与表面过滤器1的第四出口不连通;打开洗涤泵12,抽取洗涤罐11内的洗涤液,并将洗涤液输送至表面过滤器1内;然后冲洗表面过滤器1内的滤芯;之后,打开过滤阀,表面过滤器1内的洗涤液从表面过滤器1的第四出口流出,流经第十一管线211,同时,第十一管线211上的过滤阀过滤洗涤液内的颗粒物;过滤后的洗涤液进入到洗涤罐11内,之后,进行下一轮的冲洗,依次类推,直至将表面过滤器1内的阀芯冲洗干净。
可见,通过将洗涤罐11与洗涤泵12连通、以及将洗涤泵12与表面过滤器1连接,实现了对表面过滤器1内的阀芯进行在线清洗(即不需要将阀芯从表面过滤器1内取出,再对阀芯进行清洗),节省了清洗时间;另外,通过在洗涤罐11的进口与表面过滤器1的第四出口之间连通有第十一管线211,并在第十一管线211上设置有过滤阀,不仅能对表面过滤器1的阀芯进行多次洗涤,也可对清洗阀芯后的洗涤液中的颗粒物进行过滤,提高了对阀芯的清洗效果。
其中,为了提高对废水中的亚硫酸根离子的氧化效果,本发明实施例采取循环氧化的方法,相应地,如图1所示,本发明实施例提供的系统还包括:氧化循环泵13;氧化循环泵13的进口通过第十二管线212与氧化罐3的第二出口连通,氧化循环泵13的出口通过第十三管线213与第二管线202连通。
氧化罐3对废水中的亚硫酸根离子进行氧化的工作过程可描述为:氧化循环泵13抽取氧化罐3内的废水,该废水通过氧化循环泵13的出口进入到第十三管线213内;当废水流经第十三管线213过程中,补碱系统4通过第二管线202向第十三管线213中添加补碱,该补碱与废水进行均匀混合;之后废水与补碱组成的混合液体进入到氧化罐3内,此时,第一供风系统5通过第三管线203向氧化罐3内提供氧化气体(氧气或空气),废水中的亚硫酸根离子在氧化气体的作用下,与补碱进行氧化反应,生成硫酸根离子;之后,若废水中的亚硫酸根离子浓度任然不符合国家标准要求的话,要继续对其废水进行氧化反应,即重复上述的操作,直至废水中的亚硫酸根离子浓度符合国家标准要求为止。
可见,通过上述结构的设置,可将废水与补碱进行均匀混合,而且也能对废水中的亚硫酸根离子进行多次氧化,有效降低了废水中的亚硫酸根离子的浓度,提高了对废水的处理效率。
其中,上述过程中的补碱可以是氢氧化钠或氢氧化镁溶液;另外,第一供风系统5可以设置为鼓风机。
由于不同批次的废水中的亚硫酸根离子的浓度都不同,为了节省补碱的用量,可针对不同批次的废水,来控制补碱系统4向第十三管线213中输送的补碱量,又为了节省操作时间,本发明实施例在第二管线202上设置有第四阀门,第四阀门与自动控制系统电连接;第十二管线212上设置浓度计,用于检测烟气脱硫废水中的亚硫酸根离子的浓度;浓度计与自动控制系统电连接。
其中,控制补碱系统4向第十三管线213内输送的补碱量的工作原理为:浓度计检测第十二管线212内废水中的亚硫酸根离子的浓度,并将检测结果以电信号的形式传递至自动控制系统;自动控制系统根据所接收的信号,来调节第四阀门,例如当废水中的亚硫酸根离子的浓度小的话,调节第四阀门,减少补碱流经第四阀门的流量,而当废水中的亚硫酸根离子的浓度大的话,调节第四阀门,增加补碱流经第四阀门的流量。
如图1所示,该系统还包括:污水缓冲罐14,污水缓冲罐14的进口通过第十四管线214与氧化罐3的第一出口连通;进口通过第十五管线215与污水缓冲罐14的出口连通、出口通过第十六管线216与净化污水装置6的进口连通的净水外送泵15。这样设置系统的结构,不仅可以净化后的废水进行暂时缓存,便于对净化后的废水进行合理利用;而且也能保证流入至净化污水装置6内的净化后的废水具有一定的压力,便于能被后序需要一定压力水的环节所使用。
为了防止污水缓冲罐14内的净化后的废水量过大或过小,可通过自动化控制的形式来调整污水缓冲罐14与净化污水装置6之间废水量之间的关系。例如,本发明实施例在第十五管线215设置有第五阀门;第五阀门与自动控制系统电连接;污水缓冲罐14的内壁设置有第二液位计,第二液位计与自动控制系统电连接。其工作原理为:第二液位计检测污水缓冲罐14内的净化后的废水的水位,并将检测结果以电信号的形式传递至自动控制系统;自动控制系统根据该信号,来调节第五阀门的开与关。
下表为某批次废水经过本发明实施例提供的烟气脱硫废水处理系统处理后的参数表。
其中,COD(Chemical Oxygen Demand,化学需氧量)是表征水体受污染程度的一项指标,其值越大,表明水污染程度也严重。
从上表中可看出,废水中的各个指标均符合国家标准要求,可见,本发明实施例提供的烟气脱硫废水处理系统能有效去除废水中的颗粒物、亚硫酸根离子。
上述所有可选技术方案,可以采用任意结合形成本公开的可选实施例,在此不再一一赘述。
以上所述仅为本发明的较佳实施例,并不用以限制本发明,凡在本发明的精神和原则之内,所作的任何修改、等同替换、改进等,均应包含在本发明的保护范围之内。
Claims (6)
1.一种烟气脱硫废水处理系统,其特征在于,所述系统包括:
表面过滤器(1),用于过滤烟气脱硫废水中的颗粒物,所述表面过滤器(1)的滤芯为不锈钢或聚乙烯;
第一进口通过第一管线(201)与所述表面过滤器(1)的第一出口连通的氧化罐(3);
通过第二管线(202)与所述氧化罐(3)的第二进口连通的加碱系统(4);
通过第三管线(203)与所述氧化罐(3)的第三进口连通的第一供风系统(5);
进口通过第四管线(204)与所述氧化罐(3)的第一出口连通的净化污水装置(6);
通过第五管线(205)与所述表面过滤器(1)的第二出口连通的滤液池(7);
进口通过第六管线(206)与所述滤液池(7)连通的回流泵(8),所述回流泵(8)的出口通过第七管线(207)与所述表面过滤器(1)的第一进口连通;
所述表面过滤器(1)的第一出口上设置有第一阀门,所述表面过滤器(1)的第二出口上设置有第二阀门;其中,若经过所述表面过滤器(1)过滤后的废水中的颗粒物浓度符合国家标准要求,则打开所述第一阀门、关闭所述第二阀门,反之,则关闭所述第一阀门、打开所述第一阀门;
所述回流泵(8)上设置有第三阀门,所述第三阀门与自动控制系统电连接;所述滤液池(7)的内壁上设置有第一液位计,所述第一液位计与所述自动控制系统电连接;其中,所述第一液位计用于测量所述滤液池(7)内废水的液位,并将测量结果以电信号的形式传送至所述自动控制系统,所述自动控制系统基于接收到的所述电信号,控制所述回流泵(8)的开启或关闭;
通过第八管线(208)与所述表面过滤器(1)的第二进口连通的第二供风系统(9),用于去除所述表面过滤器(1)内的所述颗粒物;所述第一管线(201)上设置有压力传感器,所述压力传感器与所述自动控制系统电连接,所述自动控制系统与所述第二供风系统(9)电连接,其中,所述压力传感器用于测量流经所述第一管线(201)或所述第四管线(204)内的废水的压力,并将所述压力传递至所述自动控制系统,当所述压力过低时,所述自动控制系统打开所述第二供风系统(9),反之,所述自动控制系统关闭所述第二供风系统(9);
与所述表面过滤器(1)的第三出口连通的垃圾箱(10),用于收集被所述第二供风系统(9)去除的所述表面过滤器(1)内的颗粒物;
洗涤罐(11),用于清洗所述表面过滤器(1)内的所述颗粒物;进口通过第九管线(209)与所述洗涤罐(11)的出口连通的洗涤泵(12),所述洗涤泵(12)的出口通过第十管线(210)与所述表面过滤器(1)的第三进口连通;所述洗涤罐(11)的进口通过第十一管线(211)与所述表面过滤器(1)的第四出口连通,所述第十一管线(211)上设置有过滤阀,所述过滤阀用于过滤洗涤液内的颗粒物,经所述过滤阀过滤后的所述洗涤液进入所述洗涤罐(11)内,以进行下一轮的清洗。
2.根据权利要求1所述的系统,其特征在于,所述系统还包括:分别与所述第一阀门、所述第二阀门电连接的所述自动控制系统,用于控制所述第一阀门、所述第二阀门的开与关。
3.根据权利要求1所述的系统,其特征在于,所述系统还包括:氧化循环泵(13);
所述氧化循环泵(13)的进口通过第十二管线(212)与所述氧化罐(3)的第二出口连通,所述氧化循环泵(13)的出口通过第十三管线(213)与所述第二管线(202)连通。
4.根据权利要求3所述的系统,其特征在于,所述第二管线(202)上设置有第四阀门,所述第四阀门与所述自动控制系统电连接;
所述第十二管线(212)上设置浓度计,用于检测烟气脱硫废水中的亚硫酸根离子的浓度;
所述浓度计与所述自动控制系统电连接。
5.根据权利要求1所述的系统,其特征在于,所述系统还包括:污水缓冲罐(14),所述污水缓冲罐(14)的进口通过第十四管线(214)与所述氧化罐(3)的第一出口连通;
进口通过第十五管线(215)与所述污水缓冲罐(14)的出口连通的净水外送泵(15),所述净水外送泵(15)的出口通过第十六管线(216)与所述净化污水装置(6)的进口连通。
6.根据权利要求5所述的系统,其特征在于,所述第十五管线(215)设置有第五阀门;所述第五阀门与所述自动控制系统电连接;
所述污水缓冲罐(14)的内壁设置有第二液位计,所述第二液位计与所述自动控制系统电连接。
Priority Applications (1)
| Application Number | Priority Date | Filing Date | Title |
|---|---|---|---|
| CN201711173292.9A CN109809590B (zh) | 2017-11-22 | 2017-11-22 | 一种烟气脱硫废水处理系统 |
Applications Claiming Priority (1)
| Application Number | Priority Date | Filing Date | Title |
|---|---|---|---|
| CN201711173292.9A CN109809590B (zh) | 2017-11-22 | 2017-11-22 | 一种烟气脱硫废水处理系统 |
Publications (2)
| Publication Number | Publication Date |
|---|---|
| CN109809590A CN109809590A (zh) | 2019-05-28 |
| CN109809590B true CN109809590B (zh) | 2022-11-04 |
Family
ID=66601365
Family Applications (1)
| Application Number | Title | Priority Date | Filing Date |
|---|---|---|---|
| CN201711173292.9A Active CN109809590B (zh) | 2017-11-22 | 2017-11-22 | 一种烟气脱硫废水处理系统 |
Country Status (1)
| Country | Link |
|---|---|
| CN (1) | CN109809590B (zh) |
Citations (2)
| Publication number | Priority date | Publication date | Assignee | Title |
|---|---|---|---|---|
| CN203474554U (zh) * | 2013-07-26 | 2014-03-12 | 袁峰 | 湿法烟气脱硫废水处理装置 |
| CN205856236U (zh) * | 2016-07-27 | 2017-01-04 | 中石化炼化工程(集团)股份有限公司 | 一种湿法烟气脱硫废水处理装置 |
Family Cites Families (4)
| Publication number | Priority date | Publication date | Assignee | Title |
|---|---|---|---|---|
| CN102815808B (zh) * | 2011-06-09 | 2015-08-19 | 中国石油化工股份有限公司 | 催化裂化烟气脱硫废水处理工艺 |
| CN103693770B (zh) * | 2012-09-28 | 2016-12-07 | 宝钢工程技术集团有限公司 | 用于湿法烟气脱硫废水的净化装置及其使用方法 |
| CN203741157U (zh) * | 2014-03-10 | 2014-07-30 | 中国石油工程建设公司大连设计分公司 | 湿法烟气脱硫洗涤废水处理装置 |
| CN204981400U (zh) * | 2015-04-30 | 2016-01-20 | 江苏盛泰环境工程有限公司 | 一种湿法烟气脱硫废水综合处理装置 |
-
2017
- 2017-11-22 CN CN201711173292.9A patent/CN109809590B/zh active Active
Patent Citations (2)
| Publication number | Priority date | Publication date | Assignee | Title |
|---|---|---|---|---|
| CN203474554U (zh) * | 2013-07-26 | 2014-03-12 | 袁峰 | 湿法烟气脱硫废水处理装置 |
| CN205856236U (zh) * | 2016-07-27 | 2017-01-04 | 中石化炼化工程(集团)股份有限公司 | 一种湿法烟气脱硫废水处理装置 |
Also Published As
| Publication number | Publication date |
|---|---|
| CN109809590A (zh) | 2019-05-28 |
Similar Documents
| Publication | Publication Date | Title |
|---|---|---|
| CN102826686B (zh) | 钢铁工业废水双膜处理方法 | |
| CN110510780A (zh) | 一种采用stro装置的洗烟废水回用处理装置及方法 | |
| CN206872572U (zh) | 一种处理燃煤电厂脱硫废水的纳滤膜深度净化系统 | |
| CN223225937U (zh) | 一种高氯酸盐废水一体化处理装置 | |
| CN109809590B (zh) | 一种烟气脱硫废水处理系统 | |
| CN210656480U (zh) | 一种采用dtro装置的洗烟废水回用处理装置 | |
| CN208577539U (zh) | 一种煤层气采出水处理系统 | |
| CN215049321U (zh) | 一种废水处理用高级氧化反应系统 | |
| CN210313897U (zh) | 一种脱硝脱硫循环水处理装置 | |
| CN205653220U (zh) | 医院用污水检测处理装置 | |
| CN213895507U (zh) | 一种矿井水分级处理装置 | |
| CN213596069U (zh) | 一种臭氧尾气结合陶瓷膜的水处理装置 | |
| CN202808534U (zh) | 一种电子电镀废水处理回用系统 | |
| CN116621358A (zh) | 一种污水处理系统 | |
| CN210764746U (zh) | 一种采用stro装置的洗烟废水回用处理装置 | |
| CN208949090U (zh) | 废水处理装置 | |
| CN211419802U (zh) | 一种一体化水产加工水处理系统 | |
| CN210559747U (zh) | 一种工业重金属污水处理系统 | |
| CN113213672A (zh) | 一种废水处理用高级氧化反应系统 | |
| CN107188335A (zh) | 一种带有水质检测功能高效智能化水处理设备的工作方法 | |
| CN113354173A (zh) | 一种油田污水处理系统和方法 | |
| CN114249457A (zh) | 一种工业废水回收处理装置及其处理工艺 | |
| CN206289123U (zh) | 一种用于地铁车辆段洗车污水的处理系统 | |
| CN218811092U (zh) | 一种电镀废水中有机物处理装置 | |
| CN218454135U (zh) | 一种实验室废水处理系统 |
Legal Events
| Date | Code | Title | Description |
|---|---|---|---|
| PB01 | Publication | ||
| PB01 | Publication | ||
| SE01 | Entry into force of request for substantive examination | ||
| SE01 | Entry into force of request for substantive examination | ||
| GR01 | Patent grant | ||
| GR01 | Patent grant |
