CN108316912B - Oil field single well metering device and metering method - Google Patents

Oil field single well metering device and metering method Download PDF

Info

Publication number
CN108316912B
CN108316912B CN201711324340.XA CN201711324340A CN108316912B CN 108316912 B CN108316912 B CN 108316912B CN 201711324340 A CN201711324340 A CN 201711324340A CN 108316912 B CN108316912 B CN 108316912B
Authority
CN
China
Prior art keywords
metering
tank
liquid
gas
measuring
Prior art date
Legal status (The legal status is an assumption and is not a legal conclusion. Google has not performed a legal analysis and makes no representation as to the accuracy of the status listed.)
Active
Application number
CN201711324340.XA
Other languages
Chinese (zh)
Other versions
CN108316912A (en
Inventor
李娟娟
王文涛
王占胜
陈晓毅
孔令坤
马庆
陈书帛
刘冬菊
臧宏
Current Assignee (The listed assignees may be inaccurate. Google has not performed a legal analysis and makes no representation or warranty as to the accuracy of the list.)
Petrochina Co Ltd
Original Assignee
Petrochina Co Ltd
Priority date (The priority date is an assumption and is not a legal conclusion. Google has not performed a legal analysis and makes no representation as to the accuracy of the date listed.)
Filing date
Publication date
Application filed by Petrochina Co Ltd filed Critical Petrochina Co Ltd
Priority to CN201711324340.XA priority Critical patent/CN108316912B/en
Publication of CN108316912A publication Critical patent/CN108316912A/en
Application granted granted Critical
Publication of CN108316912B publication Critical patent/CN108316912B/en
Active legal-status Critical Current
Anticipated expiration legal-status Critical

Links

Images

Classifications

    • EFIXED CONSTRUCTIONS
    • E21EARTH OR ROCK DRILLING; MINING
    • E21BEARTH OR ROCK DRILLING; OBTAINING OIL, GAS, WATER, SOLUBLE OR MELTABLE MATERIALS OR A SLURRY OF MINERALS FROM WELLS
    • E21B47/00Survey of boreholes or wells

Landscapes

  • Physics & Mathematics (AREA)
  • Life Sciences & Earth Sciences (AREA)
  • Engineering & Computer Science (AREA)
  • Geology (AREA)
  • Mining & Mineral Resources (AREA)
  • Geophysics (AREA)
  • Environmental & Geological Engineering (AREA)
  • Fluid Mechanics (AREA)
  • General Life Sciences & Earth Sciences (AREA)
  • Geochemistry & Mineralogy (AREA)
  • Cleaning In General (AREA)
  • Loading And Unloading Of Fuel Tanks Or Ships (AREA)

Abstract

本申请提供一种油田单井计量装置及计量方法。所述装置包括:相互连通的计量罐和蓄能罐,所述蓄能罐内储存有预设压力的气体,所述计量罐上设有进液管路、液位计、出液管路、称重模块,所述进液管路上设有入口阀门,所述出液管路上设有出口控制阀门;所述计量罐内部还设有用于清洗所述计量罐的活塞,所述计量罐底部连接有清洗装置,所述清洗装置用于向所述计量罐内注入清洗液。利用本申请中各个实施例,结构简单,操作方便,不需要外加动力的情况下实现了油田单井计量,提高了单井计量结果的准确性。

Figure 201711324340

The application provides an oilfield single well metering device and a metering method. The device includes: a measuring tank and an energy storage tank that are communicated with each other, the energy storage tank stores gas with a preset pressure, and the metering tank is provided with a liquid inlet pipeline, a liquid level gauge, a liquid outlet pipeline, Weighing module, an inlet valve is arranged on the liquid inlet pipeline, and an outlet control valve is arranged on the liquid outlet pipeline; a piston for cleaning the measurement tank is also arranged inside the metering tank, and the bottom of the metering tank is connected to There is a cleaning device, and the cleaning device is used for injecting cleaning liquid into the measuring tank. Using the various embodiments of the present application, the structure is simple, the operation is convenient, and the measurement of a single well in the oil field is realized without external power, and the accuracy of the measurement result of the single well is improved.

Figure 201711324340

Description

Oil field single well metering device and metering method
Technical Field
The application belongs to the technical field of oilfield exploitation, and particularly relates to an oilfield single-well metering device and a metering method.
Background
The liquid output of a single well is basic data of oil field development and is an important basis for development scheme design and ground engineering construction. Along with the rolling development of oil fields, the oil well metering difficulty is higher and higher, and the requirements of fine analysis of production and cost reduction and efficiency improvement are increased on the single well metering technology. The traditional metering mode can not meet the production requirements of large variation of liquid production amount and gas production rate of each single well in the production process of the oil field, and the requirement of accurate metering is difficult to realize in a wider metering range.
In the prior art, single-well metering methods used in oil fields mainly comprise glass tube oil measurement, single-well overhead tank oil measurement, tipping bucket oil measurement, a liquid level recovery method, a diagram method and the like, but the respective technical principles are more or less influenced by certain factors and conditions, so that the metering precision of oil products cannot be guaranteed, and the problem of accurately metering thick oil is difficult to effectively solve. The oil measurement of the glass tube is difficult to carry out due to the low oil-gas ratio and the low gas production rate of the thickened oil and the difficult hydraulic surface pressing. In the single-well overhead tank oil measuring method, because the thickened oil is easy to generate foam in the heating process, the liquid level in the overhead tank is greatly influenced by the temperature, and the measuring error is large. The skip bucket oil metering is serious in wall hanging due to high viscosity of thick oil, and the metering precision is influenced. When the liquid level recovery method and the indicator diagram method are used for measuring oil, a large amount of oil well production data are needed, the working condition of an oil well is in a constantly changing state, and the measuring error is large due to the fact that the factors influenced by underground working conditions are many.
Therefore, a technical scheme capable of improving the single-well metering precision is urgently needed in the industry.
Disclosure of Invention
The application aims to provide an oil field single well metering device and a metering method, which utilize structures such as a metering tank and an energy storage tank to realize oil field single well metering without additional power and improve the precision of oil field single well metering.
In one aspect, the application provides an oil field individual well metering device, includes:
the gas-liquid separator comprises a metering tank and an energy storage tank which are communicated with each other, wherein gas with preset pressure is stored in the energy storage tank, the metering tank is provided with a liquid inlet pipeline, a liquid level meter, a liquid outlet pipeline and a weighing module, the liquid inlet pipeline is provided with an inlet valve, and the liquid outlet pipeline is provided with an outlet control valve;
a piston used for cleaning the metering tank is further arranged inside the metering tank, the bottom of the metering tank is connected with a cleaning device, and the cleaning device is used for injecting cleaning liquid into the metering tank;
the liquid level meter is used for measuring the volume of liquid in the measuring tank, the weighing module is used for measuring the weight of the liquid in the measuring tank, the inlet valve is used for controlling the liquid to flow into the measuring tank, and the outlet control valve is used for controlling the liquid to flow out of the measuring tank;
and the energy storage tank is used for injecting gas into the metering tank to enable liquid to be discharged out of the metering tank when metering is finished.
Further, in another embodiment of the oilfield single well metering device, the metering tank is further connected with a gas metering device.
Further, in another embodiment of the oilfield single well metering device, the gas metering device comprises a constant pressure valve and a gas flowmeter which are sequentially arranged along the gas flowing direction.
Further, in another embodiment of the oil field single well metering device, the weighing module is arranged at the bottom of the metering tank, a communicating pipeline is further arranged on the metering tank, the communicating pipeline is communicated with the liquid storage space and the weighing space of the metering tank, the liquid storage space is the metering tank space corresponding to the upper end of the piston under the metering state, and the weighing space is the metering tank space corresponding to the lower end of the piston under the metering state.
Further, in another embodiment of the oilfield single well metering device, a communication valve is arranged on the communication pipeline.
Further, in another embodiment of the oilfield single well metering device, the cleaning device comprises a cleaning pump and a tank cleaning valve.
Further, in another embodiment of the oilfield single well metering device, a waste liquid collecting pipeline is connected to the bottom of the metering tank.
Further, in another embodiment of the oilfield single well metering device, a pressure gauge is further arranged on the energy storage tank.
In another aspect, the present application provides a single-well oilfield metering method using an oilfield single-well metering device, comprising:
opening the inlet valve, closing the outlet control valve, and measuring the volume of the liquid flowing into the measuring tank by using the liquid level meter;
when the liquid level of the liquid in the measuring tank is measured by the liquid level meter to reach a preset height, the weight of the liquid flowing into the measuring tank is measured by a weighing module;
after metering is finished, opening the outlet control valve, enabling natural gas stored in the energy storage tank to flow into the metering tank, and discharging liquid in the metering tank;
and after the liquid in the metering tank is discharged, closing the inlet valve and the outlet control valve, injecting cleaning liquid into the metering tank by using a cleaning device, and pushing a piston in the metering tank to clean the inner wall of the metering tank.
Further, in another embodiment of the oilfield single well metering method, the oilfield single well metering device comprises a gas metering device, the gas metering device comprises a constant pressure valve and a gas flowmeter which are sequentially arranged along a gas flowing direction, and the method comprises the following steps:
when the pressure of gas separated out from the liquid flowing into the metering tank is increased, so that the pressure difference between two ends of the constant pressure valve reaches a preset pressure value, the constant pressure valve is opened;
the gas separated out from the liquid in the metering tank passes through the gas metering device, and the gas flowmeter meters the volume of the gas flowing through.
The application provides an oil field individual well metering device and metering method, through the energy storage jar of metering tank and with metering tank UNICOM, utilize the pressure of the gas of storing in the energy storage jar, under the condition that need not other external power, realize that the individual well is real-time to measure and automatic flowing back. And the liquid in the metering tank can be completely discharged out of the metering tank through the gas pressure in the energy storage tank, so that inaccurate metering caused by liquid residue is avoided. Meanwhile, a piston is arranged in the metering tank, cleaning liquid is injected into the metering tank through the cleaning device, the piston is pushed to clean the metering tank, and inaccurate metering results caused by liquid wall hanging in the metering tank are avoided. The oil field single well metering device is simple in structure and convenient to operate, oil field single well metering is achieved under the condition that external power is not needed, and accuracy of a single well metering result is improved.
Drawings
In order to more clearly illustrate the embodiments of the present application or the technical solutions in the prior art, the drawings needed to be used in the description of the embodiments or the prior art will be briefly introduced below, it is obvious that the drawings in the following description are only some embodiments described in the present application, and for those skilled in the art, other drawings can be obtained according to the drawings without any creative effort.
FIG. 1 is a schematic structural diagram of an oilfield single well metering device provided by the present application;
FIG. 2 is a schematic flow chart of a method for single well metering by using the oilfield single well metering device in the embodiment of the application.
Detailed Description
In order to make those skilled in the art better understand the technical solutions in the present application, the technical solutions in the embodiments of the present application will be clearly and completely described below with reference to the drawings in the embodiments of the present application, and it is obvious that the described embodiments are only a part of the embodiments of the present application, and not all of the embodiments. All other embodiments, which can be derived by a person skilled in the art from the embodiments given herein without making any creative effort, shall fall within the protection scope of the present application.
In the process of oil exploitation, the amount of produced liquid, the amount of produced oil, the amount of produced water and the like of a single well are generally required to be measured so as to analyze the oil development condition and determine the next exploitation scheme, ground engineering construction and the like. When single-well metering is usually performed, a single-well metering device may be provided at the production well, the produced liquid flows into the single-well metering device, and the single-well metering device may detect the volume, weight, and the like of the liquid flowing through the single-well metering device. The density of the crude oil and the density of the water are combined, so that the yield of the crude oil and the yield of the water of a single well can be obtained, and further the water content can be obtained.
Meanwhile, gas such as natural gas and the like can be accompanied in the liquid which is generally produced, when the liquid is produced, the gas can be separated out from the liquid, and the single-well metering device can also meter the content of the natural gas in the produced liquid.
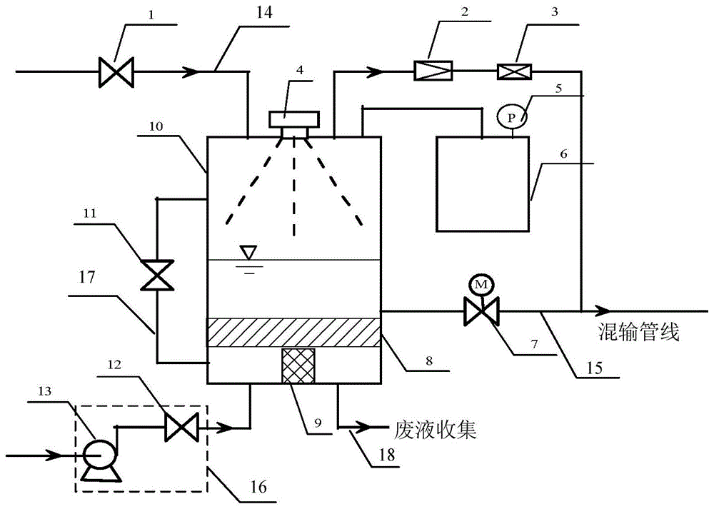
Fig. 1 is a schematic structural diagram of an oilfield single well metering device provided by the present application, and the reference numerals in fig. 1 may be expressed as follows:
1-inlet valve, 2-constant pressure valve, 3-natural gas flowmeter, 4-liquid level meter, 5-pressure meter, 6-energy storage tank, 7-outlet control valve, 8-piston, 9-weighing module, 10-metering tank, 11-communicating valve, 12-tank cleaning valve, 13-cleaning pump, 14-liquid inlet pipeline, 15-liquid outlet pipeline, 16-cleaning device, 17-communicating pipeline and 18-waste liquid collecting pipeline.
As shown in fig. 1, the present application provides an oilfield single well metering device comprising:
the gas-liquid separator comprises a metering tank 10 and an energy storage tank 6 which are communicated with each other, wherein gas with preset pressure is stored in the energy storage tank 6, a liquid inlet pipeline 14, a liquid level meter 4, a liquid outlet pipeline 15 and a weighing module 9 are arranged on the metering tank 10, an inlet valve 1 is arranged on the liquid inlet pipeline 14, and an outlet control valve 7 is arranged on the liquid outlet pipeline 15;
a piston 8 for cleaning the metering tank is further arranged in the metering tank 10, a cleaning device 16 is connected to the bottom of the metering tank 10, and the cleaning device 16 is used for injecting cleaning liquid into the metering tank;
the liquid level meter 4 is used for metering the volume of liquid in the metering tank 10, the weighing module 9 is used for metering the weight of the liquid in the metering tank 10, the inlet valve 1 is used for controlling the liquid to flow into the metering tank 10, and the outlet control valve 7 is used for controlling the liquid to flow out of the metering tank 10;
the accumulator tank 6 is used for injecting gas into the metering tank 10 at the end of metering so as to discharge liquid out of the metering tank 10.
As shown in fig. 1, a through hole may be formed at the top end of the metering tank 10 for connecting to a liquid inlet pipe 14, and the liquid produced from the oil well flows into the metering tank 10 through the liquid inlet pipe 14. Of course, if necessary, a through hole may be formed in the side wall of the metering tank for connecting the liquid inlet pipe 14, and the specific position where the liquid inlet pipe 14 is connected to the metering tank 10 is not specifically limited in this application. The measuring tank 10 is also provided with a liquid level meter 4 for measuring the level of the liquid flowing into the measuring tank 10 and detecting the volume of the liquid based on the level of the liquid. The type of level gauge 4 can adopt tuning fork vibrating, magnetic levitation formula, pressure type, ultrasonic wave, sonar wave, magnetism to turn over board, radar etc. and level gauge 4 can set up on the outer wall of metering tank 10, and the type of the level gauge 4 of selecting is different certainly, and the concrete mounted position of level gauge 4 can set up as required, and this application does not do specifically and restricts.
Piston 8 can be set up to the inside of metering tank 10, can realize wasing the function of metering tank through reciprocating of piston 8 in metering tank 10, avoids appearing the phenomenon of liquid wall built-up on the inner wall of metering tank 10. The sectional area of the piston 8 parallel to the cross section of the metering tank 10 can be the same as the cross section of the metering tank 10, so that the piston 8 can be well in full contact with the inner wall of the metering tank 10, and the function of cleaning the inner wall of the metering tank 10 is realized. Meanwhile, the liquid produced by the oil well can be prevented from flowing into the space of the metering tank 10 below the piston 8 to influence the work of the weighing module 9 below the piston 8, or flowing out along with the cleaning liquid when the metering tank is cleaned, so that waste is caused. The concrete material of piston 8 can be selected as required, can select to have certain frictional force, have certain elastic material for the inner wall of the measuring tank 10 of washing that piston 8 can be fine.
The metering tank 10 is also provided with a weighing module 9, which may be a weighing sensor or other devices capable of weighing. The weighing module may be disposed at the bottom of the metering tank 10, and of course, a suitable installation position may be selected according to the type of the weighing module 9 selected, and the present application is not particularly limited.
A washing device 16 is connected to the bottom of the metering tank 10, and the washing device 16 can inject a washing liquid such as hot water or other liquid having a washing effect into the metering tank 10. The cleaning liquid injected from the cleaning device 16 can push the piston 8 to move toward the top of the metering tank 10, thereby cleaning the metering tank 10.
The metering tank 10 is also connected with an energy storage tank 6, and the gas with preset pressure stored in the energy storage tank 6 is as follows: natural gas. Energy storage tank 6 can be connected with metering tank 10 through the pipeline, and when the volume of the liquid in metering tank 10 was surveyed out to level gauge 4, weighing module 9 gauged out the quality of the liquid in metering tank 10, accomplished once to measure the back, can discharge the liquid in metering tank 10 through a liquid pipeline 15. The outlet control valve 7 in the liquid outlet pipeline 15 is opened, liquid flows out from the liquid outlet pipeline 15, the liquid level in the metering tank 10 is lowered, the gas space is increased, and the pressure in the metering tank 10 is reduced. The natural gas stored in the accumulator tank 6 flows into the measuring tank 10, increases the pressure in the measuring tank 10, and discharges the liquid in the measuring tank 10 by the action of the gas pressure. The phenomenon that the liquid in the metering tank 10 is difficult to discharge or is not discharged cleanly, so that the metering result is not accurate is avoided.
The gas in the energy storage tank 6 mainly has the function of discharging the liquid in the metering tank 10, and the pressure value of the gas stored in the energy storage tank 6 can be obtained through experiments. The pressure value required for discharging the liquid in the measuring tank 10 may be obtained in advance through experiments or simulation, and then the natural gas corresponding to the pressure value may be injected into the energy storage tank 6. For example: the gas pressure in the energy storage tank 6 can be controlled to be 0.4-0.5 Mpa. The gas injected into the accumulator tank 6 may be natural gas or other gas according to the use requirement, and the application is not limited in particular. According to one embodiment of the application, the pressure gauge 5 can be arranged in the energy storage tank 6, the pressure value of gas in the energy storage tank 6 can be monitored in real time, and if the pressure value in the energy storage tank 6 is monitored to be reduced to the state that liquid in the metering tank 10 cannot be discharged, gas can be supplemented into the energy storage tank 6 in time. If the metering work of the metering tank 10 is influenced when the gas pressure value in the energy storage tank 6 is monitored to be overhigh, redundant gas can be discharged through checking and maintenance, and the normal work of the device is ensured. The gas can be conveniently injected into and discharged from the energy storage tank 6 by arranging the gas outlet hole and/or the gas inlet hole on the outer wall of the energy storage tank 6.
By utilizing the oil field single well metering device provided by the embodiment of the application, two single well metering methods can be realized:
(1) the change in weight Δ G and the change in volume Δ V of the liquid in the metering tank 10 at T1 during the metering cycle can be measured. The production data for the metering cycle T1 can be calculated from the changes in volume and weight of the liquid in the metering tank 10 over the metering cycle. Yield data of T2, T3, Tn and Tn were obtained in this order for one day. If the metering cycle is set to 1 hour, 24 stage production data can be obtained throughout the day, and the average daily production data is calculated for 24 groups of data.
(2) The time t1 required by the full liquid level in the metering tank, the weight change G1 and the volume change V1 can be measured, the yield data in the metering period t1 can be obtained through calculation, and the yield data of all the metering periods formed in 24 hours are averaged to obtain the average daily yield data.
Certainly, in the embodiment of the present application, not all structures of the oil field single well metering device are completely shown, and according to the needs of actual use, other structures may be added to the oil field single well metering device, for example, the sealing devices of the metering tank 10 and the energy storage tank 6, and the sealing devices such as sealing rings may be arranged at the joints of the metering tank 10 and the energy storage tank 6 with external pipelines, so as to ensure the sealing performance of the metering tank 10 and the energy storage tank 6, and improve the accuracy of the metering result. A waterproof casing may also be provided outside the weighing module 9 to prevent the liquid injected into the metering tank 10 by the cleaning device 16 from affecting the operation of the weighing module 9. Of course, other fixing or supporting devices may be included in the oilfield single well metering device, and the embodiments of the present application are not particularly limited.
The application provides an oil field individual well metering device, through the metering tank and with the energy storage tank of metering tank UNICOM, utilize the pressure of the gas of storing in the energy storage tank, under the condition that need not other plus power, realize the real-time measurement of individual well. And the liquid in the metering tank can be completely discharged out of the metering tank through the gas pressure in the energy storage tank, so that inaccurate metering caused by liquid residue is avoided. Meanwhile, a piston is arranged in the metering tank, cleaning liquid is injected into the metering tank through the cleaning device, the piston is pushed to clean the metering tank, and the phenomenon that the metering result is inaccurate due to the fact that liquid in the metering tank is hung on the wall is avoided. The single-well metering device can also be used for single-well metering of thickened oil, has wide application range and simple structure, realizes single-well metering of an oil field under the condition of not needing additional power, and improves the accuracy of a single-well metering result.
The oil field individual well metering device in one embodiment of the application can also be provided with a gas metering device, the gas metering device can be connected with the metering tank 10, and after liquid produced from an oil field flows into the metering tank 10, along with the rising of the liquid level of the liquid in the metering tank 10, under the action of gravity and pressure, the liquid in the metering tank 10 can separate out gas such as natural gas. The evolved gas passes through a gas metering device connected to the metering tank 10, which meters out the volume and/or mass of gas flowing through. In order to avoid that gas in the energy storage tank 6 may flow into the gas metering device, a valve may be arranged between the energy storage tank 6 and the metering tank 10, which valve is closed during the metering process and opened again when liquid needs to be discharged. Meanwhile, a valve can be arranged at the joint of the gas metering device and the metering tank 10, and the valve of the gas metering device is closed during liquid discharge, so that the gas in the energy storage tank 6 is prevented from flowing into the gas metering device.
As shown in fig. 1, in one embodiment of the present application, the gas metering device may include a constant pressure valve 2 and a gas flowmeter 3, and the constant pressure valve 2 and the gas flowmeter 3 may be sequentially disposed on a pipe in a gas flow direction. When the gas separated out in the measuring tank 10 increases, the pressure in the measuring tank 10 increases, and the pressure difference between the two ends of the constant pressure valve 2 reaches a preset pressure value, the constant pressure valve 2 is opened, the gas in the measuring tank 10 flows through the gas flowmeter 3 through the constant pressure valve 2, the gas flowmeter 3 can measure the volume of the gas flowing through the part, and the gas flowmeter 3 can also measure the mass of the gas flowing through the part according to the requirement. The specific type of the gas flowmeter 3 may be selected as needed, and the present application is not particularly limited.
The pressure difference value of the constant pressure valve 2 can be obtained through experiments, or different pressure difference values can be set as required, for example, if the pressure difference value set by the constant pressure valve 2 is 0.2Mpa, when the pressure difference at the two ends of the constant pressure valve 2 is greater than 0.2Mpa, the constant pressure valve 2 is opened, the gas in the metering tank 10 can flow through the gas flowmeter 3 through the constant pressure valve 2, and the metering work of the gas is realized.
As shown in fig. 1, after the gas precipitated in the measuring tank 10 passes through the constant pressure valve 2 and the gas flowmeter 3 in the gas measuring device, the gas may flow into the liquid outlet line 15 together with the liquid in the measuring tank 10 through a pipeline, enter a mixing line, and flow into a specified device for subsequent processing.
The gas pressure in the metering tank 10 and the energy storage tank 6 can be kept at a relatively stable value by arranging the constant pressure valve 2 in the gas metering device, and the gas in the energy storage tank 6 is ensured to have little influence on the metering of the gas flow. A valve is not arranged between the energy storage tank 6 and the metering tank 10, and a valve is not arranged between the gas metering device and the metering tank 10, so that the oil field single well metering device is simpler in structure and more convenient to operate. Of course, in order to improve the accuracy of the metering result, it is also possible to prevent the gas in the accumulator tank 6 from flowing into the gas flow meter 3 by providing a valve.
Gas in the liquid in the measuring tank 10 can be precipitated by the action of the weight of the liquid. Through setting up in the gaseous flow device that metering tank 10 links to each other, the gaseous volume and/or the quality of the gaseous of appearing can be measured out by gas flowmeter 3 through constant pressure valve 2 and gas flowmeter 3, realizes the accurate measurement of oil field individual well gas.
As shown in fig. 1, the measuring tank 10 is divided into upper and lower spaces by the piston 8, and in the measuring state, the piston 8 is located above the weighing device 9 at the bottom of the measuring tank 10. In this case, the space in the measuring tank above the piston 8 may be referred to as a liquid storage space, and the space in the measuring tank below the piston 8 may be referred to as a weighing space. The metering tank 10 can be further provided with a communication pipeline 17, and two ports of the communication pipeline 17 are respectively connected with the liquid storage space and the weighing space of the metering tank 10. Therefore, the inaccurate result of the weight of the liquid metered by the weighing device 9 caused by the difference of the gas pressure in the liquid storage space and the gas pressure in the weighing space can be avoided, and the accuracy of the metering result of the oil field single well metering device is improved.
In one embodiment of the present application, as shown in fig. 1, a communication valve 11 may be provided in the communication line 17, and when the device is in a metering state, the communication valve 11 is opened to ensure that the gas pressure in the liquid storage space and the gas pressure in the weighing space of the metering tank 10 are the same. When the measurement is finished, when needing to wash metering tank 10, can close UNICOM valve 11, avoid belt cleaning device 16 to pour into the washing liquid in the metering tank 10 and flow into stock solution space through UNICOM's pipeline 17, disturb piston 8 and wash the metering tank, can avoid the washing liquid to flow into the mixed pipeline through a liquid pipeline 15 simultaneously, influence the quality of the liquid of output.
As shown in FIG. 1, the cleaning device 16 in one embodiment of the present invention may include a cleaning pump 13 and a cleaning valve 12, and after the liquid in the metering tank 10 is metered, the cleaning valve 12 may be opened, the inlet valve 1 and the outlet control valve 7 may be closed, and the cleaning pump 13 may be started to inject the cleaning liquid, such as hot water, into the metering tank 10. The cleaning liquid injected into the measuring tank 10 pushes the piston 8 to move upward, and the piston 8 cleans up the oil stains and the like attached to the inner wall of the measuring tank 10. The attachment on the inner wall of the measuring tank 10 may be paraffin, which is a component in crude oil that is easy to solidify and deposit, and the paraffin attaches to the inner wall of the measuring tank 10, which affects the volume of the measuring tank and causes measuring errors. Through injecting into washing liquid and promoting piston 8 upward movement into metering tank 10, can specifically remove to the measurement height department of metering tank 10, realize will be attached to the attachment sanitization on the metering tank 10 inner wall. The metering height may be one third of the height of metering tank 10, although the metering height of metering tank 10 may be set as desired. The outlet control valve 7 can be closed during the cleaning process to ensure that the cleaning solution is injected into the metering tank 10.
After the cleaning is finished, the cleaning pump 13 can be closed, and the piston 8 moves downwards under the action of gravity and the gas pressure in the energy storage tank 6 and is reset to the initial position. The cleaning liquid in the metering tank 10 can flow out through the pipeline of the cleaning device, and the tank cleaning valve 12 is closed after the cleaning liquid is removed.
In an embodiment of this application, waste liquid collection pipeline 18 can also be connected to the bottom of metering tank 10, and after metering tank 10 washd, can close clear jar valve 12, and the washing liquid is collected in 18 discharges to appointed container through the waste liquid collection pipeline of metering tank 10 bottom, avoids washing liquid polluted environment, drain pipe etc..
The application provides an oil field individual well metering device, through the metering tank and with the energy storage tank of metering tank UNICOM, utilize the pressure of the gas of storing in the energy storage tank, under the condition that need not other plus power, realize the real-time measurement of individual well. And the liquid in the metering tank can be completely discharged out of the metering tank through the gas pressure in the energy storage tank, so that inaccurate metering caused by liquid residue is avoided. Meanwhile, a piston is arranged in the metering tank, cleaning liquid is injected into the metering tank through the cleaning device, the piston is pushed to clean the metering tank, the phenomenon that the metering result is inaccurate due to the fact that liquid in the metering tank is hung on the wall is avoided, and the accuracy of the single-well metering result is improved. Simultaneously, can also utilize level gauge and weighing module in the metering tank to realize the measurement of crude oil and water through the gaseous metering device who links to each other with the metering tank, synthesize and realized oil, gas, water three-phase measurement, still can be used to the measurement of viscous crude, and application scope is wide. And the synchronous measurement of gas phase, oil product liquid level and quality is completed, and the measurement precision is improved.
Fig. 2 is a schematic flow chart of a method for performing single-well metering by using an oilfield single-well metering device in an embodiment of the present application, and as shown in fig. 2, the method for performing single-well metering by using the oilfield single-well metering device in the above embodiments of the present application may include the following steps:
and S1, opening the inlet valve, closing the outlet control valve, and metering the volume of the liquid flowing into the metering tank by using the liquid level meter.
Specifically, when oil field single well measurement is performed, the inlet valve 1 is opened, the outlet control valve 7 is closed, and the liquid produced from the oil field flows into the measuring tank 10 through the liquid inlet pipe 14, so that the liquid level in the measuring tank 10 gradually rises. The volume of liquid in metering tank 10 may be further obtained by metering the level of liquid flowing into metering tank 10 with level meter 4 in metering tank 10.
And S2, when the liquid level of the liquid in the measuring tank is measured by the liquid level meter to reach the preset height, measuring the weight of the liquid flowing into the measuring tank by using a weighing module.
Specifically, the level gauge 4 and the weighing module 9 within the metering tank 10 may measure the level and weight of the liquid within the metering tank 10, respectively, once per a predetermined time, such as 30 seconds. When the liquid level meter 4 measures the liquid level in the measuring tank 10 to reach the preset height, the weight of the liquid in the measuring tank 10 at the moment can be measured and recorded by the weighing module 9. The upper limit value of the liquid level of liquid in the metering tank 10 is preset the height and can be obtained through the experiment, and the height is preset in reasonable setting to liquid overflows in avoiding the metering tank 10.
And S3, after the metering is finished, opening the outlet control valve, enabling the natural gas stored in the energy storage tank to flow into the metering tank, and discharging the liquid in the metering tank.
Specifically, when the liquid level meter 4 detects that the liquid level of the liquid in the metering tank 10 reaches a preset height, the weighing module 9 and the liquid level meter 4 respectively record the liquid level (i.e., the volume) and the weight of the liquid in the metering tank 10 at that time, and then the metering work is completed. At this time, the outlet control valve 7 may be opened to discharge the liquid in the metering tank 10 through the liquid outlet line 15. As the liquid in the measuring tank 10 flows out, the gas space in the measuring tank 10 increases and the pressure decreases, so that the gas in the accumulator tank 6 can flow into the measuring tank 10, the pressure of the gas in the measuring tank 10 increases, and the liquid in the measuring tank 10 is discharged by the action of the gas pressure. The discharged liquid can flow from the liquid outlet pipe 15 into the mixing pipeline for output.
And S4, after the liquid in the metering tank is discharged, closing the inlet valve and the outlet control valve, and injecting cleaning liquid into the metering tank by using a cleaning device to push a piston in the metering tank to clean the inner wall of the metering tank.
Specifically, after the liquid in the measuring tank 10 is discharged, the inlet valve 1 and the outlet control valve 7 may be closed before the next measuring operation is performed, and the cleaning device 16 may be used to inject the cleaning liquid such as hot water into the measuring tank 10. The tank cleaning valve 12 in the cleaning device 16 may be opened and cleaning solution pumped into the metering tank 10 using the cleaning pump. The cleaning liquid is injected into the metering tank 10 through the bottom of the metering tank 10, and pushes the piston 8 in the metering tank 10 to move upwards. During the upward movement of the piston 8, the adhered matters on the inner wall of the measuring tank 10 can be cleaned and discharged with the cleaning liquid. The communicating valve 11 in the communicating pipeline 17 can be closed in the tank cleaning process, so that the cleaning liquid is prevented from flowing into the communicating pipeline. After the tank cleaning is finished, the cleaning pump 13 may be turned off, the piston 8 may move downward under the action of gravity and the gas pressure in the energy storage tank 6, so as to discharge the cleaning liquid in the measuring tank 10 and the attachments on the inner wall of the measuring tank 10 from the waste liquid collecting pipe 18, or discharge the cleaning liquid and the attachments into the pipe of the cleaning device, and the specific cleaning method may refer to the description of the above embodiment. After the tank cleaning is finished, the piston 8 is restored to the metering state, and the inlet valve 1 can be opened to carry out the next metering work.
In one embodiment of the present application, a gas metering method is further provided, in which a gas metering device may be provided in an oilfield single well metering device, the gas metering device includes a constant pressure valve 2 and a gas flowmeter 3, which are sequentially arranged along a gas flow direction.
When liquid flowing into the metering tank 10 gradually separates out gas under the action of gravity and air pressure, the pressure of the separated gas is increased, so that the pressure difference between the two ends of the constant pressure valve 2 reaches a preset pressure value, and the constant pressure valve 2 is opened. Gas separated out from liquid in the metering tank 10 flows to the gas flowmeter 3 through the constant pressure valve 2, and the gas flowmeter 3 measures and records the volume and/or the mass of the flowing gas to finish the measurement work of the oil field single well gas.
The embodiment of the application can further calculate the average hourly production and the average daily production of a single well through the metering results of the liquid and/or gas at a plurality of instantaneous metering positions, and specifically can utilize the following methods:
the change in weight Δ G and the change in volume Δ V of the liquid in the metering tank 10 at T1 during the metering cycle can be measured. The production data for the metering cycle T1 can be calculated from the changes in volume and weight of the liquid in the metering tank 10 over the metering cycle. Yield data of T2, T3, Tn and Tn were obtained in this order for one day. If the metering cycle is set to 1 hour, 24 stage production data can be obtained throughout the day, and the average daily production data is calculated for 24 groups of data. Likewise, the metering period can be measured; the volume and/or mass of gas evolved in the liquid, the daily average production of gas per well is obtained.
The time t1 required by the full liquid level in the metering tank, the weight change G1 and the volume change V1 can be measured, the yield data in the metering period t1 can be obtained through calculation, and the yield data of all the metering periods formed in 24 hours are calculated in an average mode to obtain the average daily yield data. The average daily output data may include daily fluid production, daily oil production, moisture content, and the like. The water content can be calculated according to the volume and the weight of the liquid which is measured, the density of the crude oil and the density of the water of the oil well are relatively stable parameters, and the volume and the mass of the water in the liquid which is extracted from the oil field can be calculated by combining the density of the crude oil and the density of the water, so that the water content of the liquid which is extracted from the oil field can be obtained.
According to the oil field single well metering method, the metering tank in the oil field single well metering device is utilized to realize liquid metering of the oil field single well, the pressure of gas in the energy storage tank is utilized to smoothly discharge liquid in the metering tank, and liquid residue is prevented from influencing the precision of a liquid metering result. Meanwhile, residual liquid in the inner wall of the metering tank can be cleaned by the cleaning device, and the accuracy of a single-well metering result is improved. The method is simple and easy to operate, and the accuracy of the single-well metering result is improved.
It should be noted that, in the present application, the use method of the oil field single well metering device may be performed with reference to the above-mentioned embodiment of the structure of the oil field single well metering device, and details are not described here.
The embodiments in the present specification are described in a progressive manner, and the same and similar parts among the embodiments are referred to each other, and each embodiment focuses on the differences from the other embodiments. In the description of the specification, reference to the description of the term "one embodiment," "some embodiments," "an example," "a specific example," or "some examples," etc., means that a particular feature, structure, material, or characteristic described in connection with the embodiment or example is included in at least one embodiment or example of the specification. In this specification, the schematic representations of the terms used above are not necessarily intended to refer to the same embodiment or example. Furthermore, the particular features, structures, materials, or characteristics described may be combined in any suitable manner in any one or more embodiments or examples. Furthermore, various embodiments or examples and features of different embodiments or examples described in this specification can be combined and combined by one skilled in the art without contradiction. The drawings in the present specification are only schematic and do not represent actual structures of the respective components.
The above description is merely exemplary of one or more embodiments of the present disclosure and is not intended to limit the scope of one or more embodiments of the present disclosure. Various modifications and alterations to one or more embodiments described herein will be apparent to those skilled in the art. Any modification, equivalent replacement, improvement, etc. made within the spirit and principle of the present application should be included in the scope of the claims.

Claims (8)

1.一种油田单井计量装置,其特征在于,包括:1. an oil field single well metering device, is characterized in that, comprises: 相互连通的计量罐和蓄能罐,所述蓄能罐内储存有预设压力的气体,所述计量罐上设有进液管路、液位计、出液管路、称重模块,所述进液管路上设有入口阀门,所述出液管路上设有出口控制阀门;A metering tank and an energy storage tank are connected to each other. The energy storage tank stores gas with a preset pressure. The metering tank is provided with a liquid inlet pipeline, a liquid level gauge, a liquid outlet pipeline, and a weighing module. An inlet valve is arranged on the liquid inlet pipeline, and an outlet control valve is arranged on the liquid outlet pipeline; 所述计量罐内部还设有用于清洗所述计量罐的活塞,所述计量罐底部连接有清洗装置,所述清洗装置用于向所述计量罐内注入清洗液;The measuring tank is also provided with a piston for cleaning the measuring tank, and a cleaning device is connected to the bottom of the measuring tank, and the cleaning device is used for injecting cleaning liquid into the measuring tank; 所述液位计用于计量所述计量罐内液体的体积,所述称重模块用于计量所述计量罐内的液体的重量,所述入口阀门用于控制液体流入所述计量罐,所述出口控制阀门用于控制液体流出所述计量罐;The liquid level meter is used to measure the volume of the liquid in the metering tank, the weighing module is used to measure the weight of the liquid in the metering tank, and the inlet valve is used to control the flow of the liquid into the metering tank. The outlet control valve is used to control the liquid flowing out of the metering tank; 所述称重模块设置在所述计量罐的底部,所述计量罐上还设有联通管路,所述联通管路联通所述计量罐的储液空间和称重空间,所述储液空间为计量状态下所述活塞的上端对应的计量罐空间,所述称重空间为计量状态下所述活塞的下端对应的计量罐空间;The weighing module is arranged at the bottom of the metering tank, and the metering tank is also provided with a communication pipeline, and the communication pipeline communicates with the liquid storage space and the weighing space of the metering tank, and the liquid storage space is the measuring tank space corresponding to the upper end of the piston in the metering state, and the weighing space is the metering tank space corresponding to the lower end of the piston in the metering state; 所述计量罐底部连接有废液收集管路;The bottom of the measuring tank is connected with a waste liquid collection pipeline; 所述蓄能罐用于在计量结束时,向所述计量罐内注入气体以使液体排出所述计量罐。The accumulating tank is used for injecting gas into the metering tank at the end of the metering so that the liquid is discharged from the metering tank. 2.如权利要求1所述的一种油田单井计量装置,其特征在于,所述计量罐还连接有气体计量装置。2 . The metering device for a single well in an oil field according to claim 1 , wherein the metering tank is further connected with a gas metering device. 3 . 3.如权利要求2所述的一种油田单井计量装置,其特征在于,所述气体计量装置包括沿气体流经方向依次设置的定压阀和气体流量计。3 . The single-well metering device in an oil field according to claim 2 , wherein the gas metering device comprises a constant pressure valve and a gas flow meter arranged in sequence along the gas flow direction. 4 . 4.如权利要求1所述的一种油田单井计量装置,其特征在于,所述联通管路上设有联通阀门。4 . The metering device for a single well in an oil field according to claim 1 , wherein a communication valve is provided on the communication pipeline. 5 . 5.如权利要求1所述的一种油田单井计量装置,其特征在于,所述清洗装置包括清洗泵和清罐阀门。5 . The metering device for a single well in an oil field according to claim 1 , wherein the cleaning device comprises a cleaning pump and a tank cleaning valve. 6 . 6.如权利要求1所述的一种油田单井计量装置,其特征在于,所述蓄能罐上还设有压力表。6 . The metering device for a single well in an oil field according to claim 1 , wherein a pressure gauge is further provided on the energy storage tank. 7 . 7.一种应用权利要求1-6任一项所述油田单井计量装置进行单井计量的方法,其特征在于,包括:7. A method for single-well metering using the oilfield single-well metering device described in any one of claims 1-6, characterized in that, comprising: 打开入口阀门,关闭出口控制阀门,利用液位计计量流入计量罐内的液体的体积;Open the inlet valve, close the outlet control valve, and use the liquid level gauge to measure the volume of the liquid flowing into the measuring tank; 当所述液位计计量出所述计量罐内的液体的液位达到预设的高度时,利用称重模块计量流入所述计量罐内液体的重量;When the liquid level meter measures the liquid level of the liquid in the metering tank and reaches a preset height, use a weighing module to measure the weight of the liquid flowing into the metering tank; 计量结束后,打开所述出口控制阀门,蓄能罐内储存的天然气流入所述计量罐,将所述计量罐内的液体排出;After the measurement, the outlet control valve is opened, the natural gas stored in the energy storage tank flows into the measurement tank, and the liquid in the measurement tank is discharged; 当所述计量罐内的液体排出后,关闭所述入口阀门和所述出口控制阀门,利用清洗装置向所述计量罐内注入清洗液,推动所述计量罐内的活塞清洗所述计量罐的内壁。When the liquid in the metering tank is discharged, close the inlet valve and the outlet control valve, inject cleaning liquid into the metering tank with a cleaning device, and push the piston in the metering tank to clean the liquid in the metering tank. inner wall. 8.如权利要求7所述的一种油田单井计量的方法,所述油田单井计量装置包括气体计量装置,所述气体计量装置包括沿气体流经方向依次设置的定压阀和气体流量计,其特征在于,所述方法包括:8 . The method for measuring a single well in an oil field according to claim 7 , wherein the measuring device for a single well in the oil field comprises a gas measuring device, and the gas measuring device comprises a constant pressure valve and a gas flow rate arranged in sequence along the gas flow direction. 9 . It is characterized in that the method includes: 当流入所述计量罐内的液体中析出的气体的压力增大,使得所述定压阀两端的压差到达预设压力值时,所述定压阀打开;When the pressure of the gas precipitated in the liquid flowing into the measuring tank increases, so that the pressure difference between the two ends of the constant pressure valve reaches a preset pressure value, the constant pressure valve is opened; 所述计量罐内的液体中析出的气体通过所述气体计量装置,所述气体流量计计量流经的气体的体积。The gas precipitated in the liquid in the metering tank passes through the gas metering device, and the gas flow meter measures the volume of the gas flowing through.
CN201711324340.XA 2017-12-13 2017-12-13 Oil field single well metering device and metering method Active CN108316912B (en)

Priority Applications (1)

Application Number Priority Date Filing Date Title
CN201711324340.XA CN108316912B (en) 2017-12-13 2017-12-13 Oil field single well metering device and metering method

Applications Claiming Priority (1)

Application Number Priority Date Filing Date Title
CN201711324340.XA CN108316912B (en) 2017-12-13 2017-12-13 Oil field single well metering device and metering method

Publications (2)

Publication Number Publication Date
CN108316912A CN108316912A (en) 2018-07-24
CN108316912B true CN108316912B (en) 2021-11-30

Family

ID=62892961

Family Applications (1)

Application Number Title Priority Date Filing Date
CN201711324340.XA Active CN108316912B (en) 2017-12-13 2017-12-13 Oil field single well metering device and metering method

Country Status (1)

Country Link
CN (1) CN108316912B (en)

Families Citing this family (12)

* Cited by examiner, † Cited by third party
Publication number Priority date Publication date Assignee Title
CN109115653B (en) * 2018-09-26 2023-03-28 重庆科技学院 Tuning fork resonance crude oil water content measuring device and measuring method thereof
CN109444382B (en) * 2018-10-11 2019-07-09 江苏华尔威科技集团有限公司 A kind of crude oil single well metering system with transporting function
CN109403951B (en) * 2018-12-06 2023-09-19 中国石油天然气股份有限公司 Oil well three-phase metering integrated device
CN110424946B (en) * 2019-08-23 2024-11-19 董向军 Single well metering device, single well and single well metering method
CN110965985B (en) * 2019-11-01 2024-01-30 南京瑞路通达信息技术有限公司 Automatic measuring device and method for mass flow of produced liquid of oilfield production well
CN110965986B (en) * 2019-11-01 2023-10-31 南京瑞路通达信息技术有限公司 Measuring device and method for three-phase flow of produced liquid of oilfield production well
CN111206918B (en) * 2020-03-25 2024-10-01 新疆金牛能源物联网科技股份有限公司 Oil well metering equipment
CN113638733A (en) * 2020-04-28 2021-11-12 中国石油天然气股份有限公司 Metering device and method for measuring liquid production amount and stage water content of oil well
CN112012717B (en) * 2020-08-31 2021-05-18 青州市春晖科技发展有限公司 Double-piston type liquid production metering device for oil well and metering method thereof
CN114909122A (en) * 2021-02-09 2022-08-16 中国石油天然气股份有限公司 Single well metering system
CN112855120B (en) * 2021-03-01 2025-03-18 陕西延长石油(集团)有限责任公司 Oilfield single well two-phase automatic metering device
CN114592852A (en) * 2022-03-23 2022-06-07 中国石油化工股份有限公司 Oil well map metering verification device

Citations (7)

* Cited by examiner, † Cited by third party
Publication number Priority date Publication date Assignee Title
CN2421653Y (en) * 2000-04-21 2001-02-28 新疆石油管理局勘察设计研究院 Automatic oil-gas metering device for pressure balance oil well
CN201429438Y (en) * 2009-04-01 2010-03-24 寿焕根 Automatic separation and measurement device of multiphase crude oil flow
CN103206201A (en) * 2012-01-13 2013-07-17 中国石油化工股份有限公司 Automatic control measurement device of oil well
CN103245387A (en) * 2013-05-16 2013-08-14 西安开尔能源工程有限责任公司 Small-liquid-amount gas-liquid two-phase oil well meter
US9114332B1 (en) * 2012-07-23 2015-08-25 Herbert Liu Multiphase flow measurement apparatus utilizing phase separation
CN204974642U (en) * 2015-07-25 2016-01-20 安徽省三环纸业集团香料科技发展有限公司 Essence agitator tank scrape sediment belt cleaning device
CN107083950A (en) * 2017-04-24 2017-08-22 延长油田股份有限公司 Calibration system and its scaling method based on Weighing type single well metering device

Family Cites Families (2)

* Cited by examiner, † Cited by third party
Publication number Priority date Publication date Assignee Title
CN201778809U (en) * 2010-08-14 2011-03-30 王静 Single-well meter for gathering and transferring oil gas
CN203414148U (en) * 2013-08-31 2014-01-29 长庆石油勘探局技术监测中心 Metering cylinder body mechanism for piston-type liquid standard volume pipe

Patent Citations (7)

* Cited by examiner, † Cited by third party
Publication number Priority date Publication date Assignee Title
CN2421653Y (en) * 2000-04-21 2001-02-28 新疆石油管理局勘察设计研究院 Automatic oil-gas metering device for pressure balance oil well
CN201429438Y (en) * 2009-04-01 2010-03-24 寿焕根 Automatic separation and measurement device of multiphase crude oil flow
CN103206201A (en) * 2012-01-13 2013-07-17 中国石油化工股份有限公司 Automatic control measurement device of oil well
US9114332B1 (en) * 2012-07-23 2015-08-25 Herbert Liu Multiphase flow measurement apparatus utilizing phase separation
CN103245387A (en) * 2013-05-16 2013-08-14 西安开尔能源工程有限责任公司 Small-liquid-amount gas-liquid two-phase oil well meter
CN204974642U (en) * 2015-07-25 2016-01-20 安徽省三环纸业集团香料科技发展有限公司 Essence agitator tank scrape sediment belt cleaning device
CN107083950A (en) * 2017-04-24 2017-08-22 延长油田股份有限公司 Calibration system and its scaling method based on Weighing type single well metering device

Also Published As

Publication number Publication date
CN108316912A (en) 2018-07-24

Similar Documents

Publication Publication Date Title
CN108316912B (en) Oil field single well metering device and metering method
CN102252720B (en) Mass flow meter based on weighing method
CN201330602Y (en) Device for measuring high viscosity thick oil flow
CN201126379Y (en) High temperature output liquid automatization metering installation
CN105372083A (en) Multifunctional heterogeneous performance evaluation system
CN110965986B (en) Measuring device and method for three-phase flow of produced liquid of oilfield production well
CN102322911B (en) Continuous metering device for produced liquid of oil well
CN201991517U (en) Multiphase continuous and separately measuring device for oil well
CN104763408A (en) High-precision oil three-phase automatic metering device and metering method thereof
CN201000350Y (en) Double skip single well metering instrument
CN109839154B (en) Oil well metering system and method
CN202126288U (en) Continuous measuring device of oil well-produced liquid
CN110630246B (en) Automatic measuring device and method for liquid production amount of oilfield production well
CN202370498U (en) Multifunctional measuring tank
CN216665587U (en) Constant volume bidirectional continuous automatic metering device
CN204831423U (en) Double -phase precise measurement device of profit
CN211008614U (en) Measuring device for three-phase flow of oil field production well produced liquid
CN114166679B (en) Dual-channel self-cleaning runoff sediment automatic monitoring equipment and monitoring method
CN104501893A (en) Wide-range high-precision automatic runoff yield measurement system
RU194085U1 (en) Device for measuring the amount of oil, water and gas in the production of low-yield wells
CN208203250U (en) Foam crude oil metering device under high-precision CO2 flooding and high gas-liquid ratio conditions
CN210400500U (en) Iron concentrate pulp flow metering device
CN204854883U (en) Dam haplopore measurement case that leaks
CN2593166Y (en) Continuous metering apparatus
RU2622068C1 (en) Method for measuring flow rate of oil wells on group measuring units and device for its implementation

Legal Events

Date Code Title Description
PB01 Publication
PB01 Publication
SE01 Entry into force of request for substantive examination
SE01 Entry into force of request for substantive examination
GR01 Patent grant
GR01 Patent grant