CN103669163A - 蓄能式循环热流体融雪化冰系统 - Google Patents
蓄能式循环热流体融雪化冰系统 Download PDFInfo
- Publication number
- CN103669163A CN103669163A CN201310734237.8A CN201310734237A CN103669163A CN 103669163 A CN103669163 A CN 103669163A CN 201310734237 A CN201310734237 A CN 201310734237A CN 103669163 A CN103669163 A CN 103669163A
- Authority
- CN
- China
- Prior art keywords
- fluid circulation
- energy
- thermal fluid
- deicing
- snow
- Prior art date
- Legal status (The legal status is an assumption and is not a legal conclusion. Google has not performed a legal analysis and makes no representation as to the accuracy of the status listed.)
- Withdrawn
Links
- 239000012530 fluid Substances 0.000 title claims abstract description 38
- 230000008018 melting Effects 0.000 title claims abstract description 22
- 238000002844 melting Methods 0.000 title claims abstract description 22
- 238000006243 chemical reaction Methods 0.000 claims abstract description 21
- XLYOFNOQVPJJNP-UHFFFAOYSA-N water Substances O XLYOFNOQVPJJNP-UHFFFAOYSA-N 0.000 claims abstract description 18
- 238000004146 energy storage Methods 0.000 claims description 18
- 238000010438 heat treatment Methods 0.000 abstract description 7
- 238000005516 engineering process Methods 0.000 abstract description 2
- 238000000034 method Methods 0.000 description 6
- 238000011160 research Methods 0.000 description 2
- 238000009825 accumulation Methods 0.000 description 1
- 230000009286 beneficial effect Effects 0.000 description 1
- 238000004140 cleaning Methods 0.000 description 1
- 239000000567 combustion gas Substances 0.000 description 1
- 238000004090 dissolution Methods 0.000 description 1
- 230000005611 electricity Effects 0.000 description 1
- 238000000605 extraction Methods 0.000 description 1
- 230000008014 freezing Effects 0.000 description 1
- 238000007710 freezing Methods 0.000 description 1
- 230000005855 radiation Effects 0.000 description 1
- 238000004064 recycling Methods 0.000 description 1
- 238000002407 reforming Methods 0.000 description 1
- 230000001932 seasonal effect Effects 0.000 description 1
- 239000002699 waste material Substances 0.000 description 1
Images
Landscapes
- Cleaning Of Streets, Tracks, Or Beaches (AREA)
- Road Paving Structures (AREA)
Abstract
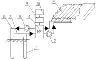
蓄能式循环热流体融雪化冰系统。目前对冰雪条件下道路交通状况研究有路面外部除雪技术、提高路面内部性能、结冰后的警示系统及交通管理措施,但是路面上的冰雪只能通过人工清洗,费时费力,效率低。本发明的组成包括:地下换热器(1),所述的地下换热器安装在地面以下,所述的地下换热器通过上水管路(2)、回水管路(3)与热流体循环转换装备(4)连接,所述的热流体循环转换装备与安装在路面上的加热管道(5)通过管路(6)连接,所述的热流体循环转换装备与所述的加热管道之间安装有水泵A(7)。本发明用于融化冰雪。
Description
技术领域:
本发明涉及一种蓄能式循环热流体融雪化冰系统。
背景技术:
冰雪天气对道路的影响主要是减小路面的摩擦系数,这是影响冰雪天气下行车安全的最敏感和最严重的因素。有研究表明,干燥的沥青路面的附着系数约为0.6,积雪路面的附着系数约为0.2,结冰路面的附着系数约为0.15。这样冰雪天气下的制动距离就大幅度增加。其次,路面摩擦系数的减小,当车辆在弯道处转向过度时,车辆容易产生侧滑。
目前对冰雪条件下道路交通状况研究有路面外部除雪技术、提高路面内部性能、结冰后的警示系统及交通管理措施,但是路面上的冰雪只能通过人工清洗,费时费力,效率低。
热力融冰雪方法是利用地热、燃气、电或太阳能等产生的热量使冰雪融化,如地热管法、电热丝法、红外线灯照加热法、太阳能加热法、发热电缆法等。
发明内容:
本发明的目的是提供一种蓄能式循环热流体融雪化冰系统。
上述的目的通过以下的技术方案实现:
一种蓄能式循环热流体融雪化冰系统,其组成包括:地下换热器,所述的地下换热器安装在地面以下,所述的地下换热器通过上水管路、回水管路与热流体循环转换装备连接,所述的热流体循环转换装备与安装在路面上的加热管道通过管路连接,所述的热流体循环转换装备与所述的加热管道之间安装有水泵A。
所述的蓄能式循环热流体融雪化冰系统,所述的上水管路上安装有水泵B。
所述的蓄能式循环热流体融雪化冰系统,所述的热流体循环转换装备与太阳能充电放电管理器连接,所述的太阳能充电放电管理器与太阳能电池板连接。
所述的蓄能式循环热流体融雪化冰系统,所述的热流体循环转换装备为热泵,所述的热泵的能量转换效率为1:4。
有益效果:
本发明在循环热流体融雪化冰系统中,已经实现了季节性蓄能再利用。夏季利用道路循环热流体将强烈的太阳能辐射热能传至地下土壤储存,即地下蓄能;冬季循环热流体再将热量提取至路面提高路面温度融雪化冰。如果再通过地源热泵实现升温、控温运行,可进一步提高能量的利用程度。
本发明主要是利用铺设于路面内的能量储存和转化装置将其他形式的热能储存于该装置内,在路面积雪时将能量释放,使路面积雪融化,并以蒸汽与水的形式排除掉。
附图说明:
附图1是本发明的结构示意图。
具体实施方式:
实施例1:
一种蓄能式循环热流体融雪化冰系统,其组成包括:地下换热器1,所述的地下换热器安装在地面以下,所述的地下换热器通过上水管路2、回水管路3与热流体循环转换装备4连接,所述的热流体循环转换装备与安装在路面上的加热管道5通过管路6连接,所述的热流体循环转换装备与所述的加热管道之间安装有水泵A,件号:7。
实施例2:
根据实施例1所述的蓄能式循环热流体融雪化冰系统,所述的上水管路上安装有水泵B,件号:8。
实施例3:
根据实施例1或2所述的蓄能式循环热流体融雪化冰系统,所述的热流体循环转换装备与太阳能充电放电管理器9连接,所述的太阳能充电放电管理器与太阳能电池板10连接。
实施例4:
根据实施例1或2所述的蓄能式循环热流体融雪化冰系统,所述的热流体循环转换装备为热泵,所述的热泵的能量转换效率为1:4。
Claims (4)
1.一种蓄能式循环热流体融雪化冰系统,其组成包括:地下换热器,其特征是:所述的地下换热器安装在地面以下,所述的地下换热器通过上水管路、回水管路与热流体循环转换装备连接,所述的热流体循环转换装备与安装在路面上的加热管道通过管路连接,所述的热流体循环转换装备与所述的加热管道之间安装有水泵A。
2.根据权利要求1所述的蓄能式循环热流体融雪化冰系统,其特征是:所述的上水管路上安装有水泵B。
3.根据权利要求1或2所述的蓄能式循环热流体融雪化冰系统,其特征是:所述的热流体循环转换装备与太阳能充电放电管理器连接,所述的太阳能充电放电管理器与太阳能电池板连接。
4.根据权利要求1或2所述的蓄能式循环热流体融雪化冰系统,其特征是:所述的热流体循环转换装备为热泵,所述的热泵的能量转换效率为1:4。
Priority Applications (1)
| Application Number | Priority Date | Filing Date | Title |
|---|---|---|---|
| CN201310734237.8A CN103669163A (zh) | 2013-12-27 | 2013-12-27 | 蓄能式循环热流体融雪化冰系统 |
Applications Claiming Priority (1)
| Application Number | Priority Date | Filing Date | Title |
|---|---|---|---|
| CN201310734237.8A CN103669163A (zh) | 2013-12-27 | 2013-12-27 | 蓄能式循环热流体融雪化冰系统 |
Publications (1)
| Publication Number | Publication Date |
|---|---|
| CN103669163A true CN103669163A (zh) | 2014-03-26 |
Family
ID=50307880
Family Applications (1)
| Application Number | Title | Priority Date | Filing Date |
|---|---|---|---|
| CN201310734237.8A Withdrawn CN103669163A (zh) | 2013-12-27 | 2013-12-27 | 蓄能式循环热流体融雪化冰系统 |
Country Status (1)
| Country | Link |
|---|---|
| CN (1) | CN103669163A (zh) |
Cited By (4)
| Publication number | Priority date | Publication date | Assignee | Title |
|---|---|---|---|---|
| CN104195915A (zh) * | 2014-09-24 | 2014-12-10 | 云南省交通规划设计研究院 | 一种高速公路路面融雪化冰成套装置及其除冰方法 |
| CN106679208A (zh) * | 2017-01-24 | 2017-05-17 | 西南交通大学 | 基于地埋管换热器的太阳能公路跨季节蓄热系统 |
| CN114525709A (zh) * | 2022-02-24 | 2022-05-24 | 湖南工程学院 | 一种用于路面太阳能集热蓄能与地热能融雪的装置 |
| CN114606825A (zh) * | 2022-03-09 | 2022-06-10 | 重庆市地质矿产勘查开发局南江水文地质工程地质队 | 一种地埋管地源热泵道路融冰融雪系统及方法 |
-
2013
- 2013-12-27 CN CN201310734237.8A patent/CN103669163A/zh not_active Withdrawn
Cited By (7)
| Publication number | Priority date | Publication date | Assignee | Title |
|---|---|---|---|---|
| CN104195915A (zh) * | 2014-09-24 | 2014-12-10 | 云南省交通规划设计研究院 | 一种高速公路路面融雪化冰成套装置及其除冰方法 |
| CN104195915B (zh) * | 2014-09-24 | 2016-04-20 | 云南省交通规划设计研究院 | 一种高速公路路面融雪化冰成套装置及其除冰方法 |
| CN106679208A (zh) * | 2017-01-24 | 2017-05-17 | 西南交通大学 | 基于地埋管换热器的太阳能公路跨季节蓄热系统 |
| CN114525709A (zh) * | 2022-02-24 | 2022-05-24 | 湖南工程学院 | 一种用于路面太阳能集热蓄能与地热能融雪的装置 |
| CN114525709B (zh) * | 2022-02-24 | 2024-05-17 | 湖南工程学院 | 一种用于路面太阳能集热蓄能与地热能融雪的装置 |
| CN114606825A (zh) * | 2022-03-09 | 2022-06-10 | 重庆市地质矿产勘查开发局南江水文地质工程地质队 | 一种地埋管地源热泵道路融冰融雪系统及方法 |
| CN114606825B (zh) * | 2022-03-09 | 2023-11-03 | 重庆市地质矿产勘查开发局南江水文地质工程地质队 | 一种地埋管地源热泵道路融冰融雪系统及方法 |
Similar Documents
| Publication | Publication Date | Title |
|---|---|---|
| CN205259061U (zh) | 一种融冰雪桥面铺装结构层 | |
| CN102061654A (zh) | 太阳能光热融雪路面集成系统 | |
| CN107761505A (zh) | 基于光伏微电网的道路融冰雪供电控制系统及控制方法 | |
| CN213267379U (zh) | 综合利用再生能源融雪系统 | |
| CN101956359B (zh) | 太阳能与土壤源热能结合的道路融雪系统 | |
| CN101818472B (zh) | 太阳能路面保护系统及其保护方法 | |
| CN103633882A (zh) | 一种导热型沥青混凝土路面温差发电系统 | |
| CN103669163A (zh) | 蓄能式循环热流体融雪化冰系统 | |
| CN104594156A (zh) | 利用隧道内地热的融雪化冰系统 | |
| CN104032645A (zh) | 一种热循环桥面防冻解冻系统 | |
| CN205223791U (zh) | 防路面结冰道路 | |
| CN105714724A (zh) | 一种机械热力复合道路除冰车 | |
| CN202081358U (zh) | 太阳能光热融雪路面装置 | |
| CN106229929B (zh) | 一种供电线路除冰装置 | |
| CN101285292A (zh) | 太阳能风能公路机场除冰雪设施 | |
| CN103147376A (zh) | 太阳能融雪系统 | |
| CN101988283A (zh) | 公路除凝冰和冰雪以及消雾灾害设施 | |
| CN103401201A (zh) | 一种高压输电线缆的除冰方法 | |
| CN108004863A (zh) | 一种地温与太阳能重力式热管道路融雪系统及其使用方法 | |
| CN104652266A (zh) | 一种桥面防结冰装置 | |
| CN203613432U (zh) | 一种新型的道路结构 | |
| CN203947384U (zh) | 热循环桥面防冻解冻系统 | |
| KR20150109902A (ko) | 태양광 및 전기전도 발열 콘크리트를 이용한 도로 결빙 방지 시스템 및 이를 이용한 도로 시공 방법 | |
| CN209958171U (zh) | 耦合光伏与碳纤维远红外发热技术的融雪化冰系统 | |
| CN204080590U (zh) | 一种高速公路路面用超声波防冰除冰成套装置 |
Legal Events
| Date | Code | Title | Description |
|---|---|---|---|
| PB01 | Publication | ||
| PB01 | Publication | ||
| C04 | Withdrawal of patent application after publication (patent law 2001) | ||
| WW01 | Invention patent application withdrawn after publication |
Application publication date: 20140326 |