CN103521079A - 一种逆流式电除盐膜块离线清洗装置 - Google Patents
一种逆流式电除盐膜块离线清洗装置 Download PDFInfo
- Publication number
- CN103521079A CN103521079A CN201310395990.9A CN201310395990A CN103521079A CN 103521079 A CN103521079 A CN 103521079A CN 201310395990 A CN201310395990 A CN 201310395990A CN 103521079 A CN103521079 A CN 103521079A
- Authority
- CN
- China
- Prior art keywords
- water
- cleaning
- inlet
- backflow
- cleaning device
- Prior art date
- Legal status (The legal status is an assumption and is not a legal conclusion. Google has not performed a legal analysis and makes no representation as to the accuracy of the status listed.)
- Granted
Links
- 238000004140 cleaning Methods 0.000 title claims abstract description 115
- 239000012528 membrane Substances 0.000 title abstract description 65
- 238000009296 electrodeionization Methods 0.000 title 1
- XLYOFNOQVPJJNP-UHFFFAOYSA-N water Substances O XLYOFNOQVPJJNP-UHFFFAOYSA-N 0.000 claims abstract description 225
- 238000010612 desalination reaction Methods 0.000 claims abstract description 77
- 239000013505 freshwater Substances 0.000 claims description 68
- 239000007788 liquid Substances 0.000 claims description 21
- 238000011010 flushing procedure Methods 0.000 claims description 11
- 238000012544 monitoring process Methods 0.000 claims description 5
- 238000010992 reflux Methods 0.000 claims description 5
- 239000002699 waste material Substances 0.000 claims description 5
- 238000001914 filtration Methods 0.000 claims description 4
- 239000000047 product Substances 0.000 claims description 4
- 239000012530 fluid Substances 0.000 claims description 3
- 239000012141 concentrate Substances 0.000 claims 4
- 238000001514 detection method Methods 0.000 claims 1
- JEGUKCSWCFPDGT-UHFFFAOYSA-N h2o hydrate Chemical compound O.O JEGUKCSWCFPDGT-UHFFFAOYSA-N 0.000 claims 1
- 230000013011 mating Effects 0.000 claims 1
- 239000013589 supplement Substances 0.000 claims 1
- 238000004519 manufacturing process Methods 0.000 abstract description 11
- 230000001105 regulatory effect Effects 0.000 abstract description 11
- 238000011033 desalting Methods 0.000 abstract description 7
- 239000010865 sewage Substances 0.000 description 23
- 238000000034 method Methods 0.000 description 17
- 238000003032 molecular docking Methods 0.000 description 15
- 239000012459 cleaning agent Substances 0.000 description 6
- 230000000694 effects Effects 0.000 description 6
- 239000000126 substance Substances 0.000 description 4
- 238000005516 engineering process Methods 0.000 description 3
- 239000012535 impurity Substances 0.000 description 3
- 238000011084 recovery Methods 0.000 description 2
- 150000003839 salts Chemical class 0.000 description 2
- 239000002351 wastewater Substances 0.000 description 2
- 230000001580 bacterial effect Effects 0.000 description 1
- 230000009286 beneficial effect Effects 0.000 description 1
- 230000001276 controlling effect Effects 0.000 description 1
- 230000007797 corrosion Effects 0.000 description 1
- 238000005260 corrosion Methods 0.000 description 1
- 230000007423 decrease Effects 0.000 description 1
- 230000006866 deterioration Effects 0.000 description 1
- 238000010586 diagram Methods 0.000 description 1
- 238000007599 discharging Methods 0.000 description 1
- 239000003651 drinking water Substances 0.000 description 1
- 235000020188 drinking water Nutrition 0.000 description 1
- 239000003814 drug Substances 0.000 description 1
- 238000000909 electrodialysis Methods 0.000 description 1
- 238000000227 grinding Methods 0.000 description 1
- 229910001385 heavy metal Inorganic materials 0.000 description 1
- 239000008235 industrial water Substances 0.000 description 1
- 238000005342 ion exchange Methods 0.000 description 1
- 230000002427 irreversible effect Effects 0.000 description 1
- 239000000463 material Substances 0.000 description 1
- 230000007935 neutral effect Effects 0.000 description 1
- 230000001590 oxidative effect Effects 0.000 description 1
- 239000002245 particle Substances 0.000 description 1
- 238000000926 separation method Methods 0.000 description 1
- 238000011272 standard treatment Methods 0.000 description 1
- 239000008400 supply water Substances 0.000 description 1
- 229910021642 ultra pure water Inorganic materials 0.000 description 1
- 239000012498 ultrapure water Substances 0.000 description 1
- 238000005406 washing Methods 0.000 description 1
- 238000004065 wastewater treatment Methods 0.000 description 1
Images
Classifications
-
- Y—GENERAL TAGGING OF NEW TECHNOLOGICAL DEVELOPMENTS; GENERAL TAGGING OF CROSS-SECTIONAL TECHNOLOGIES SPANNING OVER SEVERAL SECTIONS OF THE IPC; TECHNICAL SUBJECTS COVERED BY FORMER USPC CROSS-REFERENCE ART COLLECTIONS [XRACs] AND DIGESTS
- Y02—TECHNOLOGIES OR APPLICATIONS FOR MITIGATION OR ADAPTATION AGAINST CLIMATE CHANGE
- Y02A—TECHNOLOGIES FOR ADAPTATION TO CLIMATE CHANGE
- Y02A20/00—Water conservation; Efficient water supply; Efficient water use
- Y02A20/124—Water desalination
- Y02A20/131—Reverse-osmosis
Landscapes
- Separation Using Semi-Permeable Membranes (AREA)
Abstract
一种逆流式电除盐膜块离线清洗装置,包括设有加热器的溶液箱,溶液箱上开设有出水口以及回流入口,且溶液箱的出水口连接有用于与电除盐膜块产水口和浓水排出口活结连接的进水管;进水管均设置有流量计和流量调节阀门;溶液箱的回流入口上连接有用于与电除盐膜块进水口和浓水补水口活结连接的回流支管,且回流支管上设有回流控制阀门,回流控制阀门的入口处设置有带有排污控制阀门的排污支管。本发明能够恢复系统出力,同时还能方便地控制电除盐膜块清洗条件,在不影响机组正常运行的前提下,短时间内清洗大批量的电除盐膜块。
Description
技术领域
本发明属于给水和废水处理技术领域,具体涉及一种逆流式电除盐膜块离线清洗装置。
背景技术
电除盐技术是将电渗析和离子交换有机结合形成的新型分离过程,不仅可以用于超纯水的生产,还可用于饮用水、工业用水的脱盐软化,以及重金属废水的资源回收和达标处理。随着电除盐技术在电厂化学锅炉补给水处理系统中的不断推广应用,有些电厂在电除盐应用过程中逐渐暴露出一些问题,如膜块污堵、产品水品质变差、出力下降并难以恢复等现象。
造成电除盐装置污堵的主要原因有颗粒性杂质造成的机械堵塞、进水硬度过高造成浓水室和阴极室结垢、细菌滋生造成有机物污染以及氧化性物质造成的膜块不可恢复损坏。不同类型的污堵会造成产品水或浓水流量下降、出水水质降低等表观问题,由于电除盐膜组件结构精密、组件内部对清洗介质要求较高,缺乏相应的膜组件清洗技术,一旦出现这种情况,就可能导致整个膜组件废弃,成本极高。
发明内容
本发明的目的在于提供一种逆流式电除盐膜块清洗装置,该装置够能够恢复系统出力,且方便地控制电除盐膜块清洗条件,在不影响机组正常运行的前提下,短时间内清洗大批量的电除盐膜块。
为达到上述目的,本发明采用的技术方案是:包括设有加热器的溶液箱,溶液箱上开设有出水口以及回流入口,且溶液箱的出水口连接有用于与电除盐膜块的产水口活结连接的淡水室进水管和用于与电除盐膜块的浓水排水口活结连接的浓水室进水管;淡水室进水管和浓水室进水管上均设置有流量计和流量调节阀门;溶液箱的回流入口上连接有用于与电除盐膜块的进水口活结连接的淡水回流支管和用于与电除盐膜块的浓水补水口活结连接的浓水回流支管,且淡水回流支管和浓水回流支管上均设有回流控制阀门,每个回流控制阀门的入口处均设置有用于向废液池排污的排污支管,且排污支管上设置有排污控制阀门。
所述的淡水室进水管的出口、浓水室进水管的出口、淡水回流支管的入口和浓水回流支管的入口均设有用于活结连接的可拆卸对接接口。
所述的淡水回流支管的出口和浓水回流支管的出口汇集到清洗液回流母管后与溶液箱的回流入口相连通。
所述的溶液箱上设置有旁路入口,溶液箱的出水口通过设置有旁路阀门的回流旁路与溶液箱的旁路入口相连。
所述的溶液箱的出水口上设置有清洗水泵,清洗水泵的出口分为两路,一路经回流旁路与溶液箱的旁路入口相连通,另一路经清洗过滤器分别与淡水室进水管和浓水室进水管相连通。
所述的清洗水泵的出口处设置有用于检测清洗水泵出口压力的压力表。
所述的清洗过滤器的过滤精度为1μm。
所述的溶液箱和清洗水泵之间设置有溶液箱出水阀门,清洗过滤器的入口处设置有过滤器进口阀门,清洗过滤器的出口处设置有过滤器出口阀门。
所述的溶液箱和清洗过滤器上均设置有排空阀门以及带排污控制阀门的排污管道。
所述的溶液箱上设有磁翻板液位计以及温度监测仪表。
与现有技术相比,本发明的有益效果在于:
1、本发明在使用时,淡水室进水管与电除盐模块的产水口连接,浓水室进水管与电除盐模块的浓水排水口连接;且淡水回流支管的入口与电除盐膜块的进水口相连,浓水回流支管的入口与电除盐膜块的浓水补水口相连,因此,来自溶液箱的清洗液分别从淡水室进水管和浓水室进水管进入电除盐膜块,然后再分别从淡水回流支管和浓水回流支管返回溶液箱,而在电除盐膜块实际使用过程中,电除盐膜块的产水口用以将产生的淡水排出的,浓水排水口是用于排放浓水的,进水口是用以向淡水室注入水的,浓水补水口是用以向浓水室补水的;因此,本发明在使用的时候与电除盐膜块在实际使用过程的流体流向相反,能够实现逆流清洗,清洗效果优于传统清洗方式。
2、本发明在使用时,淡水室进水管以活结连接的方式与电除盐模块的产水口连接,浓水室进水管以活结连接的方式与电除盐模块的浓水排水口连接;电除盐膜块的进水口以活结连接的方式与淡水回流支管相连通,电除盐膜块的浓水补水口以活结连接的方式与浓水回流支管相连通,这种活结连接的方式能够快捷方便地进行安装和拆卸,在不影响其他电除盐膜块的正常产水的情况下,可以实现对单一电除盐膜块的逐个离线清洗,保证正常生产产能;同时,这种活结连接的方式可与电除盐膜块的不同接口灵活连接,满足不同厂家电除盐膜块的清洗要求。
3、本发明在溶液箱上设置有加热器,加热器能够调节清洗液的温度,以达到电除盐膜块清洗所需的最佳温度。同时,淡水室进水管和浓水室进水管上分别设置有流量调节阀门,本发明通过调节淡水室进水管和浓水室进水管上的流量调节阀门控制进入淡水室和浓水室的清洗流量,从而提高清洗效果;由于本发明能够对清洗液的温度、清洗流量进行控制,因此,本发明能够根据不同厂家电除盐膜块参数选择清洗条件如清洗流量、清洗药剂温度以及清洗时间,保证电除盐膜块的清洗效果。
4、本发明在电除盐膜块的进水口与淡水回流支管相连通,电除盐膜块的浓水补水口与浓水回流支管相连通,且淡水回流支管和浓水回流支管上均设有回流控制阀门,每个回流控制阀门的入口处还连接有设置了排污控制阀门的排污支管,因此,本发明能够通过排污控制阀门和回流控制阀门的切换实现清洗液的循环或者排放。
进一步,溶液箱的出水口上还连有带旁路阀门的回流旁路,且回流旁路与溶液箱的旁路入口相连,因此,本发明可以通过调节旁路阀门的开度来控制淡水室进水管和浓水室进水管上的流量计的流量之和与电除盐膜块设计出力的关系。同时,从溶液箱中出来的清洗液通过回流旁路返回溶液箱还能起到对溶液箱中清洗液起到充分混合作用。
进一步,本发明在溶液箱的出水口处设置有清洗水泵,清洗水泵一方面能够对清洗压力进行调节,另一方面还能与回流旁路上的旁路阀门结合起来调节清洗液所需的最佳流量。
进一步,本发明在淡水室进水管和浓水室进水管的入口处还设置有过滤精度为1μm的清洗过滤,这样能够防止清洗程中清洗液携带的微粒进入电除盐膜块,造成电除盐膜块二次污堵。
附图说明
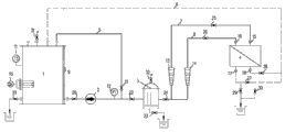
图1是本发明的整体结构示意图;
1、溶液箱,2、清洗水泵,3、清洗过滤器,4、电除盐膜块,5、回流旁路,6、循环母管,7、淡水室进水管,8、浓水室进水管,9、磁翻板液位计,10、电加热器,11、温度监测仪表,12、压力表,13、淡水室进水转子流量计,14、浓水室进水转子流量计,15、淡水室进水管可拆卸对接接口,16、浓水室进水管可拆卸对接接口,17、进水可拆卸对接接口,18、浓水可拆卸对接接口,19、溶液箱排污阀门,20、溶液箱出水阀门,21、旁路阀门,22、过滤器进口阀门,23、过滤器排污阀门,24、过滤器出口阀门,25、淡水室进水管调节阀门,26、浓水室进水管调节阀门,27、进水回流控制阀门,28、浓水回流控制阀门,29、进水排污控制阀门,30、浓水排污控制阀门,31、溶液箱排空阀门,32、清洗过滤器排空阀门。
具体实施方式
下面结合附图对本发明作进一步详细说明。
参见图1,本发明包括侧壁上开设有出水口,顶部开设有旁路入口以及回流入口的溶液箱1,溶液箱1的出水口经溶液箱出水阀门20、清洗水泵2、过滤器进口阀门22和清洗过滤器3相连通,清洗水泵2的出口处设置有用于检测清洗水泵2的出口压力的压力表12;溶液箱1顶部的旁路入口连接有带旁路阀门21的回流旁路5,该回流旁路5与清洗水泵2和清洗过滤器3之间的管路相连;清洗过滤器3出水总管上设置有过滤器出口阀门24,且出水总管是由淡水室进水管7和浓水室进水管8汇集而成,淡水室进水管7用于与电除盐膜块4的产水口活结连接,且淡水室进水管7上设置有淡水室进水转子流量计13和淡水室进水管调节阀门25;浓水室进水管8用于与电除盐膜块4的浓水排水口活结连接,且浓水室进水管8上设置有浓水室进水转子流量计14和浓水室进水管调节阀门26;通过调节淡水室进水管调节阀门25和浓水室进水管调节阀门26能够控制电除盐膜块中淡水室和浓水室的清洗流量。
溶液箱1顶部的回流入口上连接清洗液回流母管6,清洗液回流母管6是由淡水回流支管和浓水回流支管汇集而成,且淡水回流支管用于与电除盐膜块4的进水口活结连接,浓水回流支管用于与电除盐膜块4的浓水补水口活结连接;其中,淡水回流支管上安装有进水回流控制阀门27,浓水回流支管上安装有浓水回流控制阀门28;同时,在进水回流控制阀门27的入口上还连接有带进水排污控制阀门29的淡水排污支管,浓水回流控制阀门28的入口还连接有带浓水排污控制阀门30的浓水排污支管,且淡水排污支管和浓水排污支管汇集成用于向废液池排污的排污母管。通过调整排污控制阀门(进水排污控制阀门29、浓水排污控制阀门30)和回流控制阀门(进水回流控制阀门27、浓水回流控制阀门28)的切换实现清洗液的循环或者排放。
为了实现活结连接,使得本发明能够快捷方便地进行安装和拆卸,淡水室进水管7的出口连接有用于与电除盐膜块4的进水口对接的淡水室进水管可拆卸对接接口15,浓水室进水管8的出口连接有用于与电除盐膜块4的浓水排水口对接的浓水室进水管可拆卸对接接口16,淡水回流支管的入口处设置有用于与电除盐膜块4的进水口对接的进水可拆卸对接接口17,浓水回流支管的入口处设置有用于与电除盐膜块4的浓水补水口对接的浓水可拆卸对接接口18。
本发明的溶液箱上设置有磁翻板液位计9、电加热器10、温度监测仪表11,电加热器10能够对溶液箱清洗药剂进行加热,调节清洗药剂温度,以达到电除盐膜块清洗所需的最佳温度,磁翻板液位计9可监控溶液箱液位。
本发明的清洗过滤器3的过滤精度为1μm,能够防止清洗液中微小杂质进入电除盐膜块,造成膜块二次堵塞。
为了排出废液,本发明还在溶液箱1的侧壁上设置了带有溶液箱排污阀门19的溶液箱排污管道,清洗过滤器2的底部设置有带有过滤器排污阀门23的清洗过滤器排污管道。另外,本发明还在溶液箱1的顶部设置有溶液箱排空阀门31,在清洗过滤器2的顶部设置有清洗过滤器排空阀门32。
本发明的工作过程如下:将本发明的浓水室进水管可拆卸对接接口16与电除盐膜块的浓水排放口连接,淡水室进水管可拆卸对接接口15与电除盐模块的产水口连接,电除盐模块的进水口与淡水回流支管上的进水可拆卸对接接口17连接,电除盐膜块的浓水补水口与浓水回流支管上的浓水可拆卸对接接口18连接。根据电除盐磨块污堵情况,确定清洗药剂及清洗流量进行清洗。
将除盐水置于溶液箱1中,同时利用电加热器10和温度监测仪表11将溶液箱1中的除盐水加热至清洗所需最佳温度,然后打开溶液箱出水阀门20、旁路阀门21、过滤器进口阀门22、过滤器出口阀门24、淡水室进水管调节阀门25、浓水室进水管调节阀门26、进水排污控制阀门29和浓水排污控制阀门30,开启清洗水泵2,对整个系统进行冲洗,冲洗水排至废水池,冲洗过程中,除盐水具体冲洗过程为:
除盐水从溶液箱中出来后经清洗水泵2后分为两路,一路经回流旁路返回溶液箱1,另一路经清洗过滤器3过滤后分为两路,一路经淡水室进水管上的淡水室进水转子流量计13和淡水室进水管调节阀门25从电除盐膜块的产水口进水淡水室,另一路经浓水室进水管上的浓水室进水转子流量计14和浓水室进水管调节阀门26从电除盐膜块的浓水排水口进入浓水室;而由于进水回流控制阀门27和浓水回流控制阀门28关闭,因此,除盐水不会从淡水回流支管和浓水回流支管返回溶液箱,冲洗完淡水室的除盐水从电除盐膜块的产水口出来后进入淡水排污支管,冲洗完浓水室的除盐水从电除盐膜块的浓水补水口出来后进入浓水排污支管,浓水排污支管和淡水排污支管内的除盐水汇集到排污母管向废液池排放。
如果电除盐膜块仅仅是因为机械杂质造成的污堵,在除盐水冲整个系统后可以直接用清水冲洗整个管路即可,如果是由于化学或生物原因造成的结垢或污染,在除盐水冲洗整个系统后,在溶液箱1内配制添加有药剂的溶液,并打开进水回流控制阀门27和浓水回流控制阀门28,关闭进水排污控制阀门29和浓水排污控制阀门30,然后用含有药剂的溶液对系统进行循环清洗。
循环清洗过程中,清洗液(添加有药剂的溶液或清水)按照除盐水冲洗过程运行,不同的是,由于打开了进水回流控制阀门27和浓水回流控制阀门28,关闭了进水排污控制阀门29和浓水排污控制阀门30,因此,冲洗完电除盐膜块淡水室的清洗液会从进水口进入淡水回流支管,冲洗完电除盐膜块浓水室的清洗液会进入浓水回流支管,浓水回流支管和淡水回流支管中的清洗液最后汇集到清洗液回流母管6返回溶液箱1。在循环清洗过程中,调节旁路阀门21使淡水室进水流量计13和浓水室进水转子流量计14的流量之和达到电除盐膜块设计出力的50%,然后通过调节淡水室进水管调节阀门25、浓水室进水管调节阀门26使得流量计13和流量计14流量比保持在9∶1。
本发明的回流旁路5一方面能够对清洗液进行混合,另一方面还能通过调节清洗水泵出力和回流旁路的旁路阀门开度,控制清洗所需最佳流量。溶液箱安装电加热器和温度计,可调节清洗药剂温度,以达到电除盐膜块清洗所需的最佳温度。同时,通过调节淡水室进水管和浓水室进水管上的流量调节阀门,通过调节流量调节阀门的开度,控制淡水室和浓水室的清洗流量。因此,本发明能够根据不同厂家电除盐膜块参数选择最佳清洗条件,包括清洗压力、清洗流量、清洗药剂温度以及清洗时间,并且可通过清洗过程中调节清洗流量提高清洗效果。当清洗达到一定时间要求后,排空系统内的清洗液,排净清洗液以后用除盐水再冲洗整个系统至出水呈中性。取出清洗后的电除盐膜块,安装在电除盐系统内,进行正常运行,通过处理恢复情况、运行压力、电流、电压等运行数据来判断清洗效果。
本发明装置的管路与电除盐膜块为活结连接(可拆卸式连接),且设有移动式支架,移动便捷,操作使用方便,可实现对单一膜块的逐个离线清洗,不影响其他电除盐膜块的正常产水,可保证正常生产产能。同时,由于采用了活结连接,能够与电除盐膜块的不同接口灵活连接,可满足不同厂家电除盐膜块的清洗要求。另外,本发明的工业装置容易拆装,便于运输,运行安全可靠,结构紧凑,占地面积小,清洗成本低,经济性较高。
本发明清洗液的流向与电除盐膜块的实际运行过程中流体的流向是相反的,即清洗时水流方向和运行时水流方向相对进行的清洗工艺,因此,本发明能够实现逆流清洗,清洗效果优于传统清洗方式,同时,通过控制清洗条件使清洗后设备出力可恢复到90%以上。最后,本发明的采用PE材质,耐腐蚀性强。
Claims (10)
1.一种逆流式电除盐膜块离线清洗装置,其特征在于:包括设有加热器的溶液箱(1),溶液箱(1)上开设有出水口以及回流入口,且溶液箱(1)的出水口连接有用于与电除盐膜块(4)的产水口活结连接的淡水室进水管(7)和用于与电除盐膜块(4)的浓水排水口活结连接的浓水室进水管(8);淡水室进水管(7)和浓水室进水管(8)上均设置有流量计和流量调节阀门;溶液箱(1)的回流入口上连接有用于与电除盐膜块(4)的进水口活结连接的淡水回流支管和用于与电除盐膜块(4)的浓水补水口活结连接的浓水回流支管,且淡水回流支管和浓水回流支管上均设有回流控制阀门,每个回流控制阀门的入口处均设置有用于向废液池排污的排污支管,且排污支管上设置有排污控制阀门。
2.根据权利要求1所述的逆流式电除盐清洗装置,其特征在于:所述的淡水室进水管(7)的出口、浓水室进水管(8)的出口、淡水回流支管的入口和浓水回流支管的入口均设有用于活结连接的可拆卸对接接口。
3.根据权利要求1所述的逆流式电除盐清洗装置,其特征在于:所述的淡水回流支管的出口和浓水回流支管的出口汇集到清洗液回流母管(6)后与溶液箱(1)的回流入口相连通。
4.根据权利要求1所述的逆流式电除盐清洗装置,其特征在于:所述的溶液箱(1)上设置有旁路入口,溶液箱(1)的出水口通过设置有旁路阀门(21)的回流旁路(5)与溶液箱(1)的旁路入口相连。
5.根据权利要求4所述的逆流式电除盐清洗装置,其特征在于:所述的溶液箱(1)的出水口上设置有清洗水泵(2),清洗水泵的出口分为两路,一路经回流旁路与溶液箱(1)的旁路入口相连通,另一路经清洗过滤器(3)分别与淡水室进水管(7)和浓水室进水管(8)相连通。
6.根据权利要求5所述的逆流式电除盐清洗装置,其特征在于:所述的清洗水泵(2)的出口处设置有用于检测清洗水泵出口压力的压力表(12)。
7.根据权利要求5所述的逆流式电除盐清洗装置,其特征在于:所述的清洗过滤器(3)的过滤精度为1μm。
8.根据权利要求5所述的逆流式电除盐清洗装置,其特征在于:所述的溶液箱(1)和清洗水泵(2)之间设置有溶液箱出水阀门(20),清洗过滤器(3)的入口处设置有过滤器进口阀门(22),清洗过滤器(3)的出口处设置有过滤器出口阀门(24)。
9.根据权利要5所述的逆流式电除盐清洗装置,其特征在于:所述的溶液箱(1)和清洗过滤器(3)上均设置有排空阀门以及带排污控制阀门的排污管道。
10.根据权利要求1所述的逆流式电除盐清洗装置,其特征在于:所述的溶液箱(1)上设有磁翻板液位计(9)以及温度监测仪表(11)。
Priority Applications (1)
| Application Number | Priority Date | Filing Date | Title |
|---|---|---|---|
| CN201310395990.9A CN103521079B (zh) | 2013-09-03 | 2013-09-03 | 一种逆流式电除盐膜块离线清洗装置 |
Applications Claiming Priority (1)
| Application Number | Priority Date | Filing Date | Title |
|---|---|---|---|
| CN201310395990.9A CN103521079B (zh) | 2013-09-03 | 2013-09-03 | 一种逆流式电除盐膜块离线清洗装置 |
Publications (2)
| Publication Number | Publication Date |
|---|---|
| CN103521079A true CN103521079A (zh) | 2014-01-22 |
| CN103521079B CN103521079B (zh) | 2015-08-05 |
Family
ID=49923648
Family Applications (1)
| Application Number | Title | Priority Date | Filing Date |
|---|---|---|---|
| CN201310395990.9A Expired - Fee Related CN103521079B (zh) | 2013-09-03 | 2013-09-03 | 一种逆流式电除盐膜块离线清洗装置 |
Country Status (1)
| Country | Link |
|---|---|
| CN (1) | CN103521079B (zh) |
Cited By (4)
| Publication number | Priority date | Publication date | Assignee | Title |
|---|---|---|---|---|
| CN106966470A (zh) * | 2017-05-23 | 2017-07-21 | 攀钢集团西昌钢钒有限公司 | Edi模块清洗装置 |
| CN108672379A (zh) * | 2018-06-14 | 2018-10-19 | 兆德(南通)电子科技有限公司 | 一种电渗析膜块的清洗设备及其使用方法 |
| CN111847603A (zh) * | 2020-08-10 | 2020-10-30 | 西安西热水务环保有限公司 | 一种电除盐装置颗粒性污堵的高效清洗装置及方法 |
| CN114162926A (zh) * | 2020-12-10 | 2022-03-11 | 佛山市美的清湖净水设备有限公司 | 净水设备及其水路系统和膜堆的清洗方法 |
Citations (4)
| Publication number | Priority date | Publication date | Assignee | Title |
|---|---|---|---|---|
| CN1871059A (zh) * | 2003-10-27 | 2006-11-29 | Ge爱奥尼克斯公司 | 改进的电渗析系统和工艺方法 |
| CN101538079A (zh) * | 2008-03-19 | 2009-09-23 | 孟广祯 | 浓水充填逆流电除盐装置和方法 |
| JP2011173035A (ja) * | 2010-02-23 | 2011-09-08 | Tsukishima Kankyo Engineering Ltd | 目的物質の分離・回収方法および装置 |
| CN203494405U (zh) * | 2013-09-03 | 2014-03-26 | 西安西热水务环保有限公司 | 一种逆流式电除盐膜块离线清洗装置 |
-
2013
- 2013-09-03 CN CN201310395990.9A patent/CN103521079B/zh not_active Expired - Fee Related
Patent Citations (4)
| Publication number | Priority date | Publication date | Assignee | Title |
|---|---|---|---|---|
| CN1871059A (zh) * | 2003-10-27 | 2006-11-29 | Ge爱奥尼克斯公司 | 改进的电渗析系统和工艺方法 |
| CN101538079A (zh) * | 2008-03-19 | 2009-09-23 | 孟广祯 | 浓水充填逆流电除盐装置和方法 |
| JP2011173035A (ja) * | 2010-02-23 | 2011-09-08 | Tsukishima Kankyo Engineering Ltd | 目的物質の分離・回収方法および装置 |
| CN203494405U (zh) * | 2013-09-03 | 2014-03-26 | 西安西热水务环保有限公司 | 一种逆流式电除盐膜块离线清洗装置 |
Cited By (6)
| Publication number | Priority date | Publication date | Assignee | Title |
|---|---|---|---|---|
| CN106966470A (zh) * | 2017-05-23 | 2017-07-21 | 攀钢集团西昌钢钒有限公司 | Edi模块清洗装置 |
| CN106966470B (zh) * | 2017-05-23 | 2020-12-04 | 攀钢集团西昌钢钒有限公司 | Edi模块清洗装置 |
| CN108672379A (zh) * | 2018-06-14 | 2018-10-19 | 兆德(南通)电子科技有限公司 | 一种电渗析膜块的清洗设备及其使用方法 |
| CN111847603A (zh) * | 2020-08-10 | 2020-10-30 | 西安西热水务环保有限公司 | 一种电除盐装置颗粒性污堵的高效清洗装置及方法 |
| CN114162926A (zh) * | 2020-12-10 | 2022-03-11 | 佛山市美的清湖净水设备有限公司 | 净水设备及其水路系统和膜堆的清洗方法 |
| CN114162926B (zh) * | 2020-12-10 | 2024-06-07 | 佛山市美的清湖净水设备有限公司 | 净水设备及其水路系统和膜堆的清洗方法 |
Also Published As
| Publication number | Publication date |
|---|---|
| CN103521079B (zh) | 2015-08-05 |
Similar Documents
| Publication | Publication Date | Title |
|---|---|---|
| CN105152399A (zh) | 一种反渗透集装箱式海水淡化装置及其产水工艺 | |
| CN204897562U (zh) | 一种全自动智能纯水装置 | |
| CN109019997A (zh) | 一种二级反渗透及edi水处理系统 | |
| CN103521079B (zh) | 一种逆流式电除盐膜块离线清洗装置 | |
| CN108689516A (zh) | 净水装置及净水机 | |
| CN107879524A (zh) | 可在线反冲洗的反渗透水处理系统 | |
| CN108687066B (zh) | 一种逆流式多效蒸发浓缩结晶器清洗装置 | |
| CN203803389U (zh) | 4英寸反渗透膜元件离线清洗检测一体化装置 | |
| CN205222857U (zh) | 一种反渗透集装箱式海水淡化装置 | |
| CN107486018A (zh) | 采用商用纳滤膜、正渗透膜的纳滤‑正渗透组合系统及其应用 | |
| CN208372844U (zh) | 一种反渗透ro膜的防堵塞检测装置 | |
| CN104495987B (zh) | 一种节水型反渗透净水机及其控制方法 | |
| CN106277206A (zh) | 一种净饮机 | |
| CN206886868U (zh) | 用于地表水的除盐水处理装置 | |
| CN203494405U (zh) | 一种逆流式电除盐膜块离线清洗装置 | |
| CN200999216Y (zh) | 循环式高效高纯度纯水机 | |
| RU2199377C1 (ru) | Мембранная установка для разделения растворов | |
| CN109293099A (zh) | 一种纯水机的多功能管路调节结构 | |
| CN206705745U (zh) | 原水反渗透净化系统 | |
| CN108314204A (zh) | 一种利用管式膜处理地热尾水的工艺系统 | |
| CN107596920A (zh) | 采用商用纳滤膜、正渗透膜的纳滤‑正渗透组合系统及其应用 | |
| CN203803392U (zh) | 8英寸反渗透膜元件离线清洗检测一体装置 | |
| CN208327780U (zh) | 无机膜污泥浓缩反应池 | |
| CN207119193U (zh) | 用于浓盐废水的滤芯过滤装置 | |
| CN207237725U (zh) | 一种铁污染微滤/超滤膜的清洗设备 |
Legal Events
| Date | Code | Title | Description |
|---|---|---|---|
| C06 | Publication | ||
| PB01 | Publication | ||
| C10 | Entry into substantive examination | ||
| SE01 | Entry into force of request for substantive examination | ||
| C14 | Grant of patent or utility model | ||
| GR01 | Patent grant | ||
| CF01 | Termination of patent right due to non-payment of annual fee | ||
| CF01 | Termination of patent right due to non-payment of annual fee |
Granted publication date: 20150805 Termination date: 20180903 |