CN103521008A - 一种布袋脉冲除尘器的优化节能除尘控制方法及系统 - Google Patents
一种布袋脉冲除尘器的优化节能除尘控制方法及系统 Download PDFInfo
- Publication number
- CN103521008A CN103521008A CN201310543695.3A CN201310543695A CN103521008A CN 103521008 A CN103521008 A CN 103521008A CN 201310543695 A CN201310543695 A CN 201310543695A CN 103521008 A CN103521008 A CN 103521008A
- Authority
- CN
- China
- Prior art keywords
- air
- control system
- introduced machine
- gas
- pressure
- Prior art date
- Legal status (The legal status is an assumption and is not a legal conclusion. Google has not performed a legal analysis and makes no representation as to the accuracy of the status listed.)
- Pending
Links
- 239000000428 dust Substances 0.000 title claims abstract description 82
- 238000000034 method Methods 0.000 title claims abstract description 66
- 239000004744 fabric Substances 0.000 title claims abstract description 62
- 238000005457 optimization Methods 0.000 title claims abstract description 29
- 238000001514 detection method Methods 0.000 claims abstract description 71
- 238000004519 manufacturing process Methods 0.000 claims abstract description 12
- 230000008569 process Effects 0.000 claims description 22
- 230000008859 change Effects 0.000 claims description 6
- 238000001914 filtration Methods 0.000 claims description 6
- 238000004886 process control Methods 0.000 claims description 6
- 230000033228 biological regulation Effects 0.000 claims description 3
- 239000007789 gas Substances 0.000 abstract description 138
- 230000009977 dual effect Effects 0.000 description 6
- 238000004134 energy conservation Methods 0.000 description 5
- 238000005516 engineering process Methods 0.000 description 5
- 238000004140 cleaning Methods 0.000 description 4
- 239000000706 filtrate Substances 0.000 description 4
- 230000000694 effects Effects 0.000 description 3
- 239000002245 particle Substances 0.000 description 3
- 230000009467 reduction Effects 0.000 description 3
- 238000000926 separation method Methods 0.000 description 3
- 241000233805 Phoenix Species 0.000 description 2
- 238000006243 chemical reaction Methods 0.000 description 2
- 230000001276 controlling effect Effects 0.000 description 2
- 238000010586 diagram Methods 0.000 description 2
- 239000007788 liquid Substances 0.000 description 2
- 230000001105 regulatory effect Effects 0.000 description 2
- UGFAIRIUMAVXCW-UHFFFAOYSA-N Carbon monoxide Chemical compound [O+]#[C-] UGFAIRIUMAVXCW-UHFFFAOYSA-N 0.000 description 1
- 238000003723 Smelting Methods 0.000 description 1
- 229910000831 Steel Inorganic materials 0.000 description 1
- 230000003044 adaptive effect Effects 0.000 description 1
- 230000009286 beneficial effect Effects 0.000 description 1
- 230000015572 biosynthetic process Effects 0.000 description 1
- 229910002114 biscuit porcelain Inorganic materials 0.000 description 1
- 238000004364 calculation method Methods 0.000 description 1
- 239000004568 cement Substances 0.000 description 1
- 239000003245 coal Substances 0.000 description 1
- 230000007797 corrosion Effects 0.000 description 1
- 238000005260 corrosion Methods 0.000 description 1
- 239000006185 dispersion Substances 0.000 description 1
- 230000007613 environmental effect Effects 0.000 description 1
- 238000004880 explosion Methods 0.000 description 1
- 239000003500 flue dust Substances 0.000 description 1
- 239000003546 flue gas Substances 0.000 description 1
- 230000004927 fusion Effects 0.000 description 1
- 230000006698 induction Effects 0.000 description 1
- 239000002440 industrial waste Substances 0.000 description 1
- 238000002347 injection Methods 0.000 description 1
- 239000007924 injection Substances 0.000 description 1
- 238000009434 installation Methods 0.000 description 1
- 239000000463 material Substances 0.000 description 1
- 238000010297 mechanical methods and process Methods 0.000 description 1
- 230000005226 mechanical processes and functions Effects 0.000 description 1
- 230000007246 mechanism Effects 0.000 description 1
- 238000005453 pelletization Methods 0.000 description 1
- 230000001737 promoting effect Effects 0.000 description 1
- 238000010298 pulverizing process Methods 0.000 description 1
- 238000012216 screening Methods 0.000 description 1
- 239000007787 solid Substances 0.000 description 1
- 239000000243 solution Substances 0.000 description 1
- 238000005507 spraying Methods 0.000 description 1
- 239000010959 steel Substances 0.000 description 1
- 238000013517 stratification Methods 0.000 description 1
- 230000036962 time dependent Effects 0.000 description 1
- 230000007704 transition Effects 0.000 description 1
- 239000002699 waste material Substances 0.000 description 1
- XLYOFNOQVPJJNP-UHFFFAOYSA-N water Substances O XLYOFNOQVPJJNP-UHFFFAOYSA-N 0.000 description 1
Images
Landscapes
- Filtering Of Dispersed Particles In Gases (AREA)
Abstract
一种布袋脉冲除尘器的优化节能除尘控制方法及系统,系统包括与工艺室的控制系统电气连接的主控系统以及分别与之连接的第一压力传感器、第二压力传感器、第三压力传感器、温度传感器、湿度传感器、空气检测仪、雨量传感器、脉冲控制阀和变频器,脉冲控制阀设置在压缩空气管道中,变频器分别与主控系统和引风机连接。本发明通过检测粉尘气体在布袋除尘器入口处的气体温度、压力与出口处气体压力、喷吹压缩空气的压力和生产工艺参数等数据,主控系统以此来做给定值控制变频器实现引风机的转速控制,并与空气检测仪相连来实现风速的闭环控制,不仅通过优化控制方式实现了节能的目的,而且具有除尘效率高、节能环保等特点,延长了除尘布袋的使用寿命。
Description
技术领域
本发明涉及除尘器控制技术领域,具体的说是一种布袋脉冲除尘器的优化节能除尘控制方法及系统。
背景技术
含尘工业废气或产生于固体物质的粉碎、筛分、输送、爆破等机械过程,或产生于燃烧、高温熔融和化学反应等过程。除尘器广泛用于控制已经产生的粉尘和烟尘。除尘器按捕集机理可分为机械除尘器、电除尘器、过滤除尘器和洗涤除尘器等。机械除尘器依靠机械力将尘粒从气流中除去,其结构简单,设备费和运行费均较低,但除尘效率不高。电除尘器利用静电力实现尘粒与气流分离,常按板式与管式分类,特点是气流阻力小,除尘效率可达99%以上,但投资较高、占地面积较大。过滤除尘器使含尘气流通过滤料将尘粒分离捕集,分内部过滤和表面过滤两种方式,除尘效率一般为90%~ 99%,不适用于温度高的含尘气体。洗涤除尘器用液体洗涤含尘气体,使尘粒与液滴或液膜碰撞而被俘获,并与气流分离,除尘效率为80%~ 95%,运转费用较高。为此,需要一种具有运行费用低、除尘效率高、节能环保等特点的除尘系统。
现有的除尘器主要是脉冲袋式除尘器,脉冲袋式除尘器的进风口通过管道与工艺室连通,出风口处设置有引风机,其除尘原理:当含尘气体由进风口进入除尘器,首先碰到进、出风口中间的斜板及挡板,气流便转向流入灰斗,同时气流速度放慢,由于惯性作用,使气体中粗颗粒粉尘直接流入灰斗,起到预收尘的作用。进入灰斗的气流随后折而向上通过内部装有金属骨架的滤袋粉尘被捕集在滤袋的外表面,净化后的气体进入滤袋室上部清洁室,汇集到出风口排出。但是,在含尘气体通过滤袋净化的过程中,随着时间的增加而积附在滤袋上的粉尘越来越多,增加滤袋阻力,致使处理风量逐渐减少,为了正常工作,需要控制阻力在一定范围内(140-170毫米水柱),因此,必须采用空气压缩机向除尘器中喷吹压缩空气对滤袋进行清灰,除掉过滤介质(布袋或滤筒)上附着的粉尘。
现在,脉冲除尘器多为新的袋式滤件除尘器,也称为布袋除尘器。目前布袋除尘器上的反吹清灰系统种类较多,控制方式也不尽相同。现有的布袋除尘器基本上都用脉冲控制器对布袋进行清洗控制,基本上都没有实现节能控制。虽然有些利用PLC加配上位机和压力传感器等分散仪器来构建集散控制系统,在算法上采用优化控制,但是,该系统庞大,需要多类技术人员配合,软硬件成本高,且不易推广。
发明内容
为了克服上述现有技术存在的缺点,本发明的目的在于提供一种布袋脉冲除尘器的优化节能除尘控制方法及系统,其不仅能够对生产过程进行除尘过程实行优化控制,而且能够达到节能且降低设备损耗的目的。
为了解决上述问题,本发明采用以下技术方案:一种布袋脉冲除尘器的优化节能除尘控制方法,采用除尘控制系统对布袋脉冲除尘器进行优化节能控制,其特征是,所述方法包括以下过程:
(1)对布袋脉冲除尘器的尘气入口气体压力进行检测,并根据尘气入口气体压力值调节引风机的转速,所述引风机的转速与尘气入口气体压力值成正比;
(2)对布袋脉冲除尘器的滤尘出口气体压力进行检测,计算尘气入口气体压力与滤尘出口气体压力的气体压差,并根据气体压差调节压缩空气的喷吹时间和喷吹间隔时间,如果尘气入口气体压力与滤尘出口气体压力的气体压差增大,则缩短压缩空气的喷吹间隔时间;如果尘气入口气体压力与滤尘出口气体压力的气体压差变化率增大压缩空气的喷吹时间;
(3)对布袋脉冲除尘器的喷吹压缩空气进行压力检测,并根据压缩空气压力值调节压缩空气的喷吹时间,所述压缩空气的喷吹时间与压缩空气压力值成反比;
(4)对布袋脉冲除尘器的尘气入口气体温度进行检测,并根据尘气入口气体温度值调节引风机的转速,所述引风机的转速与尘气入口气体温度值成正比;
(5)获取工艺室的生产工艺参数,并根据生产工艺参数控制引风机的转速,所述生产工艺参数包括生产控制曲线和生产过程曲线,如果工艺室设备处于空运转状态,则控制引风机保持最低转速;
(6)对室外空气湿度进行检测,并根据室外空气湿度调节压缩空气的喷吹间隔时间,所述压缩空气的喷吹间隔时间与室外空气湿度成反比。
进一步地,所述的一种布袋脉冲除尘器的优化节能除尘控制方法,还包括以下过程:
(7)对引风机出口的空气指标进行检测,并根据引风机出口的空气指标调节引风机的转速,如果引风机出口的空气指标达标,则增大或维持引风机的当前转速,否则降低引风机的转速并使其维持最低转速状态;
(8)对室外雨量进行检测,并根据室外雨量大小调节引风机的转速,所述引风机的转速与室外雨量成反比。
进一步地,上述方法中,所述的尘气入口气体压力、滤尘出口气体压力和压缩空气压力均采用气体压力传感器进行气体压力检测,所述的气体压力传感器将检测的气体压力数据发送给除尘控制系统,所述除尘控制系统根据相关气体压力数据通过控制设置在空气压缩机与布袋脉冲除尘器之间管道中的脉冲控制阀来调节压缩空气的喷吹时间和喷吹间隔时间,以及通过变频器调节引风机的转速。
进一步地,上述方法中,所述尘气入口气体温度采用气体温度传感器进行气体温度检测,所述气体温度传感器将检测的气体温度数据发送给除尘控制系统,所述除尘控制系统根据气体温度数据通过变频器调节引风机的转速。
进一步地,上述方法中,所述工艺室的生产工艺参数是通过工艺控制系统进行获取,工艺控制系统将生产工艺参数发送给除尘控制系统,所述除尘控制系统根据生产工艺参数通过变频器调节引风机的转速。
进一步地,上述方法中,所述室外空气湿度采用湿度传感器进行检测,所述湿度传感器将检测的室外空气湿度数据发送给除尘控制系统,所述除尘控制系统根据室外空气湿度数据通过变频器调节引风机的转速。
进一步地,上述方法中,所述引风机出口的空气指标采用空气检测仪进行检测,所述空气检测仪将将检测的空气指标数据发送给除尘控制系统,所述除尘控制系统根据引风机出口的空气指标数据调节压缩空气的喷吹间隔时间。
进一步地,上述方法中,一种布袋脉冲除尘器的优化节能除尘控制方法,其特征是,所述室外雨量采用雨量传感器进行检测,所述雨量传感器将检测的雨量数据发送给除尘控制系统,所述除尘控制系统根据室外雨量数据通过变频器调节引风机的转速。
本发明还提供了一种布袋脉冲除尘器的优化节能除尘控制系统,其特征是,包括主控系统以及分别与主控系统连接的第一压力传感器、第二压力传感器、第三压力传感器、温度传感器、湿度传感器、空气检测仪、雨量传感器、脉冲控制阀和变频器,所述主控系统与工艺室的控制系统电气连接,所述脉冲控制阀设置在压缩空气管道中,所述变频器分别与主控系统和引风机连接;
所述第一压力传感器设置在压缩空气管道中用于检测压缩空气压力,所述第二压力传感器设置在尘气入口管道中用于检测尘气入口气体压力,所述第三压力传感器设置在滤尘出口管道中用于检测滤尘出口气体压力,所述的第一压力传感器、第二压力传感器和第三压力传感器分别将检测的气体压力数据发送给除尘控制系统的主控系统,所述除尘控制系统的主控系统根据相关气体压力数据通过控制设置在空气压缩机与布袋脉冲除尘器之间管道中的脉冲控制阀来调节压缩空气的喷吹时间和喷吹间隔时间,以及通过变频器调节引风机的转速;
所述温度传感器设置在尘气入口管道中用于检测尘气入口气体温度,所述气体温度传感器将检测的气体温度数据发送给除尘控制系统的主控系统,所述除尘控制系统的主控系统根据气体温度数据通过变频器调节引风机的转速;
所述湿度传感器设置在室外用于检测室外空气湿度,所述湿度传感器将检测的室外空气湿度数据发送给除尘控制系统的主控系统,所述除尘控制系统的主控系统根据室外空气湿度数据通过变频器调节引风机的转速;
所述空气检测仪设置在引风机出口附近位置,用于检测引风机出口的空气指标,所述空气检测仪将将检测的空气指标数据发送给除尘控制系统的主控系统,所述除尘控制系统的主控系统根据引风机出口的空气指标数据调节压缩空气的喷吹间隔时间;
所述雨量传感器设置在室外,用于检测室外雨量信息,所述雨量传感器将检测的雨量数据发送给除尘控制系统的主控系统,所述除尘控制系统的主控系统根据室外雨量数据通过变频器调节引风机的转速。
进一步地,所述主控系统包括控制器或者装载有控制软件的计算机。
本发明的有益效果是:本发明通过检测生产工艺室粉尘气体在布袋除尘器入口处的气体温度、压力与除尘器出口处的气体压力、喷吹压缩空气的压力和生产工艺参数等数据,除尘控制系统以此来做给定值控制变频器实现引风机的转速控制,并与空气检测仪相连来实现风速的闭环控制,本发明适用于水泥、煤炭、冶钢、电厂等行业的除尘加工处理工艺,不仅通过优化控制方式实现了节能的目的,而且具有除尘效率高、节能环保等特点,延长了除尘布袋的使用寿命。
附图说明
下面结合附图和实施例对本发明做进一步的说明:
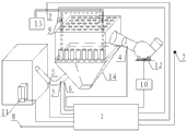
图1是本发明的系统原理框图;
图2是本发明的方法流程图。
图中,1主控系统、2第一压力传感器、3第二压力传感器、4第三压力传感器、5温度传感器、6湿度传感器、7空气检测仪、8雨量传感器、9脉冲控制阀、10变频器、11工艺室的控制系统、12引风机、13空气压缩机、14布袋脉冲除尘器。
具体实施方式
本发明的一种布袋脉冲除尘器的优化节能除尘控制方法,采用除尘控制系统对布袋脉冲除尘器进行优化节能控制。
如图1所示,所述的布袋脉冲除尘器的优化节能除尘控制系统包括主控系统1以及分别与主控系统1连接的第一压力传感器2、第二压力传感器3、第三压力传感器4、温度传感器5、湿度传感器6、空气检测仪7、雨量传感器8、脉冲控制阀9和变频器10,所述主控系统1与工艺室的控制系统11电气连接,所述脉冲控制阀9设置在压缩空气管道中,所述变频器10分别与主控系统1和引风机12连接。
所述第一压力传感器2设置在压缩空气管道中用于检测压缩空气压力,所述第二压力传感器3设置在尘气入口管道中用于检测尘气入口气体压力,所述第三压力传感器4设置在滤尘出口管道中用于检测滤尘出口气体压力,所述的第一压力传感器2、第二压力传感器3和第三压力传感器4分别将检测的气体压力数据发送给除尘控制系统的主控系统1,所述除尘控制系统的主控系统1根据相关气体压力数据通过控制设置在空气压缩机13与布袋脉冲除尘器14之间管道中的脉冲控制阀9来调节压缩空气的喷吹时间和喷吹间隔时间,以及通过变频器10调节引风机12的转速。
所述温度传感器5设置在尘气入口管道中用于检测尘气入口气体温度,所述气体温度传感器5将检测的气体温度数据发送给除尘控制系统的主控系统1,所述除尘控制系统的主控系统1根据气体温度数据通过变频器10调节引风机12的转速。
所述湿度传感器6设置在室外用于检测室外空气湿度,所述湿度传感器6将检测的室外空气湿度数据发送给除尘控制系统的主控系统1,所述除尘控制系统的主控系统1根据室外空气湿度数据通过变频器10调节引风机12的转速。
所述空气检测仪7设置在引风机12出口附近位置,用于检测引风机出口的空气指标,所述空气检测仪7将将检测的空气指标数据发送给除尘控制系统的主控系统1,所述除尘控制系统的主控系统1根据引风机出口的空气指标数据调节压缩空气的喷吹间隔时间。
所述雨量传感器8设置在室外,用于检测室外雨量信息,所述雨量传感器8将检测的雨量数据发送给除尘控制系统的主控系统2,所述除尘控制系统的主控系统2根据室外雨量数据通过变频器20调节引风机12的转速。
上述所述的主控系统1可以采用控制器或者采用装载有控制软件的计算机。
如图2所示,本发明的一种布袋脉冲除尘器的优化节能除尘控制方法包括以下过程:
(1)对布袋脉冲除尘器的尘气入口气体压力进行检测,并根据尘气入口气体压力值调节引风机的转速,所述引风机的转速与尘气入口气体压力值成正比;
(2)对布袋脉冲除尘器的滤尘出口气体压力进行检测,计算尘气入口气体压力与滤尘出口气体压力的气体压差,并根据气体压差调节压缩空气的喷吹时间和喷吹间隔时间,如果尘气入口气体压力与滤尘出口气体压力的气体压差增大,则缩短压缩空气的喷吹间隔时间;如果尘气入口气体压力与滤尘出口气体压力的气体压差变化率增大压缩空气的喷吹时间;
(3)对布袋脉冲除尘器的喷吹压缩空气进行压力检测,并根据压缩空气压力值调节压缩空气的喷吹时间,所述压缩空气的喷吹时间与压缩空气压力值成反比;
(4)对布袋脉冲除尘器的尘气入口气体温度进行检测,并根据尘气入口气体温度值调节引风机的转速,所述引风机的转速与尘气入口气体温度值成正比;
(5)获取工艺室的生产工艺参数,并根据生产工艺参数控制引风机的转速,所述生产工艺参数包括生产控制曲线和生产过程曲线,如果工艺室设备处于空运转状态,则控制引风机保持最低转速;
(6)对室外空气湿度进行检测,并根据室外空气湿度调节压缩空气的喷吹间隔时间,所述压缩空气的喷吹间隔时间与室外空气湿度成反比;
(7)对引风机出口的空气指标进行检测,并根据引风机出口的空气指标调节引风机的转速,如果引风机出口的空气指标达标,则增大或维持引风机的当前转速,否则降低引风机的转速并使其维持最低转速状态;
(8)对室外雨量进行检测,并根据室外雨量大小调节引风机的转速,所述引风机的转速与室外雨量成反比。
进一步地,上述方法中,所述的尘气入口气体压力、滤尘出口气体压力和压缩空气压力均采用气体压力传感器进行气体压力检测,所述的气体压力传感器将检测的气体压力数据发送给除尘控制系统,所述除尘控制系统根据相关气体压力数据通过控制设置在空气压缩机与布袋脉冲除尘器之间管道中的脉冲控制阀来调节压缩空气的喷吹时间和喷吹间隔时间,以及通过变频器调节引风机的转速。
进一步地,上述方法中,所述尘气入口气体温度采用气体温度传感器进行气体温度检测,所述气体温度传感器将检测的气体温度数据发送给除尘控制系统,所述除尘控制系统根据气体温度数据通过变频器调节引风机的转速。
进一步地,上述方法中,所述工艺室的生产工艺参数是通过工艺控制系统进行获取,工艺控制系统将生产工艺参数发送给除尘控制系统,所述除尘控制系统根据生产工艺参数通过变频器调节引风机的转速。
进一步地,上述方法中,所述室外空气湿度采用湿度传感器进行检测,所述湿度传感器将检测的室外空气湿度数据发送给除尘控制系统,所述除尘控制系统根据室外空气湿度数据通过变频器调节引风机的转速。
进一步地,上述方法中,所述引风机出口的空气指标采用空气检测仪进行检测,所述空气检测仪将将检测的空气指标数据发送给除尘控制系统,所述除尘控制系统根据引风机出口的空气指标数据调节压缩空气的喷吹间隔时间。
进一步地,上述方法中,一种布袋脉冲除尘器的优化节能除尘控制方法,其特征是,所述室外雨量采用雨量传感器进行检测,所述雨量传感器将检测的雨量数据发送给除尘控制系统,所述除尘控制系统根据室外雨量数据通过变频器调节引风机的转速。
针对现状,本发明的布袋脉冲除尘器的优化节能除尘控制方法解决了如下几个关键问题:
1、尘气入口气体压力
为了达到节能除尘的目的需要对引凤电机进行变频调速。影响变频改变的主要参数是尘气入口气体压力,即入口尘的烟气流量。当入口尘气流量大时,可增加变频器输出频率,提高引凤机的转速,这样可达到有效的节能。合理调节引风机转速是节能除尘方法之一,因为理论上速度降低一半,引风机可节能87%,随着运行时间增长,布袋虑孔逐步堵塞,所以入口与出口压差会提高,此时可再适当提高变频器的输出值,可见引风机转速需要跟随压降而变化。
2、压缩空气的喷吹间隔时间和喷吹时间
压缩空气喷吹间隔时间的长短影响除尘器的尘气入口气体压力与滤尘出口气体压力的压降,为了使除尘器基本保持稳定状态的运行,可采用定时喷吹与压降控制相结合,压降控制优先的控制方式。在不影响正常运行的条件下,应尽量延长脉冲间隔,可减少用气量,同时保证了尘气的热值,延长脉冲阀膜片及滤袋寿命。另外,随着布袋除尘器的使用,压降是一个变化的参数,随着时间的增加,滤袋中含较大尘颗粒多,对其进行堵塞,所以用开始设定的压降的阀值不能进行有效清理,需要提高压降阀值。这样喷吹时间不是一个固定值,而是一个随时间变化的值,由此可见,优化节能除尘控制方法,是一个双输入双输出的非线性控制系统。
3、双输入双输出的模糊控制器
根据布袋脉冲除尘器的尘气入口与滤尘出口的气体压差,设计了双输入双输出的模糊控制器。模糊控制器的模糊规则:如果尘气入口气体压力与滤尘出口气体压力的气体压差增大,则缩短压缩空气的喷吹间隔时间;如果尘气入口气体压力与滤尘出口气体压力的气体压差变化率增大压缩空气的喷吹时间。同时,考虑到尘气入口与滤尘出口的气体压差是一个随时间升高的单值函数,将该函数代入到模糊控制规则中,这样就构成动态模糊控制器,实现了动态的自适应模糊控制算法,以此来进行布袋脉冲除尘器的优化节能除尘控制。
4、喷吹压缩空气压力
喷吹压缩空气压力是指脉冲喷吹的压缩空气气体压力,喷吹方式相同时,喷吹压力越大,诱导的二次气流越多,形成的反吹气速越大,滤袋压降越明显,清灰效果越好,入口含尘浓度相应提高;但喷吹压力过高时,则出现了过度清灰,破坏了初尘层,反而影响了除尘效率。实践证明:积灰的布袋滤料比清灰后布袋滤料除尘效率高, 清洁布袋滤料除尘效率最低,因此,清灰时应保留粉层, 以保证高的除尘效率, 过渡清灰会引起除尘效率下降, 加快滤袋破损,同时耗气量增加,浪费能源。由此可见,喷吹压力跟除尘效率有关,对不同的布袋和工艺需要有不同的喷吹压力,但布袋和工艺一定时,空气压力就需要在线检测,进行低压高压报警及参与喷吹时间计算。也就是说喷吹压力低时,可适当增加喷吹时间,反之亦然。
5、尘气入口气体的温度及湿度
布袋除尘器要求控制尘烟气的温度在过滤材料所能承受的范围内,以防止因温度超高而烧损滤袋,同时也要防止因低温水汽结露糊袋或酸结露腐蚀滤袋。尘气温度高低对喷吹时间有一定的影响,所以最好让温度参数参入计算;尘气的湿度大小影响布袋除尘效率,简单说,如果湿度大,布袋没得到及时清理,很容易是布袋的尘颗粒结块,一旦结块则需要停机进行布袋清理,对生产损失很大,所以应当把湿度参数加入到喷吹时间间隔计算中。
6、与生产工艺相结合
节能除尘另一方法,就是实现节能引风机的转速要与生产工艺结合,在设备空运转,不产生尘气的情况下,使引风机电机保持最低转速。
7、闭环的除尘控制系统
为达到环保指标,可在引风机的出口处安装空气检测仪,计算机控制系统或控制器与空气检测仪相连,根据空气指标对引风机进行适当调节。
8、室外雨量检测
对室外是否下雨或雨量检测,优化控制系统可根据雨量情况对布袋除尘进行宽口径控制,以节能为最高标准。
以上所述,仅为本发明较佳的具体实施方式,但本发明的保护范围并不局限于此,任何熟悉本技术领域的技术人员在本发明披露的技术范围内,根据本发明的技术方案及其发明构思加以等同替换或改变,都应涵盖在本发明的保护范围之内。
Claims (10)
1.一种布袋脉冲除尘器的优化节能除尘控制方法,采用除尘控制系统对布袋脉冲除尘器进行优化节能控制,其特征是,所述方法包括以下过程:
(1)对布袋脉冲除尘器的尘气入口气体压力进行检测,并根据尘气入口气体压力值调节引风机的转速,所述引风机的转速与尘气入口气体压力值成正比比;
(2)对布袋脉冲除尘器的滤尘出口气体压力进行检测,计算尘气入口气体压力与滤尘出口气体压力的气体压差,并根据气体压差调节压缩空气的喷吹时间和喷吹间隔时间,如果尘气入口气体压力与滤尘出口气体压力的气体压差增大,则缩短压缩空气的喷吹间隔时间;如果尘气入口气体压力与滤尘出口气体压力的气体压差变化率增大压缩空气的喷吹时间;
(3)对布袋脉冲除尘器的喷吹压缩空气进行压力检测,并根据压缩空气压力值调节压缩空气的喷吹时间,所述压缩空气的喷吹时间与压缩空气压力值成反比;
(4)对布袋脉冲除尘器的尘气入口气体温度进行检测,并根据尘气入口气体温度值调节引风机的转速,所述引风机的转速与尘气入口气体温度值成正比;
(5)获取工艺室的生产工艺参数,并根据生产工艺参数控制引风机的转速,所述生产工艺参数包括生产控制曲线和生产过程曲线,如果工艺室设备处于空运转状态,则控制引风机保持最低转速;
(6)对室外空气湿度进行检测,并根据室外空气湿度调节压缩空气的喷吹间隔时间,所述压缩空气的喷吹间隔时间与室外空气湿度成反比。
2.根据权利要求1所述的一种布袋脉冲除尘器的优化节能除尘控制方法,其特征是,还包括以下过程:
(7)对引风机出口的空气指标进行检测,并根据引风机出口的空气指标调节引风机的转速,如果引风机出口的空气指标达标,则增大或维持引风机的当前转速,否则降低引风机的转速并使其维持最低转速状态;
(8)对室外雨量进行检测,并根据室外雨量大小调节引风机的转速,所述引风机的转速与室外雨量成反比。
3.根据权利要求1或2所述的一种布袋脉冲除尘器的优化节能除尘控制方法,其特征是,所述的尘气入口气体压力、滤尘出口气体压力和压缩空气压力均采用气体压力传感器进行气体压力检测,所述的气体压力传感器将检测的气体压力数据发送给除尘控制系统,所述除尘控制系统根据相关气体压力数据通过控制设置在空气压缩机与布袋脉冲除尘器之间管道中的脉冲控制阀来调节压缩空气的喷吹时间和喷吹间隔时间,以及通过变频器调节引风机的转速。
4.根据权利要求1或2所述的一种布袋脉冲除尘器的优化节能除尘控制方法,其特征是,所述尘气入口气体温度采用气体温度传感器进行气体温度检测,所述气体温度传感器将检测的气体温度数据发送给除尘控制系统,所述除尘控制系统根据气体温度数据通过变频器调节引风机的转速。
5.根据权利要求1或2所述的一种布袋脉冲除尘器的优化节能除尘控制方法,其特征是,所述工艺室的生产工艺参数是通过工艺控制系统进行获取,工艺控制系统将生产工艺参数发送给除尘控制系统,所述除尘控制系统根据生产工艺参数通过变频器调节引风机的转速。
6.根据权利要求1或2所述的一种布袋脉冲除尘器的优化节能除尘控制方法,其特征是,所述室外空气湿度采用湿度传感器进行检测,所述湿度传感器将检测的室外空气湿度数据发送给除尘控制系统,所述除尘控制系统根据室外空气湿度数据通过变频器调节引风机的转速。
7.根据权利要求2所述的一种布袋脉冲除尘器的优化节能除尘控制方法,其特征是,所述引风机出口的空气指标采用空气检测仪进行检测,所述空气检测仪将将检测的空气指标数据发送给除尘控制系统,所述除尘控制系统根据引风机出口的空气指标数据调节压缩空气的喷吹间隔时间。
8.根据权利要求2所述的一种布袋脉冲除尘器的优化节能除尘控制方法,其特征是,所述室外雨量采用雨量传感器进行检测,所述雨量传感器将检测的雨量数据发送给除尘控制系统,所述除尘控制系统根据室外雨量数据通过变频器调节引风机的转速。
9.一种布袋脉冲除尘器的优化节能除尘控制系统,其特征是,包括主控系统以及分别与主控系统连接的第一压力传感器、第二压力传感器、第三压力传感器、温度传感器、湿度传感器、空气检测仪、雨量传感器、脉冲控制阀和变频器,所述主控系统与工艺室的控制系统电气连接,所述脉冲控制阀设置在压缩空气管道中,所述变频器分别与主控系统和引风机连接;
所述第一压力传感器设置在压缩空气管道中用于检测压缩空气压力,所述第二压力传感器设置在尘气入口管道中用于检测尘气入口气体压力,所述第三压力传感器设置在滤尘出口管道中用于检测滤尘出口气体压力,所述的第一压力传感器、第二压力传感器和第三压力传感器分别将检测的气体压力数据发送给除尘控制系统的主控系统,所述除尘控制系统的主控系统根据相关气体压力数据通过控制设置在空气压缩机与布袋脉冲除尘器之间管道中的脉冲控制阀来调节压缩空气的喷吹时间和喷吹间隔时间,以及通过变频器调节引风机的转速;
所述温度传感器设置在尘气入口管道中用于检测尘气入口气体温度,所述气体温度传感器将检测的气体温度数据发送给除尘控制系统的主控系统,所述除尘控制系统的主控系统根据气体温度数据通过变频器调节引风机的转速;
所述湿度传感器设置在室外用于检测室外空气湿度,所述湿度传感器将检测的室外空气湿度数据发送给除尘控制系统的主控系统,所述除尘控制系统的主控系统根据室外空气湿度数据通过变频器调节引风机的转速;
所述空气检测仪设置在引风机出口附近位置,用于检测引风机出口的空气指标,所述空气检测仪将将检测的空气指标数据发送给除尘控制系统的主控系统,所述除尘控制系统的主控系统根据引风机出口的空气指标数据调节压缩空气的喷吹间隔时间;
所述雨量传感器设置在室外,用于检测室外雨量信息,所述雨量传感器将检测的雨量数据发送给除尘控制系统的主控系统,所述除尘控制系统的主控系统根据室外雨量数据通过变频器调节引风机的转速。
10.根据权利要求9所述的一种布袋脉冲除尘器的优化节能除尘控制系统,其特征是,所述主控系统包括控制器或者装载有控制软件的计算机。
Priority Applications (1)
| Application Number | Priority Date | Filing Date | Title |
|---|---|---|---|
| CN201310543695.3A CN103521008A (zh) | 2013-11-06 | 2013-11-06 | 一种布袋脉冲除尘器的优化节能除尘控制方法及系统 |
Applications Claiming Priority (1)
| Application Number | Priority Date | Filing Date | Title |
|---|---|---|---|
| CN201310543695.3A CN103521008A (zh) | 2013-11-06 | 2013-11-06 | 一种布袋脉冲除尘器的优化节能除尘控制方法及系统 |
Publications (1)
| Publication Number | Publication Date |
|---|---|
| CN103521008A true CN103521008A (zh) | 2014-01-22 |
Family
ID=49923579
Family Applications (1)
| Application Number | Title | Priority Date | Filing Date |
|---|---|---|---|
| CN201310543695.3A Pending CN103521008A (zh) | 2013-11-06 | 2013-11-06 | 一种布袋脉冲除尘器的优化节能除尘控制方法及系统 |
Country Status (1)
| Country | Link |
|---|---|
| CN (1) | CN103521008A (zh) |
Cited By (25)
| Publication number | Priority date | Publication date | Assignee | Title |
|---|---|---|---|---|
| CN105159092A (zh) * | 2015-09-28 | 2015-12-16 | 光大环保技术研究院(深圳)有限公司 | 用于除尘器清灰的模糊控制方法及系统 |
| CN105834204A (zh) * | 2016-05-12 | 2016-08-10 | 贵州省环境科学研究设计院 | 一种土壤脱汞系统 |
| CN106334383A (zh) * | 2016-11-02 | 2017-01-18 | 朱州 | 一种智能除尘滤袋 |
| CN107670444A (zh) * | 2017-09-27 | 2018-02-09 | 成都鑫威隆机电设备有限公司 | 一种木工脉冲滤袋中央除尘器 |
| CN108465437A (zh) * | 2018-05-22 | 2018-08-31 | 河南心连心化肥有限公司 | 一种塔式造粒尾气除尘装置及其除尘方法 |
| CN108554028A (zh) * | 2018-03-26 | 2018-09-21 | 青岛东云智能环保科技有限公司 | 一种布袋除尘监控装置及系统 |
| CN109482004A (zh) * | 2017-09-12 | 2019-03-19 | 苏州协昌环保科技股份有限公司 | 智慧工业烟气、粉尘治理云平台及其控制方法 |
| CN109876569A (zh) * | 2019-04-19 | 2019-06-14 | 济南大学 | 一种布袋除尘器净化气体指标在线检测装置、系统及方法 |
| CN110052095A (zh) * | 2019-04-19 | 2019-07-26 | 济南大学 | 一种布袋除尘器的智能化集成控制系统 |
| JP2019181317A (ja) * | 2018-04-03 | 2019-10-24 | 新東工業株式会社 | 集塵装置のダスト払落し方法 |
| CN110439867A (zh) * | 2019-07-26 | 2019-11-12 | 平邑北新建材有限公司 | 一种布袋收尘风机及其启动方法 |
| CN111706544A (zh) * | 2020-06-23 | 2020-09-25 | 西安陕鼓动力股份有限公司 | 一种提高离心压缩机组可靠性的系统及控制方法 |
| CN111701358A (zh) * | 2020-06-10 | 2020-09-25 | 杭州富丽达热电有限公司 | 一种燃煤锅炉尾气处理排放系统及方法 |
| CN112121550A (zh) * | 2020-10-19 | 2020-12-25 | 科领环保股份有限公司 | 袋式除尘器的清灰方法和清灰装置 |
| CN112949223A (zh) * | 2021-03-17 | 2021-06-11 | 红云红河烟草(集团)有限责任公司 | 一种基于doe响应曲面法优化烘丝机物料通过时间的方法 |
| CN113521899A (zh) * | 2021-07-29 | 2021-10-22 | 福建龙净环保股份有限公司 | 一种袋式除尘器的清灰方法 |
| CN113582279A (zh) * | 2021-07-28 | 2021-11-02 | 重庆三峰环境集团股份有限公司 | 一种基于渗滤液浓缩液雾化干燥技术的自动控制系统 |
| CN113680159A (zh) * | 2021-08-27 | 2021-11-23 | 济南环陶环保工程有限公司 | 一种适用于干熄焦环境除尘系统布袋除尘器反吹控制方法 |
| CN113755659A (zh) * | 2020-06-01 | 2021-12-07 | 中冶长天国际工程有限责任公司 | 一种高炉热风炉烟气取风系统及控制方法 |
| CN113755661A (zh) * | 2020-06-01 | 2021-12-07 | 中冶长天国际工程有限责任公司 | 一种用于焦炭烘干的高炉热风炉烟气取风系统及控制方法 |
| CN114712949A (zh) * | 2022-06-07 | 2022-07-08 | 湖南天闻新华印务有限公司 | 纸粉收集自动风压平衡监测控制系统 |
| CN116651101A (zh) * | 2023-06-25 | 2023-08-29 | 中联重科股份有限公司 | 用于除尘设备布袋堵塞的清理方法、存储介质及处理器 |
| CN117258442A (zh) * | 2023-11-23 | 2023-12-22 | 湖南洁滤环保科技有限公司 | 一种用于布袋除尘器的防糊袋控制系统 |
| CN119793101A (zh) * | 2024-12-10 | 2025-04-11 | 广州普华智能装备股份有限公司 | 烟尘循环净化装置 |
| CN120227700A (zh) * | 2025-06-03 | 2025-07-01 | 上海力皇环保工程有限公司 | 一种高效化低热损失的布袋除尘器 |
Citations (5)
| Publication number | Priority date | Publication date | Assignee | Title |
|---|---|---|---|---|
| JP2003260335A (ja) * | 2002-03-08 | 2003-09-16 | Etou Seisakusho:Kk | 電気炉の排ガス処理方法 |
| US20060169181A1 (en) * | 2003-02-24 | 2006-08-03 | Posco | Method and burner apparatus for injecting a pulverized coal into rotary kilns, method and apparatus for producing cao using them |
| CN101642653A (zh) * | 2009-08-25 | 2010-02-10 | 洁华控股股份有限公司 | 袋式除尘器脉冲喷吹测试装置及其测试方法 |
| CN103239955A (zh) * | 2013-05-14 | 2013-08-14 | 山东开泰工业科技有限公司 | 一种应用于脉冲除尘优化处理的一体化控制器 |
| CN203253292U (zh) * | 2013-05-14 | 2013-10-30 | 山东开泰工业科技有限公司 | 一种应用于脉冲除尘优化处理的一体化控制器 |
-
2013
- 2013-11-06 CN CN201310543695.3A patent/CN103521008A/zh active Pending
Patent Citations (5)
| Publication number | Priority date | Publication date | Assignee | Title |
|---|---|---|---|---|
| JP2003260335A (ja) * | 2002-03-08 | 2003-09-16 | Etou Seisakusho:Kk | 電気炉の排ガス処理方法 |
| US20060169181A1 (en) * | 2003-02-24 | 2006-08-03 | Posco | Method and burner apparatus for injecting a pulverized coal into rotary kilns, method and apparatus for producing cao using them |
| CN101642653A (zh) * | 2009-08-25 | 2010-02-10 | 洁华控股股份有限公司 | 袋式除尘器脉冲喷吹测试装置及其测试方法 |
| CN103239955A (zh) * | 2013-05-14 | 2013-08-14 | 山东开泰工业科技有限公司 | 一种应用于脉冲除尘优化处理的一体化控制器 |
| CN203253292U (zh) * | 2013-05-14 | 2013-10-30 | 山东开泰工业科技有限公司 | 一种应用于脉冲除尘优化处理的一体化控制器 |
Cited By (33)
| Publication number | Priority date | Publication date | Assignee | Title |
|---|---|---|---|---|
| CN105159092B (zh) * | 2015-09-28 | 2018-06-08 | 光大环保技术研究院(深圳)有限公司 | 用于除尘器清灰的模糊控制方法及系统 |
| CN105159092A (zh) * | 2015-09-28 | 2015-12-16 | 光大环保技术研究院(深圳)有限公司 | 用于除尘器清灰的模糊控制方法及系统 |
| CN105834204A (zh) * | 2016-05-12 | 2016-08-10 | 贵州省环境科学研究设计院 | 一种土壤脱汞系统 |
| CN106334383A (zh) * | 2016-11-02 | 2017-01-18 | 朱州 | 一种智能除尘滤袋 |
| CN109482004A (zh) * | 2017-09-12 | 2019-03-19 | 苏州协昌环保科技股份有限公司 | 智慧工业烟气、粉尘治理云平台及其控制方法 |
| CN109482004B (zh) * | 2017-09-12 | 2021-09-14 | 苏州协昌环保科技股份有限公司 | 智慧工业烟气、粉尘治理云平台及其控制方法 |
| CN107670444A (zh) * | 2017-09-27 | 2018-02-09 | 成都鑫威隆机电设备有限公司 | 一种木工脉冲滤袋中央除尘器 |
| CN108554028A (zh) * | 2018-03-26 | 2018-09-21 | 青岛东云智能环保科技有限公司 | 一种布袋除尘监控装置及系统 |
| JP2019181317A (ja) * | 2018-04-03 | 2019-10-24 | 新東工業株式会社 | 集塵装置のダスト払落し方法 |
| CN108465437A (zh) * | 2018-05-22 | 2018-08-31 | 河南心连心化肥有限公司 | 一种塔式造粒尾气除尘装置及其除尘方法 |
| CN109876569A (zh) * | 2019-04-19 | 2019-06-14 | 济南大学 | 一种布袋除尘器净化气体指标在线检测装置、系统及方法 |
| CN110052095A (zh) * | 2019-04-19 | 2019-07-26 | 济南大学 | 一种布袋除尘器的智能化集成控制系统 |
| CN110052095B (zh) * | 2019-04-19 | 2021-10-22 | 济南大学 | 一种布袋除尘器的智能化集成控制系统 |
| CN110439867A (zh) * | 2019-07-26 | 2019-11-12 | 平邑北新建材有限公司 | 一种布袋收尘风机及其启动方法 |
| CN113755659A (zh) * | 2020-06-01 | 2021-12-07 | 中冶长天国际工程有限责任公司 | 一种高炉热风炉烟气取风系统及控制方法 |
| CN113755661A (zh) * | 2020-06-01 | 2021-12-07 | 中冶长天国际工程有限责任公司 | 一种用于焦炭烘干的高炉热风炉烟气取风系统及控制方法 |
| CN113755661B (zh) * | 2020-06-01 | 2023-02-14 | 中冶长天国际工程有限责任公司 | 一种用于焦炭烘干的高炉热风炉烟气取风系统控制方法 |
| CN111701358A (zh) * | 2020-06-10 | 2020-09-25 | 杭州富丽达热电有限公司 | 一种燃煤锅炉尾气处理排放系统及方法 |
| CN111706544A (zh) * | 2020-06-23 | 2020-09-25 | 西安陕鼓动力股份有限公司 | 一种提高离心压缩机组可靠性的系统及控制方法 |
| CN112121550A (zh) * | 2020-10-19 | 2020-12-25 | 科领环保股份有限公司 | 袋式除尘器的清灰方法和清灰装置 |
| CN112949223A (zh) * | 2021-03-17 | 2021-06-11 | 红云红河烟草(集团)有限责任公司 | 一种基于doe响应曲面法优化烘丝机物料通过时间的方法 |
| CN113582279A (zh) * | 2021-07-28 | 2021-11-02 | 重庆三峰环境集团股份有限公司 | 一种基于渗滤液浓缩液雾化干燥技术的自动控制系统 |
| CN113521899B (zh) * | 2021-07-29 | 2023-01-03 | 福建龙净环保股份有限公司 | 一种袋式除尘器的清灰方法 |
| CN113521899A (zh) * | 2021-07-29 | 2021-10-22 | 福建龙净环保股份有限公司 | 一种袋式除尘器的清灰方法 |
| CN113680159A (zh) * | 2021-08-27 | 2021-11-23 | 济南环陶环保工程有限公司 | 一种适用于干熄焦环境除尘系统布袋除尘器反吹控制方法 |
| CN114712949A (zh) * | 2022-06-07 | 2022-07-08 | 湖南天闻新华印务有限公司 | 纸粉收集自动风压平衡监测控制系统 |
| CN114712949B (zh) * | 2022-06-07 | 2022-08-30 | 湖南天闻新华印务有限公司 | 纸粉收集自动风压平衡监测控制系统 |
| CN116651101A (zh) * | 2023-06-25 | 2023-08-29 | 中联重科股份有限公司 | 用于除尘设备布袋堵塞的清理方法、存储介质及处理器 |
| CN117258442A (zh) * | 2023-11-23 | 2023-12-22 | 湖南洁滤环保科技有限公司 | 一种用于布袋除尘器的防糊袋控制系统 |
| CN117258442B (zh) * | 2023-11-23 | 2024-02-02 | 湖南洁滤环保科技有限公司 | 一种用于布袋除尘器的防糊袋控制系统 |
| CN119793101A (zh) * | 2024-12-10 | 2025-04-11 | 广州普华智能装备股份有限公司 | 烟尘循环净化装置 |
| CN120227700A (zh) * | 2025-06-03 | 2025-07-01 | 上海力皇环保工程有限公司 | 一种高效化低热损失的布袋除尘器 |
| CN120227700B (zh) * | 2025-06-03 | 2025-08-05 | 上海力皇环保工程有限公司 | 一种高效化低热损失的布袋除尘器 |
Similar Documents
| Publication | Publication Date | Title |
|---|---|---|
| CN103521008A (zh) | 一种布袋脉冲除尘器的优化节能除尘控制方法及系统 | |
| CN103239955B (zh) | 一种应用于脉冲除尘优化处理的一体化控制器 | |
| CN201632155U (zh) | 长袋低压袋式除尘器 | |
| CN201353468Y (zh) | 旋风脉冲滤筒袋式除尘器 | |
| CN204672034U (zh) | 一种布袋式除尘器节能监控装置 | |
| CN204746000U (zh) | 一种工业烟气除尘装置 | |
| CN103691242A (zh) | 一种中央除尘装置及除尘方法 | |
| CN111760388B (zh) | 一种面向环保监控和节能优化的布袋收尘器 | |
| CN204543823U (zh) | 一种具有离线清灰及在线更换滤袋功能的电改袋除尘器 | |
| CN201852476U (zh) | 卡尔多炉湿法除尘装置 | |
| CN104888571A (zh) | 一种工业烟气除尘装置 | |
| CN204261495U (zh) | 一种内滤式布袋除尘器 | |
| CN104740969B (zh) | 一种沸腾式颗粒层过滤除尘器 | |
| CN201871300U (zh) | 自热炉湿法除尘装置 | |
| CN203253292U (zh) | 一种应用于脉冲除尘优化处理的一体化控制器 | |
| CN202638181U (zh) | 内滤式粉尘过滤设备 | |
| CN206285637U (zh) | 一种用于人造板成型线上的袋式除尘装置 | |
| CN202715320U (zh) | 一种布袋除尘器 | |
| CN201470241U (zh) | 一种声波布袋除尘装置 | |
| CN204709989U (zh) | 高效节能低压脉冲除尘器 | |
| CN207102155U (zh) | 一种带布袋接头保护套的脉冲袋式收尘器 | |
| CN202844773U (zh) | 脉冲布袋除尘器 | |
| CN212440445U (zh) | 一种自调节式袋式除尘器 | |
| CN205925250U (zh) | 袋式除尘器的除尘风机智能控制装置 | |
| CN203342568U (zh) | 一种回转反吹扁袋除尘器 |
Legal Events
| Date | Code | Title | Description |
|---|---|---|---|
| C06 | Publication | ||
| PB01 | Publication | ||
| C10 | Entry into substantive examination | ||
| SE01 | Entry into force of request for substantive examination | ||
| C02 | Deemed withdrawal of patent application after publication (patent law 2001) | ||
| WD01 | Invention patent application deemed withdrawn after publication |
Application publication date: 20140122 |