CN103175191A - Method of high-temperature heat supply network drainage processing system - Google Patents
Method of high-temperature heat supply network drainage processing system Download PDFInfo
- Publication number
- CN103175191A CN103175191A CN 201110429850 CN201110429850A CN103175191A CN 103175191 A CN103175191 A CN 103175191A CN 201110429850 CN201110429850 CN 201110429850 CN 201110429850 A CN201110429850 A CN 201110429850A CN 103175191 A CN103175191 A CN 103175191A
- Authority
- CN
- China
- Prior art keywords
- valve
- high temperature
- filter element
- element formula
- filter
- Prior art date
- Legal status (The legal status is an assumption and is not a legal conclusion. Google has not performed a legal analysis and makes no representation as to the accuracy of the status listed.)
- Pending
Links
- 238000000034 method Methods 0.000 title claims abstract description 31
- XLYOFNOQVPJJNP-UHFFFAOYSA-N water Substances O XLYOFNOQVPJJNP-UHFFFAOYSA-N 0.000 claims abstract description 86
- 230000002209 hydrophobic effect Effects 0.000 claims description 27
- 238000011001 backwashing Methods 0.000 claims description 16
- 238000011282 treatment Methods 0.000 claims description 15
- 230000000740 bleeding effect Effects 0.000 claims description 6
- 238000001914 filtration Methods 0.000 abstract 1
- XEEYBQQBJWHFJM-UHFFFAOYSA-N Iron Chemical compound [Fe] XEEYBQQBJWHFJM-UHFFFAOYSA-N 0.000 description 14
- 238000001816 cooling Methods 0.000 description 9
- 229910052742 iron Inorganic materials 0.000 description 7
- 238000005516 engineering process Methods 0.000 description 2
- 238000000605 extraction Methods 0.000 description 2
- 239000012535 impurity Substances 0.000 description 2
- 238000005498 polishing Methods 0.000 description 2
- VTLYFUHAOXGGBS-UHFFFAOYSA-N Fe3+ Chemical compound [Fe+3] VTLYFUHAOXGGBS-UHFFFAOYSA-N 0.000 description 1
- 239000003245 coal Substances 0.000 description 1
- 230000007797 corrosion Effects 0.000 description 1
- 238000005260 corrosion Methods 0.000 description 1
- 230000006837 decompression Effects 0.000 description 1
- 230000002950 deficient Effects 0.000 description 1
- 238000004134 energy conservation Methods 0.000 description 1
- 229910001447 ferric ion Inorganic materials 0.000 description 1
- 239000012530 fluid Substances 0.000 description 1
- JEGUKCSWCFPDGT-UHFFFAOYSA-N h2o hydrate Chemical compound O.O JEGUKCSWCFPDGT-UHFFFAOYSA-N 0.000 description 1
- 239000000463 material Substances 0.000 description 1
- 238000002360 preparation method Methods 0.000 description 1
- 238000011084 recovery Methods 0.000 description 1
- 229910001220 stainless steel Inorganic materials 0.000 description 1
- 239000010935 stainless steel Substances 0.000 description 1
Images
Landscapes
- Separation Using Semi-Permeable Membranes (AREA)
Abstract
The invention provides a method of a high-temperature heat supply network drainage processing system. The high-temperature heat supply network drainage processing system comprises a high-temperature filtering-element deironing filter, a back wash system, a boosting bypass system, a bypass system, a water inlet pipeline and a water outlet pipeline, wherein the bypass system is communicated with the water inlet pipeline and the water outlet pipeline, the boosting bypass system is communicated with the water inlet pipeline and a water inlet of the high-temperature filtering-element deironing filter, a water outlet of the high-temperature filtering-element type deironing filter is communicated with the water outlet pipeline, and the back wash system is communicated with the high-temperature filtering-element deironing filter. The water inlet and the water outlet of the high-temperature filtering-element deironoing filter are both arranged at the bottom of the high-temperature filtering-element deironing filter, and a thermal resistor is arranged on the water inlet pipeline. The method of the high-temperature heat supply network processing system has the advantages of being capable of processing heat supply network drainage under the conditions of high temperature and high pressure, maximally saving heat energy and extremely prolonging service life of filtering elements on the basis of ensuring high processing accuracy.
Description
Technical field
The invention belongs to the energy-conserving and environment-protective water-treatment technology field, specifically under a kind of high-temperature and high-pressure conditions, the novel process system of removing the corrosion product of the hydrophobic middle iron of heat supply network and iron is the method for high temperature heat supply network hydrophobic treatments system.
Background technology
Along with large capacity, the stable operation at home and abroad of high parameter supercritical unit, its coal consumption that has is low, efficient is high, pollute little advantage more and more finds full expression.The fast development in domestic heat supply market, for supercritical unit provides development opportunity as the heat supply unit, be monophasic fluid under supercritical pressure due to water, electrical system can only adopt the Once-through Boiler form, namely after water once-through boiler tube, become steam fully, the stove water that does not circulate does not need drum, there is no continuous blow off equipment, therefore boiler feedwater directly has influence on the steam quality that enters steam turbine, also directly affects safe operation and the business efficiency of unit.Therefore, guarantee feed water quality, the safe operation of overcritical heat supply unit is had and important meaning.
The supercritical unit condensate water account for that feedwater forms 90%, and heat supply unit hydrophobic 30% left and right that accounts for condensing capacity.As the heat supply unit, the hydrophobic part that forms as feedwater of heat supply network, the water yield is large, temperature is high (being generally 144 ℃), (the supercritical unit feedwater requires to contain iron<=5 μ g/l but water quality can not satisfy supercritical unit feedwater requirement; The Subcritical Units feedwater requires Han Tie<=10 μ g/l; The existing hydrophobic iron content of heat supply network is generally 8 ~ 15 μ g/l).Heat supply network hydrophobic treatments technique commonly used has at present: (1) processes hydrophobic heat exchange cooling, then enters condensate polishing system.(2) dilatation cooling, the steam-water twin phases extraction and application.Therefore, supercritical unit is as the heat supply unit, and hydrophobic direct processing is brand-new problem to heat supply network.
Hydrophobic heat exchange cooling is processed, then entered condensate polishing system.This technique is the significant wastage to heat energy, and take supercritical unit as example, a year calorific value loss is about 1.1848x10
6MJ.
The dilatation cooling, the steam-water twin phases extraction and application.This technique can only recovery section heat energy, and is limited to the contribution of power plant for energy conservation, and the collection process relative complex.
Summary of the invention
The purpose of this invention is to provide under a kind of hot conditions and to process the hydrophobic process system of heat supply network, it can be on processing accuracy high basis, to greatest extent saving heat energy.
For reaching above-mentioned purpose, the invention provides the method for a kind of high temperature heat supply network hydrophobic treatments system, comprise high temperature filter element formula deironing filter, backwashing system, the bypath system of boosting, bypath system, inlet channel and outlet conduit, described bypath system is connected inlet channel and outlet conduit, the described bypath system of boosting is connected the water inlet of described inlet channel and described high temperature filter element formula deironing filter, delivery port and the described outlet pipe of described high temperature filter element formula deironing filter are connected, and described backwashing system and described high temperature filter element formula deironing filter are connected; The water inlet of described high temperature filter element formula deironing filter and delivery port all are arranged on the bottom of this high temperature filter element formula deironing filter; Be provided with thermal resistance on described inlet channel, high temperature filter element formula deironing filter inlet and outlet pipe is provided with differential pressure indicator.
Above-mentioned bypath system comprise bypass duct and be arranged on bypass valve on this bypass duct, in order to detect the differential pressure indicator of described high temperature filter element formula deironing filter; Described bypass valve comprises bypass hand-operated valve and the bypass automatic valve that sets gradually.
The above-mentioned bypath system of boosting comprises the bypass duct that boosts, be arranged on the bypass valve and be arranged on the air bleeding valve at the top of described high temperature filter element formula deironing filter of boosting on the equipment for removing ferric ion inlet channel; The described bypass valve that boosts is in parallel with water intaking valve.
Above-mentioned backwashing system comprises backwash water tank, water pipe, water pump, exit of pump valve, backwash draining valve, compressed gas station, gas pipeline, compressed air outlet valve, compressed air pressure-reducing valve, compressed air check-valves and compressed air inlet valve;
Described backwash water tank is connected to water pump through water pipe, and water pump is connected to the delivery port of described high temperature filter element formula deironing filter by the exit of pump valve; Be provided with outlet valve between the delivery port of described high temperature filter element formula deironing filter and outlet conduit, described exit of pump valve is connected to by water pipe on outlet conduit between the delivery port of this outlet valve and described high temperature filter element formula deironing filter; This outlet valve comprises water outlet automatic valve and the water outlet hand-operated valve on outlet conduit between the delivery port that is arranged in turn described high temperature filter element formula deironing filter and outlet pipe road junction;
Described backwash draining valve is connected to the water inlet of described high temperature filter element formula deironing filter;
Described compressed gas station is accessed in this high temperature filter element formula deironing filter through the sidewall of gas pipeline from described high temperature filter element formula deironing filter, and described compressed air outlet valve, compressed air pressure-reducing valve, compressed air check-valves and compressed air inlet valve are successively set on gas pipeline between described compressed gas station and high temperature filter element formula deironing filter.
Described booster system and high temperature filter element formula deironing filter are all two, and equipment is standby each other, the use of can automaticallying switch.
Advantage of the present invention is: process heat supply network hydrophobic under high-temperature and high-pressure conditions, system stability and processing accuracy are high, reach reuse standard fully, have realized the national industrial policies of energy-conserving and environment-protective.System of the present invention operation maximum temperature is 160 ℃, and the highest operating pressure can reach 4.0MPa.The 16MnR lining stainless steel equipment material of filter element formula deironing filter uniqueness guarantees not only withstand voltage but also anticorrosion.Backwashing system has been broken the defective that conventional filter element formula deironing filter can not backwash, has farthest extended the service life of filter element.
Description of drawings
Now in conjunction with the accompanying drawings and embodiments the present invention is elaborated:
Fig. 1 is the method structural representation of high temperature heat supply network hydrophobic treatments provided by the invention system.
Fig. 2 is embodiment of the present invention process schematic representation.
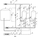
In figure: 1, backwash water tank; 2, filter element formula high-temperature iron removing filter; 3, water pump; 4, thermal resistance; 5, filter inlet outlet pressure differential table; 6 and 15, the water inlet hand-operated valve; 7 and 16, the water inlet automatic valve; 8 and 17, the increasing temperature and pressure valve; 9 and 20, the water outlet automatic valve; 10 and 21, the water outlet hand-operated valve; 11 and 19, the compressed air inlet valve; 12 and 23, the backwash water inlet valve; 13 and 22, the backwash draining valve; 14 and 18, the filter air bleeding valve; 24, backwash water pump discharge valve; 25, compressed air outlet valve; 26, compressed air pressure-reducing valve; 27, compressed air check-valves; 28, bypass automatic valve; 29, bypass hand-operated valve; 30, bypass duct; 31, inlet channel; 32, outlet conduit; 33, the bypass duct that boosts; 34, demineralized water comes water pipe; 35, compressed gas station; 36, gas pipeline; 37, the delivery port of high temperature filter element formula deironing filter; 38, the water inlet of high temperature filter element formula deironing filter.
The specific embodiment
in order to reach on processing accuracy high basis, the purpose of saving heat energy to greatest extent, the present embodiment provides a kind of method of high temperature heat supply network hydrophobic treatments system as shown in Figure 1, comprise high temperature filter element formula deironing filter, backwashing system, the bypath system of boosting, bypath system, inlet channel and outlet conduit, described bypath system is connected inlet channel and outlet conduit, the described bypath system of boosting is connected the water inlet of described inlet channel and described high temperature filter element formula deironing filter, delivery port and the described outlet pipe of described high temperature filter element formula deironing filter are connected, described backwashing system and described high temperature filter element formula deironing filter are connected, the water inlet of described high temperature filter element formula deironing filter and delivery port all are arranged on the bottom of this high temperature filter element formula deironing filter, be provided with thermal resistance on described inlet channel.
Wherein, bypath system comprise bypass duct 30, be arranged on this bypass duct 30 bypass valve and in order to detect the differential pressure indicator 5 of high temperature filter element formula deironing filter 2; Bypass valve comprises bypass automatic valve 28 and the bypass hand-operated valve 29 that sets gradually.
The bypath system of boosting comprises the bypass duct 33 that boosts, be arranged on the bypass valve and be arranged on the air bleeding valve 14 at the top of high temperature filter element formula deironing filter 2 of boosting on this bypass duct 33 that boosts.The described bypass valve that boosts is in parallel with water intaking valve.
Backwashing system comprises backwash water tank 1, water pipe 34, water pump 3, exit of pump valve 24, backwash draining valve 13, compressed gas station 35, gas pipeline 36, compressed air outlet valve 25, compressed air pressure-reducing valve 26, compressed air check-valves 27 and compressed air inlet valve 11; Backwash water tank 1 is connected to water pump 3 through demineralized water water pipe 34, and water pump 3 is connected to the delivery port 37 of high temperature filter element formula deironing filter 2 by exit of pump valve 24; Be provided with outlet valve between the delivery port 37 of high temperature filter element formula deironing filter and outlet conduit 32, exit of pump valve 24 is connected to by water pipe on outlet conduit 32 between the delivery port 37 of this outlet valve and high temperature filter element formula deironing filter; This outlet valve comprises water outlet automatic valve 9 and the water outlet hand-operated valve 10 on outlet conduit 32 between the delivery port 37 that is arranged in turn high temperature filter element formula deironing filter 2 and outlet pipe road junction; The backwash draining valve is connected to the water inlet 38 of high temperature filter element formula deironing filter; Compressed gas station 35 is accessed in this high temperature filter element formula deironing filter 2 through the sidewall of gas pipeline 36 from high temperature filter element formula deironing filter 2, and compressed air outlet 25 valves, compressed air pressure-reducing valve 26, compressed air check-valves 27 and compressed air inlet valve 11 are successively set on gas pipeline 36 between compressed gas station 35 and high temperature filter element formula deironing filter 2.System's operation maximum temperature is 160 ℃, and the highest operating pressure can reach 4.0MPa.
Be provided with thermal resistance 4 on inlet channel 31.
In order to ensure the continuous operation of system, as shown in Figure 2, wherein boost bypath system and high temperature filter element formula deironing filter 2 are all two, and equipment is standby each other, the use of can automaticallying switch; Certainly as required different allocation plans can be set.
Every equipment in this system is exerted oneself and is 100% of the hydrophobic amount of heat supply network, and the equipment a preparation and a use is established 100% bypath system and backwashing system.The filter element formula high-temperature iron removing filter above impurity of 10 mm that dams during startup of unit, when unit normally moves, the filter element formula high-temperature iron removing filter above impurity of 1 mm that dams.Greater than 0.30MPa, bypass valve is opened automatically when the inlet outlet pressure differential of heat supply network hydrophobic treatments device, and by 100% the hydrophobic amount of unit high temperature, system enters backwashing system, opens the backwash water pump, after cooling decompression measure before backwash, filter element is carried out backwash.Complete set heat supply network hydrophobic treatments system adopts automatic program control.
The operation process of the method for the present embodiment provides high temperature heat supply network hydrophobic treatments system is:
When system normally moves, at first open increasing temperature and pressure valve 8, and open simultaneously equipment air bleeding valve 14, make first slowly water inlet of filter element formula deironing filter 2, device internal pressure to be filtered and temperature are raised to design load, then open manual water intaking valve 6 and automatic water inlet valve 7, open simultaneously water outlet hand-operated valve 10 and water outlet automatic valve 9, and closing increasing temperature and pressure valve 8, system begins normal operation.When the deironing filter inlet outlet pressure differential during greater than 0.30MPa, illustrate that filter element needs backwash, bypass valve 28 is opened automatically, and by 100% the hydrophobic amount of unit high temperature, close simultaneously water intaking valve 7 and outlet valve 9, in system, First equipment enters the backwash state, and begins to switch to other filter operation.Before backwash begins, need to be the cooling of filter element formula deironing filter, adopt the method for nature cooling, open equipment exhaust pressure relief valve 14, after temperature is down to below 40 ℃, open backwashing pump outlet valve 12, compressed air inlet valve 11, backwash draining valve 13, after backwash process is continued 10-15min, backwash process is complete, closes backwashing pump outlet valve 12, compressed air inlet valve 11, backwash draining valve 13, and this filter element formula deironing filter enters stand-by state.
Another filter element formula deironing filter enters the state of putting into operation simultaneously, at first open increasing temperature and pressure valve 17, and open simultaneously equipment air bleeding valve 18, make first slowly water inlet of filter element formula deironing filter 2, device internal pressure to be filtered and temperature are raised to design load, then open manual water intaking valve 15 and automatic water inlet valve 16, open simultaneously water outlet hand-operated valve 21 and water outlet automatic valve 20, and closing increasing temperature and pressure valve 17, system begins normal operation.When the deironing filter inlet outlet pressure differential during greater than 0.30MPa, illustrate that filter element needs backwash, bypass valve 28 is opened automatically, and by 100% the hydrophobic amount of unit high temperature, close simultaneously automatic water inlet valve 16 and automatic outletting valve 20, this equipment enters the backwash state, and begins to switch to other filter operation.Before backwash begins, need to be the cooling of filter element formula deironing filter, adopt the method for nature cooling, open equipment exhaust pressure relief valve 18, after temperature is down to below 40 ℃, open backwashing pump outlet valve 23, compressed air inlet valve 19, backwash draining valve 22, after backwash process is continued 10-15min, backwash process is complete, closes backwashing pump outlet valve 23, compressed air inlet valve 19, backwash draining valve 22, and this filter element formula deironing filter enters stand-by state.
In sum, two high temperature filter element formula deironing filter realizations are standby each other, switchover operation.
Claims (5)
1. the method for a high temperature heat supply network hydrophobic treatments system, it is characterized in that: system's operation maximum temperature is 160 ℃, the highest operating pressure can reach 4.0Mpa, comprise high temperature filter element formula deironing filter, backwashing system, the bypath system of boosting, bypath system, inlet channel and outlet conduit, described bypath system is connected inlet channel and outlet conduit, the described bypath system of boosting is connected the water inlet of described inlet channel and described high temperature filter element formula deironing filter, delivery port and the described outlet pipe of described high temperature filter element formula deironing filter are connected, described backwashing system and described high temperature filter element formula deironing filter are connected, the water inlet of described high temperature filter element formula deironing filter and delivery port all are arranged on the bottom of this high temperature filter element formula deironing filter, be provided with thermal resistance on described inlet channel.
2. the method for high temperature heat supply network hydrophobic treatments as claimed in claim 1 system is characterized in that: described bypath system comprise bypass duct and be arranged on bypass valve on this bypass duct, in order to detect the differential pressure indicator of described high temperature filter element formula deironing filter; Described bypass valve comprises bypass hand-operated valve and the bypass automatic valve that sets gradually.
3. the method for high temperature heat supply network hydrophobic treatments as claimed in claim 1 system is characterized in that: the described bypath system of boosting comprises the bypass duct that boosts, be arranged on the increasing temperature and pressure valve on this bypass duct that boosts and be arranged on the air bleeding valve at the top of described high temperature filter element formula deironing filter; The described bypass valve that boosts is in parallel with water intaking valve.
4. the method for high temperature heat supply network hydrophobic treatments as claimed in claim 1 system is characterized in that: described backwashing system comprises backwash water tank, water pipe, water pump, exit of pump valve, backwash draining valve, compressed gas station, gas pipeline, compressed air outlet valve, compressed air pressure-reducing valve, compressed air check-valves and compressed air inlet valve;
Described backwash water tank is connected to water pump through water pipe, and water pump is connected to the delivery port of described high temperature filter element formula deironing filter by the exit of pump valve; Be provided with outlet valve between the delivery port of described high temperature filter element formula deironing filter and outlet conduit, described exit of pump valve is connected to by water pipe on outlet conduit between the delivery port of this outlet valve and described high temperature filter element formula deironing filter; This outlet valve comprises water outlet automatic valve and the water outlet hand-operated valve on outlet conduit between the delivery port that is arranged in turn described high temperature filter element formula deironing filter and outlet pipe road junction;
Described backwash draining valve is connected to the water inlet of described high temperature filter element formula deironing filter;
Described compressed gas station is accessed in this high temperature filter element formula deironing filter through the sidewall of gas pipeline from described high temperature filter element formula deironing filter, and described compressed air outlet valve, compressed air pressure-reducing valve, compressed air check-valves and compressed air inlet valve are successively set on gas pipeline between described compressed gas station and high temperature filter element formula deironing filter.
5. as the method for the described high temperature heat supply network of arbitrary claim hydrophobic treatments system in claim 1 to 4, it is characterized in that: described booster system and high temperature filter element formula deironing filter are all two, and equipment is standby each other, the use of can automaticallying switch.
Priority Applications (1)
| Application Number | Priority Date | Filing Date | Title |
|---|---|---|---|
| CN 201110429850 CN103175191A (en) | 2011-12-20 | 2011-12-20 | Method of high-temperature heat supply network drainage processing system |
Applications Claiming Priority (1)
| Application Number | Priority Date | Filing Date | Title |
|---|---|---|---|
| CN 201110429850 CN103175191A (en) | 2011-12-20 | 2011-12-20 | Method of high-temperature heat supply network drainage processing system |
Publications (1)
| Publication Number | Publication Date |
|---|---|
| CN103175191A true CN103175191A (en) | 2013-06-26 |
Family
ID=48635238
Family Applications (1)
| Application Number | Title | Priority Date | Filing Date |
|---|---|---|---|
| CN 201110429850 Pending CN103175191A (en) | 2011-12-20 | 2011-12-20 | Method of high-temperature heat supply network drainage processing system |
Country Status (1)
| Country | Link |
|---|---|
| CN (1) | CN103175191A (en) |
Cited By (5)
| Publication number | Priority date | Publication date | Assignee | Title |
|---|---|---|---|---|
| CN104174211A (en) * | 2014-07-31 | 2014-12-03 | 成都易态科技有限公司 | Back-flushing system of liquid filter and back-flushing device applied to back-flushing system |
| CN107670373A (en) * | 2017-11-20 | 2018-02-09 | 唐山学院 | Changeable operation and the filter and control method of automatic back-washing |
| CN114906968A (en) * | 2022-05-07 | 2022-08-16 | 华能山东发电有限公司烟台发电厂 | System and method for filtering and recycling hydrophobic high-efficiency electromagnetic iron removal film of heat supply network |
| CN116328399A (en) * | 2023-03-31 | 2023-06-27 | 华能海南发电股份有限公司东方电厂 | An online cleaning device and method for filter elements of a fine treatment filter |
| CN117138443A (en) * | 2023-08-25 | 2023-12-01 | 西安热工研究院有限公司 | Efficient decontamination and purification system and method for heat supply network circulating water |
-
2011
- 2011-12-20 CN CN 201110429850 patent/CN103175191A/en active Pending
Cited By (5)
| Publication number | Priority date | Publication date | Assignee | Title |
|---|---|---|---|---|
| CN104174211A (en) * | 2014-07-31 | 2014-12-03 | 成都易态科技有限公司 | Back-flushing system of liquid filter and back-flushing device applied to back-flushing system |
| CN107670373A (en) * | 2017-11-20 | 2018-02-09 | 唐山学院 | Changeable operation and the filter and control method of automatic back-washing |
| CN114906968A (en) * | 2022-05-07 | 2022-08-16 | 华能山东发电有限公司烟台发电厂 | System and method for filtering and recycling hydrophobic high-efficiency electromagnetic iron removal film of heat supply network |
| CN116328399A (en) * | 2023-03-31 | 2023-06-27 | 华能海南发电股份有限公司东方电厂 | An online cleaning device and method for filter elements of a fine treatment filter |
| CN117138443A (en) * | 2023-08-25 | 2023-12-01 | 西安热工研究院有限公司 | Efficient decontamination and purification system and method for heat supply network circulating water |
Similar Documents
| Publication | Publication Date | Title |
|---|---|---|
| CN205535749U (en) | Boiler -steam dome continuous blowdown water heat recovery system | |
| CN203131794U (en) | Highly efficient system for recycling heat energy and water resource of sewage continuously discharged from boiler | |
| CN103175191A (en) | Method of high-temperature heat supply network drainage processing system | |
| CN202419635U (en) | High-temperature heat supply network drainage processing system | |
| CN214360422U (en) | A Novel High-Temperature Heat Network Hydrophobic Recycling System | |
| CN109296415B (en) | Combined cycle combined cooling heating power unit steam supply superheat degree utilization system | |
| CN105276564A (en) | Deaerator-free reheating system of supercritical (ultra-supercritical) unit | |
| CN209763032U (en) | Boiler blowdown pot water zero discharge apparatus | |
| CN221526577U (en) | Cogeneration waste heat recovery device | |
| CN216523193U (en) | Steam condensate recycling system | |
| CN219934260U (en) | Air source heat pump heat return system device | |
| CN209926343U (en) | Tail deoxygenation heat supply system of waste heat boiler | |
| CN202182458U (en) | Heat supply network drainage system of supercritical direct air cooling heat supply unit | |
| CN211950612U (en) | Cogeneration system capable of meeting resident heating demand during deep peak shaving | |
| CN203785053U (en) | Integrated device for heat supply of oil and gas field station yards | |
| CN111412031B (en) | Combined heat and power generation method capable of meeting resident and industrial heat supply requirements during deep peak shaving | |
| CN211204183U (en) | Energy-saving heat recovery steam heat transfer system | |
| CN103590228A (en) | Steam energy saver | |
| CN209876889U (en) | A waste heat utilization system of waste heat boiler steam drum for continuous sewage drainage | |
| CN103244940B (en) | A kind of band is from the two pressure waste heat boiler of the medium temperature and medium pressure of deaerating type of cycles | |
| CN209459023U (en) | A kind of Make-up Water for Heating System | |
| CN208764949U (en) | A kind of high temperature flue-gas from boiler waste-heat recovery device | |
| CN102418250B (en) | Steam recovery system of sizing machine | |
| CN218820338U (en) | Steam condensate recovery device | |
| CN219913033U (en) | Condensate recovery device of coal-based alcohol ammonia co-production system |
Legal Events
| Date | Code | Title | Description |
|---|---|---|---|
| C06 | Publication | ||
| PB01 | Publication | ||
| C05 | Deemed withdrawal (patent law before 1993) | ||
| WD01 | Invention patent application deemed withdrawn after publication |
Application publication date: 20130626 |