CN103017238A - Waste heat recovery heating system of biomass power plant - Google Patents
Waste heat recovery heating system of biomass power plant Download PDFInfo
- Publication number
- CN103017238A CN103017238A CN2012105830207A CN201210583020A CN103017238A CN 103017238 A CN103017238 A CN 103017238A CN 2012105830207 A CN2012105830207 A CN 2012105830207A CN 201210583020 A CN201210583020 A CN 201210583020A CN 103017238 A CN103017238 A CN 103017238A
- Authority
- CN
- China
- Prior art keywords
- heat
- pipeline
- water
- flue gas
- power plant
- Prior art date
- Legal status (The legal status is an assumption and is not a legal conclusion. Google has not performed a legal analysis and makes no representation as to the accuracy of the status listed.)
- Granted
Links
- 239000002028 Biomass Substances 0.000 title claims abstract description 23
- 238000011084 recovery Methods 0.000 title claims abstract description 19
- 238000010438 heat treatment Methods 0.000 title claims abstract description 18
- 239000002918 waste heat Substances 0.000 title abstract description 20
- 239000000498 cooling water Substances 0.000 claims abstract description 42
- 239000002893 slag Substances 0.000 claims abstract description 21
- 238000000034 method Methods 0.000 claims abstract description 5
- 239000003546 flue gas Substances 0.000 claims description 50
- UGFAIRIUMAVXCW-UHFFFAOYSA-N Carbon monoxide Chemical compound [O+]#[C-] UGFAIRIUMAVXCW-UHFFFAOYSA-N 0.000 claims description 47
- XLYOFNOQVPJJNP-UHFFFAOYSA-N water Substances O XLYOFNOQVPJJNP-UHFFFAOYSA-N 0.000 claims description 37
- 238000010521 absorption reaction Methods 0.000 claims description 25
- 239000010908 plant waste Substances 0.000 claims description 11
- 238000001179 sorption measurement Methods 0.000 claims 3
- 230000015572 biosynthetic process Effects 0.000 claims 1
- JEGUKCSWCFPDGT-UHFFFAOYSA-N h2o hydrate Chemical compound O.O JEGUKCSWCFPDGT-UHFFFAOYSA-N 0.000 abstract description 8
- 230000007613 environmental effect Effects 0.000 abstract description 3
- 238000004519 manufacturing process Methods 0.000 abstract description 2
- 238000001816 cooling Methods 0.000 description 7
- 238000009833 condensation Methods 0.000 description 3
- 230000005494 condensation Effects 0.000 description 3
- QAOWNCQODCNURD-UHFFFAOYSA-N Sulfuric acid Chemical compound OS(O)(=O)=O QAOWNCQODCNURD-UHFFFAOYSA-N 0.000 description 2
- 239000003570 air Substances 0.000 description 2
- 238000005516 engineering process Methods 0.000 description 2
- 239000002699 waste material Substances 0.000 description 2
- NINIDFKCEFEMDL-UHFFFAOYSA-N Sulfur Chemical compound [S] NINIDFKCEFEMDL-UHFFFAOYSA-N 0.000 description 1
- 239000002956 ash Substances 0.000 description 1
- 239000010884 boiler slag Substances 0.000 description 1
- 238000002485 combustion reaction Methods 0.000 description 1
- 238000010586 diagram Methods 0.000 description 1
- 230000005611 electricity Effects 0.000 description 1
- 238000004064 recycling Methods 0.000 description 1
- 229910052717 sulfur Inorganic materials 0.000 description 1
- 239000011593 sulfur Substances 0.000 description 1
- 230000032258 transport Effects 0.000 description 1
- 239000002912 waste gas Substances 0.000 description 1
Images
Classifications
-
- Y—GENERAL TAGGING OF NEW TECHNOLOGICAL DEVELOPMENTS; GENERAL TAGGING OF CROSS-SECTIONAL TECHNOLOGIES SPANNING OVER SEVERAL SECTIONS OF THE IPC; TECHNICAL SUBJECTS COVERED BY FORMER USPC CROSS-REFERENCE ART COLLECTIONS [XRACs] AND DIGESTS
- Y02—TECHNOLOGIES OR APPLICATIONS FOR MITIGATION OR ADAPTATION AGAINST CLIMATE CHANGE
- Y02B—CLIMATE CHANGE MITIGATION TECHNOLOGIES RELATED TO BUILDINGS, e.g. HOUSING, HOUSE APPLIANCES OR RELATED END-USER APPLICATIONS
- Y02B30/00—Energy efficient heating, ventilation or air conditioning [HVAC]
- Y02B30/12—Hot water central heating systems using heat pumps
Landscapes
- Heat-Pump Type And Storage Water Heaters (AREA)
- Engine Equipment That Uses Special Cycles (AREA)
Abstract
本发明涉及一种热回收装置,公开了一种生物质电厂废热回收供热系统,包括蒸汽管路、冷却水循环管路、内循环管路,其特征在于:还包括供热管路,所述的供热管路连接炉渣换热器,经过水水换热器吸收热量后,连接到热用户端。本发明通过热交换方式,回收生物质电厂烟风、炉渣以及循环冷却水中的余热,并用以生活生产供热,具有热能回收利用率高,节能环保等优点。
The invention relates to a heat recovery device, and discloses a waste heat recovery heating system of a biomass power plant, which includes a steam pipeline, a cooling water circulation pipeline, and an internal circulation pipeline, and is characterized in that it also includes a heat supply pipeline. The heating pipeline is connected to the slag heat exchanger, and after absorbing heat through the water-water heat exchanger, it is connected to the heat user end. The invention recovers waste heat from flue air, slag and circulating cooling water of a biomass power plant through a heat exchange method, and uses it to provide heat for living and production, and has the advantages of high heat recovery and utilization rate, energy saving and environmental protection.
Description
技术领域technical field
本发明涉及一种废热回收装置,尤其涉及一种生物质电厂循环冷却水、烟气、炉渣废热回收供热系统。The invention relates to a waste heat recovery device, in particular to a biomass power plant circulation cooling water, flue gas and slag waste heat recovery heating system.
背景技术Background technique
生物质发电厂的循环冷却水热能通过冷却塔、烟气热通过烟囱排入大气形成巨大的热能损失、炉渣热能通过灰渣排入环境,是生物质发电厂能源使用效率低下的主要原因,不仅造成能量和水或电的浪费,同时也严重地污染了环境和大气。生物质发电厂与燃煤火力发电厂一个重要区别就在于生物质发电厂的燃烧废气中含硫量极低,冷凝后也不会形成硫酸,腐蚀设备。所以生物质电厂对其所排放的烟风没有一定的温度要求,完全可以将烟风中的热量加以回收利用。The heat energy of the circulating cooling water of the biomass power plant passes through the cooling tower, the heat of the flue gas is discharged into the atmosphere through the chimney, resulting in huge heat loss, and the heat energy of the slag is discharged into the environment through the ash, which is the main reason for the low efficiency of energy use in the biomass power plant. Cause the waste of energy and water or electricity, also pollute environment and atmosphere seriously simultaneously. An important difference between biomass power plants and coal-fired thermal power plants is that the sulfur content in the combustion waste gas of biomass power plants is extremely low, and sulfuric acid will not be formed after condensation, which will corrode equipment. Therefore, the biomass power plant does not have certain temperature requirements for the flue gas it emits, and the heat in the flue gas can be completely recycled.
发明内容Contents of the invention
本发明针对现有技术中循环冷却水、烟气、炉渣等废热难以回收与利用的问题,提供了一种采用热泵技术、烟气换热器、炉渣换热器回收生物质电厂废热的供热系统。The invention aims at the problem that waste heat such as circulating cooling water, flue gas, and slag is difficult to recover and utilize in the prior art, and provides a heat supply system that uses heat pump technology, flue gas heat exchanger, and slag heat exchanger to recover waste heat from biomass power plants system.
为了解决上述技术问题,本发明通过下述技术方案得以解决:In order to solve the above technical problems, the present invention is solved through the following technical solutions:
一种生物质电厂废热回收供热系统,包括蒸汽管路、循环冷却水管路、内循环管路,还包括供热管路,所述的供热管路连接炉渣换热器,经过水水换热器吸收热量后,连接到热用户端。锅炉炉渣中含有大量余热,供热管路通过炉渣换热器回收炉渣中的余热,并经过水水换热器回收锅炉烟风和冷却水中的余热,进而输送到热用户端,实现废热回收和供热。A biomass power plant waste heat recovery heat supply system, including steam pipelines, circulating cooling water pipelines, internal circulation pipelines, and heat supply pipelines, the heat supply pipelines are connected to slag heat exchangers, and after water exchange After the heater absorbs the heat, it is connected to the heat user. Boiler slag contains a large amount of waste heat. The heat supply pipeline recovers waste heat in slag through the slag heat exchanger, and recovers boiler flue air and waste heat in cooling water through the water-water heat exchanger, and then transports it to the heat user end to realize waste heat recovery and heating.
作为优选,本发明还包括烟气换热管路,所述的烟气换热管路设有烟气换热器,经过烟气换热器获得的高温热水作为吸收式热泵的驱动热源,吸收式热泵吸收循环冷却水废热,通过烟气换热器进一步升温后通过水水换热器送到热用户。所述烟气换热管路经过烟气换热器进行吸热,再连接到吸收热泵进行放热,而后通过烟气换热循环泵的作用,烟气换热管路循环回收烟气中的废热,并提供给吸收热泵做驱动热源和进一步提升吸内循环管路输出的热水温度。Preferably, the present invention also includes a flue gas heat exchange pipeline, the flue gas heat exchange pipeline is provided with a flue gas heat exchanger, and the high-temperature hot water obtained through the flue gas heat exchanger is used as the driving heat source of the absorption heat pump, The absorption heat pump absorbs the waste heat of the circulating cooling water, and sends it to the heat user through the water-to-water heat exchanger after further heating through the flue gas heat exchanger. The flue gas heat exchange pipeline absorbs heat through the flue gas heat exchanger, and then connects to the absorption heat pump for heat release, and then through the action of the flue gas heat exchange circulation pump, the flue gas heat exchange pipeline circulates and recovers the The waste heat is provided to the absorption heat pump as a driving heat source and further increases the temperature of the hot water output by the suction internal circulation pipeline.
作为优选,所述的内循环管路经过吸收热泵、烟气换热器以及水水换热器,水水换热器连接内循环泵,形成循环管路。内循环管路通过循环冷却水管路上的吸收热泵以及烟气换热管路上的烟气换热器进行热交换获取热能,然后通过水水换热器将获得的热能以热交换的方式传递给供热管路。Preferably, the internal circulation pipeline passes through an absorption heat pump, a flue gas heat exchanger and a water-water heat exchanger, and the water-water heat exchanger is connected to the internal circulation pump to form a circulation pipeline. The internal circulation pipeline obtains heat energy through heat exchange through the absorption heat pump on the circulating cooling water pipeline and the flue gas heat exchanger on the flue gas heat exchange pipeline, and then transfers the obtained heat energy to the supply unit in the form of heat exchange through the water-to-water heat exchanger. heat pipes.
作为优选,所述的蒸汽管路连接汽轮机与凝汽器。Preferably, the steam pipeline connects the steam turbine and the condenser.
作为优选,所述的蒸汽管路的蒸汽经过汽轮机做功,将汽轮机排出的乏汽输送至凝汽器,乏汽经过凝汽器将热能传递给循环冷却水管路中的冷却水后变成凝结水排出。As a preference, the steam in the steam pipeline passes through the steam turbine to perform work, and the exhaust steam discharged from the steam turbine is transported to the condenser, and the exhaust steam passes through the condenser to transfer heat energy to the cooling water in the circulating cooling water pipeline and then becomes condensed water discharge.
作为优选,所述的循环冷却水管路从冷却循环水池开始,经过冷却循环泵、凝汽器、吸收式热泵以后回到冷却循环水池。所述的冷却水循环管路中还设有循环冷却水泵。通过内循环管路将吸收式热泵吸收的循环冷却水管路中的热能传递给供热管路,提高了热能的利用率。Preferably, the circulating cooling water pipeline starts from the cooling circulating water pool, passes through a cooling circulating pump, a condenser, and an absorption heat pump, and then returns to the cooling circulating water pool. A circulating cooling water pump is also provided in the cooling water circulation pipeline. The heat energy in the circulating cooling water pipeline absorbed by the absorption heat pump is transferred to the heating pipeline through the internal circulation pipeline, thereby improving the utilization rate of heat energy.
作为优选,所述的内循环管路上还设有内循环泵,所述的内循环泵设置在吸收式热泵与水水换热器之间。Preferably, an internal circulation pump is further provided on the internal circulation pipeline, and the internal circulation pump is arranged between the absorption heat pump and the water-to-water heat exchanger.
作为优选,所述的供热管路上还设有供热循环泵,所述的供热循环泵设置在炉渣换热器与水水换热器之间。As a preference, a heat supply circulation pump is further provided on the heat supply pipeline, and the heat supply circulation pump is arranged between the slag heat exchanger and the water-water heat exchanger.
本发明通过采用吸收式热泵技术回收生物质电厂循环冷却水废热、烟气换热器回收烟风废热、炉渣换热器回收炉渣中的废热,并提供给生活、工作用热,具有热能回收利用率高,节能环保的优点。The invention recovers the waste heat of the circulating cooling water of the biomass power plant by adopting the absorption heat pump technology, the flue gas heat exchanger recovers the waste heat of the flue gas, and the slag heat exchanger recovers the waste heat in the slag, and provides heat for life and work, and has the function of heat energy recovery and utilization The advantages of high efficiency, energy saving and environmental protection.
附图说明Description of drawings
图1为本发明实施例1的结构示意图。Fig. 1 is a schematic structural diagram of Embodiment 1 of the present invention.
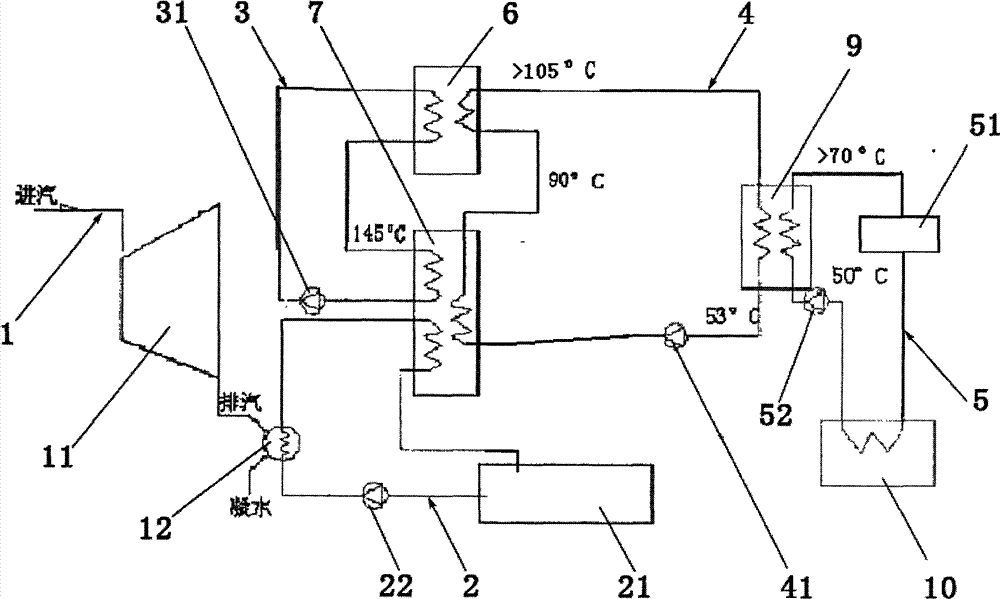
其中:1-蒸汽管路、2-循环冷却水管路、3-烟气换热管路、4-内循环管路、5-供热管路、6-烟气换热器、7-吸收式热泵、9-水水换热器、10-炉渣换热器、11-汽轮机、12-凝汽器、21-循环冷却水池、22-循环冷却水泵、31-烟气换热循环泵、41-内循环泵、52-供热循环泵、51-终端热用户。Among them: 1-steam pipeline, 2-circulating cooling water pipeline, 3-flue gas heat exchange pipeline, 4-internal circulation pipeline, 5-heat supply pipeline, 6-flue gas heat exchanger, 7-absorption type Heat pump, 9-water-water heat exchanger, 10-slag heat exchanger, 11-steam turbine, 12-condenser, 21-circulating cooling water pool, 22-circulating cooling water pump, 31-flue gas heat exchange circulating pump, 41- Internal circulation pump, 52-heat supply circulation pump, 51-terminal heat user.
具体实施方式Detailed ways
下面结合附图1与具体实施方式对本发明作进一步详细描述:Below in conjunction with accompanying drawing 1 and specific embodiment the present invention is described in further detail:
一种生物质电厂废热回收供热系统,如图1所示,包括蒸汽管路1、循环冷却水管路2、烟气换热管路3、内循环管路4以及供热管路5。A biomass power plant waste heat recovery heating system, as shown in FIG.
所述的蒸汽管路1连接汽轮机11与凝汽器12;循环冷却水管路2从冷却循环水池21开始,经过循环冷却水泵、凝汽器12、吸收热泵7后回到冷却循环水池21。蒸汽管路1的蒸汽经过汽轮机11做功后,将汽机11排出的乏汽输送至凝汽器12,乏汽经过凝汽器12将热能传递给冷却水循环管路2,带有热能的循环冷却水经过吸收热泵7吸收并升温后与内循环管路4进行热交换,内循环管路4通过经烟气换热器6进一步升温后经水水换热器9将热能传递给供热管路5。The steam pipeline 1 is connected to the
循环冷却水管路2经过吸收热泵7吸收循环冷却水的热能并升温进行进一步的热能交换,通过内循环管路4将吸收热泵7吸收循环冷却水的热能升温后经烟气换热器6进一步升温后经水水换热器9将热能传递给供热管路5,提高了热能的利用率。循环冷却水管路2上设有循环冷却水泵22,循环冷却水泵22设置在冷却循环水池21与凝汽器12之间。循环冷却水管路2经过吸收热泵7释放热能。The circulating cooling water pipeline 2 absorbs the heat energy of the circulating cooling water through the absorption heat pump 7 and heats up for further heat energy exchange. The heat energy of the circulating cooling water absorbed by the absorption heat pump 7 is raised through the internal circulation pipeline 4, and then the temperature is further raised through the flue
蒸汽管路1的蒸汽经过汽轮机11做功后,将汽轮机11排出的乏汽输送至凝汽器12,乏汽经过凝汽器12将热能传递给冷却水循环管路2中的冷却水后变成凝结水排出。锅炉产生的蒸汽在汽论机中作功,在这个热媒的循环过程中,需要放出大量的冷凝热,经汽机作功后的乏汽通过排汽进入凝汽器12,在凝汽器12冷凝的过程中释放热能并凝结成水再经加热后进入锅炉,此时,经过凝汽器12冷却水循环管路2中的冷却水温度升高。After the steam in the steam pipeline 1 passes through the
所述的烟气换热管路3设有烟气换热器6,烟气换热管路3的热媒水经烟气换热器6升温后作为吸收式热泵7的驱动热源,经过吸收热泵热吸收后,回到烟气换热器6。所述的烟气换热管路中还设有循环泵31。所述烟气换热管路经过烟气换热器6进行吸热,使烟气换热管路3中的水温达到145℃以上,进而连接到吸收热泵7做驱动热源释放热量,而后通过循环泵31的作用,烟气换热管路3循环回收烟气中的废热。烟气换热管路3中的热水作为吸收式热泵7的驱动热源,吸收热泵7吸收循环冷却水废热并升温送入内循环管路4,内循环管路4经烟气换热器6再升温后通过水水换热器9将热能传递给供热管路5。The flue gas
所述的内循环管路4,经过内循环泵41、吸收式热泵7、烟气换热器6以及水水换热器9。内循环管路4通过循环冷却水管路2上的吸收热泵7、烟气换热管路3中的烟气换热器6进行热交换获取热能,然后通过水水换热器9将获得的热能以热交换的方式传递给供热管路5。内循环管路4上设有内循环泵41,内循环泵41设置在吸收式热泵7与水水换热器9之间。内循环管路4内的水经过吸收式热泵7升温达到90℃左右;然后经过烟气换热器6,由于烟气中的温度更高,可以将内循环管路4内的水加热至105℃以上;最后,内循环管路4内的水进入水水换热器9释放热能供热后回水温度下降至50℃以下。The internal circulation pipeline 4 passes through an
所述的供热管路5连接热用户端51和炉渣换热器10,经过水水换热器9后回到终端热用户51。所述的炉渣换热器10通过热交换的方式回收锅炉废渣中的余热。供热管路5上设有供热循环泵52,供热循环泵52设置在水水换热器9与炉渣换热器10之间。供热管路5中的热能通过水水换热器9和炉渣换热器10获得。供热管路5经过炉渣换热器10后水温升高到50℃以上,进而经过水水换热器9后再次吸收热能,水温达到70℃以上送到终端热用户51。The heat supply pipeline 5 is connected to the
本发明通过热交换方式,回收生物质电厂烟风、炉渣以及冷却水中的余热,并用以生活生产供热,具有热能回收利用率高,节能环保等优点。The invention recovers waste heat from flue air, slag and cooling water of a biomass power plant through heat exchange, and uses it to provide heat for living and production, and has the advantages of high heat energy recycling rate, energy saving and environmental protection.
以上对本发明所提供的生物质电厂废热回收供热系统进行了详细介绍,对于本领域的一般技术人员,依据本发明实施例的思想,在具体实施方式及应用范围上均会有改变之处,可依据实际需要做相应变化。综上所述,本说明书内容不应理解为对本发明的限制。The biomass power plant waste heat recovery heating system provided by the present invention has been introduced in detail above. For those of ordinary skill in the art, based on the ideas of the embodiments of the present invention, there will be changes in the specific implementation and application range. Changes can be made according to actual needs. In summary, the contents of this specification should not be construed as limiting the present invention.
Claims (8)
Priority Applications (1)
| Application Number | Priority Date | Filing Date | Title |
|---|---|---|---|
| CN201210583020.7A CN103017238B (en) | 2012-12-25 | 2012-12-25 | Biomass electric power plant Waste Heat Recovery heating system |
Applications Claiming Priority (1)
| Application Number | Priority Date | Filing Date | Title |
|---|---|---|---|
| CN201210583020.7A CN103017238B (en) | 2012-12-25 | 2012-12-25 | Biomass electric power plant Waste Heat Recovery heating system |
Publications (2)
| Publication Number | Publication Date |
|---|---|
| CN103017238A true CN103017238A (en) | 2013-04-03 |
| CN103017238B CN103017238B (en) | 2016-01-06 |
Family
ID=47966137
Family Applications (1)
| Application Number | Title | Priority Date | Filing Date |
|---|---|---|---|
| CN201210583020.7A Expired - Fee Related CN103017238B (en) | 2012-12-25 | 2012-12-25 | Biomass electric power plant Waste Heat Recovery heating system |
Country Status (1)
| Country | Link |
|---|---|
| CN (1) | CN103017238B (en) |
Cited By (7)
| Publication number | Priority date | Publication date | Assignee | Title |
|---|---|---|---|---|
| CN103318896A (en) * | 2013-05-20 | 2013-09-25 | 顾今 | Thermal power plant heating system |
| CN104848709A (en) * | 2014-02-19 | 2015-08-19 | 王建国 | Process system capable of improving heat efficiency of generator set |
| CN105444243A (en) * | 2014-09-02 | 2016-03-30 | 盾安(天津)节能系统有限公司 | Waste heat recovery heat supply and water charging system and water charging method |
| CN106225039A (en) * | 2016-08-30 | 2016-12-14 | 中国能源建设集团广东省电力设计研究院有限公司 | Feed pump turbine low-vacuum-operating circulating water heating system and power-economizing method thereof |
| CN106247371A (en) * | 2014-08-28 | 2016-12-21 | 国电龙源电力技术工程有限责任公司 | A kind of coal steam-electric plant smoke comprehensive waste-heat utilizing device |
| CN110173347A (en) * | 2019-05-28 | 2019-08-27 | 浙江亿扬能源科技有限公司 | A kind of waste heat recycling system and operation method of coal mine equipment in use |
| CN115574646A (en) * | 2022-12-09 | 2023-01-06 | 华北电力大学(保定) | A cascade phase change heat storage system and method based on power plant waste heat and high temperature heat pump |
Citations (7)
| Publication number | Priority date | Publication date | Assignee | Title |
|---|---|---|---|---|
| CN1414288A (en) * | 2001-10-22 | 2003-04-30 | 清华同方股份有限公司 | Heat supply device capable of recovering aqueous vapour in fuel gas, fuel oil boiler flue gas |
| CN101726110A (en) * | 2009-11-20 | 2010-06-09 | 清华大学 | Heatpump type gas-fired boiler waste heat recovery unit |
| CN201706478U (en) * | 2010-02-10 | 2011-01-12 | 同方川崎空调设备有限公司 | Heat-recovering type demineralized water heating system |
| CN102374692A (en) * | 2011-09-29 | 2012-03-14 | 浙江工商大学 | Power-plant waste-heat recovering device |
| CN102425954A (en) * | 2011-12-09 | 2012-04-25 | 昆明理工大学 | Blast furnace slag and slag flushing water waste heat organic working medium supercritical generating system |
| US20120272650A1 (en) * | 2010-01-28 | 2012-11-01 | Hiroshi Ogata | Power generating system |
| CN203010751U (en) * | 2012-12-25 | 2013-06-19 | 李同强 | Heat-supply device utilizing waste heat of biomass power plant |
-
2012
- 2012-12-25 CN CN201210583020.7A patent/CN103017238B/en not_active Expired - Fee Related
Patent Citations (7)
| Publication number | Priority date | Publication date | Assignee | Title |
|---|---|---|---|---|
| CN1414288A (en) * | 2001-10-22 | 2003-04-30 | 清华同方股份有限公司 | Heat supply device capable of recovering aqueous vapour in fuel gas, fuel oil boiler flue gas |
| CN101726110A (en) * | 2009-11-20 | 2010-06-09 | 清华大学 | Heatpump type gas-fired boiler waste heat recovery unit |
| US20120272650A1 (en) * | 2010-01-28 | 2012-11-01 | Hiroshi Ogata | Power generating system |
| CN201706478U (en) * | 2010-02-10 | 2011-01-12 | 同方川崎空调设备有限公司 | Heat-recovering type demineralized water heating system |
| CN102374692A (en) * | 2011-09-29 | 2012-03-14 | 浙江工商大学 | Power-plant waste-heat recovering device |
| CN102425954A (en) * | 2011-12-09 | 2012-04-25 | 昆明理工大学 | Blast furnace slag and slag flushing water waste heat organic working medium supercritical generating system |
| CN203010751U (en) * | 2012-12-25 | 2013-06-19 | 李同强 | Heat-supply device utilizing waste heat of biomass power plant |
Cited By (10)
| Publication number | Priority date | Publication date | Assignee | Title |
|---|---|---|---|---|
| CN103318896A (en) * | 2013-05-20 | 2013-09-25 | 顾今 | Thermal power plant heating system |
| CN103318896B (en) * | 2013-05-20 | 2016-07-06 | 顾今 | A kind of thermal power plant heating system |
| CN104848709A (en) * | 2014-02-19 | 2015-08-19 | 王建国 | Process system capable of improving heat efficiency of generator set |
| CN106247371A (en) * | 2014-08-28 | 2016-12-21 | 国电龙源电力技术工程有限责任公司 | A kind of coal steam-electric plant smoke comprehensive waste-heat utilizing device |
| CN106247371B (en) * | 2014-08-28 | 2018-12-28 | 国电龙源电力技术工程有限责任公司 | A comprehensive utilization device for flue gas waste heat in a thermal power plant |
| CN105444243A (en) * | 2014-09-02 | 2016-03-30 | 盾安(天津)节能系统有限公司 | Waste heat recovery heat supply and water charging system and water charging method |
| CN106225039A (en) * | 2016-08-30 | 2016-12-14 | 中国能源建设集团广东省电力设计研究院有限公司 | Feed pump turbine low-vacuum-operating circulating water heating system and power-economizing method thereof |
| CN110173347A (en) * | 2019-05-28 | 2019-08-27 | 浙江亿扬能源科技有限公司 | A kind of waste heat recycling system and operation method of coal mine equipment in use |
| CN110173347B (en) * | 2019-05-28 | 2020-02-28 | 浙江亿扬能源科技有限公司 | Waste heat recycling system of coal mine in-use equipment and operation method |
| CN115574646A (en) * | 2022-12-09 | 2023-01-06 | 华北电力大学(保定) | A cascade phase change heat storage system and method based on power plant waste heat and high temperature heat pump |
Also Published As
| Publication number | Publication date |
|---|---|
| CN103017238B (en) | 2016-01-06 |
Similar Documents
| Publication | Publication Date | Title |
|---|---|---|
| CN102759096B (en) | Smoke waste heat utilization system | |
| KR100975276B1 (en) | Local heating water feeding system using absorbing type heat pump | |
| CN103017238B (en) | Biomass electric power plant Waste Heat Recovery heating system | |
| CN101726110B (en) | Heatpump type gas-fired boiler waste heat recovery unit | |
| CN201443978U (en) | Carbon calciner waste heat power generation system | |
| CN206347555U (en) | A kind of economic benefits and social benefits supplementary heat exchanger system for MGGH | |
| CN102052702B (en) | Heating method by using power plant steam turbine bearing cooling water through heat pump | |
| CN103216972A (en) | Novel gas-fired boiler smoke discharging and heat recovery method | |
| CN203464249U (en) | Condensed water heat regenerative system with absorption heat pump | |
| CN202868822U (en) | A device for recovering waste heat from flue gas in a power plant by using a jet heat pump | |
| CN102435015B (en) | Condensation heat recovery device in power plant | |
| CN203010751U (en) | Heat-supply device utilizing waste heat of biomass power plant | |
| CN103017140B (en) | Biomass electric power plant cigarette wind waste heat recovery plant | |
| CN203375429U (en) | Condensing flue gas energy saving system | |
| CN202869081U (en) | Device for recovering flue gas and cooling water waste heat of waste heat power generation system | |
| CN102374692B (en) | Power-plant waste-heat recovering device | |
| CN202350559U (en) | Organic working medium supercritical generating system utilizing blast furnace slag and slag washing water waste heat | |
| CN102997311B (en) | Power plant condensing heat recovery heat supply system | |
| CN204786486U (en) | Coal fired boiler flue gas processing system | |
| CN105698148A (en) | Gradient utilization system for waste heat of high-temperature flue gas exhausted by industrial boiler | |
| CN207776921U (en) | A kind of CHP Heating System based on absorption heat pump cycle | |
| CN204730508U (en) | A kind ofly apply the energy-conservation device of lithium bromide | |
| CN204554779U (en) | Coal-fired station's bootstrap system | |
| CN204358990U (en) | A kind of gas fired-boiler smoke heat energy recycling system | |
| CN201672817U (en) | Carbon calciner jacket water, economizer tail gas waste heat comprehensive utilization device |
Legal Events
| Date | Code | Title | Description |
|---|---|---|---|
| C06 | Publication | ||
| PB01 | Publication | ||
| C10 | Entry into substantive examination | ||
| SE01 | Entry into force of request for substantive examination | ||
| C14 | Grant of patent or utility model | ||
| CB03 | Change of inventor or designer information |
Inventor after: Li Tongqiang Inventor after: Zhang Xinbo Inventor before: Li Tongqiang |
|
| COR | Change of bibliographic data | ||
| GR01 | Patent grant | ||
| CF01 | Termination of patent right due to non-payment of annual fee |
Granted publication date: 20160106 Termination date: 20161225 |
|
| CF01 | Termination of patent right due to non-payment of annual fee |
