CN102897936B - 印染退浆废水的处理方法及其装置 - Google Patents
印染退浆废水的处理方法及其装置 Download PDFInfo
- Publication number
- CN102897936B CN102897936B CN201110209247.0A CN201110209247A CN102897936B CN 102897936 B CN102897936 B CN 102897936B CN 201110209247 A CN201110209247 A CN 201110209247A CN 102897936 B CN102897936 B CN 102897936B
- Authority
- CN
- China
- Prior art keywords
- tank
- desizing wastewater
- desizing
- wastewater
- dyeing
- Prior art date
- Legal status (The legal status is an assumption and is not a legal conclusion. Google has not performed a legal analysis and makes no representation as to the accuracy of the status listed.)
- Expired - Fee Related
Links
- 239000002351 wastewater Substances 0.000 title claims abstract description 91
- 238000009990 desizing Methods 0.000 title claims abstract description 81
- 238000004043 dyeing Methods 0.000 title claims abstract description 25
- 238000000034 method Methods 0.000 title claims abstract description 25
- 238000007639 printing Methods 0.000 title claims abstract description 23
- 239000012528 membrane Substances 0.000 claims abstract description 49
- 239000000463 material Substances 0.000 claims abstract description 40
- 239000007788 liquid Substances 0.000 claims abstract description 31
- XLYOFNOQVPJJNP-UHFFFAOYSA-N water Substances O XLYOFNOQVPJJNP-UHFFFAOYSA-N 0.000 claims abstract description 30
- 238000000926 separation method Methods 0.000 claims abstract description 22
- 229920002472 Starch Polymers 0.000 claims abstract description 21
- 239000008107 starch Substances 0.000 claims abstract description 21
- 235000019698 starch Nutrition 0.000 claims abstract description 21
- 239000010802 sludge Substances 0.000 claims abstract description 12
- 230000000694 effects Effects 0.000 claims abstract description 9
- 239000002002 slurry Substances 0.000 claims description 18
- 238000003860 storage Methods 0.000 claims description 15
- 238000000108 ultra-filtration Methods 0.000 claims description 12
- 238000002156 mixing Methods 0.000 claims description 11
- 238000011084 recovery Methods 0.000 claims description 9
- 238000005086 pumping Methods 0.000 claims description 8
- 238000001914 filtration Methods 0.000 claims description 6
- 239000011148 porous material Substances 0.000 claims description 6
- 238000002203 pretreatment Methods 0.000 claims description 4
- 238000001223 reverse osmosis Methods 0.000 claims description 4
- 239000010865 sewage Substances 0.000 claims description 4
- 238000009825 accumulation Methods 0.000 claims description 3
- 102000004190 Enzymes Human genes 0.000 claims description 2
- 108090000790 Enzymes Proteins 0.000 claims description 2
- 230000003625 amylolytic effect Effects 0.000 claims description 2
- 238000006460 hydrolysis reaction Methods 0.000 claims description 2
- 230000003301 hydrolyzing effect Effects 0.000 claims 1
- 230000001788 irregular Effects 0.000 claims 1
- 239000012065 filter cake Substances 0.000 abstract description 4
- 238000000354 decomposition reaction Methods 0.000 abstract description 2
- 230000015572 biosynthetic process Effects 0.000 abstract 1
- 238000005516 engineering process Methods 0.000 description 5
- 239000007787 solid Substances 0.000 description 5
- 238000004065 wastewater treatment Methods 0.000 description 5
- 239000000126 substance Substances 0.000 description 4
- 239000004372 Polyvinyl alcohol Substances 0.000 description 3
- 239000000701 coagulant Substances 0.000 description 3
- 230000007613 environmental effect Effects 0.000 description 3
- 229920002451 polyvinyl alcohol Polymers 0.000 description 3
- 239000002699 waste material Substances 0.000 description 3
- 229920002134 Carboxymethyl cellulose Polymers 0.000 description 2
- 239000002253 acid Substances 0.000 description 2
- 238000005273 aeration Methods 0.000 description 2
- 239000001768 carboxy methyl cellulose Substances 0.000 description 2
- 235000010948 carboxy methyl cellulose Nutrition 0.000 description 2
- 239000008112 carboxymethyl-cellulose Substances 0.000 description 2
- 238000004140 cleaning Methods 0.000 description 2
- 238000005345 coagulation Methods 0.000 description 2
- 230000015271 coagulation Effects 0.000 description 2
- 238000004042 decolorization Methods 0.000 description 2
- 238000003912 environmental pollution Methods 0.000 description 2
- 239000000706 filtrate Substances 0.000 description 2
- 238000000265 homogenisation Methods 0.000 description 2
- 238000004519 manufacturing process Methods 0.000 description 2
- 230000002035 prolonged effect Effects 0.000 description 2
- 238000009287 sand filtration Methods 0.000 description 2
- 238000004513 sizing Methods 0.000 description 2
- 239000000243 solution Substances 0.000 description 2
- 239000000853 adhesive Substances 0.000 description 1
- 230000001070 adhesive effect Effects 0.000 description 1
- 238000013019 agitation Methods 0.000 description 1
- 102000004139 alpha-Amylases Human genes 0.000 description 1
- 108090000637 alpha-Amylases Proteins 0.000 description 1
- 229940024171 alpha-amylase Drugs 0.000 description 1
- 230000003373 anti-fouling effect Effects 0.000 description 1
- QVGXLLKOCUKJST-UHFFFAOYSA-N atomic oxygen Chemical compound [O] QVGXLLKOCUKJST-UHFFFAOYSA-N 0.000 description 1
- 239000003795 chemical substances by application Substances 0.000 description 1
- 239000000084 colloidal system Substances 0.000 description 1
- 238000010790 dilution Methods 0.000 description 1
- 239000012895 dilution Substances 0.000 description 1
- 239000000975 dye Substances 0.000 description 1
- 229940088598 enzyme Drugs 0.000 description 1
- 239000004744 fabric Substances 0.000 description 1
- 230000004907 flux Effects 0.000 description 1
- 235000013305 food Nutrition 0.000 description 1
- 239000010842 industrial wastewater Substances 0.000 description 1
- 238000005374 membrane filtration Methods 0.000 description 1
- 239000000203 mixture Substances 0.000 description 1
- 230000004048 modification Effects 0.000 description 1
- 238000012986 modification Methods 0.000 description 1
- 238000006386 neutralization reaction Methods 0.000 description 1
- 239000005416 organic matter Substances 0.000 description 1
- 229910052760 oxygen Inorganic materials 0.000 description 1
- 239000001301 oxygen Substances 0.000 description 1
- 239000002245 particle Substances 0.000 description 1
- 229920000642 polymer Polymers 0.000 description 1
- 238000001556 precipitation Methods 0.000 description 1
- 230000002265 prevention Effects 0.000 description 1
- 239000000047 product Substances 0.000 description 1
- 238000004064 recycling Methods 0.000 description 1
- 230000001105 regulatory effect Effects 0.000 description 1
- 239000013049 sediment Substances 0.000 description 1
- 239000004753 textile Substances 0.000 description 1
- 230000001131 transforming effect Effects 0.000 description 1
- 238000009941 weaving Methods 0.000 description 1
Images
Landscapes
- Separation Using Semi-Permeable Membranes (AREA)
Abstract
本发明公开了一种印染退浆废水的处理方法及其装置,是将前处理后的退浆废水先行调整pH值,然后利用淀粉分解材料来水解退浆废水中的淀粉泥,以降低退浆废水的黏性及离子浓度,最后再对水解淀粉泥后的退浆废水施以薄膜分离程序,进而使退浆废水达到固液分离的作用,以获得回收水,藉此,以有效地延缓后续进行固液分离时,滤膜的积垢堵塞与滤饼的生成,相对得膜使用周期寿命得以延长。
Description
技术领域
本发明涉及一种处理废水的方法与装置,且特别是涉及一种能降低处理成本,且能有效地解决环境污染问题的印染退浆废水的处理方法及其装置。
背景技术
纺织印染行业在工业废水排放量中占相当大之比重,尤其织布过程中所产生的退浆废水,更是其中的主要污染源,退浆废水的产生是基于经纱上浆后织成的胚布,需以水将浆料洗去,其产生的废水称为退浆废水,而退浆废水如不经适当处理即排放,将会使生活用水质受到严重污染。
退浆废水中含有大量的PVA(聚乙烯醇)、CMC(羧甲基纤维素)和黏着剂,因PVA为高聚合物,可生化性差,且退浆废水的PH值、化学需氧量(COD)值都很高,如果采用传统的活性污泥法来进行废水处理,会因废水中饱含生物难以降解的有机物,所以很难达到令人满意的处理效果,另一种退浆废水的处理技术是化学混凝法,其是将高浓度的退浆废水先予稀释,再与其它来源的低浓度废水混合后送至化学混凝槽中,然后在混合后的废水中添加混凝剂及助凝剂,并利用快混的方式形成胶羽来进行沉淀或浮除,以达到固液分离的目的,但这种技术除了需要使用大量的稀释水之外,还需使用化学药剂,且废污泥的产量也明显提高,衍生后续处理上的麻烦。
目前,国内业者已尝试采用膜分离系统来进行退浆废水的处理,其通常利用超滤膜或逆渗透膜的薄膜技术来进行固液分离,薄膜除了可以截留退浆废水中的浆料,还能降低废水的色度,使排放出的水质符合出流水要求,以避免环境的污染。
虽然,以薄膜分离技术来进行退浆废水处理,已被证明有许多优点,然而,在实际应用上,仅以薄膜分离方式来进行退浆废水的处理,其经济效益并不理想,主因在于退浆废水进行膜过滤时,并没有获得良好的前处理,使得膜孔极易污堵,使得膜寿命(操作年限)大幅缩短,需要经常更换,相对增加操作设备的成本,不符合经济效益。为了避免膜易阻塞所造成滤速及处理量的大幅下降,目前除了运用曝气装置所产生的扰动流来去除膜面沉积物之外,尚有转盘式膜组结合活性污泥法的膜生物反应器(membrane bioreactor),利用转盘旋转所产生的流场,来减少膜面上粒子的堆积与阻塞。
虽然,采用曝气扰动与转盘式膜组对于降低膜的阻塞与结垢有一定的效果,但面对具有高浓度与高黏度的退浆废水而言,膜处理效果仍有盲点,尤其是退浆废水中含有大量的淀粉泥浆,这些高浓度的淀粉泥浆在进入污泥池中,常会直接吸附于膜面或膜孔中,形成一黏度极高的滤饼,虽然可以采用抗垢性的膜材,来提升膜的使用寿命,但也无法避免膜的流通量快速衰减,而且膜在清洗上也无法有效处理表面所积附的浆料,故已成为处理退浆废水最棘手的问题。
因此,如何在回收成本与环保之间达成平衡,至今仍没有一有效率且符合操作成本的处理方法,使得废水处理业者在环保改善成本负荷上愈来愈高,故如何积极藉由提高生产质量及污染防治技术来兼顾经济与环保,降低生产成本,提高产业竞争力,已成为目前相关产业迫切努力之目标。
发明内容
本发明的目的在于:提供一种相对处理成本低,能有效地解决废水中的淀粉泥浆所造成膜孔堵塞,以延长膜使用寿命的印染退浆废水的处理方法。
本发明的另一目的在于:提供一种能降低膜堵塞,以延长膜操作寿命,且能增加处理效率的印染退浆废水的处理装置。
为了达成上述目的,本发明的解决方案是:
一种印染退浆废水处理方法,包含以下步骤:
步骤A:对退浆废水施以前处理,以达到截污并稳定水质;
步骤B:将退浆废水引取至一快混槽内进行PH值调整,并使退浆废水的PH值维持在6.0〜7.5之间;
步骤C:将调整PH值后的退浆废水导入一液化槽,该液化槽内积聚有一耐热性的分解材料层,当退浆废水通过该分解材料层时,可让退浆废水中的淀粉泥浆与分解材料产生水解反应,进而使淀粉泥浆转化成为完全液化状态;
步骤D:对水解淀粉泥后的退浆废水施以薄膜分离程序,进而使退浆废水达到固液分离的作用;
步骤E:将透析通过滤膜一侧的水体汇集至一回收槽内。
进一步,该分解材料层是呈不规则颗粒状之多孔性淀粉分解酵素,藉由增加淀粉泥浆与分解酵素的接触面积,以提高淀粉泥浆的被分解液化效率。
进一步,在步骤C中,退浆废水在进行液化水解之前,尚可以对退浆废水进行加热,使退浆废水具有一定温度。
进一步,加温后的退浆废水温度以不超过摄氏100℃为佳。
进一步,在步骤E之后,尚有对截留在薄膜另一侧内的浓缩污泥进行脱水处理。
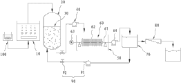
一种印染退浆废水的处理装置,包含有一快混槽、至少一液化槽、一抽水单元、一过滤槽、一固液分离单元以及一回收槽;该快混槽,用来盛装退浆与染整后所产生的废水;该液化槽,接续在该快混槽一侧,具有一槽体、一由槽壁所围设出的储料空间、一位于该槽体上方的入水口,以及一位于该槽体下方的出水口,该储料空间设有一分解材料层,该分解材料层是以颗粒状的多孔材料所积聚而成;该抽水单元,接引在该槽体的出水口上,以将通过该分解材料层之后的退浆废水汲引出外部;该过滤槽,接设在该抽水单元的出口端;该固液分离单元,为圆型平板超滤膜组并设置在该过滤槽内,具有呈水平可枢转的一集液管、多数个水密地串组在该集液管上的超滤膜、一位于该过滤槽外部用以带动超滤膜以集液管为中心转动的马达,以及一用来唧取透过超滤膜且汇集到该集液管内液体的抽水泵;该回收槽,用来蓄存在该集液管内的水体。
进一步,本发明印染退浆废水的处理装置还包含一逆渗透过滤单元,以对通过固液分离单元的水体进行精滤与脱色。
进一步,本发明印染退浆废水的处理装置更包含一逆洗单元,该逆洗单元具有一逆洗泵及一逆洗阀,该逆洗泵的出水端恰对应该液化槽的储料空间,以对该储料空间内的淀粉分解材料进行逆洗清洁。
如上所述,本发明印染退浆废水的处理方法及其装置具有以下功效及优点:
一、本发明在进行固液分离程序前,先利用分解材料层来快速崩离、水解退浆废水中的高浓度淀粉泥,一方面降低退浆废水的黏度,以防止后续固液分离程序膜面受淀粉泥浆所包覆,进而造成滤液的快速衰减问题,另一方面,也能提供沙滤作用,除去废水中的悬浮物。
二、也由于本发明先以分解材料来降低退浆废水中固形物与淀粉泥浆的比例,所以能有效地延缓后续进行固液分离时,超滤膜的积垢堵塞与滤饼的生成,相对得膜的使用周期寿命得以延长,使本发明能兼顾回收效率与成本。
附图说明
图1是本发明印染退浆废水处理方法的处理流程图。
图2是本发明印染退浆废水回收处理的设备流程图。
图3是本发明液化槽的内部结构组合剖视图。
标号说明:
快混槽10 液化槽20 槽体21
储料空间22 入水口23 出水口24
轴杆25 翼板26 分解材料层30
抽水单元40 过滤槽50内 固液分离单元60
集液管61 超滤膜62 马达63
抽水泵64 回收槽70
逆渗透过滤单元80
逆洗单元90 逆洗泵91 逆洗阀92
加热器100。
具体实施方式
为了进一步解释本发明的技术方案,下面通过具体实施例来对本发明进行详细阐述。
参照图1、图2,本发明印染退浆废水的处理方法一实施例,包含以下步骤:
步骤A:对退浆废水施以前处理,以达到截污并稳定水质。在此步骤中,由于退浆废水中的浆料种类、退浆剂及染料等成份众多,因此为了能使后续处理能够稳定地进行,因此将退浆废水施以前处理,而前处理的方式通常为先截污后进入调节池进行调节均质,以调节水温、水量并稳定水质。
步骤B:将前处理后的退浆废水引取至一快混槽10内进行PH值的调整,由于一般退浆废水经过调节均质后的PH值仍高达10〜12,所以必须降低废浆废水的PH值,通常可加入酸或废酸进行中和,使退浆废水的PH值维持在6.0〜7.5之间,以辅助对于退浆废水的脱色,利于后续的处理。
步骤C:续参照图3所示,将调整PH值后的退浆废水导入一密闭式的液化槽20,该液化槽20具有一槽体21、一由槽壁所围设出的储料空间22、一位于该槽体21上方的入水口23、一位于该槽体21下方的出水口24及一穿枢在该储料空间22中的轴杆25。该轴杆25外周设有一螺旋状的翼板26,该翼板26可随着轴杆25的旋转而转动。此外,该储料空间22积设有一分解材料层30,该分解材料层30是以颗粒状的耐热性多孔材料所积聚而成,更进一步地,该种分解材料是使用食品级(food-grade)的淀粉分解酵素(α-amylase)SPEZYME® AA,而颗粒状的分解材料有助于提高与废水的接触面积,以提高淀粉泥浆的被分解液化效率。
在此步骤中,是控制退浆废水在该液化槽20内暂留约3〜10分钟左右,废水的暂留方式,可以利用槽体21在储料空间22所设置的螺旋状的翼板26,使储料空间22被区隔成蜿蜒状的槽道,来降低水体在槽体21内的流速,使退浆废水中的淀粉泥浆能与分解材料产生完全水解(DEXTRINIZE)反应,如此,当退浆废水通过该分解材料层30时,原本饱含高浓度淀粉泥的退浆废水,就能被分解材料水解而转化成为完全液化状态。
步骤D:将水解淀粉泥后的退浆废水利用一抽水单元40唧引至一过滤槽50内,以对退浆废水施以薄膜分离程序,在此步骤中,退浆废水的固液分离装置,是采用圆型平板结构的一固液分离单元60,该固液分离单元60是采半沉降式浸入该过滤槽50内,并且具有呈水平可枢转的一集液管61、多数个水密地串组在该集液管61上的超滤膜(Ultra Filtration)62、一位于该过滤槽50外部用以带动超滤膜62以该集液管61为中心转动的马达63,以及一用来唧取透过超滤膜62且汇集到该集液管61内液体的抽水泵64。
利用该抽水泵64在超滤膜62另一侧抽真空所形成的负压,水分子就可顺利透析过超滤膜62的膜孔而进入集液管61内,而废水中的胶体与悬浮粒子则被截留在该过滤槽50内,进而使退浆废水达到固液分离的作用。
步骤E:将透析通过滤膜一侧的水体汇集至一回收槽70内,而浓缩污泥则截留在该过滤槽50内。
步骤F:随着被截留在超滤膜62另一侧的胶体与悬浮粒子的增加,相对地过滤槽50内废水离子浓度也不断提高,此时,可对截留在薄膜另一侧内的浓缩污泥进行脱水处理,此时因该过滤槽50内的污泥所含固体粒子比例相当高,而含水量低,因此能缩短蒸馏脱水时间,使脱水后的干燥污泥能直接进行掩埋处理,也可避免超滤膜62的浓度极化现象。
步骤G:将该回收槽70内的水液再经过一逆渗透过滤单元80的逆渗透处理,使回收水能被精滤并完成脱色,而成为达到放流标准的放流水。
值得一提的是,在前述步骤C中,退浆废水在进行液化水解之前,尚可以用加热器100对退浆废水进行加热,使退浆废水具有一定温度,其加热方式可以在步骤B的快混槽10中打入具有温度的气泡,或是直接利用布胚在退浆时所形成的温度,以提高退浆废液中淀粉泥与分解材料的水解效率,且更佳地,退浆废水的温度以不超过摄氏100℃为佳,以避免使分解材料的水解效率衰减。
此外,由于本发明在液化槽10内的分解材料层30,是以颗粒状的淀粉分解材料所构成,因此也能提供沙滤作用,成为进行退浆废水进行薄膜分离的前处理效用,降低固液分离单元60膜面结垢与滤饼的生成,更进一步地,使用者也可以利用一逆洗单元90来清洁分解材料,该逆洗单元90具有一逆洗泵91及一逆洗阀92,该逆洗泵91的出水端恰对应于该液化槽20的储料空间22,以对该储料空间22内的淀粉分解材料进行逆洗清洁,逆洗的同时,液化槽20中央的轴杆25可以随之转动,并利用其外周的翼板26对分解材料形成搅动作用,以加速对于材料的清洗效果。
如上所述,本发明印染退浆废水的处理方法及其装置具有以下功效及优点:
一、本发明在进行固液分离程序前,先利用分解材料层30来快速崩离、水解退浆废水中的高浓度淀粉泥,一方面降低退浆废水的黏度,以防止后续固液分离程序膜面受淀粉泥浆所包覆,进而造成滤液的快速衰减问题,另一方面,也能提供沙滤作用,除去废水中的悬浮物。
二、也由于本发明先以分解材料来降低退浆废水中固形物与淀粉泥浆的比例,所以能有效地延缓后续进行固液分离时,超滤膜62的积垢堵塞与滤饼的生成,相对得膜的使用周期寿命得以延长,使本发明能兼顾回收效率与成本。
上述实施例和图式并非限定本发明的产品形态和式样,任何所属技术领域的普通技术人员对其所做的适当变化或修饰,皆应视为不脱离本发明的专利范畴。
Claims (8)
1.一种印染退浆废水的处理装置,其特征在于,包含有:一快混槽、至少一液化槽、一抽水单元、一过滤槽、一固液分离单元及一回收槽;
该快混槽,用来盛装退浆与染整后所产生的废水;
该液化槽,接续在该快混槽一侧,该液化槽具有一槽体、一由槽壁所围设出的储料空间、一位于该槽体上方的入水口,以及一位于该槽体下方的出水口,该储料空间设有一分解材料层,该分解材料层是以颗粒状的多孔材料所积聚而成;
该抽水单元,接引在该槽体出水口上,将通过该分解材料层之后的退浆废水汲引出外部;
该过滤槽,接设在该抽水单元的出口端;
该固液分离单元,为圆型平板超滤膜组并设置在该过滤槽内,该固液分离单元具有呈水平可枢转的一集液管、多数个水密地串组在该集液管上的超滤膜、一位于该过滤槽外部用以带动超滤膜以集液管为中心转动的马达,以及一用来唧取透过超滤膜且汇集到该集液管内液体的抽水泵;
该回收槽,用来蓄存在该集液管内的水体。
2.如权利请求1所述的印染退浆废水的处理装置,其特征在于:还包含一逆渗透过滤单元。
3.如权利要求1所述的印染退浆废水的处理装置,其特征在于:还包含一逆洗单元,该逆洗单元具有一逆洗泵及一逆洗阀,该逆洗泵的出水端恰对应于该液化槽的储料空间。
4.如权利要求1、2或3所述处理装置的印染退浆废水的处理方法,其特征在于,包含以下步骤:
A对退浆废水施以前处理,以达到截污并稳定水质;
B将退浆废水引取至一快混槽内进行PH值调整,并使退浆废水的PH值维持在6.0〜7.5之间;
C将调整PH值后的退浆废水导入一液化槽,该液化槽内积聚有一耐热性的分解材料层,当退浆废水通过该分解材料层时,可让退浆废水中的淀粉泥浆与分解材料产生水解反应,进而使淀粉泥浆转化成为完全液化状态;
D对水解淀粉泥后的退浆废水施以薄膜分离程序,进而使退浆废水达到固液分离的作用;E将透析通过滤膜一侧的水体汇集至一回收槽内。
5.如权利要求1所述的印染退浆废水的处理方法,其特征在于:步骤C中,所述分解材料层是呈不规则颗粒状的多孔性淀粉分解酵素。
6.如权利要求1所述的印染退浆废水的处理方法,其特征在于:步骤C中,退浆废水在进行液化水解之前,对退浆废水进行加热。
7.如权利要求6所述的印染退浆废水的处理方法,其特征在于:步骤C中,加温后的退浆废水温度不超过摄氏100℃。
8.如权利要求1所述的印染退浆废水的处理方法,其特征在于:步骤E之后,对截留在薄膜另一侧内的浓缩污泥进行脱水处理。
Priority Applications (1)
| Application Number | Priority Date | Filing Date | Title |
|---|---|---|---|
| CN201110209247.0A CN102897936B (zh) | 2011-07-26 | 2011-07-26 | 印染退浆废水的处理方法及其装置 |
Applications Claiming Priority (1)
| Application Number | Priority Date | Filing Date | Title |
|---|---|---|---|
| CN201110209247.0A CN102897936B (zh) | 2011-07-26 | 2011-07-26 | 印染退浆废水的处理方法及其装置 |
Publications (2)
| Publication Number | Publication Date |
|---|---|
| CN102897936A CN102897936A (zh) | 2013-01-30 |
| CN102897936B true CN102897936B (zh) | 2014-06-18 |
Family
ID=47570472
Family Applications (1)
| Application Number | Title | Priority Date | Filing Date |
|---|---|---|---|
| CN201110209247.0A Expired - Fee Related CN102897936B (zh) | 2011-07-26 | 2011-07-26 | 印染退浆废水的处理方法及其装置 |
Country Status (1)
| Country | Link |
|---|---|
| CN (1) | CN102897936B (zh) |
Citations (4)
| Publication number | Priority date | Publication date | Assignee | Title |
|---|---|---|---|---|
| CN1272464A (zh) * | 1999-05-04 | 2000-11-08 | 武汉长航给排水环境节能设备成套工程公司 | 多功能高效生物转笼 |
| CN1590321A (zh) * | 2003-09-02 | 2005-03-09 | 杭州国泰环保科技有限公司 | 化纤印染碱减量废水资源化预处理方法 |
| TW200920466A (en) * | 2007-11-07 | 2009-05-16 | New Century Membrane Co Ltd | Soft filtering membrane system |
| WO2009100102A3 (en) * | 2008-02-04 | 2010-04-22 | Danisco Us Inc., Genencor Division | Ts23 alpha-amylase variants with altered properties |
-
2011
- 2011-07-26 CN CN201110209247.0A patent/CN102897936B/zh not_active Expired - Fee Related
Patent Citations (4)
| Publication number | Priority date | Publication date | Assignee | Title |
|---|---|---|---|---|
| CN1272464A (zh) * | 1999-05-04 | 2000-11-08 | 武汉长航给排水环境节能设备成套工程公司 | 多功能高效生物转笼 |
| CN1590321A (zh) * | 2003-09-02 | 2005-03-09 | 杭州国泰环保科技有限公司 | 化纤印染碱减量废水资源化预处理方法 |
| TW200920466A (en) * | 2007-11-07 | 2009-05-16 | New Century Membrane Co Ltd | Soft filtering membrane system |
| WO2009100102A3 (en) * | 2008-02-04 | 2010-04-22 | Danisco Us Inc., Genencor Division | Ts23 alpha-amylase variants with altered properties |
Also Published As
| Publication number | Publication date |
|---|---|
| CN102897936A (zh) | 2013-01-30 |
Similar Documents
| Publication | Publication Date | Title |
|---|---|---|
| CN103739124B (zh) | 一种高效水处理装置及水处理方法 | |
| CN206266392U (zh) | 一种造纸污水零排放处理系统 | |
| CN102690003B (zh) | 双膜法深度处理柠檬酸废水的装置及方法 | |
| CN100567156C (zh) | 采用超滤膜净化和回收丝光污碱的方法和装置 | |
| CN104674590B (zh) | 造纸黑液的处理方法及其处理设备 | |
| CN113751469A (zh) | 工业废盐的资源化处理方法及装置 | |
| CN202610059U (zh) | 双膜法深度处理柠檬酸废水的装置 | |
| CN103043789A (zh) | 厌氧反应器和棉浆生产废水的处理方法 | |
| CN102515395A (zh) | 小孔径卷式超滤膜处理抄造废水的方法与装置 | |
| CN105198106A (zh) | 一种自来水水厂工艺排水回收的集成设备 | |
| CN104355451B (zh) | 垃圾渗滤液生化出水资源化利用的工艺 | |
| CN101870639A (zh) | 低能耗海带甘露醇生产方法 | |
| CN101428937B (zh) | 一种造纸废水再生回用系统 | |
| CN115259519A (zh) | 一种市政污泥热水解厌氧消化液处理方法 | |
| CN102897936B (zh) | 印染退浆废水的处理方法及其装置 | |
| CN101863532B (zh) | 一种化学机械浆压榨滤液的膜处理方法 | |
| US8940162B2 (en) | Method and apparatus for processing wastewater after de-sizing | |
| CN220845621U (zh) | 氧化石墨烯强化超滤处理系统 | |
| CN108623076A (zh) | 一种处理乳清废水的方法及设备 | |
| TWI504570B (zh) | Process and apparatus for printing and dyeing desizing wastewater | |
| CN103755050B (zh) | 一种退浆废水膜法处理工艺 | |
| CN202849191U (zh) | 海水淡化装置 | |
| CN113754192A (zh) | 高盐废水精化工艺及设备 | |
| CN208532528U (zh) | 一种印染厂废水处理回用系统 | |
| CN104445801A (zh) | 造纸废水处理工艺 |
Legal Events
| Date | Code | Title | Description |
|---|---|---|---|
| C06 | Publication | ||
| PB01 | Publication | ||
| C10 | Entry into substantive examination | ||
| SE01 | Entry into force of request for substantive examination | ||
| C14 | Grant of patent or utility model | ||
| GR01 | Patent grant | ||
| CF01 | Termination of patent right due to non-payment of annual fee | ||
| CF01 | Termination of patent right due to non-payment of annual fee |
Granted publication date: 20140618 Termination date: 20190726 |