CN102583945A - Sludge multi-stage drying device, fluidized bed combustion treatment device and fluidized bed combustion treatment method - Google Patents
Sludge multi-stage drying device, fluidized bed combustion treatment device and fluidized bed combustion treatment method Download PDFInfo
- Publication number
- CN102583945A CN102583945A CN201210065531XA CN201210065531A CN102583945A CN 102583945 A CN102583945 A CN 102583945A CN 201210065531X A CN201210065531X A CN 201210065531XA CN 201210065531 A CN201210065531 A CN 201210065531A CN 102583945 A CN102583945 A CN 102583945A
- Authority
- CN
- China
- Prior art keywords
- sludge
- pipe
- steam
- fluidized bed
- heat exchanger
- Prior art date
- Legal status (The legal status is an assumption and is not a legal conclusion. Google has not performed a legal analysis and makes no representation as to the accuracy of the status listed.)
- Granted
Links
Images
Landscapes
- Treatment Of Sludge (AREA)
Abstract
污泥多级干化器、流化床焚烧处理装置及方法,属于污泥处理领域。本发明为了解决污泥干燥器存在的结构复杂、占地面积大的问题,以及污泥焚烧技术存在的热量无法自平衡和运行费用高的问题。干化器:至少三级绞龙装在干燥室内,电机装在干燥室上,电机通过齿轮与各级绞龙建立传动关系。处理装置及方法:干化器的干污泥出口下方设有干污泥存储仓,蒸汽出口与旋风分离器相连,大部分蒸汽经过换热器被加热后返回干燥装置继续干燥湿污泥,少部分蒸汽经喷淋塔喷淋脱水后产生的污水送污水处理厂处理,不凝气体送入流化床焚烧炉内燃尽,污泥焚烧所需的空气在鼓风机作用下经换热器后再经过空气预热器送入流化床焚烧炉内参与燃烧。本发明用于污泥处理中。
A sludge multistage dryer, a fluidized bed incineration treatment device and a method belong to the field of sludge treatment. The present invention aims to solve the problems of complex structure and large occupied area of the sludge dryer, as well as the problems of the heat cannot be self-balanced and the operating cost of the sludge incineration technology is high. Desiccator: At least three stages of augers are installed in the drying chamber, and the motor is installed on the drying chamber. The motor establishes a transmission relationship with the augers of all levels through gears. Treatment device and method: There is a dry sludge storage bin under the dry sludge outlet of the dryer, and the steam outlet is connected to the cyclone separator. Most of the steam is heated by the heat exchanger and returns to the drying device to continue drying the wet sludge. Part of the steam is sprayed and dehydrated by the spray tower, and the sewage generated is sent to the sewage treatment plant for treatment. The non-condensable gas is sent to the fluidized bed incinerator for combustion, and the air required for sludge incineration passes through the heat exchanger under the action of the blower and then passes The air preheater is sent into the fluidized bed incinerator to participate in combustion. The invention is used in sludge treatment.
Description
技术领域 technical field
本发明涉及一种污泥无公害处理技术,具体涉及一种污泥多级干化器、流化床焚烧处理装置及方法。The invention relates to a sludge pollution-free treatment technology, in particular to a sludge multi-stage dryer, a fluidized bed incineration treatment device and a method.
背景技术 Background technique
污泥是水和污水处理过程所产生的固体沉淀物质。一般含有大量的有机物,重金属,致病菌等,并伴有恶臭。我国每年排放大量的工业和城市生活污水,随着经济的快速发展,人口的增加和城镇化程度不断提高,污水的排放量将不断增加。我国城市污水处理厂每年产生的干污泥约25×104t,以湿污泥计约为450~550×104t,并以每年15%左右的速度增长。污泥中含有大量的有机物和丰富的氮、磷等营养物质,造成水质的富营养化,导致水质恶化,同时污泥中的重金属,有毒物质,致病菌等也将给人类健康带来极大危害。污泥不经妥善处理而任意排放和堆置,将对周围环境造成严重的污染,使已建成的污水厂不能充分发挥其消除环境污染的作用。故污泥必须处理。污泥的处理对于合理利用资源,减少环境污染具有重要的意义。Sludge is the solid settling material produced by water and wastewater treatment processes. It generally contains a large amount of organic matter, heavy metals, pathogenic bacteria, etc., and is accompanied by a foul smell. my country discharges a large amount of industrial and urban domestic sewage every year. With the rapid development of economy, the increase of population and the continuous improvement of urbanization, the discharge of sewage will continue to increase. The annual dry sludge produced by China's urban sewage treatment plants is about 25×10 4 t, and the wet sludge is about 450-550×10 4 t, and the annual growth rate is about 15%. Sludge contains a large amount of organic matter and rich nitrogen, phosphorus and other nutrients, resulting in eutrophication of water quality and deterioration of water quality. At the same time, heavy metals, toxic substances, pathogenic bacteria, etc. Great harm. If the sludge is discharged and stacked randomly without proper treatment, it will cause serious pollution to the surrounding environment, so that the established sewage plants cannot fully play their role in eliminating environmental pollution. Therefore, the sludge must be treated. Sludge treatment is of great significance for the rational use of resources and the reduction of environmental pollution.
目前污泥的处置方法有填埋、农用、焚烧等。污泥焚烧具有减量化、无害化、资源化的显著优点。在焚烧过程中所有病菌均被灭杀,重金属稳定性提高,有毒有机物被氧化分解,焚烧后污泥剩余灰的体积远远小于机械脱水后污泥的体积。目前在世界范围内污泥焚烧都得到了广泛的应用,并且在未来污泥焚烧处置的比例将会进一步提高。由于机械脱水后的污泥含水率仍在78%~82%左右,其热值低,无法单独稳定燃烧,因此要对其进行干燥。At present, sludge disposal methods include landfill, agricultural use, and incineration. Sludge incineration has the obvious advantages of reduction, harmlessness, and resource utilization. During the incineration process, all germs are killed, the stability of heavy metals is improved, and toxic organic matter is oxidized and decomposed. The volume of residual ash of sludge after incineration is much smaller than that of sludge after mechanical dehydration. At present, sludge incineration has been widely used all over the world, and the proportion of sludge incineration will be further increased in the future. Since the moisture content of the sludge after mechanical dehydration is still about 78% to 82%, its calorific value is low, and it cannot be stably burned alone, so it should be dried.
现有的污泥干燥技术存在各种问题,例如:华南理工大学申请的实用新型专利复合加热盘式污泥干化机(专利号200920062589.2)虽然能够将污泥有效干化,但其产生大量废气,污染环境,且需要外部热源提供能量。于波涛申请的实用新型专利回转窑式污泥热干化装置(专利号201020617754.9)采用热传导单级干燥的方式,存在回转窑筒体过长,占地面积过大,一般污泥水分只能降到40%左右等问题。中科院工程热物理研究所申请的污泥焚烧专利(申请号200510077292.X,申请号200820123330.X),采用循环流化床高温灰及导热油换热装置对湿污泥进行干燥,系统复杂,动力消耗大,由于污泥热值低,不能实现热量平衡,运行结果发现,以油为辅助燃料吨湿污泥(含水率80%)处理成本达到400元,经济性不好。专利名称为“污泥焚烧处理方法及污泥焚烧处理系统”专利号为200510038416.3的发明专利将湿污泥直接送入循环流化床中焚烧,需要消耗大量的辅助燃料,运行成本太高。中国市政工程华北设计研究院申请的“湿污泥循环流化床无害化焚烧一体化处理工艺”专利号为200710060213.3将循环流化床高温灰与湿污泥在干燥器中造粒,再送入循环床中燃烧,存在结构复杂,热量不能自身平衡,运行费用较高等问题。There are various problems in the existing sludge drying technology. For example, although the utility model patent composite heating disc sludge dryer (patent No. 200920062589.2) applied by South China University of Technology can effectively dry the sludge, it produces a large amount of waste gas , pollute the environment, and require an external heat source to provide energy. Yu Botao's utility model patent rotary kiln thermal drying device for sludge (patent number 201020617754.9) adopts a heat conduction single-stage drying method, but the rotary kiln body is too long and the floor area is too large. Generally, the sludge moisture can only be reduced to about 40% and so on. The sludge incineration patent applied by the Institute of Engineering Thermophysics of the Chinese Academy of Sciences (application number 200510077292.X, application number 200820123330.X) uses a circulating fluidized bed high-temperature ash and a heat transfer oil heat exchange device to dry the wet sludge. The system is complex and the power The consumption is large, and due to the low calorific value of the sludge, the heat balance cannot be achieved. The operation results show that the treatment cost of a ton of wet sludge (with a moisture content of 80%) using oil as an auxiliary fuel reaches 400 yuan, which is not economical. The patent name is "Sludge Incineration Treatment Method and Sludge Incineration Treatment System" and the patent number is 200510038416.3. The wet sludge is directly sent to the circulating fluidized bed for incineration, which requires a large amount of auxiliary fuel and the operating cost is too high. The patent number of "integrated treatment process of wet sludge circulating fluidized bed harmless incineration" applied by China North China Design and Research Institute of Municipal Engineering is 200710060213.3 The circulating fluidized bed high temperature ash and wet sludge are granulated in the dryer, and then sent Combustion in a circulating bed has problems such as complex structure, self-balancing heat, and high operating costs.
发明内容 Contents of the invention
本发明的目的是为了解决现有的污泥干燥器存在的结构复杂、占地面积大的问题,以及污泥焚烧技术存在的热量无法自平衡和运行费用高的问题,进而提供一种污泥多级干化器、流化床焚烧处理装置及方法。The purpose of the present invention is to solve the problems of complex structure and large occupied area in the existing sludge dryer, as well as the problems of the heat in the sludge incineration technology that cannot be self-balanced and the operation cost is high, and then provide a sludge dryer Multistage dryer, fluidized bed incineration treatment device and method.
本发明的技术方案一是:污泥多级干化器包括干燥室、电机、多个齿轮、至少三级绞龙和与绞龙级数相同的绞龙底盘;The first technical solution of the present invention is: the sludge multi-stage dryer includes a drying chamber, a motor, a plurality of gears, at least three stages of augers and an auger chassis with the same number of stages as the auger;
所述至少三级绞龙由上至下水平安装在干燥室内,同层相邻的绞龙交错设置,每级绞龙的下方设置有一个绞龙底盘,电机安装在干燥室的外壁上,电机通过齿轮与各级绞龙建立传动关系,干燥室的上盖上设有湿污泥入口,干燥室的侧壁上部开设有蒸汽入口,干燥室的底板上设有干污泥出口,干燥室的侧壁下部开设有蒸汽出口。The at least three levels of augers are installed horizontally in the drying chamber from top to bottom, adjacent augers on the same floor are arranged alternately, an auger chassis is arranged below each level of augers, and the motor is installed on the outer wall of the drying chamber. The transmission relationship is established through gears and augers at all levels. The upper cover of the drying chamber is provided with a wet sludge inlet, the upper part of the side wall of the drying chamber is provided with a steam inlet, and the bottom plate of the drying chamber is provided with a dry sludge outlet. The lower part of the side wall is provided with a steam outlet.
每级绞龙包括一个双绞龙。Each level of auger includes a double auger.
每级绞龙包括一对绞龙,命名为双绞龙,所述一对绞龙水平方向并列设置,两个绞龙之间通过齿轮建立传动关系,至少三级绞龙中处于同一列的双绞龙命名为干燥段绞龙,两个干燥段绞龙之间设置有支撑件。Each level of auger includes a pair of augers, named as double augers, the pair of augers are arranged side by side in the horizontal direction, and the transmission relationship is established between the two augers. The auger is named as the drying section auger, and a support is arranged between the two drying section augers.
每级绞龙包括多个双绞龙,所述多个双绞龙水平方向并列设置,相邻的两个双绞龙之间通过齿轮建立传动关系,至少三级绞龙中处于同一列的双绞龙命名为干燥段绞龙,相邻的两个干燥段绞龙之间设置有支撑件。Each level of auger includes a plurality of double augers, and the plurality of double augers are arranged side by side in the horizontal direction, and a transmission relationship is established between two adjacent double augers. The auger is named as the drying section auger, and a support is arranged between two adjacent drying section augers.
污泥多级干化器包括六级绞龙、七级绞龙或九级绞龙。当污泥含水率为50%至60%时,采用六级或七级绞龙进行干燥,可将污泥含水率降至10%以下,干污泥热值达到2000Kcal/kg以上,实现能量自平衡。当污泥含水率为80%时,采用九级绞龙进行干燥,干污泥热值达到3500Kcal/kg以上,实现能量自平衡。The sludge multi-stage dryer includes six-stage auger, seven-stage auger or nine-stage auger. When the moisture content of the sludge is 50% to 60%, drying with six or seven-stage augers can reduce the moisture content of the sludge to less than 10%, and the calorific value of the dried sludge can reach more than 2000Kcal/kg, realizing self-energy balance. When the moisture content of the sludge is 80%, the nine-stage auger is used for drying, and the calorific value of the dried sludge reaches more than 3500Kcal/kg, realizing energy self-balancing.
污泥多级干化器包括三至六级绞龙。当污泥含水率为50%至60%时,采用三至六级绞龙进行干燥,干燥后污泥含水率控制在10%至40%之间,干污泥热值在大于2000Kcal/kg,小于3500Kcal/kg,实现能量平衡。The sludge multi-stage dryer includes three to six stages of augers. When the moisture content of the sludge is 50% to 60%, use three to six-stage augers for drying. After drying, the moisture content of the sludge is controlled between 10% and 40%, and the calorific value of the dried sludge is greater than 2000Kcal/kg. Less than 3500Kcal/kg to achieve energy balance.
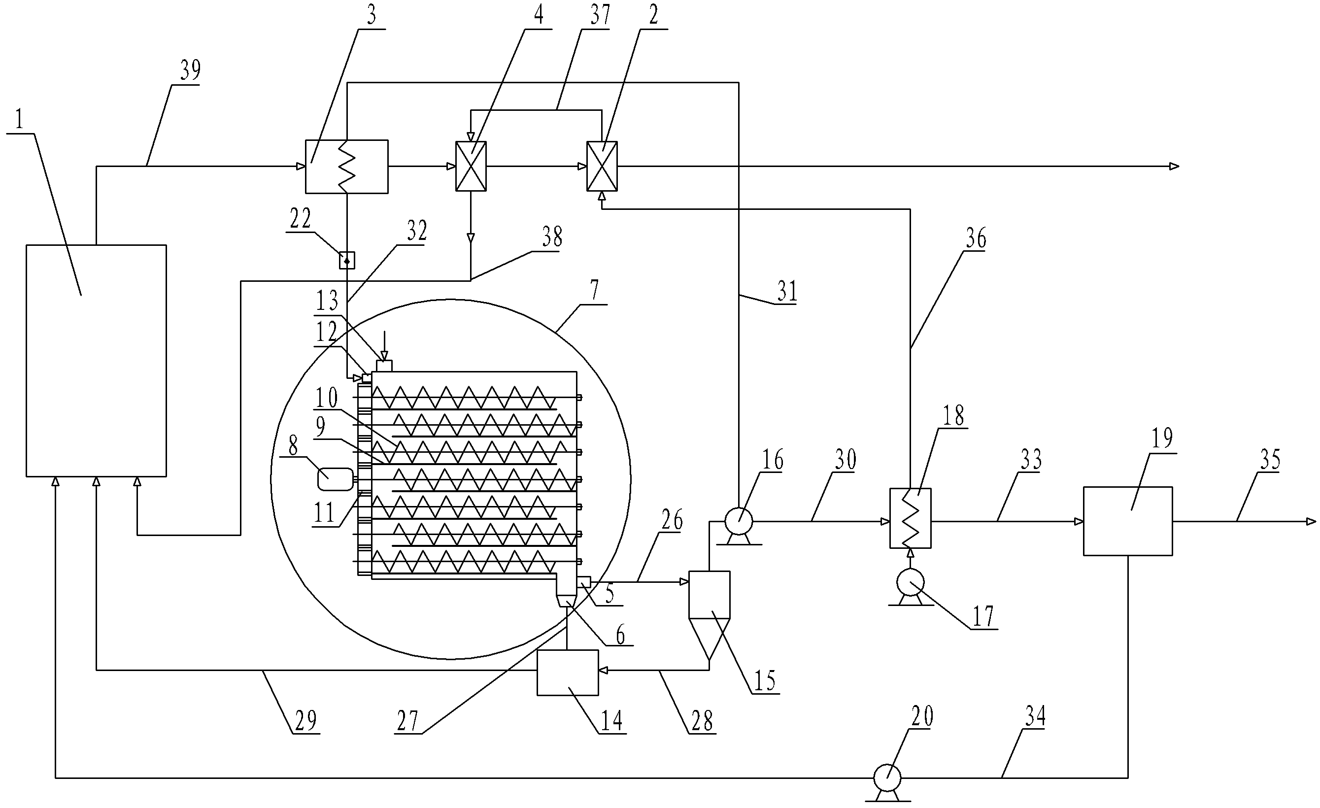
本发明的技术方案二是:污泥流化床焚烧处理装置包括流化床污泥焚烧炉、一级空气预热器、第一换热器、二级空气预热器、污泥多级干化器、干污泥储料仓、旋风分离器、循环风机、第一鼓风机、第二换热器、喷淋塔、第二鼓风机、增湿器、蒸汽出汽管、污泥流出管、粉尘输送管、污泥管道、第一蒸汽流经管、第二蒸汽流经管、蒸汽进汽管、第三蒸汽流经管、不凝气体输送管、污水流出管、空气流经管、一级预热空气管、二级预热空气管和高温烟气管道;The second technical solution of the present invention is: the sludge fluidized bed incineration treatment device includes a fluidized bed sludge incinerator, a primary air preheater, a first heat exchanger, a secondary air preheater, and a multistage sludge dryer. dehumidifier, dry sludge storage bin, cyclone separator, circulating fan, first blower, second heat exchanger, spray tower, second blower, humidifier, steam outlet pipe, sludge outflow pipe, dust Delivery pipe, sludge pipe, first steam flow pipe, second steam flow pipe, steam inlet pipe, third steam flow pipe, non-condensable gas delivery pipe, sewage outflow pipe, air flow pipe, primary preheating air pipe , secondary preheating air pipe and high temperature flue gas pipe;
蒸汽出口与旋风分离器的上部通过蒸汽出汽管连通,干污泥出口与干污泥储料仓通过污泥流出管连通,旋风分离器的底部与干污泥储料仓通过粉尘输送管连通,干污泥储料仓与流化床污泥焚烧炉通过污泥管道连通,旋风分离器的顶部与第二换热器通过第一蒸汽流经管连通,循环风机安装在第一蒸汽流经管上,循环风机通过第二蒸汽流经管与第一换热器连通,第一换热器通过蒸汽进汽管与蒸汽入口连通,增湿器安装在蒸汽进汽管上,第二换热器的底部安装有第一鼓风机,第二换热器通过第三蒸汽流经管与喷淋塔连通,喷淋塔通过不凝气体输送管与流化床污泥焚烧炉连通,第二鼓风机安装在不凝气体输送管上,污水流出管安装在喷淋塔上,第二换热器通过空气流经管与一级空气预热器连通,一级空气预热器通过一级预热空气管与二级空气预热器连通,二级空气预热器通过二级预热空气管与流化床污泥焚烧炉连通,高温烟气管道安装在流化床污泥焚烧炉的烟气出口端,第一换热器、二级空气预热器和一级空气预热器由左至右串联在高温烟气管道上。The steam outlet is connected to the upper part of the cyclone separator through the steam outlet pipe, the dry sludge outlet is connected to the dry sludge storage bin through the sludge outflow pipe, and the bottom of the cyclone separator is connected to the dry sludge storage bin through the dust conveying pipe , the dry sludge storage bin is connected with the fluidized bed sludge incinerator through the sludge pipeline, the top of the cyclone separator is connected with the second heat exchanger through the first steam flow pipe, and the circulation fan is installed on the first steam flow pipe , the circulation fan communicates with the first heat exchanger through the second steam flow pipe, the first heat exchanger communicates with the steam inlet through the steam inlet pipe, the humidifier is installed on the steam inlet pipe, and the bottom of the second heat exchanger The first blower is installed, the second heat exchanger communicates with the spray tower through the third steam flow pipe, the spray tower communicates with the fluidized bed sludge incinerator through the non-condensable gas delivery pipe, and the second blower is installed on the non-condensable gas On the delivery pipe, the sewage outflow pipe is installed on the spray tower, the second heat exchanger communicates with the primary air preheater through the air flow pipe, and the primary air preheater communicates with the secondary air preheater through the primary preheating air pipe. The heater is connected, the secondary air preheater is connected with the fluidized bed sludge incinerator through the secondary preheating air pipe, the high temperature flue gas pipeline is installed at the flue gas outlet end of the fluidized bed sludge incinerator, the first heat exchange The air heater, the secondary air preheater and the primary air preheater are connected in series on the high temperature flue gas pipeline from left to right.
本技术方案中污泥多级干化器采用的是技术方案一中所述的污泥多级干化器。The sludge multistage dryer in this technical solution adopts the sludge multistage dryer described in Technical Solution 1.
本发明的技术方案三是:污泥流化床焚烧处理方法:当干污泥热值为2000Kcal/kg时,湿污泥经机械脱水并深度压滤到含水率为50%至60%后由湿污泥入口进入干燥室内,同时,250℃至450℃的过热蒸汽通过蒸汽入口进入干燥室内;电机通过齿轮带动各级绞龙转动,湿污泥在双绞龙的搅拌下由上至下逐级与过热蒸汽直接接触换热,污泥含水率降至10%以下由污泥流出管进入干污泥储料仓内,过热蒸汽温度降至120℃~180℃由蒸汽出汽管进入旋风分离器,蒸汽经旋风分离器分离后,粉尘通过粉尘输送管进入干污泥储料仓内,粉尘与干污泥一同经污泥管道进入流化床污泥焚烧炉进行燃烧,燃烧产生的烟气经高温烟气管道排出,同时为高温烟气管道上的第一换热器、二级空气预热器和一级空气预热器提供热量,经旋风分离器分离后的部分蒸汽在循环风机的作用下进入第一换热器内,蒸汽与第一换热器换热升温到250℃至450℃,起炉时,增湿器喷射水雾与热空气产生热蒸汽后经蒸汽入口进入干燥室内,当湿污泥干燥1.5h-2h后,关闭增湿器,经旋风分离器分离后的剩余蒸汽在循环风机的作用下进入第二换热器与空气换热,空气由第一鼓风机进入第二换热器,温度降至80℃的剩余蒸汽再进入喷淋塔喷淋脱水,产生的污水通过污水流出管流出,喷淋塔内的不凝气体通过不凝气体输送管回流至流化床污泥焚烧炉燃尽,污泥焚烧所需的空气在第一鼓风机的作用下经第二换热器再经过一级空气预热器和二级空气预热器送入流化床污泥焚烧炉内参与燃烧。The third technical solution of the present invention is: sludge fluidized bed incineration treatment method: when the heat value of the dry sludge is 2000Kcal/kg, the wet sludge is mechanically dehydrated and press-filtered until the moisture content is 50% to 60%. The wet sludge inlet enters the drying chamber, and at the same time, superheated steam at 250°C to 450°C enters the drying chamber through the steam inlet; the motor drives the augers at all levels to rotate through the gears, and the wet sludge is stirred from top to bottom by the double auger. The stage is in direct contact with the superheated steam for heat exchange, the moisture content of the sludge drops below 10%, and enters the dry sludge storage bin through the sludge outflow pipe, and the temperature of the superheated steam drops to 120°C-180°C, and enters the cyclone separation through the steam outlet pipe After the steam is separated by the cyclone separator, the dust enters the dry sludge storage bin through the dust conveying pipe, and the dust and dry sludge enter the fluidized bed sludge incinerator through the sludge pipeline for combustion, and the flue gas produced by combustion It is discharged through the high-temperature flue gas pipeline, and at the same time provides heat for the first heat exchanger, the second-level air preheater and the first-level air preheater on the high-temperature flue gas pipeline, and part of the steam separated by the cyclone separator is in the circulation fan. Under the action, it enters the first heat exchanger, and the steam exchanges heat with the first heat exchanger to raise the temperature to 250°C to 450°C. When the furnace is started, the humidifier sprays water mist and hot air to generate hot steam, and then enters the drying chamber through the steam inlet. , when the wet sludge is dried for 1.5h-2h, the humidifier is turned off, and the remaining steam separated by the cyclone separator enters the second heat exchanger to exchange heat with the air under the action of the circulating fan, and the air enters the second heat exchanger from the first blower. The second heat exchanger, the remaining steam whose temperature drops to 80°C enters the spray tower for spraying and dehydration, the generated sewage flows out through the sewage outflow pipe, and the non-condensable gas in the spray tower flows back to the fluidized bed through the non-condensable gas delivery pipe The sludge incinerator burns out, and the air required for sludge incineration is sent to the fluidized bed sludge incineration through the second heat exchanger under the action of the first blower, and then through the first-stage air preheater and the second-stage air preheater. Participate in combustion in the furnace.
本技术方案采用的是带有六级或七级绞龙的污泥流化床焚烧处理装置完成的。This technical proposal is completed by using a sludge fluidized bed incineration treatment device with six or seven stages of auger.
本发明的技术方案四是:污泥流化床焚烧处理方法:当干污泥热值为3500Kcal/kg时,含水率为80%的湿污泥由湿污泥入口进入干燥室内,同时,250℃至450℃的过热蒸汽通过蒸汽入口进入干燥室内;电机通过齿轮带动各级绞龙转动,湿污泥在双绞龙的搅拌下由上至下逐级与过热蒸汽直接接触换热,污泥含水率降至10%以下由污泥流出管进入干污泥储料仓内,过热蒸汽温度降至120℃~180℃由蒸汽出汽管进入旋风分离器,蒸汽经旋风分离器分离后,粉尘通过粉尘输送管进入干污泥储料仓内,粉尘与干污泥一同经污泥管道进入流化床污泥焚烧炉进行燃烧,燃烧产生的烟气经高温烟气管道排出,同时为高温烟气管道上的第一换热器、二级空气预热器和一级空气预热器提供热量,经旋风分离器分离后的部分蒸汽在循环风机的作用下进入第一换热器内,蒸汽与第一换热器换热升温到250℃至450℃,起炉时,增湿器喷射水雾与热空气产生热蒸汽后经蒸汽入口进入干燥室内,当湿污泥干燥1.5h-2h后,关闭增湿器,经旋风分离器分离后的剩余蒸汽在循环风机的作用下进入第二换热器与空气换热,空气由第一鼓风机进入第二换热器,温度降至80℃的剩余蒸汽再进入喷淋塔喷淋脱水,产生的污水通过污水流出管流出,喷淋塔内的不凝气体通过不凝气体输送管回流至流化床污泥焚烧炉燃尽,污泥焚烧所需的空气在第一鼓风机的作用下经第二换热器再经过一级空气预热器和二级空气预热器送入流化床污泥焚烧炉内参与燃烧。The fourth technical solution of the present invention is: sludge fluidized bed incineration treatment method: when the heat value of dry sludge is 3500Kcal/kg, wet sludge with a moisture content of 80% enters the drying chamber from the wet sludge inlet, and at the same time, 250 The superheated steam from ℃ to 450℃ enters the drying chamber through the steam inlet; the motor drives the augers at all levels to rotate through the gears, and the wet sludge is in direct contact with the superheated steam from top to bottom to exchange heat under the agitation of the twin augers. The moisture content drops below 10% and enters the dry sludge storage bin through the sludge outflow pipe, and the superheated steam temperature drops to 120°C-180°C and enters the cyclone separator through the steam outlet pipe. After the steam is separated by the cyclone separator, the dust It enters the dry sludge storage bin through the dust conveying pipe, and the dust and dry sludge enter the fluidized bed sludge incinerator through the sludge pipeline for combustion. The first heat exchanger, the second-stage air preheater and the first-stage air preheater on the air pipeline provide heat, and part of the steam separated by the cyclone separator enters the first heat exchanger under the action of the circulating fan, and the steam Exchange heat with the first heat exchanger and raise the temperature to 250°C to 450°C. When starting the furnace, the humidifier sprays water mist and hot air to generate hot steam and then enters the drying room through the steam inlet. After the wet sludge is dried for 1.5h-2h , turn off the humidifier, and the remaining steam separated by the cyclone separator enters the second heat exchanger to exchange heat with the air under the action of the circulating fan, and the air enters the second heat exchanger from the first blower, and the temperature drops to 80°C The remaining steam enters the spray tower for spraying and dehydration, and the generated sewage flows out through the sewage outflow pipe. Under the action of the first blower, the required air is sent to the fluidized bed sludge incinerator to participate in combustion through the second heat exchanger, the primary air preheater and the secondary air preheater.
本技术方案采用的是带有九级绞龙的污泥流化床焚烧处理装置完成的。This technical proposal is completed by using a sludge fluidized bed incineration treatment device with a nine-stage auger.
本发明的技术方案五是:污泥流化床焚烧处理方法:当干污泥热值小于3500Kcal/kg,大于2000Kcal/kg时,含水率为80%的湿污泥首先经压滤机压榨至含水率为50%至60%,再由湿污泥入口进入干燥室内,同时,250℃至450℃的过热蒸汽通过蒸汽入口进入干燥室内;电机通过齿轮带动各级绞龙转动,湿污泥在双绞龙的搅拌下由上至下逐级与过热蒸汽直接接触换热,污泥含水率降至10%以下由污泥流出管进入干污泥储料仓内,过热蒸汽温度降至120℃~180℃由蒸汽出汽管进入旋风分离器,蒸汽经旋风分离器分离后,粉尘通过粉尘输送管进入干污泥储料仓内,粉尘与干污泥一同经污泥管道进入流化床污泥焚烧炉进行燃烧,燃烧产生的烟气经高温烟气管道排出,同时为高温烟气管道上的第一换热器、二级空气预热器和一级空气预热器提供热量,经旋风分离器分离后的部分蒸汽在循环风机的作用下进入第一换热器内,蒸汽与第一换热器换热升温到250℃至450℃,起炉时,增湿器喷射水雾与热空气产生热蒸汽后经蒸汽入口进入干燥室内,当湿污泥干燥1.5h-2h后,关闭增湿器,经旋风分离器分离后的剩余蒸汽在循环风机的作用下进入第二换热器与空气换热,空气由第一鼓风机进入第二换热器,温度降至80℃的剩余蒸汽再进入喷淋塔喷淋脱水,产生的污水通过污水流出管流出,喷淋塔内的不凝气体通过不凝气体输送管回流至流化床污泥焚烧炉燃尽,污泥焚烧所需的空气在第一鼓风机的作用下经第二换热器再经过一级空气预热器和二级空气预热器送入流化床污泥焚烧炉内参与燃烧。The fifth technical solution of the present invention is: sludge fluidized bed incineration treatment method: when the calorific value of dry sludge is less than 3500Kcal/kg and greater than 2000Kcal/kg, the wet sludge with a moisture content of 80% is first squeezed to The moisture content is 50% to 60%, and then enters the drying chamber from the wet sludge inlet. At the same time, superheated steam of 250°C to 450°C enters the drying chamber through the steam inlet; the motor drives the augers at all levels to rotate through the gears, and the wet sludge is Under the agitation of the double auger, it directly contacts with the superheated steam from top to bottom for heat exchange, and the moisture content of the sludge drops below 10%. It enters the dry sludge storage bin through the sludge outflow pipe, and the temperature of the superheated steam drops to 120°C. ~180°C enters the cyclone separator from the steam outlet pipe. After the steam is separated by the cyclone separator, the dust enters the dry sludge storage bin through the dust conveying pipe, and the dust and dry sludge enter the fluidized bed sludge through the sludge pipeline together. The mud incinerator is burned, and the flue gas generated by the combustion is discharged through the high-temperature flue gas pipeline, and at the same time provides heat for the first heat exchanger, the second-level air preheater and the first-level air preheater on the high-temperature flue gas pipeline, and is passed through the cyclone Part of the steam separated by the separator enters the first heat exchanger under the action of the circulating fan, and the steam exchanges heat with the first heat exchanger to raise the temperature to 250°C to 450°C. When the furnace is started, the humidifier sprays water mist and heat After the air generates hot steam, it enters the drying chamber through the steam inlet. When the wet sludge is dried for 1.5h-2h, the humidifier is turned off, and the remaining steam separated by the cyclone separator enters the second heat exchanger and Air heat exchange, the air enters the second heat exchanger from the first blower, and the remaining steam whose temperature drops to 80°C enters the spray tower for spraying and dehydration, and the generated sewage flows out through the sewage outflow pipe, and the non-condensable gas in the spray tower Return to the fluidized bed sludge incinerator through the non-condensable gas delivery pipe for combustion, and the air required for sludge incineration passes through the second heat exchanger under the action of the first blower, and then passes through the primary air preheater and secondary air The preheater is sent into the fluidized bed sludge incinerator to participate in combustion.
本技术方案采用的是带有三级至六级绞龙的污泥流化床焚烧处理装置完成的。This technical proposal is completed by using a sludge fluidized bed incineration treatment device with three to six stages of auger.
本发明与现有技术相比具有以下有益效果:本发明的污泥多级干化器采用多级绞龙,实现多级干燥,结构简单,占地面积小,干污泥含水率达到10%以下;本发明的污泥流化床焚烧处理装置及方法,采用过热蒸汽作为干燥介质,具有防止污泥粉尘爆炸的功能,同时过热蒸汽比容大,换热效率高,干燥湿污泥的能量由燃烧干污泥自给,实现了能量自给,热量自平衡,大幅度降低了运行成本,另外,污泥流化床焚烧处理装置不设余热锅炉,整体装置简单,制造成本低廉;污泥流化床焚烧处理装置采用常规流化床污泥焚烧炉焚烧污泥,动力消耗低。Compared with the prior art, the present invention has the following beneficial effects: the sludge multi-stage dryer of the present invention adopts multi-stage auger to realize multi-stage drying, has a simple structure, occupies a small area, and the moisture content of the dry sludge reaches 10%. The following: The sludge fluidized bed incineration treatment device and method of the present invention uses superheated steam as the drying medium, which has the function of preventing sludge dust explosion, and at the same time, the specific volume of superheated steam is large, the heat exchange efficiency is high, and the energy of drying wet sludge Self-sufficiency by burning dry sludge realizes energy self-sufficiency, heat self-balance, and greatly reduces operating costs. In addition, the sludge fluidized bed incineration treatment device does not have a waste heat boiler, the overall device is simple, and the manufacturing cost is low; sludge fluidization The bed incineration treatment device uses a conventional fluidized bed sludge incinerator to incinerate sludge, with low power consumption.
附图说明 Description of drawings
图1是本发明的污泥多级干化器的整体结构图,图2是图1的A-A剖视图,图3是图1的B-B剖视图,图4是污泥流化床焚烧处理装置的整体结构图。Fig. 1 is the overall structure diagram of the sludge multistage dryer of the present invention, Fig. 2 is the A-A sectional view of Fig. 1, Fig. 3 is the B-B sectional view of Fig. 1, Fig. 4 is the overall structure of the sludge fluidized bed incineration treatment device picture.
具体实施方式 Detailed ways
具体实施方式一:结合图1至图3说明本实施方式,本实施方式的污泥多级干化器包括干燥室23、电机8、多个齿轮11、至少三级绞龙和与绞龙级数相同的绞龙底盘9;Specific Embodiment 1: This embodiment is described with reference to FIGS. 1 to 3. The sludge multistage dryer of this embodiment includes a drying
所述至少三级绞龙由上至下水平安装在干燥室23内,同层相邻的绞龙交错设置,每级绞龙24的下方设置有一个绞龙底盘9,电机8安装在干燥室23的外壁上,电机8通过齿轮11与各级绞龙建立传动关系,干燥室23的上盖上设有湿污泥入口13,干燥室23的侧壁上部开设有蒸汽入口12,干燥室23的底板上设有干污泥出口6,干燥室23的侧壁下部开设有蒸汽出口5。The at least three stages of augers are horizontally installed in the drying
具体实施方式二:结合图1至图3说明本实施方式,本实施方式的每级绞龙包括一个双绞龙10。其它组成和连接关系与具体实施方式一相同。Specific Embodiment 2: This embodiment is described with reference to FIG. 1 to FIG. 3 . Each level of auger in this embodiment includes a
具体实施方式三:结合图1至图3说明本实施方式,本实施方式的每级绞龙包括一对绞龙,命名为双绞龙10,所述一对绞龙水平方向并列设置,两个绞龙之间通过齿轮11建立传动关系,至少三级绞龙中处于同一列的双绞龙10命名为干燥段绞龙25,两个干燥段绞龙25之间设置有支撑件21。如此设置,效率高。其它组成和连接关系与具体实施方式一相同。Specific embodiment three: this embodiment is described in conjunction with Fig. 1 to Fig. 3, and each level of auger of this embodiment comprises a pair of auger, named
具体实施方式四:结合图1至图3说明本实施方式,本实施方式的每级绞龙包括一对绞龙,命名为双绞龙10,所述一对绞龙水平方向并列设置,两个绞龙之间通过齿轮11建立传动关系,至少三级绞龙中处于同一列的双绞龙10命名为干燥段绞龙25,相邻的两个干燥段绞龙25之间设置有支撑件21。如此设置,效率高。其它组成和连接关系与具体实施方式一相同。Specific embodiment four: this embodiment is described in conjunction with Fig. 1 to Fig. 3, and each level of auger of this embodiment comprises a pair of auger, named
具体实施方式五:结合图1至图3说明本实施方式,本实施方式的污泥多级干化器包括六级绞龙、七级绞龙或九级绞龙。当污泥含水率为50%至60%时,采用六级或七级绞龙进行干燥,可将污泥含水率降至10%以下,干污泥热值达到2000Kcal/kg以上,实现能量自平衡。当污泥含水率为80%时,采用九级绞龙进行干燥,干污泥热值达到3500Kcal/kg以上,实现能量自平衡。其它组成和连接关系与具体实施方式一、二、三或四相同。Embodiment 5: This embodiment is described with reference to FIG. 1 to FIG. 3 . The sludge multi-stage dryer in this embodiment includes a six-stage auger, a seven-stage auger or a nine-stage auger. When the moisture content of the sludge is 50% to 60%, drying with six or seven-stage augers can reduce the moisture content of the sludge to less than 10%, and the calorific value of the dried sludge can reach more than 2000Kcal/kg, realizing self-energy balance. When the moisture content of the sludge is 80%, the nine-stage auger is used for drying, and the calorific value of the dried sludge reaches more than 3500Kcal/kg, realizing energy self-balancing. Other compositions and connections are the same as those in Embodiment 1, 2, 3 or 4.
具体实施方式六:结合图1至图3说明本实施方式,本实施方式的污泥多级干化器包括三至六级绞龙。当污泥含水率为50%至60%时,采用三至六级绞龙进行干燥,干燥后污泥含水率控制在10%至40%之间,干污泥热值在大于2000Kcal/kg,小于3500Kcal/kg,实现能量平衡。其它组成和连接关系与具体实施方式一、二、三或四相同。Specific Embodiment 6: This embodiment is described with reference to FIG. 1 to FIG. 3 . The sludge multi-stage dryer in this embodiment includes three to six stages of augers. When the moisture content of the sludge is 50% to 60%, use three to six-stage augers for drying. After drying, the moisture content of the sludge is controlled between 10% and 40%, and the calorific value of the dried sludge is greater than 2000Kcal/kg. Less than 3500Kcal/kg to achieve energy balance. Other compositions and connections are the same as those in Embodiment 1, 2, 3 or 4.
具体实施方式七:结合图4说明本实施方式,本实施方式的污泥流化床焚烧处理装置包括流化床污泥焚烧炉1、一级空气预热器2、第一换热器3、二级空气预热器4、污泥多级干化器7、干污泥储料仓14、旋风分离器15、循环风机16、第一鼓风机17、第二换热器18、喷淋塔19、第二鼓风机20、增湿器22、蒸汽出汽管26、污泥流出管27、粉尘输送管28、污泥管道29、第一蒸汽流经管30、第二蒸汽流经管31、蒸汽进汽管32、第三蒸汽流经管33、不凝气体输送管34、污水流出管35、空气流经管36、一级预热空气管37、二级预热空气管38和高温烟气管道39;Embodiment 7: This embodiment is described in conjunction with FIG. 4. The sludge fluidized bed incineration treatment device of this embodiment includes a fluidized bed sludge incinerator 1, a primary air preheater 2, a first heat exchanger 3, Secondary air preheater 4, sludge multi-stage dryer 7, dry
蒸汽出口5与旋风分离器15的上部通过蒸汽出汽管26连通,干污泥出口6与储料仓14通过污泥流出管27连通,旋风分离器15的底部与储料仓14通过粉尘输送管28连通,储料仓14与流化床污泥焚烧炉1通过污泥管道29连通,旋风分离器15的顶部与第二换热器18通过第一蒸汽流经管30连通,循环风机16安装在第一蒸汽流经管30上,循环风机16通过第二蒸汽流经管31与第一换热器3连通,第一换热器3通过蒸汽进汽管32与蒸汽入口12连通,增湿器22安装在蒸汽进汽管32上,第二换热器18的底部安装有第一鼓风机17,第二换热器18通过第三蒸汽流经管33与喷淋塔19连通,喷淋塔19通过不凝气体输送管34与流化床污泥焚烧炉1连通,第二鼓风机20安装在不凝气体输送管34上,污水流出管35安装在喷淋塔19上,第二换热器18通过空气流经管36与一级空气预热器2连通,一级空气预热器2通过一级预热空气管37与二级空气预热器4连通,二级空气预热器4通过二级预热空气管38与流化床污泥焚烧炉1连通,高温烟气管道39安装在流化床污泥焚烧炉1的烟气出口端,第一换热器3、二级空气预热器4和一级空气预热器2由左至右串联在高温烟气管道39上。The steam outlet 5 communicates with the upper part of the cyclone separator 15 through the steam outlet pipe 26, the dry sludge outlet 6 communicates with the storage bin 14 through the sludge outflow pipe 27, and the bottom of the cyclone separator 15 communicates with the storage bin 14 through the dust transport The pipe 28 communicates, the storage bin 14 communicates with the fluidized bed sludge incinerator 1 through the sludge pipeline 29, the top of the cyclone separator 15 communicates with the second heat exchanger 18 through the first steam flow through the pipe 30, and the circulating fan 16 is installed On the first steam flow pipe 30, the circulating fan 16 communicates with the first heat exchanger 3 through the second steam flow pipe 31, the first heat exchanger 3 communicates with the steam inlet 12 through the steam inlet pipe 32, and the humidifier 22 Installed on the steam inlet pipe 32, the bottom of the second heat exchanger 18 is equipped with a first blower 17, and the second heat exchanger 18 communicates with the spray tower 19 through the third steam flow through the pipe 33, and the spray tower 19 passes through The condensed gas conveying pipe 34 communicates with the fluidized bed sludge incinerator 1, the second blower 20 is installed on the noncondensable gas conveying pipe 34, the sewage outflow pipe 35 is installed on the spray tower 19, and the second heat exchanger 18 passes the air The flow-through pipe 36 communicates with the primary air preheater 2, the primary air preheater 2 communicates with the secondary air preheater 4 through the primary preheating air pipe 37, and the secondary air preheater 4 passes through the secondary preheating The air pipe 38 communicates with the fluidized bed sludge incinerator 1, the high temperature flue gas pipeline 39 is installed at the flue gas outlet end of the fluidized bed sludge incinerator 1, the first heat exchanger 3, the secondary air preheater 4 and the The primary air preheater 2 is connected in series with the high temperature flue gas pipeline 39 from left to right.
本实施方式中的换热器采用防腐材料制成,避免低温露点腐蚀。The heat exchanger in this embodiment is made of anti-corrosion materials to avoid low temperature dew point corrosion.
本实施方式中的污泥多级干化器7采用的是实施方式一至六中的任意一种污泥多级干化器。The sludge multistage dryer 7 in this embodiment adopts any one of the sludge multistage dryers in Embodiments 1 to 6.
具体实施方式八:结合图4说明本实施方式,本实施方式的污泥流化床焚烧处理方法:当干污泥热值为2000Kcal/kg时,湿污泥经机械脱水并深度压滤到含水率为50%至60%后由湿污泥入口13进入干燥室23内,同时,250℃至450℃的过热蒸汽通过蒸汽入口12进入干燥室23内;电机8通过齿轮11带动各级绞龙转动,湿污泥在双绞龙的搅拌下由上至下逐级与过热蒸汽直接接触换热,污泥含水率降至10%以下由污泥流出管27进入储料仓14内,过热蒸汽温度降至120℃~180℃由蒸汽出汽管26进入旋风分离器15,蒸汽经旋风分离器15分离后,粉尘通过粉尘输送管28进入储料仓14内,粉尘与干污泥一同经污泥管道29进入流化床污泥焚烧炉1进行燃烧,燃烧产生的烟气经高温烟气管道39排出,同时为高温烟气管道39上的第一换热器3、二级空气预热器4和一级空气预热器2提供热量,经旋风分离器15分离后的部分蒸汽在循环风机16的作用下进入第一换热器3内,蒸汽与第一换热器3换热升温到250℃至450℃,起炉时,增湿器22喷射水雾与热空气产生热蒸汽后经蒸汽入口12进入干燥室23内,当湿污泥干燥1.5h-2h后,关闭增湿器22,经旋风分离器15分离后的剩余蒸汽在循环风机16的作用下进入第二换热器18与空气换热,空气由第一鼓风机17进入第二换热器18,温度降至80℃的剩余蒸汽再进入喷淋塔19喷淋脱水,产生的污水通过污水流出管35流出,喷淋塔19内的不凝气体通过不凝气体输送管34回流至流化床污泥焚烧炉1燃尽,污泥焚烧所需的空气在第一鼓风机17的作用下经第二换热器18再经过一级空气预热器2和二级空气预热器4送入流化床污泥焚烧炉1内参与燃烧。Embodiment 8: This embodiment is described in conjunction with FIG. 4. The sludge fluidized bed incineration treatment method of this embodiment: when the heat value of the dry sludge is 2000Kcal/kg, the wet sludge is mechanically dehydrated and press-filtered to contain water After the rate is 50% to 60%, the
本实施方式采用的是具体实施方式七中带有六级或七级绞龙的污泥流化床焚烧处理装置完成的。This embodiment is completed by adopting the sludge fluidized bed incineration treatment device with six or seven stages of auger in the seventh embodiment.
具体实施方式九:结合图4说明本实施方式,本实施方式的污泥流化床焚烧处理方法:当干污泥热值为3500Kcal/kg时,含水率为80%的湿污泥由湿污泥入口13进入干燥室23内,同时,250℃至450℃的过热蒸汽通过蒸汽入口12进入干燥室23内;电机8通过齿轮11带动各级绞龙转动,湿污泥在双绞龙的搅拌下由上至下逐级与过热蒸汽直接接触换热,污泥含水率降至10%以下由污泥流出管27进入储料仓14内,过热蒸汽温度降至120℃~180℃由蒸汽出汽管26进入旋风分离器15,蒸汽经旋风分离器15分离后,粉尘通过粉尘输送管28进入储料仓14内,粉尘与干污泥一同经污泥管道29进入流化床污泥焚烧炉1进行燃烧,燃烧产生的烟气经高温烟气管道39排出,同时为高温烟气管道39上的第一换热器3、二级空气预热器4和一级空气预热器2提供热量,经旋风分离器15分离后的部分蒸汽在循环风机16的作用下进入第一换热器3内,蒸汽与第一换热器3换热升温到250℃至450℃,起炉时,增湿器22喷射水雾与热空气产生热蒸汽后经蒸汽入口12进入干燥室23内,当湿污泥干燥1.5h-2h后,关闭增湿器22,经旋风分离器15分离后的剩余蒸汽在循环风机16的作用下进入第二换热器18与空气换热,空气由第一鼓风机17进入第二换热器18,温度降至80℃的剩余蒸汽再进入喷淋塔19喷淋脱水,产生的污水通过污水流出管35流出,喷淋塔19内的不凝气体通过不凝气体输送管34回流至流化床污泥焚烧炉1燃尽,污泥焚烧所需的空气在第一鼓风机17的作用下经第二换热器18再经过一级空气预热器2和二级空气预热器4送入流化床污泥焚烧炉1内参与燃烧。Specific Embodiment Nine: This embodiment is described in conjunction with Fig. 4. The sludge fluidized bed incineration treatment method of this embodiment: when the heat value of the dry sludge is 3500Kcal/kg, the wet sludge with a moisture content of 80% is produced from the wet sludge The
本实施方式采用的是具体实施方式七中带有九级绞龙的污泥流化床焚烧处理装置完成的。This embodiment is completed by adopting the sludge fluidized bed incineration treatment device with nine-stage auger in Embodiment 7.
具体实施方式十:结合图4说明本实施方式,本实施方式的污泥流化床焚烧处理方法:当干污泥热值小于3500Kcal/kg,大于2000Kcal/kg时,含水率为80%的湿污泥首先通过压滤机压榨至含水率为50%至60%,再由湿污泥入口13进入干燥室23内,同时,250℃至450℃的过热蒸汽通过蒸汽入口12进入干燥室23内;电机8通过齿轮11带动各级绞龙转动,湿污泥在双绞龙的搅拌下由上至下逐级与过热蒸汽直接接触换热,污泥含水率降至10%以下由污泥流出管27进入储料仓14内,过热蒸汽温度降至120℃~180℃由蒸汽出汽管26进入旋风分离器15,蒸汽经旋风分离器15分离后,粉尘通过粉尘输送管28进入储料仓14内,粉尘与干污泥一同经污泥管道29进入流化床污泥焚烧炉1进行燃烧,燃烧产生的烟气经高温烟气管道39排出,同时为高温烟气管道39上的第一换热器3、二级空气预热器4和一级空气预热器2提供热量,经旋风分离器15分离后的部分蒸汽在循环风机16的作用下进入第一换热器3内,蒸汽与第一换热器3换热升温到250℃至450℃,起炉时,增湿器22喷射水雾与热空气产生热蒸汽后经蒸汽入口12进入干燥室23内,当湿污泥干燥1.5h-2h后,关闭增湿器22,经旋风分离器15分离后的剩余蒸汽在循环风机16的作用下进入第二换热器18与空气换热,空气由第一鼓风机17进入第二换热器18,温度降至80℃的剩余蒸汽再进入喷淋塔19喷淋脱水,产生的污水通过污水流出管35流出,喷淋塔19内的不凝气体通过不凝气体输送管34回流至流化床污泥焚烧炉1燃尽,污泥焚烧所需的空气在第一鼓风机17的作用下经第二换热器18再经过一级空气预热器2和二级空气预热器4送入流化床污泥焚烧炉1内参与燃烧。Specific Embodiment Ten: This embodiment is described in conjunction with Fig. 4. The sludge fluidized bed incineration treatment method of this embodiment: when the calorific value of the dry sludge is less than 3500Kcal/kg and greater than 2000Kcal/kg, the wet sludge with a moisture content of 80% The sludge is first squeezed through a filter press until the water content is 50% to 60%, and then enters the drying
本实施方式采用的是具体实施方式七中带有三级至六级绞龙的污泥流化床焚烧处理装置完成的。This embodiment is completed by adopting the sludge fluidized bed incineration treatment device with three to six stages of augers in the seventh embodiment.
Claims (10)
Priority Applications (1)
| Application Number | Priority Date | Filing Date | Title |
|---|---|---|---|
| CN 201210065531 CN102583945B (en) | 2012-01-13 | 2012-01-13 | Fluidized bed combustion treatment device provided with sludge multi-stage drying device, and fluidized bed combustion treatment method |
Applications Claiming Priority (1)
| Application Number | Priority Date | Filing Date | Title |
|---|---|---|---|
| CN 201210065531 CN102583945B (en) | 2012-01-13 | 2012-01-13 | Fluidized bed combustion treatment device provided with sludge multi-stage drying device, and fluidized bed combustion treatment method |
Publications (2)
| Publication Number | Publication Date |
|---|---|
| CN102583945A true CN102583945A (en) | 2012-07-18 |
| CN102583945B CN102583945B (en) | 2013-09-18 |
Family
ID=46473300
Family Applications (1)
| Application Number | Title | Priority Date | Filing Date |
|---|---|---|---|
| CN 201210065531 Active CN102583945B (en) | 2012-01-13 | 2012-01-13 | Fluidized bed combustion treatment device provided with sludge multi-stage drying device, and fluidized bed combustion treatment method |
Country Status (1)
| Country | Link |
|---|---|
| CN (1) | CN102583945B (en) |
Cited By (14)
| Publication number | Priority date | Publication date | Assignee | Title |
|---|---|---|---|---|
| CN103058490A (en) * | 2013-01-18 | 2013-04-24 | 哈尔滨工业大学 | Multi-stage inner circulating fluidized bed sludge drying and fluidized bed incinerating device and method |
| CN103359904A (en) * | 2012-09-28 | 2013-10-23 | 山东华城城建设计工程有限公司 | Sludge drying system combining sewage source heat pump with solar energy |
| CN103438464A (en) * | 2013-09-06 | 2013-12-11 | 陆建忠 | Method for incinerating industrial sludge containing hazardous wastes |
| CN105198185A (en) * | 2015-09-07 | 2015-12-30 | 未名生物环保集团有限公司 | Sludge incineration treatment system |
| CN105347645A (en) * | 2015-10-30 | 2016-02-24 | 清华大学 | Sludge comprehensive treatment system and method |
| CN107285599A (en) * | 2017-08-08 | 2017-10-24 | 哈尔滨华崴重工有限公司 | Energy-autarchic type sludge drying is equipped with Incineration in CFB and tail gas clean-up |
| CN110040935A (en) * | 2019-05-28 | 2019-07-23 | 南昌航空大学 | A kind of multiple layer combination gravity type sludge drying mechanism and drying means |
| CN110397923A (en) * | 2019-07-26 | 2019-11-01 | 南京绿帝环保能源科技有限公司 | A kind of comprehensive cyclic processing device of waste |
| CN110590120A (en) * | 2019-10-19 | 2019-12-20 | 哈尔滨工业大学 | Sludge steam conditioning high-dry dehydration coupling incineration integrated method and device |
| CN111170608A (en) * | 2019-12-05 | 2020-05-19 | 大连绿诺集团有限公司 | Municipal sludge dewatering, drying and burning treatment system without adding fuel |
| CN111718087A (en) * | 2020-07-22 | 2020-09-29 | 湖南慧峰环保科技开发有限公司 | Sludge or oil sludge drying, incineration treatment cycle system and treatment method |
| CN111888845A (en) * | 2020-07-21 | 2020-11-06 | 湖北成飞科技股份有限公司 | A kind of ultra-low emission production method of refined vanadium |
| CN112484054A (en) * | 2020-11-05 | 2021-03-12 | 杭州国泰环保科技股份有限公司 | Sludge incineration waste heat recovery device |
| CN116817285A (en) * | 2023-06-28 | 2023-09-29 | 西安西热锅炉环保工程有限公司 | Sludge blending combustion system based on circulating fluidized bed boiler |
Citations (5)
| Publication number | Priority date | Publication date | Assignee | Title |
|---|---|---|---|---|
| EP1306352A2 (en) * | 2001-10-23 | 2003-05-02 | Anro Anlagen- und Rohrleitungsbau GmbH | Assembly for drying sludge comprising a heating appliance within a conveying device |
| CN2695890Y (en) * | 2004-05-20 | 2005-04-27 | 于修伦 | Device for drying house refuse |
| JP2006207947A (en) * | 2005-01-28 | 2006-08-10 | Ishikawajima Harima Heavy Ind Co Ltd | Method and apparatus for burning hydrous waste |
| CN101265008A (en) * | 2008-04-22 | 2008-09-17 | 东南大学 | Combined treatment method of sludge drying and incineration |
| CN102252331A (en) * | 2011-05-06 | 2011-11-23 | 安徽博瑞特热能设备股份有限公司 | Energy self-feed type fluidized bed sludge incineration and tail gas pollution control system |
-
2012
- 2012-01-13 CN CN 201210065531 patent/CN102583945B/en active Active
Patent Citations (5)
| Publication number | Priority date | Publication date | Assignee | Title |
|---|---|---|---|---|
| EP1306352A2 (en) * | 2001-10-23 | 2003-05-02 | Anro Anlagen- und Rohrleitungsbau GmbH | Assembly for drying sludge comprising a heating appliance within a conveying device |
| CN2695890Y (en) * | 2004-05-20 | 2005-04-27 | 于修伦 | Device for drying house refuse |
| JP2006207947A (en) * | 2005-01-28 | 2006-08-10 | Ishikawajima Harima Heavy Ind Co Ltd | Method and apparatus for burning hydrous waste |
| CN101265008A (en) * | 2008-04-22 | 2008-09-17 | 东南大学 | Combined treatment method of sludge drying and incineration |
| CN102252331A (en) * | 2011-05-06 | 2011-11-23 | 安徽博瑞特热能设备股份有限公司 | Energy self-feed type fluidized bed sludge incineration and tail gas pollution control system |
Cited By (17)
| Publication number | Priority date | Publication date | Assignee | Title |
|---|---|---|---|---|
| CN103359904A (en) * | 2012-09-28 | 2013-10-23 | 山东华城城建设计工程有限公司 | Sludge drying system combining sewage source heat pump with solar energy |
| CN103058490A (en) * | 2013-01-18 | 2013-04-24 | 哈尔滨工业大学 | Multi-stage inner circulating fluidized bed sludge drying and fluidized bed incinerating device and method |
| CN103058490B (en) * | 2013-01-18 | 2013-11-13 | 哈尔滨工业大学 | Multi-stage inner circulating fluidized bed sludge drying and fluidized bed incinerating device and method |
| CN103438464A (en) * | 2013-09-06 | 2013-12-11 | 陆建忠 | Method for incinerating industrial sludge containing hazardous wastes |
| CN105198185A (en) * | 2015-09-07 | 2015-12-30 | 未名生物环保集团有限公司 | Sludge incineration treatment system |
| CN105198185B (en) * | 2015-09-07 | 2018-06-12 | 未名生物环保集团有限公司 | A kind of Disposal System of Mud Burning |
| CN105347645A (en) * | 2015-10-30 | 2016-02-24 | 清华大学 | Sludge comprehensive treatment system and method |
| CN107285599A (en) * | 2017-08-08 | 2017-10-24 | 哈尔滨华崴重工有限公司 | Energy-autarchic type sludge drying is equipped with Incineration in CFB and tail gas clean-up |
| CN110040935A (en) * | 2019-05-28 | 2019-07-23 | 南昌航空大学 | A kind of multiple layer combination gravity type sludge drying mechanism and drying means |
| CN110397923A (en) * | 2019-07-26 | 2019-11-01 | 南京绿帝环保能源科技有限公司 | A kind of comprehensive cyclic processing device of waste |
| CN110590120A (en) * | 2019-10-19 | 2019-12-20 | 哈尔滨工业大学 | Sludge steam conditioning high-dry dehydration coupling incineration integrated method and device |
| CN110590120B (en) * | 2019-10-19 | 2022-01-07 | 哈尔滨工业大学 | Sludge steam conditioning high-dry dehydration coupling incineration integrated device |
| CN111170608A (en) * | 2019-12-05 | 2020-05-19 | 大连绿诺集团有限公司 | Municipal sludge dewatering, drying and burning treatment system without adding fuel |
| CN111888845A (en) * | 2020-07-21 | 2020-11-06 | 湖北成飞科技股份有限公司 | A kind of ultra-low emission production method of refined vanadium |
| CN111718087A (en) * | 2020-07-22 | 2020-09-29 | 湖南慧峰环保科技开发有限公司 | Sludge or oil sludge drying, incineration treatment cycle system and treatment method |
| CN112484054A (en) * | 2020-11-05 | 2021-03-12 | 杭州国泰环保科技股份有限公司 | Sludge incineration waste heat recovery device |
| CN116817285A (en) * | 2023-06-28 | 2023-09-29 | 西安西热锅炉环保工程有限公司 | Sludge blending combustion system based on circulating fluidized bed boiler |
Also Published As
| Publication number | Publication date |
|---|---|
| CN102583945B (en) | 2013-09-18 |
Similar Documents
| Publication | Publication Date | Title |
|---|---|---|
| CN102583945B (en) | Fluidized bed combustion treatment device provided with sludge multi-stage drying device, and fluidized bed combustion treatment method | |
| CN102252331B (en) | Energy self-feed type fluidized bed sludge incineration and tail gas pollution control system | |
| CN102153256B (en) | Sludge treatment method and sludge treatment system | |
| CN101565263B (en) | Sludge superheated vapor drying system of two-stage paddle dryer and drying process thereof | |
| CN202032591U (en) | Sludge incineration and tail gas pollution control system for energy-self-sufficient fluidized bed | |
| CN106287747B (en) | Sludge heat drying and burning integral and exhaust gas cleaner | |
| CN201670796U (en) | Sludge drying and incineration integrated treatment system | |
| CN104016564A (en) | Sludge multi-effect drying incineration treatment system and application method thereof | |
| CN215886751U (en) | Sludge two-stage drying and pyrolysis disposal system | |
| CN205279039U (en) | Mud and living beings co -combustion power generation system | |
| CN204111558U (en) | The system of mud multiple-effect anhydration and incineration process | |
| CN108579384A (en) | A kind of sludge treatment equipment of compound desiccation and burning coupled electricity-generation | |
| CN104150732B (en) | A kind of mud two-stage anhydration system | |
| CN103712216B (en) | Mud and rubbish combine incineration thermoelectric treatment system and processing method | |
| CN214400194U (en) | Municipal sludge drying pyrolysis carbonization system | |
| CN108613194B (en) | A device for incineration of domestic waste in villages and towns | |
| CN102679371A (en) | Sludge drying and incineration device and method | |
| CN201530772U (en) | System utilizing double-stage paddle dryers and drying sludge with superheated steam | |
| CN102701559A (en) | Method and device for comprehensively treating sludge generated by sewage treatment plant and kitchen waste oil | |
| CN107473552B (en) | Comprehensive utilization method of heat energy of sludge pyrolysis system of multi-hearth furnace | |
| CN2702185Y (en) | Sludge burning treating apparatus | |
| WO2022095153A1 (en) | Treatment system for high-moisture mixed garbage composed of kitchen garbage and water-containing sludge | |
| CN108613507B (en) | Sludge treatment device with combined drying and incineration coupling | |
| CN206607139U (en) | Sludge drying and CIU | |
| CN216106589U (en) | Device for drying sludge by using shunting ash return external bed |
Legal Events
| Date | Code | Title | Description |
|---|---|---|---|
| C06 | Publication | ||
| PB01 | Publication | ||
| C10 | Entry into substantive examination | ||
| SE01 | Entry into force of request for substantive examination | ||
| C14 | Grant of patent or utility model | ||
| GR01 | Patent grant | ||
| CB03 | Change of inventor or designer information |
Inventor after: Lv Duansheng Inventor after: Meng Qingli Inventor before: Bie Rushan Inventor before: Huang Bing Inventor before: Song Xingfei Inventor before: Ji Xiaoyu Inventor before: Zhu Shaofei Inventor before: Chen Pei Inventor before: Liu Qianqian |
|
| CB03 | Change of inventor or designer information | ||
| TR01 | Transfer of patent right |
Effective date of registration: 20170822 Address after: 150001 No. 6 Xinxing West Road, Xinxing Industrial Park, Harbin, Heilongjiang, Shuangcheng Patentee after: Harbin State Environmental Protection Science and Technology Industrial Park Huawei equipment manufacturing Park Development Co. Ltd. Address before: 150001 Harbin, Nangang, West District, large straight street, No. 92 Patentee before: Harbin Institute of Technology |
|
| TR01 | Transfer of patent right | ||
| TR01 | Transfer of patent right |
Effective date of registration: 20180427 Address after: 150001 No. 6 Xinxing Road, Xinxing Industrial Park, Shuangcheng, Harbin, Heilongjiang. Patentee after: Harbin Hua Wei heavy industry Co., Ltd Address before: 150001 No. 6 Xinxing Road, Xinxing Industrial Park, Shuangcheng, Harbin, Heilongjiang. Patentee before: Harbin State Environmental Protection Science and Technology Industrial Park Huawei equipment manufacturing Park Development Co. Ltd. |
|
| TR01 | Transfer of patent right |
