CN102466378A - 压缩机的气液分离器 - Google Patents
压缩机的气液分离器 Download PDFInfo
- Publication number
- CN102466378A CN102466378A CN2010105559752A CN201010555975A CN102466378A CN 102466378 A CN102466378 A CN 102466378A CN 2010105559752 A CN2010105559752 A CN 2010105559752A CN 201010555975 A CN201010555975 A CN 201010555975A CN 102466378 A CN102466378 A CN 102466378A
- Authority
- CN
- China
- Prior art keywords
- gas
- liquid separation
- compressor
- pipe
- pressure exhaust
- Prior art date
- Legal status (The legal status is an assumption and is not a legal conclusion. Google has not performed a legal analysis and makes no representation as to the accuracy of the status listed.)
- Pending
Links
- 239000007788 liquid Substances 0.000 title claims abstract description 216
- 238000000926 separation method Methods 0.000 claims abstract description 130
- 239000003507 refrigerant Substances 0.000 claims description 24
- 238000005057 refrigeration Methods 0.000 claims description 19
- 230000000712 assembly Effects 0.000 claims description 7
- 238000000429 assembly Methods 0.000 claims description 7
- 230000000694 effects Effects 0.000 abstract description 12
- 238000004519 manufacturing process Methods 0.000 abstract description 4
- 238000005192 partition Methods 0.000 abstract 2
- 239000007789 gas Substances 0.000 description 28
- 239000002826 coolant Substances 0.000 description 20
- 230000006835 compression Effects 0.000 description 9
- 238000007906 compression Methods 0.000 description 9
- 238000004378 air conditioning Methods 0.000 description 8
- 238000000034 method Methods 0.000 description 8
- 230000019643 circumnutation Effects 0.000 description 3
- 238000005516 engineering process Methods 0.000 description 3
- 238000005247 gettering Methods 0.000 description 3
- 239000006185 dispersion Substances 0.000 description 2
- 239000000446 fuel Substances 0.000 description 2
- 238000009434 installation Methods 0.000 description 2
- 239000000203 mixture Substances 0.000 description 2
- 230000001902 propagating effect Effects 0.000 description 2
- 230000010349 pulsation Effects 0.000 description 2
- 229910000831 Steel Inorganic materials 0.000 description 1
- 239000012141 concentrate Substances 0.000 description 1
- 238000007796 conventional method Methods 0.000 description 1
- 125000004122 cyclic group Chemical group 0.000 description 1
- 230000007423 decrease Effects 0.000 description 1
- 230000007812 deficiency Effects 0.000 description 1
- 238000007599 discharging Methods 0.000 description 1
- 238000009826 distribution Methods 0.000 description 1
- 238000001914 filtration Methods 0.000 description 1
- 230000000116 mitigating effect Effects 0.000 description 1
- 238000004321 preservation Methods 0.000 description 1
- 230000000644 propagated effect Effects 0.000 description 1
- 230000002040 relaxant effect Effects 0.000 description 1
- 230000003584 silencer Effects 0.000 description 1
- 239000010959 steel Substances 0.000 description 1
Images
Landscapes
- Applications Or Details Of Rotary Compressors (AREA)
Abstract
一种压缩机的气液分离器,包括密封容器,密封容器上设置有一个以上的上盖吸入管,密封容器内从上到下依次设置有过滤腔、气液分离腔和气腔,过滤腔和气液分离腔通过设置在密封容器内的上部的过滤组件分隔,气液分离腔和气腔通过设置在密封容器内的下部的隔板分隔,上盖吸入管与过滤腔相通,气液分离管设置在气液分离腔中,气液分离管的上端开口位于气液分离腔的中上部,气液分离管的下端贯穿隔板后开口于气腔,气液分离管的下部设置有与气液分离腔相通的小孔,一个以上的低压排气管与气腔相通。本发明具有结构简单合理、操作灵活、制作成本低、分流效果好、工作噪声低、压缩机的效率和安全性能均比较高、适用范围广的特点。
Description
技术领域
本发明涉及一种气液分离器,特别是一种压缩机的气液分离器,与在需要带有气液分离器的数个旋转式压缩机或者涡旋式压缩机等的多联式空调系统或多联式制冷系统中,通过气液分离器的改良以提高该压缩机的压缩腔的性能和可靠性的技术相关。
背景技术
近年来,作为商用空调搭载数个压缩机的多联式空调系统逐渐普及。但是,从压缩机的效率和可靠性的观点来看,需要改善气液分离器。对于带有气液分离器的几台旋转式压缩机或涡旋压缩机应用在一个制冷系统中时,为了使运行中的压缩机的效率最大化,存在对压缩机的吸气管分流的课题。另外,需要将油分离器出来的油迅速地回送到压缩机中。
发明内容
本发明的目的旨在提供一种结构简单合理、操作灵活、制作成本低、分流效果好、工作噪声低、压缩机的效率和安全性能均比较高、适用范围广的压缩机的气液分离器,以克服现有技术中的不足之处。
按此目的设计的一种压缩机的气液分离器,包括密封容器,密封容器上设置有一个以上的上盖吸入管,其结构特征是密封容器内从上到下依次设置有过滤腔、气液分离腔和气腔,过滤腔和气液分离腔通过设置在密封容器内的上部的过滤组件分隔,气液分离腔和气腔通过设置在密封容器内的下部的隔板分隔,上盖吸入管与过滤腔相通,气液分离管设置在气液分离腔中,气液分离管的上端开口位于气液分离腔的中上部,气液分离管的下端贯穿隔板后开口于气腔,一个以上的低压排气管与气腔相通,进入上盖吸入管内的冷媒按照过滤腔、气液分离腔、气液分离管和气腔的顺序依次流动。
所述气液分离管的下部设置有与气液分离腔相通的小孔。
所述密封容器的下部设置有与气腔相通的回油管。
所述气液分离器设置在制冷系统中,该制冷系统包括两个以上的压缩机、一个以上的蒸发器、一个以上的膨胀装置和一个以上的冷凝器,压缩机包括第一压缩机和第二压缩机,气液分离器上的低压排气管包括第一低压排气管和第二低压排气管,第一压缩机的第一高压排气管与第二压缩机的第二高压排气管并联后依次与冷凝器、膨胀装置、蒸发器、气液分离器的上盖吸入管连通,第一低压排气管与第一压缩机的第一吸入管相通,第二低压排气管与第二压缩机的第二吸入管相通。
一种压缩机的气液分离器,包括密封容器,密封容器上设置有一个以上的上盖吸入管,其特征是密封容器内从上到下依次设置有气液分离腔和气腔,气液分离腔和气腔通过设置在密封容器内的下部的隔板分隔,上盖吸入管与气液分离腔相通,气液分离管设置在气液分离腔中,气液分离管的上端开口位于气液分离腔的中上部,气液分离管的下端贯穿隔板后开口于气腔,一个以上的低压排气管与气腔相通,进入上盖吸入管内的冷媒按照气液分离腔、气液分离管和气腔的顺序依次流动。
所述气液分离管的下部设置有与气液分离腔相通的小孔。
所述上盖吸入管在气液分离腔内的开口方向与气液分离管的上端开口的方向不在同一直线上。
所述密封容器的下部设置有与气腔相通的回油管。
所述气液分离器设置在制冷系统中,该制冷系统包括两个以上的压缩机、一个以上的蒸发器、一个以上的膨胀装置和一个以上的冷凝器,压缩机包括第一压缩机和第二压缩机,气液分离器上的低压排气管包括第一低压排气管和第二低压排气管,第一压缩机的第一高压排气管与第二压缩机的第二高压排气管并联后依次与冷凝器、膨胀装置、蒸发器、气液分离器的上盖吸入管连通,第一低压排气管与第一压缩机的第一吸入管相通,第二低压排气管与第二压缩机的第二吸入管相通。
本发明通过将被气液分离腔分离出的冷媒气体和被油分离器出来的油引导进气液分离器的底部配置的气腔中。气腔内的冷媒气体和油混合后,从与气腔相通的低压排气管流入压缩机的吸气孔中。从压缩机传播出来的吸气脉动由于气腔的存在而得到缓和,故在气液分离腔中分离出来的冷媒气体能够正确地向各压缩机的吸气孔及吸气管进行分流,因此可以改善压缩机的效率,并且能够减小气液分离器工作时的噪声。与此同时,被油分离器分离出来的的油可以立即回到压缩机中,可以防止压缩机的压缩腔的油量出现供应不足的问题,提高压缩机的安全性能。
本发明不仅可以应用于旋转式压缩机或者涡旋式压缩机,而且还可以应用于往复式压缩机等其它压缩机,其具有结构简单合理、操作灵活、制作成本低、分流效果好、工作噪声低、压缩机的效率和安全性能均比较高、适用范围广的特点。
附图说明
图1为本发明实施例1的主视结构示意图。
图2为图1的仰视结构示意图。
图3为图1中的X-X向剖视放大结构示意图。
图4为实施例1应用在制冷系统中时的制冷循环图。
图5为现有气液分离器的局部剖视结构示意图。
图6为本发明实施例2的局部剖视结构示意图。
图中,R1为第一旋转式压缩机,R2为第二旋转式压缩机,3a为第一高压排气管,3b为第二高压排气管,4为冷凝器,5为膨胀阀,6为蒸发器,7为油分离器,8a为上回油管,8b为下回油管,9为单向阀,10a为第一吸入管,10b为第二吸入管,11为气液分离器,12为密封容器,12a为中间筒,12b为上盖,12c为下盖,12d为安装脚,14为过滤组件,14a为机架,14b为过滤件,14c为冷媒出口孔,15为隔板,16为气液分离管,17为小孔,18为上盖吸入管,19a为第一低压排气管,19b为第二低压排气管,21为过滤腔,22为气液分离腔,23为气腔。
具体实施方式
下面结合附图及实施例对本发明作进一步描述。
实施例1
参见图1-图2,为实施例1中的气液分离器11的外形图。气液分离器11包括密封容器12和位于其底部的安装脚12d,密封容器12由中间筒12a、上盖12b和下盖12c组成。
参见图3,图3为图1中的X-X向剖视放大图,显示了气液分离器11的内部结构。密封容器12内从上到下被依次分隔为第一腔、第二腔和第三腔,也就是过滤腔21、气液分离腔22和气腔23。
过滤腔21和气液分离腔22被固定在中间筒12a上部的过滤组件14分隔。气液分离腔22和气腔23被安装在中间筒12a下部的隔板15分隔。
上盖12b的中心处设置有与其内部相通的上盖吸入管18,下盖12c的侧面设置有与其内部相通的第一低压排气管19a和第二低压排气管19b。设置在下盖12c上的下回油管8b开孔于气腔23的内部。
过滤组件14由机架14a、盖在机架14a的上部且固定在机架14a外周的过滤网14b组成。机架14a的中间部位突起的外侧设置有4~6个冷媒出口孔14c。冷媒出口孔14c的设置目的是要使冷媒在气液分离腔22中作回旋运动。
隔板15的中央固定了一根气液分离管16。气液分离管16设置在气液分离腔22中,气液分离管16的上端开口位于气液分离腔22的中上部,气液分离管16的下端贯穿隔板15后开口于气腔23。该气液分离管16为钢管,气液分离管16的下端附近设置有朝向气液分离腔22开孔的小孔17。气液分离管16的内部设置有气体通道,气液分离管16的内径大小由由连接到气液分离器11上的压缩腔的容量和数量来决定。
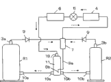
参见图4,在实施例1的气液分离器11方面,对制冷系统的应用案例进行说明。图中为具有第一旋转式压缩机R1和第二旋转式压缩机R2的两台压缩机的多联式空调系统。此处的第一旋转式压缩机和第二旋转式压缩机就是权利要求书提及的第一压缩机和第二压缩机;在这里是以旋转式压缩机为例进行说明。
当气液分离器11设置在制冷系统中时,该制冷系统包括两个以上的压缩机、一个以上的蒸发器6、一个以上的膨胀装置5和一个以上的冷凝器,压缩机包括第一压缩机和第二压缩机,气液分离器11上的低压排气管包括第一低压排气管19a和第二低压排气管19b,第一压缩机的第一高压排气管3a与第二压缩机的第二高压排气管3b并联后依次与冷凝器4、膨胀装置5、蒸发器6、气液分离器11的上盖吸入管18连通,第一低压排气管19a与第一压缩机的第一吸入管10a相通,第二低压排气管19b与第二压缩机的第二吸入管10b相通。
在这里,引入油分离器7。于是,两台旋转式压缩机的第一高压排气管3a和第二高压排气管3b排出的冷媒气体首先排到油分离器7的内部。在油分离器7中,排出的冷媒气体中含有的过剩的油被分离出来,储存在油分离器7中。以下将排出的冷媒气体简称为排出气体。
经过了油分离的排出气体,按冷凝器4、膨胀装置5和蒸发器6的顺序流动成为低压冷媒。膨胀装置5可以选用膨胀阀。
低压冷媒从气液分离器11的上盖吸气管18经过过滤组件14过滤后,进一步流入气液分离腔22中。在气液分离腔22中,被分离出来的冷媒气体从气液分离管16的上端开口到达气腔23中。进入气腔23中的冷媒气体分流到第一低压排气管19a和第二低压排气管19b中,分别经过压缩机的第一吸气管10a和第二吸气管10b被吸入各自的压缩腔中。
其后,在压缩腔的气缸中被压缩的高压气体从第一高压排气管3a和第二高压排气管3b排出。
在管路中设置的单向阀9可以有效防止在两个压缩机中,当有一个压缩机停止时,从运行中的压缩机向停止的压缩机中流出高压冷媒。
从蒸发器6流到气液分离器11中的低压冷媒,由于空调装置的运行条件,该低压冷媒的气体中含有大量的液体冷媒,以下简称这种冷媒为混合冷媒。该混合冷媒在从过滤腔21向气液分离腔22移动的时候,由于冷媒出口孔14c的作用而作回旋运动。
因此,质量大的液体冷媒沿气液分离腔22的内壁回旋,确保在气液分离腔22中滞留。质量小的气体冷媒从气液分离管16的上端开口向气腔23移动。于是,气液分离器11可以防止压缩机的液体冷媒吸入。
但是,为了避免充满气液分离腔22的液体冷媒从气液分离管16的上端开口急剧地流向气腔23,而在气液分离管16的下端附近设置有朝向气液分离腔22开孔的小孔17,该小孔17的作用是使气液分离腔22内的液体冷媒连续且少量地逃逸到气腔23中。
从小孔17出来的少量液体冷媒与气腔23中的气体冷媒混合流入压缩机中。至于,逃逸到气腔23中的液体冷媒的量,只要小孔17的孔径一定,剩下的就是由经过气液分离管16内的气体流速来决定了。
按图4所示储存在油分离器7中的油,到了一定量以上就从上回油管8a经过下回油管8b排到气腔23中,在气腔23中,油与冷媒气体混合。冷媒气体和油以及从小孔17出来的冷媒组成的混合流体,从第一低压排气管19a和第二低压排气管19b分别被吸入各自的压缩机中。
接下来,对气腔23的作用和效果进行说明。两个压缩机在其压缩腔中吸入低压气体的时候发生了压力脉动。这些相位差和大小不同的压力脉动沿着第一低压排气管19a和第二低压排气管19b向相反方向进行传播并到达气腔23。此时,气腔23正好发挥消声器的作用对压力脉动进行整流,并可防止压力脉动传到气液分离管16中。故从气腔23向两个低压排气管流出的气体的分流是正确的,可以防止两个压缩机的吸气效率下降的问题。
由于气液分离管16的压力损失变小,所以流过该处的气体流速比较稳定。因此,上述的压缩机的吸气效率更进一步提高。而且,由于向气液分离器11传播的压力脉动会减少,因此从气液分离器11产生的工作噪音有减小的效果。
即使是仅有一台压缩机进行运行的时候,气腔23也会对压力脉动进行整流。而且,内径较大的一个气液分离管16可以单独使用,所以,气液分离管16产生的吸气压力损失会变小。由于该效果,压缩机的吸气效率可以得到提高。在多联式空调系统或多联式制冷系统中,单独一台压缩机运行的时间比两台压缩机同时运行的时间多得多,当考虑到该这方面具体情况时,该多联式空调系统的全年节能效果可以更大。
在实施例1中,油分离器7的油回到了气腔23内。因此,其特点是位于气腔23内的油可以直接与气腔23内的气体混合回到压缩机中。对压缩机来说,回油非常迅速,可以防止压缩机因为油量不足而产生故障。
根据实施例1,连接气腔23的低压排气管的数量也容易增加。比如,在使用四台压缩机的多联式空调系统中需要四个低压排气管,故只需要增加两个水平方向的低压排气管就可以了。另外,当蒸发器的数量增加时,通过增加上盖吸气管18的数量就可以很容易应对。
在多联式空调系统搭载的旋转式压缩机中,分别将气液分离器或储液器固定在该气液分离器或储液器所对应的旋转式压缩机的壳体侧面的常规性的一般方法,简称分散法;在本实施例1中是采用各旋转式压缩机共有一个大容量的气液分离器的特殊方法,简称集中法。
分散法是从蒸发器和各气液分离器之间配备的分支开始将各混合冷媒送到各气液分离器中,因此,对于制冷量不同的压缩机要求分配合适的量是非常困难的。故而,很容易发生一方旋转式压缩机的气液分离器内的液体冷媒会过剩,而另一方旋转式压缩机的气液分离器内的液体冷媒量较少的不均衡的现象。
当气液分离腔内长时间被液体冷媒充满时,与该气液分离腔所对应的旋转式压缩机会由于吸入液体的原因而造成油粘度降低、液体压缩等各种问题,并引起旋转式压缩机产生故障。
但是,采用集中法后,气液分离器的制造成本不但能够降低,而且可以提高各旋转式压缩机的可靠性。即,集中法将液体冷媒和气体冷媒组成的所有混合冷媒首先集中在气液分离腔之后,可以只将气体冷媒有选择性地送入压缩机吸气孔中,故压缩机不会吸入液体冷媒。
参见图5,将现有的气液分离器与实施例1揭示的技术进行比较。为了区别,在现有的气液分离器的附图标记上加上“′”。
现有的气液分离器11′,包括密闭容器12′,在密闭容器12′的内部设置有过滤腔21′和气液分离腔22′,在气液分离腔22′中配置了两根气液分离管16′。在过滤腔21′中设计了回油管8′。
流入上盖吸入管18′中的混合冷媒如同本发明的实施例1一样,作回旋运动,气体冷媒从两个气液分离管16′的上端开口、直接被吸入两个压缩机的吸气管内。这时,气液分离腔22′中保存的液体冷媒从小孔17′流出,与在气液分离管16′内部进行流动的气体冷媒混合。
由于现有的气液分离器11′没有设置气腔,故压缩机产生的脉动直接传播到气液分离管16′中。其结果是,通过气液分离管16′的气体流量会减少,压缩腔的效率也会降低。并且,由于向气液分离腔22′传播的压力脉动不能在气液分离器11′缓和,最后将导致气液分离器11′的工作噪音会增加。
油分离器7′的油一旦与气液分离腔22′的液体冷媒混合后就会溶解。其后,油和液体冷媒一起从小孔17′流出,与通过气液分离管16′的气体一起回到压缩机中。因此,压缩机的回油时间会明显增加,并且,由于供油不足引起压缩机故障的危险会增加。
实施例2
参见图6,本实施例2省略了实施例1中的过滤组件14,将过滤腔21和气液分离腔22进行了一体化设计。即密封容器12内从上到下依次设置有气液分离腔22和气腔23,气液分离腔22和气腔23通过设置在密封容器12内的下部的隔板15分隔,上盖吸入管18与气液分离腔22相通,气液分离管16设置在气液分离腔22中,气液分离管16的上端开口位于气液分离腔22的中上部,气液分离管16的下端贯穿隔板15后开口于气腔23,气液分离管16的下部设置有与气液分离腔22相通的小孔17,一个以上的低压排气管与气腔23相通,进入上盖吸入管18内的冷媒按照气液分离腔22、气液分离管16和气腔23的顺序依次流动。
为了避免上盖吸入管18直接向气液分离管16流入液体冷媒,上盖吸入管18在气液分离腔22内的开口方向与气液分离管16的上端开口的方向不在同一直线上。在实施例2中,将上盖吸入管18在气液分离腔22内的开口方向与气液分离管16的上端开口的方向呈直角配置。
在本实施例2中,密闭容器12由气液分离腔22和气腔23构成。因此,密闭容器12不一定要划分三个腔。而且,下回油管8b有必要的话可以配置在气腔25中。
当上述的气液分离器应用在多联式空调系统或多联式制冷系统中时,可以简单的描述为:气液分离器设置在制冷系统中,该制冷系统包括两个以上的压缩机、一个以上的蒸发器6、一个以上的膨胀装置5和一个以上的冷凝器,压缩机包括第一压缩机和第二压缩机,气液分离器11上的低压排气管包括第一低压排气管19a和第二低压排气管19b,第一压缩机的第一高压排气管3a与第二压缩机的第二高压排气管3b并联后依次与冷凝器4、膨胀装置5、蒸发器6、气液分离器11的上盖吸入管18连通,第一低压排气管19a与第一压缩机的第一吸入管10a相通,第二低压排气管19b与第二压缩机的第二吸入管10b相通。
其余未述部分见第一实施例,不再重复。
本发明的上述说明是在旋转式压缩机的基础上进行的,但是,只要是使用气液分离器的涡旋式压缩机或往复式压缩机等其它压缩机,也可以照样使用,并且都可以取得如上所述的技术效果。
Claims (9)
1.一种压缩机的气液分离器,包括密封容器(12),密封容器(12)上设置有一个以上的上盖吸入管(18),其特征是密封容器(12)内从上到下依次设置有过滤腔(21)、气液分离腔(22)和气腔(23),过滤腔(21)和气液分离腔(22)通过设置在密封容器(12)内的上部的过滤组件(14)分隔,气液分离腔(22)和气腔(23)通过设置在密封容器(12)内的下部的隔板(15)分隔,上盖吸入管(18)与过滤腔(21)相通,气液分离管(16)设置在气液分离腔(22)中,气液分离管(16)的上端开口位于气液分离腔(22)的中上部,气液分离管(16)的下端贯穿隔板(15)后开口于气腔(23),一个以上的低压排气管与气腔(23)相通,进入上盖吸入管(18)内的冷媒按照过滤腔(21)、气液分离腔(22)、气液分离管(16)和气腔(23)的顺序依次流动。
2.根据权利要求1所述的压缩机的气液分离器,其特征是所述气液分离管(16)的下部设置有与气液分离腔(22)相通的小孔(17)。
3.根据权利要求2所述的压缩机的气液分离器,其特征是所述密封容器(12)的下部设置有与气腔(23)相通的回油管。
4.根据权利要求1至3任一所述的压缩机的气液分离器,其特征是所述气液分离器设置在制冷系统中,该制冷系统包括两个以上的压缩机、一个以上的蒸发器(6)、一个以上的膨胀装置(5)和一个以上的冷凝器,压缩机包括第一压缩机和第二压缩机,气液分离器(11)上的低压排气管包括第一低压排气管(19a)和第二低压排气管(19b),第一压缩机的第一高压排气管(3a)与第二压缩机的第二高压排气管(3b)并联后依次与冷凝器(4)、膨胀装置(5)、蒸发器(6)、气液分离器(11)的上盖吸入管(18)连通,第一低压排气管(19a)与第一压缩机的第一吸入管(10a)相通,第二低压排气管(19b)与第二压缩机的第二吸入管(10b)相通。
5.一种压缩机的气液分离器,包括密封容器(12),密封容器(12)上设置有一个以上的上盖吸入管(18),其特征是密封容器(12)内从上到下依次设置有气液分离腔(22)和气腔(23),气液分离腔(22)和气腔(23)通过设置在密封容器(12)内的下部的隔板(15)分隔,上盖吸入管(18)与气液分离腔(22)相通,气液分离管(16)设置在气液分离腔(22)中,气液分离管(16)的上端开口位于气液分离腔(22)的中上部,气液分离管(16)的下端贯穿隔板(15)后开口于气腔(23),一个以上的低压排气管与气腔(23)相通,进入上盖吸入管(18)内的冷媒按照气液分离腔(22)、气液分离管(16)和气腔(23)的顺序依次流动。
6.根据权利要求5所述的压缩机的气液分离器,其特征是所述气液分离管(16)的下部设置有与气液分离腔(22)相通的小孔(17)。
7.根据权利要求6所述的压缩机的气液分离器,其特征是所述上盖吸入管(18)在气液分离腔(22)内的开口方向与气液分离管(16)的上端开口的方向不在同一直线上。
8.根据权利要求7所述的压缩机的气液分离器,其特征是所述密封容器(12)的下部设置有与气腔(23)相通的回油管。
9.根据权利要求5至8任一所述的压缩机的气液分离器,其特征是所述气液分离器设置在制冷系统中,该制冷系统包括两个以上的压缩机、一个以上的蒸发器(6)、一个以上的膨胀装置(5)和一个以上的冷凝器,压缩机包括第一压缩机和第二压缩机,气液分离器(11)上的低压排气管包括第一低压排气管(19a)和第二低压排气管(19b),第一压缩机的第一高压排气管(3a)与第二压缩机的第二高压排气管(3b)并联后依次与冷凝器(4)、膨胀装置(5)、蒸发器(6)、气液分离器(11)的上盖吸入管(18)连通,第一低压排气管(19a)与第一压缩机的第一吸入管(10a)相通,第二低压排气管(19b)与第二压缩机的第二吸入管(10b)相通。
Priority Applications (1)
| Application Number | Priority Date | Filing Date | Title |
|---|---|---|---|
| CN2010105559752A CN102466378A (zh) | 2010-11-17 | 2010-11-17 | 压缩机的气液分离器 |
Applications Claiming Priority (1)
| Application Number | Priority Date | Filing Date | Title |
|---|---|---|---|
| CN2010105559752A CN102466378A (zh) | 2010-11-17 | 2010-11-17 | 压缩机的气液分离器 |
Publications (1)
| Publication Number | Publication Date |
|---|---|
| CN102466378A true CN102466378A (zh) | 2012-05-23 |
Family
ID=46070307
Family Applications (1)
| Application Number | Title | Priority Date | Filing Date |
|---|---|---|---|
| CN2010105559752A Pending CN102466378A (zh) | 2010-11-17 | 2010-11-17 | 压缩机的气液分离器 |
Country Status (1)
| Country | Link |
|---|---|
| CN (1) | CN102466378A (zh) |
Cited By (11)
| Publication number | Priority date | Publication date | Assignee | Title |
|---|---|---|---|---|
| CN103913022A (zh) * | 2014-04-02 | 2014-07-09 | 安徽美芝精密制造有限公司 | 储液器和具有该储液器的压缩机 |
| CN104963869A (zh) * | 2015-07-02 | 2015-10-07 | 广东美芝制冷设备有限公司 | 排气回油装置及压缩机组件 |
| CN105042955A (zh) * | 2015-05-04 | 2015-11-11 | 特灵空调系统(中国)有限公司 | 制冷剂循环系统及其气液分离器 |
| WO2018076691A1 (zh) * | 2016-10-31 | 2018-05-03 | 广东美芝制冷设备有限公司 | 储液器和具有其的压缩机组件 |
| CN108775740A (zh) * | 2018-08-21 | 2018-11-09 | 珠海格力节能环保制冷技术研究中心有限公司 | 气液分离器、压缩机组件及空调器 |
| CN109405374A (zh) * | 2018-11-26 | 2019-03-01 | 珠海格力节能环保制冷技术研究中心有限公司 | 气液分离器、压缩机 |
| CN111954788A (zh) * | 2018-03-23 | 2020-11-17 | 马瑞利株式会社 | 气液分离器 |
| CN113091356A (zh) * | 2021-03-24 | 2021-07-09 | 青岛海尔空调器有限总公司 | 润滑油分离装置 |
| CN113686061A (zh) * | 2021-08-24 | 2021-11-23 | 珠海格力节能环保制冷技术研究中心有限公司 | 压缩机储液组件、压缩机和空调系统 |
| CN114136030A (zh) * | 2021-12-16 | 2022-03-04 | 广东美的环境科技有限公司 | 储液装置、立式涡旋压缩机及制冷循环系统 |
| CN115076882A (zh) * | 2022-05-31 | 2022-09-20 | 青岛海尔空调器有限总公司 | 空调器的补气控制方法 |
Citations (7)
| Publication number | Priority date | Publication date | Assignee | Title |
|---|---|---|---|---|
| JPH055579A (ja) * | 1991-06-27 | 1993-01-14 | Mitsubishi Electric Corp | 気液分離器 |
| JP2002081802A (ja) * | 2000-09-08 | 2002-03-22 | Hitachi Ltd | 空気調和機 |
| JP2003265984A (ja) * | 2002-03-18 | 2003-09-24 | Central Conveyor Kk | 気液分離器 |
| JP2004324899A (ja) * | 2003-04-21 | 2004-11-18 | Matsushita Electric Ind Co Ltd | 気液分離器 |
| JP2005164109A (ja) * | 2003-12-02 | 2005-06-23 | Matsushita Electric Ind Co Ltd | アキュムレータ |
| CN2821494Y (zh) * | 2005-07-12 | 2006-09-27 | 乐金电子(天津)电器有限公司 | 复式旋转式压缩机用储液罐 |
| CN1952533A (zh) * | 2005-10-17 | 2007-04-25 | 乐金电子(天津)电器有限公司 | 空调器的气液分离器 |
-
2010
- 2010-11-17 CN CN2010105559752A patent/CN102466378A/zh active Pending
Patent Citations (7)
| Publication number | Priority date | Publication date | Assignee | Title |
|---|---|---|---|---|
| JPH055579A (ja) * | 1991-06-27 | 1993-01-14 | Mitsubishi Electric Corp | 気液分離器 |
| JP2002081802A (ja) * | 2000-09-08 | 2002-03-22 | Hitachi Ltd | 空気調和機 |
| JP2003265984A (ja) * | 2002-03-18 | 2003-09-24 | Central Conveyor Kk | 気液分離器 |
| JP2004324899A (ja) * | 2003-04-21 | 2004-11-18 | Matsushita Electric Ind Co Ltd | 気液分離器 |
| JP2005164109A (ja) * | 2003-12-02 | 2005-06-23 | Matsushita Electric Ind Co Ltd | アキュムレータ |
| CN2821494Y (zh) * | 2005-07-12 | 2006-09-27 | 乐金电子(天津)电器有限公司 | 复式旋转式压缩机用储液罐 |
| CN1952533A (zh) * | 2005-10-17 | 2007-04-25 | 乐金电子(天津)电器有限公司 | 空调器的气液分离器 |
Cited By (15)
| Publication number | Priority date | Publication date | Assignee | Title |
|---|---|---|---|---|
| CN103913022A (zh) * | 2014-04-02 | 2014-07-09 | 安徽美芝精密制造有限公司 | 储液器和具有该储液器的压缩机 |
| CN105042955A (zh) * | 2015-05-04 | 2015-11-11 | 特灵空调系统(中国)有限公司 | 制冷剂循环系统及其气液分离器 |
| CN105042955B (zh) * | 2015-05-04 | 2017-08-25 | 特灵空调系统(中国)有限公司 | 制冷剂循环系统及其气液分离器 |
| CN104963869A (zh) * | 2015-07-02 | 2015-10-07 | 广东美芝制冷设备有限公司 | 排气回油装置及压缩机组件 |
| CN104963869B (zh) * | 2015-07-02 | 2017-07-04 | 广东美芝制冷设备有限公司 | 排气回油装置及压缩机组件 |
| WO2018076691A1 (zh) * | 2016-10-31 | 2018-05-03 | 广东美芝制冷设备有限公司 | 储液器和具有其的压缩机组件 |
| CN111954788A (zh) * | 2018-03-23 | 2020-11-17 | 马瑞利株式会社 | 气液分离器 |
| CN108775740A (zh) * | 2018-08-21 | 2018-11-09 | 珠海格力节能环保制冷技术研究中心有限公司 | 气液分离器、压缩机组件及空调器 |
| CN109405374A (zh) * | 2018-11-26 | 2019-03-01 | 珠海格力节能环保制冷技术研究中心有限公司 | 气液分离器、压缩机 |
| CN113091356A (zh) * | 2021-03-24 | 2021-07-09 | 青岛海尔空调器有限总公司 | 润滑油分离装置 |
| CN113686061A (zh) * | 2021-08-24 | 2021-11-23 | 珠海格力节能环保制冷技术研究中心有限公司 | 压缩机储液组件、压缩机和空调系统 |
| CN113686061B (zh) * | 2021-08-24 | 2023-02-24 | 珠海格力节能环保制冷技术研究中心有限公司 | 压缩机储液组件、压缩机和空调系统 |
| CN114136030A (zh) * | 2021-12-16 | 2022-03-04 | 广东美的环境科技有限公司 | 储液装置、立式涡旋压缩机及制冷循环系统 |
| CN114136030B (zh) * | 2021-12-16 | 2025-12-12 | 广东美的环境科技有限公司 | 储液装置、立式涡旋压缩机及制冷循环系统 |
| CN115076882A (zh) * | 2022-05-31 | 2022-09-20 | 青岛海尔空调器有限总公司 | 空调器的补气控制方法 |
Similar Documents
| Publication | Publication Date | Title |
|---|---|---|
| CN102466378A (zh) | 压缩机的气液分离器 | |
| CN101158352A (zh) | 壳体低压的旋转式压缩机及其冷媒、回油的控制方式和应用 | |
| WO2021063348A1 (zh) | 油分离装置、冷凝器以及使用油分离装置或冷凝器的制冷系统 | |
| CN201486859U (zh) | 新型双排气回转压缩机 | |
| CN102644592A (zh) | 压缩机及具有该压缩机的空调系统 | |
| CN104929934A (zh) | 旋转式压缩机 | |
| CN203756523U (zh) | 旋转压缩机及其压缩装置 | |
| CN102678572A (zh) | 空调及其电机预冷的低背压压缩机 | |
| US20200284247A1 (en) | Compressor and Air Conditioner with Compressor | |
| WO2023109505A1 (zh) | 储液器及制冷设备 | |
| CN105570138A (zh) | 变容式压缩机和具有其的制冷装置 | |
| CN105570133A (zh) | 变容式压缩机和具有其的制冷装置 | |
| CN110145903B (zh) | 气液分离装置和压缩系统 | |
| CN101737331A (zh) | 压缩机用储液器与油分离器一体化结构 | |
| CN107178503B (zh) | 旋转式压缩机及制冷装置 | |
| CN109945540B (zh) | 水冷满液式双循环并联系统及其回油均衡方法 | |
| CN104929933A (zh) | 旋转式压缩机 | |
| CN205373180U (zh) | 一种低压腔转子式压缩机以及空调器 | |
| CN209278127U (zh) | 压缩机 | |
| CN102644597A (zh) | 双缸式旋转压缩机 | |
| CN107165825B (zh) | 泵体组件、压缩机和空调系统 | |
| CN216554393U (zh) | 变容转子式压缩机、空调器 | |
| CN102650293B (zh) | 压缩机及其回油结构 | |
| CN101956691A (zh) | 制冷压缩机消音器 | |
| CN210977881U (zh) | 一种压缩机及制冷系统 |
Legal Events
| Date | Code | Title | Description |
|---|---|---|---|
| C06 | Publication | ||
| PB01 | Publication | ||
| C10 | Entry into substantive examination | ||
| SE01 | Entry into force of request for substantive examination | ||
| C12 | Rejection of a patent application after its publication | ||
| RJ01 | Rejection of invention patent application after publication |
Application publication date: 20120523 |