CN102221174A - Energy-saving illuminating system and realization process thereof - Google Patents

Energy-saving illuminating system and realization process thereof Download PDF

Info

Publication number
CN102221174A
CN102221174A CN2010101666350A CN201010166635A CN102221174A CN 102221174 A CN102221174 A CN 102221174A CN 2010101666350 A CN2010101666350 A CN 2010101666350A CN 201010166635 A CN201010166635 A CN 201010166635A CN 102221174 A CN102221174 A CN 102221174A
Authority
CN
China
Prior art keywords
energy
microprocessor
light
dot matrix
mentioned
Prior art date
Legal status (The legal status is an assumption and is not a legal conclusion. Google has not performed a legal analysis and makes no representation as to the accuracy of the status listed.)
Pending
Application number
CN2010101666350A
Other languages
Chinese (zh)
Inventor
汪任
詹姆斯·帕克尔
Current Assignee (The listed assignees may be inaccurate. Google has not performed a legal analysis and makes no representation or warranty as to the accuracy of the list.)
Us Double-E Electronic Systems Group Ltd
Original Assignee
Us Double-E Electronic Systems Group Ltd
Priority date (The priority date is an assumption and is not a legal conclusion. Google has not performed a legal analysis and makes no representation as to the accuracy of the date listed.)
Filing date
Publication date
Application filed by Us Double-E Electronic Systems Group Ltd filed Critical Us Double-E Electronic Systems Group Ltd
Priority to CN2010101666350A priority Critical patent/CN102221174A/en
Publication of CN102221174A publication Critical patent/CN102221174A/en
Pending legal-status Critical Current

Links

Images

Classifications

    • YGENERAL TAGGING OF NEW TECHNOLOGICAL DEVELOPMENTS; GENERAL TAGGING OF CROSS-SECTIONAL TECHNOLOGIES SPANNING OVER SEVERAL SECTIONS OF THE IPC; TECHNICAL SUBJECTS COVERED BY FORMER USPC CROSS-REFERENCE ART COLLECTIONS [XRACs] AND DIGESTS
    • Y02TECHNOLOGIES OR APPLICATIONS FOR MITIGATION OR ADAPTATION AGAINST CLIMATE CHANGE
    • Y02BCLIMATE CHANGE MITIGATION TECHNOLOGIES RELATED TO BUILDINGS, e.g. HOUSING, HOUSE APPLIANCES OR RELATED END-USER APPLICATIONS
    • Y02B20/00Energy efficient lighting technologies, e.g. halogen lamps or gas discharge lamps
    • Y02B20/40Control techniques providing energy savings, e.g. smart controller or presence detection

Landscapes

  • Circuit Arrangement For Electric Light Sources In General (AREA)

Abstract

The invention relates to an energy-saving illuminating system which utilizes environment-friendly energy and an intelligent energy management system. By the energy-saving illuminating system, energy loss can be saved, and pollution can be controlled. In the system, solar energy, energy-saving cells and non-pollution light-emitting diodes with long service life are utilized. Equipment and a sensor are coordinated by a microprocessor to optimize the operation of the system, so that the system emits light. The process comprises the following steps of: sensing an environment; selecting an energy mode; determining the output of the energy; and generating sufficient light according to different aims. Simultaneously, the energy-saving illuminating system has the function of infinite remote control and wireless communication.

Description

Energy efficient lighting system and implementation procedure
Technical field
The present invention is relevant for illumination, especially relevant for illuminator and implementation procedure with green energy resource and intelligent power supply management.
Background technology
The problem of global warming and energy consumption has more and more caused the concern of government and industrial quarters.Energy savings and utilize green energy resource in a lot of fields, all having actual application to solve the problems referred to above.
Illumination occupies very big ratio in all energy consumption, and illumination improperly, can waste energy and may produce harmful effect to environment and human body.For example, transition lighting is that insignificant illumination is the waste to the energy.High light in the dark also can make people's vision be affected, and may cause traffic accident, also may cause permanent damage to people's eyesight.Excessively the high light in illumination and the dark says it all is a kind of light pollution in a broad sense.
At present, the method for many saving energy all is used in the exploitation of illuminating product one by one.For example, aspect the energy, regenerative resource just green energy resource and green battery all is being used; Aspect lighting installation, energy-saving illumination bulb and light emitting diode have been developed; Aspect energy management, photoelectric sensor, passive type infrared inductor and timer all are used for controlling energy consumption.
Regenerative resource comprises solar energy, wind energy, water energy, biomass energy, geothermal energy, non-fossil energy such as ocean energy.Regenerative resource is that a kind of clean energy can not produce refuse and pollution.Present progressive regenerative resource along with science and technology, as solar energy, wind energy, biomass energies etc. are used as green energy resource widely.Certainly, regenerative resource obtain all relevant with conversion with external condition and equipment etc.
Solar energy is a kind of clean and cheap energy, it can not produce waste material and pollute, and it can obtain very easily by some devices in sun-drenched place, as monocrystalline or twin crystal solar energy change-over panel/solar cell, solar heat collector panel, solar focusing plate etc.Now, solar energy is widely used in a lot of energy-saving field, particularly in the outlying remote place that does not have generating equipment.But solar energy has unstability, and it can be subjected to season, weather, round the clock, and the geographical position, the restriction of natural conditions such as height above sea level is for large-scale application increases difficulty.And, need effective energy storage technologies sun-drenched the time, as much as possible solar energy to be stored in order to using at night or cloudy day because the unstability of solar energy becomes the energy of continous-stable in order to make solar energy.But the solar energy memory technology is relatively weaker at present.In addition, also there is inefficient problem in the conversion equipment of solar energy, causes cost to increase.
Green battery (accumulator) is another energy-conservation direction.Recently, the development of green battery is very fast.Compare with traditional plumbous zinc battery, green battery is not only safe but also efficient, and pollution-free.But green battery is very high as the control requirement of charging and discharge to energy management.The damage of charge or discharge meeting improperly battery.And effective energy management can improve the life-span and the efficient of green battery to a great extent.At present, the traditional plumbous zinc battery or the degree of depth circulate plumbous zinc battery still in extensive use.
Because the energy consumption rate of light emitting diode is with the common incandescent lamp few 80% of light efficiency and have stronger characteristics such as stability, more and more Duo light emitting diode is used as the energy-saving illumination bulb.The problem of light decay and heat radiation is that light emitting diode is used in very outstanding in an energy-saving illumination field problem.The concrete manifestation of light decay is exactly a light emitting diode after work a period of time, a kind of phenomenon that brightness begins to decay.Light decay be that high power LED road lamp can not be in the main cause of crossing the thermal environment long-term work.
The situation of utilizing photoelectric sensor or infrared inductor to come testing environment if any moving of no human body or object, reaches the purpose of saving the energy thereby determine whether connecting lighting apparatus.Also can be set the time of connecting illumination section and save energy, but timer relatively lacks flexibility with timer.
In addition, from the mankind itself, human size by the adjusting pupil keeps an amount of light to enter eyes, thereby forms distinct image on retina.When environment just began deepening, pupil can become greatly, at this moment needed more intense light could form distinct image.Afterwards, along with environment deepening gradually, pupil can dwindle, and people's eyes have adapted to gradually to the brightness of environment, even suitably reduce the brightness of illuminating ray, people's eyes still can form distinct image on retina.Therefore, utilize the physiologic factor of human eyes inertia, promptly when people's adaptation of eye after certain brightness, suitably reduce the brightness of illuminating ray and further save energy.Yet this characteristic of human eye is not widely used for saving energy at present.Because most modes that drive illuminator all are to continue to provide incessantly energy, and brightness also remains unchanged.Will waste the energy of 30%-50% like this.
In sum, at present the illuminator that still lacks the energy management of an integrated intelligent type at lighting field is taken into account the acquisition and the utilization of regenerative resource simultaneously, the energy management of green battery, and aspect such as environmental monitoring is to reach the purpose of saving the energy when effectively utilizing regenerative resource that continual and steady illumination is provided.
In present existing illuminator, also lack a total solution and control the work of transferring and controlling various piece in the illuminator, the intelligent management that reaches the cooperation between system's each several part and energy is consumed, and can realize upgrading and upgrading according to different application and demand.
Summary of the invention
Main purpose of the present invention is to provide a kind of energy efficient lighting system and implementation procedure, the wherein effectively consumption of management energy and resource of this energy efficient lighting system and implementation procedure.
Another object of the present invention is to provide a kind of energy efficient lighting system and implementation procedure, wherein this energy efficient lighting system and implementation procedure utilize various energy resources to comprise regenerative resource.
Another object of the present invention is to provide a kind of energy efficient lighting system and implementation procedure, wherein this energy efficient lighting system and implementation procedure are used the device of the lamp of protection environment.
Another object of the present invention is to provide a kind of energy efficient lighting system and implementation procedure, thereby wherein this energy efficient lighting system and implementation procedure there are the inductor of intelligence to be used for induced environment management energy better.
Another object of the present invention is to provide a kind of energy efficient lighting system and implementation procedure, wherein this energy efficient lighting system and implementation procedure have the function of wireless remote control and wireless telecommunications.
Another object of the present invention is to provide a kind of energy efficient lighting system and implementation procedure, wherein this energy efficient lighting system and implementation procedure can be used to improve the purpose of safety-protection system function.
Another object of the present invention is to provide a kind of energy efficient lighting system and implementation procedure, wherein this energy efficient lighting system and implementation procedure can be widely used in other field.
For reaching above-mentioned purpose, the invention provides a kind of energy efficient lighting system and implementation procedure, this process may further comprise the steps:
(a) reference signal of induced environment situation and energy supply condition and generation control energy;
(b) thus guarantee supply of electric power and maximum energy savings according to above-mentioned reference signal selection energy supply mode;
(c) output that decides etc. according to reference information and above-mentioned energy supply mode; And,
(d) drive luminous device.
Above-mentioned energy-saving illumination realizes that this system comprises in a system
A power pack provides electric power for said system, and it comprises: solar powered part; The rechargeable battery part; And/or AC power part.
Energy-sensitive partly be used for the reception environment situation information and produce the reference information of an energy control for above-mentioned power pack;
A microprocessor that partly is electrically connected with above-mentioned energy-sensitive, it comprises, receives the reference information that above-mentioned energy-sensitive partly produces, according to the mode of this reference information decision energy supply, and the energy of lighting device is exported in control; And,
A lighting device that is driven by above-mentioned power supply branch is also controlled by above-mentioned microprocessor illumination is provided simultaneously;
These and other objects of the present invention, feature and advantage will be from the following detailed description, and accompanying drawing and appended claims embody more obviously.
Description of drawings
Fig. 1 is the present invention's the energy efficient lighting system and the calcspar of implementation procedure.
Fig. 2 is the perspective view of a kind of preferred embodiment of the present invention's energy efficient lighting system and implementation procedure.
Fig. 3 is that the present invention's the energy efficient lighting system and the microprocessor of implementation procedure are controlled the calcspar of regenerative resource to the rechargeable battery charging.
Fig. 4 is the calcspar of the energy signal detection system of the present invention's energy efficient lighting system and implementation procedure.
Fig. 5 is the circuit diagram of the energy signal detection system of the present invention's energy efficient lighting system and implementation procedure.
Fig. 6 is the calcspar of the AD converter of the energy signal detection system of the present invention's energy efficient lighting system and implementation procedure.
Fig. 7 is the flow chart of the energy signal detection method of the present invention's energy efficient lighting system and implementation procedure.
Fig. 8 A for the present invention's energy efficient lighting system and implementation procedure when not having signal, from the mould/number sample graph of pyroelectric sensing element.
Fig. 8 B for the present invention's energy efficient lighting system and implementation procedure when small-signal, from the mould/number sample graph of pyroelectric sensing element.
Fig. 9 is the present invention's the energy efficient lighting system and the upper control limit and the lower control limit figure of implementation procedure.
Figure 10 is the present invention's the energy efficient lighting system and the 1000-2000 sample window and the 4000-5000 sample window figure of implementation procedure.
Figure 11 is the present invention's the energy efficient lighting system and the interior discontinuity figure of 1000-2000 sample window of implementation procedure.
The schematic diagram that Figure 12 A-C intersects for polytype between the structure sample window in the sample window group of the present invention's energy efficient lighting system and implementation procedure.
Figure 13 A does not intersect the schematic diagram that changes for having between the structure sample window in the sample window group of the present invention's energy efficient lighting system and implementation procedure.
Figure 13 B intersects the schematic diagram that changes for descending between the structure sample window in the sample window group of the present invention's energy efficient lighting system and implementation procedure.
Figure 13 C intersects the schematic diagram that changes for rising between the structure sample window in the sample window group of the present invention's energy efficient lighting system and implementation procedure.
Figure 14 wherein, comprises mobile sensor for the perspective view of the physical device of the energy signal detection system of the present invention's energy efficient lighting system and implementation procedure.
Figure 15 is the amplifying circuit schematic diagram of the white light detector of the energy signal detection system of the present invention's energy efficient lighting system and implementation procedure.
Figure 16 is the amplifying circuit schematic diagram of the insensitive triggering output circuit of polarity of the energy signal detection system of the present invention's energy efficient lighting system and implementation procedure.
Figure 17 A is the present invention's energy efficient lighting system and a kind of tradition selection bouncing pilotage circuit diagram of implementation procedure.
Figure 17 B is the present invention's the energy efficient lighting system and the bouncing pilotage tree circuit figure of implementation procedure
But Figure 17 C is a kind of selection mode circuit diagram of the bouncing pilotage tree circuit of the present invention's energy efficient lighting system and implementation procedure.
Figure 18 is that the present invention's the energy efficient lighting system and the above-mentioned preferred embodiment of implementation procedure utilize the method for pulse width demodulation to change the schematic diagram of dutycycle.
The schematic diagram that Figure 19 changes for the voltage/current of the illumination section of the present invention's energy efficient lighting system and implementation procedure.
Figure 20 is the circuit diagram of a kind of preferred embodiment of the present invention's energy efficient lighting system and implementation procedure.
The perspective view that Figure 21 A installs for the system of the above-mentioned preferred embodiment of the present invention's energy efficient lighting system and implementation procedure.
Figure 21 B is the perspective view that is installed in the solar panels on the windowpane of the energy conserving system of the above-mentioned preferred embodiment of the present invention's energy efficient lighting system and implementation procedure.
Figure 21 C is divided into the schematic diagram that the distributed lighting device provides energy for the central energy supply unit of the above-mentioned preferred embodiment of the present invention's energy efficient lighting system and implementation procedure.
Figure 21 D is divided into the schematic diagram that the distributed lighting device provides energy for the central solar energy supply unit of the above-mentioned preferred embodiment of the present invention's energy efficient lighting system and implementation procedure, and wherein, each lighting device all is electrically connected with a chargeable battery.
Figure 22 for the present invention's energy efficient lighting system and implementation procedure above-mentioned preferred embodiment in the mixed type dot matrix LEDs, wherein, far-infrared light-emitting diode and visible light emitting diode are arranged according to pre-set mode.
Figure 23 A is the perspective view of the installation of a kind of preferred embodiment of the present invention's energy efficient lighting system and implementation procedure.
Figure 23 B is divided into the schematic diagram that the distributed lighting device provides energy for the central energy supply unit of the above-mentioned preferred embodiment of the present invention's energy efficient lighting system and implementation procedure.
Figure 24 for the above-mentioned preferred embodiment of the present invention's energy efficient lighting system and implementation procedure in the ideal case temperature and power consumption concern schematic diagram.
Figure 25 is the environment temperature and the schematic diagram that concerns of enabling pulse-width modulation method of the above-mentioned preferred embodiment of the present invention's energy efficient lighting system and implementation procedure.
Figure 26 utilizes the schematic diagram of the method balance heat of pulse width demodulation for the above-mentioned preferred embodiment of the present invention's energy efficient lighting system and implementation procedure.
Figure 27 A is the schematic diagram of the constant power dissipation of the above-mentioned preferred embodiment of the present invention's energy efficient lighting system and implementation procedure.
Figure 27 B varies with temperature the schematic diagram of power consumption for the above-mentioned preferred embodiment of the present invention's energy efficient lighting system and implementation procedure.
Figure 28 is the wireless telecommunications schematic diagram of a plurality of illumination section of the above-mentioned preferred embodiment of the present invention's energy efficient lighting system and implementation procedure.
Figure 29 is the motherboard design schematic diagram of a kind of preferred embodiment of the present invention's energy efficient lighting system and implementation procedure.
The schematic diagram of the lighting mains that Figure 30 A forms for the master-slave mode illuminator of the above-mentioned preferred embodiment of the present invention's energy efficient lighting system and implementation procedure, comprising a rechargeable battery, a regenerative resource element and an AC power provide energy for lighting mains.
The schematic diagram of the lighting mains that Figure 30 B forms for the master-slave mode illuminator of the above-mentioned preferred embodiment of the present invention's energy efficient lighting system and implementation procedure, wherein each system all comprises a rechargeable battery; A central regenerative resource element and a central AC power provide energy for lighting mains.
The schematic diagram of the lighting mains that Figure 30 C forms for the master-slave mode illuminator of the above-mentioned preferred embodiment of the present invention's energy efficient lighting system and implementation procedure, wherein each system all comprises a rechargeable battery, a regenerative resource element and an AC power provide energy for lighting mains.
Figure 31 is the perspective view of a kind of preferred embodiment of the present invention's energy efficient lighting system and implementation procedure.
Figure 32 is the schematic diagram of the above-mentioned preferred embodiment of the present invention's energy efficient lighting system and implementation procedure.
The perspective view that Figure 33 partly installs for the regenerative resource power supply of the above-mentioned preferred embodiment of the present invention's energy efficient lighting system and implementation procedure.
Figure 34 is the illumination section current limiting pressure-limiting circuit diagram of the above-mentioned preferred embodiment of the present invention's energy efficient lighting system and implementation procedure.
The schematic diagram that Figure 35 changes for the brightness of the illumination section of the above-mentioned preferred embodiment of the present invention's energy efficient lighting system and implementation procedure.
The perspective view that Figure 36 partly installs for the regenerative resource power supply of the above-mentioned preferred embodiment of the present invention's energy efficient lighting system and implementation procedure.
Figure 37 is the present invention's the energy efficient lighting system and the flow chart of implementation procedure.
The specific embodiment
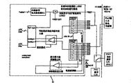
Referring to Fig. 1, be the calcspar of energy efficient lighting system and implementation procedure.This energy efficient lighting system and implementation procedure can be selected energy supply mode and energy savings again intelligently when illumination is provided.In this preferred embodiment, energy efficient lighting system comprises: energy-sensitive part 10 be used for the reception environment condition information and produce corresponding reference information, these environmental conditions comprise system and extraneous temperature, the light of environment, the state of the mobile and internal power supply system of human body/object etc.; Power pack 20 provides energy for the operation of system; Illumination section 40 is used for producing light and illumination is provided; Microprocessor portion 30 receives the reference information of the relevant environmental condition of sending from energy-sensitive part 10, controls the operation of electric supply installation 20 simultaneously, and drives illumination section 40.
In this preferred embodiment, referring to Fig. 1, the power pack 20 of energy efficient lighting system is for system provides energy, comprising 21, one rechargeable battery elements 22 of a regenerative resource power supply element, and/or an AC-powered element 23.
Regenerative resource comprises solar energy, wind energy, water energy, biomass energy, geothermal energy, non-fossil energy such as ocean energy.When utilizing solar energy as regenerative resource, above-mentioned regenerative resource power supply element 21 converts sunshine to electric power and powers and charge the battery.When utilizing wind energy as regenerative resource, above-mentioned regenerative resource power supply element 21 converts wind energy to electric power and powers and charge the battery.Regenerative resource is that a kind of clean energy can not produce refuse and pollution.Present progressive regenerative resource along with science and technology, as solar energy, wind energy, biomass energies etc. are used as green energy resource widely.Certainly, obtaining of regenerative resource is also relevant with external condition, for example, solar poweredly just very depends on time and weather, and wind energy resources is subjected to the influence of topography bigger.
Regenerative resource power supply element 21 comprises that the light that solar panels 211 are used for absorbing sunshine or other form produces electric power, and/or a wind power generation plant 212 is used for wind energy is transformed into electromagnetic energy, and/or the device of other energy absorption and conversion is used for converting regenerative resource to electric energy.Solar panels 211 and/or wind power generation plant 212 and other energy absorption and conversion equipment are electrically connected with illuminator, and are placed on the position that can utilize regenerative resource most effectively.And the power supply component 21 of regenerative resource can be selected and be replaced according to physical condition and real needs, for example can select to absorb the light of sunshine or other form as power supply component with solar panels 211, perhaps select wind power generation plant 212 that wind energy is converted to mechanical energy as power supply component, perhaps solar panels 211 and wind power generation plant 212 use the power supply component 21 as regenerative resource simultaneously.
Referring to Fig. 2, chargeable cell device 22 uses as the adjunct of regenerative resource power supply element 21.Rechargeable battery element 22 stores extra electric energy in the energy abundance, and electric energy is provided when not having other energy source.
Chargeable cell device 22 comprises that also a rechargeable battery 221 is electrically connected and provides electric energy with illumination section in needs, the unit 222 of a charge/discharge and rechargeable battery 221 and power pack 20 come rechargeable battery 221 is charged and discharges, and wherein charge and discharge and controlled by microprocessor 30.
The present invention can use a variety of rechargeable batteries, for example, and nickel-cadmium cell, Ni-MH battery, lithium ion battery, lithium polymer battery and ferric phosphate lithium cell etc.In preferred embodiment of the present invention, use lithium polymer battery.Lithium polymer battery is the battery of environment-friendly type.It is safe and reliable, and high energy density is arranged, long life cycle, and pollution-free.Certainly, the battery of other type also can be applied among the present invention.
The operating efficiency of rechargeable battery 221 and life cycle all depend on the mode of charging and discharge to a great extent.For different types of rechargeable battery, there is a lot of charging methods to optimize efficient, guarantee security, extend the life of a cell.In the present invention, the charging and the discharge of microprocessor 30 control rechargeable batteries 221.Referring to Fig. 1, power pack 20 is charge power supplies of charger.The 30 control charging intervals of microprocessor, charging voltage, charging modes, and to rechargeable battery 221 charging termination conditions.
In the present invention, charger uses the mode of pulse charge that rechargeable battery 221 is charged, and the voltage that is to say charging is the form of pulse train.Microprocessor 30 is controlled charge frequency by the width that changes pulse.The ideal pulse width is about 1 second.In charging process, the intermittent time between two pulses is desirably 20 to 30 milliseconds, during this period of time, makes that by a large amount of electrode reaction of balance the chemical reaction in the battery reaches balance before charging next time.This makes the electric energy of chemical reaction and input keep synchronously.This method has also reduced at the unwanted chemical reaction of electrode surface, as the formation of gas, and the growth of crystal and passivation.In this intermittent time, energy sensor part 10 is measured the open-circuit voltage and the notice microprocessor 30 of battery, and the voltage and the width of microprocessor 30 decision next pulses perhaps stop charging then.
When regenerative resource power supply element 20 provided energy for the rechargeable battery charging, microprocessor 30 detected charging process in real time to guarantee that rechargeable battery farthest absorbs energy.Referring to Fig. 3, solar panels 211 and rechargeable battery 221 all are electrically connected with microprocessor, and microprocessor can detect the voltage V at solar panels two ends in real time, and the voltage V ' at battery two ends.The voltage V ' that microprocessor detects rechargeable battery is during less than the voltage V at solar panels two ends, and microprocessor will be controlled 211 pairs of rechargeable batteries 221 of solar panels and just charge.When the voltage V at solar panels 211 two ends began to increase, the output current of solar panels 211 also can increase, and when V was increased to certain value, the output current of solar panels 211 will begin to descend.Microprocessor 30 can be controlled the output current maximum of solar panels 211 according to this physical characteristic of solar panels 211, microprocessor 30 can detect the maximum current that rechargeable battery can pass through simultaneously, make solar panels 211 charge to it, farthest the light of sunshine or other form is converted to electric energy with the maximum output current of the maximum current that is not more than rechargeable battery and can bear.When the voltage V ' that detects rechargeable battery when microprocessor equaled the voltage V at solar panels two ends, charging was finished.
In case after battery charge was complete, charging circuit must disconnect.Otherwise what produced hot gentlely has infringement to battery.Energy sensor part 10 can detect chemical substance and rebuild the time of finishing, and microprocessor 30 can just can stop to charge before causing damage and at any time can keep the temperature of battery in safe range simultaneously.Detect the point of disconnection and stop charging very crucial aspect the maintenance battery life.In this preferred embodiment, a pre-set upper voltage limit offers microprocessor 30 and decides complete charge.
The discharge of rechargeable battery 221 is also controlled the use of optimizing battery electric quantity by microprocessor 30 and is extended the life of a cell.Over-discharge perhaps makes the battery operated life-span that all can shorten battery below the voltage of recommending.Microprocessor 30 can detect the state of battery in the process of discharge.In case discharge reaches pre-set degree, if under the situation that solar energy and AC energy all do not have, microprocessor 30 can be turned down the brightness of illumination section 40 according to the concrete purposes of illuminator, reduces the ratio of battery discharge.When the power supply that discharge reaches pre-set degree and do not have to substitute, according to the concrete purposes of illuminator, microprocessor 30 can be stopped power supply, and extinguishes illumination section 40, to avoid rechargeable battery 221 over-discharge.
AC-powered element 23 be in the present invention one optionally.If select this element, AC-powered element 23 just is connected with domestic power grid so, will enable AC-powered element 23 when electric weight not enough when regenerative resource and rechargeable battery 221 is not enough electric power is provided.
Power pack 20 is controlled by microprocessor 30 by 10 monitorings of energy-sensitive part simultaneously.Microprocessor 30 is selected best energy source for system.When the regenerative resource of sufficient sunlight or wind energy or other form, provide the regenerative resource power supply part 21 of regenerative resource to be chosen and provide electric power and to battery charge illumination section by microprocessor 30.Under not enough when regenerative resource in the situation that battery electric quantity is not enough, AC-powered element 23 is understood selected.
In the present invention, energy efficient lighting system comprises that energy-sensitive part 10 is used for the state of monitoring of environmental and system, and provides reference information for microprocessor 30.Referring to Fig. 1, energy-sensitive part 10 comprises: an energy-sensitive device 12, and whether this information that moves that is a displacement sensor is used to monitor people or other object is helped microprocessor 30 decisions needs bright lamp; A brightness impression device 13 is used to measure the intensity of light in the predetermined zone and comes the brightness of the output of compute illumination part for this feedback information microprocessor 30; A temperature inductor 14 is used for the temperature of measuring system and environment and gives microprocessor 30 this feedback information, and is changed the width of supply voltage pulse according to temperature dynamic ground by microprocessor 30.In the present invention, the energy-sensitive part can also comprise other inductor, such as, speed, position, inductors such as distance.
Energy-sensitive device 12 is that a kind of energy signal checkout equipment is used for detecting moving in the induction range, and for example human body/object moves.After this mobile being detected, energy-sensitive device 12 will send this information to microprocessor 30.Microprocessor 30 can utilize displacement detecting process and system to distinguish the susceptibility that noise and useful signal improve displacement detecting according to the reference information that energy-sensitive device 12 is sent, performance, and reliability, and improve displacement detecting process and system's accurate rate thus.。
Referring to Fig. 4, be the calcspar of energy signal testing process of the present invention.The reference information that energy-sensitive device 12 is used to define a surveyed area and produces according to the input energy.In this preferred embodiment, the energy-sensitive device 12 of energy signal detection system is realized by a pyroelectric sensor, pyroelectric sensor is a pyroelectric sensing element that is suitable for the inductive energy radiation, and in this preferred embodiment, energy refers to the infrared energy in a surveyed area.Pyroelectric sensor is the sensing element with two or more passive detected energy, when the detected energy of each sensing element is different, can produce a relevant reference signal.
Infrared energy 10 ' shines energy-sensitive device 12, infrared energy 10 ' is converted to output signal 13 ' as the signal conversion module 12 ' of input signal 11 ' by energy-sensitive device 12, wherein output signal 13 ' comprises the actual signal of low frequency and the noise signal that mixes, and has only actual signal need be used for detecting displacement.Reduce the rate that reports an error in order to increase sensitivity, the common way of removing noise is to use the wave filter of different bandwidth to select useful actual signal in the most effective bandwidth frequency, but simultaneously, wave process after filtration, useful actual signal intensity also has been greatly reduced, and partial noise is not filtered yet.Therefore need to amplify actual signal after and detect displacement, and through this amplification process, the noise that is not filtered at filtering stage also has been exaggerated simultaneously with amplification process.Therefore be easy to produce error message in the processing afterwards.
In the present invention, the energy signal 13 ' of energy-sensitive device 12 output can carry out filtering earlier to be handled and filters noise signal and increase by amplifying circuit after the processing procedures such as amplitude of low frequency actual signal, treated signal is input in the microprocessor 30, perhaps direct energy signal with undressed input is directly inputted in the microprocessor 30 again.
Referring to Fig. 5, in the realization of hardware, energy-sensitive device 12 directly links to each other with the pin of microprocessor 30, without other electronic component, as filter and amplifier.Therefore the energy signal that comprises full detail that is produced by energy-sensitive device 12 is directly given microprocessor 30.
Microprocessor 30 realized by an integrated circuit, and such as the chip of the small outline integrated circuit encapsulation (SOIC) of 8 pins of the Z8 XP series of a ZiLOG company, wherein ZiLOG is production firm's sign, and Z8 is the product line sign, and XP is a microprocessor family sign.Microprocessor 30 has A/D converter 31, and its output signal 23 with pyroelectric sensor 20 is converted to data sample and handles usefulness for data.
In order to strengthen the input resolution ratio of A/D converter 31, the present invention provides an inner differential reference voltage for the energy signal of input, referring to Fig. 4 and Fig. 6, the pin 3 of microprocessor 30 is transfused to the reference voltage VREF that an internal reference voltage generator 311 ' produces, the pin 5 of microprocessor 30 is transfused to an output signal 13 ' from energy sensor 12, and wherein low more reference voltage provides high more resolution ratio.
In this preferred embodiment, adopting the resolution ratio of the A/D converter 31 of sigma delta technology is 10 of single ended modes or 11 of differential modes (having increased sign bit).Referring to Fig. 4 and Fig. 6, microprocessor 30 internally provides one 1 volt reference voltage (VREF) at the ANA3 node, 0 volt-2 volts output signal 13 ' from energy-sensitive device 12 is input to the ANA2 node by pin 5 simultaneously, wherein any one is a positive signal at 1 volt in its value between 2 volts the time from the output signal 13 ' of energy-sensitive device 12, and is a negative signal at 0 volt in its value between 1 volt the time.Correspondingly, thus providing the difference that a numerical value is equal between the input from such difference input of the output signal 13 ' of energy-sensitive device 12 greatly rises to 11 with the input resolution ratio of A/D converter 31 by 10.
A/D converter 31 on the chip of the small outline integrated circuit encapsulation (SOIC) of 8 pins of the Z8 of ZiLOG company XP series returns 14 data bit, a sign bit and an overflow position.Usually, 4 high positions of 14 bit data (from 11 to 14) are useless because the pass of noise signal ties up in the data processing.The A/D converter of sigma delta can be sacrificed conversion speed so that the higher degree of accuracy to be provided.In inside, data guarantee to have the accuracy of 10 (from 1 to 10), are noise bits from 11 to 14, by a plurality of samples of sampling, for example, 8,16,32,64 etc., adopt simultaneously a pre-designed method construct they, and utilize a plurality of samples of these samplings to ask the mean value of sample to remove noise, the high-order resolution bits of these several data bit just becomes useful like this.The A/D converter 31 of sigma delta just returns the data of 15 of 14 of single ended modes or differential modes, adds an overflow position, and the resolution ratio of the A/D converter of the sigma delta that uses of the present invention is 16 like this.
At present, the resolution ratio of most A/D converter 31 is 8 or 10, and some are arranged is 12.But these A/D converters 31 all belong to the A/D converter 31 of asking register type into rather than sigma delta technology one by one.Ask the into A/D converter 31 of register type one by one than low resolution, the A/D converter 31 of the sigma delta technology that the present invention uses can provide extra data bit, this handles extremely important for data, therefore the higher while noise of data precision that provides of the A/D converter 31 of sigma delta technology is also littler, and does not also need pretreated any loaded down with trivial details and complicated hardware.
The resolution ratio of A/D converter 31 can be 16384 steps in 12 volt range.When data sample was transfused to buffer memory, minimum and maximum sample value was tracked.Do like this is in order to lower the requirement of arithmetic floating-point operation.By keeping minimum of a value and maximum reading, data sample can normalization be got back to 8 integers and can not lose resolution ratio, allows to use internal memory still less that the data buffer memory of the weight of remainder is finished simultaneously.If all data are used as floating number and stay, that technology can not realize on the type microprocessor 30 so at a low price.
The information of the environmental condition that microprocessor received energy sensor transmits, utilize the inner A/D converter 31 that comprises to convert the energy signal of input to data sample, wherein the lot of data sample is gone to form the structure sample window that pre-determines number of structure sample in real time as average treatment, for each above-mentioned structure sample window is established a control range, by the relation between the more above-mentioned sample window that creates continuously, microprocessor 30 can determine whether the triggering situation.
Referring to Fig. 7, in this preferred embodiment, the energy signal testing process may further comprise the steps:
(a) receive a large amount of A/D converter 31 data converted samples and sample window that pre-determine the structure sample of number of timely generation by microprocessor;
(b) determine control range for the sample window of each structure;
(c) determined whether trigger condition by the relation between the more continuous sample window that creates; And,
(d) when trigger condition meets, produce an output signal.
Above-mentioned steps (a) may further comprise the steps again:
(a1) collection is from the data sample of A/D converter 31;
(a2) the above-mentioned data sample of structure removes to found above-mentioned data sample; And,
(a3) sample of the above-mentioned structure of buffer memory removes in time to form one or more above-mentioned structure samples.
Primary data sample in above-mentioned steps (a2) is handled through real-time statistics, and the sample of constructing for filtering noise and increase resolution ratio is to come from the primary data sample structure.
In this preferred embodiment, a large amount of primary data sample forms a structure sample through average treatment.In other words, any switching signal can not taked individually as accurately measuring.In this preferred embodiment, such as, 18 initial data form a structure sample through average treatment.What should be noted that is when 4 data samples produce a structure sample through average treatment, and it provides other 1 input resolution ratio, and when 16 data samples produced this structure sample through average treatment, it provided other 2 input resolution ratio.So, data are averaged processing formation structure sample have further improved 2 of resolution ratio of input and thereby made the present invention's the energy signal testing process and the input resolution ratio of system become 13 by 11.
In this preferred embodiment, at above-mentioned steps (a3),, all output signal data converted samples from energy-sensitive device 12 form the structure sample because being done average treatment, and noise also is used as the part of signal and treats.So these signals that contain noise section and signal data should be put on an equal footing and be analyzed in the control range mode.Real-time calculating to a structure window control range comprises the continuous structure sample that pre-determines number, such as 26.
Referring to Fig. 8 A and Fig. 8 B,, can find that they are normal distributions if the data sample packages is drawn together actual signal and noise is analyzed.For the data that are normal distribution, can come basis of calculation deviation with a textbook shortcut for referencial use.68.26% data will be distributed in 1 standard deviation of average, and 95.46% data will be distributed in 2 standard deviations, and 99.73% data will be distributed in 3 standard deviations.In other words, 99.73% of the possessive construction sample will be distributed in three standard deviations of control range of structure sample window separately.
So the feature of a precision is to form 99.73% being distributed in the standard deviation of average of data of a normal distribution.In fact, the data point of all drawing is supposed be distributed in 3 standard deviation restrictions, just upper control limit (UCL) and lower control limit (LCL).Consider that in normal distribution data are distributed in the very low incidence (3/1000ths) outside UCL and the LCL, this seems quite reasonable.
At above-mentioned steps (a3), a large amount of factors that need in advance that are used to calculate control range are purchased by each and are made the sample window decision.These factors are to purchase to make the sample window scope and just construct sample maximum (MAX), structure sample minimum of a value (MIN), and structure sample mean (AVE), and this mean value is just constructed the sample summation divided by the structure sample number.
At above-mentioned steps (b), in order to determine each above-mentioned control range of making sample window of purchasing, each is purchased the UCL that makes sample window and LCL and can be added or deduct to purchase by structure sample mean (AVE) and make sample range and multiply by an A2 factor and calculate, wherein this A2 factor be one based on purchasing the coefficient of making the sample window size, just be placed on this and purchase the number of making in the sample window of making sample of purchasing.These data to normal distribution are effective, and in other words this A2 factor is quick and effective method, for example 3 standard deviations of a basis of calculation deviation.This can only be used to be the data (Gauss/Bel's distribution curve just) of normal distribution.Size 20 to purchase the A2 factor of making sample window be 0.16757.The formula that calculates the A2 factor is: the A2 factor=1.7621* (purchase and make the sample window size) ^ (0.7854).
In other words, the prerequisite of decision triggering reaction is not based on initial data or single purchasing made sample data, purchases upper control limit and the lower control limit of making sample window and be based on, and as shown in Figure 9, wherein each is purchased the UCL and the LCL that make sample window and is calculated as follows:
UCL=AVE+A2x purchases and makes sample range
LCL=AVE-A2x purchases and makes sample range
In order to use real-time upper control limit and lower control limit, the invention provides a large amount of control limits in different time sections, so as can to use above-mentioned control limit (UCL/LCL) come more two or more purchase the control limit (UCL/LCL) of making sample window thus between the relation decision trigger prerequisite.This requires data that the present invention can the buffer memory some just to purchase and makes sample.This is the reason of initial data being got back to 8 bit data value from floating number normalization.Thankfully used microprocessor 30, ZiLOG Z8 XP 8 Pin SOIC chips just have the internal memory of 1000 bytes.
Above-mentioned steps (c) may further comprise the steps again:
(c1) one of marshalling above-mentioned continuous the purchasing that pre-determine number makes that sample window goes to form a window group so that the above-mentioned continuous relation of making between the sample window of purchasing of more above-mentioned window group forms one and pre-determines the interval that purchasing of number made sample between above-mentioned each continuous sample group.In this preferred embodiment, four continuous structure sample window are grouped in and form a window group together, and the interval tendency between two continuous structure sample window is made up of 1 to 2 structure sample.
(c2) analyze any statistical important change of purchasing the control limit scope between UCL and LCL of making sample window in the present window group and remove to distinguish noise and actual signal so that determined whether the triggering prerequisite.
At above-mentioned steps (c2), for a great alarm events is arranged, all in window group are continuous purchases and makes sample window and must follow identical trend change direction.
In this preferred embodiment, purchasing the intersection of making sample window continuously for two is meant and one of them is purchased one of the UCL that makes sample window and LCL and in same sample window group other previous or back one purchases one of control limit (UCL/LCL) of making sample window and compares and find to change, be less than intersection shown in Figure 12 A such as one, more than one with intersect shown in Figure 12 B, and equal an intersection shown in Figure 12 C, wherein intersect percentage between 50% to 500%.
Such as, as shown in FIG. 13A, a plurality of structure sample window in the sample window group are continuous rows, then do not consider the alarm prerequisite; When being to intersect with the trend that descends to intersect shown in Figure 13 C shown in Figure 13 B or with the trend that rises 1 to 4 in sample window group structure sample window, the alarm prerequisite begins to set up.
Above-mentioned steps (C) also comprises step (C3) afterwards in step (C2), and promptly inclination by the structure sample window or the intersection between the trend identification a plurality of structure sample window in above-mentioned sample window group determine whether the alarm prerequisite that produced by noise or actual signal.
At above-mentioned steps (C3), for the normal energy signal detection, first tilt detection is processed.Size according to the data buffer zone, sample window group who pre-determines number is analyzed once as sample window group's incline direction, and microprocessor 30 is determined alert consitions by statistics ground setting in advance, when the trend outside of the first sample window group who pre-determines number in the above-mentioned buffering area sample window group's who pre-determines number above-mentioned same direction, this trend is meant descend trend or the upward drift.In this preferred embodiment, all there are 100 or more construction data sample input in the data buffer zone arbitrarily the time, thereby 24 buffering area sample window groups are analyzed and, any the time, must at least 17 trends among these 24 buffering area sample window groups in same direction, enter the alarm prerequisite that triggers situation in order to meet, when the neutrality trend when being correct without reverse trend.When the trend of any one the sample window group among the buffering area sample window group and same direction are inconsistent, abandon this whole buffering area sample window group.
It should be noted when any one sample window group and buffering area sample window group had opposite trend to take place, that must be that what mistake is system have, and this reflection surveyed area there is not actual state.Then, this process is reset.
Be energy signal detection fast, above-mentioned steps (C3) is further handled the another one tilt detection.It is each when a new structure sample is transfused to the data buffer zone, microprocessor 30 recomputates all conditions, comprises whether sample window group's tilt response and decline trend or the upward drift that control limit is determined the structure sample window are trends fast.
When finding a quick trend, for example people is in the situation of the preceding race of a PIR movable sensor (energy signal detection system), organize into groups a sample window that pre-determines the quick structure of number, wherein each sample window of constructing fast includes a continuous structure sample that pre-determines number, for example 4.In this preferred embodiment, for example form 1 quick sample window group and require to have 3 to construct sample window fast so that determine the trend that tilts, wherein the tendency of the interval between two continuous quick structure sample window is made up of 1 to 2 structure sample.
In order to consider any one sample window group fast, all sample clusters of structure fast in sample window group fast must be in same the upward drift or decline trend mode.In this preferred embodiment,, need 5 continuously quick sample window groups that tilt with the upward drift or the trend that descends to start the one-period measuring process at least for having determined whether the alarm prerequisite.
When 5 or more a plurality of quick sample window group tended to a direction in a specific predetermined time period, this shows had one effectively to tilt and effectively inclination will be sought arbitrarily by system in the qualified time period here.The inclination of control limit UCL/LCL greatly helps to determine the essence of signal.Say technically, fast moving always produce frequency component thereby the time cycle measured.If the time cycle is ultrashort or speciality, this shows this frequency outside the interested frequency of system, and system should abandon it.
Tend to an initial direction or the upward drift or after the trend that descends takes place for the first time 5 or more a plurality of quick sample window group, first timer begins to count for subsequently 5 quick sample window groups tend to second of an opposite direction, begins counting thereby trigger second timer when first timer stops to count.Second timer begins to tend to the 3rd counting subsequently of initial direction for other 5 quick sample window groups.Then second timer stops counting, and first timer begins the 4th to count subsequently for subsequently 5 quick sample window groups tend to the rightabout of initial direction.First timer stops counting once more then, and second timer begins again to count for subsequently 5 quick sample window groups tend to the 5th of initial direction.
In this preferred embodiment, above-mentioned testing process is set up and works in the cycle detection with 3 circulations, and in order to trigger trigger condition, this cycle detection comprises 3 upwards trend and 3 downward trends.In other words, wherein each partly circulates in to pre-determine and has 5 quick sample window groups in the time cycle and tend to equidirectional, shows an alert consitions and is trigger condition with above-mentioned triggering prerequisite is qualified.At above-mentioned steps (d), when having determined a trigger condition, according to this preferred embodiment, system produces an output signal and is pre-determining in the time the alarm pulse of output state from least one second of corresponding device of recovering to change into alarm, issuing to be connected with this energy detection system.
The present invention greatly provides a kind of method most economical and that innovate most to solve the problem of white light, taken place and informed that user's inductor of passing by is at the state that opens or closes by utilizing the lumination of light emitting diode diode that comprises in such as a motion sensor in various energy signal detection systems to show simply to move, and any other part or element need be installed.
Referring to Figure 14 and Figure 15, the present invention's energy signal detection system comprises the light emitting diode that the pin 6 of and microprocessor 30 is electrically connected and the resistance R 11 of a series connection, so when white light impinges upon on the light emitting diode, cause the micro voltage signal that can measure, this micro voltage signal is corresponding to the proportional variation of white light intensity that is radiated on the light emitting diode.This voltage signal is utilized as the detection of a white light in the present invention's energy signal detection system and is imported into microprocessor 30 usefulness that is for data processing.
Light emitting diode can be used as indicator (luminous) and light detector (detection is radiated at light and the intensity thereof on the light emitting diode).Be radiated at the function that the input signal that can be used as microprocessor 30 after light (flashlight, radium-shine irradiator) on the light emitting diode is detected changes terminal device.Typical terminal device comprises smoke-detectors and intrusion detection device.Typical functions comprises and activates gait test respectively and from seizure test.
Light emitting diode is a kind of special diode, and when electric current flow through light emitting diode with correct direction, it will be luminous.Must notice that the electric current of avoiding very strong flows through light emitting diode (or any diode), because overcurrent can damage equipment.The resistance that the electric current of restriction light emitting diode is normally calculated by a series of processes realizes that restriction is flow through the electric current of a light emitting diode in 1 to 20 milliampere scope.Light emitting diode is more efficient and can not burn out than incandescent lamp (for example typical bulb).Light emitting diode is unusual reliable device.
Another is when light impinges upon on the light emitting diode about light emitting diode characteristic rarely known by the people, and it can produce a voltage.This in fact is the inversion principle of light emitting diode standard feature.According to the intensity that is radiated at the light on the light emitting diode, the voltage that light emitting diode produces can be easy to above 1 volt.
This just means that light emitting diode can be used to light source (for example indicator) and can be used to light intensity detector (for example measuring instrument of light) again.
Referring to Figure 15 is the realization of two kinds of mode of operations of light emitting diode: light emitting diode 60 is as light source works pattern and light emitting diode 60 mode of operation as the light intensity detector.As shown in figure 15, have the energy detection system of automatic diode displaying function to comprise:
The I/O part of a microprocessor 30;
A light emitting diode that is electrically connected with I/O 60, this is a typical light emitting diode, in front existing description the in the basic character of light emitting diode;
A resistance R 11 is used for limiting the electric current that flows through as the light emitting diode 60 of photophore, and the current-limiting resistance Standard resistance range is exported 1 milliampere to 20 milliamperes the electric current that passes through light emitting diode 60 by calculating between 100 to 1000 ohm;
An I/O switch is the internal electron switch, and the external pin of its control microprocessor 30 is connected with inner A/D converter 31 or is connected with internal output circuit O/P switch;
An O/P switch, it be the internal electron switch at positive voltage, be desirably 3.3 volts, with negative voltage, with being desirably the end, between the conversion; And
An A/D converter 31, it is that the device of an inside is used for analog voltage is converted to digital value, the aanalogvoltage that produced as the light intensity detector time of light emitting diode 60 just can be used for to making a decision in the future by microprocessor 30 like this.
Referring to Figure 15, when light emitting diode 60 during as indicator, thereby microprocessor 30 can be arranged on position (B) with the I/O switch make that the pin of microprocessor can be as output.When the O/P switch of microprocessor 30 chosen positions (A), so just there is a positive voltage to be added on the light emitting diode 60 by current-limiting resistance R11.Light emitting diode 60 will be lighted and be luminous then.In order to extinguish light emitting diode, microprocessor 30 can push the electric current that position (B) reduces to flow through light emitting diode 60 to the O/P switch.When light emitting diode 60 was lighted, the electric current that flows through light emitting diode 60 usually can be between 1 milliampere to 20 milliamperes.
When light emitting diode 60 was operated in test light intensity (optical measuring instrument) pattern, thereby microprocessor 30 can be arranged on position (A) with the I/O switch make that the pin of microprocessor can be as input.Light emitting diode 60 links to each other with A/D converter 31 by resistance R 11.Light impinges upon and can produce the voltage of a sign light intensity on the light emitting diode 60 and pass to A/D converter 31 by resistance R 11.Microprocessor 30 just can be measured the intensity of the light that light emitting diode 60 receives like this.Should be noted that simultaneously A/D converter 31 needs a very little electric current to come measuring voltage.This electric current is easy to less than 1 microampere.Because according to Ohm's law " E=IxR ", " E " is meant the voltage difference at resistance R 11 two ends, " I " is meant electric current, and unit is an ampere, and " R " is meant resistance, and unit is ohm.In our this application, simultaneously again under this working method, the value of electric current very little (as less than 1 microampere) is resistance value also relatively little (representative value is 680 ohm) simultaneously, and the voltage difference at two ends will very little (as less than 1 millivolt) on resistance so.So brightness that resistance R 11 can the hamper measurements lamp.
When as the light intensity detector, in the present invention, light emitting diode 60 can be as command receiver.When light impinged upon on the light emitting diode 60 according to predetermined way, microprocessor 30 can detect light, can be according to predetermined pattern work.In this preferred embodiment, continue to allow microprocessor 30 that light emitting diode 60 is turned off as the mode of operation of indicator according to a period of time with regard to meaning to light emitting diode 60 with flashlight or radium-shine irradiator.After microprocessor 30 received this instruction, it was luminous to order light emitting diode 60 to stop.Therefore, people just can not know the duty of energy-sensitive detector by observing light emitting diode.Thereby the burglar just can not find scope and the sensitivity that energy detector detects by the deixis of observing light emitting diode yet.This function is very convenient under different purposes, also can not increase the cost of manufacturing.
In the present invention, illumination section 40 utilizes dot matrix LEDs 41 as illuminating source.Microprocessor 30 utilizes the method for pulse width modulation to control the brightness of illumination section 40.Pulse-width modulation method is the amplitude and the dutycycle of output of adjusting the pulse power of a series of drive electronics.Referring to Figure 18, impulse amplitude drops to minimum this lowest amplitude that keeps then and reaches high-amplitude up to pulse next time from the highest, is called one-period.In this cycle, impulse amplitude is called dutycycle from the highest time ratio that drops to minimum time and pulse period.This pulse can be a square wave, square wave, sawtooth waveforms or other any waveform.
Microprocessor 30 utilizes the method control power pack 20 of pulse width modulation to make that the voltage of output is the form of pulse train, that is to say, the electric current that flows through dot matrix LEDs 41 is the form of pulse train: drop to minimum amplitude from maximum amplitude within a certain period of time, and then rise to another maximum amplitude from minimum amplitude, repeat above process.The current amplitude that flows through dot matrix LEDs 41 is high more, and the light of 41 of dot matrix LEDs is just bright more so, and power consumption is just big more; The current amplitude that flows through dot matrix LEDs 41 is low more, and the light that dot matrix LEDs is 41 is just weak more, and power consumption is just more little.Like this, thus microprocessor 30 is just by utilizing pulse-width modulation method to change the brightness and the control power consumption of regulating dot matrix LEDs 41 by the electric current of dot matrix LEDs 41.
Referring to Figure 19, in process a, the magnitude of voltage maximum of microprocessor 30 control power packs 20 outputs, thereby flow through the current value maximum of dot matrix LEDs 41, so the light that dot matrix LEDs is 41 is the strongest, power consumption is also maximum, and at this moment the brightness of the dot matrix LEDs 41 seen of human eye is the brightest; In process b and process c, the magnitude of voltage that microprocessor 30 control power packs 20 reduce to export, the current value that flows through dot matrix LEDs 41 simultaneously also reduces thereupon, the brightness meeting deepening gradually of dot matrix LEDs 41, power consumption also decreases.But, and can not discover the process of this brightness deepening because human eye has the physiologic factor of inertia to high light; In process d, microprocessor 30 control power packs 20 continue to reduce to flow through the current value to 0 or the minimum of dot matrix LEDs 41, and the brightness of dot matrix LEDs 41 is deepening gradually also, and power consumption also can drop to minimum thereupon.The value of this electric current minimum amplitude need be taken all factors into consideration, and when minimum amplitude is bigger than normal, just can not farthest save the energy; When minimum amplitude was 0, microprocessor 30 can disconnect illumination section 40, will cause " noise " of electromagnetic interference and Electro Magnetic Compatibility, and is all harmful to people's health and environment.
Afterwards, microprocessor 30 can increase the electric current that flows through dot matrix LEDs 41 moment, and repeats said process a, b, c, d.It is pointed out that this light is very high by the very short frequency that is to say of the process cycle that dies down by force.Because the physiologic factor that human eye has inertia to high-frequency light can not significantly be awared the variation of brightness in this process.Microprocessor 30 utilizes the method control illumination section 40 of pulse width modulation to provide enough brightness can farthest both economize the energy again simultaneously.
Microprocessor 30 is controlled in the process of the electric current variation of flowing through dot matrix LEDs 41, and the frequency of the maximum amplitude of electric current and minimum amplitude and pulse is can be according to the time of illumination, and environmental condition and energy state change.In the present invention, when beginning to connect illumination section 40, power pack 20 provides maximum energy, at this moment flows through the value maximum of maximum amplitude of the current impulse of dot matrix LEDs 41, and the illumination that provides of dot matrix LEDs 41 simultaneously is the brightest; Crossed after this period, the energy that microprocessor 30 will reduce power pack 20 intentionally to be provided just extends the life of a cell, at this moment the maximum amplitude that flows through the current impulse of dot matrix LEDs 41 will reduce, and the light that dot matrix LEDs is 41 will weaken; In three phases, microprocessor 30 will continue to reduce the energy that power pack 20 provides, the maximum amplitude that flows through the current impulse of dot matrix LEDs 41 also can continue to reduce, and throws light on and can farthest save energy resource consumption and extend the life of a cell up to illumination section 40 existing enough brightness.Afterwards, microprocessor 30 control illumination section 40 keep these brightness, change and till causing that amplitude changes up to environmental condition or other factors.Do like this, the life-span of battery can prolong more than 100% than pulse-width modulation method of no use.
The output voltage of power pack 20 and the amplitude of electric current can change according to moving of environmental condition and human body/object, and environmental condition comprises the intensity of ambient light and environment temperature etc.Referring to Figure 33, when illumination section begins to descend gradually from incipient high-high brightness, in case when energy-sensitive part 10 is sensed human body/movement of objects, microprocessor 30 will will export energy and be transferred to maximum, the brightness maximum of while dot matrix LEDs at once.After after a while, microprocessor 30 will return to the output energy energy-sensitive part 10 and sense energy output level before human body/movement of objects, and then reduces energy output gradually and throw light on and can farthest save energy resource consumption and extend the life of a cell up to illumination section 40 existing enough brightness according to setting in advance.
For example, within light in illumination section 0 to 4 minute, energy is output as 100%; Within 4 to 8 minutes, produce 90% energy output; Within 8 to 12 minutes, energy is output as 80%, and within 12 to 16 minutes, energy is output as 70%; At this moment energy-sensitive part 10 is sensed human body/movement of objects, and energy output will bring up to 100% in moment, and all keeps 100% energy output level within 16 to 20 minutes; Then, in 20 to 24 minutes, the energy output 70% before recovering; Be output as 60% 24 to 28 minutes self-energys; Within 28 to 32 minutes, energy is output as 50%; Within 32 to 36 minutes, energy is output as 40%; After 36 minutes, energy is output as 30%, and keeps this brightness always.
Technology described in the invention is used for energy-saving lighting lamp, referring to Fig. 2, in this preferred embodiment, energy-saving lighting lamp comprises: energy-sensitive part 10 is used for the information of reception environment condition and produce corresponding signal at these information, and these environmental conditions comprise the state of moving of extraneous light and object and internal power supply system; A power pack 20 is used to provide the energy of system's operation; The part 40 of illumination is used for producing light; Microprocessor portion 30 is used for receiving the reference information of the environmental condition of sending from energy sensor 10, the operation of control electric supply installation 20, and drive illumination section 40.
Referring to Figure 21 A, in this preferred embodiment, adopt solar panels 211 or/and wind power generation plant 212 produces electric power as light and the wind energy that the part of regenerative resource power supply element is used for absorbing sunshine or other form simultaneously.Solar panels 211 are electrically connected with illumination section and can be placed in sunny place away from illuminator, and simultaneously, wind power generation plant 212 also is electrically connected and is placed in the place away from illumination section absorption maximum wind energy with illumination section.In this preferred embodiment, the solar panels 211 of regenerative resource power supply element 21 are installed in the place of incity near windowsill in the present invention.Similarly, be placed on referring to Figure 21 B solar panels 211 and wind power generation plant 212 outdoor, as on the roof or wall of building.
In this preferred embodiment, the energy-saving solar lamp illuminating system comprises a center feed part 20 and a plurality of illumination section 40.Referring to Figure 21 C, in the alternative embodiment of another one, center feed part 20 comprises solar panels 211, jumbo rechargeable battery 221, and/or wind power generation plant 212 provides electric power for whole system.Center feed part 20 can be placed on the place of absorption maximum solar energy and/or wind energy.A plurality of illumination section 40 can be distributed in different places and all be electrically connected so that obtain electric energy with central source of power part 20.
In the alternative embodiment of another one, referring to Figure 21 D, center feed part 20 comprises large-scale solar panels 211, wind power generation plant 212 and the less rechargeable battery of a plurality of relative capacity.These rechargeable batteries are positioned at a plurality of illumination section 40 and are electrically connected with above-mentioned illumination section.In this embodiment, solar panels 211 can be placed on the most sufficient place of solar energy, and rechargeable battery 211 distributes with illumination section 40 together.
Referring to Figure 20, energy efficient lighting system comprises an illumination section 40 of being controlled by microprocessor 30, thereby power pack 20 provides electric power to make it luminous for illumination section 40.In this preferred embodiment, illumination section 40 is used dot matrix LEDs.Recently, light emitting diode is because the intrinsic superiority of itself is used as light source soon.The first, the light ratio that the power consumption that light emitting diode is every watt produces is used in incandescent lamp bulb common in battery-operated and the energy-saving equipment and wants many.The second, light emitting diode is that solid-state being not easy damaged by external disturbance, and this characteristic is very suitable for outdoor illumination; Lifetime of LED is also than long 100 to 1000 times of general incandescent lamp bulb simultaneously.The 3rd, light emitting diode does not contain mercury as fluorescent lamp.The 4th, light emitting diode will be lighted in millisecond fast, and it is unaffected to work under the situation of frequent switch, and this characteristic is very suitable for more accurate more controllable digital control.Referring to Fig. 2, because the brightness of a light emitting diode is not enough, so at a dot matrix LEDs 41 of this illumination section.
In this preferred embodiment, the energy that microprocessor 30 utilizes pulse-width modulation method to regulate power pack 20 outputs is farthest saved energy, therefore, the brightness of dot matrix LEDs 41 utilizes pulse-width modulation method accurately and reposefully to control by microprocessor 30.When pulse frequency is enough high, human eyes be differentiate to come out light emitting diode be flicker and can think that light emitting diode is a light yellow always.The frequency of pulse in the present embodiment is that 15KHZ is in the scope of 25KHZ.
Energy-sensitive part 10 is with the environmental information such as the light that receive, and the situation of human body/movement of objects and internal power supply system 20 offers microprocessor 30.Microprocessor 30 utilizes the method for pulse width modulation to determine the energy output of power pack 20 and the brightness of dot matrix LEDs 41 according to these information.
During the ambient light that receives when energy-sensitive part 10 is enough dark and there are objects moving information, the electric current that the energy that microprocessor 30 can be connected power packs 20 and utilize the method for pulse width modulation to control power pack 20 outputs flows through dot matrix LEDs 41 simultaneously is that the form of pulse train is farthest saved the energy.
Microprocessor 30 utilizes the method control power pack 20 of pulse width modulation to make that the electric currents that flow through dot matrix LEDs 41 are to drop to minimum amplitude from maximum amplitude, and then rises to from minimum amplitude that another maximum amplitude cycle changes.The current amplitude that flows through dot matrix LEDs 41 is high more, and the light that dot matrix LEDs is 41 is just bright more; The amplitude of electric current is low more, and the light that dot matrix LEDs is 41 is just weak more.Like this, microprocessor 30 is just by utilizing pulse-width modulation method to change the electric current that passes through dot matrix LEDs 41.
Microprocessor 30 control power packs 20 provide maximum energy at first, and the light that the while dot matrix LEDs is 41 is the brightest.Afterwards, the output energy of power pack 20 will reduce gradually and extends the life of a cell, the brightness of dot matrix LEDs 41 also weaken gradually up to promptly have enough brightness to throw light on and can farthest save energy resource consumption and the equalization point that extends the life of a cell after continue the illumination of this brightness.In this process, if energy-sensitive part 10 receives human body/movement of objects information, the energy of microprocessor 30 meeting moment increase power packs 20 outputs is extremely maximum, recovery human body after continuing for some time then/movement of objects induction energy output state before.This duration can be set by user oneself, and if in this is intersegmental energy-sensitive part 10 sense human body/movement of objects, this predefined time will automatically prolong so.
When energy-sensitive part 10 receives extraneous light when enough strong, energy-saving lighting lamp enters deep sleep.Even energy-sensitive part 10 receives the information of movement of objects, microprocessor 30 can not controlled illumination section 40 yet makes it luminous.So just further save the energy, prolong the service life of battery.
In above-mentioned preferred embodiment, the brightness of dot matrix LEDs 41 also can be regulated by the quantity of control light emitting diode.Less light emitting diode sends more weak light, and vice versa.All diodes of lighting on the dot matrix LEDs will obtain maximum brightness.
Dot matrix LEDs 41 comprises that polytype light emitting diode produces the light of different wave length.Referring to Figure 22, in above-mentioned preferred embodiment, dot matrix LEDs has two types: visible light emitting diode 411 and infrared light-emitting diode 412.In the place of light difference, security personnel's monitor needs far light source to improve the quality of image taking.But far energy of light source consumption is very big.The present invention can effectively control the consumption of energy as the light source of monitor and guarantee the light source that provides enough.Yet because far red light is not visible light, so can not known by the object itself that this light shone.Light visible light emitting diode simultaneously and can be used as warning.Simultaneously, the people is to see light source to first reaction of light, and monitor just has good chance to capture this people's face as strong evidence like this.
When 41 of dot matrix LEDs comprised infrarede emitting diode 412, infrarede emitting diode sent sightless light.In some safety-protection systems, the far-infrared light-emitting diode can be used to improve central TV monitor system captures clear picture under the situation that dark or light are very dark fully ability.
The foregoing description is very ingenious, and the while is used in this system jointly with the mobile monitoring device or/and the mixing of the diode of visible light is used also with single far-infrared light-emitting diode, and renewable resource is used for security protection/life security system.
This preferred embodiment has multiple use under different situations:
For example, when this preferred embodiment is used for night-light, microprocessor 30 utilizes rechargeable battery 221 that energy is provided, and after energy-sensitive part 10 sent the information of the ambient light that receives to microprocessor 30, microprocessor 30 can be judged ambient light intensity at that time.If when ambient light intensity was higher than the light intensity of needs illumination, microprocessor 30 can not connected power pack 20, therefore, dot matrix LEDs 41 can not provide illumination in this case.
When if ambient light intensity is equal to or less than the light intensity threshold value that needs illumination, microprocessor 30 can be connected power pack 20, utilize rechargeable battery 221 that electric power is provided, microprocessor 30 utilizes the brightness of the method control dot matrix LEDs 41 of pulse width modulation simultaneously.At first, microprocessor 30 can be adjusted to maximum with the potential pulse amplitude of dot matrix LEDs 41, just flow through the electric current maximum of dot matrix LEDs 41, at this moment the power consumption of dot matrix LEDs 41 is also maximum, so dot matrix LEDs 41 is the brightest at first; Crossed after this period, thereby microprocessor 30 will extend the life of a cell according to the power consumption that predefined mode reduces dot matrix LEDs 41, at this moment the electric current that flows through dot matrix LEDs 41 will reduce, and the light that dot matrix LEDs is 41 will weaken; Continue to reduce the electric current of dot matrix LEDs 41, thereby reduce to flow through the brightness of dot matrix LEDs 41, up to reaching dynamic equalization point promptly: keep the brightness of emergency light both can save energy resource consumption and extend the life of a cell the state that has enough brightness to throw light on again simultaneously at one.
If energy-sensitive device 12 detects moving of human body/object, microprocessor 30 will promptly be adjusted to maximum with the electric current that flows through dot matrix LEDs 41 so, and therefore at this moment dot matrix LEDs 41 is the brightest.After keeping a period of time, thereby microprocessor 30 will reduce power consumption according to the brightness that said process weakens dot matrix LEDs 41 gradually and extend the life of a cell, reach the illumination of keeping this brightness behind the equalization point of night-light brightness of illumination and energy resource consumption and detect moving of human body/object up to energy-sensitive device 12, perhaps the ambient light intensity that receives of brightness impression device 13 is enough bright and when not needing to throw light on or after the electric weight of rechargeable battery 221 is lower than operate as normal value or specific reserved value, microprocessor 30 will cut off electric power system 20 simultaneously dot matrix LEDs 41 can extinguish automatically.
For example, this preferred embodiment is interrupted being used as emergency light under the supply of electric power situation suddenly, when this preferred embodiment is used for emergency light, no matter this preferred embodiment duty, for example be arranged on automatic working method, or under the closed condition, all need state that emergency function is arranged on out, want incoming transport power supply component 23 simultaneously.
Microprocessor 30 is the state of monitoring ac power supply component 23 in real time, in case detecting ac power supply component 23, microprocessor 30 disconnects, emergency function will start: after energy-sensitive part 10 sent the information of the ambient light that receives to microprocessor 30, microprocessor 30 can be judged ambient light intensity at that time.If when ambient light intensity was higher than the light intensity of needs illumination, microprocessor 30 can not connected power pack 20, therefore, this preferred embodiment can not provide illumination in this case.
When if ambient light intensity is equal to or less than the light intensity threshold value that needs illumination, microprocessor 30 can be connected power pack 20, utilize rechargeable battery 221 that electric power is provided, microprocessor 30 utilizes the brightness of the method control dot matrix LEDs 41 of pulse width modulation to reduce gradually up to reaching dynamic equalization point promptly from the high-high brightness that begins simultaneously: keep the brightness of emergency light both can save energy resource consumption and extend the life of a cell the state that has enough brightness to throw light on again simultaneously at one.
If energy-sensitive device 12 does not detect moving of human body/object, microprocessor 30 can be kept the brightness of dot matrix LEDs 41 at equalization point so, after subnormal working value of the electric weight of rechargeable battery 221 or specific reserved value, microprocessor 30 will cut off electric power system 20 simultaneously dot matrix LEDs 41 can extinguish automatically.Perhaps restore electricity when microprocessor 30 detects ac power supply component 23, this preferred embodiment will recover the duty of emergency light before ac power supply component 23 disconnects so.
If energy-sensitive device 12 detects moving of human body/object, microprocessor 30 will promptly be adjusted to maximum with the electric current that flows through dot matrix LEDs 41 so, and therefore at this moment dot matrix LEDs 41 is the brightest.After keeping a period of time, thereby microprocessor 30 will reduce power consumption according to the brightness that said process weakens dot matrix LEDs 41 gradually and extend the life of a cell, reach the illumination of keeping this brightness behind the equalization point of the brightness of illumination of emergency light and energy resource consumption and detect moving of human body/object up to energy-sensitive device 12, perhaps microprocessor 30 detects that ac power supply component 23 restores electricity or after the electric weight of rechargeable battery 221 is lower than operate as normal value or specific reserved value, microprocessor 30 will cut off electric power system 20 simultaneously dot matrix LEDs 41 can extinguish automatically.
At dot matrix LEDs 41 duration of works, microprocessor 30 utilizes the inertia of human eye to weaken light intensity gradually always, because light intensity weakens in proper order, for human eye, can't discover the significant change of brightness of illumination.Like this, microprocessor 30 just utilizes the method for pulse width modulation to manage the energy supply of electric power system 20 intelligently, prolongs lighting hours as much as possible.When supply of electric power can not recover for a long time, this preferred embodiment can utilize regenerative resource power supply system 20 to utilize solar energy or wind energy that rechargeable battery 221 is charged to make dot matrix LEDs 41 can continue to provide illumination.This preferred embodiment can be as hurricane under situation about having a power failure, and earthquake is used as emergency light in the accidents such as snowstorm.
For example, this preferred embodiment can be used for the illumination and the flip flop equipment of safety-protection system.This preferred embodiment can be installed in the place near CCTV, when energy-sensitive device 12 detects human body/object mobile, this information can be passed to microprocessor 30, after microprocessor 30 process energy measuring processes judgements meet trigger condition, and after judging that electric power system 20 has enough energy, will light illuminator, make CCTV can better capture invador's clear photograph.
Simultaneously, utilize wireless communication module 15 can realize wireless telecommunications between the different lighting devices.Wireless communication module 15 utilize radio frequency (RF) thereby or microwave technology can send with other system and pick the purpose that signal reaches communication.After the microprocessor 30 of a lighting device receives triggering signal, can triggering signal be sent to the lighting device that wireless communication module 15 is housed in other wireless transmission scope by wireless communication module 15 simultaneously, form trigger network, helping also to increase the function that frightens resistance when CCTV better captures invador's clear pictures.
Technology described in the invention is used for energy-saving street lamp illumination system, referring to Figure 23 A, in this preferred embodiment, energy-saving street lamp illumination system comprises: energy-sensitive part 10 is used for the information of reception environment condition and produce corresponding signal at these information, and these environmental conditions comprise the state of moving of extraneous light and object and internal power supply system; The power pack 20 of a regenerative resource is used to provide the energy of system's operation; The part 40 of illumination is used for producing light; Microprocessor portion 30 is used for receiving the reference information of the environmental condition of sending from energy sensor 10, the operation of control electric supply installation 20, and drive illumination section 40.
Referring to Figure 23 A, in this preferred embodiment, the regenerative resource power supply element comprises that solar panels 211 and/or wind power generation plant 212 produce electric power as light and the wind energy that the part of regenerative resource power supply element is used for absorbing sunshine or other form simultaneously.Solar panels 211 are electrically connected with illuminator and can be placed in sunny place away from illuminator, and simultaneously, wind power generation plant 212 also is electrically connected and is placed in the place away from illuminator absorption maximum wind energy with illuminator.
In this preferred embodiment, energy-saving street lamp illumination system comprises a center feed part 20 and a plurality of illumination section 40.Referring to Figure 23 B, in the alternative embodiment of another one, center feed part 20 comprises solar panels 211, jumbo rechargeable battery 221, and/or wind power generation plant 212 provides electric power for whole system.Center feed part 20 can be placed on the place of absorption maximum solar energy and/or wind energy.A plurality of illumination section 40 can be distributed in different places and all be electrically connected so that obtain electric energy with central source of power part 20.
In this preferred embodiment, be used to control the brightness of light emitting diode based on the pulse-width modulation method of microprocessor 30.Pulse-width modulation method is the dutycycle by the pulse power of adjusting a series of drive electronics, realizes the electric current that flows through light emitting diode is controlled, thereby influences the brightness of light emitting diode.This pulse can be a square wave, square wave, sawtooth waveforms or other any waveform that is applicable to the pulse width modulation method.
The brightness of dot matrix LEDs 41 can accurately and reposefully be controlled by microprocessor 30.Microprocessor 30 utilizes the method control power pack 20 of pulse width modulation to make that the electric current that flows through dot matrix LEDs 41 is the variation with pulse train, and the brightness of dot matrix LEDs 41 changes.But when pulse frequency is enough high, human eyes be differentiate to come out light emitting diode be flicker and can think that light emitting diode is a light yellow always.
Brightness impression device 13 meetings of energy-sensitive part 10 are passed to microprocessor 30 with the information of the brightness of system's place environment, microprocessor 30 determines the brightness of dot matrix LEDs 41 then according to this information, thereby and regulates the electric current dutycycle that drives dot matrix LEDs 41 with pulse-width modulation method and reach the purpose of saving energy.
When if the residing environment of energy-saving street lamp illumination system can also provide enough light, microprocessor 30 can disconnect power pack 20 and illumination section 40, and at this time energy-conserving road lamp can not worked.When ambient light was not enough, microprocessor 30 will be connected power pack and illumination section 40, and dot matrix LEDs 41 will be lighted.When just beginning to light dot matrix LEDs 41, the energy that provides is the strongest, that is to say that during this time dot matrix LEDs 41 is the brightest.If energy-sensitive part 10 does not detect moving of object in a period of time, the method that microprocessor 30 just utilizes pulse width modulation reduces the brightness of dot matrix LEDs 41, extends the life of a cell and saves energy.When there are objects moving, information will be sent to microprocessor 30 after being detected by energy-sensitive part 10, the information that microprocessor 30 can be sent according to energy-sensitive part 10, the brightness that utilizes the method for pulse width modulation to improve dot matrix LEDs 41.The energy black inadequately when the residing environment of system or that still just provide when not having movement of objects the brightness of maximum to waste so is provided effectively.
Light decay is meant that carrier density increases sharply, and electrical conductivity rises rapidly, forms photoconduction voltage, and electric charge rapidly disappears, and the optical conductor surface potential also descends rapidly.The concrete manifestation of light decay is exactly that light emitting diode is waited a kind of phenomenon that brightness begins to decay at the work some hrs.Light decay be that high power LED road lamp can not be in the main cause of crossing the thermal environment long-term work.The heat dissipation problem that improves high power LED road lamp is the important method that reduces light decay.
Adopt the constant voltage source power supply can make the junction temperature of light emitting diode raise, by the C-V characteristic of light emitting diode as can be known, the rising of junction temperature can cause forward current to increase, thereby makes power increase.The power that increases almost all converts heat to, and the light decay increasing that this part heat can not shed and will cause light emitting diode, the lost of life.This also is the common fault of present all LED lamp sources, and the way that solves mainly is to utilize heat abstractor to lower the temperature.
In this preferred embodiment, thereby the dutycycle that microprocessor 30 utilizes pulse-width modulation method and certain temperature feedback compensation mechanism to change the pulse current that flows through dot matrix LEDs 41 dynamically solves the problem of energy-saving street lamp illumination system heat radiation and light decay.
Energy-sensitive part 10 receives environment temperature and this information is passed to microprocessor 30.Microprocessor 30 recently reaches the purpose of controlling temperature according to the duty that environment temperature flows through the electric current of dot matrix LEDs 41 comprising the decision of lamp body dot matrix LEDs information.The heat that the origin of heat that energy-sensitive part 10 is sensed is sent during owing to luminous heat that produces and the work of other components and parts in the residing environment of energy-conserving road lamp and dot matrix LEDs 41.
Referring to Figure 24, under desirable FEEDBACK CONTROL, when temperature raise, energy consumption should reduce; When temperature reduced, energy consumption should increase.That is to say that temperature and energy consumption should be inversely proportional to.Referring to Figure 25, energy-sensitive part 10 receives environment temperature and this information is passed to microprocessor 30, when environment temperature surpasses a threshold threshold value, microprocessor 30 will utilize the method for pulse width modulation to reduce the dutycycle of power pack 20 output voltages, the power consumption of dot matrix LEDs 41 will reduce, the heat of dot matrix LEDs 41 generations simultaneously will reduce, and so just avoids the improper problem that causes that energy-saving street lamp illumination system damages of heat radiation effectively.When environment temperature is reduced to a threshold threshold value, microprocessor 30 will utilize the method for pulse width modulation to increase the dutycycle of power pack 20 output voltages, that is to say the duty brightness of balance dot matrix LEDs 41 recently that increases the electric current that flows through dot matrix LEDs 41.
On overall, microprocessor 30 utilizes the method for pulse width modulation to control the dutycycle and the amplitude of power pack 20 output voltages, when saving the energy, utilize the method for temperature FEEDBACK CONTROL to solve the problem of light-emitting diode matrix 41 light decays and heat radiation again.Certainly this principle is not limited in the energy efficient lighting system of regenerative resource, also can be used for by the standard LED illumination lamp source of AC-powered etc.
Referring to Figure 27 A, microprocessor 30 utilizes the method for pulse width modulation to change the dutycycle of the current impulse of flowing through dot matrix LEDs 41, when this dutycycle was constant, dot matrix LEDs 41 and other components and parts were because the heat that work is sent is constant so.
Referring to Figure 27 B, microprocessor 30 utilizes the method for pulse width modulation to change the dutycycle of the current impulse of flowing through dot matrix LEDs 41, when this dutycycle is when dynamically changing with environment temperature, dot matrix LEDs 41 and other components and parts change with environment temperature because the heat that work is sent is not constant.When environment temperature was elevated to a threshold value, microprocessor 30 can reduce dutycycle, reduces power consumption, and the heat that dot matrix LEDs 41 and other components and parts are sent owing to work will reduce.When environment temperature was reduced to a threshold value, microprocessor 30 will improve dutycycle, improved the brightness of dot matrix LEDs 41, increased power consumption, and dot matrix LEDs 41 will increase with the heat that other components and parts are sent owing to work simultaneously.Microprocessor 30 utilizes the method for pulse width modulation, dynamically change pulse width according to environment temperature, balance heat again when extending battery life is saved the energy is avoided dot matrix LEDs because too high can not well heat radiation of environment temperature and burnt out or reduce service life greatly.
In this preferred embodiment, referring to Fig. 1, energy-saving street lamp illumination system comprises a wireless communication module 15.Wireless communication module 15 utilize radio frequency (RF) thereby or microwave technology can send with other system and pick the purpose that signal reaches communication.This preferred embodiment utilizes data/address bus to connect microprocessor 30, wireless communication module 15, and GSM mobile handset communication modules etc. are realized data communication.Simultaneously, this preferred embodiment also utilizes the USB interface and the external world to carry out exchanges data.Realize the work of Long-distance Control energy-saving street lamp illumination system by the GSM mobile handset communication module.
Referring to Figure 28, after the energy-sensitive part 10 of an energy-conserving road lamp received the information of human body/movement of objects and sends microprocessor 30 to, microprocessor 30 will utilize the method for pulse width modulation to be transferred to the brightness of dot matrix LEDs the brightest.Simultaneously, by wireless communication module 15 transmission information and notify other energy-conserving road lamp.The microprocessor 30 of these energy-conserving road lamps also can be transferred to maximum with the brightness of dot matrix LEDs 41, for this people or car pass through prepare, thereby form a lighting mains.After a period of time, if energy-sensitive part 10 does not receive the information of movement of objects, microprocessor 30 method that will utilize pulse width modulation reduces the brightness of dot matrix LEDs 41 with the maximum saving energy so.When the ambient light that receives when sensing part 10 was enough strong, microprocessor 30 can cut off electric power systems, and the energy-saving illumination street lamp just can not provide illumination again like this, becomes strong inadequately up to ambient light.
Referring to Figure 29, the motherboard design schematic diagram of this preferred embodiment comprises: port 50 is used for and energy-sensitive part 10, power pack 20, illumination section 40, and other illuminating street lamp mainboard connects and reference information passed to microprocessor 30, and realize with generic serial port load software selective system mode of operation, update system, accident analysis, network analysis, and to analysis of system's environment of living in etc.; Mode of operation and user that functional select switch 60 is provided with energy-saving street lamp illumination system can be provided with the parameter of energy-saving street lamp illumination system under different working modes; Heat abstractor 70 makes the heat that system produced discharge in time.
Port 50 comprises a port A 51 who is connected with energy-sensitive part 10, a port B 52 who is connected with power pack 20, a port C 53 who is connected with illumination section 40 drives the large-power light-emitting diodes matrix, a port 54 that is used for update software and analyzes above-mentioned preferred embodiment system is used for the port 55 that is connected with other above-mentioned preferred embodiment system or other system with one.
Port A 51 comprises that port that the energy-sensitive device 12 that moves with induction is connected receives the information of the mankind in the environment that comes from the outside or movement of objects, and the generation reference information sends microprocessor 30 to; The port measurement environment brightness that is connected with the brightness impression device 13 of induced environment light power sends the reference information that produces to microprocessor 30 simultaneously; The port measuring system that is connected with temperature inductor 14 and the temperature of environment, the reference information of generation sends microprocessor 30 to; The port that is connected with light emitting diode indicator or sound indicator is when microprocessor 30 detects that battery electric quantity deficiency, system send visually when information such as problem and the mankind/movement of objects are arranged and warning message on the sound; The port that is connected with radio frequency transmission/receiver module or microwave transmission/receiver module or other external information source is to satisfy the multiple demand of system.
In this powerful illuminator, the capacity that rechargeable battery needs is bigger, 6 ampere-hours for example, and the electric current that flows through illumination section 40 simultaneously is also very big, will cause the heat dissipation problem of rechargeable battery 221 and illumination section 40 like this.The temperature that the port that is connected with temperature inductor 14 is used for measuring rechargeable battery element 22, illumination section 40 and system environment of living in feeds back to microprocessor 30, and microprocessor 30 utilizes the method for pulse width modulation to avoid rechargeable battery 221 and illumination section 40 overheated simultaneously.
In the above-mentioned preferred embodiment, overheated working environment can cause the phenomenon of light attenuation of light emitting diode to produce.Light decay is meant that carrier density increases sharply, and electrical conductivity rises rapidly, forms photoconduction voltage, and electric charge rapidly disappears, and the optical conductor surface potential also descends rapidly.The concrete manifestation of light decay is exactly that light emitting diode is waited a kind of phenomenon that brightness begins to decay at the work some hrs.Light decay is that high power LED road lamp can not be in the main cause of crossing the thermal environment long-term work.The heat dissipation problem that improves high power LED road lamp is the important method that reduces light decay.
Adopt the constant voltage source power supply can make the junction temperature of light emitting diode raise, by the C-V characteristic of light emitting diode as can be known, the rising of junction temperature can cause forward current to increase, thereby makes power increase.The power that increases almost all converts heat to, and the light decay increasing that this part heat can not shed and will cause light emitting diode, the lost of life.This also is the common fault of present all LED lamp sources, and the way that solves mainly is to utilize heat abstractor to lower the temperature.
In this preferred embodiment, thereby the dutycycle that microprocessor 30 utilizes pulse-width modulation method and certain temperature feedback compensation mechanism to change the pulse current that flows through dot matrix LEDs 41 dynamically solves the problem of energy-saving street lamp illumination system heat radiation and light decay.
Energy-sensitive part 10 receives environment temperature and this information is passed to microprocessor 30.Microprocessor 30 recently reaches the purpose of controlling temperature according to the duty that environment temperature flows through the electric current of dot matrix LEDs 41 comprising the decision of lamp body dot matrix LEDs information.The heat that the origin of heat that energy-sensitive part 10 is sensed is sent during owing to luminous heat that produces and the work of other components and parts in the residing environment of energy-conserving road lamp and dot matrix LEDs 41.
Referring to Figure 24, under desirable FEEDBACK CONTROL, when temperature raise, energy consumption should reduce; When temperature reduced, energy consumption should increase.That is to say that temperature and energy consumption should be inversely proportional to.Referring to Figure 25, energy-sensitive part 10 receives environment temperature and this information is passed to microprocessor 30, when environment temperature surpasses a threshold threshold value, microprocessor 30 will utilize the method for pulse width modulation to reduce the dutycycle of power pack 20 output voltages, the power consumption of dot matrix LEDs 41 will reduce, the heat of dot matrix LEDs 41 generations simultaneously will reduce, and so just avoids the improper problem that causes that energy-saving street lamp illumination system damages of heat radiation effectively.When environment temperature is reduced to a threshold threshold value, microprocessor 30 will utilize the method for pulse width modulation to increase the dutycycle of power pack 20 output voltages, that is to say the duty brightness of balance dot matrix LEDs 41 recently that increases the electric current that flows through dot matrix LEDs 41.
On overall, microprocessor 30 utilizes the method for pulse width modulation to control the dutycycle and the amplitude of power pack 20 output voltages, when saving the energy, utilize the method for temperature FEEDBACK CONTROL to solve the problem of light-emitting diode matrix 41 light decays and heat radiation again.Certainly this principle is not limited in the energy efficient lighting system of regenerative resource, also can be used for by the standard LED illumination lamp source of AC-powered etc.
Referring to Figure 26, energy-sensitive part 10 sends to microprocessor 30 with the light of the environment that receives and the information of temperature, and microprocessor 30 makes electric current flow through dot matrix LEDs 41 with the form of pulse with regard to the method for utilizing pulse width modulation.When environment temperature rises and reaches certain threshold value, microprocessor 30 will dynamically reduce to flow through the dutycycle of the electric current of dot matrix LEDs 41, thereby reduce power consumption, also reduce simultaneously the heat of dot matrix LEDs 41, finally reach the balance of heat owing to the luminous heat that produces and other components and parts work generation; When the environment temperature that receives when microprocessor 30 is reduced to another threshold threshold value, microprocessor 30 will utilize the method for pulse width modulation to improve dutycycle, increase the brightness of dot matrix LEDs 41, power consumption will increase like this, the heat that while dot matrix LEDs 41 is produced will increase, so environment temperature will improve.Thereby the brightness of balance heat and dot matrix LEDs is effectively also avoided simultaneously dot matrix LEDs 41 to be burnt out because temperature is too high or is reduced service life greatly.
Referring to Figure 27 A, microprocessor 30 utilizes the method for pulse width modulation to change the dutycycle of the current impulse of flowing through dot matrix LEDs 41, when this dutycycle was constant, dot matrix LEDs 41 and other components and parts were because the heat that work is sent is constant so.Referring to Figure 27 B, microprocessor 30 utilizes the method for pulse width modulation to change the dutycycle of the current impulse of flowing through dot matrix LEDs 41, when this dutycycle is when dynamically changing with environment temperature, dot matrix LEDs 41 and other components and parts change with environment temperature because the heat that work is sent is not constant.When environment temperature was elevated to a threshold value, microprocessor 30 can reduce dutycycle, reduces power consumption, and the heat that dot matrix LEDs 41 and other components and parts are sent owing to work will reduce.When environment temperature was reduced to a threshold value, microprocessor 30 will improve dutycycle, improved the brightness of dot matrix LEDs 41, increased power consumption, and dot matrix LEDs 41 will increase with the heat that other components and parts are sent owing to work simultaneously.Microprocessor 30 utilizes the method for pulse width modulation, dynamically change pulse width according to environment temperature, balance heat again when extending battery life is saved the energy is avoided dot matrix LEDs because too high can not well heat radiation of environment temperature and burnt out or reduce service life greatly.
In above-mentioned preferred embodiment,,, heat that heat abstractor 70 also can produce system sheds in the mode of physics by being installed referring to Figure 29.The back side of dot matrix LEDs 41 also can use aluminum material to help the heat radiation of illumination section physics simultaneously.
Port B 52 is connected with the power pack 20 of above-mentioned preferred embodiment, comprising regenerative resource 21, rechargeable battery element 22 and AC power 23 etc.When being monitored by energy-sensitive device part 10, power pack 20 controlled by microprocessor 30 again.Microprocessor 30 is selected the best energy source of saving for system.When the regenerative resource of sufficient sunlight or wind energy or other form, provide the part 21 of regenerative resource to be chosen and provide electric power and to battery charge illumination section by microprocessor 30.Under not enough when regenerative resource in the situation that battery electric quantity is not enough, alternating current part 23 is understood selected; When alternating current part 23 because weather, accident or other are former thereby outage the time, microprocessor 30 will be selected regenerative resource that electric power is provided and rechargeable battery is charged.
Like this, overcast and rainyly do not have sufficient sunlight that solar energy is provided or do not have enough wind energies or other regenerative resource when electric power is provided when continuous, microprocessor 30 will select alternating current to come electric power to be provided and rechargeable battery is charged for illumination section; When because weather, burst accident or other are former thereby outage the time, regenerative resource comes electric power to be provided and rechargeable battery is charged for illumination section as the stand-by power source of alternating current.The energy selection mode of this intelligence of microprocessor 30 can realize that two-way the substituting of energy is that AC energy substitutes regenerative resource and regenerative resource substitutes AC energy to satisfy the application of system under the varying environment condition.
Port 54 can be used for upgrading and analytical system.Above-mentioned preferred embodiment is based on the reference information that microprocessor 30 receives the environmental condition of sending from energy sensor 10, the operation of control electric supply installation 20, and drive illumination section 40.Microprocessor 30 can be operated and realized above function by assembler language or high-level programming language: the reference information that receives the environmental condition of sending from energy sensor 10; The operation of control electric supply installation 20; Drive illumination section 40.When these functions need be made an amendment, can come update system software by port 54.In the time of when analytical system and in the debug system function, also can realize by port 54.
In above-mentioned preferred embodiment, connect to form the illuminator of master-slave mode by port 55 and other energy-saving street lamp illumination system.Referring to Figure 30 A, a plurality of illuminators connect to form the lighting mains of master-slave mode by port 55, and central rechargeable battery, central regenerative resource, and central AC power provides electric power for the master-slave mode illuminator and central rechargeable battery 221 is charged.
Referring to Figure 30 B, a plurality of illuminators connect to form the illuminator of master-slave mode by port 55, and wherein each illuminator all comprises a rechargeable battery; Central regenerative resource and central AC power provide electric power and each rechargeable battery 221 are charged.
Referring to Figure 30 C, a plurality of illuminators connect to form the illuminator of master-slave mode by port 55, wherein each illuminator all comprises a rechargeable battery, and central regenerative resource and central AC power provide electric power and each rechargeable battery 221 is charged.
In above-mentioned preferred embodiment, any one system in the energy-saving street lamp illumination system of master-slave mode can be as main system and other from system synergistic working, also can be used as from system and main system and other is from system synergistic working.Be operated in when above-mentioned preferred embodiment under the energy-saving street lamp illumination system mode of master-slave mode, mode of operation switch 61 need be done corresponding setting.And the connection between each system can be that wired mode also can realize by wireless transmission/receiver module.
This preferred embodiment can be operated in different mode of operations, as energy inductive mode, normal on-mode, the normal on-mode that inducing function is arranged, multisystem integrated mode, intelligent energy management pattern and other pattern etc.Model selection can be by being provided with that functional select switch 60 is realized or realizing by pack into the mode of software of generic serial port.
Functional select switch 60 comprises that mode setting switch 61 and running parameter are provided with switch 62.Mode setting switch 61 can be arranged on system under the different mode of operations: energy-sensitive pattern, normal on-mode, the normal on-mode that inducing function is arranged, multisystem integrated mode, intelligent energy management pattern and other pattern.Wherein, each mode of operation all has the selection function of open and close.When state that a mode of operation is chosen in out, system will be operated under this pattern.When a mode of operation was chosen in the state that closes, system just can not be operated under this pattern.
Certainly, system may be simultaneously operated under two or more the mode combinations, and for example, system may be simultaneously operated in normal on-mode and intelligent energy management pattern, system also may be simultaneously operated in the energy-sensitive pattern, under multisystem integrated mode and the intelligent energy management pattern.System also may be simultaneously operated under other multiple mode of operation compound mode.
In above-mentioned preferred embodiment, when system works in energy-sensitive pattern following time, system has the function of energy-sensitive and light sensing.When energy-sensitive device 12 receives the signal of movement of objects, produce reference information and reference information is sent to microprocessor 30.Before lighting dot matrix LEDs 41, what the brightness impression device of energy-sensitive part 10 13 can be with ambient brightness sends information to microprocessor 30.Microprocessor 30 can be judged ambient light intensity at that time.
When if ambient light intensity is less than or equal to the light intensity that needs illumination, microprocessor 30 will be connected power pack 20, thereby and regulates the electric current dutycycle that drives dot matrix LEDs 41 with pulse-width modulation method and reach the purpose of regulating dot matrix LEDs 41 brightness.
When if the residing ambient light intensity of energy-saving street lamp illumination system is higher than the light intensity of needs illumination, microprocessor 30 can disconnect power pack 20 and illumination section 40, and at this time the illumination section 40 of energy-conserving road lamp can not lighted.
If when ambient light brightness was equal to or less than the light intensity that needs illumination, microprocessor 30 will be connected power pack 20 and illumination section 40, dot matrix LEDs 41 will be lighted.When just beginning to light dot matrix LEDs 41, the energy that provides is the strongest, that is to say that during this time dot matrix LEDs 41 is the brightest.If energy-sensitive part 10 does not detect moving of object in time delay, the method that microprocessor 30 just utilizes pulse width modulation reduces the brightness of dot matrix LEDs 41, extends the life of a cell and saves energy.When there are objects moving, information will be sent to microprocessor 30 after being detected by energy-sensitive part 10, the information that microprocessor 30 can be sent according to energy-sensitive part 10, the brightness that utilizes the method for pulse width modulation to improve dot matrix LEDs 41.The energy black inadequately when the residing environment of system or that still just provide when not having movement of objects the brightness of maximum to waste so is provided effectively.
In this preferred embodiment, the threshold value of ambient light darkness and time delay can be regulated by running parameter switch 62.Simultaneously, running parameter such as detection range also can be regulated by running parameter switch 62.
The ambient light threshold value is meant that when the darkness of ambient light reaches this threshold value microprocessor 30 meeting control power packs 20 provide electric power and connect illumination section 40 and make it luminous.When the darkness of ambient light did not reach this threshold value, microprocessor 30 can disconnect illumination section 40, the state that system's maintenance is extinguished.The ambient light threshold value can by the user as required and energy state be provided with.
After being meant that energy-sensitive device 12 receives the signal of movement of objects time delay, illumination section 40 continues the time of illumination.During this period of time, if energy-sensitive device 12 receives the signal of movement of objects again, just can postpone time delay so, after not having movement of objects fully, illumination section 40 continues to throw light on to and can extinguish automatically after the time that postpones.Time delay can by the user as required and energy state be provided with.
Detection range is meant that the movement of objects in this scope can be detected by energy-sensitive device 12, and detection range is the sensitivity of energy-sensitive device 12 just.When detection range is bigger, when just sensitivity was higher, the power consumption of system also can increase.Otherwise the power consumption of system also can reduce.The user can be provided with sensitivity according to information such as concrete needs and energy state.
Certainly, in the present invention, other running parameter can also be set, be bright for instance several running parameters that can be provided with here.
In above-mentioned preferred embodiment, when system works in normal on-mode following time, when the darkness of ambient light reached certain threshold value, microprocessor 30 control power supply components 20 were continuously illumination section 40 power supplies, do not have enough energy illumination section 40 just can extinguish up to power supply component 20.At first, dot matrix LEDs 41 is the brightest; Crossed after this period, microprocessor 30 will reduce the amplitude of voltage according to predefined mode, and the brightness of dot matrix LEDs 41 will weaken; Continue to reduce the brightness of dot matrix LEDs 41, after reaching dynamic equalization point promptly: keep the brightness of system not only can save energy resource consumption but also extend the life of a cell at one, the state that simultaneously has enough brightness to throw light on again, after the electric weight of rechargeable battery was lower than operate as normal value or specific reserved value, microprocessor 30 cuts off electric power systems 20 and dot matrix LEDs 41 extinguishes automatically in the brightness of this point in the system that keeps.
System utilizes the inertia of human eye always during this period, even light intensity weakens in proper order, for human eye, also can't discover the variation of energy-saving lighting lamp brightness.This pattern of often opening can be used for the place that needs continue illumination, as main stem, and shopping centre, perhaps industrial area etc.Perhaps be used under the enough strong environment of regenerative resource, for example, the place that wind-force or sunlight are abundant.In this preferred embodiment, the threshold value of ambient light darkness can be regulated by running parameter switch 62.
In above-mentioned preferred embodiment, when system works in the following time of normal on-mode that inducing function is arranged, when the darkness of ambient light reached certain threshold value, microprocessor 30 control power supply components 20 be that illumination section 40 is powered.Similar to normal on-mode, at first, the potential pulse amplitude maximum of dot matrix LEDs 41 just flow through the electric current maximum of dot matrix LEDs 41, so dot matrix LEDs 41 is the brightest at first; Crossed after this period, extended the life of a cell thereby microprocessor 30 will reduce energy according to predefined mode, at this moment the voltage maximum amplitude will reduce, and the light that dot matrix LEDs is 41 will weaken; Continue to reduce the voltage magnitude of dot matrix LEDs 41, thereby the electric current that reduces to flow through dot matrix LEDs 41 is up to reaching dynamic equalization point promptly: keep the brightness of system not only can save energy resource consumption but also extend the life of a cell at one, the state that has enough brightness to throw light on again simultaneously.Reach the brightness that maintains this point behind this equalization point after the ambient light that inductor part 10 receives electric weight enough bright or rechargeable battery is lower than operate as normal value or specific reserved value, microprocessor 30 cuts off electric power systems and dot matrix LEDs 41 extinguishes automatically.
Different with normal on-mode is, when the brightness of system is weakened gradually by the maximum of beginning and maintain in this process of equalization point, when in case inductor part 10 receives the information of human body/movement of objects, brightness moment of system will be brought up to maximum, after continuing for some time, will return to the preceding brightness of human body/movement of objects and continue brightness decay before or the process of keeping.Utilize the inertia of human eye during this period always,,, also can't discover the variation of energy-saving lighting lamp brightness for human eye even light intensity weakens in proper order.
In this preferred embodiment, the threshold value of ambient light darkness can be regulated by running parameter switch 62.Simultaneously, running parameter such as time delay and detection range also can be regulated by running parameter switch 62.
In above-mentioned preferred embodiment, when system works in multisystem integrated mode following time, the state that the multisystem integrated mode of the mode setting switch 61 of each system all will be chosen in out, simultaneously, the state that the energy-sensitive pattern of main system mode setting switch 61 will be chosen in out will be chosen in the state that closes from the energy-sensitive pattern of the mode setting switch 61 of system.Each system links together by port 55 and forms the energy-saving street lamp illumination system of master-slave mode then.Ways of connecting can be by wired mode of cable or wire etc., also can realize that wireless telecommunications connect by radio frequency transmission or receiver module or microwave technology.
When system works in multisystem integrated mode following time, any one system can be as main system and other from system synergistic working, also can be used as from system and main system and other is from system synergistic working.
When the energy-sensitive device 12 of main system receives the signal of movement of objects, if the ambient light darkness that the microprocessor of main system 30 receives does not reach certain threshold value, main system and disconnect with separately illumination section 40, at this time main system and can not light from the illumination section 40 of system from the power pack 20 that the microprocessor 30 of system can be separately.
When the energy-sensitive device 12 of main system receives the signal of movement of objects, if the ambient light darkness that the microprocessor of main system 30 receives reaches certain threshold value, main system and will connect separately power pack 20 and illumination section separately 40 from the microprocessor 30 of system, main system and will be lighted from the dot matrix LEDs 41 of system.When just beginning to light dot matrix LEDs 41, the energy that each system provides is the strongest, that is to say that during this time dot matrix LEDs 41 is the brightest.If the energy-sensitive device 12 of main system does not detect moving of object in time delay, main system and just utilize the brightness of the dot matrix LEDs 41 that the method for pulse width modulation will be separately to reduce from the microprocessor 30 of system, extend the life of a cell, avoid light decay and save energy.
In this preferred embodiment, the threshold value of ambient light darkness can be regulated by running parameter switch 62.Simultaneously, running parameter such as time delay and detection range also can be regulated by running parameter switch 62.
In above-mentioned preferred embodiment, when system works during, also can select the normal on-mode that is operated in normal on-mode or the energy measuring function is arranged simultaneously in the multisystem integrated mode, and under other the mode of operation.For example, select to be operated in simultaneously the following time of normal on-mode of energy measuring function, the state that the multisystem integrated mode of the mode setting switch 61 of each system all will be chosen in out, simultaneously, the state that the normal on-mode that energy-sensitive is arranged of main system mode setting switch 61 will be chosen in out will be chosen in the state that closes from the normal on-mode that energy-sensitive is arranged of the mode setting switch 61 of system.Each system links together by port 55 and forms the energy-saving street lamp illumination system of master-slave mode then.Ways of connecting can be by wired mode of cable or wire etc., also can realize that wireless telecommunications connect by radio frequency transmission or receiver module or microwave technology.When system works in multisystem integrated mode following time, any one system can be as main system and other from system synergistic working, also can be used as from system and main system and other is from system synergistic working.
Similarly, if system works can select to be operated in normal on-mode in the multisystem integrated mode.The state that the multisystem integrated mode of the mode setting switch 61 of each system all will be chosen in out, simultaneously, the state that the normal on-mode of main system mode setting switch 61 will be chosen in out will be chosen in the state that closes from the normal on-mode of the mode setting switch 61 of system.Each system links together by port 55 and forms the energy-saving street lamp illumination system of master-slave mode then.Ways of connecting can be by wired mode of cable or wire etc., also can realize that wireless telecommunications connect by radio frequency transmission or receiver module or microwave technology.When system works in multisystem integrated mode following time, any one system can be as main system and other from system synergistic working, also can be used as from system and main system and other is from system synergistic working.
In above-mentioned preferred embodiment, when system works in intelligent energy management pattern following time, microprocessor 30 can come regenerative resource electric power to be provided and rechargeable battery is charged for illumination section 40 as main energy method of supplying, and AC power is used as stand-by power source and regenerative resource.
Overcast and rainyly do not have sufficient sunlight that solar energy is provided or do not have enough wind energies or other regenerative resource when electric power is provided when continuous, microprocessor 30 will select AC power to come electric power to be provided and rechargeable battery 221 is charged for illumination section 40.This intelligent energy selection mode of microprocessor 30 can realize that two-way the substituting of energy is that AC energy substitutes regenerative resource and regenerative resource substitutes AC energy with the application of realization system under the varying environment condition, and strengthens the stability and the durability of system.
In above-mentioned preferred embodiment, mode setting switch 61 has the pattern of reservation that function is set to realize various functions to make things convenient for systemic-function expansion and to be connected with other external equipment.
In this preferred embodiment, energy-sensitive element 10 receives environment temperature and this information is passed to microprocessor 30.Microprocessor 30 recently reaches the purpose of controlling temperature according to the duty that environment temperature flows through the electric current of dot matrix LEDs 41 comprising the decision of lamp body dot matrix LEDs information.The heat that the origin of heat that energy-sensitive part 10 is sensed is sent during owing to luminous heat that produces and the work of other components and parts in the residing environment of energy-conserving road lamp and dot matrix LEDs 41, thus the problem of energy-saving street lamp illumination system heat radiation and light decay solved.
Technology described in the invention is used for energy-conservation garden illumination system, referring to Figure 31 and 32, in this preferred embodiment, energy-conservation garden illumination system comprises: energy-sensitive part 10 is used for the information of reception environment condition and produce corresponding signal at these information, and these environmental conditions comprise the state of moving of extraneous light and object and internal power supply system; A regenerative resource power supply part 20 is used to provide the energy of system's operation; The part 40 of illumination is used for producing light; Microprocessor portion 30 is used for receiving the reference information of the environmental condition of sending from energy sensor 10, the operation of control electric supply installation 20, and drive illumination section 40.In this preferred embodiment, illumination section 40 uses dot matrix LEDs 41 that enough brightness is provided.
In this preferred embodiment, the brightness of dot matrix LEDs 41 also can be regulated by the quantity of control light emitting diode.Less light emitting diode sends more weak light, and vice versa.All diodes of lighting on the dot matrix LEDs will obtain maximum brightness.
Referring to Figure 33, in this preferred embodiment, the regenerative resource power supply element comprises that solar panels 211 and/or wind power generation plant 212 produce electric power as light and the wind energy that the part of regenerative resource power supply element is used for absorbing sunshine or other form simultaneously.Solar panels 211 are electrically connected with illuminator and can be placed in sunny place away from illumination section, and simultaneously, wind power generation plant 212 also is electrically connected and is placed in the place away from illuminator absorption maximum wind energy with illuminator.
In this preferred embodiment, be used to control the brightness of dot matrix LEDs based on the pulse-width modulation method of microprocessor 30.The duty that microprocessor 30 flows through the pulse current of dot matrix LEDs by change recently changes, and microprocessor 30 just can change the brightness of controlling dot matrix LEDs 41 by the electric current of dot matrix LEDs 41.When each pulse voltage was all constant, gross energy within a certain period of time was along with dutycycle changes.So the brightness of dot matrix LEDs 41 changes.This pulse can be a square wave, square wave, sawtooth waveforms or other any waveform that is applicable to the pulse width modulation method.
The brightness of dot matrix LEDs 41 can accurately and reposefully be controlled by microprocessor 30.Microprocessor 30 utilizes the method control power pack 20 of pulse width modulation to make the electric current that flows through dot matrix LEDs 41 change, keep the highest amplitude and drop to minimum amplitude after a period of time, keep minimum amplitude a period of time then, after rise to maximum amplitude from minimum amplitude again, this process circulates.The current amplitude that flows through dot matrix LEDs 41 is high more, and the light that dot matrix LEDs is 41 is just bright more; The amplitude of voltage is low more, and the light that dot matrix LEDs is 41 is just weak more.Like this, microprocessor 30 is just by utilizing pulse-width modulation method to change the electric current that passes through dot matrix LEDs 41.When each pulse voltage was all constant, gross energy within a certain period of time was along with this ratio changes.So the brightness of dot matrix LEDs 41 changes.When pulse frequency is enough high, human eyes be differentiate to come out light emitting diode be flicker and can think that light emitting diode is a light yellow always.
The characteristics of energy-conservation garden illumination system are that the certain voltage and current of microprocessor 30 control power packs, 20 outputs drives remote a plurality of illumination section 40, the electric current at each illumination section 40 two ends by current-limiting circuit control to guarantee can not surpass certain threshold value.
Referring to Figure 34, microprocessor portion 30 utilizes two resistance to form a bleeder circuit, and the voltage and current of exporting from this circuit is certain.The scope of voltage is between 12V-13V, and the scope of this voltage can change according to concrete application.In this preferred embodiment, the output of microcontroller circuit is as the voltage source that certain voltage and current is provided.The voltage at several dot matrix LEDs 41 two ends in parallel is identical, and electric current is controlled by a current-limiting circuit and flow through each dot matrix LEDs 41 electric current.Dot matrix LEDs is that the hybrid mode by the effective parallel connection of some light-emitting diodes or series connection or these two kinds of connected modes is combined into matrix.
For example, referring to Figure 33, in this preferred embodiment, light emitting diode D1, D2, D3, D4 is composed in series dot matrix LEDs.The circuit of the voltage and current by control light emitting diode two ends shown in Figure 31, be added in the dot matrix LEDs two ends from the voltage of microprocessor control circuit output, flow through the electric current of LED in a suitable scope by the resistance of regulating resistance R 1 is feasible, for example, in this preferred embodiment, the resistance of regulating resistance R 1 is 30 ohm, makes that the electric current that flows through light emitting diode is 20 milliamperes.Each dot matrix LEDs all has a control circuit to make by this dot matrix LEDs both end voltage and electric current within the specific limits.
The brightness impression device 13 of energy-sensitive part 10 can send the ambient brightness information at system place to microprocessor 30, and microprocessor 30 can be according to the brightness of this information decision dot matrix LEDs 41.When if the residing environment of energy-conservation garden illumination lamp can also provide enough light, microprocessor 30 can disconnect power pack 20 and illumination section 40, and at this time energy-conservation garden illumination lamp can not worked.When ambient light was not enough, microprocessor 30 will be connected power pack 20 and utilize the method for pulse width modulation to control the brightness of dot matrix LEDs 41.
Referring to Figure 35, when just beginning to light dot matrix LEDs 41, the energy that provides is the strongest, that is to say that during this time dot matrix LEDs 41 is the brightest.If energy-sensitive part 10 does not detect moving of object in a period of time, the method that microprocessor 30 just utilizes pulse width modulation along with the time is reduced to a level that light is very weak gradually, extends the life of a cell the brightness of dot matrix LEDs 41 and save energy.When there are objects moving, information will be sent to microprocessor 30 after being detected by energy-sensitive part 10, the information that microprocessor 30 meetings are sent according to energy-sensitive part 10, utilize the method for pulse width modulation promptly to improve the brightness of dot matrix LEDs 41 to the brightest, brightness is identical when just beginning bright lamp, and keeps this brightness a period of time.When not detecting movement of objects, microprocessor 30 will utilize the method for pulse width modulation to be reduced to the level of light luminance before fast.
Light emitting diode is the diode of being made by semi-conductive compound, can give off visible light when electronics and hole-recombination, thereby can be used for making light emitting diode.For different semiconductors, electronics is different with the residing energy state in hole.What are different for the energy that discharges during with hole-recombination when electronics, have so just produced the light emitting diode that sends different colours light.
In this preferred embodiment, the device that illumination section 40 can adopt multichannel light emitting diode pusher to form removes to promote the dot matrix LEDs of different colours, so both can beautify the environment, and can select the gardening light of different colours again according to actual needs for use.
Technology described in the invention is used for ornamental festoon lamp system in energy-saving red-letter day, in this preferred embodiment, referring to Figure 29, energy-saving red-letter day, the ornamental festoon lamp system comprised: energy-sensitive part 10 is used for the information of reception environment condition and produce corresponding signal at these information, and these environmental conditions can comprise the state of moving of extraneous light and object and internal power supply system; A renewable resource power pack 20 is used to provide the energy of system's operation; The part 40 of illumination is used for producing light; Microprocessor portion 30 is used for receiving the reference information of the environmental condition of sending from energy-sensitive part 10, the operation of control power pack 20, and drive illumination section 40.
Referring to Figure 29, in this preferred embodiment, the regenerative resource power supply element comprises that the light that solar panels 211 are used for absorbing sunshine or other form provides electric power.Certainly can also utilize wind energy to produce electric power as the part of regenerative resource power supply element with a wind power generation plant 212.Solar panels 211 are electrically connected with illuminator and can be placed in sunny place away from illuminator, and simultaneously, wind power generation plant 212 also is electrically connected and is placed in the place away from illuminator absorption maximum wind energy with illuminator.In this preferred embodiment, referring to Figure 34, solar panels 211 and wind power generation plant 212 are placed on the outdoor position that helps absorbing solar energy and wind energy most.
Energy-saving red-letter day, the ornamental festoon lamp system comprised an illumination section 40 of being controlled by microprocessor 30, thereby power unit 20 provides electric power luminous to illumination section 40.In this preferred embodiment, illumination section 40 uses a plurality of light emitting diodes or the variable color light emitting diode of different colours that the color lamp that satisfies festive air and decoration function is provided.
In this preferred embodiment, microprocessor 30 utilizes pulse-width modulation method to change to flow through the dutycycle of the pulse current of dot matrix LEDs 41, and when each pulse voltage was all constant, gross energy within a certain period of time was along with dutycycle changes.So the brightness of dot matrix LEDs 41 changes.
The brightness of dot matrix LEDs 41 can accurately and reposefully be controlled by microprocessor 30.Microprocessor 30 utilizes the energy of method control power pack 20 outputs of pulse width modulation to make that the electric current that flows through dot matrix LEDs 41 is with the variation of pulse train, promptly keep the highest amplitude and drop to minimum amplitude after a period of time, keep minimum amplitude to rise to maximum amplitude from minimum amplitude again after a period of time then.The current amplitude that flows through dot matrix LEDs 41 is high more, and the light that dot matrix LEDs is 41 is just bright more; The amplitude of voltage is low more, and the light that dot matrix LEDs is 41 is just weak more.Like this, microprocessor 30 just changes the life-span that the energy delay battery is saved in the brightness of flowing through dot matrix LEDs 41 by the method for utilizing pulse width modulation.
Microprocessor 30 can be randomly or is changed the dutycycle of the electric current that flows through dot matrix LEDs 41 according to control sources such as music, and color lamp will flickering conversion increase festive air like this.Microprocessor 30 also can change dutycycle according to certain rules, for example, according to the rhythm of certain music or fixing frequency, changes the light and shade frequency of color lamp.
Referring to Figure 36, microprocessor 30 control power packs 20 output dynamically changeable voltages are to satisfy the demand of different loads, load is to be coupled together by series connection or mode in parallel or that both have concurrently by the light emitting diode of different colours or variable color light emitting diode, and the bind mode of concrete light emitting diode is decided by actual needs.
The color or the kind difference of the light emitting diode that energy-saving Colour lamp for fastival and holiday system uses, so the concrete property of light emitting diode is also different.The voltage that drives the drive circuit of different colours or different types of light emitting diode is different.The multichannel control mode of utilizing microprocessor 30 satisfies the different requirements to voltage of different colours or different types of light emitting diode.To each passage, the voltage that microprocessor 30 controls drive the drive circuit of light emitting diode is dynamically to change, and microprocessor 30 utilizes the dynamic dutycycle that flows through led current that changes of method of pulse width modulation simultaneously.The change of electric current dutycycle and the change of voltage make light emitting diode flickering, and flicker is jumped, and are fit to very much festive air.The change of electric current dutycycle and the change of voltage can change at random or according to music rhythm, and the user also can select different music rhythms.
When just beginning to light light emitting diode, the energy that the power pack 20 of microprocessor 30 controls provides is the strongest, that is to say that during this time light emitting diode is the brightest.Over time, microprocessor 30 method of just utilizing pulse width modulation is with the brightness of light emitting diode and flickering.As time goes on, be reduced to the very weak level of light gradually and keep flickering, prolong battery duration and save energy.
Certainly, the energy-sensitive part 10 of this preferred embodiment also can be used for receiving from the information of the light of environment and movement of objects etc. and produce reference information, behind the reference information that the energy-sensitive that receives microprocessor 30 partly transmits, control power pack 20 provides electric power for illumination section 40.
In the present invention, the work between microprocessor 30 each different pieces of coordination reaches energy-saving illumination.
At first, the reference information of microprocessor 30 collection inductor parts 10 generations detects environment and the condition that electricity-saving lamp is worked.These reference informations comprise ambient brightness, temperature, the activity of human body, the situation of power supply, and the state of battery.
The second, microprocessor 30 is selected power supply according to these information and according to the application in the invention from power pack.The application of energy efficient lighting system comprises: standby emergency light; Aspect security protection, utilize the video recording of visible light emitting diode and infrared light-emitting diode as visual warning and central monitoring system; Be used for commerce, industry, civilian energy-saving lighting lamp; Be used for remote illumination.
For example, when in this system when substituting existing high flow rate street lamp or standby emergency light, when the light of abundance, microprocessor 30 can be selected to throw light on as energy sources and to battery charge with solar energy.When sunlight not enough and make the charging of battery continue not enough and when dropping to certain standard, microprocessor can be selected alternating current to charge and guarantee that battery is in the state that is full of electricity always.Under urgent situation and when not having alternating current, battery just can have been powered to lamp.Perhaps when weather is good or Various Seasonal can use different energy sources automatically.
The 3rd, microprocessor 30 discharges and recharges according to the state of power supply and the situation of rechargeable battery 221.Thereby the optimum method of microprocessor 30 selections discharges and recharges the most effective energy that utilizes to battery and farthest extends the life of a cell simultaneously.
The 4th, the brightness of microprocessor 30 control illumination section 40.According to the information of the system that collects from inductor 10, whether microprocessor 30 can decision will connect illumination section 40, the brightness of lamp, and the method that drives illumination section 40.
For example, in this preferred embodiment, the mobile monitoring device is given microprocessor 30 with movable signal.Microprocessor 30 will be analyzed these information, if detect the people move and environment very dark, microprocessor 30 will be connected illumination section 40 and illuminates this zone so.If after not detecting the mobile of people again or having crossed the delay of certain hour, microprocessor 30 will disconnect illumination section 40 and save the energy.
Microprocessor 30 also can be controlled the brightness of illumination section 40 according to the light of predetermined field of illumination.For different application, the requirement of the light intensity of predetermined field of illumination is different.According to the detected predetermined field of illumination of optical inductor light intensity, it is luminous that the brightness that microprocessor 30 can calculate illumination section 40 to be needed drives illumination section 40 then.In this preferred embodiment, illumination section 40 comprises dot matrix LEDs, and the method for microprocessor 30 usefulness pulse width modulations is controlled brightness.Microprocessor 30 also can be regulated the brightness of illumination section according to the condition of rechargeable battery 221.When overdischarge is avoided in the very low brightness that will reduce illumination section of rechargeable battery charge level.
The 5th, microprocessor 30 is controlled other function.In another embodiment, energy efficient lighting system comprises a wireless telecommunications device.The wireless telecommunications device can send with other system and pick signal.For example, when a system detected the people near the time, illumination section 40 will be lighted.Simultaneously, next system also can light illumination section for this people.
In another embodiment of the present invention, the instruction that microprocessor also can process user.For example, by remote control, the user can regulate the brightness of illumination section 40.The user also can allow illumination section continue illumination in predefined a period of time.
Referring to Figure 37, energy efficient lighting system of the present invention may further comprise the steps:
(a) accept the state produce power control information of environmental condition and power supply;
(b) energy is saved in the supply of the source of managing power and assurance power supply simultaneously.The source of electric power comprises solar energy, rechargeable battery, and alternating current;
(c) thus the brightness that produces required minimum according to the source of the output of reference information decision brightness and electric power; With
(d) drive light-emitting device.
Step (a) may further comprise the steps again:
(a1) thus induced environment brightness decision pre-determines the regional required light intensity that needs illumination;
(a2) thus the light intensity that the decision of the state in induction power source can provide;
(a3) thus whether induction has the decision of moving whether to need illumination in predetermined zone;
(a4) thus induced environment temperature decision drives the current pulse width of dot matrix LEDs;
In step (a1), detect ambient brightness.The needed light intensity of brightness illuminator according to environment just can calculate, thereby guarantees only to use the essential energy.This will save the energy significantly, thereby reaches the purpose of actual use.
In step (a2), detect the power source situation.The situation of power source also can be used to the light intensity that determines that illuminator can provide.When not having enough power sources, lower luminance level also is to accept, because the certain brightness of illumination and the power consumption ratio of the whole continuous operation of balance can be provided at least.
In step (a3), the mobile monitoring device can detect any moving in the presumptive area.When people's activity was not detected, just thinking did not need to throw light on or need less illumination.So illumination component can be switched off or be arranged on lower luminance level to save the energy and the power consumption that battery provides.When detecting people movable, the state that illumination component will be set at illumination is used for illumination.
Step (b) may further comprise the steps again:
(b1) select power source;
(b2) charging of control rechargeable battery when needing; With
(b3) discharge of control rechargeable battery when needing.
In step (b1), energy efficient lighting system is at first selected regenerative resource under the situation that enough regenerative resources are arranged.Otherwise will select rechargeable battery.If alternating current is arranged, so when regenerative resource and rechargeable battery all cannot the time will select alternating current.
In step (b2), energy efficient lighting system can be controlled discharging and recharging of battery when rechargeable battery is not full of electricity fully.According to the kind difference of the employed rechargeable battery of system, can use different control methods.In this preferred embodiment, the method for using lithium polymer battery and dynamic mixed pulses to charge provides the charging voltage and the current value of pulse to battery.The ratio of charging is controlled by the width that changes pulse.Thereby this process has also determined can stop charging and has prevented battery overcharge when battery is the state that is full of.Essentially, be exactly to guarantee that to the full extent charging system has the highest efficient.Temperature and upper voltage limit all are considered and protect battery.
In step (b3), battery discharge also will be controlled the use of optimizing battery electric quantity, also extends the life of a cell simultaneously.Avoid overdischarge or with battery as for the suggestion voltage below.In this step, in case when having discharged into the degree that necessarily sets in advance, when solar energy and alternating current did not all have, the output energy of system will reduce the discharge ratio that reduces battery.When degree of discharge acquired a certain degree and do not have other power supply, the output of the energy content of battery will be disconnected and prevent overdischarge.
In step (c), step (a1), (a2) and the output that can be used to determine when to connect/cut off illumination section and energy needed of the reference information that (a3) produced.In this preferred embodiment, illuminator can be connected the disconnection illumination section according to setting in advance.Can be provided with time and date.For example, illuminator can be arranged on and throw light on to 6:00 AM at 9 in working day from evening.For example, it is mobile even without detecting that illuminator also can be arranged on interior continuous firing of one special period, as when getting together.
In another embodiment, step (c) is further comprising the steps of:
(c1) receive instruction and control illuminator.
The user can also change the setting of system by the input instruction.These instructions comprise: the time and date that switch is set; The brightness and the lighting hours of illumination are set; The sensitivity of inductor is set.
In this preferred embodiment, the instruction that step (c1) receives from remote control is provided with more function and feature.For example, the user can come preheating setting time/function and feature to start illuminator with remote controller.
In another embodiment, step (c) comprising:
(c2) with other Radio Communication.
In step (c2), communicate by wireless mode system and other system.In one embodiment, for example, when a system monitoring when having the people to move, system will light lamp, and notice is next or on every side the system in the certain limit before this people comes, lamp is lighted.
In step (d), drive lighting apparatus and make its illumination decision in step (c).In the present embodiment, lighting apparatus uses dot matrix LEDs as the lamp source.In order to control dot matrix LEDs, lighting process uses the method for pulse width modulation.Pulse-width modulation method is width rather than a height of adjusting the pulse power output energy of a series of drive electronics.In order to control the brightness of dot matrix LEDs, power unit switches on and off with fixing frequency.By changing the ratio that this switches on and off, the electric current (average current) by dot matrix LEDs will change.In the present embodiment, the method for pulse width modulation is used in each step dynamic process and guarantees that energy needed provides best performance and farthest saves life-span of battery.
In an embodiment of the present invention, this process makes dot matrix LEDs produce the light of different wave length.In this preferred embodiment, mixed wavelengths comprises the visible light that infrared ray and light emitting diode send.Infrared ray has only when monitoring people mobile and just produces to save the energy.The visible light that light emitting diode sends is in order to warn and attracting attention.
In an embodiment of the present invention, system can be used to safety-protection system with the light emitting diode of pure infrared light-emitting diode and/or visible light and mobile Detection Techniques or/and heliotechnics improves security.
The people who is familiar with this technology will appreciate that above to figure of the present invention with to describe only be typical example, and present technique is not limited to this.
Therefore visible purpose of the present invention can realize fully and effectively.Present embodiment is to show that function of the present invention and structural principle are purpose.Change from now on can not deviate from these principles.Therefore, this invention comprises that all are in following claim and spiritual with interior change.

Claims (10)

1. energy efficient lighting system comprises:
An energy-sensitive partly is used for receiving the information of said system environmental condition of living in and produces corresponding signal at these information;
A power pack is used for to said system provides electric power, and this part also comprises: a regenerative resource power supply element is with solar energy, and the power conversion of wind energy or other form becomes electric energy to provide electric power for said system; Rechargeable battery element is not having under the situation of regenerative resource for said system provides electric power, and wherein above-mentioned regenerative resource power supply element charges to rechargeable battery; And/or an ac power supply element provides electric power for said system, and this is an optional element;
An illumination section is electrically connected and produces light with above-mentioned power pack; With
A microprocessor partly is electrically connected with above-mentioned energy-sensitive, controls above-mentioned power pack and above-mentioned illumination section according to the environmental information that above-mentioned energy-sensitive partly obtains.
2. energy efficient lighting system according to claim 1 is characterized in that: above-mentioned microprocessor utilizes the method for pulse width modulation to control the brightness of above-mentioned illumination section.
3. energy efficient lighting system according to claim 2 is characterized in that: above-mentioned microprocessor utilizes the method for pulse width modulation to control the heat radiation and the light decay of above-mentioned illumination section.
4. energy efficient lighting system according to claim 1, it is characterized in that: above-mentioned microprocessor is controlled above-mentioned power pack the rechargeable battery of rechargeable battery element is charged, and the discharge by rechargeable battery provides electric power to said system, and wherein the charging of above-mentioned rechargeable battery and discharge are controlled by above-mentioned microprocessor.
5. energy efficient lighting system according to claim 4 is characterized in that: above-mentioned rechargeable battery can be the battery of lithium polymer battery and other type.
6. energy efficient lighting system according to claim 5 is characterized in that: above-mentioned rechargeable battery utilizes the mode of the charging of pulse train to charge and discharge by above-mentioned microprocessor.
7. energy efficient lighting system according to claim 1 is characterized in that: the environmental condition that above-mentioned microprocessor partly receives according to above-mentioned energy-sensitive is controlled the energy output of said system.
8. energy efficient lighting system according to claim 7 is characterized in that: comprise that a plurality of illumination section are distributed in different positions; A plurality of rechargeable batteries wherein each above-mentioned rechargeable battery all are electrically connected with an illumination section; Regenerative resource power supply device can provide electric power for said system and rechargeable battery.
9. energy efficient lighting system according to claim 1 is characterized in that: above-mentioned regenerative resource part can power pack comprises that an energy converts solar energy to the solar panels of electric energy and/or the wind power generation plant that energy converts wind energy to electric energy.
10. energy efficient lighting system comprises:
(a) the state produce power control information of induced environment condition and power supply;
(b) energy is saved in the supply of the source of managing power and assurance power supply simultaneously.The source of electric power comprises regenerative resource, rechargeable battery, and alternating current;
(c) thus the brightness that produces required minimum according to the source of the output of reference information decision brightness and electric power; With
(d) drive light-emitting device.
CN2010101666350A 2010-04-16 2010-04-16 Energy-saving illuminating system and realization process thereof Pending CN102221174A (en)

Priority Applications (1)

Application Number Priority Date Filing Date Title
CN2010101666350A CN102221174A (en) 2010-04-16 2010-04-16 Energy-saving illuminating system and realization process thereof

Applications Claiming Priority (1)

Application Number Priority Date Filing Date Title
CN2010101666350A CN102221174A (en) 2010-04-16 2010-04-16 Energy-saving illuminating system and realization process thereof

Publications (1)

Publication Number Publication Date
CN102221174A true CN102221174A (en) 2011-10-19

Family

ID=44777804

Family Applications (1)

Application Number Title Priority Date Filing Date
CN2010101666350A Pending CN102221174A (en) 2010-04-16 2010-04-16 Energy-saving illuminating system and realization process thereof

Country Status (1)

Country Link
CN (1) CN102221174A (en)

Cited By (13)

* Cited by examiner, † Cited by third party
Publication number Priority date Publication date Assignee Title
CN102595703A (en) * 2012-01-06 2012-07-18 深圳中科光华科技有限公司 Lighting control device with infrared and illumination induction
CN102611187A (en) * 2012-03-23 2012-07-25 刘寿伦 Smart sensor LED lights that double as emergency lighting
CN103104864A (en) * 2012-12-11 2013-05-15 吴江兰瑞特纺织品有限公司 Textile mill energy-saving lighting system
CN103256548A (en) * 2012-07-27 2013-08-21 湖南大学 All-weather solar wireless intelligent lighting system based on double batteries
CN104235741A (en) * 2013-06-24 2014-12-24 华荣科技股份有限公司 Signal lamp and control method thereof
CN104279487A (en) * 2013-07-09 2015-01-14 展晶科技(深圳)有限公司 LED lamps
CN104968126A (en) * 2015-07-31 2015-10-07 陈小初 Led street lamp intelligent control system
CN105050294A (en) * 2015-08-28 2015-11-11 嘉兴泰美基电器科技有限公司 Intelligent light emitting diode (LED) lighting system
CN105745996A (en) * 2016-01-31 2016-07-06 冯旋宇 LED lamp illumination control method and system
CN105978070A (en) * 2012-02-27 2016-09-28 联想(北京)有限公司 Battery charging control method and electronic device
CN106090740A (en) * 2016-08-02 2016-11-09 海宁博华照明电器有限公司 Intelligent LED panel light
US10726956B2 (en) 2015-12-28 2020-07-28 National Taiwan University Fever epidemic detection system and method thereof
CN114738700A (en) * 2022-04-29 2022-07-12 安徽工程大学 Street lamp based on vortex-induced vibration and rotation power generation

Citations (7)

* Cited by examiner, † Cited by third party
Publication number Priority date Publication date Assignee Title
WO2005018286A1 (en) * 2003-08-18 2005-02-24 Yoon Kyu Hwang Energy saving lamp with sensor
CN101083054A (en) * 2006-05-31 2007-12-05 比亚迪股份有限公司 Method and circuits for controlling brightness of three-color luminous diode used for back light source
CN201234378Y (en) * 2008-07-29 2009-05-06 济南格林节能开发有限公司 Passive infrared detection type building lighting electricity saving controller having stillness detection function
JP2009238652A (en) * 2008-03-28 2009-10-15 Asahi Kasei Homes Co Illumination control system
CN201382354Y (en) * 2009-04-01 2010-01-13 董大海 Human body photoelectric sensor LED lighting system
CN101666457A (en) * 2009-09-29 2010-03-10 贵州安惠太阳能科技有限公司 LED intelligent illuminating system enabling wind energy, light energy and mains supply to be complemented
CN202065872U (en) * 2010-04-16 2011-12-07 美国双E电子系统集团有限公司 Energy saving illumination system

Patent Citations (7)

* Cited by examiner, † Cited by third party
Publication number Priority date Publication date Assignee Title
WO2005018286A1 (en) * 2003-08-18 2005-02-24 Yoon Kyu Hwang Energy saving lamp with sensor
CN101083054A (en) * 2006-05-31 2007-12-05 比亚迪股份有限公司 Method and circuits for controlling brightness of three-color luminous diode used for back light source
JP2009238652A (en) * 2008-03-28 2009-10-15 Asahi Kasei Homes Co Illumination control system
CN201234378Y (en) * 2008-07-29 2009-05-06 济南格林节能开发有限公司 Passive infrared detection type building lighting electricity saving controller having stillness detection function
CN201382354Y (en) * 2009-04-01 2010-01-13 董大海 Human body photoelectric sensor LED lighting system
CN101666457A (en) * 2009-09-29 2010-03-10 贵州安惠太阳能科技有限公司 LED intelligent illuminating system enabling wind energy, light energy and mains supply to be complemented
CN202065872U (en) * 2010-04-16 2011-12-07 美国双E电子系统集团有限公司 Energy saving illumination system

Cited By (16)

* Cited by examiner, † Cited by third party
Publication number Priority date Publication date Assignee Title
CN102595703A (en) * 2012-01-06 2012-07-18 深圳中科光华科技有限公司 Lighting control device with infrared and illumination induction
CN105978070A (en) * 2012-02-27 2016-09-28 联想(北京)有限公司 Battery charging control method and electronic device
CN105978070B (en) * 2012-02-27 2019-08-27 联想(北京)有限公司 Battery charging control method and electronic device
CN102611187A (en) * 2012-03-23 2012-07-25 刘寿伦 Smart sensor LED lights that double as emergency lighting
CN103256548A (en) * 2012-07-27 2013-08-21 湖南大学 All-weather solar wireless intelligent lighting system based on double batteries
CN103104864A (en) * 2012-12-11 2013-05-15 吴江兰瑞特纺织品有限公司 Textile mill energy-saving lighting system
CN104235741A (en) * 2013-06-24 2014-12-24 华荣科技股份有限公司 Signal lamp and control method thereof
CN104279487A (en) * 2013-07-09 2015-01-14 展晶科技(深圳)有限公司 LED lamps
CN104968126A (en) * 2015-07-31 2015-10-07 陈小初 Led street lamp intelligent control system
CN105050294A (en) * 2015-08-28 2015-11-11 嘉兴泰美基电器科技有限公司 Intelligent light emitting diode (LED) lighting system
US10726956B2 (en) 2015-12-28 2020-07-28 National Taiwan University Fever epidemic detection system and method thereof
CN105745996A (en) * 2016-01-31 2016-07-06 冯旋宇 LED lamp illumination control method and system
WO2017128445A1 (en) * 2016-01-31 2017-08-03 冯旋宇 Method and system for controlling illumination of led lamp
CN106090740A (en) * 2016-08-02 2016-11-09 海宁博华照明电器有限公司 Intelligent LED panel light
CN114738700A (en) * 2022-04-29 2022-07-12 安徽工程大学 Street lamp based on vortex-induced vibration and rotation power generation
CN114738700B (en) * 2022-04-29 2023-05-23 安徽工程大学 Street lamp based on vortex-induced vibration and rotation power generation

Similar Documents

Publication Publication Date Title
CN102221174A (en) Energy-saving illuminating system and realization process thereof
CN202065872U (en) Energy saving illumination system
CN101459997B (en) Wind light complementary road lamp intelligent controller having adaptive adjustment capability
CN202396048U (en) Solar street lamp intelligent monitoring system based on Internet of things
CN103987180B (en) Lamp control device and intelligent lighting lamp system regulating and controlling system and method
CN101827472A (en) Solar LED lamp controller
CN101725884B (en) Intelligent remote control method of solar LED lamps
CN105554980A (en) Solar street lamp-based intelligent management system for urban illumination
CN202769518U (en) Solar light-emitting diode (LED) lamp
CN102595716A (en) Solar light-emitting diode (LED) street lamp monitoring system
CN107396501A (en) A kind of intelligent solar road lamp illuminator
CN202435685U (en) Solar LED (light emitting diode) street lamp monitoring system
CN106163061A (en) A kind of photovoltaic illumination control system based on ZigBee
CN103152918B (en) Light-emitting diode (LED) street lamp system based on scene direct current micro-grid
CN102325413A (en) The intelligent controller and the charging method that are used for solar wind-energy charging and light control
CN201866678U (en) Infrared-induction solar garden lamp
CN203980118U (en) A kind of photovoltaic fire-fighting emergent identification lamp
CN101526190A (en) Solar street light
KR102877108B1 (en) Independent solar streetlights aiot integrated operation management system
Sarker et al. Auto intensity control technology for solar street lights and feasibility study with traditional system in Bangladesh
CN201491324U (en) A solar LED light dimming controller
CN201351855Y (en) Multifunctional solar illuminating apparatus
CN201986209U (en) Solar energy corridor lighting and power-supply system
CN102281676A (en) Battery-powered human body induction time light-operated LED (light emitting diode) lamp
CN202634766U (en) PV and wind energy complementary generation energy-saving lamp

Legal Events

Date Code Title Description
C06 Publication
PB01 Publication
C10 Entry into substantive examination
SE01 Entry into force of request for substantive examination
RJ01 Rejection of invention patent application after publication

Application publication date: 20111019