CN102029148A - Dry method desorption device for organic waste gas activated carbon adsorption - Google Patents
Dry method desorption device for organic waste gas activated carbon adsorption Download PDFInfo
- Publication number
- CN102029148A CN102029148A CN 201010554364 CN201010554364A CN102029148A CN 102029148 A CN102029148 A CN 102029148A CN 201010554364 CN201010554364 CN 201010554364 CN 201010554364 A CN201010554364 A CN 201010554364A CN 102029148 A CN102029148 A CN 102029148A
- Authority
- CN
- China
- Prior art keywords
- waste gas
- desorption
- activated carbon
- adsorption
- steam
- Prior art date
- Legal status (The legal status is an assumption and is not a legal conclusion. Google has not performed a legal analysis and makes no representation as to the accuracy of the status listed.)
- Granted
Links
Images
Landscapes
- Treating Waste Gases (AREA)
Abstract
本发明涉及一种有机废气活性炭吸附的干法脱附装置,包括填充有活性炭的吸附罐、废气输送通道、净气输送通道、蒸汽发生装置、溶剂回收装置,吸附罐内设置有用于流经有机废气的废气管、用于流经脱附蒸汽的蒸汽管,蒸汽管设置在废气管内,活性炭填充在废气管内、蒸汽管外,回收装置还设置有真空泵,当脱附部分工作前,真空泵将回收装置抽至真空。本发明通过在同一吸附罐中将吸附和脱附通过两路实现,活性炭不与水蒸气直接相接触,保持其干燥,避免了原先直接通过水蒸汽对活性炭进行脱附使活性炭吸收水分而造成的吸附能力下降以及在脱附过程中水蒸汽和溶剂结合后排放而造成的二次污染。其优点如下:节约能源;避免污染;降低成本。
The invention relates to a dry desorption device for activated carbon adsorption of organic waste gas, which includes an adsorption tank filled with activated carbon, a waste gas delivery channel, a clean gas delivery channel, a steam generating device, and a solvent recovery device. The waste gas pipe and the steam pipe used to flow through the desorption steam. The steam pipe is set in the waste gas pipe, and the activated carbon is filled in the waste gas pipe and outside the steam pipe. The recovery device is also equipped with a vacuum pump. When the desorption part works, the vacuum pump will recover The device is evacuated to vacuum. The present invention realizes the adsorption and desorption through two paths in the same adsorption tank, the activated carbon does not directly contact with the water vapor, keeps it dry, and avoids the problem caused by the desorption of the activated carbon directly through the water vapor to make the activated carbon absorb water. The reduction of adsorption capacity and the secondary pollution caused by the combination of water vapor and solvent during the desorption process. Its advantages are as follows: save energy; avoid pollution; reduce costs.
Description
技术领域technical field
本发明涉及一种废气处理领域,特别是涉及一种有机废气活性炭吸附的干法脱附装置。 The invention relates to the field of waste gas treatment, in particular to a dry desorption device for activated carbon adsorption of organic waste gas. the
背景技术Background technique
活性炭具有较好的比表面积及很强的吸附、脱色及除异味性能,因此常常被作为循环净化系统的吸附介质,来吸收废气、废水中的有毒、污染物质。 Activated carbon has a good specific surface area and strong adsorption, decolorization and deodorization properties, so it is often used as an adsorption medium in a circular purification system to absorb toxic and polluting substances in waste gas and wastewater. the
目前,使用较多的吸脱附回收装置主要包括:空气过滤器、吸附罐、冷凝器、分离同、爆气筒等,两个或以上的吸附罐同时或交替使用。其吸附过程如下:废气经过空气过滤器除去微小悬浮颗粒后,进入吸附罐的顶部,经过罐内活性炭吸附后,除去有害成分,符合排放标准的净化气体,经风机排放到室外。相反,其脱附再生过程如下:在活性炭使用了一段时间后,其表面吸附了一定量的溶剂(使用时间长短,根据体重的含量和生产时间长短而定),需要进行脱附再生。再生时用蒸汽自罐底部喷入,把活性炭中吸附的溶剂蒸出,再经过冷凝器冷凝成液体,进入分离筒,分离回收有机溶剂,残液进入爆气筒,经过爆气后排出。 At present, the most commonly used adsorption-desorption recovery devices mainly include: air filter, adsorption tank, condenser, separator, detonator, etc. Two or more adsorption tanks are used simultaneously or alternately. The adsorption process is as follows: exhaust gas passes through the air filter to remove tiny suspended particles, then enters the top of the adsorption tank, and after being adsorbed by activated carbon in the tank, harmful components are removed, and the purified gas that meets the emission standards is discharged to the outside through the fan. On the contrary, its desorption regeneration process is as follows: After the activated carbon has been used for a period of time, a certain amount of solvent is adsorbed on its surface (the length of use depends on the weight content and production time), and desorption regeneration is required. During regeneration, steam is sprayed from the bottom of the tank to evaporate the solvent adsorbed in the activated carbon, and then condensed into a liquid through the condenser, then enters the separation cylinder, separates and recovers the organic solvent, and the residual liquid enters the detonator, and is discharged after degassing. the
参照申请号为“200510200344.8”的中国专利,公开了一种“ 工业有机废气自动化回收新工艺”,该专利采用水蒸气脱附、静态分层回收的方法。虽然利用水蒸气脱附有相变热高、脱附较完全、易冷凝等特点,但是也存在与传统脱附一样的缺点:在脱附时,会有大量水蒸气冷凝在活性炭的吸附层中,虽然经过干燥风吹扫但活性炭的水含量还是很高,影响其吸附性能,降低了吸附效率;此外,水蒸气温度较高,刚刚完成脱附如需马上进行吸附过程,活性炭在温度较高的情况下也会影响其脱附效率。因此要克服上述技术问题,势必需要添加适当的装置设备和处理工艺,增加了生产成本,投资大。 With reference to the Chinese patent application number "200510200344.8", a "new process for automatic recovery of industrial organic waste gas" is disclosed. The patent adopts the method of water vapor desorption and static layered recovery. Although the use of water vapor desorption has the characteristics of high phase change heat, relatively complete desorption, and easy condensation, but it also has the same disadvantages as traditional desorption: during desorption, a large amount of water vapor will condense in the adsorption layer of activated carbon. , although it has been blown by dry wind, the water content of activated carbon is still very high, which affects its adsorption performance and reduces the adsorption efficiency; in addition, the temperature of water vapor is relatively high, and if the adsorption process needs to be carried out immediately after desorption, the activated carbon will be activated at a higher temperature. The situation will also affect its desorption efficiency. Therefore to overcome the above-mentioned technical problems, it is necessary to add appropriate equipment and processing technology, which increases the production cost and requires a large investment. the
发明内容Contents of the invention
本发明目的是提供一种采用干式脱附苯、醇、酮、脂、汽油等有机溶剂的废气活性炭吸附的干法脱附装置。 The purpose of the present invention is to provide a dry desorption device that adopts dry desorption of organic solvents such as benzene, alcohol, ketone, fat, gasoline, etc. to adsorb waste gas activated carbon. the
为达到上述目的,本发明采用的技术方案是: In order to achieve the above object, the technical scheme adopted in the present invention is:
一种有机废气活性炭吸附的干法脱附装置,其包括相并联设置的多个填充有活性炭的吸附罐、用于输送有机废气的废气输送通道、用于输送净化气体的净气输送通道、用于制造高温脱附蒸汽的蒸汽发生装置、用于收集脱附溶剂的溶剂回收装置,所述的废气输送通道、吸附罐、净气输送通道构成吸附部分,所述的蒸汽发生装置、吸附罐、溶剂回收装置构成脱附部分,所述的吸附罐内设置有用于流经有机废气的废气管、用于流经脱附蒸汽的蒸汽管,所述的蒸汽管设置在所述的废气管内,活性炭填充在所述的废气管内、蒸汽管外,所述的回收装置还设置有真空泵,当所述的脱附部分工作前,所述的真空泵将所述的回收装置抽至真空。A dry desorption device for activated carbon adsorption of organic waste gas, which includes a plurality of adsorption tanks filled with activated carbon arranged in parallel, a waste gas delivery channel for transporting organic waste gas, a clean gas delivery channel for transporting purified gas, and The steam generating device for producing high-temperature desorption steam and the solvent recovery device for collecting desorption solvents, the exhaust gas delivery channel, the adsorption tank, and the clean gas delivery channel constitute the adsorption part, and the steam generation device, the adsorption tank, The solvent recovery device constitutes the desorption part. The adsorption tank is provided with a waste gas pipe for flowing through the organic waste gas and a steam pipe for flowing through the desorption steam. The steam pipe is arranged in the waste gas pipe. It is filled in the waste gas pipe and outside the steam pipe, and the recovery device is also equipped with a vacuum pump. Before the desorption part works, the vacuum pump pumps the recovery device to a vacuum.
优选地,所述的溶剂回收装置包括用于冷却脱附出溶剂蒸汽的冷凝器、用于收集冷却后溶剂的溶剂回收罐,所述的真空泵与溶剂回收罐相连接。 Preferably, the solvent recovery device includes a condenser for cooling and desorbing solvent vapor, a solvent recovery tank for collecting the cooled solvent, and the vacuum pump is connected to the solvent recovery tank. the
优选地,所述的吸附罐设置有压力表。 Preferably, the adsorption tank is provided with a pressure gauge. the
优选地,所述的净气输送通道设置有引风机。 Preferably, the clean air delivery channel is provided with an induced fan. the
由于上述技术方案运用,本发明与现有技术相比具有下列优点和效果: Due to the use of the above-mentioned technical solutions, the present invention has the following advantages and effects compared with the prior art:
本发明通过在同一吸附罐中将吸附和脱附通过两路实现,脱附时,在负压的环境下在蒸汽管路中通入高温蒸汽对管外的活性炭进行脱附,活性炭不与水蒸气直接相接触,保持其干燥,避免了原先直接通过水蒸汽对活性炭进行脱附使活性炭吸收水分而造成的吸附能力下降以及在脱附过程中水蒸汽和溶剂结合后排放而造成的二次污染。其优点如下:The present invention realizes the adsorption and desorption through two paths in the same adsorption tank. During the desorption, high-temperature steam is introduced into the steam pipeline in a negative pressure environment to desorb the activated carbon outside the pipe, and the activated carbon does not interact with water. The steam is in direct contact with each other to keep it dry, avoiding the reduction of the adsorption capacity caused by the desorption of the activated carbon directly through the water vapor to make the activated carbon absorb water, and the secondary pollution caused by the combination of water vapor and the solvent during the desorption process. . Its advantages are as follows:
(1)、节约能源;(2)、避免污染;(3)、降低成本。 (1), saving energy; (2), avoiding pollution; (3), reducing costs. the
附图说明Description of drawings
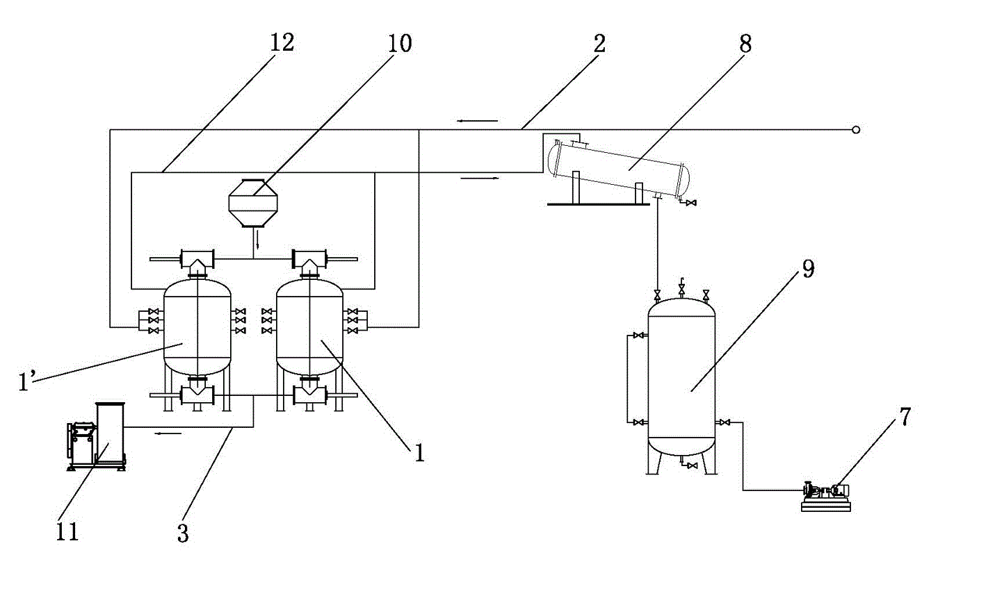
附图1为本发明的结构示意图; Accompanying
附图2为本发明的吸附罐的结构示意图。Accompanying
其中:1、吸附罐;2、废气输送通道;3、净气输送通道;4、废气管;5、蒸汽管;6、活性炭;7、真空泵;8、冷凝器;9、溶剂回收罐;10、压力表;11、引风机;12、管路。Among them: 1. Adsorption tank; 2. Waste gas delivery channel; 3. Clean gas delivery channel; 4. Waste gas pipe; 5. Steam pipe; 6. Activated carbon; 7. Vacuum pump; 8. Condenser; 9. Solvent recovery tank; 10 , pressure gauge; 11, induced draft fan; 12, pipeline.
具体实施方式Detailed ways
下面结合附图及实施例对本发明作进一步描述: The present invention will be further described below in conjunction with accompanying drawing and embodiment:
如图1所示的一种有机废气活性炭吸附的干法脱附装置,其包括相并联设置的多个填充有活性炭6的吸附罐1、用于输送有机废气的废气输送通道2、用于输送净化气体的净气输送通道3、用于制造高温脱附蒸汽的蒸汽发生装置、用于收集脱附溶剂的溶剂回收装置。A dry desorption device for activated carbon adsorption of organic waste gas as shown in Figure 1, which includes a plurality of
废气输送通道2、吸附罐1、净气输送通道3构成吸附部分;蒸汽发生装置(图中未示出)、吸附罐1、溶剂回收装置构成脱附部分。吸附罐1内设置有用于流经有机废气的废气管4、用于流经脱附蒸汽的蒸汽管5,蒸汽管5设置在废气管4内,活性炭6填充在废气管4内、蒸汽管5外。其中:溶剂回收装置包括用于冷却脱附出溶剂蒸汽的冷凝器8、用于收集冷却后溶剂的溶剂回收罐9;回收装置还设置有真空泵7,真空泵7与溶剂回收罐9相连接;吸附罐1还设置有压力表10,以确保在工作时,吸附罐1内的压力读数;在本实施例中,共设置了两个吸附罐1,两个吸附罐1可以交替的进行吸附、脱附。 The exhaust
此外,净气输送通道3设置有引风机11。整个回收装置的各个元件通过管路12相连接起来。 In addition, the clean
以下具体阐述下本实施例的操作方法: The operation method of the present embodiment is set forth below in detail:
(1)、待处理的有机废气经过过滤降温系统的过滤,滤除大颗粒杂志,并进行降温冷却后进入废气输送通道2中,有机废气通过废气输送通道2进入进行吸附工作的吸附罐1中,在吸附罐1中,有机废气流经废气管4,并在填充于其中的活性炭6的吸附下,滤除其包含的诸如苯、醇、酮、脂等有机溶剂气体,当然也可以选择吸附功能更好的活性炭纤维,并在引风机11的作用下,从净气输送通道3排出回收系统,吸附过程中,整个回收装置的压力为正压;(1) The organic waste gas to be treated is filtered by the filtration and cooling system to filter out large particles of impurities, and then enters the waste
(2)、当活性炭6吸附一定量的溶剂后,进行脱附工作,在脱附前,通过真空泵7将回收系统抽至真空,在通过压力表10确认系统处于负压环境后,进行脱附,使用蒸汽发生装置产生温度为115~125度的高温蒸汽,当蒸汽温度在120度时尤佳,蒸汽流经蒸汽管5并传热至活性炭6,将活性炭6中吸附的溶剂蒸出,通过管路12输送至溶剂回收装置;(2) When activated
(3)、溶剂蒸汽在溶剂回收装置的冷凝器8中进行冷却,冷却后变成有机溶液后保存在溶剂回收罐9中,进行其他的利用。(3) The solvent vapor is cooled in the
在本实施例中,当一个吸附罐1的活性炭6吸附饱和后,其脱附部分进行工作,在真空泵7将其中气体抽至真空时,少量气体会进入另外一个吸附罐1’的吸附部分,使之仍然可以进行吸附工作。 In the present embodiment, after the activated
这样,整个脱附过程中,高温蒸汽并无直接与活性炭相接触,活性炭始终保持干燥,脱附后也不会由于干燥不充分而影响其吸附性能,提高了活性炭的使用寿命和吸附效率;同时,也避免了在脱附过程中水蒸汽和溶剂结合后排放而造成的二次污染。 In this way, during the entire desorption process, the high-temperature steam does not directly contact the activated carbon, the activated carbon is always kept dry, and its adsorption performance will not be affected by insufficient drying after desorption, which improves the service life and adsorption efficiency of the activated carbon; at the same time , It also avoids the secondary pollution caused by the combination of water vapor and solvent during the desorption process. the
上述实施例只为说明本发明的技术构思及特点,其目的在于让熟悉此项技术的人士能够了解本发明的内容并据以实施,并不能以此限制本发明的保护范围。凡根据本发明精神实质所作的等效变化或修饰,都应涵盖在本发明的保护范围之内。 The above-mentioned embodiments are only to illustrate the technical concept and characteristics of the present invention, and the purpose is to enable those skilled in the art to understand the content of the present invention and implement it accordingly, and not to limit the protection scope of the present invention. All equivalent changes or modifications made according to the spirit of the present invention shall fall within the protection scope of the present invention. the
the
Claims (4)
Priority Applications (1)
| Application Number | Priority Date | Filing Date | Title |
|---|---|---|---|
| CN2010105543646A CN102029148B (en) | 2010-11-23 | 2010-11-23 | Dry method desorption device for organic waste gas activated carbon adsorption |
Applications Claiming Priority (1)
| Application Number | Priority Date | Filing Date | Title |
|---|---|---|---|
| CN2010105543646A CN102029148B (en) | 2010-11-23 | 2010-11-23 | Dry method desorption device for organic waste gas activated carbon adsorption |
Publications (2)
| Publication Number | Publication Date |
|---|---|
| CN102029148A true CN102029148A (en) | 2011-04-27 |
| CN102029148B CN102029148B (en) | 2012-07-25 |
Family
ID=43882931
Family Applications (1)
| Application Number | Title | Priority Date | Filing Date |
|---|---|---|---|
| CN2010105543646A Expired - Fee Related CN102029148B (en) | 2010-11-23 | 2010-11-23 | Dry method desorption device for organic waste gas activated carbon adsorption |
Country Status (1)
| Country | Link |
|---|---|
| CN (1) | CN102029148B (en) |
Cited By (12)
| Publication number | Priority date | Publication date | Assignee | Title |
|---|---|---|---|---|
| CN102489106A (en) * | 2011-12-08 | 2012-06-13 | 孙宗长 | Method for cycle collection of exhaust gas by adopting secondary adsorption |
| CN102847412A (en) * | 2012-10-12 | 2013-01-02 | 哈尔滨工业大学 | Activated carbon fiber adsorber |
| CN103463928A (en) * | 2013-09-11 | 2013-12-25 | 中节能天辰(北京)环保科技有限公司 | Method and device for adsorbing and recovering organic waste gas |
| CN104958993A (en) * | 2015-06-23 | 2015-10-07 | 江苏中远环保科技有限公司 | Novel desorption regeneration process and device using granular active carbon adsorption and vapor indirect heating |
| CN106413850A (en) * | 2016-01-11 | 2017-02-15 | 鹤山市新科达企业有限公司 | Device and method for adsorbing and recovery processing waste gas from synthetic leather factories by activated carbon |
| CN110508093A (en) * | 2019-08-30 | 2019-11-29 | 盐城明天和创环保节能科技有限公司 | VOC gas activated carbon purification vacuum analysis system |
| CN110508096A (en) * | 2019-08-30 | 2019-11-29 | 盐城明天和创环保节能科技有限公司 | VOC gas activated carbon adsorption comprehensive treatment system |
| CN112028300A (en) * | 2020-07-30 | 2020-12-04 | 深圳市创飞格环保实业有限公司 | Sewage treatment's sediment and floater processing collection device |
| CN116272246A (en) * | 2023-04-06 | 2023-06-23 | 河南润能科技有限公司 | Petrochemical tail gas comprehensive utilization device |
| CN117359834A (en) * | 2023-10-18 | 2024-01-09 | 安徽睿环环保科技有限公司 | Pretreatment process of waste packaging barrel with waste gas collecting and adsorbing function |
| CN119327225A (en) * | 2024-12-19 | 2025-01-21 | 浙江华跃环境科技有限公司 | A method for recovering waste gas solvent |
| CN119327224A (en) * | 2024-12-19 | 2025-01-21 | 浙江华跃环境科技有限公司 | An organic solvent recovery system |
Families Citing this family (1)
| Publication number | Priority date | Publication date | Assignee | Title |
|---|---|---|---|---|
| CN104028075A (en) * | 2014-05-31 | 2014-09-10 | 蔡博 | Device and process for recycling organic gas through low-pressure dry-type indirect heating desorption |
Citations (5)
| Publication number | Priority date | Publication date | Assignee | Title |
|---|---|---|---|---|
| CN1633325A (en) * | 2002-02-15 | 2005-06-29 | 液体空气乔治洛德方法利用和研究的具有监督和管理委员会的有限公司 | Treatment of hydrogen/hydrocarbon mixtures on adsorbents regenerated at high pressure |
| US20060100090A1 (en) * | 2004-11-10 | 2006-05-11 | Industrial Technology Research Institute | Method and apparatus for processing inorganic acidic gas |
| CN201161153Y (en) * | 2007-12-19 | 2008-12-10 | 张家港市三星净化设备制造有限公司 | Cleaning equipment for waste organic gas |
| CN101325995A (en) * | 2005-08-16 | 2008-12-17 | Co2Crc技术股份有限公司 | Apparatus and method for removing carbon dioxide from a gas stream |
| CN201889143U (en) * | 2010-11-23 | 2011-07-06 | 张家港市三星净化设备制造有限公司 | Dry desorption unit for organic waste gas activated carbon absorption |
-
2010
- 2010-11-23 CN CN2010105543646A patent/CN102029148B/en not_active Expired - Fee Related
Patent Citations (5)
| Publication number | Priority date | Publication date | Assignee | Title |
|---|---|---|---|---|
| CN1633325A (en) * | 2002-02-15 | 2005-06-29 | 液体空气乔治洛德方法利用和研究的具有监督和管理委员会的有限公司 | Treatment of hydrogen/hydrocarbon mixtures on adsorbents regenerated at high pressure |
| US20060100090A1 (en) * | 2004-11-10 | 2006-05-11 | Industrial Technology Research Institute | Method and apparatus for processing inorganic acidic gas |
| CN101325995A (en) * | 2005-08-16 | 2008-12-17 | Co2Crc技术股份有限公司 | Apparatus and method for removing carbon dioxide from a gas stream |
| CN201161153Y (en) * | 2007-12-19 | 2008-12-10 | 张家港市三星净化设备制造有限公司 | Cleaning equipment for waste organic gas |
| CN201889143U (en) * | 2010-11-23 | 2011-07-06 | 张家港市三星净化设备制造有限公司 | Dry desorption unit for organic waste gas activated carbon absorption |
Cited By (17)
| Publication number | Priority date | Publication date | Assignee | Title |
|---|---|---|---|---|
| CN102489106A (en) * | 2011-12-08 | 2012-06-13 | 孙宗长 | Method for cycle collection of exhaust gas by adopting secondary adsorption |
| CN102489106B (en) * | 2011-12-08 | 2013-10-16 | 洛阳汇通天宝环保科技有限公司 | Method for cycle collection of exhaust gas by adopting secondary adsorption |
| CN102847412A (en) * | 2012-10-12 | 2013-01-02 | 哈尔滨工业大学 | Activated carbon fiber adsorber |
| CN103463928A (en) * | 2013-09-11 | 2013-12-25 | 中节能天辰(北京)环保科技有限公司 | Method and device for adsorbing and recovering organic waste gas |
| CN103463928B (en) * | 2013-09-11 | 2015-12-09 | 中节能天辰(北京)环保科技有限公司 | Organic exhaust gas method and device are reclaimed in absorption |
| CN104958993A (en) * | 2015-06-23 | 2015-10-07 | 江苏中远环保科技有限公司 | Novel desorption regeneration process and device using granular active carbon adsorption and vapor indirect heating |
| CN106413850A (en) * | 2016-01-11 | 2017-02-15 | 鹤山市新科达企业有限公司 | Device and method for adsorbing and recovery processing waste gas from synthetic leather factories by activated carbon |
| CN110508096A (en) * | 2019-08-30 | 2019-11-29 | 盐城明天和创环保节能科技有限公司 | VOC gas activated carbon adsorption comprehensive treatment system |
| CN110508093A (en) * | 2019-08-30 | 2019-11-29 | 盐城明天和创环保节能科技有限公司 | VOC gas activated carbon purification vacuum analysis system |
| CN112028300A (en) * | 2020-07-30 | 2020-12-04 | 深圳市创飞格环保实业有限公司 | Sewage treatment's sediment and floater processing collection device |
| CN116272246A (en) * | 2023-04-06 | 2023-06-23 | 河南润能科技有限公司 | Petrochemical tail gas comprehensive utilization device |
| CN117359834A (en) * | 2023-10-18 | 2024-01-09 | 安徽睿环环保科技有限公司 | Pretreatment process of waste packaging barrel with waste gas collecting and adsorbing function |
| CN117359834B (en) * | 2023-10-18 | 2024-04-02 | 安徽睿环环保科技有限公司 | Pretreatment process of waste packaging barrel with waste gas collecting and adsorbing function |
| CN119327225A (en) * | 2024-12-19 | 2025-01-21 | 浙江华跃环境科技有限公司 | A method for recovering waste gas solvent |
| CN119327224A (en) * | 2024-12-19 | 2025-01-21 | 浙江华跃环境科技有限公司 | An organic solvent recovery system |
| CN119327224B (en) * | 2024-12-19 | 2025-08-19 | 浙江华跃环境科技有限公司 | An organic solvent recovery system |
| CN119327225B (en) * | 2024-12-19 | 2025-08-19 | 浙江华跃环境科技有限公司 | Waste gas solvent recovery method |
Also Published As
| Publication number | Publication date |
|---|---|
| CN102029148B (en) | 2012-07-25 |
Similar Documents
| Publication | Publication Date | Title |
|---|---|---|
| CN102029148A (en) | Dry method desorption device for organic waste gas activated carbon adsorption | |
| CN202460412U (en) | Organic waste gas treatment device | |
| CN103463928B (en) | Organic exhaust gas method and device are reclaimed in absorption | |
| CN100553740C (en) | Method for organic waste gas recovery | |
| CN103447015A (en) | Desorption and regeneration method for organic matter adsorbent | |
| CN206082073U (en) | System for adsorbent circulation demercuration of can regenerating is retrieved with mercury | |
| CN202942782U (en) | Waste gas adsorption filter | |
| CN101759246A (en) | Method for treatment of waste water containing organic solvents and treatment device | |
| CN205164434U (en) | Activated carbon fiber sorption recovery device | |
| CN102019127A (en) | Recovery unit for absorbing organic waste gas by activated carbon | |
| CN203469759U (en) | Volatile organic waste gas recycling device | |
| CN107670454B (en) | A vacuum cryogenic recovery system for toluene waste gas and its recovery process | |
| CN103657328A (en) | Novel condensation purification apparatus and application | |
| CN201889143U (en) | Dry desorption unit for organic waste gas activated carbon absorption | |
| CN105536470A (en) | Organic waste gas purification system | |
| CN102029100A (en) | Dry desorption process for activated carbon adsorption of organic waste gas | |
| CN207413079U (en) | A kind of recovery system of toluene waste gas vacuum deep cooling | |
| CN203469757U (en) | Organic waste gas recycling device | |
| CN105903437A (en) | Graphene sponge treating device and method capable of processing phenolic wastewater in petrochemical engineering | |
| CN202715264U (en) | Viscose fibre waste gas condensing device | |
| CN205598889U (en) | Exhaust gas purification apparatus | |
| CN203291674U (en) | Organic solvent recovery device for paint spraying waste gas | |
| CN204768144U (en) | Adsorption recovery device of organic waste gas | |
| CN204841351U (en) | Workshop exhaust gas purification device | |
| CN203264518U (en) | Paint spray waste gas recovery device |
Legal Events
| Date | Code | Title | Description |
|---|---|---|---|
| C06 | Publication | ||
| PB01 | Publication | ||
| C10 | Entry into substantive examination | ||
| SE01 | Entry into force of request for substantive examination | ||
| C14 | Grant of patent or utility model | ||
| GR01 | Patent grant | ||
| CP01 | Change in the name or title of a patent holder |
Address after: Suzhou City, Jiangsu province 215631 gold town Zhangjiagang City Industrial Zone after Cheng Zhu Dang Patentee after: ZHANGJIAGANG GREEN SANXING PURIFICATION SCIENCE AND TECHNOLOGY CO.,LTD. Address before: Suzhou City, Jiangsu province 215631 gold town Zhangjiagang City Industrial Zone after Cheng Zhu Dang Patentee before: Zhangjiagang Sanxing Purification Machinery Co.,Ltd. |
|
| CP01 | Change in the name or title of a patent holder | ||
| CP03 | Change of name, title or address | ||
| CP03 | Change of name, title or address |
Address after: 215631 Jin Gang Zhen Zhu Jia Dang Cun, Zhangjiagang City, Suzhou City, Jiangsu Province Patentee after: Zhangjiagang green Samsung Purification Technology Co.,Ltd. Address before: 215631 Houcheng zhujiadang Industrial Zone, Jingang town, Zhangjiagang City, Suzhou City, Jiangsu Province Patentee before: ZHANGJIAGANG GREEN SANXING PURIFICATION SCIENCE AND TECHNOLOGY CO.,LTD. |
|
| TR01 | Transfer of patent right | ||
| TR01 | Transfer of patent right |
Effective date of registration: 20211028 Address after: 215631 No. 63, group 9, Zhanwen village, Jingang town, Zhangjiagang City, Suzhou City, Jiangsu Province Patentee after: Cao Jianzhong Address before: 215631 Jin Gang Zhen Zhu Jia Dang Cun, Zhangjiagang City, Suzhou City, Jiangsu Province Patentee before: Zhangjiagang green Samsung Purification Technology Co.,Ltd. |
|
| CF01 | Termination of patent right due to non-payment of annual fee | ||
| CF01 | Termination of patent right due to non-payment of annual fee |
Granted publication date: 20120725 |
