CN100412051C - Heat pump rectification production method and device of butyl acetate - Google Patents
Heat pump rectification production method and device of butyl acetate Download PDFInfo
- Publication number
- CN100412051C CN100412051C CNB2006100339355A CN200610033935A CN100412051C CN 100412051 C CN100412051 C CN 100412051C CN B2006100339355 A CNB2006100339355 A CN B2006100339355A CN 200610033935 A CN200610033935 A CN 200610033935A CN 100412051 C CN100412051 C CN 100412051C
- Authority
- CN
- China
- Prior art keywords
- esterification
- reboiler
- tower
- pipeline
- rectification
- Prior art date
- Legal status (The legal status is an assumption and is not a legal conclusion. Google has not performed a legal analysis and makes no representation as to the accuracy of the status listed.)
- Expired - Fee Related
Links
Images
Classifications
-
- Y—GENERAL TAGGING OF NEW TECHNOLOGICAL DEVELOPMENTS; GENERAL TAGGING OF CROSS-SECTIONAL TECHNOLOGIES SPANNING OVER SEVERAL SECTIONS OF THE IPC; TECHNICAL SUBJECTS COVERED BY FORMER USPC CROSS-REFERENCE ART COLLECTIONS [XRACs] AND DIGESTS
- Y02—TECHNOLOGIES OR APPLICATIONS FOR MITIGATION OR ADAPTATION AGAINST CLIMATE CHANGE
- Y02P—CLIMATE CHANGE MITIGATION TECHNOLOGIES IN THE PRODUCTION OR PROCESSING OF GOODS
- Y02P20/00—Technologies relating to chemical industry
- Y02P20/10—Process efficiency
Landscapes
- Organic Low-Molecular-Weight Compounds And Preparation Thereof (AREA)
Abstract
本发明公开了一种醋酸丁酯的热泵精馏生产方法,包括原料经过酯化釜、酯化塔酯化后,经过精馏塔精馏制得,其特征在于还包括将来自酯化塔塔顶的混合气以及来自精馏塔塔顶的混合气压缩成为过热气体,作为热源与原料和酯化釜以及塔底再沸器换热,所述方法使用的装置,包括酯化塔、酯化重沸器、酯化釜、精馏塔、精馏重沸器、冷却器、分相器、调节阀,酯化釜与酯化重沸器和酯化塔连接,精馏塔与精馏重沸器连接,其特征在于还包括两套热泵。本发明的方法能够节省醋酸丁酯生产中的加热蒸汽和冷却水,极大提高过程的用能效率,并能使醋酸丁酯精馏的能耗下降56.9%。本方法适用于醋酸丁酯的生产领域。
The invention discloses a heat pump rectification production method of butyl acetate, which comprises the steps of esterifying raw materials through an esterification kettle and an esterification tower, and then rectifying them through a rectification tower, and is characterized in that it also includes The mixed gas at the top and the mixed gas from the top of the rectification tower are compressed into superheated gas, which is used as a heat source to exchange heat with the raw material, the esterification kettle and the bottom reboiler. The device used in the method includes an esterification tower, an esterification Reboiler, esterification tank, rectification tower, rectification reboiler, cooler, phase separator, regulating valve, esterification tank is connected with esterification reboiler and esterification tower, rectification tower is connected with rectification weight Boiler connection, characterized by also including two sets of heat pumps. The method of the invention can save heating steam and cooling water in the production of butyl acetate, greatly improve the energy efficiency of the process, and reduce the energy consumption of butyl acetate rectification by 56.9%. This method is applicable to the production field of butyl acetate.
Description
技术领域 technical field
本发明涉及一种醋酸丁酯的生产方法,特别涉及一种醋酸丁酯的热泵精馏生产方法。The invention relates to a production method of butyl acetate, in particular to a heat pump rectification production method of butyl acetate.
本发明还涉及一种上述方法使用的装置。The invention also relates to a device for use in the above-mentioned method.
背景技术 Background technique
醋酸丁酯是一种优良的有机溶剂,广泛应用于涂料、香料、制革、制药等行业。近年来,随着醋酸酯类逐渐取代甲乙酮和甲基异丁基酮等脂肪族酮以及苯、甲苯和二甲苯等芳香族溶剂,国内外醋酸丁酯的需求大幅增长。Butyl acetate is an excellent organic solvent, widely used in coatings, spices, leather, pharmaceuticals and other industries. In recent years, as acetates have gradually replaced aliphatic ketones such as methyl ethyl ketone and methyl isobutyl ketone, and aromatic solvents such as benzene, toluene and xylene, the demand for butyl acetate at home and abroad has increased significantly.
制备醋酸丁酯的方法主要有三氧化二钕催化合成法、DH型催化剂催化合成法和采用硫酸催化剂酯化法等。目前,国内工业化生产醋酸丁酯普遍采用的是传统硫酸催化酯化法,该方法因主要采用反应精馏等单元操作过程,能耗、物耗相对较高。在化工生产中,精馏通常是能耗较大的单元过程,其耗能约占总能耗的40%。因此,提高精馏过程的佣效率,降低过程能耗,是醋酸丁酯生产节能的重要途径。The methods for preparing butyl acetate mainly include the catalytic synthesis of neodymium trioxide, the catalytic synthesis of DH catalyst, and the esterification method using sulfuric acid catalyst. At present, the traditional sulfuric acid catalyzed esterification method is commonly used in the domestic industrial production of butyl acetate. Because this method mainly uses unit operations such as reactive distillation, the energy consumption and material consumption are relatively high. In chemical production, rectification is usually a unit process with high energy consumption, and its energy consumption accounts for about 40% of the total energy consumption. Therefore, improving the commissioning efficiency of the rectification process and reducing process energy consumption are important ways to save energy in the production of butyl acetate.
热泵精馏作为一种能有效提高精馏热效率的节能技术,已广泛应用于各种化工生产过程中。如在异丁烷/正丁烷、丙烷/丙烯、乙烷/乙烯等物系的分离和乙醇生产中,存在着大量成功使用热泵技术的实例,使用结果表明,热泵精馏技术能够极大地降低生产过程能耗,取得显著的经济效益。As an energy-saving technology that can effectively improve the thermal efficiency of distillation, heat pump rectification has been widely used in various chemical production processes. For example, in the separation of isobutane/n-butane, propane/propylene, ethane/ethylene and other systems and ethanol production, there are a large number of examples of the successful use of heat pump technology. The results show that heat pump rectification technology can greatly reduce Energy consumption is reduced in the production process, and significant economic benefits have been achieved.
发明内容 Contents of the invention
本发明克服了现有技术的不足,提供了一种醋酸丁酯的热泵精馏生产方法,该方法结构简单,高效节能,安全可靠。The invention overcomes the disadvantages of the prior art and provides a heat pump rectification production method of butyl acetate. The method has the advantages of simple structure, high efficiency, energy saving, safety and reliability.
本发明的另一目的在于提供了一种上述方法使用的装置。Another object of the present invention is to provide a device used in the above method.
本发明的醋酸丁酯的热泵精馏生产方法,包括原料乙酸、丁酯经过酯化釜、酯化塔酯化后,经过精馏塔精馏制得,其特征在于还包括:The heat pump rectification production method of butyl acetate of the present invention comprises that raw material acetic acid and butyl ester are obtained through esterification in an esterification kettle and an esterification tower, and then obtained by rectification in a rectification tower, and is characterized in that it also includes:
将酯化塔塔顶的混合气经压缩成为过热气体作为热源与原料和酯化釜换热,换热后的混合气依靠自身压力返回塔顶处的高位,经冷却后分相得到粗酯和水,将部分粗酯、水回流至酯化塔,其余粗酯进入精馏塔;和The mixed gas at the top of the esterification tower is compressed into a superheated gas as a heat source to exchange heat with the raw material and the esterification tank. After heat exchange, the mixed gas returns to the high position at the top of the tower by its own pressure, and after cooling, the phases are separated to obtain crude ester and Water, return part of the crude ester and water to the esterification tower, and the rest of the crude ester enters the rectification tower; and
将精馏塔塔顶的混合气经压缩成为过热气体作为热源与塔底重沸器换热,换热后得到冷凝液经进一步冷却后部分回流至精馏塔,其余部分送至进料端作为原料。The mixed gas at the top of the rectification tower is compressed into a superheated gas as a heat source to exchange heat with the reboiler at the bottom of the tower. After heat exchange, the condensate obtained after further cooling is partially refluxed to the rectification tower, and the rest is sent to the feed end as a raw material.
所述来自酯化塔塔顶的混合气是含有60~64%重量的醋酸丁酯、8~12%重量的丁醇和26~30%重量的水,压力为0.103MPa、温度91~93℃的混合气体,所述混合气体经压缩后,其压力为0.309MPa,温度为154℃。The mixed gas from the top of the esterification tower contains 60-64% by weight of butyl acetate, 8-12% by weight of butanol and 26-30% by weight of water, with a pressure of 0.103MPa and a temperature of 91-93°C. Mixed gas, after the mixed gas is compressed, its pressure is 0.309MPa and its temperature is 154°C.
所述来自精馏塔塔顶的混合气是含有39%重量的醋酸丁酯、49%重量的丁醇和12%重量的水,压力为0.103Mpa、温度114℃的混合气体,所述混合气体经压缩后,其压力为0.515Mpa,温度为180℃。The mixed gas from the top of the rectifying tower is a mixed gas containing 39% by weight of butyl acetate, 49% by weight of butanol and 12% by weight of water, with a pressure of 0.103Mpa and a temperature of 114°C. After compression, its pressure is 0.515Mpa and its temperature is 180°C.
本发明公开的一种实现醋酸丁酯的热泵精馏生产方法使用的装置,包括酯化塔、酯化重沸器、酯化釜、精馏塔、精馏重沸器、冷却器、分相器、调节阀、两套热泵,其中:酯化重沸器一端为进料端,另一端通过管道与酯化釜进料端连接,酯化釜的出料端通过管道与酯化塔进料端连接,酯化塔的底端通过管道与酯化重沸器的进料端连接,酯化塔的顶端通过管道与分相器的一端连接,分相器的另一端通过管道连接精馏塔进料端,精馏塔底端通过管道分别与精馏重沸器的进口端、成品槽连接,精馏重沸器的出口端通过管道与精馏塔底端连接,精馏塔的顶端通过管道与分相器的一端连接,分相器的另一端通过管道连接酯化重沸器的进料端,一套热泵的一端通过管道与酯化塔塔顶出口相连,另一端通过两个调节阀分别与酯化釜的气体进口端和酯化重沸器的气体进口端连接,酯化釜的气体出口端和酯化重沸器的气体出口端通过管道与冷却器一端连接,冷却器的另一端连接分相器,另一套热泵的一端通过管道与精馏塔塔顶出口相连,另一端与精馏重沸器的气体进口端连接,精馏重沸器的气体出口端通过管道与冷却器一端连接,冷却器的另一端连接分相器。The invention discloses a device for realizing the heat pump rectification production method of butyl acetate, comprising an esterification tower, an esterification reboiler, an esterification kettle, a rectification tower, a rectification reboiler, a cooler, a phase separation One end of the esterification reboiler is the feed end, the other end is connected to the feed end of the esterification kettle through a pipeline, and the discharge end of the esterification kettle is fed to the esterification tower through a pipeline The bottom of the esterification tower is connected to the feed end of the esterification reboiler through a pipeline, the top of the esterification tower is connected to one end of the phase separator through a pipeline, and the other end of the phase separator is connected to the rectification tower through a pipeline The feed end and the bottom end of the rectification tower are respectively connected to the inlet end of the rectification reboiler and the product tank through pipes, the outlet end of the rectification reboiler is connected to the bottom end of the rectification tower through pipes, and the top end of the rectification tower is passed through The pipe is connected to one end of the phase separator, and the other end of the phase separator is connected to the feed end of the esterification reboiler through a pipe. The valve is respectively connected with the gas inlet port of the esterification kettle and the gas inlet port of the esterification reboiler, and the gas outlet port of the esterification kettle and the gas outlet port of the esterification reboiler are connected with one end of the cooler through a pipe, and the cooler The other end is connected to the phase separator, and one end of the other set of heat pumps is connected to the top outlet of the rectification tower through a pipeline, and the other end is connected to the gas inlet of the rectification reboiler, and the gas outlet of the rectification reboiler is connected to the One end of the cooler is connected, and the other end of the cooler is connected to the phase separator.
本发明是在常规精馏醋酸丁酯生产装置的基础上,增设两套压缩式热泵系统,省去塔顶冷凝器,将压缩机、酯化塔、精馏塔、塔底重沸器、反应釜等设备组合在一起构成的循环工艺流程,通过消耗少量的电能,从较低温位的冷凝器取热,用于再沸器和反应釜的供热,达到节能降耗的目的。The present invention adds two sets of compression heat pump systems on the basis of conventional rectification butyl acetate production equipment, saves the tower top condenser, and combines compressors, esterification towers, rectification towers, tower bottom reboilers, and reaction The cyclic process composed of a combination of kettle and other equipment, consumes a small amount of electric energy, takes heat from the condenser at a lower temperature, and uses it for the heat supply of the reboiler and the reactor, so as to achieve the purpose of saving energy and reducing consumption.
本发明与现有技术相比,具有如下优点:Compared with the prior art, the present invention has the following advantages:
(1)本发明与常规流程相比并未改变原酯化塔和精馏塔的工艺及操作参数,但是本发明通过将塔顶气相共沸物经热泵压缩升温,在塔底放热冷凝后,利用自身压力返回塔顶分相器,通过塔顶低温热的升级利用,能够节省加热蒸汽和冷却水,极大提高过程的用能效率。(1) Compared with the conventional flow process, the present invention does not change the process and operating parameters of the original esterification tower and the rectification tower, but the present invention compresses and heats up the gas phase azeotrope at the top of the tower, after exothermic condensation at the bottom of the tower , using its own pressure to return to the phase separator at the top of the tower, through the upgrading and utilization of low-temperature heat at the top of the tower, heating steam and cooling water can be saved, and the energy efficiency of the process can be greatly improved.
(2)本发明的方法不需改变原酯化塔、精馏塔的工艺操作参数,适合于现有的常规醋酸丁酯生产装置的节能改造。(2) the method of the present invention does not need to change the technological operation parameter of former esterification tower, rectifying tower, is suitable for the energy-saving transformation of existing conventional butyl acetate production unit.
(3)本发明的经济效益显著,能大幅度降低生产过程能耗,与常规工艺流程相比,热泵精馏新工艺流程能耗下降56.9%,设备投资费用增加14.5%,按年产2.5万吨醋酸丁酯生产装置计,每年可节省操作费用354万元。(3) The economic benefit of the present invention is remarkable, can greatly reduce the energy consumption of production process, compare with conventional technological process, the energy consumption of heat pump rectification new technological process reduces 56.9%, equipment investment cost increases 14.5%, according to annual output 25,000 In terms of production equipment per ton of butyl acetate, the operating cost can be saved by 3.54 million yuan per year.
附图说明 Description of drawings
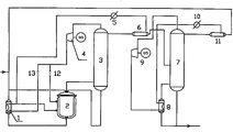
图1为本发明的装置结构示意图。Fig. 1 is a schematic diagram of the device structure of the present invention.
具体实施方式 Detailed ways
如图1所示,酯化重沸器1的一端为进料端,另一端通过管道与酯化釜2进料端连接,酯化釜2的出料端通过管道与酯化塔3进料端连接,酯化塔3的底端通过管道与酯化重沸器1的进料端连接,酯化塔3的顶端通过管道与分相器6的一端连接,分相器6的另一端通过管道连接精馏塔7进料端,热泵4的一端通过管道与酯化塔3塔顶出口相连,另一端通过两个调节阀12、13分别与酯化釜2的气体进口端和酯化重沸器1的气体进口端连接,酯化釜2的气体出口端和酯化重沸器1的气体出口端通过管道与冷却器5一端连接,冷却器5的另一端连接分相器6,精馏塔7底端通过管道分别与精馏重沸器8的进口端、成品槽连接,精馏重沸器8的出口端通过管道与精馏塔7底端连接,精馏塔7的顶端通过管道与分相器11的一端连接,分相器11的另一端通过管道连接酯化重沸器8的进料端,,热泵9的一端通过管道与精馏塔7塔顶出口相连,另一端与精馏重沸器8的气体进口端连接,精馏重沸器8的气体出口端通过管道与冷却器10一端连接,冷却器10的另一端连接分相器11构成。As shown in Figure 1, one end of the
实施例1采用图1的装置,生产工艺如下:来自酯化塔塔顶的混合气由60%重量的醋酸丁酯、12%重量的丁醇和26%重量的水组成,其压力为0.103MPa、温度91℃,所述混合气体经压缩后,其压力为0.309MPa,温度为154℃。
来自精馏塔塔顶的混合气由39%重量的醋酸丁酯、49%重量的丁醇和12%重量的水组成,压力为0.103Mpa、温度114℃,所述混合气体经压缩后,其压力为0.515Mpa,温度为180℃。The mixed gas from the top of the rectifying tower is composed of 39% by weight of butyl acetate, 49% by weight of butanol and 12% by weight of water, with a pressure of 0.103Mpa and a temperature of 114°C. After the compressed gas, its pressure It is 0.515Mpa, and the temperature is 180°C.
与常规工艺相比,每生产1吨醋酸丁酯能够节约能耗费用141.6元,具体节省的能耗如表1所示。Compared with the conventional process, 141.6 yuan of energy consumption can be saved per ton of butyl acetate produced, and the specific energy savings are shown in Table 1.
表1Table 1
其中:蒸汽以110元/t,电以0.6元/kWh,水以0.8元/t计算。Among them: steam is calculated at 110 yuan/t, electricity is calculated at 0.6 yuan/kWh, and water is calculated at 0.8 yuan/t.
实施例2采用图1的装置,生产工艺如下:来自酯化塔塔顶的混合气由64%重量的醋酸丁酯、8%重量的丁醇和30%重量的水组成,其压力为0.103MPa、温度91~93℃,所述混合气体经压缩后,其压力为0.309MPa,温度为154℃。
来自精馏塔塔顶的混合气由39%重量的醋酸丁酯、49%重量的丁醇和12%重量的水组成,压力为0.103Mpa、温度114℃,所述混合气体经压缩后,其压力为0.515Mpa,温度为180℃。The mixed gas from the top of the rectifying tower is composed of 39% by weight of butyl acetate, 49% by weight of butanol and 12% by weight of water, with a pressure of 0.103Mpa and a temperature of 114°C. After the compressed gas, its pressure It is 0.515Mpa, and the temperature is 180°C.
与常规工艺相比需要增加两套热泵系统,同时省去了蒸汽锅炉系统、冷却水循环系统和两台塔顶冷凝器。由于用共沸物混合气体作为工质,塔底重沸器总传热系数较水蒸汽要低,因此塔底再沸器的换热面积要适当增大,或者采用强化传热技术。本发明的设备投资改进效益如表2。Compared with the conventional process, two sets of heat pump systems need to be added, and at the same time, the steam boiler system, cooling water circulation system and two tower top condensers are omitted. Since the azeotrope mixture gas is used as the working fluid, the total heat transfer coefficient of the bottom reboiler is lower than that of water vapor, so the heat transfer area of the bottom reboiler should be appropriately increased, or the enhanced heat transfer technology should be adopted. Equipment investment improvement benefits of the present invention are shown in Table 2.
表2Table 2
对于总投资1100万元、年产2.5万吨的醋酸丁酯装置,热泵工艺与常规工艺相比,设备投资增加约159万元,占设备总投资的14.5%,但是热泵精馏流程每年可节省能耗等装置操作费用约354万元,热泵流程改造的简单投资回收期通常不到一年。For the butyl acetate plant with a total investment of 11 million yuan and an annual output of 25,000 tons, compared with the conventional process, the heat pump process increases the equipment investment by about 1.59 million yuan, accounting for 14.5% of the total equipment investment, but the heat pump rectification process can save The operating cost of energy consumption and other equipment is about 3.54 million yuan, and the simple investment recovery period of heat pump process transformation is usually less than one year.
Claims (4)
Priority Applications (1)
| Application Number | Priority Date | Filing Date | Title |
|---|---|---|---|
| CNB2006100339355A CN100412051C (en) | 2006-02-28 | 2006-02-28 | Heat pump rectification production method and device of butyl acetate |
Applications Claiming Priority (1)
| Application Number | Priority Date | Filing Date | Title |
|---|---|---|---|
| CNB2006100339355A CN100412051C (en) | 2006-02-28 | 2006-02-28 | Heat pump rectification production method and device of butyl acetate |
Publications (2)
| Publication Number | Publication Date |
|---|---|
| CN1834082A CN1834082A (en) | 2006-09-20 |
| CN100412051C true CN100412051C (en) | 2008-08-20 |
Family
ID=37002001
Family Applications (1)
| Application Number | Title | Priority Date | Filing Date |
|---|---|---|---|
| CNB2006100339355A Expired - Fee Related CN100412051C (en) | 2006-02-28 | 2006-02-28 | Heat pump rectification production method and device of butyl acetate |
Country Status (1)
| Country | Link |
|---|---|
| CN (1) | CN100412051C (en) |
Families Citing this family (6)
| Publication number | Priority date | Publication date | Assignee | Title |
|---|---|---|---|---|
| CN102350076B (en) * | 2011-08-03 | 2013-09-04 | 江门谦信化工发展有限公司 | Energy saving reforming system of rectifying tower in production of ethyl acetate |
| CN103239876B (en) * | 2012-02-07 | 2015-04-29 | 中国石油天然气股份有限公司 | Control method for avoiding reboiler in unstable transitional boiling zone |
| CN104086363B (en) * | 2014-07-14 | 2015-12-30 | 河北工业大学 | The energy-saving reclaiming process of N-BUTYL ACETATE and butanols in waste acid water |
| CN104130101B (en) * | 2014-07-29 | 2016-01-20 | 河北工业大学 | Azeotropic distillation and conventional distillation combine the technique reclaiming butanols and N-BUTYL ACETATE |
| CN113521780B (en) * | 2021-09-02 | 2022-08-23 | 东营益盛化工有限公司 | Esterification tower for producing butyl acetate |
| CN114751822B (en) * | 2022-03-16 | 2024-04-09 | 浙江建业化工股份有限公司 | Device for producing n-propyl acetate by thermal coupling and production method thereof |
Citations (5)
| Publication number | Priority date | Publication date | Assignee | Title |
|---|---|---|---|---|
| CN1299807A (en) * | 2000-12-22 | 2001-06-20 | 天津大学 | Single rectifying tower equipment and process of producing high-purity ethyl acetate |
| CN1326923A (en) * | 2000-06-02 | 2001-12-19 | 唐山市冀东溶剂厂 | Method for continuously producing butyl acetate |
| JP2002316967A (en) * | 2001-02-16 | 2002-10-31 | Daicel Chem Ind Ltd | High purity butyl acetate and method for producing the same |
| CN1417182A (en) * | 2002-12-10 | 2003-05-14 | 西安交通大学 | Heat pump azeotropic rectification process and equipment for fuel ethanol |
| US6605738B1 (en) * | 1996-05-29 | 2003-08-12 | Union Carbide Chemicals & Plastics Technology Corporation | Processes for refining butyl acrylate |
-
2006
- 2006-02-28 CN CNB2006100339355A patent/CN100412051C/en not_active Expired - Fee Related
Patent Citations (5)
| Publication number | Priority date | Publication date | Assignee | Title |
|---|---|---|---|---|
| US6605738B1 (en) * | 1996-05-29 | 2003-08-12 | Union Carbide Chemicals & Plastics Technology Corporation | Processes for refining butyl acrylate |
| CN1326923A (en) * | 2000-06-02 | 2001-12-19 | 唐山市冀东溶剂厂 | Method for continuously producing butyl acetate |
| CN1299807A (en) * | 2000-12-22 | 2001-06-20 | 天津大学 | Single rectifying tower equipment and process of producing high-purity ethyl acetate |
| JP2002316967A (en) * | 2001-02-16 | 2002-10-31 | Daicel Chem Ind Ltd | High purity butyl acetate and method for producing the same |
| CN1417182A (en) * | 2002-12-10 | 2003-05-14 | 西安交通大学 | Heat pump azeotropic rectification process and equipment for fuel ethanol |
Also Published As
| Publication number | Publication date |
|---|---|
| CN1834082A (en) | 2006-09-20 |
Similar Documents
| Publication | Publication Date | Title |
|---|---|---|
| CN102451572B (en) | Method for separating acetic acid from water by rectification of acetic acid dehydrating tower | |
| CN101874935B (en) | Rectifying section tower bottom reboiling internal heat-integrated energy-saving rectifying apparatus and method | |
| CN101735045A (en) | Method for producing ethyl acetate by using entrainer | |
| CN107954866A (en) | The method and its device of differential pressure heat coupled reaction rectifying synthesis of acetic acid isopropyl ester | |
| CN109908616B (en) | Energy-saving distillation system for preparing ethanol from carbon monoxide and distillation method thereof | |
| CN201735201U (en) | Rectifying tower top gaseous phase heat recycling device | |
| CN109180435A (en) | A kind of device and method preparing isopropanol from recuperation of heat reactive distillation | |
| CN102423539B (en) | Energy-saving technology of catalytic reaction distillation process and device thereof | |
| CN109438179A (en) | A kind of reactive distillation prepares the power-economizing method of isopropanol | |
| CN100412051C (en) | Heat pump rectification production method and device of butyl acetate | |
| CN207877623U (en) | Alkaline process produces the process units of sodium methoxide | |
| CN110218151A (en) | A kind of device and method that tower reactor Flash Type heat pump reactive distillation prepares propyl propionate | |
| CN101966397B (en) | Energy-saving energy-saving rectification device and method in rectification column sequence | |
| CN202315370U (en) | Energy-saving device used in catalytic reaction rectifying process | |
| CN210495280U (en) | Heat pump rectification and separation system of butane raw material in ethylene production process | |
| CN110041359A (en) | A kind of monomer separation energy saving technique and system | |
| CN101851149A (en) | Energy-saving method and energy-saving system for producing edible ethanol by five-tower three-stage differential distillation | |
| CN223055125U (en) | Thermal energy utilization system of C3C4 mixed dehydrogenation unit | |
| CN102452925B (en) | Method for separating acetic acid from water | |
| CN202876402U (en) | Device for recovering methylsiloxane high cyclic body | |
| CN201668968U (en) | An energy-saving system for the production of edible ethanol by five-tower three-stage differential pressure distillation | |
| CN205152115U (en) | Cyclohexanone and cyclohexanol separation economizer in cyclohexene method cyclohexanone production process | |
| CN105371512B (en) | Condensate recycling system | |
| CN101486642A (en) | Heat pump production method of ethyl acetate and production apparatus thereof | |
| CN203620275U (en) | High-efficiency ethylene oxide refining device |
Legal Events
| Date | Code | Title | Description |
|---|---|---|---|
| C06 | Publication | ||
| PB01 | Publication | ||
| C10 | Entry into substantive examination | ||
| SE01 | Entry into force of request for substantive examination | ||
| C14 | Grant of patent or utility model | ||
| GR01 | Patent grant | ||
| EE01 | Entry into force of recordation of patent licensing contract |
Assignee: Jiangmen Handsome Chemical Development Co., Ltd. Assignor: South China University of Technology Contract fulfillment period: 2008.10.8 to 2013.10.7 contract change Contract record no.: 2009440000422 Denomination of invention: Heat pump rectifying prodn. process and plant for n-butyl acetate Granted publication date: 20080820 License type: Exclusive license Record date: 2009.5.27 |
|
| LIC | Patent licence contract for exploitation submitted for record |
Free format text: EXCLUSIVE LICENSE; TIME LIMIT OF IMPLEMENTING CONTACT: 2008.10.8 TO 2013.10.7; CHANGE OF CONTRACT Name of requester: JIANGMEN QIANXIN CHEMICAL DEVELOPMENT CO., LTD. Effective date: 20090527 |
|
| C17 | Cessation of patent right | ||
| CF01 | Termination of patent right due to non-payment of annual fee |
Granted publication date: 20080820 Termination date: 20140228 |

